青岛垚鑫智能科技有限公司
宣传

位置:中冶有色 >

有色技术频道 >

分类:
全部
矿山技术
冶金技术
材料制备及加工技术
环境保护技术
分析检测技术
地区:
全部
北京
天津
上海
重庆
河北
山西
辽宁
吉林
黑龙江
江苏
浙江
安徽
福建
江西
山东
河南
湖北
湖南
广东
海南
四川
贵州
云南
陕西
甘肃
青海
内蒙
广西
西藏
宁夏
新疆
其他
其他
展开
 
全部
上海

上海有色金属理论与应用

免费发布技术信息>>
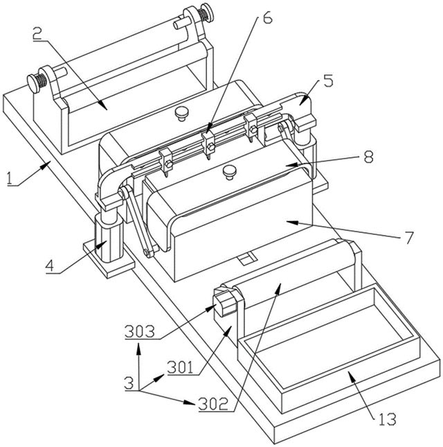
球磨机研磨结构
球磨机研磨结构 196     
 0

本实用新型公开了一种球磨机研磨结构,包括:壳体;所述壳体内壁设置有阵列设置的研磨结构;所述壳体的容积腔体内设置若干研磨介质,通过所述壳体转动,使所述研磨介质与研磨结构之间相对运动,对所述壳体内的物料进行研磨;研磨结构可以随着球磨机内壁的转动将物料和研磨介质带到一定的高度,增大抛落运动机会,提高破碎效率;同时研磨介质与研磨结构之间相对运动对物料起到不断研磨的效果,得到的物料的形状更规整。

标签:
球磨机 球磨机研磨结构
上海 - 上海 来源:上海鑫烯复合材料工程技术中心有限公司 2025-10-11
镍基高温合金铸件的热处理工艺

本发明提供一种镍基高温合金铸件的热处理工艺,包括:操作步骤如下:S1、将铸件防止在真空炉的内部后,对铸件进行缓慢加热至1000‑1200℃之间,在固溶温度下保持1‑8小时,保温结束后,S2、通过空冷的方式进行冷却,将铸件冷却至400‑600℃,保温1‑2小时后,在通过空冷冷却至至室温,S3、在将固溶处理后的铸件加热至600‑1000℃范围内。

标签:
镍基高温合金 镍基高温合金铸件
上海 - 上海 来源:上海中洲特种合金材料股份有限公司 2025-10-10
基于锂辉矿石的矿浆脱水方法

本发明涉及一种基于锂辉矿石的矿浆脱水方法,包括如下步骤:锂矿浆通过锂矿浆脱水系统进行脱水,并获得脱水后的锂精矿和第一滤液,将第一滤液回收再利用;铍矿浆通过铍矿浆脱水系统进行脱水,并获得脱水后的铍精矿和第二滤液,将第二滤液回收再利用;如此设置,与传统的矿浆脱水方法相比,提高了污泥处理效率,降低了脱水后的污泥含水率;同时,降低了运输成本。

标签:
矿浆脱水方法 锂辉矿
上海 - 上海 来源:二十冶集团(上海)冶金工业有限公司, 中国二十冶集团有限公司 2025-09-17
工业废水蒸发浓缩法处理效果

对于企业产生的废水,企业应采取处理措施达到相应的排放标准后,方可纳管排放或排入地表水体。对于不含一类污染物的废水及浓度、盐分不高的废水,其处理难度不大,可供选择的处理方法很多,综合经济效益考虑,一般不采用蒸发浓缩法进行处理;但是对于含一类重金属污染物的废水、高浓度废水、高盐分废水,以及处理后需要回用的废水,其处理难度较大,目前企业多采用蒸发浓缩法进行处理。

标签:
工业废水 蒸发浓缩法
上海 - 上海 来源:橙志(上海)环保技术有限公司 2025-09-17
具有有序离子传输通道全固态电池复合电极及其制备方法

本发明涉及一种具有有序离子传输通道全固态电池复合电极及其制备方法,复合电极包括一级离子传输通道部分和二级离子传输通道与活性材料部分,一级离子传输通道部分包括5~20份固态电解质和0.1~10份粘结剂,二级离子传输通道与活性材料部分包括50~90份电极活性物质、5~50份固态电解质、0.1~10份电子导电剂和0.1~10份粘结剂,两级部分的固态电解质的质量比为(5~20):(5~50),两级部分各自将原料混合加工成片状后,重叠在一起辊压复合,反复折叠辊压或辊压卷绕成块状,切割成具有有序离子传输通道全固态电池复合电极。

标签:
全固态电池 全固态电池复合电极
上海 - 上海 来源:上海大学 2025-09-09
矿用通讯设备
矿用通讯设备 658     
 0

本实用新型提供一种矿用通讯设备,用于矿用通讯装置,包括通讯设备本体,所述通讯设备本体包括箱体,所述箱体的内部开有空腔,所述空腔的内部焊接有支撑板,所述支撑板的一侧活动安装有活动块,所述活动块的顶部活动安装有活动箱,所述活动箱的顶部开有空腔,所述空腔的内部活动安装有活动板,所述活动板上固定安装有通讯机构,所述空腔的内壁上开有固定孔。该装置在使用时,活动块推动活动箱向上移动完成对密封环的挤压活动箱向上移动使密封环与箱体的内壁挤压接触

标签:
矿用通讯设备 矿山设备
上海 - 上海 来源:上海华亨电信技术有限公司 2025-09-05
高焊接性异型触点带材制造工艺

本发明公开了一种高焊接性异型触点带材制造工艺,具体涉及金属材料加工技术领域,包括:S1、对Cu带材与AgCuP合金带材或AgCuZn合金带材的复合面分别进行预处理;S2、将预处理后的Cu带材与AgCuP或AgCuZn合金带材叠合,在480~520℃温度范围、800~900MPa压力条件下进行热轧复合,总压下量为35%~45%;S3、热轧复合后立即实施在线退火:在保护气氛中以650±10℃处理60~90秒。

标签:
材料加工 材料制备技术
上海 - 上海 来源:上海大趋金属科技有限公司 2025-08-22
高效蓄热式焚烧装置的焚烧方法

本申请涉及高效蓄热式焚烧装置的焚烧方法,首先物料通过焚烧炉的进料口进入焚烧炉,通过焚烧炉进行焚烧产生高温废气和低温废气;高温废气和低温废气通过管路进入到混合单元内,高温废气和低温废气在混合单元进行混合,形成混合废气;此时,混合废气在混合单元的上层,穿过催化板,通过催化板上的催化剂反应后进行升温;升温后的混合废气穿过传热系统进入到下层,此时传热系统能够把下层的混合废气的热量吸收,传给上层的混合废气;

标签:
高效蓄热式焚烧装置 蓄热式焚烧装置
上海 - 上海 来源:恩国环保科技(上海)有限公司 2025-08-07
铜合金带材的清洗方法

本发明涉及金属表面技术领域,且公开了一种铜合金带材的清洗方法,包括以下步骤:1)预脱脂、2)粗脱脂、3)热水喷淋、4)精脱脂、5)冷水喷淋。该铜合金带材的清洗方法,将一次脱脂分成3次脱脂,通过脱脂剂分解、刷子刷洗、不同温度喷淋等多种方式相结合,能够更加彻底地去除铜带表面的轧制油,使铜带表面清洁度达到≤25RFU,满足高质量生产的需求。

标签:
铜合金带材 铝合金带材清洗
上海 - 上海 来源:上海五星铜业股份有限公司 2025-07-23
铜电镀金属化异质结钙钛矿叠层太阳能电池

一种铜电镀金属化异质结钙钛矿叠层太阳能电池,属于太阳能电池板技术领域,包括正面铜电镀金属导线层、正面铜电镀用种子层、正面三明治结构透明导电保护膜层、缓冲层、电子传输层、钙钛矿吸收层、空穴传输层、界面导电层、异质结电池多层膜结构层、背面三明治结构透明导电保护膜层、背面铜电镀用种子层、背面铜电镀金属导线层;

标签:
异质结钙钛矿叠层太阳能电池 太阳能电池
上海 - 上海 来源:上海旭励钙钛新能源有限公司 2025-07-23
氮化硅基陶瓷材料及陶瓷轴瓦的制备方法

本发明公开了一种氮化硅基陶瓷材料及陶瓷轴瓦的制备方法,其原料包括氮化硅和烧结助剂;所述烧结助剂包括氧化铝、氮化铝和氧化镱;所述原料包括按重量份数计的如下组分:氮化硅80~92份,氧化铝2~4份,氮化铝3~8份,氧化镱3~8份。本发明通过优化材料配方,提高氮化硅中铝元素和氧元素的故容量,使其兼顾氮化硅的高强度、高硬度、高断裂韧性、高抗热冲击性以及氧化铝的难熔性、抗腐蚀性和抗氧化性的特点,能够满足高铝锌机组对轴瓦材料硬度适中、韧性好、耐热冲击性能强的要求。

标签:
氮化硅基陶瓷材料 陶瓷轴瓦
上海 - 上海 来源:宝山钢铁股份有限公司 2025-07-17
二维碳片负载纳米晶的复合材料及其制备方法和应用

本发明公开了一种二维碳片负载纳米晶的复合材料及其制备方法和应用,包括以下步骤:S1,配置溶液,将模板剂、含碳阴离子剂、金属盐溶解在溶剂中,搅拌使之充分溶解后获得混合溶液;S2,一锅法,将所述混合溶液置于高压反应釜中,在高温条件下,溶液中的含碳组分转化为二维碳片,溶液中的金属离子和阴离子在二维碳片表面成核生长,反应结束后分离固体获得前驱体;S3,煅烧,将前驱体置于气氛炉中,并向气氛炉加入活性物质或通入活性气体,在保护气体氛围下进行煅烧,获得二维碳片负载纳米晶的复合材料。

标签:
二维碳片负载纳米晶 复合材料技术
上海 - 上海 来源:宝武碳业科技股份有限公司 2025-07-17
锌溴液流电池用复合电极材料及其制备方法和应用

本发明公开了一种锌溴液流电池用复合电极材料及其制备方法和应用,制备方法包括以下步骤:S1,将铜盐、锌盐、钠盐和蒸馏水在室温下搅拌均匀,在空气中陈化,之后经过滤、洗涤、烘干后得到锌铜复合盐;S2,将聚合物在搅拌条件下加入到有机溶剂中,并在水浴条件下搅拌后获得纺丝液;之后加入锌铜复合盐,搅拌后进行超声分散,得到复合纺丝液;S3,利用高压静电纺丝将复合纺丝液制成前驱体纳米纤维材料;S4,将所述前驱体纳米纤维材料在气氛炉中进行预氧化和碳化处理,碳化处理后的材料经清洗、干燥后获得锌溴液流电池用复合电极材料。

标签:
复合电极材料 锌溴液流电池
上海 - 上海 来源:宝武碳业科技股份有限公司 2025-07-17
磨粉机原料筛分结构
磨粉机原料筛分结构 379     
 0

本实用新型属于磨粉机领域,具体的说是一种磨粉机原料筛分结构,包括磨粉机,所述磨粉机包括机体,所述机体的顶部连通有入料口;本实用新型通过设置防堵塞机构,通过第二电机带动固定轴进行转动,通过固定轴带动放线盘进行转动,通过放线盘带动牵引线进行收卷,通过牵引线带动导向板进行移动,通过导向板带动疏通辊进行移动,通过疏通辊带动疏通杆进行移动,并且疏通辊与堵塞的原料接触时,会在活动轴的支撑下带动疏通杆进行自转,能够对第一筛分板的内部进行疏通。

标签:
磨粉机原料筛分结构 磨粉机
上海 - 上海 来源:上海龚凌环保机械有限公司 2025-07-15
气动式深海采矿颗粒旋转发射装置

本发明公开了一种气动式深海采矿颗粒旋转发射装置,包括气泵、调压阀、电磁阀、快排阀、SC气缸、颗粒放置装置和角度调节装置;通过气泵提供压缩空气,调压阀调节输出压力,电磁阀控制气流通断,SC气缸实现颗粒的快速发射;SC气缸的伸缩杆撞击颗粒不同部位以产生旋转运动,该发射装置配备有快排阀,以加快排气速度;颗粒放置装置用于将待发射颗粒放置于伸缩杆前方,确保发射精度;角度调节装置用于控制颗粒的出射方向,实现不同碰撞角度的发射需求;该发射装置结构简单、控制灵活,可广泛应用于深海采矿颗粒碰撞实验的研究中。

标签:
深海采矿装置 采矿装置
上海 - 上海 来源:上海交通大学三亚崖州湾深海科技研究院 2025-06-25
铜杆加工用装置
铜杆加工用装置 395     
 0

本发明涉及金属线材拉拔设备技术领域,具体公开了一种铜杆加工用装置,包括机体和安装座,安装座上设有输送机构和校准机构,输送机构包括导向组件一、导向组件二、调节组件和驱动组件,导向组件一包括两个导向轮一,导向组件二包括两个导向轮二,铜杆自两个导向轮一及两个导向轮二之间穿过,驱动组件驱动两个导向轮一相对转动,调节组件同步调节两个导向轮一及两个导向轮二的间距;校准机构包括校准筒、传动组件和限位组件,校准筒通过传动组件与限位组件连接,校准机构在铜杆的轴向偏移时通过限位组件锁止两个导向轮一;

标签:
铜杆加工 铜杆加工装置
上海 - 上海 来源:上海郑璞金属材料有限公司, 郑州浩昌新材料有限公司 2025-06-24
低成本高强度的两相钛合金及其制造方法

本发明公开了一种低成本高强度的两相钛合金,其含有Ti和不可避免的杂质元素,其还含有质量百分含量如下的下述各化学元素:Al:5.3~6.3%,V:3.4~4.4%,Cr:0.5~1.4%,Fe:0.6~1.4%。本发明还公开了一种两相钛合金的制造方法,其包括步骤:获取原料,所述原料包括海绵钛,铁块、铬块、铬铁合金、铝钒合金以及金属铝;压块:将铝钒合金、金属铝以及一部分海绵钛混合后压块,以作为第一压块;将铬铁合金、铁块、铬块以及其余的海绵钛混合后压块,以作为第二压块;布料:

标签:
钛合金制造 两相钛合金
上海 - 上海 来源:宝山钢铁股份有限公司, 上海交通大学, 宝武特种冶金有限公司 2025-06-23
自封孔、自愈合的镁合金耐腐蚀涂层及其制备方法

本发明属于金属材料表面处理技术领域,提供了一种自封孔、自愈合的镁合金耐腐蚀涂层及其制备方法。通过两步微弧氧化工艺在镁合金表面制备了同时具有自封孔和自愈合功能的微弧氧化涂层,大幅提升了耐蚀性能,解决了现有技术中微弧氧化涂层因孔洞结构导致腐蚀介质渗透、功能单一仅自封孔或自愈合、防护效果有限以及传统封孔材料易老化的技术问题,达到了为镁合金提供长期的主动腐蚀保护、简化工艺的有益效果。

标签:
镁合金耐腐蚀涂层 镁合金制备
上海 - 上海 来源:上海交通大学 2025-06-16
高冲击韧性Ti80钛合金厚板及其组织形态的热处理控制方法

本发明公开了高冲击韧性Ti80钛合金厚板及其组织形态的热处理控制方法,通过对热处理炉进行炉温均匀性检测,之后按照热处理制度进行热处理,Ti80钛合金厚板在(Tβ‑60)±10℃温度下进炉,到温后保温0.5~1h,均匀升温至(Tβ‑15)±10℃,到温后保温3~4h;热处理过程中Ti80钛合金厚板在热处理炉中微动;将热处理后的Ti80钛合金厚板出炉后进行热矫直,确保Ti80钛合金厚板的矫直不平度允许偏差≤10mm/m;之后将热矫直后的Ti80钛合金厚板在冷床上移动冷却,获得高冲击韧性Ti80钛合金厚板。

标签:
钛合金厚板 钛合金厚板处理
上海 - 上海 来源:宝武特种冶金有限公司, 宝山钢铁股份有限公司 2025-06-12
模拟中子辐照嬗变硅效应的铝合金及其制造方法

一种模拟中子辐照嬗变硅效应的铝合金及其制造方法,属于铝合金领域。其中,模拟中子辐照嬗变硅效应的铝合金的制造方法包括以下步骤:根据所要模拟的铝合金状态确定合金中的Si元素含量并制备具有对应成分的过饱和固溶体原料,利用粉末冶金工艺制得铝合金棒材并通过热处理得到模拟产生嬗变硅效应的铝合金组织。该铝合金制备方法可以制备得到模拟合金来有效模拟铝合金受长期中子辐照后由于嬗变反应形成的析出相组织,对于研究辐照嬗变产物对铝合金的性能影响有重要作用

标签:
铝合金制备 铝合金制造方法
上海 - 上海 来源:上海核工程研究设计院股份有限公司, 上海交通大学 2025-06-12
电子束冷床炉熔炼扁锭工艺低成本制备高性能两相钛合金的方法

本发明涉及钛合金熔炼技术领域,公开了一种电子束冷床炉熔炼扁锭工艺低成本制备高性能两相钛合金的方法,根据两相钛合金的名义成分进行配比,以TC4钛合金返回料为主料,辅以中间补偿合金,并改进了装料方式,之后采用电子束冷床炉熔炼出两相钛合金铸锭。本发明以TC4钛合金返回料为主料,通过电子束冷床炉熔炼出可以直接轧制的两相钛合金铸锭,免去了后续开坯锻造的过程,不仅降低了原料成本,还缩短了工艺流程,从而实现低成本生产两相钛合金的目的。

标签:
钛合金制备 钛合金制备工艺
上海 - 上海 来源:宝武特种冶金有限公司, 攀枝花云钛实业有限公司, 宝山钢铁股份有限公司 2025-06-12
脱除烟气中SO2和CO2的方法

本发明属于烟气净化技术领域,尤其涉及一种脱除烟气中SO2和CO2的方法,包括以下步骤:S1:选用HA‑Ca和NH4Cl为原料,加水充分搅拌融合后,获得CaCl2和HA‑NH4的混合物;S2:将CaCl2和HA‑NH4的混合物加热分解,获得HA与CaCl2混合物、NH3;S3:将HA与CaCl2混合物过滤得到HA沉淀与CaCl2溶液;S4:将CaCl2溶液通入S2中所得的NH3与含CO2的烟气,生成NH4Cl与CaCO3混合物;S5:将NH4Cl与CaCO3混合物过滤得到CaCO3沉淀与NH4Cl溶液;S6:将S2中得到的NH3加入吸收反应装置中,通入含SO2的烟气与水,反应生成(NH4)2SO3;

标签:
脱除烟气工艺 废气处理
上海 - 上海 来源:上海第二工业大学 2025-06-11
硫回收尾气鼓泡式吸收氧化一体化设备

本发明涉及氨法脱硫技术领域,具体为一种硫回收尾气鼓泡式吸收氧化一体化设备,包括烟气洗涤箱,烟气洗涤箱的一侧中部外壁上贯通连接有进气管,进气管贯穿于烟气洗涤箱内部一端的顶部外壁上分布贯通安装有第一喷头,烟气洗涤箱的内部设置有联动喷淋组件,烟气洗涤箱的一侧外壁上设置有吸收循环罐,吸收循环罐和烟气洗涤箱之间贯通连接有输气管;本发明通过烟气洗涤箱内进行烟气预洗涤,预洗涤后烟气泵出增压输送分布通入吸收循环罐液面下,实现鼓泡反应与氧化反应的一体化进行,烟气在吸收循环罐内下部氧化,上部吸收,可大幅度提升吸收效

标签:
氨法脱硫技术 尾气处理
上海 - 上海 来源:上海鲁源控制设备有限公司 2025-05-26
危废焚烧湿法脱酸系统

本发明提供了一种危废焚烧湿法脱酸系统,属于危废焚烧技术领域,具体包括一级塔对待处理的烟气进行洗涤净化,净化后的烟气从一级塔的顶部排出;二级塔对一级塔处理后的烟气进行二次洗涤净化,净化后的气从二级塔的顶部排出;除雾器对二次洗涤净化的烟气进行除雾后排入大气,一级塔和二级塔的下段均设置有循环池和换热装置,换热装置设置在循环池内,用于回收循环池内的循环液中部分热量,循环泵站的入口管道处还设置有药剂投加调节阀,控制循环液的pH值,通过盐浓度控制排水量,曝气装置避免沉淀结垢堵塞管道系统和喷嘴。

标签:
危废焚烧湿法脱酸系统 危废处理
上海 - 上海 来源:上海天汉环境资源有限公司, 上海丛麟环保科技股份有限公司 2025-05-23
用于危废焚烧烟气的脱酸处理和CO脱除装置

本申请提供一种用于危废焚烧烟气的脱酸处理和CO脱除装置,涉及危险废物处理技术领域,该脱酸处理装置包括干法脱酸机构,包括干式反应器和除尘器,干式反应器的出气口与除尘器的入口连接,干式反应器用于混合脱酸剂和烟气,并将脱酸反应后的烟气输送至除尘器,除尘器用于使烟气气固分离;逆喷波洗涤塔,除尘器的出气口与逆喷波洗涤塔的入口连接,逆喷波洗涤塔用于混合中和剂和烟气,并排出中和反应后的烟气。本申请提供的脱酸处理和CO脱除装置,能够解决废气脱酸处理不彻底以及CO排放超标,导致废气排放不达标的问题。

标签:
CO脱除装置 危废焚烧烟气脱酸处理
上海 - 上海 来源:同济大学 2025-05-23
盐湖提锂的系统及方法

本发明提供一种盐湖提锂的系统及方法,所述系统包括沿萃取剂流向依次设置的多级逆流萃取机构、洗涤机构及反萃机构,所述多级逆流萃取机构包括并联设置的两组或两组以上的多级萃取槽,各组多级萃取槽包括串联设置的一级萃取槽、二级萃取槽、……、n级萃取槽,各个n级萃取槽分别连接待萃取卤水储存罐,各个一级萃取槽分别连接萃取剂储存罐;各n级萃取槽均与洗涤机构连接,所述洗涤机构远离萃取槽的一侧设置有洗涤液输入管,所述洗涤机构远离萃取槽的一侧还与反萃机构连接;

标签:
盐湖提锂 盐湖提锂技术
上海 - 上海 来源:上海源依青科技有限责任公司, 青海清源锂业科技有限公司 2025-05-19
用于镍基合金复合板的表面处理装置

本发明涉及金属复合板加工技术领域,具体公开了一种用于镍基合金复合板的表面处理装置,包括底座和用于输送镍基合金复合板的输送机,所述输送机安装于底座的顶端,所述底座的顶端安装两个F型板,两个所述F型板位于输送机的两侧,两个所述F型板之间固定安装有横板,两个所述F型板之间设置有用于抽吸镍基合金复合板表面杂质的抽吸组件,两个所述F型板之间固定安装有横杆,所述横杆侧壁安装有液压缸,所述液压缸的活塞杆底端设置有U型架。本发明具有了对复合板表面杂质的自动Z型抽吸结构,提高了工作效率。

标签:
镍基合金复合板 镍基合金
上海 - 上海 来源:上海舜锋机械制造有限公司 2025-05-14
碳酸氢钠干法脱硫系统

本申请涉及一种碳酸氢钠干法脱硫系统,涉及碳酸氢钠脱硫技术领域,其包括反应塔、设于反应塔一侧的储存仓、设于储存仓上的进料组件、分料组件和输料组件,所述进料组件用于加入碳酸氢钠,所述分料组件设于储存仓下方且与储存仓连通,分料组件用于将碳酸氢钠分送至输料组件内,所述输料组件包括第一输料件、第二输料件、第三输料件和第四输料件,反应塔顶部设有第一喷口和第二喷口,第一输料件和第二输料件对第一喷口进行输料,第三输料件和第四输料件对第二喷口进行输料,第一喷口和第二喷口均设有喷枪,第一喷口和第二喷口对称设置。

标签:
碳酸氢钠干法脱硫系统
上海 - 上海 来源:上海金山环境再生能源有限公司 2025-05-13
高模高强高韧层状微观结构铝基复合材料制备方法

本发明提供一种高模高强高韧层状微观结构铝基复合材料制备方法,属于铝合金材料技术领域。将原位自生颗粒增强铝基复合材料与合金成分进行层状微观结构分布设计,制备铸锭、热等静压、塑性变形、固溶处理和时效处理,通过层状异质结构铝基复合材料微观构型设计,实现高模高强高韧性铝基复合材料。本发明提供的铝基复合材料制备和加工方法简单合理,可利用现有工业化设备进行规模化生产。

标签:
铝基复合材料 复合材料技术
上海 - 上海 来源:上海交通大学 2025-04-30
跳汰机用浮动式空气室结构

一种跳汰机用浮动式空气室结构,所述空气室结构安装于跳汰机的跳汰室中,包括空气室箱体,所述空气室箱体的顶部封闭,底部设置开口,还包括导向机构和安装架;安装架设置在跳汰室中,置于筛板的下方;空气室箱体通过导向机构与安装架连接,导向机构实现空气室箱体上下浮动的限位;进排气管道的出气段由空气室箱体底部伸入箱体内部,进排气管道的进气端与气源发生装置连接。本发明通过空气室箱体在水中上下浮动均匀化跳汰机进气时的气流强度,不但能够防止气流在水中乱窜

标签:
跳汰机
上海 - 上海 来源:姚劲, 姚昆亮 2025-04-28
上一页 1 2 3 4 5 ... 500 ... 1508 下一页
共1508页    到第

中冶有色为您提供最新的上海有色金属理论与应用信息,涵盖发明专利、权利要求、说明书、技术领域、背景技术、实用新型内容及具体实施方式等有色技术内容。打造最具专业性的有色金属技术理论与应用平台!

全国热门有色金属设备推荐
展开更多 +
全国热门有色金属技术推荐
展开更多 +

 

江西省隆恩特环保设备有限公司
宣传

报名参会
更多+

2025年10月15日 ~ 17日
2025年10月17日 ~ 19日
2025年10月31日 ~ 11月02日
2025年11月07日 ~ 09日

报告下载

有色专家
更多+

北京科技大学
教授
武汉理工大学
外籍院士/教授
矿冶科技集团有限公司工程公司
副总经理
赣州江钨钨合金有限公司
工程师
江西省科学院应用化学研究所
副主任/副研究员
赤泥综合利用研究报告2025
推广

热门技术
更多+

推荐企业
更多+

福建省金龙稀土股份有限公司
宣传

发布

在线客服

公众号

电话

顶部
咨询电话:
010-88793500-807