青岛垚鑫智能科技有限公司
宣传

位置:中冶有色 >

有色技术频道 >

分类:
全部
矿山技术
冶金技术
材料制备及加工技术
环境保护技术
分析检测技术
地区:
全部
北京
天津
上海
重庆
河北
山西
辽宁
吉林
黑龙江
江苏
浙江
安徽
福建
江西
山东
河南
湖北
湖南
广东
海南
四川
贵州
云南
陕西
甘肃
青海
内蒙
广西
西藏
宁夏
新疆
其他
其他
展开
 
全部
武汉
黄石
十堰
宜昌
襄阳
鄂州
荆门
孝感
荆州
黄冈
咸宁
随州
恩施土家族苗族自治州
仙桃
潜江
天门

湖北有色金属理论与应用

免费发布技术信息>>
钐掺杂的镍钴锰锂离子电池正极材料及其制备方法

本发明公开了一种钐掺杂的镍钴锰锂离子电池正极材料,其分子式为LiaNixCoyMnzSmbO2;本发明还公开了该正极材料的制备方法。本发明通过将镍钴锰单晶复合前驱体和纳米级钐的氧化物进行超高速预混合,再将镍钴锰单晶复合前驱体和纳米级钐的氧化物的混合料与普通镍钴锰多晶复合前驱体高速混合,提高混合效果,因为单晶复合前驱体机械强度高,可以采用超高速混合而不至于破碎,同时单晶复合前驱体可以起到碰撞介质的作用,将纳米级钐的氧化物充分打散,使掺杂元素和主元素充分混合。

标签:
加工技术
湖北 - 荆门 来源:中冶有色网 2023-03-18
锂离子电池高温老化时间的评估方法

本发明公开了一种锂离子电池高温老化时间的评估方法,包括以下步骤:1)将Fe、Cu颗粒分别加入无水乙醇中,得到Fe/酒精混合物、Cu/酒精混合物;2)以多个裸电芯为一组,每组裸电芯分成三部分,将一部分裸电芯进行Fe颗粒植入,将另一部分裸电芯进行Cu颗粒植入,剩余一部分裸电芯无金属颗粒植入;3)取相同步骤2)得到的4组裸电芯,按仅高温老化时间不同的工艺生产得到成品电芯,将成品电芯在分容后进行OCV测试;4)测试数据处理分析得到目标高温老化时间T。本发明通过在电芯内植入Fe、Cu金属颗粒,来对比不同高温老化时间对金属植入电芯自放电筛选率,快速准确得到最佳高温老化时间。

标签:
加工技术
湖北 - 武汉 来源:中冶有色网 2023-03-18
采用花生壳制备负载锑的硅碳复合负极材料的方法、复合负极材料和锂离子电池

本发明公开了一种采用花生壳制备负载锑的硅碳复合负极材料的方法、复合负极材料和锂离子电池。所述方法包括以下步骤:1)将花生壳粉碎得到花生壳颗粒;2)将步骤1)所述的花生壳颗粒、硅粉和硫化锑进行液相混合后固液分离;3)将步骤2)固液分离得到的固形物在惰性气氛下进行高温碳化,得到前驱体,得到负载锑的硅碳复合负极材料;其中,花生壳作为碳源和还原剂。本发明的方法能够有效缓解硅的体积膨胀,提升界面稳定性并减少了循环过程中硅的损失,有效提高负极材料电化学性能,本发明制备得到的复合负极材料具有高容量以及优异的循环性能。

标签:
加工技术
湖北 - 荆门 来源:中冶有色网 2023-03-18
锂电池安装连接套
锂电池安装连接套 863     
 0

一种锂电池安装连接套,它由一组壳体(1)组成,壳体(1)顶部开有A凹槽(1-1),壳体(1)底部设有与A凹槽(1-1)相配合的A凸起(1-2),壳体(1)左侧开有B凹槽(1-3),壳体(1)右侧设有与B凹槽(1-3)相配合的B凸起(1-4)。本实用新型的优点是:利用本装置可以将多个电池组合在一起,在电池间保证绝缘的同时保持一定的散热间隙,操作方便,省时省力。

标签:
加工技术
湖北 - 荆门 来源:中冶有色网 2023-03-18
用于锂电池的模切系统

本实用新型涉及一种用于锂电池的模切系统,包括模切装置、残料收卷装置、分离装置、托片装置,模切装置包括固定模、动模,动模位于固定模的上方,动模与固定模之间放置薄膜,动模包括刀模座和固定在刀模座上的冲裁刀模,刀模座与第一驱动装置连接,第一驱动装置驱动刀模座上下作往复运动,刀模座带动冲裁刀模将动模与固定模之间的薄膜裁切成模片,模片边缘部分形成残料,残料与模片之间相连;残料收卷装置下方设置托片装置;固定模与托片装置之间斜置有皮带,皮带上方安装分离装置,第二驱动装置驱动分离装置上下往复运动,分离装置和皮带共同作用将落入皮带上的模片夹住,本实用新型结构简单,工作效率高,工人劳动强度降低。

标签:
加工技术
湖北 - 荆门 来源:中冶有色网 2023-03-18
具有稳固性的用于锂离子电池检测的外壳结构

本实用新型公开了电池检测技术领域的一种具有稳固性的用于锂离子电池检测的外壳结构,包括工作台,所述工作台的顶部从左到右依次设置有左固定块、滑轨和右固定块,所述左固定块的左壁开设有通孔,且通孔的内腔横向插接有转轴,所述转轴的外壁设置有外螺纹,且通孔的内腔设置有与外螺纹相配合的内螺纹,所述转轴的左端设置有手动摇把,所述转轴的右端设置有挤压块,本实用新型通过振动检测的方法可以更加真实的得到检测结果,振动检测可以暴露出电池的更多缺陷,便于设计人员改进,通过检测固定盒中的固定带可以固定在钮钉上,使检测电池在振动中不移位,提高了稳固性。

标签:
加工技术
湖北 - 襄阳 来源:中冶有色网 2023-03-18
锂电芯自动点焊机
锂电芯自动点焊机 762     
 0

一种锂电芯自动点焊机,该点焊机包括工作台,折角组件通过两个架脚架设在工作台中央,电极组件安装在折角组件上方,其电焊头对置设置在下方的供料组件以及第二夹料组件,供料组件输送的电芯以及第二夹料组件输送的保护板在电极组件下被电焊头焊接;在第二夹料组件的一侧设有输送保护板排板的送板组件以及将排板切断为单个保护板的第一夹料组件,该第一夹料组件将保护板输送至第二夹料组件。

标签:
加工技术
湖北 - 随州 来源:中冶有色网 2023-03-18
锂电池原料混合设备
锂电池原料混合设备 1273     
 0

本发明公开了一种锂电池原料混合设备,包括底板,所述底板的顶部外壁两侧均固定有液压杆,且液压杆的顶部外壁固定有固定块,所述固定块的一侧外壁固定有混合罐,且混合罐的一侧外壁固定有灰尘处理箱,所述灰尘处理箱的底部内壁和混合罐的一侧内壁设置有同一个散热管,且灰尘处理箱的内壁设置有滤网和活性炭吸附层,所述混合罐的顶部外壁固定有进料机构,且混合罐的内壁固定有滤板,所述混合罐的顶部外壁固定有电机箱。本发明通过设置有灰尘处理箱、活性炭吸附层、散热管和滤网,通过散热管,高温气体经过灰尘处理箱进行过滤和吸附后排出,既提高了装置的散热效果又有效防止灰尘对环境的污染。

标签:
加工技术
湖北 - 天门 来源:中冶有色网 2023-03-18
镍锰酸锂电池正极的方法

本发明公开了一种镍锰酸锂电池正极的方法,本发明工艺过程相对简单、易于操作、能耗小、成本低、容易实现大规模工业化、生产效率高、产品比容量和循环寿命高;本发明的正极在充放电电位方面互相兼容,且都具有过充放功能,以该复合正极材料为正极,有助于循环性能的提高。

标签:
加工技术
湖北 - 荆州 来源:中冶有色网 2023-03-18
锂离子电池正极活性物质酸溶及其循环利用方法和设备

一种锂离子电池正极活性物质酸溶及其循环利用方法和设备,将盛装正极活性物质的转运盒浸入酸溶槽,溶解正极活性物质;泵至沉淀槽,向沉淀槽中加入氢氧化钠溶液,沉淀磷酸铁;调整物料中Ni:Co:Mn物质量之比;将物料加入氢氧化钠水溶液、氨水,进行共沉淀反应,通过压滤机压滤,分别获得镍钴锰三元氢氧化物前驱体和钠盐溶液,钠盐溶液泵至调整槽,向调整槽中补充氢氧化钠后备用。本发明实时监测浸出溶液的pH值的酸溶液自动补充系统,减少酸液挥发对环境和生产人员的身体健康造成的危害,使正极活性物质充分溶解同时保证溶解效率维持在较高的水平上;对滤液中过量的无机酸进行再利用的工艺,实现酸浸过程的少排放,甚至零排放。

标签:
加工技术
湖北 - 武汉 来源:中冶有色网 2023-03-18
锂离子电池储能电站主动式安全监测与预警方法及系统

本发明涉及锂离子电池储能电站主动式安全监测与预警方法及系统,包括以下步骤:模拟储能电站电池正常充放电过程及故障隐患发生过程,获取运行环境数据以及BMS采集的数据作为特征参数,建立原始样本数据库;基于LM算法的BP神经网络建立各特征参数的局部决策模型,对原始样本数据库中的各特征参数维度进行归一化处理,得到各参数局部决策模型的样本数据库,并基于此对各参数的局部决策模型进行训练;将各参数局部决策模型融合,建立基于LSTM算法的储能电池隐患综合预警模型,利用样本数据库对模型进行训练;先建立各特征量的参数局部决策模型,再将各个局部决策模型融合建立储能电站电池隐患综合预警模型,预警结果更加可靠,提高了预警的准确率。

标签:
加工技术
湖北 - 武汉 来源:中冶有色网 2023-03-18
锂电池极片裁切装置
锂电池极片裁切装置 1091     
 0

本装置公开了一种锂电池极片裁切装置,包括底板,所述底板的底端中间位置通过支架安装有竖切面为U形的固定框架,底板的两侧均安装有固定架,固定架上分别安装有主动辊和从动辊,所述固定框架的底端侧壁中间位置螺纹连接有垂直设置的第一螺纹杆,第一螺纹杆的顶端转动连接有水平设置的活动板,活动板滑动在固定框架的内部,固定框架的一侧侧壁上通过螺钉安装有第一电动机,第一电动机的输出轴连接有转动连接在固定框架内部的转轴,转轴的中间位置焊接有固定盘,固定盘的两侧均设有滑动连接在转轴上的活动盘。本装置能够根据需要对相邻的刀片之间的距离进行调整,同时在刀片磨损时,方便对刀片进行更换。

标签:
加工技术
湖北 - 荆门 来源:中冶有色网 2023-03-18
锂电池电芯磨边装置
锂电池电芯磨边装置 943     
 0

一种锂电池电芯磨边装置,其结构包括照明装置、轴套、连接块、开关按钮、固定盖、机体、连接杆、松紧调节器、灯具调节器、辅助块、转轴、磨边轮,连接杆贯穿连接块连接到机体内侧,连接杆前端与固定盖焊接,连接块顶部与辅助块底部固定连接;照明装置由照明灯、钢化玻璃、外摩擦纹连接套、导线、灯座组成,照明灯底部与灯座相连接,灯座设于外摩擦纹连接套内部,钢化玻璃侧面与外摩擦纹连接套内侧镶嵌,导线与灯座底部固定连接,导线底端连接到机体内部。其增加了照明装置,在夜间或者亮度不够时,可以进行近距离照明,降低加工难度,增加加工质量。

标签:
加工技术
湖北 - 荆门 来源:中冶有色网 2023-03-18
采用二分法仿真锂离子电池极限充放电电流的方法

本发明公开了一种采用二分法仿真锂离子电池极限充放电电流的方法,获取被测电池常温倍率放电的电压‑时间实验数据,根据被测电池的参数建立被测电池的三维电化学‑热耦合模型,并进行常温倍率放电仿真获取常温倍率放电的电压‑时间仿真数据,比较被测电池的电压‑时间实验数据与三维电化学‑热耦合模型的电压‑时间仿真数据对三维电化学‑热耦合模型进行修正得到修正后的三维电化学‑热耦合模型,利用修正后的三维电化学‑热耦合模型,设置被测电池的初始电压、充放电停止条件与计算时间,采用二分法进行极限充放电仿真;通过仿真测试极限充放电电流,不仅缩短测试时间,而且节约实验成本。

标签:
加工技术
湖北 - 十堰 来源:中冶有色网 2023-03-18
集流体及其制备方法及软包锂离子电池

本发明公开了一种集流体。所述集流体为类石墨烯/金属膜集流体,其包括类石墨烯膜和设置于所述类石墨烯膜底部表面的金属膜,其中所述类石墨烯膜的厚度介于6‑10μm之间,所述金属层的厚度不大于5μm;所述类石墨烯膜为进行了亲水处理的石墨烯膜。本发明提供的集流体具有厚度小、质量低、导电率高等特点。此外本发明还提供一种其制备方法及软包锂离子电池。

标签:
加工技术
湖北 - 武汉 来源:中冶有色网 2023-03-18
防极耳翻折的锂电池极片

本实用新型提出了一种防极耳翻折的锂电池极片,包括极片本体及在极片本体一侧通过激光切割而成的极耳,极耳上沿极耳长度方向设置有至少一条压痕。通过在极耳长度方向设置至少一条压痕,一方面,能消除导致极耳褶皱的内应力,增大极耳抗翻折强度;另一方面,压痕并未穿透极耳,没有造成极耳缺失,保证了极耳的完整性和过流能力,又有效解决极耳过辊翻折问题,且无需对卷绕机进行整改升级。

标签:
加工技术
湖北 - 武汉 来源:中冶有色网 2023-03-18
用于低压锂电池的通讯接口

一种用于低压锂电池的通讯接口,包括两个以上的通讯接口本体,通讯接口本体注塑在低压电池的电池盖上,两个所述通讯接口本体上端面与电池盖外端面平齐,两个通讯接口本体下端面与电池盖的内端面平齐或凸出于电池盖的内端面,两个通讯接口本体两端部开分别设有一个轴向沉孔,两个轴向沉孔同轴心设置,两个轴向沉孔之间经隔断隔开,两个轴向沉孔内壁设有用于安装紧固件的螺纹槽,两个所述通讯接口本体外端面上设有若干内凹的凹槽一。降低生产成本,提高通讯的稳定性。

标签:
加工技术
湖北 - 襄阳 来源:中冶有色网 2023-03-18
锂电池注液后静置工装
锂电池注液后静置工装 1027     
 0

一种锂电池注液后静置工装,包括底板、密封机构、升降机构和导向机构;底板上端面有一圈密封圈槽及可放置电芯盒的浅槽,浅槽位于密封圈槽内部,密封圈槽内装有密封圈;密封机构包括下端开口的密封腔体与密封腔体连通的真空设备,密封腔体下端开口四周与固定在密封圈槽内的密封圈正对;升降机构包括对称分设在密封机构两端的两个加长气缸,两个加长气缸竖直固定在底板上,两个加长气缸的拉杆顶端之间固定有水平设置的横梁,横梁与密封腔体上端面经支架连接固定;导向机构包括立在在底板四个边角处的四个导柱,每个导柱上套有可沿导柱上下滑动的导套,四个导套与固定在密封腔体上的导套座一一对应连接固定。提升电芯注液后的静置真空度及品质。

标签:
加工技术
湖北 - 襄阳 来源:中冶有色网 2023-03-18
用于锂离子电池正极活性物质酸溶及循环利用方法的设备

一种用于锂离子电池正极活性物质酸溶及循环利用方法的设备,酸溶槽装有酸浓度电极、酸浓度传感器、温度传感器、电热管、继电器;沉淀槽和共沉淀釜装有pH计、pH传感器;包括一个接收单片机发出的指令控制电磁阀的通断从而使酸溶槽的酸浓度、沉淀槽的酸浓度控制在设定范围内,控制继电器的通断从而使酸溶槽的温度控制在设定范围内的输出控制电路;输出控制电路与各电磁阀、继电器电性联接。本实用新型实时监测浸出溶液的pH值的酸溶液自动补充系统,减少酸液挥发对环境和生产人员的身体健康造成的危害,使正极活性物质充分溶解同时保证溶解效率维持在较高的水平上;对滤液中过量的无机酸进行再利用的工艺,实现酸浸过程的少排放,甚至零排放。

标签:
加工技术
湖北 - 武汉 来源:中冶有色网 2023-03-18
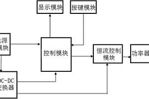
便携式锂电池容量测试设备

本实用新型涉及一种便携式锂电池容量测试设备,包括控制模块,用于控制电池测试时的启动、停止、实时电压的监测及电池容量的计算;交互模块,与所述控制模块连接,用于对电池的截止电压和放电电流进行设定,对电池电压和容量实时显示以及对电池测试时的电流进行确认;稳控模块,与所述控制模块连接,用于使电池以设定的电流进行输出以及对电池的能量进行消耗;电源模块,用于提供测试设备工作电源以及转换输出不同电压。本实用新型在兼顾精度的基础上做到了较小的体积,具有很高的便利性。

标签:
加工技术
湖北 - 武汉 来源:中冶有色网 2023-03-18
脉冲激活一次锂电池的装置

本实用新型涉及一种脉冲激活一次锂电池的装置,属于电子测量技术领域。它包括用于接通或断开被激活电池两极的两个触头、被激活电池电极与触头之间串联的电阻,所述两个触头还分别连接有驱动机构,驱动机构连接有控制装置。本实用新型设计巧妙,减少了激活时间;脉冲激活可让钝化膜充分刺穿,无滞后现象;电池容量衰减较少,可将脉冲时间分解,利于连续生产。

标签:
加工技术
湖北 - 武汉 来源:中冶有色网 2023-03-18
锂电池回收防爆装置
锂电池回收防爆装置 806     
 0

本实用新型属于电池回收技术领域,尤其为一种锂电池回收防爆装置,包括第一安装块,所述第一安装块的顶部开设有放置槽,且放置槽内固定安装有第二安装块,所述第二安装块的顶部开设有凹槽,所述凹槽的一侧内壁上开设有滑槽,所述滑槽内滑动安装有滑块,所述滑槽的顶部和底部内壁上固定安装有同一个圆杆,所述圆杆和滑块滑动连接,所述圆杆上滑动安装有复位弹簧,所述复位弹簧的顶端个滑块的底部固定连接,且复位弹簧的底端和滑槽的底部内壁固定连接,所述滑块上铰接有支撑杆。本实用新型操作简单、使用方便,具有较高的防护、吸能效果,避免回收旧电池的装置整体爆炸,有很好的保护效果。

标签:
加工技术
湖北 - 襄阳 来源:中冶有色网 2023-03-18
底部具有泄放槽的锂电池钢壳

本实用新型公开了一种底部具有泄放槽的锂电池钢壳。它包括设于外周的钢壳壳壁,设于底部的钢壳底板,所述钢壳壳壁与钢壳底板为一次性成型,有底部凸台设于所述钢壳底板上,有泄放槽设于所述底部凸台上,所述泄放槽设于钢壳底板中轴线上,所述泄放槽呈一字型凹槽结构,所述泄放槽的槽长度小于或等于所述底部凸台的直径。本实用新型具有安全,能在电池短路时快速泄放电压、避免电池发生爆炸的优点。

标签:
加工技术
湖北 - 武汉 来源:中冶有色网 2023-03-18
锂离子电池隔膜制作用原料混合装置

本实用新型涉及混合技术领域,尤其为一种锂离子电池隔膜制作用原料混合装置,包括混合箱、加料箱、导热油腔、加热环、搅拌叶a、空腔、搅拌叶b、助搅棒和设备箱,所述混合箱内部上端固定有加料箱。本实用新型中通过设置有加料箱,且加料箱底部设置有若干个圆孔,可以使副原料匀速加入到混合箱内,更有利于原料的混合,通过设置的搅拌叶a为横向转动,可以有效地将落入混合箱的副原料搅拌至主原料内,设置的搅拌叶b为竖向转动,搅拌叶a与搅拌叶b相配合,可以防止原料内部出现旋涡,而影响原料的混合,通过设置有助搅棒,可以进一步的使原料混合均匀,通过设置的保温层,有效的减少了混合箱内的热量散失,使装置更节能。

标签:
加工技术
湖北 - 宜昌 来源:中冶有色网 2023-03-18
磷酸铁锂用砂磨机锆球清洗装置

本实用新型提供了一种磷酸铁锂用砂磨机锆球清洗装置,包括操作台,所述操作台的顶部右侧固定安装有超声波振动器,所述超声波振动器的顶部固定连接有清洗箱,所述操作台的顶部位于超声波振动器的左侧固定安装有清洁液箱,所述清洁液箱的顶部固定连接有水泵,所述操作台的顶部位于清洁液箱的左侧固定安装有蓄电池,所述蓄电池的顶部固定连接有控制组件,所述操作台的顶部四个拐角处均固定连接有支柱,所述支柱的顶部均固定连接有顶板,所述顶板的底部对应清洗箱的位置固定安装有两组伸缩气缸。通过超声波振动器、清洗箱,超声波振动器通电工作对清洗箱内部的清洁液产生振动,通过超声波振动对锆球表面的杂质进行清洗,保证可以清洗干净。

标签:
加工技术
湖北 - 十堰 来源:中冶有色网 2023-03-18
新型锂电池的电芯模组

本实用新型涉及电芯模组技术领域的一种新型锂电池的电芯模组,包括芯体,所述芯体的一端固定安装有夹线器,所述芯体的一侧固定连接有安装座,所述芯体的另一侧固定连接有对接板,所述安装座的表面分别开设有对接槽和调节腔,所述对接板的顶部开设有插槽,所述插槽和安装座的内壁均滑动连接有插板,所述插板的顶部通过转杆转动连接有连杆,所述连杆的一端通过转杆转动连接滑块,所述滑块的表面滑动连接安装座。通过插板、对接板和安装座的配合,能够对芯体进行快速的卡接,同时通过加设夹线器,能够对芯体之间的连接线路进行夹持固定,有效的提高了设备拼接的便捷度,更加有利于使用。

标签:
加工技术
湖北 - 孝感 来源:中冶有色网 2023-03-18
锂电池涂胶机
锂电池涂胶机 1038     
 0

一种锂电池涂胶机包括支撑座、回转定位模组、对位组件及胶罐。支撑座上设置有涂布台及调整架;回转定位模组包括转台及多个对心瓣爪,多个对心瓣爪安装于转台上,对位组件包括纵向调整电机及横向对位电机,胶罐安装于横向对位电机的输出端上,胶罐靠近涂布台的一端上设置有涂胶针头,纵向调整电机及横向对位电机配合驱动胶罐移动,确保了针头位置的高度精准性,进而保证了涂胶外观和一致性;转台及多个对心瓣爪控制钢壳转动角度和同心度,确保了涂胶量的高度一致性和涂胶均匀性;模块化装配,方便维修保养和更换,减少停机时间,提高设备稼动率。

标签:
加工技术
湖北 - 荆门 来源:中冶有色网 2023-03-18
一次锂电池正极集流结构

本实用新型公开了一种一次锂电池正极集流结构,包括盖板、正极极柱和正极集流体,所述正极极柱与所述盖板中心密封连接,所述正极极柱的底部设有凹槽,所述正极集流体包括集流条以及点焊在所述集流条底部侧面的集流盘,所述集流条的顶部点焊在所述凹槽内。本实用新型可以增大集流面积提高电池的功率性和低温性能,也保证正极集流条与正极极柱连接的牢靠性,能有效的减少因虚焊造成的电池失效,提高了电池的可靠性。

标签:
加工技术
湖北 - 武汉 来源:中冶有色网 2023-03-18
负极材料及其制备方法、负极片和锂离子电池

本发明提供了一种负极材料及其制备方法、负极片和锂离子电池。所述方法包括:(1)将焦类材料和硬碳混合后,加入含碳粘结剂进行造粒,得到造粒产品;(2)对造粒产品进行石墨化,得到所述负极材料。本发明的方法得到的负极材料能量密度高,并且快充性能和高温性能优良。

标签:
加工技术
湖北 - 荆门 来源:中冶有色网 2023-03-18
锂电池焊接送料装置
锂电池焊接送料装置 1204     
 0

本发明公开了一种锂电池焊接送料装置,包括支架,所述支架的顶侧设置有转动电机、固定台、支架一和支架二,固定台为L型结构,且固定台的水平台体开设有圆孔和漏料孔一,固定台的输出轴穿过圆孔延伸至固定台的水平台体的顶侧并固定连接有转料圆板,转料圆板的板体开设有若干个发散式设置的漏料孔二,支架一和支架二分别位于固定台的两侧并分别架设有原料筒一和原料筒二。本发明通过增设一些列的送料机构,通过机械代替人工,极大的提高了生产效率,保证了金属板的放置位置,保证了点焊的效果,同时,避免了人的手的靠近,极大的提高了生产的安全性,满足了人们在生产生活中的使用需求。

标签:
加工技术
湖北 - 荆门 来源:中冶有色网 2023-03-18
上一页 522 523 524 525 526 ... 1138 下一页
共1138页    到第

中冶有色为您提供最新的湖北有色金属理论与应用信息,涵盖发明专利、权利要求、说明书、技术领域、背景技术、实用新型内容及具体实施方式等有色技术内容。打造最具专业性的有色金属技术理论与应用平台!

全国热门有色金属设备推荐
展开更多 +
全国热门有色金属技术推荐
展开更多 +

 

江西省隆恩特环保设备有限公司
宣传

报名参会
更多+

报告下载

有色专家
更多+

中南大学
副校长
武汉工程大学
教授
北京科技大学
主任/教授
广西大学
处长/教授
湖南有色金属研究院
教授级高工/原总工程师
赤泥综合利用研究报告2025
推广

热门技术
更多+

推荐企业
更多+

福建省金龙稀土股份有限公司
宣传

发布

在线客服

公众号

电话

顶部
咨询电话:
010-88793500-807