青岛垚鑫智能科技有限公司
宣传

位置:北方有色 >

有色技术频道 >

分类:
全部
矿山技术
冶金技术
材料制备及加工技术
环境保护技术
分析检测技术
地区:
全部
北京
天津
上海
重庆
河北
山西
辽宁
吉林
黑龙江
江苏
浙江
安徽
福建
江西
山东
河南
湖北
湖南
广东
海南
四川
贵州
云南
陕西
甘肃
青海
内蒙
广西
西藏
宁夏
新疆
其他
其他
展开
 
全部
杭州
宁波
温州
绍兴
湖州
嘉兴
金华
衢州
台州
丽水
舟山

浙江杭州有色金属理论与应用

免费发布技术信息>>
基于两点老化特征的锂电池在线老化诊断方法

本发明公开了一种基于两点老化特征的锂电池在线老化诊断方法。本发明包括以下步骤:1采集并计算当前锂电池的电压容量基准曲线;2计算获得当前锂电池各次充放电循环对应的容量差曲线;3计算当前锂电池各次充放电循环的所有充电电压组合对应的两点老化特征;4重复1‑3,获得各个锂电池的各次充放电循环的两点老化特征和锂电池总容量;5选取最佳充电电压组合和最佳两点老化特征并构成训练集;6获得训练后的锂电池老化诊断回归模型;7在线诊断时,采集并计算待诊断锂电池的待预测的最佳两点老化特征,诊断后获得锂电池总容量,从而判断待诊断锂电池的老化状态。本发明实现精确的锂电池老化诊断,降低了数据存储负担、计算负担和成本负担。

标签:
加工技术
浙江 - 杭州 来源:北方有色网 2023-03-18
涂覆有保护层的锂金属负极及其制备方法和应用

本发明涉及锂离子电池领域,公开了一种涂覆有保护层的锂金属负极及其制备方法和应用。该锂金属负极包括锂金属片和设于锂金属片表面的保护层,所述保护层包括无机纳米硅颗粒和有机聚合物。本发明的锂金属负极通过在表面涂覆保护层,能利用保护层与锂金属形成的硅锂合金,改善锂金属负极与固态电解质之间的界面,抑制锂枝晶的生长,降低锂离子电池内阻,提高其能量密度和循环寿命。

标签:
加工技术
浙江 - 杭州 来源:北方有色网 2023-03-18
双氟磺酰亚胺锂的制备方法及其应用

本发明涉及锂离子电池电解质材料领域,具体涉及一种双氟磺酰亚胺锂的制备方法及其应用。本发明提供的一种双氟磺酰亚胺锂的制备方法,包括如下步骤:将双氟磺酰亚胺和卤化锂混合后在双氟磺酰亚胺锂熔点以上进行反应,得到双氟磺酰亚胺锂粗品,然后将双氟磺酰亚胺锂粗品进行提纯得到所述双氟磺酰亚胺锂。本发明通过将双氟磺酰亚胺和卤化锂混合后在双氟磺酰亚胺锂熔点以上进行反应,可极大提高双氟磺酰亚胺锂的得率;同时混合反应中没有其他溶剂的添加,降低了粗品双氟磺酰亚胺锂中的杂质含量,也使提纯得到的双氟磺酰亚胺锂的杂质含量得到有效降低。

标签:
加工技术
浙江 - 杭州 来源:北方有色网 2023-03-18
燃气表锂电池无线快速充电装置

本实用新型公开了一种燃气表锂电池无线快速充电装置,包括一由充电发射模块和充电接收模块构成的外置无线充电装置,其中充电发射模块外置于燃气表,充电接收模块与所述充电发射模块接触时,实现锂电池的充电;该充电装置还包括一用于将充电接收模块接收的电量传输至燃气表的供电模块;该供电模块包括锂电池组和供电电路,通过采用以锂电池为核心的供电模块满足智能燃气表各功能的实现,从而延长智能燃气表的工作时长。而无线快速充电技术,可通过无线充电模块直接对锂电池进行充电,无需拆卸或者更换电池,方便用户使用;同时,供电电路中形成的监管系统提高了使用锂电池组的安全性。

标签:
加工技术
浙江 - 杭州 来源:北方有色网 2023-03-18
锂电池用支架
锂电池用支架 796     
 0

本实用新型涉及锂电池技术领域,特别涉及一种锂电池用支架。包括第一支架和第二支架,在第一支架和第二支架的相同侧分别具有第一拼接部和第二拼接部,第一支架和第二支架通过第一拼接部和第二拼接部拼接为一体并在第一支架和第二支架之间形成容纳锂电池电芯的容纳空间;第一支架和第二支架上设置有若干与锂电池电芯端部相配的贯通上下的圆形电芯孔,第一支架和第二支架的内侧面于电芯孔处设置有与锂电池电芯相配的安装部。本案的支架,将圆柱形锂离子电池包中的每一颗电芯单独分隔,在一定程度上保障了电池组的安全性;同时,整体对称、结构紧凑,布局合理,能充分适合于多并多串的单包模组中,且具有一定的通用性。

标签:
加工技术
浙江 - 杭州 来源:北方有色网 2023-03-18
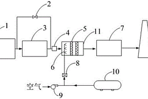
溴化锂分级布置耦合脱硝系统及其工作方法

本发明涉及一种溴化锂分级布置耦合脱硝系统及其工作方法,属于内燃机能源站烟气脱硝领域。本发明中,内燃机出口依次布置第一级溴化锂机组、中温SCR反应系统、第二级溴化锂机组。内燃机排出的一部分烟气进入第一级溴化锂机组进行热量交换制冷或制热,另一部分烟气通过旁路与第一级溴化锂机组出来的烟气混合经流量调节阀调节流量使混合温度达到340±20℃,然后进入SCR脱硝反应器完成脱硝反应。本发明将技术成熟且经济可靠的脱硝技术应用于内燃机脱硝中,能够达到烟气NOx高效脱除的目的,且对溴化锂机组运行影响较小。

标签:
加工技术
浙江 - 杭州 来源:北方有色网 2023-03-18
采用PTC材料进行分区隔离的锂离子电池

本发明公开了一种采用PTC材料进行分区隔离的锂离子电池,其内部分为至少两个容量单元,不同容量单元中极性相同极耳延伸并汇集到一起,形成所述的锂离子电池的阳极极耳或阴极极耳,在所述的阳极极耳和/或阴极极耳中,来自不同容量单元的极耳之间通过PTC材料层相互隔离。本发明锂离子电池内部被PTC材料分隔成几个小的容量单元区域,当电池在滥用或破坏情况下发生内部失效时,内部由于短路引起局部电流过高,同时引起温度加速上升,当温度达到PTC材料的工作温度时,电阻瞬时增大,阻断电流的传导路径,将发生失效的区域隔离,使失效反应的速度得到控制,防止引发更为严重的连锁式反应。

标签:
加工技术
浙江 - 杭州 来源:北方有色网 2023-03-18
碳覆多孔Cr-Cu合金/磷酸铁锂正极及其制备方法

本发明涉及一种锂电池正极,公开了一种碳覆多孔Cr‑Cu合金/磷酸铁锂正极及其制备方法,碳覆多孔Cr‑Cu合金/磷酸铁锂正极包括质量份数为10‑20份的聚偏氟乙烯、10‑20份的碳纳米管和40‑60份的碳覆多孔Cr‑Cu合金/磷酸铁锂;本发明使用碳和多孔Cr‑Cu合金对磷酸铁锂表面进行改性,显著提高了磷酸铁锂正极材料的导电性能、循环性能和安全性能;多孔Cr‑Cu合金具备高导电性、高韧性,包覆在磷酸铁锂表面后,可在磷酸铁锂表面形成高弹性多孔Cr‑Cu合金外壳,这层外壳可缓冲磷酸铁锂脱锂后发生的体积形变,减缓磷酸铁锂电池多次循环后电池的形变破损速度,显著增加磷酸铁锂电池的循环性能和安全性能。

标签:
加工技术
浙江 - 杭州 来源:北方有色网 2023-03-18
锂离子电池的高导电性正极材料的制备方法

本发明公开了锂离子电池的高导电性正极材料的制备方法,该方法在混合有导电剂、聚偏氟乙烯粘结剂和钴酸锂、锰酸锂、镍酸锂或三元复合氧化物镍钴锰酸锂等正极材料中添加碳纳米管,并对添加的碳纳米管,采用至少经过纯化处理加上酸化处理或酯化处理中的一种处理,可以有效提高碳纳米管的纯度和降低碳纳米管表面能和缠绕程度,使碳纳米管呈现出较为有序的排列,在正极材料中能够均匀分散,形成一个体积电阻率很小的导电网络来有效地提高正极材料的导电性。本发明制备工艺简单,以碳纳米管为导电剂,所制备的高导电性正极材料作为锂离子二次电池正极材料使用时,能够具有良好的大倍率充放电的能力。

标签:
加工技术
浙江 - 杭州 来源:北方有色网 2023-03-18
锂硫电池的硫/碳复合正极材料及其制备方法和应用

本发明属锂离子电池电极材料和锂离子电池领域,尤其涉及一种锂离子电池正极材料及其制备方法、使用该材料的正极和使用该正极的锂离子电池。一种锂硫电池的硫/碳复合正极材料的制备方法,该复合材料由硫和碳经球磨或搅拌的方法进行混合,然后再将该混合物在真空、氩气或氮气气氛中,在100~600℃保温0.5~24小时,冷却后得到硫/碳复合材料;所述的碳采用含碳生物质材料为碳源,经碳化获得;所述的硫为单质硫;复合材料中硫和碳的质量比为(0.4~5):1。采用本发明所制备的硫/碳复合材料作为锂离子电池正极材料,首次放电容量可达1300~1600mAhg-1,200次循环后容量仍可达620mAhg-1。

标签:
加工技术
浙江 - 杭州 来源:北方有色网 2023-03-18
单离子聚合物电解质,其制备方法及锂离子二次电池

本发明公开了一种单离子聚合物电解质,其制备方法及锂离子二次电池。该单离子聚合物电解质为分子链主链上含有sp3杂化硼阴离子的π共轭聚合物锂盐。这种单离子聚合物电解质中,由于sp3杂化硼阴离子被固定在了聚合物的分子链主链上,使得其电迁移受到了抑制,从而能够防止其在放电过程中运动至锂离子二次电池的阴极引起浓差极化,从而改善电池的性能。更重要地是,由于sp3杂化硼阴离子上的负电荷被离域化,使得其与带正电荷的锂离子之间的作用力较弱,从而使得锂离子更容易被溶剂化,发生电离。这就有利于提高单离子聚合物电解质的电导率,将其应用至锂离子二次电池中时,电池中电荷传输能力更高,最终得以改善锂离子二次电池的电性能。

标签:
加工技术
浙江 - 杭州 来源:北方有色网 2023-03-18
车载锂电池散热装置
车载锂电池散热装置 1093     
 0

本实用公开了一种车载锂电池散热装置,涉及到锂电池散热领域。包括箱体,箱体顶端对称设置有把手,箱体的顶端一侧设置有卡槽,箱体靠近卡槽的一侧设置有档板,箱体的内腔设置有车载锂电池,车载锂电池靠近档板的一侧设置有锂电池把手,箱体的两侧对称设置有散热孔,箱体远离车载锂电池的一侧设置有蓄电池,箱体内腔设置有过滤网,过滤网的远离车载锂电池的一侧设置有扇叶,扇叶的靠近蓄电池一侧设置有电动机,电动机底端设置有底座,箱体的内腔上壁设置有制冷管。有益效果:制冷管与箱体内壁不直接接触,而是通过卡箍连接,更有效散热,避免箱体过热。

标签:
加工技术
浙江 - 杭州 来源:北方有色网 2023-03-18
抽空用软包锂电池辊压装置

本实用新型公开了一种抽空用软包锂电池辊压装置,包括用于辊压软包锂电池的两侧辊轮,辊轮包括左辊轮和右辊轮,左、右辊轮均设置在辊轮轴上,辊轮轴两端均设有辊轮支架板,辊轮支架板固定连接均设有辊轮连接板,辊轮连接板上设有推杆,所述推杆上均设有相同的齿条,两侧的齿条之间设有齿轮,推杆通过齿轮、齿条的传动连接;辊轮连接板外侧设有辊轮推杆,辊轮推杆通过电机连接板与辊轮驱动电机连接。本实用新型的一种抽空用软包锂电池辊压装置,通过辊轮间距的调节和移动,完成对软包锂电池的辊压工序,使得锂电池辊压后的除气效果更好;且辊压时锂电池的受力均匀;保证锂电池后续使用中不出现气泡斑。

标签:
加工技术
浙江 - 杭州 来源:北方有色网 2023-03-18
锂电池极片加工方法
锂电池极片加工方法 950     
 0

本发明公开了一种锂电池极片加工方法,该方法包括以下步骤:一种锂电池极片加工方法,该方法包括以下步骤,a.浆料制备:通过搅拌机对加有胶液和粉浆的搅拌罐进行搅拌,获得锂电池浆料;b.浆料涂覆:通过涂布设备将制备后的浆料涂敷在集流体金属箔正反面上,极片正反面的涂敷相对称;c.干燥:采用干燥装置对涂布后的极片进行干燥,得到干燥的电极结构;d.辊压:极片干燥后再经过锂电池极片辊压设备进行辊压压实;c.分切:对辊压后的极片采用分切装置分切成需要的尺寸大小;f.刷粉:分切后的极片通过刷粉机去除极片分切后产生的毛刺和粉状颗粒。

标签:
加工技术
浙江 - 杭州 来源:北方有色网 2023-03-18
基于孤立森林算法的锂电池故障识别方法

本发明属于锂电池管理技术领域,具体涉及一种基于孤立森林算法的锂电池故障识别方法。针对现有锂电池故障识别方法故障电池基础参数的获得困难的不足,本发明采用如下技术方案:一种基于孤立森林算法的锂电池故障识别方法,包括采集训练集A和训练集B的基础运行数据,训练集A包括健康电池和对健康电池进行外部短路人为模拟得到的演化性故障电池,训练集B为健康电池,基础运行数据包括电压U、温度T和阻抗Z;训练数据集,生成孤立树,形成孤立森林;异常值计算,得到临界的异常值分数SC;步骤S4、异常信息分析和处理。本发明的有益效果是:人为模拟得到演化性故障电池,从而可以快速稳定的获得所需的故障电池的基础数据。

标签:
加工技术
浙江 - 杭州 来源:北方有色网 2023-03-18
锂离子电池模组
锂离子电池模组 1183     
 0

本申请公开了一种锂离子电池模组,包括:端部件和组装单元;组装单元包括:电芯单元、单元支架、中间垫片和电芯焊线;电芯单元设置在两个单元支架之间,单元支架在对应若干定位槽的位置设有若干支架通孔以使电芯单元的端部露出单元支架;中间垫片在对应支架通孔的位置设有若干垫片通孔以使电芯单元的端部露出中间垫片,中间垫片在支架通孔的边缘设有一个向中间垫片内部凹陷的内焊线槽,一个电芯焊线的一端焊接至电芯单元的端部,其另一端穿过支架通孔和垫片通孔焊接至中间垫片并位于内焊线槽中。本申请的有益之处在于提供了一种通过焊接结构和中间垫片的改进从而改善电芯单元均衡性的锂离子电池模组。

标签:
加工技术
浙江 - 杭州 来源:北方有色网 2023-03-18
钛酸锂粉体的制备方法

本发明公开了一种钛酸锂粉体的制备方法,包括以下步骤:(1)将二氧化钛粉体在真空烘箱中烘干;(2)在惰性气氛保护下,将干燥所得的二氧化钛与氢化锂粉按摩尔比0.9~1.1:1混合,加入到球磨罐中,加入磨球后将球磨罐密封,然后在室温、转速为200~500r/min的条件下球磨4~48h;(3)球磨结束后,在惰性气氛下,将粉体从球磨罐中取出,即得到钛酸锂粉体。本发明所述的钛酸锂粉体的制备方法具有工艺简单、成本低、易于工业化生产特点。

标签:
加工技术
浙江 - 杭州 来源:北方有色网 2023-03-18
锂电池回收设备
锂电池回收设备 885     
 0

本发明公开了一种锂电池回收设备,包括第一门板、清理箱、收集箱、设于收集箱上方的多个卡位组件;所述第一门板下方设有第一转轴、连接在第一转轴上的第一连杆、第一杆件;所述清理箱内有穿过清理箱的第三转轴、设在第三转轴上的清理棍;所述收集箱内部设有第二腔体、上部滑动设有两个第二挡板所、第二挡板上设有第七板件、第七板件上设有第三杆件、第三杆件上连接有第二连杆、第二连杆上连接有第四杆件;通过设置了第一连杆和清理箱,可以在雨天时防止锂电池直接进入收集箱;设置了清理棍,提高锂电池进入收集箱后不会污染破坏其他锂电池;设置了卡位组件,在拆卸收集箱时也可以起到很好的防水作用;设置了第四杆件,易于拆卸,易于拿起收集箱。

标签:
加工技术
浙江 - 杭州 来源:北方有色网 2023-03-18
单离子传导聚合物锂硫电池

本发明提供了一种单离子传导聚合物锂硫电池,包括:硫正极、负极和单离子传导聚合物电解质共混膜,所述负极为金属锂片,所述单离子传导聚合物电解质共混膜在所述硫正极和负极之间。与现有技术相比,本发明的单离子传导聚合物锂硫电池中不含小分子锂盐,避免了阴、阳离子电迁移速率不同导致的浓差极化,有助于提高电池的安全性;并且,聚合物锂硫电池中有机溶剂的用量较少,缓解了活性物质的溶解和流失,有助于提高循环稳定性,避免了采用醚类电解液导致的“穿梭”效应,避免了采用LiPF6酯类电解液引起的浓差极化,具有较高的安全性。

标签:
加工技术
浙江 - 杭州 来源:北方有色网 2023-03-18
锂电池电芯贴底部胶的进料装置

本发明涉及新能源锂电池生产领域,尤其涉及一种锂电池电芯贴底部胶的进料装置。一种锂电池电芯贴底部胶的进料装置,该装置包括机架组件、电芯料盘装置和电芯搬运装置,电芯料盘装置固定设置在机架组件上,用于承接待加工的电芯,电芯搬运装置固定设置在机架组件上,安装于电芯料盘装置上方,用于从电芯料盘装置转运电芯到第一工作台上;该装置完成了方形锂离子电芯的进料,提高了自动化水平,使方形锂电池的生产更加自动化。

标签:
加工技术
浙江 - 杭州 来源:北方有色网 2023-03-18
基于氟化锂缓冲层的光敏有机场效应管薄膜封装技术

本发明的目的是提供一种基于氟化锂缓冲层的有机场效应管薄膜封装技术。其特征在于,氟化锂可以用真空热蒸发方法制备,不仅不会对下面的有机功能层产生损伤,而且与有机器件制备工艺兼容。本发明提供的制备上述基于氟化锂缓冲层的光敏有机场效应管薄膜封装技术,包括以下步骤:①在待封装有机光敏场效应管上用真空热蒸发方法制备氟化锂缓冲层;②在氟化锂缓冲层上面用溅射或旋涂方法制备封装薄膜。

标签:
加工技术
浙江 - 杭州 来源:北方有色网 2023-03-18
甲醛降解用锰酸锂催化剂的制备方法

本发明公开一种利用水热法以一水合氢氧化锂、高锰酸钾和还原剂为原料制备锰酸锂的方法。包括以下步骤:(一)、将高锰酸钾和一水合氢氧化锂分别溶解于相同体积的去离子水中,然后将一水合氢氧化锂溶液倒入高锰酸钾溶液中混合均匀;(二)、加入还原剂固体粉末,在室温下搅拌5‑10分钟,搅拌速度为200‑300r/min得到混合液;(三)、混合液转移至反应釜中,反应温度为150‑250℃,反应时间为1‑5小时;(四)、溶液抽滤,用蒸馏水洗涤,然后把所得粉体放入真空箱中,干燥得到的产物为锰酸锂粉体。该法步骤简单、操作容易,制备的甲醛降解催化剂具有较高的甲醛降解效率,稳定性好。

标签:
加工技术
浙江 - 杭州 来源:北方有色网 2023-03-18
锂电池正极浆料及其制备方法

本发明公开了一种锂电池正极浆料,所述的锂电池正极浆料为正极材料与有机溶剂的混合物,所述的正极材料由正极活性物质、粘结剂、导电剂、导电增强剂及分散剂组成,正极材料中各组分的质量百分含量为:正极活性物质60~97%,粘结剂1~30%,导电剂0~10%,导电增强剂1~5%,分散剂0.1~3%。用本发明提供的锂电池正极浆料制得的锂电池有高温性能优良、容量保持率高、循环性能好、使用寿命长等优点;本发明还提供了一种上述锂电池正极浆料的制备方法,使得导电增强剂等固体物质可均匀稳定分散在有机溶剂中,在普通的搅拌设备中可直接搅拌混合,操作方便,可实现规模化生产。

标签:
加工技术
浙江 - 杭州 来源:北方有色网 2023-03-18
采用总压控制的磷酸铁锂启动电池过放保护装置

采用总压控制的磷酸铁锂启动电池过放保护装置,本实用新型涉及一种电池保护装置。目前市场上锂电保护板都是采用多节单电芯保护电路,电路复杂,接线复杂,成本高。本实用新型特征在于:磷酸铁锂电池组的正极与电池正极输入端相连,磷酸铁锂电池组的负极与电池负极输入端相连;所述的控制板上设有过放控制模块,所述的过放控制模块包括第一稳压器件及与第一稳压器件相连的第一单节电芯控制芯片,所述的第一稳压器件用于提高第一单节控制芯片电压控制范围。本技术方案对电池组的总电压进行保护,取代对单个电池的保护,在保证电池组安全的前提下,线路简单,有效降低成本。

标签:
加工技术
浙江 - 杭州 来源:北方有色网 2023-03-18
锂电池防爆外壳
锂电池防爆外壳 981     
 0

本实用新型的一种锂电池防爆外壳,包括锂电池本体,及设置在锂电池本体外围的壳体,所述壳体是由防爆层和冷却层组成,所述冷却层设置在防爆层内部两侧处;本实用新型外壳设置有防爆层和冷却层,在电池内部压力增大的情况下,可避免电池过热和产生爆炸,提高锂电池的使用寿命和安全性。

标签:
加工技术
浙江 - 杭州 来源:北方有色网 2023-03-18
适用零电压锂电池的启动电路

本实用新型公开了一种适用零电压锂电池的启动电路,属于充电器领域技术领域,解决了当自身锂电池的电量全部放空时,控制芯片由于无法得电,从而无法控制外部的开关器件。所以说锂电池在零电压的情况下难以充电问题,其技术方案要点是包括充放电接口、开关控制电路、控制芯片、以及锂电池包,锂电池包的正极连接控制芯片用于提供电源,控制芯片通过开关控制电路连接在充放电接口和锂电池包之间的供电主线路上,开关控制电路控制充放电接口和锂电池包主线路的通断,所述锂电池包上连接有太阳能电池以及储能电容器,所述储能电容器和太阳能电池并联,所述储能电容还连接在控制芯片的供电端,达到了能够在锂电池开路电压为零时,进行自动切换从外部获取电能进行启动效果。

标签:
加工技术
浙江 - 杭州 来源:北方有色网 2023-03-18
锂电池盖板按压夹具
锂电池盖板按压夹具 838     
 0

本实用新型公开了一种锂电池盖板按压夹具,涉及电池压装领域。本实用新型包括载装台、按压机构和驱动机构,所述载装台用于放置锂电池,所述驱动机构推动所述按压机构对锂电池盖板进行按压,将锂电池盖板压入壳中。通过按压夹具对锂电池盖板进行按压,代替用锤子敲击盖板入壳,降低人工操作的劳动强度,提高工作效率。

标签:
加工技术
浙江 - 杭州 来源:北方有色网 2023-03-18
锂电池的结构
锂电池的结构 1069     
 0

本实用新型公开了一种锂电池的结构,旨在克服现有技术中散热效果差的问题,它包括机壳,机壳内固定设置有锂电池板,机壳上开设有进气口和出气口,锂电池板的一侧设置有第一散热通道,锂电池板的另一侧设置有第二散热通道,进气口、第一散热通道、第二散热通道和出气口依次连通在一起,机壳上固定设置有电机,电机的机轴上固定设置有叶轮,叶轮用于形成依次通过进气口、第一散热通道、第二散热通道和出气口的气流,单向气流对锂电池板的两侧均起到带走热量的作用,提高了散热效果。

标签:
加工技术
浙江 - 杭州 来源:北方有色网 2023-03-18
单轴自动化锂电池夹持转运装置

本实用新型涉及锂电池生产设备技术领域,具体涉及一种单轴自动化锂电池夹持转运装置。其包括支架;固定于支架上的驱动机构;与支架滑动连接的滑动架,所述驱动机构驱动滑动架沿支架滑动;固定于滑动架上的第一伸缩机构,所述第一伸缩机构一端安装有柔性套筒,所述柔性套筒用于套住锂电池;固定于滑动架上的第二伸缩机构,所述第二伸缩机构一端安装有夹紧机构,所述夹紧机构用于夹紧柔性套筒从而使柔性套筒收缩夹持住锂电池;开源单片机,所述开源单片机与驱动机构、第一伸缩机构和第二伸缩机构电连接。此方案可实现锂电池夹持转运的全自动化,不需要人工操作,从而大大降低转运成本和工作量,避免漏转,提高转运准确性,大幅提高转运效率。

标签:
加工技术
浙江 - 杭州 来源:北方有色网 2023-03-18
四节锂电池保护芯片
四节锂电池保护芯片 1142     
 0

本实用新型公开了一种四节锂电池保护芯片。四节锂电池保护芯片包括过充电检测电路1、过放电检测电路1、过充电检测电路2、过放电检测电路2、过充电检测电路3、过放电检测电路3、过充电检测电路4、过放电检测电路4、过充电死区时间控制输出电路、过放电死区时间控制输出电路、过流检测电路和偏置电路。利用本实用新型提供的一种四节锂电池保护芯片具有以下功能:过充电检测、过放电检测、过流检测;当锂电池处于过放电、过充电以及过电流时,可以通过控制外接的场效应管的通断来实现充放电的控制,对锂电池起到保护作用。

标签:
加工技术
浙江 - 杭州 来源:北方有色网 2023-03-18
上一页 495 496 497 498 499 ... 500 ... 795 下一页
共795页    到第

北方有色为您提供最新的浙江杭州有色金属理论与应用信息,涵盖发明专利、权利要求、说明书、技术领域、背景技术、实用新型内容及具体实施方式等有色技术内容。打造最具专业性的有色金属技术理论与应用平台!

全国热门有色金属设备推荐
展开更多 +
全国热门有色金属技术推荐
展开更多 +

 

江西省隆恩特环保设备有限公司
宣传

报名参会
更多+

报告下载

有色专家
更多+

有研科技集团有限公司
首席科学家
武汉理工大学
外籍院士/教授
中铝检测科技(郑州)有限公司/国家轻金属质量检验检测中心
正高级工程师
清华大学
研究员
矿冶科技集团有限公司
正高级工程师/副所长
赤泥综合利用研究报告2025
推广

热门技术
更多+

推荐企业
更多+

福建省金龙稀土股份有限公司
宣传

发布

在线客服

公众号

电话

顶部
咨询电话:
010-88793500-807