青岛垚鑫智能科技有限公司
宣传

位置:中冶有色 >

有色技术频道 >

分类:
全部
矿山技术
冶金技术
材料制备及加工技术
环境保护技术
分析检测技术
地区:
全部
北京
天津
上海
重庆
河北
山西
辽宁
吉林
黑龙江
江苏
浙江
安徽
福建
江西
山东
河南
湖北
湖南
广东
海南
四川
贵州
云南
陕西
甘肃
青海
内蒙
广西
西藏
宁夏
新疆
其他
其他
展开
 
全部
南京
无锡
徐州
常州
苏州
南通
连云港
淮安
盐城
扬州
镇江
泰州
宿迁

江苏南京有色金属理论与应用

免费发布技术信息>>
离子电池负极活性材料、负极和离子电池

本发明公开了一种离子电池负极活性材料,包括MXene纳米片、负载于所述MXene纳米片表面的的金属硒化物CoxNi1‑xSe2和所述金属硒化物CoxNi1‑xSe2表面包覆的氮掺杂碳层;由本发明提供的离子电池负极活性材料制作的负极相比石墨负极具有更高的比容量、优秀的速率性能、循环稳定性;此外,使用本发明提供的离子电池负极活性材作为负极材料的锂离子电池在发生热失控时的峰值温度低于使用石墨负极的电池,能有效降低锂离子电池的热失控危害,提高安全性。

标签:
加工技术
江苏 - 南京 来源:中冶有色网 2023-03-18
带加热功能的鼻腔喷雾装置

本发明提供一种带加热功能的鼻腔喷雾装置,涉及医疗器械领域。该带加热功能的鼻腔喷雾装置,包括装置瓶体,所述装置瓶体内侧依次设置有聚氨酯保温板和药液空腔,所述聚氨酯保温板内侧通过连接限位板连接有加热管,所述装置瓶体通过连接块和上顶块连接有锂电池,所述上顶块右下端内部设置有存液空腔,所述存液空腔通过空腔连接管连通至药液空腔内部,所述存液空腔通过雾化连接管依次连接有雾化单向阀、微型涡流泵、雾化喷头和鼻腔喷洒轴。通过设置锂电池电性连接加热管,能够在持续在治疗药液底部进行药液的加热处理,配合在聚氨酯保温板能够防止药液变冷,在使用时避免造成使用者身体应激反应。

标签:
加工技术
江苏 - 南京 来源:中冶有色网 2023-03-18
氢燃料电池汽车车载蓄电池的多合一补电系统及方法

本发明公开的一种氢燃料电池汽车车载蓄电池的多合一补电系统,包括整车控制器、数据监测中心、无线收发及检测系统和补电系统。所述无线收发及检测系统包括车载远程终端TBOX和电池管理系统BMS;所述TBOX与所述云平台之间通过移动无线连接;所述BMS具备定时唤醒的功能和采集车载蓄电池电压的功能;所述补电系统包括燃料电池系统、燃料电池DC/DC升压组件、多合一控制系统、车载锂电池系统、车载低压蓄电池系统、DC/DC降压组件。基于所述补电系统的补电方法可实现三种补电模式,用于单独为锂电池系统或低压蓄电池系统补电,或实现它们的同时补电。本发明的多合一补电系统及方法优化了补电线路,降低能耗,提高了补电效率。

标签:
加工技术
江苏 - 南京 来源:中冶有色网 2023-03-18
基于恒压恒流充电曲线的电池模型参数与OCV-SOC关系确定方法

本发明公开了一种基于恒压恒流充电曲线确定电池等效电路模型参数以及OCV‑SOC关系的方法,在于提高锂离子电池在全生命周期特性的描述:获取恒流恒压充电数据,建立锂离子电池一阶电路模型及其电路方程;将恒流恒压充电曲线分成三段;确定恒流充电暂态过程截止时间和时间常数,明确三段范围;利用脉冲放电或脉冲充电数据确定欧姆电阻;在恒流充电暂态过程中,确定RC网络参数;确定根据恒流充电稳态过程曲线拟合方程;确定恒压充电过程电流曲线拟合方程及其导数方程;确定三段OCV与时间关系,同时确定SOC与时间关系;建立OCV与SOC关系;实现模型参数和OCV与SOC关系的更新。对电池系统当前模型参数以及OCV‑SOC关系得到及时更新,准确及时描述当前电池的性能。

标签:
加工技术
江苏 - 南京 来源:中冶有色网 2023-03-18
耐高温改性滤膜及其制备工艺

本发明公开了一种耐高温改性滤膜及其制备工艺,包括聚丙烯基膜和改性膜,所述聚丙烯基膜上下两面各涂有一层改性膜,所述改性膜各组分原料如下,按重量份数计,包括聚偏二氯乙烯50‑60份、乙烯‑丙烯酸烷基酯共聚物5‑6份、二苯甲酮5‑7份、丁基锂1‑3份、4‑羟甲基哌啶2‑4份、热稳定剂0.5‑1份、分散剂1‑3份、粘合剂5‑7份、无机填料0.5‑1份、增塑剂2.5‑3份,热稳定剂为硬脂酸钡、硬脂酸锂和环氧硬脂酸酯的一种或多种混合。聚偏二氯乙烯具有对称性能,具有较强的阻燃性、耐腐蚀性能和抗生物降解性能,使用乙烯‑丙烯酸烷基酯共聚物对进行改性,经过改性后的聚偏二氯乙烯柔韧性、耐寒耐热性能都有所提高的效果。

标签:
加工技术
江苏 - 南京 来源:中冶有色网 2023-03-18
注塑机专用润滑脂及制备方法

本发明公开了一种注塑机专用润滑脂及制备方法,该润滑脂包括基础油、脂肪酸、二元酸、单水氢氧化锂、结构改进剂、抗氧剂、防锈剂、极压抗磨剂及增粘剂;制法包括按重量百分比将1/2~2/3的基础油、脂肪酸和二元酸混合升温,加入单水氢氧化锂溶液进行皂化反应,继续升温加入结构改进剂,再升温进行高温炼制,加入剩余的基础油,均化后依次加入抗氧剂、防锈剂、极压抗磨剂及增粘剂,搅匀、脱气后即可。本发明的显著优点为该注塑机专用润滑脂具有优异的极压抗磨性、机械安定性、粘附性及胶体安定性;同时,其制备工艺简单,可操作性强。

标签:
加工技术
江苏 - 南京 来源:中冶有色网 2023-03-18
海洋探测用588nm515nm717nm1176nm1030nm七波长激光器

一种海洋探测用588nm515nm717 nm1176nm1030nm七波长光纤激光器,谐振腔设置为四方形环形光纤激光腔,在四方形环形光纤激光腔的四个角上设置深刻蚀光纤直角反射镜,在上边光路的中间位置设置信号光λXⅠ2352nm波长周期极化铌酸锂四波混频激光谐振腔,在左边光路的中间位置设置倍频ⅠλBⅠ515nm的倍频谐振腔Ⅰ,在右边光路的中间位置设置闲频光ⅡλlⅡ1832.5nm的周期极化铌酸锂光学参量振荡器1,在下边光路的右段设置倍频光ⅡλBⅡ588nm的倍频谐振腔Ⅱ19,总体构成588nm、515nm、717 nm、1176nm、1030nm、2352nm、1832.5nm七波长光纤激光器。

标签:
加工技术
江苏 - 南京 来源:中冶有色网 2023-03-18
超轻型便携太阳能电源箱

本发明涉及一种太阳能光伏发电系统,尤其是一种超轻型便携太阳能电源箱。一种超轻型便携太阳能电源箱所述的箱体、箱盖为轻型工程塑料材质制成,箱体内下方安装有锂离子电池,箱体正面的面板上安装有直流输出单元、交流输出单元、系统状态指示灯、交流电流表、交流电压表、直流开关和交流开关,箱体上方采用水平工程塑料材质制成隔板,隔板上安装控制逆变一体机系统。本发明由于采用可折叠的柔性太阳能电池组件、光伏控制逆变一体机系统、锂离子电池,重量低低于3公斤,体积小,效率高,真正实现便携。且结构紧凑、使用、维护方便,功能强大,逆变效率高,运行安全可靠,可广泛用旅游、救灾、野营等户外用电场合。

标签:
加工技术
江苏 - 南京 来源:中冶有色网 2023-03-18
海洋探测用2490nm、915nm、1550nm三波长光纤输出激光器

一种海洋探测用2490nm、915nm、1550nm三波长光纤输出激光器,设置信号光2490nm四波混频周期极化铌酸锂激光谐振腔,在闲频光915nm传输光纤上设置闲频光915nm分束光纤圈,在泵浦光II?1550nm传输光纤上设置泵浦光II1550nm分束光纤圈,信号光2490nm、闲频光915nm、泵浦光I?1208nm与泵浦光II?1550nm进入信号光2490nm四波混频周期极化铌酸锂激光谐振腔,发生四波混频效应,产生信号光2490nm输出,最后输出2490nm、915nm、1550nm三波长光纤激光。

标签:
加工技术
江苏 - 南京 来源:中冶有色网 2023-03-18
智能油壶
智能油壶 1158     
 0

本发明属于厨房用具领域,具体涉及一种智能油壶,包括油壶体、密封圈、油壶盖、油壶盖底座、微型计量泵装置、显示屏装置、控制板以及充电锂电池,油壶体包括壶身、壶口,壶口的上端通过密封圈与油壶盖底座连接;油壶盖底座内安装有控制板,控制板上方安装有微型计量泵装置,微型计量泵装置包括微型计量泵和电机减震垫;油壶盖底座左端通过密封圈与出油口相连通,油壶盖底座右端与油壶把手无缝相连;油壶把手内安装有充电锂电池;油壶盖底座内还包括显示屏装置。采用本发明可实时掌握每次做菜时加油的克数、自动实现健康控油,累计吃油的大数据并与互联网进行互联互通,让用户对吃油的健康情况尽在掌握,保护家庭成员的健康。

标签:
加工技术
江苏 - 南京 来源:中冶有色网 2023-03-18
风速仪用589nm、660nm双波长光纤输出激光器

一种风速仪用589nm、660nm双波长光纤输出激光器,设置589nm四波混频的周期极化铌酸锂激光谐振腔,在660nm激光输出光纤尾段设置660nm分束光纤圈,分束一路660nm输出,信号光589nm、闲频光1319nm、泵浦光I?1064nm与泵浦光II?660nm进入589nm四波混频周期极化铌酸锂激光谐振腔,发生四波混频效应,产生信号光589nm输出,最后输出589nm、660nm双波长光纤激光输出。

标签:
加工技术
江苏 - 南京 来源:中冶有色网 2023-03-18
物联网用2710nm波长光纤输出激光器

一种物联网用2710nm波长光纤输出激光器,设置2710nm四波混频的周期极化铌酸锂激光谐振腔,信号光2710nm、闲频光808nm、泵浦光I 1064nm与泵浦光II 1500nm进入2710nm四波混频周期极化铌酸锂激光谐振腔,发生四波混频效应,产生信号光2710nm输出,最后输出2710nm波长光纤激光输出。

标签:
加工技术
江苏 - 南京 来源:中冶有色网 2023-03-18
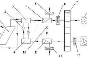
太阳能制冷转轮除湿空调系统及工作方法

一种太阳能制冷转轮除湿空调系统及其工作方法,属于空气调节领域。主要包括:太阳能集热板(1)、循环泵(2)、发生器(3)、冷凝器(4)、再生段过滤器(5)、再生段辅助电加热器(6)、除湿转轮(7)、再生段风机(8)、吸收器(9)、膨胀阀(10)、蒸发器(11)、除湿段过滤器(12)、除湿段辅助电加热器(13)、除湿段风机(14)。该系统使用太阳能带动溴化锂吸收式制冷系统,溴化锂制冷系统与转轮除湿机相连,其蒸发器为转轮除湿提供冷量,其冷凝器为转轮再生提供热量。与现有的转轮除湿系统相比,本发明具有节能、环保、结构紧凑、温湿度独立控制、季节适应性好等优点。

标签:
加工技术
江苏 - 南京 来源:中冶有色网 2023-03-18
制备聚吡咯纳米线-石墨烯复合材料的方法

一种制备聚吡咯纳米线-石墨烯复合材料的方法,将吡咯单体与石墨烯粉末按一定的比例加入到配置好的一定浓度的磷酸氢二钠和高氯酸锂的水溶液中,经超声分散后得到均匀的悬浮液,实验在电化学工作站控制的三电极系统中进行,采用电化学方法,在导电基底上聚合得到聚吡咯纳米线/石墨烯复合材料。本发明工艺简单、时间短、操作流程可控、成本低廉,该复合材料电导率高,可以作为电极材料应用在燃料电池上,还可以应用在超级电容器、锂电池、传感器等方面。

标签:
加工技术
江苏 - 南京 来源:中冶有色网 2023-03-18
复合硅酸盐水泥外加剂及其生产方法

复合硅酸盐水泥外加剂及其生产工艺,其特征在于:所述的复合硅酸盐水泥外加剂由无机外加剂和有机外加剂组成;其重量比为:水泥熟料20~75、无机外加剂20~75、有机外加剂1~5;所述的无机外加剂选自:粉煤灰、沸石渣、硅灰、锂渣、硫酸钙渣和煅烧磷石膏渣的复合物;所述的有机外加剂选自:甲酸钙、氟硅酸钙、乙二醇、丙三醇、聚乙烯醇和丙烯酸酯的复合物。掺有本发明外加剂的水泥,3天抗压强度提高10~50%;28天抗压强度提高10~30%;3天抗折强度提高5~40%;28天抗折强度提高5~20%;比表面积提高5~20%;本发明可以增加水泥产量,提高水泥强度,降低生产成本,节约资源,保护环境。

标签:
加工技术
江苏 - 南京 来源:中冶有色网 2023-03-18
基于DDPG算法的燃料电池混合动力系统能量管理方法

本发明公开了一种基于DDPG算法的燃料电池混合动力系统能量管理方法,属于燃料电池混合动力能量管理领域,本发明针对大型货运卡车,在保证卡车动力性的前提下,通过深度确定性策略方法,将货运卡车的各项成本耦合为目标函数,通过对燃料电池输出功率优化,来降低整体行驶成本,并有效提高燃料电池效率。本发明针对双堆燃料电池和锂电池的混合动力系统,建立DDPG算法模型,将算法模型和动力学模型进行参数匹配;设置算法模型的状态、动作和奖励;对混合动力系统构建基于行驶成本最优目标函数,降低燃料电池和锂电池损耗,延长其寿命。

标签:
加工技术
江苏 - 南京 来源:中冶有色网 2023-03-18
电池管理单元主被动均衡自适应切换方法、系统及装置

本发明公开了一种电池管理单元主被动均衡自适应切换方法、系统及装置,本发明根据工作状态的不同,动态切换主动均衡和被动均衡,为锂电池的性能和安全提供有力保障,保证锂电池的安全稳定运行,以此进一步提高储能电池系统整体可靠性和使用效率。

标签:
加工技术
江苏 - 南京 来源:中冶有色网 2023-03-18
海洋探测用668nm748nm1236nm2672nm七波长光纤激光器

一种海洋探测用668nm748nm1236nm2672nm七波长光纤激光器,谐振腔设置为四方形环形光纤激光腔,在四方形环形光纤激光腔的四个角上设置深刻蚀光纤直角反射镜,在上边光路的中间位置设置信号光λXⅠ2672nm波长周期极化铌酸锂四波混频激光谐振腔,在左边光路的中间位置设置倍频ⅠλBⅠ515nm的倍频谐振腔Ⅰ,在右边光路的中间位置设置闲频光ⅡλlⅡ2672nm的周期极化铌酸锂光学参量振荡器1,在下边光路的右段设置倍频光ⅡλBⅡ668nm的倍频谐振腔Ⅱ19,总体构成668nm、515nm、748 nm、1236nm、1030nm、2672nm、1642nm七波长光纤激光器。

标签:
加工技术
江苏 - 南京 来源:中冶有色网 2023-03-18
海洋探测用728nm778nm1456nm2912nm七波长光纤激光器

一种海洋探测用728nm778nm1456nm2912nm七波长光纤激光器,谐振腔设置为四方形环形光纤激光腔,在四方形环形光纤激光腔的四个角上设置深刻蚀光纤直角反射镜,在上边光路的中间位置设置信号光λXⅠ2912nm波长周期极化铌酸锂四波混频激光谐振腔,在左边光路的中间位置设置倍频ⅠλBⅠ515nm的倍频谐振腔Ⅰ,在右边光路的中间位置设置闲频光ⅡλlⅡ1983nm的周期极化铌酸锂光学参量振荡器1,在下边光路的右段设置倍频光ⅡλBⅡ728nm的倍频谐振腔Ⅱ19,总体构成728nm、515nm、778 nm、1456nm、1030nm、2912nm、1983nm七波长光纤激光器。

标签:
加工技术
江苏 - 南京 来源:中冶有色网 2023-03-18
多功能床头组合衣架
多功能床头组合衣架 1209     
 0

带有照明等功能的床头组合衣架,由挂钩、左T形立柱、挂杆、右T形立柱、照明LED灯、阅读灯、锂电池多功能充电电源、卡位连接罩、床头柜、长方形卡位平板组成,挂钩固定在左T形立柱的上部外侧,挂杆连接在左T形立柱和右T形立柱的上部之间,卡位连接罩套装固定在左、右T形立柱中下部,左、右卡位连接罩用长方形卡位平板连接,立柱底脚直角卡位板紧扣床头柜底面,卡位连接罩紧贴床头柜柜面,左T形立柱和右T形立柱紧夹在床头柜两侧,新增锂电池多功能充电电源、放置阅读灯、固定照明LED灯,在不影响衣物挂、取的前提下,使用更加方便、省心,结构简单可靠,经济适用,不仅适合住家卧室使用,更适合公寓租户需求。

标签:
加工技术
江苏 - 南京 来源:中冶有色网 2023-03-18
激光雷达用2745nm、1208nm、1550nm三波长光纤输出激光器

一种激光雷达用2745nm、1208nm、1550nm三波长光纤输出激光器,整体光路设置为S型,设置信号光2745nm四波混频周期极化铌酸锂激光谐振腔,在泵浦光I?1208nm传输光纤上设置泵浦光I?1208nm分束光纤圈,在泵浦光II?1550nm传输光纤上设置泵浦光II?1550nm分束光纤圈,信号光2745nm、闲频光902nm、泵浦光I?1208nm与泵浦光II?1550nm进入信号光2745nm四波混频周期极化铌酸锂激光谐振腔,发生四波混频效应,产生信号光2745nm输出,最后输出2745nm、1208nm、1550nm三波长光纤激光。

标签:
加工技术
江苏 - 南京 来源:中冶有色网 2023-03-18
物联网用2172nm、808nm双波长光纤输出激光器

一种物联网用2172nm、808nm双波长光纤输出激光器,设置2172nm四波混频的周期极化铌酸锂激光谐振腔,在808nm激光输出光纤尾段设置808nm分束光纤圈,分束一路808nm激光输出,信号光2172nm、闲频光808nm、泵浦光I 1064nm与泵浦光II 1319nm进入2172nm四波混频周期极化铌酸锂激光谐振腔,发生四波混频效应,产生信号光2172nm输出,最后输出2172nm、808nm双波长光纤激光输出。

标签:
加工技术
江苏 - 南京 来源:中冶有色网 2023-03-18
激光雷达用3196nm、862nm、1550nm三波长光纤输出激光器

一种激光雷达用3196nm、862nm、1550nm三波长光纤输出激光器,设置信号光3196nm四波混频周期极化铌酸锂激光谐振腔,在闲频光862nm传输光纤上设置闲频光862nm分束光纤圈,在泵浦光II?1550nm传输光纤上设置泵浦光II?1550nm分束光纤圈,信号光3196nm、闲频光862nm、泵浦光I?1208nm与泵浦光II?1550nm进入信号光3196nm四波混频周期极化铌酸锂激光谐振腔,发生四波混频效应,产生信号光3196nm输出,最后输出3196nm、862nm、1550nm三波长光纤激光。

标签:
加工技术
江苏 - 南京 来源:中冶有色网 2023-03-18
紧凑型激光芯片
紧凑型激光芯片 1122     
 0

本发明涉及一种紧凑型激光芯片的设计和制备,它是利用Nd:YVO4激光晶体1.06um的基频光,经非线性晶体PPLN(Periodically?poled?lithium?niobate)倍频获得0.53um的倍频绿光。该芯片由激光晶体Nd:YVO4、非线性光学晶体PPLN(或磷酸钛氧钾KTP、三硼酸锂LBO、周期性极化磷酸钛氧钾PPKTP、周期性极化钽酸锂PPLT等)、热沉Si或AlN,以及镀制在两块晶体表面光学薄膜组成的谐振腔构成。其特点是:激光晶体和非线性光学晶体通过焊料(或胶),在保证两腔面平行的情况下,将其焊接(或胶合)在热沉上。这种激光芯片结构设计简单,体积小,成本低,便于大批量生产;使用时候只要配上合适的半导体泵浦源即可输出特定波长的绿光,有望在激光显示中获得广泛应用。

标签:
加工技术
江苏 - 南京 来源:中冶有色网 2023-03-18
基于双堆燃料电池的混合动力系统能量管理方法

本发明公开了一种基于双堆燃料电池的混合动力系统能量管理方法,属于燃料电池混合动力能量管理领域,本发明针对大型货运卡车,在保证卡车动力性的前提下,通过等效氢耗方法,将货运卡车的各项成本耦合为目标函数,通过对燃料电池输出功率优化,来降低整体行驶成本,并有效提高燃料电池效率。本发明针对双堆燃料电池和锂电池的混合动力系统,建立基于ECMS策略的整车氢耗模型,以燃料电池输出功率作为控制量;对混合动力系统构建基于行驶成本最优目标函数,求解目标函数的最小值,获得系统总体损耗最低状态下的燃料电池输出功率和电池功率,降低燃料电池和锂电池损耗,延长其寿命。

标签:
加工技术
江苏 - 南京 来源:中冶有色网 2023-03-18
基于数字控制的微纳卫星脉冲功率电源系统

本发明公开了一种基于数字控制的微纳卫星脉冲功率电源系统。所述系统包括能量输入单元、主控单元、超级电容模组、功率输出单元,其中能量输入单元包括锂聚合物电池、输入调节模块,主控单元包括模拟量采集模块、控制模块,功率输出单元包括输入选择模块、配电模块、脉冲输出模块和恒功率输出模块;所述主控单元和输入调节模块监测超级电容模组的母线电压,主控单元实现对超级电容模组恒压恒流充电控制,当电压小于设定值时为恒流充电模式,当电压大于设定值时切换为恒压涓流充电模式。本发明电源系统以超级电容作为向负载输出能量的主要储能装置,锂聚合物电池作为电源系统的第二储能装置,可提高电源系统的功率密度,延长微纳卫星的在轨寿命。

标签:
加工技术
江苏 - 南京 来源:中冶有色网 2023-03-18
蔬菜农药检测样本采集装置

本发明公开一种蔬菜农药检测样本采集装置,主要采集臂装置,采集支架装置以及采集车底盘装置。所述采集臂装置包括工作推杆、机械臂、机械夹、记忆铁丝、连接铰链、开合装置、激光测距仪;所述采集支架装置包括伸缩推杆、电动推杆、导轨滑块、直线导轨槽、采集支架单片机、锂电池、锂电池固定装置、支架电机、电动支撑推杆;所述采集车底盘装置包括蓄电池组、充电口、电线、蓄电池固定装置、采集箱。本发明利用单片机控制激光测距仪,识别样本与采集机械夹之间的距离,再通过机械夹拾取样本放入采集箱中,实现样本的采集。

标签:
加工技术
江苏 - 南京 来源:中冶有色网 2023-03-18
海洋探测用712nm770nm1424nm2848nm七波长光纤激光器

一种海洋探测用712nm770nm1424nm2848nm七波长光纤激光器,谐振腔设置为四方形环形光纤激光腔,在四方形环形光纤激光腔的四个角上设置深刻蚀光纤直角反射镜,在上边光路的中间位置设置信号光λXⅠ2848nm波长周期极化铌酸锂四波混频激光谐振腔,在左边光路的中间位置设置倍频ⅠλBⅠ515nm的倍频谐振腔Ⅰ,在右边光路的中间位置设置闲频光ⅡλlⅡ1523nm的周期极化铌酸锂光学参量振荡器1,在下边光路的右段设置倍频光ⅡλBⅡ712nm的倍频谐振腔Ⅱ19,总体构成712nm、515nm、770 nm、1424nm、1030nm、2848nm、1523nm七波长光纤激光器。

标签:
加工技术
江苏 - 南京 来源:中冶有色网 2023-03-18
修复改性LiFePO4正极废料再利用方法

本发明涉及一种修复改性LiFePO4正极废料再利用方法,过程如下:将LiFePO4正极废料用H3PO4酸解并强力搅拌过滤得透明溶液;油浴加热后冷却至室温,搅拌后过滤得滤液和滤渣;用无水乙醇置换溶液加入滤液,干燥,冷却至室温后得到白色沉淀和废液;将白色沉淀用无水乙醇洗涤并干燥得LiH2PO4,用于回收锂;滤渣经乙醇洗涤并烘干得FePO4·H2O白色粉末;FePO4·H2O粉末中加入乙醇、Li2CO3和葡萄糖强力搅拌后干燥;通入N2升温煅烧,冷却至室温得黑色LiFePO4/C样品。本发明生产成本较低,同时由于改性LiFePO4晶体结构及花形多级结构的稳定性使得锂电池的循环性能同市售材料相比更优异。

标签:
加工技术
江苏 - 南京 来源:中冶有色网 2023-03-18
具有多孔结构的硒碳电极材料的制备方法及其应用

本发明提供了一种具有多孔结构的硒碳电极材料的制备方法,包括以下步骤:将碳源、单质硒和纳米碳酸钙混合,加入球磨罐中球磨4-78h;产物在惰性气体气氛下热处理;冷却,研磨;再在浓盐酸中处理以除去纳米碳酸钙;产物洗涤、烘干后,再在惰性气体气氛下100-500℃热处理,即得。该方法工艺简单、操作简便、成本低廉,制得的多孔结构的硒-碳电极材料具有良好的电化学性能、倍率性能佳、安全可靠,有成为新型锂硒二次电池正极的潜力。

标签:
加工技术
江苏 - 南京 来源:中冶有色网 2023-03-18
上一页 487 488 489 490 491 ... 500 ... 964 下一页
共964页    到第

中冶有色为您提供最新的江苏南京有色金属理论与应用信息,涵盖发明专利、权利要求、说明书、技术领域、背景技术、实用新型内容及具体实施方式等有色技术内容。打造最具专业性的有色金属技术理论与应用平台!

全国热门有色金属设备推荐
展开更多 +
全国热门有色金属技术推荐
展开更多 +

 

江西省隆恩特环保设备有限公司
宣传

报名参会
更多+

报告下载

有色专家
更多+

郑州大学
副院长/教授
中南大学
中国工程院院士
广东省科学院资源利用与稀土开发研究所
教授
武汉理工大学
外籍院士/教授
洛阳有色矿业集团有限公司
生产技术部经理
赤泥综合利用研究报告2025
推广

热门技术
更多+

推荐企业
更多+

福建省金龙稀土股份有限公司
宣传

发布

在线客服

公众号

电话

顶部
咨询电话:
010-88793500-807