青岛垚鑫智能科技有限公司
宣传

位置:中冶有色 >

有色技术频道 >

> 大气治理技术

分类:
全部
矿山技术
冶金技术
材料制备及加工技术
环境保护技术
分析检测技术
 
全部
废水处理技术
大气治理技术
固/危废处置技术
土壤修复技术
地区:
全部
北京
天津
上海
重庆
河北
山西
辽宁
吉林
黑龙江
江苏
浙江
安徽
福建
江西
山东
河南
湖北
湖南
广东
海南
四川
贵州
云南
陕西
甘肃
青海
内蒙
广西
西藏
宁夏
新疆
其他
其他
展开
 
全部
杭州
宁波
温州
绍兴
湖州
嘉兴
金华
衢州
台州
丽水
舟山

浙江有色金属大气治理技术理论与应用

免费发布技术信息>>
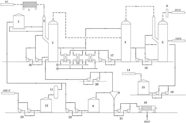
铜冶炼烟气制酸过程中产生的制酸烟气的净化装置及净化工艺

本发明公开了一种铜冶炼烟气制酸过程中产生的制酸烟气的净化装置及净化工艺,装置包括电除尘器、溢流堰、一级动力波、气体冷却塔、二级动力波、电除雾器、事故高位水槽、上清液储槽、斜板沉降槽、板框压滤机、二氧化硫脱吸塔、废酸储槽、水玻璃储槽、水玻璃制备槽。本发明通过稀酸洗涤、绝热蒸发,高效的降低烟气温度,除去冶炼烟气中的尘,酸雾,同时通过添加钠水玻璃除去了烟气中的氟,避免了烟气中的氟化氢与干吸三塔内的含硅磁环反应粉化使磁环填料坍塌,和转化器内含二氧化硅的钒催化剂互相粘结成块,活性严重下降导致的系统停车。

标签:
铜冶炼烟气处理 铜冶炼
浙江 - 杭州 来源:富冶集团有限公司, 浙江江铜富冶和鼎铜业有限公司 2025-10-14
二氧化碳吸附剂、制备方法及其应用

本发明属于二氧化碳吸附剂领域,具体涉及一种二氧化碳吸附剂、制备方法及其应用。所公开的二氧化碳吸附剂包括:核壳结构的活性颗粒;活性颗粒的核体包括CaO或MgO中的至少一种;活性颗粒的壳体包括Ca(OH)2或Mg(OH)2中的至少一种。本发明提供的二氧化碳吸附剂具有核壳结构,活性颗粒的壳体能够捕集室温至300℃左右的CO2,活性颗粒的核体能够捕集300℃至700℃的CO2,从而使二氧化碳吸附剂具有宽温度范围的CO2捕集性能。

标签:
二氧化碳吸附剂 大气治理
浙江 - 宁波 来源:浙江绿色智行科创有限公司, 浙江吉利控股集团有限公司 2025-08-13
应用于镀锌工业的主动吸收式废气净化设备

本发明公开了应用于镀锌工业的主动吸收式废气净化设备,具体涉及废气处理设备领域,包括热镀锌池,热镀锌池的一侧固定安装有支托架,热镀锌池的外壁固定安装有废气处理池,热镀锌池的顶部设置有推罩收气机构和通气机构,推罩收气机构包括固定安装在支托架外壁的电动伸缩缸,电动伸缩缸的底部固定安装有推吸罩,推吸罩的外壁滑动安装有吸气罩;

标签:
废气净化设备 吸收式废气净化设备
浙江 - 杭州 来源:杭州佳兴镀锌有限公司 2025-06-13
自激式湿式除尘器
自激式湿式除尘器 425     
 0

本实用新型公开了一种自激式湿式除尘器,包括壳体以及设于壳体上方的风机,壳体内部自上而下被划分为风机安装区、过滤区以及水雾区,壳体于水雾区的两侧设置有进尘口,壳体于水雾区的底面中部位置设有集尘槽,水雾区中位于进尘口和集尘槽之间的位置设置有匀料板,匀料板的底部均匀间隔地设置有多个匀料齿,壳体位于水雾区的一侧设置有进水槽,进水槽和水雾区之间设置有隔板,隔板的底部设有间隙以允许进水槽和水雾区之间的水流通,隔板对应集尘槽的位置下方设置有挡水板。

标签:
自激式湿式除尘器 湿式除尘器
浙江 - 温州 来源:浙江展力生态环境科技有限公司 2025-05-20
基于风力应用的自清理式环保除尘器

本发明公开了一种基于风力应用的自清理式环保除尘器,包括:主体单元,其包括除尘器壳体,以及固定连接在除尘器壳体下表面的底座,所述除尘器壳体上表面卡合连接有顶板;风力驱动单元包括底座上表面固定连接有支撑杆,以及转动连接在支撑杆外表面的转动管;转动清洁单元包括除尘器壳体内放置有出气滤板,以及固定连接在出气滤板下表面的排气板;本发明利用扇叶、转动轴和倒圆锥台,使外部气体通过进气框进入除尘器壳体内部,使气流推动扇叶进行转动,从而利用扇叶带动转动管进行转动

标签:
环保除尘器 除尘器
浙江 - 绍兴 来源:浙江汇明激光科技有限公司 2025-04-09
VOC废气治理工程技术
VOC废气治理工程技术 448     
 0

目前主要的大气污染物除了二氧化硫、氮氧化物和颗粒物之外,还有大量VOC有机气体。我国的工业企业对生产中产生的VOC废气治理仍处于初级阶段,对自然生态环境造成了很大的污染。随着人们生活水平的不断提高,对健康问题的重视度随之提高,对各种有害气体的防治也日渐重视。VOC治理工作逐渐开展起来。不同的VOC治理技术在适用性上存在着较大的区别,因此,企业在实际治理应用中需根据项目实际情况,因地制宜,采用有针对性的治理方案。

标签:
废气治理 大气治理
浙江 - 杭州 来源:浙江省杭州市生态环境局富阳分局 2025-02-10
用于有机固废处理的布袋除尘器

本发明公开了一种用于有机固废处理的布袋除尘器,涉及固废处理技术领域。本发明包括集尘箱、旋转组件、清理组件、动力驱动组件以及升降组件,所述集尘箱底部滑动设置有分隔板,所述旋转组件包括两固定架,两所述固定架对称设置在所述分隔板两侧,所述清理组件包括移动刮板,所述动力驱动组件包括移动条,所述升降组件包括两驱动齿环,所述驱动齿环用于控制过滤腔室内部固定架的转动。本发明通过动力驱动组件带动旋转组件转动,从而更换积满灰尘的防尘布袋和清理干净的防尘布袋之间的位置,随后利用清理组件对积满灰尘的防尘布袋进行清理

标签:
布袋除尘器 除尘器
浙江 - 温州 来源:浙江合泰热电有限公司 2025-01-14
废气处理用的活性炭吸附一体机

本实用新型公开了一种废气处理用的活性炭吸附一体机,包括底座支架,底座支架的上表面固定连接有底安装板,底安装板的上表面开设有两条滑槽,底安装板的一侧面固定连接有左安装板,底安装板的另一侧面固定连接有右安装板,左安装板与右安装板的上端面均固定连接有顶安装板,左安装板与右安装板的前后端面均固定连接有密封罩筒,密封罩筒的开口端均固定套接有鼓风机,该废气处理用的活性炭吸附一体机解决了活性炭吸附一体机的活性炭倒出不均匀且替换效率差的问题,该废气处理用的活性炭吸附一体机解决了传统废气处理用的活性炭吸附一体机的活性炭层之间的间隙固定不变导致对不同浓度的有机废气处理的吸附效果不尽相同的问题。

标签:
废气处理 活性炭
浙江 - 杭州 来源:杭州友盛环保科技有限公司 2024-07-16
含聚污油水电催化氧化气浮聚结处理装置

本实用新型涉及一种含聚污油水电催化氧化气浮聚结处理装置,包括污油水分离器塔体、进水口、亲油聚结层、平行电催化极板、平行电氧化极板、撇油帽,其中,在污油水分离器塔体中由上至下依次设置有撇油帽、亲油聚结层、平行电催化极板、平行电氧化极板,含聚污油水进入污油水分离器塔体依次经过亲油聚结层、平行电催化极板、平行电氧化极板,最后到达底部,在平行电氧化极板发生的电解反应具有强氧化作用,而在平行电催化极板发生的电解反应具有催化作用,从而加强了强氧化效果,可以降解含聚污油水中的高分子聚合物。因此在电催化氧化、气浮、聚结的共同作用下,含聚污油水处理效果会非常明显。(ESM)同样的发明创造已同日申请发明专利

标签:
污油水处理 分离机
浙江 - 宁波 来源:浙江钰烯腐蚀控制股份有限公司 2024-06-25
节能型活性炭吸附脱附催化燃烧装置

本实用新型公开了一种节能型活性炭吸附脱附催化燃烧装置,旨在解决催化燃烧后的有机物产生二氧化碳和水无法吸收的问题。其技术方案要点是:包括装置本体,装置本体包括催化燃烧室,催化燃烧室外侧固定连接有排气管,排气管上可拆卸连接有吸收盒,吸收盒将燃烧产生的二氧化碳和水进行吸收。本实用新型通过设置吸收盒,废气在催化燃烧室内燃烧后产生水和二氧化碳,从排气管排出,途中经过吸收盒,吸收盒将水和二氧化碳吸收,防止大量的二氧化碳排至外界,从而造成大气温度升高。

标签:
活性炭 催化燃烧装置
浙江 - 金华 来源:浙江瑞鑫环保设备有限公司 2024-06-13
带活性炭吸附的工业空气净化装置

本实用新型涉及空气净化技术领域,且公开了一种带活性炭吸附的工业空气净化装置,包括装置本体,所述装置本体内设置有过滤仓,所述过滤仓内设置有限位机构和过滤网,所述过滤网设置有若干个,所述限位机构共设置有四个。本实用新型中,弹簧可带动过滤仓四个表壁上的限位块对过滤网进行挤压限位,使该净化装置可以在一定范围内根据不同过滤网的尺寸进行调节并限位,有效提高了该净化装置的适用性,还可拉动并旋转旋转销,使旋转销通过弹簧和连接块进行延伸旋转,在拉伸至适当位置时,弹簧带动旋转销回拉,使旋转销可在一定范围内根据过滤网的数量和不同厚度进行调节并限位,可进一步提高该净化装置的适用性。

标签:
活性炭 净化装置
浙江 - 宁波 来源:浙江联清环保科技有限公司 2024-06-12
安全节能的微波催化燃烧系统

本实用新型涉及一种气体燃烧处理装置,特别涉及一种安全节能的微波催化燃烧系统,解决了VOC气体燃烧问题。包括依此布置且相连通的气源装置、浓缩装置、微波催化燃烧炉、喷淋塔、吸附箱与干式过滤器,所述喷淋塔与吸附箱之间还连接有带排放口的烟囱,所述浓缩装置与微波催化燃烧炉之间、烟囱通向两侧的支管处、吸附箱与干式过滤器之间均设有控制阀体。有组织地将VOC气体通过减风增浓装置适当提升VOC气体浓度,并且通过微波的方式再次降低VOC气体反应活化能,使其可以在低于催化剂活化温度下进行催化燃烧,进一步降低能耗,达到节能效果,由于相对反应温度较低、无明火,提高催化燃烧过程的安全性,环境中低浓度无组织VOC气体通过吸附箱做吸附处理。

标签:
催化燃烧 废气处理
浙江 - 温州 来源:浙江圣禾环境科技有限公司 2024-06-07
活性炭吸附罐吸附性能检测装置

本实用新型属于废气净化领域,尤其是一种活性炭吸附罐吸附性能检测装置,针对现有活性吸附性能检测装置,吸附网与气体接触面积小且杂质容易堵塞网,从而降低了检测速率的问题,现提出如下方案,其包括底座,所述底座的顶部固定连接有吸附罐主体,所述吸附罐主体的顶部设有进气管,本实用新型结构合理,操作简单,通过第一气体检测器和第二气体检测器,可以分别检测出两个数据,对比两次检测数据,即可获得吸附罐主体的吸附性能的检测结果,方便快捷,通过驱动电机可以使活性炭吸附网纵向往复移动,既可以增加与气体的接触面积,同时也可以防止杂质堵塞活性炭吸附网,从而提高了检测效率。

标签:
活性炭 吸附罐
浙江 - 杭州 来源:杭州临安金凡环保设备有限公司 2024-06-06
燃煤催化固硫及催化燃烧一体化装置

本实用新型属于煤炭的燃烧技术领域,尤其涉及燃煤催化固硫及催化燃烧一体化装置,包括粉碎箱,粉碎箱顶端设有进料斗,进料斗上端倾斜设有皮带输送机,皮带输送机的高端与进料斗相对应,皮带输送机的低端上方设有固硫剂箱,粉碎箱的底部设有出料口,出料口连接有开关阀,开关阀远离出料口端通过导流管道连接有燃烧炉,导流管道靠近开关阀端连接有风机,导流管道伸入到燃烧炉内连接有喷嘴,燃烧炉内中部设有多个燃烧板,燃烧板上设有导流孔,导流孔内设有燃烧催化剂,燃烧炉顶端通过管道连接有除尘装置。本实用新型结构简单,操作方便,能够除去燃煤中的硫,防止生成硫氧化物进入空气,且能够使燃煤充分燃烧,防止燃煤燃烧不充分而产生有害气体。

标签:
催化燃烧 废气处理
浙江 - 杭州 来源:杭州华成设计研究院有限公司 2024-05-23
贫燃富燃交替式催化燃烧器及运行方法

本发明涉及催化燃烧技术,旨在提供一种贫燃富燃交替式催化燃烧器及运行方法。该燃烧器包括相互连通的催化燃烧区和气相燃烧区,前者设有燃气进口和废气出口;在催化燃烧区内填充催化剂,在气相燃烧区设点火器;催化燃烧区分为两部分,具有相同的通流面积和通流体积,且呈平行间隔、平行嵌套或对称设置的布局方式;两个催化燃烧区的燃气进口分别通过燃气管路连接至四通阀,四通阀的剩余接口分别连接至用于输送贫燃预混气和富燃预混气的燃气通道。本发明能缓解催化剂积碳,提高催化剂的使用寿命。降低了催化剂的使用量,提高了气相段的来流燃气温度,降低了下游点火难度,增强了燃烧稳定性。适用于供热、发电和尾气处理等和领域,适应面广。

标签:
催化燃烧 大气治理
浙江 - 杭州 来源:浙江大学 2024-05-22
抽屉式活性炭吸附箱
抽屉式活性炭吸附箱 313     
 0

本实用新型公开了抽屉式活性炭吸附箱,涉及活性炭箱技术领域,包括安装框体,所述安装框体底部固定连接有下托板,所述安装框体顶部固定连接有回形板,所述回形板其中一端固定连接有卷帘盒,所述卷帘盒外壁贯穿嵌设有卷帘罩布,所述卷帘盒内连接有用于收卷卷帘罩布的收卷装置,所述卷帘罩布远离收卷装置一端固定连接有移动板。本实用新型通过安装框体、回形板、卷帘盒、卷帘罩布、移动板、收卷装置和磁吸装置之间的相互配合,利用磁吸装置可固定卷帘罩布位置,使得卷帘罩布可对活性炭进行遮挡,这样可有效隔离活性炭的外逸,同时也可有效减少安装框体移出后活性炭内有害气体的外逸,对环境和人体起到保护作用。

标签:
抽屉式活性炭吸附箱
浙江 - 嘉兴 来源:浙江创源环境科技股份有限公司 2024-05-21
多级并联式活性炭吸附箱

本实用新型涉及废气处理技术领域,具体来说是一种多级并联式活性炭吸附箱,包括活性炭吸附箱、及其进料总管与出料总管,活性炭吸附箱由多个箱体并联组成,活性炭吸附箱底部设有进料管与气体进口电动蝶阀,所述进料管汇总连接至进料总管;活性炭吸附箱顶部设有出料管与气体出口电动蝶阀,所述出料管汇总连接至出料总管;活性炭吸附箱内腔中部设有吸附模块;活性炭吸附箱内腔底部设有监测器,监测器内部设有压力传感器;活性炭采用模块化布置率,提高了吸附效率,可以独立操作,根据气流大小调整并联式活性炭吸附箱的个数,即使关闭部分吸附箱,其他吸附箱也可进行吸附工作,避免产生资源浪费,处理的风量范围更广。

标签:
多级并联式活性炭吸附箱
浙江 - 湖州 来源:浙江宏毅环保科技有限公司 2024-05-21
吸附催化燃烧装置
吸附催化燃烧装置 1210     
 0

本实用新型公开了一种吸附催化燃烧装置,具体涉及活性炭吸附催化燃烧领域,本实用新型包括底板,所述底板的上表面依次固定安装有初效过滤箱和二级过滤箱以及三级过滤箱,所述三级过滤箱的一面固定安装有脱附吸附箱,所述脱附吸附箱的内部设有活性炭,所述初效初效过滤箱和二级过滤箱以及三级过滤箱的上表面固定连接有吸附风管,本实用新型达到了当操作人员需要借助余热风机将催化燃烧炉内的部分高温废气经由余热风管重新抽入脱附吸附箱内,以辅助加热和维持活性炭的温度时,石棉保温板可以降低高温废气经过余热风管的热量流失,而压板可以避免石棉保温板松散,且当石棉保温板长时间使用保温效果下降时,也可以方便进行更换的效果。

标签:
吸附催化燃烧装置 废气处理
浙江 - 宁波 来源:宁波洁达环保设备科技有限公司 2024-05-07
RCO催化燃烧的废气处理装置

本实用新型公开了一种RCO催化燃烧的废气处理装置,包括干式过滤器、活性炭吸附床、催化燃烧室、进风风机、废气进气管、氧气进气管、排气管、脱附风机,废气进气管依次通过干式过滤器、活性炭吸附床和催化燃烧室,将废气进气管依次分成进气管一、进气管二和进气管三,进气管三穿过有保温室,排气管一端固定连接在催化燃烧室上,另一端设有阀门二,排气管设有排气管支管连接到保温室上,排气管支管上设有阀门一,进气管三在未穿过保温室之前设有进风风机一,进气管三在穿过保温室后固定连接后脱附风机。该装置解决了废气通过活性炭吸附床后温度难以控制的问题。

标签:
废气处理 大气治理
浙江 - 嘉兴 来源:嘉兴锦云环境科技有限公司 2024-03-22
聚醚多元醇中活性炭吸附饱和后的解吸再生系统及方法

本发明公开了一种聚醚多元醇中活性炭吸附饱和后的解吸再生系统及方法,本发明涉及活性炭再生技术领域。该聚醚多元醇中活性炭吸附饱和后的解吸再生系统及方法,通过辅助组件的设置,通过若干个定位轴、以及定位轴外侧固定套接的振动推板以及刮板之间的配合,当活性炭运行至刮板或若干个振动推板外侧后,能够推动其通过对应的定位轴套沿定位轴转动,运行的刮板能够通过转动持续与炉体的内壁贴合,将粉末等物料进行刮除处理,若干个振动推板能够通过弹性防护罩以及弹性筋的配合,在对应的凹型槽内部来回振动,对推送的活性炭进行持续的推送作业,保证了活性炭的再生效率,同时能够避免炉体内部出现残留的现象,提升了设备的使用效果。

标签:
多元醇中活性炭
浙江 - 杭州 来源:杭州三隆新材料有限公司 2024-03-21
脱离净化系统的移动式有机废气催化燃烧装置

本实用新型公开了一种脱离净化系统的移动式有机废气催化燃烧装置,包括吸附装置、脱附催化燃烧装置,所述吸附装置和脱附催化燃烧装置组合成一体或吸附装置和脱附催化燃烧装置分开使用;所述吸附装置包括吸附装置壳体、吸附装置底座、初效过滤器、中效过滤器、活性炭吸附层、吸附离心风机、离心网盘过滤器和活性炭箱清扫装置;所述脱附催化燃烧装置包括脱附催化燃烧装置壳体、脱附催化燃烧装置底座、脱附风道、翅片式换热器、电机热管、催化剂层、阻火器、脱附离心风机、补冷降温风机和脱附催化燃烧装置排放口调节阀。本实用新型通过模块化设计,使得脱附催化燃烧装置移动较为方便,降低厂家总体设备的投入,减少设备占地。

标签:
有机废气 废气处理
浙江 - 绍兴 来源:浙江聚英环保科技有限公司 2024-03-14
活性炭吸附式废气净化装置

本实用新型属于废气净化技术领域,涉及一种活性炭吸附式废气净化装置,包括由前后左右侧板、顶板、底板组成的封闭的箱体,所述箱体相对的前后侧分别设置有与箱体内腔连通的进风口和出风口,所述箱体内居中且间隔设置有三组以上的过滤组件,三组以上的过滤组件通过封堵板将过滤组件连接成波浪形或S型分割部并将箱体分割成前部的进气部、后补的排气部,箱体顶板上设置有进料口及进料口盖、底板上设置有排料口及排料口盖,优点是一次性可以容纳较多的活性炭,对废气的吸附时间长,更换活性炭的周期长,适应于废气较多的车间做废气净化设备使用。

标签:
活性炭吸附式废气净化装置
浙江 - 台州 来源:台州鸿铭环保科技有限公司 2024-03-12
组装式活性炭吸附设备

本实用新型公开一种组装式活性炭吸附设备,包括集气罩、通气孔、箱体、出气管、底脚、第三吸附腔、第三活性炭吸附装置、第二吸附腔、第一连通管、第一吸附腔、第一活性炭吸附装置、进气管、第二活性炭吸附装置、第二连通管、密封门、锁体。有益效果:本实用新型结构简单,有效提高了废气处理效果,整个拆卸过程较为简单,较为方便,能够高效的完成活性炭更换工作,有效提高了活性炭处理废气的效果。

标签:
组装式活性炭吸附设备
浙江 - 宁波 来源:宁波知惠环保科技有限公司 2024-03-12
VOC废气吸附脱附催化燃烧系统

本实用新型属于VOC废气处理技术领域,具体涉及一种VOC废气吸附脱附催化燃烧系统,包括依次连通的有组织排放集气系统、曝气风机、曝气管道、曝气箱体、高温脱附器、VOC燃烧催化器,所述曝气箱体内设有吸收液,所述曝气管道伸入所述吸收液中,所述曝气箱体的上部通过净化空气返程管道与所述有组织排放集气系统连通,所述曝气箱体的下部通过高温油泵与所述高温脱附器连通,所述高温脱附器的顶端设有达标气体排放烟筒。本实用新型提供的系统,结构简单,能耗低,运营维修成本低,环保,处理效率高,吸收液易回收、可重复利用,使用安全,可以做到国家一级安全的防护标准,适于工业化大规模应用。

标签:
VOC废气吸附脱附催化燃烧系统
浙江 - 金华 来源:义乌韦陀环保科技有限公司 2024-03-12
用于电镀废水处理的电催化氧化反应器

本实用新型提供了一种用于电镀废水处理的电催化氧化反应器,其特征在于,包括底座、角铁支架、电控箱、直流电源、一体槽、曝气搅拌装置、集气罩;所述底座上方设有角铁支架和一体槽;所述角铁支架上方设有直流电源和电控箱;所述一体槽上方设有集气罩;所述一体槽内设有曝气搅拌装置;所述一体槽包括pH调节槽和反应槽;所述反应槽内依次交替排布若干对阴极板和阳极板;所述阳极板与阴极板分别依次连接在所述直流电源正负极。该装置在高效处理污染物的同时,还能有效解决电镀废水物化系统运行能耗高等问题。

标签:
用于电镀废水处理的电催化氧化反应器
浙江 - 杭州 来源:浙江海拓环境技术有限公司 2024-03-12
活性炭吸附除臭装置
活性炭吸附除臭装置 1028     
 0

本实用新型公开了一种活性炭吸附除臭装置,包括罐体,所述罐体的底部四角固定设有支撑腿,所述罐体的底壁中部固定设有集尘盒,所述罐体正面外壁安装有密封门,所述罐体顶壁固定设有机壳,所述罐体的左侧固定设有进气口,所述罐体的右侧固定设有出气口,所述罐体的内部固定设有吸附仓,所述吸附仓,所述吸附仓靠近进气口的一端固定设有初筛网,所述吸附仓内部靠近中间的左右两侧对称设有活性炭过滤组件,所述吸附仓靠近出气口的一端固定安装有风机,通过本实用新型的实施,一定程度上延长了活性炭的使用寿命,减少了更换周期,并且,灰尘等杂物方便收集和清理,整体结构设计简单且合理,实用性相对较强,具有一定的使用价值和推广价值。

标签:
活性炭吸附除臭装置
浙江 - 杭州 来源:浙江昌衡科技有限公司 2024-03-12
自沉式活性炭吸附有机物装置

本实用新型公开了一种自沉式活性炭吸附有机物装置,包括进水箱和过滤箱,所述进水箱安装固定在过滤箱的上方位置上,所述进水箱的右端设置有传动装置,所述进水箱的里面设置有搅拌装置,所述过滤箱的下端设置有加热水箱,所述加热水箱的右侧固定连接有冷凝箱,所述冷凝箱的右侧固定在沉淀池。通过过滤设置有第一过滤网、第二过滤网、第三过滤网等实现对污水的多级筛分功能,能够彻底洁净污水中的杂质,并且三个过滤筛分网的直径依次减小,能够过滤掉污水中的大部分杂质。卡槽与卡块可以将三个过滤网进行拆分,拆分时,操作人员将卡块从卡槽拉出,进而位于卡块两端的滑轮从卡槽上的滑轨中移动,完成对过滤网的拆卸,方便清洁。

标签:
自沉式活性炭吸附有机物装置
浙江 - 金华 来源:浙江景行电气有限公司 2024-03-12
全自动催化燃烧处理综合控制柜

本实用新型公开了全自动催化燃烧处理综合控制柜,包括右侧门、柜体、左侧门和显示屏,所述柜体外部的两侧通过螺钉固定安装有合页,且合页的一端通过螺钉固定安装有左侧门,所述左侧门外部的一侧镶嵌有显示屏,所述左侧门外部靠近显示屏的底部镶嵌有控制按钮,所述控制按钮在左侧门的外部设置有若干个,所述柜体靠近右端的合页通过螺钉固定安装有右侧门,本实用新型柜体的一侧设置有右侧门和左侧门,右侧门和左侧门为双开门,后开门开在柜体的背部,且后开门为单开门,从而在柜体的两面都设置有门,从而实现了方便工作人员维修的目的。

标签:
全自动催化燃烧处理综合控制柜
浙江 - 宁波 来源:浙江代应电气技术有限公司 2024-03-12
基于催化氧化的VOCs复合处理系统及方法

本发明公开了一种基于催化氧化的VOCs复合处理系统及方法。本发明一种基于催化氧化的VOCs复合处理系统,包括废气引风机、主排风机、脱附主风机、冷却引风机、加热器、三个复合处理装置。三个复合处理装置结构相同,均包括吸附单元和臭氧催化氧化单元。吸附单元的输出口与臭氧催化氧化单元的输入口连接。吸附单元对VOCs废气进行吸附。臭氧催化氧化单元内设置有催化,在输入臭氧的情况下,对VOCs废气进行催化氧化分解。本发明中的催化剂是分别由α、β、γ晶型催化剂混合而成,发挥最大的热稳定性和高催化活性,不易烧结。此外,本发明通过催化氧化来实现VOCs废气的分解,能耗较低,且系统更加稳定可靠。

标签:
基于催化氧化的VOCs复合处理系统 方法
浙江 - 杭州 来源:浙江工业大学 2024-03-12
深冷串联催化氧化处理小风量VOCs废气的工艺

本发明公开了一种深冷串联催化氧化处理小风量VOCs废气的工艺,包括冷凝单元和催化氧化单元,冷凝单元根据废气中所含的VOCs种类预设多个冷凝温度,将废气冷却到相应的合理浓度后再进入所述催化氧化单元,在催化剂的作用下VOCs无焰氧化成二氧化碳和水。冷凝单元采用液氮气化作为冷量来源;催化氧化单元通过氧化气的温度连锁稀析阀开度以控制其进气安全浓度;两个单元操通过一键启动实现全自动控制。通过上述设置,本发明工艺可以处理常见的烷烃、芳香烃、醇、醚、酮、酯、醛、有机酸等各类不含卤素、磷、硫等VOCs废气,废气初始浓度可从1000mg/m3到饱和蒸汽浓度,操作负荷弹性大且运行稳定、安全可靠。

标签:
深冷串联催化氧化处理小风量VOCs废气的工艺
浙江 - 宁波 来源:宁波中瑞环保科技有限公司 2024-03-12
上一页 1 2 3 下一页
共3页    到第

中冶有色为您提供最新的浙江有色金属大气治理技术理论与应用信息,涵盖发明专利、权利要求、说明书、技术领域、背景技术、实用新型内容及具体实施方式等有色技术内容。打造最具专业性的有色金属技术理论与应用平台!

全国热门有色金属设备推荐
展开更多 +
全国热门有色金属技术推荐
展开更多 +

 

江西省隆恩特环保设备有限公司
宣传

报名参会
更多+

2025年10月15日 ~ 17日
2025年10月17日 ~ 19日
2025年10月31日 ~ 11月02日
2025年11月07日 ~ 09日

报告下载

有色专家
更多+

中南大学
常务副校长
矿冶科技集团有限公司
中国工程院院士
武汉科技大学
校学术委员会主任 / 教授
中国矿业大学
副院长/教授
有研资源环境技术研究院(北京)有限公司
副总经理/教授级高工
赤泥综合利用研究报告2025
推广

热门技术
更多+

推荐企业
更多+

福建省金龙稀土股份有限公司
宣传

发布

在线客服

公众号

电话

顶部
咨询电话:
010-88793500-807