青岛垚鑫智能科技有限公司
宣传

位置:中冶有色 >

有色技术频道 >

分类:
全部
矿山技术
冶金技术
材料制备及加工技术
环境保护技术
分析检测技术
地区:
全部
北京
天津
上海
重庆
河北
山西
辽宁
吉林
黑龙江
江苏
浙江
安徽
福建
江西
山东
河南
湖北
湖南
广东
海南
四川
贵州
云南
陕西
甘肃
青海
内蒙
广西
西藏
宁夏
新疆
其他
其他
展开
 
全部

有色金属技术理论与应用

免费发布技术信息>>
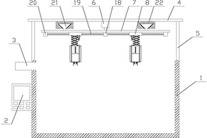
TiO2光催化处理含络合铜废水系统的pH调节池

本实用新型涉及含络合铜废水处理技术领域,尤其是一种TiO2光催化处理含络合铜废水系统的pH调节池。一种TiO2光催化处理含络合铜废水系统的pH调节池,包括池子,池子上方为上盖,池子的底部的进水口位置安装水泵一,水泵一通过管路与池子上部的出水口连接,上盖上方通过螺栓固定水泵二和调节液箱,水泵二与调节液箱连接,水泵二上的管路穿过上盖与排管连接。这种TiO2光催化处理含络合铜废水系统的pH调节池在使用的时候,当池子内溶液的pH值变化之后将调节液箱内的调节液注入到池子内,对pH值进行快速的调整,满足调节pH值的需求,保证处理废水的效率,满足使用需求。

标签:
废水处理
江苏 - 常州 来源:中冶有色网 2023-03-19
氨基磺酸镍电镀废水回收利用系统

本实用新型公开一种氨基磺酸镍电镀废水回收利用系统,包括有收集池、pH调节池、浓缩水箱、管式膜过滤装置、pH中和池、沉淀池、压滤机、脱水机、配药箱和回用池;藉此,通过于pH调节池加入氢氧化物,利用氢氧化物与氨基磺酸镍废水反应迅速生成沉淀,沉降速度快,有利于增大沉淀池的体积负荷,提高空间利用效率;以及利用管式膜过滤装置对废水进行过滤处理,得到了可靠的过滤水质,产水可回用,同时利用压滤机对沉淀物进行压滤得到泥饼,配合利用脱水机对泥饼进行脱水处理得到氢氧化镍沉淀物,该氢氧化镍沉淀物与氨基磺酸直接反应得到可回用的氨基磺酸镍溶液,综上,使得废水处理后的产物大部分得到再利用,废水处理效果好,充分利用资源。

标签:
废水处理
广东 - 东莞 来源:中冶有色网 2023-03-19
屠宰废水高效氧化脱色装置

本实用新型公开了一种屠宰废水高效氧化脱色装置,包括脱色处理池,所述脱色处理池内设有脱色处理槽,所述脱色处理槽内设有过滤板,所述过滤板内设有滤槽,所述滤槽内嵌设有过滤网,所述过滤板与脱色处理池之间设有多个固定机构,所述脱色处理槽内设有对称两个导流板,两个所述导流板相对的一侧均设有防回流机构,所述脱色处理池外接有曝气风机。该屠宰废水高效氧化脱色装置进行氧化脱色时,屠宰废水不易回流,避免二次污染,提高了屠宰废水氧化脱色处理效率。

标签:
废水处理
辽宁 - 沈阳 来源:中冶有色网 2023-03-19
可见光催化废水处理设备

本实用新型公开了一种可见光催化废水处理设备,包括箱体,箱体的前端设置有控制面板,箱体的一侧开设有侧孔,箱体的内部设置有催化装置,催化装置中包括多组石英管和紫外线灯,紫外线灯固定于石英管的内部,且石英管固定于侧孔的内部,石英管与紫外线灯之间填充有玻纤网、玻璃珠和负载TiO,石英管的前端外侧设置有凸起,凸起与箱体内壁上的连接帽固定连接,通过设置的多组催化装置,提高光线的利用率、可增加光触媒与废水的接触面积、可根据废水处理的实际需要灵活地进行废水处理单元的串、并联组装,装置使用便利,适应性广,工作效率高。

标签:
废水处理
福建 - 福州 来源:中冶有色网 2023-03-19
带自清洗功能的废水脱盐处理系统

本实用新型公开了一种带自清洗功能的废水脱盐处理系统,包括支撑机构,所述支撑机构的一端安装有储存机构,所述支撑机构远离所述储存机构的一端安装有保温提醒机构;所述固定架安装在所述防护罩内部,所述套杆弹簧安装在所述挂钩的一端,所述挂钩通过所述套杆弹簧与所述防护罩和所述固定架滑动连接,所述第一触片安装在所述防护罩内部,所述第二触片安装在所述套杆弹簧上,所述烤灯安装在所述防护罩内侧。本实用新型是一种具有能够利用自身结构对过滤层进行冲洗,防止废水中的残渣堆积,提高废水脱盐处理效率,并且简化清理操作步骤,省时省力,方便使用等优点的一种带自清洗功能的废水脱盐处理系统。

标签:
废水处理
江苏 - 无锡 来源:中冶有色网 2023-03-19
废水三效浓缩处理系统

本实用新型涉及一种废水三效浓缩处理系统,包括废水三效浓缩蒸发系统、压滤系统和水环抽真空系统;所述废水三效浓缩蒸发系统包括废水预热器、一效加热器、一效内置分离器的蒸发器、二效加热器、二效内置分离器的蒸发器、三效加热器和三效内置分离器的蒸发器;所述压滤系统包括依次串联在管道H上压液泵、管式压滤机和流量计;所述水环抽真空系统包括喷射冷凝泵、液封槽和酸性冷却器。本实用新型的优点在于:本实用新型将一效浓缩蒸发改为三效浓缩蒸发,同时将分离器与蒸发器结合形成内置分离器的蒸发器,进而提高浓缩蒸发处理效果和气体杂质去除效果;并通过设置水环抽真空系统及在线压滤系统,能够合理利用资源,且能够减轻系统负压。

标签:
废水处理
江苏 - 南通 来源:中冶有色网 2023-03-19
酸性废水的处理装置
酸性废水的处理装置 1054     
 0

本实用新型涉及一种酸性废水的处理装置,其包括调节池、MBR曝气池、Fenton氧化反应池、水解酸化池、缺氧池、沉淀池以及吸附树脂固定器;其中,所述调节池、MBR曝气池、Fenton氧化反应池、水解酸化池、缺氧池、沉淀池和吸附树脂固定器依次连接并形成一集成式处理设备;且于MBR曝气池和缺氧池之间设有一回流管。本实用新型的酸性废水的处理装置能够有效去除废水中难生物降解的有机物(CODCr)和色度,具有快速、高效的将废水中的污染物去除,达到净化水质、降低出水指标,处理成本低,处理效果好,能减少二次污染。

标签:
废水处理
浙江 - 杭州 来源:中冶有色网 2023-03-19
利用施氏矿物吸附含砷废水的流动柱

本实用新型涉及一种利用施氏矿物吸附含砷废水的流动柱,包括:吸附系统,由下至上包括含砷废水进水装置、吸附柱、出水装置,所述吸附柱内填充圆粒施氏矿物;解吸系统,由上至下进液,包括解吸液进水装置和解吸液出水装置;主体装置,包括圆柱形石英玻璃管、承压透水板、进样孔、出水孔和中间取样孔。本实用新型通过填充施氏矿物作为吸附剂的流动柱连续处理大量含砷废水,而且当吸附剂饱和后还可以脱附吸附剂,恢复其吸附性能,实现吸附剂的循环使用,是实际生产中处理含砷废水优选装置。

标签:
废水处理
北京 - 北京 来源:中冶有色网 2023-03-19
脱硫废水处理用固相类芬顿反应装置

本实用新型公开了一种脱硫废水处理用固相类芬顿反应装置,具体涉及脱硫废水处理技术领域,包括罐体,所述罐体内部设有空心轴,所述空心轴顶端固定设有驱动组件,所述罐体顶端内部开设有气腔,所述空心轴外壁表面开设有多个进气孔和多个出气孔。本实用新型通过将过氧化氢和含有二价铁离子的溶液输送到料盘内部,使用电机和气泵运作,电机驱动转轴上的搅拌杆旋转,气泵往气腔内部输送气体,气体经过多个进气孔流到空心轴内部,然后再经过空心轴上的多个出气孔喷出,大大提高废水的反应效率,空心轴在转动时带动料盘旋转,料盘内部的过氧化氢和含有二价铁离子的溶液从料盘上的多个圆孔甩出,与废水均匀的混合,进一步提高废水的处理效果。

标签:
废水处理
江苏 - 无锡 来源:中冶有色网 2023-03-19
废水检测固液分离器
废水检测固液分离器 1196     
 0

本实用新型提供一种废水检测固液分离器。所述废水检测固液分离器包括:操作箱、微型振动器和两个支撑腿;第一过滤桶,所述第一过滤桶的底部固定于所述操作箱的内壁的底部的左侧,并且所述第一过滤桶的内壁的顶部和底部之间固定连接有过滤板;第二过滤桶,所述第二过滤桶的底部固定于所述操作箱的内壁的底部的右侧,并且所述第二过滤桶底部连通有排水管,所述排水管的底端依次贯穿所述第二过滤桶和所述操作箱并延伸至所述操作箱的底部。本实用新型提供的一种废水检测固液分离器,能够对废水进行分层式过滤,提高过滤效果,使固液分离更加彻底,以便于后续对废水进行检测,且能够防止过滤板和过滤筒长时间使用而造成堵塞,提高了装置的使用寿命。

标签:
废水处理
湖南 - 郴州 来源:中冶有色网 2023-03-19
废水快速净化装置
废水快速净化装置 918     
 0

本实用新型公开了一种废水快速净化装置,包括外壳、传输管、输液管、电机和螺栓,所述外壳的内部开设有内腔,且外壳的上表面固定设置有传输管,并且外壳的右侧表面固定设置有输液管,所述外壳的顶表面固定设置有电机,且电机的输出端安装有固定柱,所述固定柱贯穿外壳的顶表面和内腔的内表面,且固定柱的底端外表面固定设置有搅拌桨,所述外壳的内部连接有挤压杆,且外壳的内部固定设置有复位弹簧。该废水快速净化装置,可通过电机驱动固定柱上的搅拌桨旋转对废水进行搅拌,使得废水在被搅拌时会形成漩涡,而由于第一过滤板在整体的中心点,能够使得快速通过第一过滤板,达到废水快速净化的效果。

标签:
废水处理
天津 - 天津 来源:中冶有色网 2023-03-19
分离效果好的废水处理净化缸

本实用新型涉及废水处理技术领域,且公开了一种分离效果好的废水处理净化缸,包括分离箱,所述分离箱下表面固定连接有分离箱底座,所述分离箱正面固定连接有电机架,所述电机架上表面固定连接有驱动电机,所述分离箱右侧设置有沉降箱,所述沉降箱下表面固定连接有沉降箱底座。该分离效果好的废水处理净化缸,通过分离板、过滤板和吸附板的配合对废水中杂质进行分离、过滤和吸附,有效的保证了净化缸对废水的杂质分离效果,然后通过传送带与搅动杆的配合,将固体杂质推动至分离箱右侧,减少杂质堵塞分离板的可能,保证了净化缸运行的稳定性,另一方面清理刷对搅动杆进行清理,保证了净化缸运行的稳定性。

标签:
废水处理
江西 - 九江 来源:中冶有色网 2023-03-19
带有过滤功能的废水净化处理设备

本实用新型涉及废水净化技术领域,且公开了一种带有过滤功能的废水净化处理设备,包括处理箱,所述处理箱下表面固定连接有导水槽,所述处理箱外表面底部和顶部分别插接有排水阀和进水管,所述导水槽上表面开设有卡槽。该带有过滤功能的废水净化处理设备,通过设置第一搅拌电机和继电器,不仅可以提前对消毒粉进行处理,使消毒粉可以较为方便有效的与纯净水溶解,继电器可以控制电磁阀开启和关闭,进而使消毒液可以较为方便有效的间歇性定量向处理箱内部添加消毒液,较为有效的避免了消毒粉直接与废水接触难以溶解的问题,大大提高了消毒粉的利用率,也使消毒粉可以较为有效的与废水混合,大大提高了处理设备的实用性。

标签:
废水处理
山东 - 德州 来源:中冶有色网 2023-03-19
提高工作安全性的废水再利用设备

本实用新型公开了一种提高工作安全性的废水再利用设备,包括:依次连接设置有废水收集口、沉淀仓、初滤过滤器、阳离子树脂交换器、压力泵、超滤器、反渗透机、第二过滤器和储水箱;所述废水收集口、沉淀仓、初滤过滤器和阳离子树脂交换器外侧设置有防护罩,所述废水收集口穿出防护罩,所述阳离子树脂交换器输出端穿出防护罩;所述防护罩一侧设置有泄漏减毒喷雾装置;一方面采用了超滤技术和反渗透技术,提高了设备的过滤效果,降低了环境污染,另一方面提高了对处理设备自身的防护,避免了设备失效带来的环境污染,安全性高。

标签:
废水处理
江苏 - 苏州 来源:中冶有色网 2023-03-19
2,4-D高盐农药有机废水的电化学组合处理方法

本发明提供一种2,4‑D高盐农药有机废水的电化学组合处理方法,首先用对废水进行酸化预处理,分离回收有机相中的酚类物质和2,4‑D;将分液后的废液用萃取剂进一步萃取回用剩余酚类物质,萃余液加入钙盐沉淀剂将其中的羟基乙酸转化为沉淀羟基乙酸钙,过滤后羟基乙酸钙酸化回收羟基乙酸,滤液通过电渗器脱盐处理,浓相的无机盐经蒸发、结晶、干燥后回收盐晶,稀相通过电化学氧化处理降解其中的有机物,然后排放至化工园区污水处理厂,优点是将2,4‑D生产废水进行资源化,回收其中的有用物质,如酚、羟基乙酸、无机盐等产品,同时进行采用电化学氧化法对废水中难降解有机物进行处理,使废水达到化工园区污水处理厂的进水要求。

标签:
废水处理
吉林 - 长春 来源:中冶有色网 2023-03-19
电子级环氧树脂生产中生化废水的处理方法

本发明属于水处理技术领域,涉及一种电子级环氧树脂生产中生化废水的处理方法。将生化废水进行负压精馏,在精馏的同时,向精馏塔塔釜通入二氧化碳气体,保持中性条件,抑制环氧氯丙烷水解生成甘油,塔顶冷凝回收环氧氯丙烷,塔釜产生能够回用的ECH精馏水,实现生化废水零排放。与现有技术相比,采用本发明的技术方案,电子级环氧树脂生产中产生的生化废水在精馏的同时,向精馏塔塔釜通入二氧化碳气体,保持中性条件,抑制环氧氯丙烷水解生成甘油,塔顶冷凝回收环氧氯丙烷,环氧氯丙烷回收率>99%;塔釜产生的ECH精馏水中环氧氯丙烷含量<50ppm,可回用于电子级环氧树脂的生产,实现生化废水零排放。

标签:
废水处理
江苏 - 无锡 来源:中冶有色网 2023-03-19
A/O和MCR工艺处理煤制气废水难降解有机物的节能控制系统

本发明涉及一种A/O+MCR工艺处理煤制气废水难降解有机物的节能控制系统,包括:用于采集废水水质数据及各设备的运行参数的数据采集模块;用于控制废水进水流量的废水进水流量控制模块;用于控制碳源投加量的碳源投加控制模块;用于控制好氧区的总进气量、控制好氧区和MCR池的溶解氧浓度的曝气系统控制模块。本发明的有益效果是:节能控制系统内设置与各实时控制系统模块之间进行配合操作的数据采集模块,可监测处理前后的水质。还设有在数据不合格情况下启动的废水进水泵、变频鼓风机、污泥回流泵、排泥泵、加药泵及各电动阀门。能有效提高曝气装置的利用效率,降低了各水处理设备的能源消耗,可节约系统能耗30%左右,减少了不必要的浪费。

标签:
废水处理
浙江 - 杭州 来源:中冶有色网 2023-03-19
萃取回收废水中N,N-二甲基乙酰胺的方法

本发明涉及一种萃取回收废水中N,N‑二甲基乙酰胺的方法。本发明的工艺包括(a)使用主萃取剂和助萃取剂构成的复合萃取剂对N,N‑二甲基乙酰胺废水进行连续多级逆流萃取,所述连续多级逆流萃取的级数为N级,N为大于或等于3的正整数,所述复合萃取剂从第1级进入,第N级流出,所述N,N‑二甲基乙酰胺废水从第N级进入,第1级流出;(b)对废水中N,N‑二甲基乙酰胺的质量浓度高于1%的中间级投加单一助萃取剂,优选投加的方式为经强化喷射混合装置与N,N‑二甲基乙酰胺废水一侧一同进入。该工艺大大提升了N,N‑二甲基乙酰胺的萃取效率,降低了萃取剂的使用量,工艺过程低耗,操作弹性大,N,N‑二甲基乙酰胺的回收率高。

标签:
废水处理
北京 - 北京 来源:中冶有色网 2023-03-19
磷酸铁含氨氮废水全元素资源化处理的系统及方法

本发明提供一种磷酸铁含氨氮废水全元素资源化处理的系统,包括废水储罐、第一反应装置、第一过滤装置、第二反应装置、第二过滤装置、第三反应装置、第三过滤装置、汽提脱氨装置、第四反应装置、第四过滤装置、第五反应装置、第五过滤装置、浓缩装置和pH调节装置;本发明还提供一种磷酸铁含氨氮废水全元素资源化处理的方法,包括以下步骤:废水先加氨水调节pH,把废水中多余的铁,原料带来的杂质锰、锌等杂质以碱性磷酸盐或氢氧化物的方式沉淀,避免这些杂质影响了硫酸钙的品质。

标签:
废水处理
浙江 - 杭州 来源:中冶有色网 2023-03-19
脱硫废水协同脱除烟气细颗粒和三氧化硫的系统

本发明涉及火电脱硫废水资源化利用技术领域。本发明公开了一种脱硫废水协同脱除烟气细颗粒和三氧化硫的系统,该系统中,本发明利用除尘器与湿法脱硫装置之间80‑150℃烟气,与经三联箱和固液分离装置处理后的脱硫废水雾滴接触,形成的高湿低温烟气使湿法脱硫装置的烟气水汽体积百分含量增至10~15%、温度降至80℃以下,同时,辅以湿法脱硫工艺优化,使烟气在湿法脱硫过程中达到过饱和,过饱和的水汽在细颗粒物和SO3的表面发生核化凝结,细颗粒/SO3凝结长大并高效脱除,实现脱硫废水的安全排放。另外,本发明提供的脱硫废水协同脱除烟气细颗粒和三氧化硫的系统设备简单,对机组运行影响较小。

标签:
废水处理
广东 - 广州 来源:中冶有色网 2023-03-19
高盐氨氮废水处理装置及处理方法

本发明提供了一种高盐氨氮废水处理装置及处理方法,属于废水处理技术领域。本发明中的阳极包括上阳极、中阳极和下阳极,在动态连续电解的过程中,通过控制下阳极、中阳极、上阳极的电流密度逐渐降低,实现电解产生的氯气量在下阳极、中阳极、上阳极由下至上逐渐减少,产生的氯气使废水中氨氮在底部大量去除,随着电流密度降低达到梯度去除,避免中阳极、上阳极产生过多的氯气,实现了氯气的充分利用,降低氯气尾气的产生,同时使氨氮废水中的COD浓度达到废水排放标准。

标签:
废水处理
江西 - 赣州 来源:中冶有色网 2023-03-19
生产废水多级处理设备及其处理工艺

本发明涉及生产废水处理技术领域,具体的说是一种生产废水多级处理设备及其处理工艺,包括主体机构;所述主体机构上配合安装有添液机构;所述添液机构上连通有搅拌机构;所述主体机构上固定有排放机构;所述主体机构上配合滑动有抵触机构;所述抵触机构上连接有密封机构;打开搅拌机构的控制开关,通过添液机构使溶剂随搅拌机构转动时可以使其与废水混合在一起,进而有利于减轻操作人员需要重复添加溶剂的繁琐步骤,使废水处理的效率提高;拉动抵触机构,进而使其在主体机构内滑动,抵触机构与密封机构分离,使处理后的废水排出主体机构;打开排放机构的控制开关,进而使排放机构转动时,可以使主体机构中的沉淀物通过排放机构排出主体机构。

标签:
废水处理
江苏 - 徐州 来源:中冶有色网 2023-03-19
直排式废水处理装置
直排式废水处理装置 1038     
 0

本发明公开了一种直排式废水处理装置,具体涉及废水处理设备技术领域,包括底座、第一壳体、连接管和第二壳体,所述底座顶端一侧的四个拐角处皆固定连接有支柱,且支柱的顶端之间固定连接有第一壳体,所述第一壳体外侧的底端固定连接有变频电机,且变频电机的输出端固定连接有传动杆,所述传动杆上的底端活动连接有清理机构,所述传动杆上的顶端活动连接有收集机构。本发明通过在第二壳体内部的顶端活动连接有过滤机构,当经过化学沉淀法处理的废水以抽水泵经连接管与分配管导入第二壳体的内部后,启动伺服电机,转轴底端的刮板立即对滤板上囤积的废水与残渣进行刮除,配合网兜可对废水实行初步的过滤,且此法不易堵塞滤板,效率更高。

标签:
废水处理
安徽 - 合肥 来源:中冶有色网 2023-03-19
三价铬钝化废水的处理方法

本发明公开了三价铬钝化废水的处理方法,向废水处理池中加入氯化亚铁溶液,然后加石灰乳液使废水的pH至10~11,用亚铁离子和钙离子共同沉淀含羧基的有机酸配位剂,使三价铬等金属离子生成氢氧化物沉淀,加入絮凝剂使沉淀颗粒聚集,过滤分离沉淀物,调节废水的pH至6~9,即得。处理结果满足GB 21900‑2008《电镀污染物排放标准》表3的要求。本发明创立了用亚铁离子与钙离子去除废水中含羧基的有机酸配位剂和重金属离子的新方法,工艺简单易行,处理成本低,具有较好的市场应用前景。

标签:
废水处理
广东 - 广州 来源:中冶有色网 2023-03-19
用于废水处理的节能材料及其制备方法

本发明涉及一种用于废水处理的节能材料及其制备方法,节能材料包括以下重量份的原料:20份‑35份花生渣、5‑12份纳米硅胶、7‑15份氨水、5‑16份碳酸钙、2‑8份硅藻土、5‑10份活性炭、1‑4份高岭土、2‑6份树脂、4‑8份硫酸铁、2‑7份氧化锌、2‑5份氧化钙、5‑10份硬脂酰胺、5‑15份乙醇。本发明的用于废水处理的节能材料,制备工艺简单,可放入废水中即可对废水中的有害物质进行吸附,废水处理效率高,有效降低了生产成本,有利于大规模化生产。

标签:
废水处理
广西 - 桂林 来源:中冶有色网 2023-03-19
强吸附型生物炭制备及用于含镍电镀废水处理的应用

本发明公开了一种强吸附型生物炭制备及用于含镍电镀废水处理的应用,制备方法是将水体发生富营养化时生成的绿萍于400℃下高温限氧裂解制备生物炭,制得的生物炭表面呈海绵多孔分层结构,表面粗糙且孔穴和孔道较多,富有O-H、CO32‑和COO等官能团,其组成中KCl和CaCO3含量较高,使其对重金属Ni有较强的吸附性能。其用于含镍电镀废水处理的应用,使用5g/L的Ca(OH)2对含镍电镀废水进行预沉淀,然后投加2g/L的生物炭进行初次吸附,再采用3g/L的生物炭进行二次吸附,处理后电镀废水中残余镍浓度达到排放标准,且废水中氨氮、磷酸盐、浊度和Cu、Zn等污染物也得到高效去除。

标签:
废水处理
陕西 - 西安 来源:中冶有色网 2023-03-19
用于废水处理的具有定量功能的混凝沉淀装置

本发明涉及一种用于废水处理的具有定量功能的混凝沉淀装置,包括废水池、控制器、进水管、顶板、加料装置和两个支杆,加料装置包括第一电机、转盘、平移机构和两个加料机构,加料机构包括平移块、升降组件、密封盖、料箱、伸缩组件、定量组件和密封组件,定量组件包括第二电机、丝杆、套管和定量板,伸缩组件包括两个伸缩单元,该用于废水处理的具有定量功能的混凝沉淀装置通过第一电机和平移机构可改变加料机构的位置,便于加料机构通过升降组件使得料箱在废水的各处添加混凝剂,促进混凝沉淀,不仅如此,通过定量组件可精确控制添加的混凝剂用量,避免混凝剂用量过多或过少,从而保证了废水混凝效果,提高了设备的实用性。

标签:
废水处理
广东 - 广州 来源:中冶有色网 2023-03-19
蒜废水用除味处理装置

本发明的目的是为了解决蒜废水的处理问题,公开了一种蒜废水用除味处理装置,包括支撑箱和底座,所述支撑箱底面对称安装有支撑柱,所述支撑柱下端固定安装有支撑板,所述支撑箱内部中间装有第一液压缸,所述第一液压缸与支撑箱之间对称连接有定位杆,所述第一液压缸两侧对称装有第一活塞杆,所述第一活塞杆外端固定安装有插板,所述支撑箱上表面中部固定安装有支撑盒,所述支撑盒表面固定安装有第二水泵,所述第二水泵上装有通液管,所述第二水泵上连接有第三连接管,所述第三连接管另一端固定连接有第四连接管。本发明合理通过插板对蒜废水均匀搅拌,通过加热块和托板内的活性炭,可以加快对蒜废水的除味,实现对蒜废水的处理。

标签:
废水处理
河南 - 濮阳 来源:中冶有色网 2023-03-19
氧化脱氢制丁二烯装置的废水处理方法

本发明公开了一种氧化脱氢制丁二烯装置的废水处理方法。包括:碱液注入水冷系统;所述碱液为氢氧化钠、氢氧化钾、碳酸钠、碳酸钾、碳酸氢钠、碳酸氢钾中的至少一种;碱液浓度为0.5~30wt%。本发明通过加入碱液中和掉装置废水中的有机酸而使得废水不具有腐蚀性,从而节省了因为废水腐蚀问题而导致的高昂的额外投资,进而大大节省了装置投资,并且降低了废水后续处理系统的操作和投资成本,装置的经济效益得到明显的提升。

标签:
废水处理
北京 - 北京 来源:中冶有色网 2023-03-19
利用副产石灰脱除酸性废水中氟的方法

本发明公开的一种利用副产石灰脱除酸性废水中氟的方法,具体步骤为:将磷石膏制硫铵的副产石灰加入含氟酸性废水中,其中控制,原料比例,石灰加入量与酸性废水的质量比为:3.0%~4.0%,反应温度为:40℃~50℃,反应时间为:2h~3h,反应pH值控制范围为:2.0~3.0,反应完成后,即能达到酸性废水脱氟的要求;本发明的有益效果,通过小试进行生产,取酸性废水分析,磷含量为1.42%,氟含量为0.0102%,磷氟比大于100,完全可以满足作后续生产饲料级磷酸氢钙原料水使用的要求。

标签:
废水处理
贵州 - 黔南布依族苗族自治州 来源:中冶有色网 2023-03-19
上一页 9984 9985 9986 9987 9988 ... 10000 ... 20000 ... 30000 ... 32465 下一页
共32465页    到第

中冶有色为您提供最新的有色金属技术理论与应用信息,包括矿山技术、冶金技术、材料制备及加工技术、环境保护技术和分析检测技术等有色技术信息。打造最具专业性的有色金属技术理论与应用平台!

全国热门有色金属设备推荐
展开更多 +
全国热门有色金属技术推荐
展开更多 +

 

江西省隆恩特环保设备有限公司
宣传

报名参会
更多+

2025年10月15日 ~ 17日
2025年10月17日 ~ 19日
2025年10月31日 ~ 11月02日
2025年11月07日 ~ 09日

报告下载

有色专家
更多+

昆明理工大学
教授
中冶沈勘秦皇岛工程技术有限公司
原矿山院院长/教授级高工
中铝科学技术研究院有限公司
董事长
中铝郑州有色金属研究院有限公司
党委书记 董事长
东华理工大学
校长/教授
赤泥综合利用研究报告2025
推广

热门技术
更多+

推荐企业
更多+

福建省金龙稀土股份有限公司
宣传

发布

在线客服

公众号

电话

顶部
咨询电话:
010-88793500-807