青岛垚鑫智能科技有限公司
宣传

位置:中冶有色 >

有色技术频道 >

分类:
全部
矿山技术
冶金技术
材料制备及加工技术
环境保护技术
分析检测技术
地区:
全部
北京
天津
上海
重庆
河北
山西
辽宁
吉林
黑龙江
江苏
浙江
安徽
福建
江西
山东
河南
湖北
湖南
广东
海南
四川
贵州
云南
陕西
甘肃
青海
内蒙
广西
西藏
宁夏
新疆
其他
其他
展开
 
全部
其他

其他其他有色金属理论与应用

免费发布技术信息>>
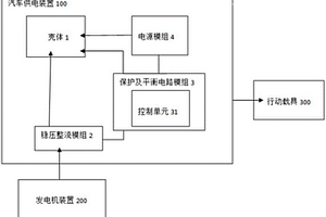
汽车供电装置
汽车供电装置 980     
 0

本实用新型系揭露一种汽车供电装置。该汽车供电装置包含稳压整流模块、保护及平衡电路模块及电源模块。稳压整流模块系接收发电机装置所提供的电力,并将所接收的电力经过稳压整流后的稳定电源经由保护及平衡电路模块供给电源模块予以储存,且当欲启动汽车时稳压整流模块更用以提供汽车引擎的启动马达所需的电力。电源模块由多颗二次锂离子电池芯以多串联及多并联组合应用后,接收经由稳压整流模块及保护及平衡模块所提供的电力,并将所接收的电力予以储存,且当欲启动汽车时,电源模块更用以提供稳压整流模块辅助电力已达到对汽车引擎的启动马达所需的电力。保护及平衡电路模块系连接电源模块及稳压整流模块,保护及平衡电路模块系包含控制单元,用以控制该电源模块及监控电源模块的电力状态值,避免该二次锂电池过度充电、过度放电、过电流、短路和温度过热,及提供低电压启闭机制,还可用以平衡电池经过多串并联使用后,电池内部因个别内阻阻抗不同及外部电路等影响,造成电压差而产生能量损耗及缩短电池寿命。

标签:
加工技术
其他 - 其他 来源:中冶有色网 2023-03-18
云母纱线
云母纱线 922     
 0

本实用新型公开了一种云母纱线,主要包括线材,该线材外表面设有云母粒子层,该云母粒子层由云母颗粒组成,其粒径尺寸大小为纳米级。云母层间电荷高,层间阳离子键结强,经添加NaOH于高温高压的水热法制程,进行云母离子交换,以锂离子取代绢云母层间钾离子;水相反应下,离子包覆一层水化膜,锂离子之水合半径大于钾离子,达到云母脱层目的;使云母产生带电荷、高吸附力、超亲水、吸湿、高导热效应。除此外,云母本身即具有耐热,抗紫外线优点,并产生珍珠光泽等。还能产生分解异味的功效,故纳米云母具有极高除湿、吸附异味功能,纳米云母亦有远红外线能产生远红外线效果,它能增加细胞分子振荡速度,进而改善人体血液循环。

标签:
加工技术
其他 - 其他 来源:中冶有色网 2023-03-18
电光器件
电光器件 715     
 0

本发明提供一种电光器件,其具备:基板;设置于所述基板上的规定区域并由铌酸锂或铌酸钽形成的光波导膜;缓冲层,与所述光波导膜邻接而形成;以及电极,对所述光波导膜施加电场,在所述规定区域外具备未透光的光波导膜。根据本发明的电光器件,能够抑制光的传播损耗。

标签:
加工技术
其他 - 其他 来源:中冶有色网 2023-03-18
组合物、石墨粉末、阳极粉末及其生产方法

本发明涉及组合物、石墨粉末、阳极粉末及其生产方法。本发明涉及一种包括生物炭、金属和石墨的混合物的物质组合物,具有(a)约25至65重量百分比之间的石墨含量,(b)约15至75重量百分比之间的金属含量和(c)1至35重量百分比之间的生物炭含量。本发明还涉及由该混合物生产的石墨粉末、由该混合物生产的高性能锂离子电池阳极粉末以及生产该混合物的方法。本发明还涉及由该方法生产的石墨粉末以及由该方法生产的高性能锂离子电池阳极粉末。

标签:
加工技术
其他 - 其他 来源:中冶有色网 2023-03-18
制造具有形成于其上的无机涂层的负极的方法

本技术涉及一种制造负极的方法,并且所述方法包括:制造负极,所述负极具有通过将包括负极活性材料的负极浆料涂布在集电器的至少一个表面上而形成于其上的负极活性材料层;预锂化所述负极;和通过在CO2气氛下老化经预锂化的所述负极而在所述负极活性材料层的表面上形成无机涂层。

标签:
加工技术
其他 - 其他 来源:中冶有色网 2023-03-18
碳凝胶阳极材料及其制备方法

公开了碳凝胶阳极材料及其制备方法。所述碳凝胶在20℃的温度下具有至少0.5S/cm的电导率,并且在C/2放电电流下,相对于锂具有至少350mAh/g的可逆电化学容量,使得其可用于制备阳极材料,尤其可用于制备锂电子电池的那些阳极材料。

标签:
加工技术
其他 - 其他 来源:中冶有色网 2023-03-18
二次电池用正极和包含其的二次电池

本发明提供了一种二次电池用正极,其包含形成在正极集电体上的第一正极材料混合层和形成在所述第一正极材料混合层上的第二正极材料混合层,其中,所述第一正极材料混合层的工作电压为4.25V至6.0V,且包含在充电期间产生锂和气体的过充电用活性材料;本发明还提供了包含所述正极的锂二次电池。

标签:
加工技术
其他 - 其他 来源:中冶有色网 2023-03-18
聚合物浸渍袋式电池单元

一种袋式电池单元,所述袋式电池单元包括形成袋的铜箔池,与所述袋内的所述铜箔相邻的活性材料层与所述铜形成阳极,以及在所述袋内的锂基阴极。所述电池单元包括介于所述一个活性材料层和所述锂基阴极之间的隔板;以及电解质。

标签:
加工技术
其他 - 其他 来源:中冶有色网 2023-03-18
用于电解液填充孔的密封片

锂离子电池单元包括外壳,该外壳包括壳体和盖。外壳具有设置在壳体的与盖相对的表面上的电解液填充孔。电化学电池设置在外壳内。另外,密封片被激光焊接到所述电解液填充孔周围的壳体的表面,其中所述密封片被构造成密封所述电解液填充孔。

标签:
加工技术
其他 - 其他 来源:中冶有色网 2023-03-18
弹性波装置、弹性波滤波器以及复合滤波器装置

提供一种不易产生纹波的弹性波装置。弹性波装置(1)在包含硅的支承基板(2)上层叠有氧化硅膜(3)、钽酸锂膜(4)、IDT电极(5)以及保护膜(8),关于钽酸锂膜的波长标准化膜厚TLT、欧拉角的θLT、氧化硅膜(3)的波长标准化膜厚TS、换算为铝的厚度的IDT电极(5)的波长标准化膜厚TE、保护膜的波长标准化膜厚TP、支承基板(2)的传播方位ψSi、支承基板(2)的波长标准化膜厚TSi的值,设定TLT、θLT、TS、TE、TP和ψSi,使得Ih大于‑2.4,其中,Ih对应于关于杂散(A、B、C)的响应中的至少一个响应由下述的式(1)表示的杂散的响应的强度。

标签:
加工技术
其他 - 其他 来源:中冶有色网 2023-03-18
由不同材料制造结晶材料的方法

一种在表面上制造材料的结晶层的方法,该结晶层包含锂、至少一种过渡金属和至少一种抗衡离子,其中该方法包括以下步骤:将来自包含锂的第一靶的材料等离子体溅射到基板的表面或由基板支撑的表面上,至少存在对应于粒子从第一靶到表面上的轨迹的第一羽流,以及将来自包含至少一种过渡金属的第二靶的材料等离子体溅射到表面上,至少存在对应于粒子从第二靶到表面上的轨迹的第二羽流。第一靶定位成与第二靶不平行,第一羽流和第二羽流会聚在靠近基板表面或由基板支撑的表面的区域,并且结晶层形成在所述区域的表面上。

标签:
加工技术
其他 - 其他 来源:中冶有色网 2023-03-18
固体电解质、固体电解质的制造方法及复合体

提供固体电解质、固体电解质的制造方法及复合体。公开了一种如下的固体电解质:块体的锂离子传导率优异、并且能够在充分低的烧成温度下得到晶界电阻充分低的固体电解质的成形体;一种如下的固体电解质的制造方法:块体的锂离子传导率优异、并且能够在充分低的烧成温度下得到晶界电阻充分低的固体电解质的成形体;以及一种活性物质与固体电解质之间的晶界电阻充分低的复合体。本发明的固体电解质的特征在于,由下述组成式(1)表示:Li7‑2x‑yLa3(Zr2‑xTexMy)O12……(1)(式(1)中,x、y满足0.30≤x≤0.80、0.00≤y<1.50,M为选自由Nb、Ta和Sb组成的组中的至少一种元素)。

标签:
加工技术
其他 - 其他 来源:中冶有色网 2023-03-18
被加热的电池模块
被加热的电池模块 1134     
 0

电池模块,带有多个电池单池尤其是能再充电的锂离子电池单池或锂聚合物电池单池,其中电池模块的电池单池与包括电阻加热丝的电阻加热元件存在导热接触,其中电阻加热元件的与电池单池的第一外表面区域存在导热接触的第一区域包括带有第一横截面的电阻加热丝;且其中电阻加热元件的具有带有与第一横截面不同的第二横截面的电阻加热丝的第二区域与电池单池的第二外表面区域存在导热接触;和/或其中电阻加热元件在电阻加热丝处具有带有第一铺设密度的与电池单池的第一外表面区域存在导热接触的第一区域;且电阻加热元件包括第二区域,其具有电阻加热丝的与所述第一铺设密度不同的第二铺设密度并且与电池单池的第二外表面区域存在导热接触。

标签:
加工技术
其他 - 其他 来源:中冶有色网 2023-03-18
防反射膜
防反射膜 820     
 0

提供在提高生产率的同时显示良好的光学特性和耐擦伤性的防反射膜。一种防反射膜,其特征在于,所述防反射膜是在透明基材膜的至少一个面上以第1中折射率层、高折射率层、低折射率层、第2中折射率层的顺序层叠4层的光学调整层的防反射膜;所述第1中折射率层是含有无机材料的层,所述高折射材料是含有无机材料的层,所述低折射率层是含有粘合剂树脂和无机微粒的固化层,所述第2中折射率层是以选自氧化硅、氟化镁、氟化锂中的一种或多种材料为主要成分的层;在所述第2中折射率层的表面形成有以具有硅烷偶联基的氟类润滑剂为主要成分的润滑剂层;所述第1中折射率层的膜厚为85nm~150nm,所述高折射率层的膜厚为20nm~55nm,所述低折射率层的膜厚为50nm~100nm,所述第2中折射率层的膜厚为10nm~50nm;所述第1中折射率层的折射率为1.55~1.60,所述第2中折射率层的折射率为1.41~1.50。

标签:
加工技术
其他 - 其他 来源:中冶有色网 2023-03-18
用于二次电池的高密度和高电压稳定的阴极材料

本发明涉及一种用于二次电池的高密度和高电压稳定的阴极材料。具体地,本发明涉及一种用作可再充电电池中的阴极材料的锂金属氧化物粉末,当在25℃下用63.7MPa压制时,所述粉末的电导率小于10‑5S/cm,并且当用作相对于Li+/Li在3.0至4.5V之间在25℃下以放电率C/10循环的阴极中的活性成分时,所述粉末的可逆电极容量至少为180mAh/g。本发明还描述了一种锂金属氧化物粉末,当在25℃下用63.7MPa压制时,其电导率小于10‑5S/cm,且当用作相对于Li+/Li在3.0至4.6V之间在25℃下以放电率0.5C循环的阴极中的活性成分时,其可逆电极容量至少为200mAh/g且能量衰减低于60%。

标签:
加工技术
其他 - 其他 来源:中冶有色网 2023-03-18
可充电电池
可充电电池 709     
 0

提供了一种深度放电稳定性得到改善的电池,特别是可充电电池。该电池包括至少一个具有正极集流体的正电极和至少一个具有负极集流体的负电极。所述负极集流体由导电的非金属结构材料制成,特别是由结构碳制成。优选地,所述电池是锂电池或锂离子电池。

标签:
加工技术
其他 - 其他 来源:中冶有色网 2023-03-18
用于二次电池的负极活性物质和使用其的二次电池

公开了一种负极活性物质,该负极活性物质在充电/放电期间具有小的体积变化从而不可能导致电绝缘,并具有优异的初始效率和优异的容量保持特性。另外,精细结晶区域存在于合金的基质上,锂可以根据精细结晶区域的存在更容易地分散。本发明的目标是提供一种负极活性物质,其中,精细结晶区域的比率由非晶化程度表示,在设计电池时通过测量50次循环之后的膨胀率来优化该负极活性物质。本发明提供了一种用于二次电池的负极活性物质,所述负极活性物质是由以下的化学式形成的合金,其中,用于二次电池的负极活性物质中的Ti与Fe的比为1 : 1,用于二次电池的负极活性物质中的Si : Ti或Si : Fe的比具有5 : 1至9 : 1的范围。SixTiyFezAlu(x、y、z和u为at%,x:1‑(y+z+u),y:0.09至0.14,z:0.09至0.14,u:大于0.01且小于0.2)。

标签:
加工技术
其他 - 其他 来源:中冶有色网 2023-03-18
具有电流优化型电子障碍的多极耳电极及包含其的电池

锂电池单元以及包括该锂电池单元的电池组包括电解质以及阳极和阴极,阳极和阴极中的每一个包括集流体,并且具有:限定第一端和第二端的长度、宽度、设置在第一端和第二端之间的集流体上的主体材料或活性材料、从第一端延伸的第一极耳、从第二端延伸的第二极耳、从第一端纵向向内延伸的第一电子障碍物以及可选地从第二端纵向向内延伸的第二电子障碍物。电子障碍物包括其中阻止了或仅最低限度地促进了电子流动的区域。多个电池可以以平坦配置进行堆叠,并且多个阳极和阴极极耳可以通过相应的母线连接。电池单元可以是用于电动/混合动力车辆的电源。

标签:
加工技术
其他 - 其他 来源:中冶有色网 2023-03-18
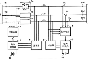
不间断电源装置
不间断电源装置 1202     
 0

该不间断电源装置具备:开关(1a),其第1电极接受来自交流电源(51)的交流电力,第2电极经由交流母线(2a)连接于负载(52),在通常时被接通,在停电时被断开;电力转换器(5),在停电时将来自直流电源(53)的直流电力转换为交流电力而向交流母线输出;以及电力转换器(6),在负载在进行再生运转的情况下,将从交流母线接受的交流电力转换为直流电力而蓄积于锂离子电池(54),在负载在进行动力运转的情况下,将锂离子电池的直流电力转换为交流电力而向交流母线供给。

标签:
加工技术
其他 - 其他 来源:中冶有色网 2023-03-18
制备用于二次电池的阳极浆料的方法

本文提供了一种制备锂离子电池的阳极浆料的方法。本文所公开的方法包含将硅基材料(2)分散在包含多孔碳气凝胶(1)的溶剂中的步骤。该步骤使得硅基材料(2)扩散且停留在多孔碳气凝胶(1)的孔(3)中。该孔(3)在锂离子嵌入期间为硅基材料(2)的膨胀提供了足够空间。避免了含硅层的破裂。

标签:
加工技术
其他 - 其他 来源:中冶有色网 2023-03-18
原电池的正极的电活性材料

本发明涉及锂原电池的正极的电活性材料,其包含含有至少一种式(I)LixMnOy的第一化合物的第一组分和含有至少一种式(II)LixHyV3O8的第二化合物的第二组分的混合物,其中在式(I)中:0≤x≤20≤y≤40≤2y‑x≤7其中在式(II)中:0≤x≤4.50.01≤y≤20.01≤x+y≤6.5其中第一化合物为具有在1μm至200μm之间的粒度的颗粒的形式,第二化合物为粒度小于500nm的纳米颗粒的形式,或者为具有在0.2μm至500μm之间的长度和在10nm至200nm之间的宽度的纳米纤维的形式,且其中所述第一组分和所述第二组分以1 : 99重量%至99 : 1重量%的量存在。

标签:
加工技术
其他 - 其他 来源:中冶有色网 2023-03-18
非水系电解质二次电池用正极活性物质和其制造方法,以及使用了该正极活性物质的非水系电解质二次电池

本发明提供在用于正极材料的情况下,可得到高容量以及更进一步的高输出的非水系电解质二次电池用正极活性物质。非水系电解质二次电池用正极活性物质的制造方法,具有:得到W混合物的混合工序,所述W混合物为:Li金属复合氧化物粒子、相对于该氧化物粒子为2质量%以上的水分、与W化合物或W化合物及Li化合物的混合物,所述Li金属复合氧化物粒子由通式:LizNi1‑x‑yCoxMyO2(其中,0< x≤0.35, 0≤y≤0.35, 0.95≤z≤1.30, M是选自Mn、V、Mg、Mo、Nb、Ti及Al的至少1种的元素)表示,且包含一次粒子及一次粒子凝聚的二次粒子,相对于所含有的W量,水分和固体成分的W化合物、或W化合物及Li化合物所含有的合计的Li量的摩尔比为3~5;和将该W混合物进行热处理而在Li金属复合氧化物粒子中的一次粒子表面形成钨酸锂的热处理工序。

标签:
加工技术
其他 - 其他 来源:中冶有色网 2023-03-18
改善寿命特性的二次电池

本发明公开了一种包括有磷酸盐化合物的锂二次电池,其中通过添加一种或多种如式I的磷酸盐到电极、电解质或隔膜表面,使得在电池制造过程中混入的金属离子杂质析出,因而防止所述金属离子在阳极上电沉积。其中,A是Li、Na或NH4;且0<x≤3。

标签:
加工技术
其他 - 其他 来源:中冶有色网 2023-03-18
非水系电解液电池
非水系电解液电池 772     
 0

披露了一种非水系电解液电池,该电池包括非水系电解液、隔板和外壳,该非水系电解液由以锂作为活性物质的负极、正极、溶质和有机溶剂构成,其特征在于,作为所述有机溶剂,包含具有S-O键的化合物,在所述正极中使用的集电体的材料和在所述外壳的正极侧与电解液的接液部分的材料为阀金属或其合金。该非水系电解液电池的低温特性和长期稳定性良好,作为二次电池使用时其循环特性良好。

标签:
加工技术
其他 - 其他 来源:中冶有色网 2023-03-18
吸收式冷温水机的高温再生器

本发明涉及吸收式冷温水机用的高温再生器,该高温再生器将溴化锂稀溶液加热,使其浓缩,分离制冷剂即水蒸气。在喷出燃烧气体的燃烧器(4B)的喷出口侧,用内筒(2)划分出燃烧室(11B)。在燃烧室的上下即被外筒(1)划分出的液室内收容着溶液。在外筒的上部形成制冷剂蒸气流出路(8),在燃烧室的燃烧器的相反端形成着气体排出路(13、14)。连通燃烧室的上下液室的多个溶液管(3)贯通燃烧室。多个溶液管是扁平管。只在其侧面有翅片(16)。翅片只设在上游侧。借助该翅片促进充满扁平管内的溶液与燃烧气体之间进行热交换,促进溶液的流动。

标签:
加工技术
其他 - 其他 来源:中冶有色网 2023-03-18
含核苷酸类似物的组合物及其合成方法

本发明提供含有双(POC)PMPA和富马酸(1∶1)的组合物。该组合物用作制备抗病毒化合物制剂的中间体,或者用于给药至患者来进行抗病毒治疗或预防。当口服时,该组合物是特别有用的。本发明还提供PMPA和用于PMPA合成的中间体的制备方法。实施方案包括在有机溶剂如DMF中的叔丁氧基锂、9-(2-羟丙基)腺嘌呤和对甲苯磺酰甲氧基膦酸二乙酯。与以前的方法制备的二乙基PMPA相比,该反应得到的二乙基PMPA含有改进的副产品特性。

标签:
加工技术
其他 - 其他 来源:中冶有色网 2023-03-18
d,1-α-生育酚的制备方法

通过三甲基氢醌和异植醇的催化缩合反应制备 d, 1-α-生育酚的方法, 该方法包括在催化剂双-(三氟甲基磺 酰基)胺[HN(SO2CF3)2]或其金属盐式Met[N(SO2CF3)2]n(Ⅰ), 其中Met表示选自锂, 硼, 镁, 铝, 硅, 钪, 钛, 钒, 锰, 铁, 钴, 镍, 铜, 锌, 钇, 锆, 铑, 钯, 银, 锡, 镧, 铈, 钕, 镨, 铕, 镝, 镱, 铪, 铂和金的金属原子, n表示相应金属原子Met的化合价(1, 2, 3或4), 或者作为催化剂系的式(Ⅰ)所示金属盐和强质子酸的组合存在下在有机溶剂中进行该缩合反应。本方法的产物是维生素E中最具活性的一种。

标签:
加工技术
其他 - 其他 来源:中冶有色网 2023-03-18
非水电解液二次电池及制造阴极材料的方法

本发明的目的是提供一种非水电解液二次电池,它使用锂—锰氧化物充当阴极材料,并抑制了由充/放电循环引起的阴极材料和晶体结构的损坏,表现出优异的放电负载性能和优异的循环性能。本发明也提供得到非水电解液二交电池的阴极材料的制备方法。

标签:
加工技术
其他 - 其他 来源:中冶有色网 2023-03-18
固体电解质及使用了该固体电解质的全固体电池

使用了氮化磷酸锂构成的固体电解质的电池能够抑制因磷原子的还原而引起的充放电特性、保存特性及充放电循环特性等的下降。使氮化磷酸锂中包含过渡金属元素而构成固体电解质。

标签:
加工技术
其他 - 其他 来源:中冶有色网 2023-03-18
二次电池用衬垫
二次电池用衬垫 1059     
 0

本发明的目的在于提供一种压缩复原特性优异的二次电池用衬垫。所述二次电池用衬垫为用于二次电池的绝缘密封件的衬垫,并且为由热压-冷压成形品(特别是在低于使用的PFA的熔点0~80℃的温度条件下热压为衬垫形状之后在加压下冷却而得到)构成的二次电池用(特别是锂离子二次电池用)衬垫。所述热压-冷压成形品通过将四氟乙烯-全氟烷基乙烯基醚共聚物(PFA)的块状的成形体(特别是向热的模具投入PFA原料并加压并且进一步在加压下冷却而得到的圆柱状或者圆筒状的成形体)进行刮削并将得到的刮片热压变形为衬垫形状之后进行冷压而将其形状固定而得到。

标签:
加工技术
其他 - 其他 来源:中冶有色网 2023-03-18
上一页 520 521 522 523 524 ... 1471 下一页
共1471页    到第

中冶有色为您提供最新的其他其他有色金属理论与应用信息,涵盖发明专利、权利要求、说明书、技术领域、背景技术、实用新型内容及具体实施方式等有色技术内容。打造最具专业性的有色金属技术理论与应用平台!

全国热门有色金属设备推荐
展开更多 +
全国热门有色金属技术推荐
展开更多 +

 

江西省隆恩特环保设备有限公司
宣传

报名参会
更多+

报告下载

有色专家
更多+

长沙矿冶研究院有限责任公司
中国工程院院士
湖南有色金属研究院
教授级高工/原总工程师
中国矿业大学(北京)
教授
西安建筑科技大学
教授
中铝科学技术研究院有限公司
董事长
赤泥综合利用研究报告2025
推广

热门技术
更多+

推荐企业
更多+

福建省金龙稀土股份有限公司
宣传

发布

在线客服

公众号

电话

顶部
咨询电话:
010-88793500-807