青岛垚鑫智能科技有限公司
宣传

位置:中冶有色 >

有色技术频道 >

分类:
全部
矿山技术
冶金技术
材料制备及加工技术
环境保护技术
分析检测技术
地区:
全部
北京
天津
上海
重庆
河北
山西
辽宁
吉林
黑龙江
江苏
浙江
安徽
福建
江西
山东
河南
湖北
湖南
广东
海南
四川
贵州
云南
陕西
甘肃
青海
内蒙
广西
西藏
宁夏
新疆
其他
其他
展开
 
全部
郑州
开封
洛阳
平顶山
安阳
鹤壁
新乡
焦作
濮阳
许昌
漯河
三门峡
商丘
周口
驻马店
南阳
信阳
济源

河南有色金属理论与应用

免费发布技术信息>>
圆柱形锂离子电池及其制备工艺

本发明属于一种圆柱形锂离子电池及其制备工艺;包括钢壳、锂离子电芯、分别设在锂离子电芯上部和下部上绝缘片和下绝缘片、锂离子电芯包括依次叠置并卷绕的正极片、第一隔膜、负极片和第二隔膜、钢壳内部设有电解液,正极片包括铝箔和设在铝箔表面的正极活性材料;负极片包括铜箔和设在铜箔表面的负极活性材料;电解液为非水电解液,非水电解液包括非水溶剂、六氟磷酸锂、双氟磺酰胺亚锂、二氟代苯和二乙烯基碳酸亚乙烯酯;具有锂离子电池正极材料结构稳定性好、可以提高固溶体材料的烧结密度和强度、减少生产中辊压时对材料晶型的破坏、减少材料容量损失和提高循环稳定性的优点。

标签:
加工技术
河南 - 新乡 来源:中冶有色网 2023-03-18
磷酸铁及氮掺杂改性石墨烯磷酸铁锂的制备方法

本发明提供了一种磷酸铁及氮掺杂改性石墨烯磷酸铁锂的制备方法,向铁源溶液中加入浓硫酸,之后加入双氧水进行氧化,氧化后加入磷酸盐溶液得到磷酸铁;将磷酸铁与碳源、锂源、氧化石墨烯球磨使其混合均匀,加入吡咯分散液和氧化剂,原位氧化聚合生成聚吡咯包覆石墨烯磷酸铁锂复合材料。本发明制备的氮掺杂石墨烯改性磷酸铁锂更加细腻,应用在电池集流体上,它能提供极佳的静态导电性能,收集活性物质的微电流,从而可以大幅度降低正极材料的接触电阻,并能提高磷酸铁锂的附着能力,减少粘结剂的使用量,进而使电池的各方面性能显著提升。

标签:
加工技术
河南 - 郑州 来源:中冶有色网 2023-03-18
废旧锂离子动力电池负极材料的回收再利用方法

本发明公开了一种废旧锂离子动力电池负极材料的回收再利用方法,属于废旧锂离子电池材料的回收技术领域。本发明的技术方案要点为:将从废旧锂离子电池中筛分出的负极废片依次进行浸泡和煅烧处理后与铜箔剥离,回收的负极材料干燥后与饱和铁盐溶液混合均匀,经过高温处理最终制得高性能的再生负极材料。本发明制得的再生负极材料具有优异的电化学活性和循环可逆性,0.2C放电容量达到380mAh/g以上,50次循环后容量保持率为97.0%以上,本发明可以高效回收废旧锂离子电池负极材料,并进一步提高其电性能,实现废旧锂离子电池负极材料的循环再生利用。

标签:
加工技术
河南 - 新乡 来源:中冶有色网 2023-03-18
改善磷酸铁锂正极材料加工性能和循环性能的方法

本发明公开一种磷酸铁锂粉体材料再加工的方法,具体过程如下:按照摩尔比(0.5~3):100称取磷酸二氢锂和磷酸铁锂,将磷酸二氢锂溶解在少量水中得到浓溶液,然后喷洒到磷酸铁锂中进行搅拌、混合,混匀后在惰性或还原性气氛下,以500~800℃热处理2~10小时,该方法改善其加工性能和循环性能。

标签:
加工技术
河南 - 新乡 来源:中冶有色网 2023-03-18
净化浓缩氧化铝工厂含锂解析液的方法和系统

本发明公开了一种净化浓缩氧化铝工厂含锂解析液的方法和系统,该方法包括,向含锂解析液中加入无机酸,搅拌中和,控制混合液为弱碱性,将混合液加入到澄清槽中静置,上清液溢流后备用,将上清液换热降温至低于35℃后进入膜分离单元进行处理,膜分离处理后的淡液回氧化铝工厂循环利用,浓液即为含锂净化浓缩液;该系统包括中和槽、澄清溢流组件、换热器和膜分离组件,膜分离组件包括膜分离处理单元、淡液槽、浓液槽和第三离心泵。本发明采用酸碱中和、膜分离进行净化及浓缩,工艺简洁高效;浓缩倍数高于16倍,能耗及运行费用低,锂回收率≥90%,ED产浓水中Li+≥8g/l,为后续产出高品质的碳酸锂创造了条件。

标签:
加工技术
河南 - 三门峡 来源:中冶有色网 2023-03-18
圆柱形锂亚硫酰氯电池均衡底部集流结构

本实用新型公开了一种圆柱形锂亚硫酰氯电池均衡底部集流结构,包括不锈钢壳,不锈钢壳的内部设置有锂片,锂片的内部设置有边膜,边膜的内部设置有正极颗粒,正极颗粒的顶部设置有盖膜一,盖膜一的顶部嵌入安装有均衡集流体,均衡集流体的一端延伸至正极颗粒的内部,边膜的内部设置有盖膜二,盖膜二的底部设置有镍带,不锈钢壳的顶端内部嵌入安装有帽盖,帽盖的顶部开有注液口,帽盖的顶部内部嵌入安装有密封结构。本实用新型成功解决了圆柱形锂‑亚硫酰氯电池的大电流脉冲性能,提高了电池的平台电压,增加了电池容量,大大降低了电池不良率。另外还具有装配简单,固定性强,生产成本低,安全性强,不影响电池的良好的电性能等优点。

标签:
加工技术
河南 - 新乡 来源:中冶有色网 2023-03-18
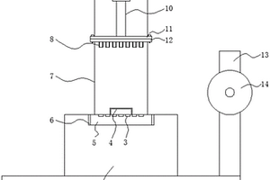
锂电池极片卷分切装置
锂电池极片卷分切装置 1133     
 0

本实用新型公开了一种锂电池极片卷分切装置,涉及锂电池加工设备技术领域。该锂电池极片卷分切装置,包括底板,底板的顶部靠近后侧边缘处焊接有L型板,L型板的顶部安装有液压缸,且液压缸的底端延伸至L型板的外部,液压缸的底端焊接有固定杆,固定杆的底端焊接有第一安装板,第一安装板的底部通过螺丝钉固定有第二安装板,第二安装板的底部沿水平方向等距焊接有多个圆环长切刀。该锂电池极片卷分切装置,在对使用完的极片卷筒进行更换的时候,通过对丝杆进行转动,从而使得转轴从极片卷筒的内部分离,使得极片卷筒从转轴上取下,在使用上可以更好的对使用后的极片卷筒进行更换,有效的降低了工作者大量的更换工作量。

标签:
加工技术
河南 - 郑州 来源:中冶有色网 2023-03-18
锂电池监测电路
锂电池监测电路 1122     
 0

本实用新型公布了一种锂电池监测电路,包括电压检测模块、电池切换模块、充放电模块,所述电压检测模块的输入端连接电源,所述电压检测模块的输入端连接电流监测电路的处理器,所述电池切换模块的输入端连接电源,电流监测电路的输入端和所述充放电模块的输入端均与所述电池切换模块的输出端连接,所述充放电模块的输入端连接电源;本实用新型通过对锂电池日常使用中的充电和放电过程进行电流电压检测以及电路保护,降低了使用过程中因过度使用对锂电池造成的损坏,达到减少功耗,延长锂电池的使用寿命的目的。

标签:
加工技术
河南 - 郑州 来源:中冶有色网 2023-03-18
软包锂电池的壳体
软包锂电池的壳体 883     
 0

一种软包锂电池的壳体,本实用新型通过较少的部件完成了对软包锂电池的保护,可以减少软包锂电池在使用过程中的震动、挤压等情况带来的隐患,本实用新型具有结构简单,思路新颖、便于安装等优点,在软包锂电池应用方面有着广泛的应用前景。

标签:
加工技术
河南 - 洛阳 来源:中冶有色网 2023-03-18
新能源汽车用的锂电池组

本实用新型公开了一种新能源汽车用的锂电池组,包括上壳体、中壳体和下壳体,上壳体与下壳体之间通过连杆固定,连杆上设置有旋紧螺丝,上壳体的底部和下壳体的顶部均设置有插槽,中壳体的上下两端均设置有插棒,上壳体与中壳体之间和中壳体与下壳体之间均通过插槽与插棒的配合而相互扣接,中壳体的外表面嵌入设置有散热风扇,中壳体的内部设置有锂电池单体,锂电池单体设置在第一安装板和第二安装板之间,第一安装板与第二安装板相互扣接。本实用新型通过设置上壳体、中壳体、下壳体、第一安装板与第二安装板,解决了传统的新能源汽车用的锂电池组更换维修不便,散热差的问题。

标签:
加工技术
河南 - 新乡 来源:中冶有色网 2023-03-18
使用寿命长的锂离子电池

本实用新型公开了一种使用寿命长的锂离子电池,包括底座,所述底座顶部的两侧均固定连接有固定块,所述固定块的顶部设置有挡板,所述挡板的表面开设有散热孔,所述挡板底部的左侧固定连接有第一升降杆。本实用新型通过电机、第一齿轮、活动杆、第二齿轮和风扇的设置,达到了在本体工作时进行散热,避免本体温度过高时损坏本体的内部零件,降低使用寿命的效果,通过弹簧和放置板的设置,达到了对在本体工作时进行减震的效果,从而解决了传统的锂离子电池由于需要常常需要组合装配后使用,但在装配锂离子电池时不具备散热功能,锂离子电池长时间过热会损害锂离子电池内部结构,且降低了锂离子电池使用寿命的问题。

标签:
加工技术
河南 - 许昌 来源:中冶有色网 2023-03-18
制备4,5-二氰基-2-三氟甲基咪唑锂的方法

本发明涉及一种制备4,5‑二氰基‑2‑三氟甲基咪唑锂的方法,包括以下步骤:(1)4,5‑二氰基‑2‑三氟甲基咪唑的制备:将二氨基马来腈溶于溶剂中,与三氟乙酸酐在微米级管式反应器中进行成环反应,反应液蒸出副产物和溶剂A,经脱色、过滤、结晶得到TDI纯品;(2)4,5‑二氰基‑2‑三氟甲基咪唑锂的制备:将步骤(1)制备的TDI纯品在溶剂B中与锂或含锂化合物LiY反应,经固液分离,结晶纯化,制得LiTDI产品。成环反应在微通道反应器中进行,可有效解决三氟乙酸酐沸点较低,室温下极易挥发的问题,使原料充分接触,精准控温,反应效率高,反应时间大幅缩短。

标签:
加工技术
河南 - 焦作 来源:中冶有色网 2023-03-18
用于锂离子电池的陶瓷微孔隔膜及其制备方法

本发明公开了一种用于锂离子电池的陶瓷微孔隔膜及其制备方法;涉及锂离子电池技术领域;解决现有技术中陶瓷微孔隔膜内阻较大的问题;所述陶瓷微孔隔膜包括:基膜;在所述基膜两侧表面上涂覆的陶瓷层;以及涂覆在所述陶瓷层外表面上的石墨层,所述石墨层的厚度为10‑20μm,所述石墨层的孔隙率为44‑50%,所述石墨层的粒径为1‑5μm。所述陶瓷微孔隔膜减小了隔膜与正负极材料之间的阻力,降低了电池内阻,减少了锂离子在脱嵌过程中的损失量,提高了锂离子电池充放电循环性能。

标签:
加工技术
河南 - 郑州 来源:中冶有色网 2023-03-18
高延展性可溶镁锂合金及其制备方法和应用

本发明属于镁锂合金技术领域,具体涉及一种高延展性可溶镁锂合金及其制备方法和应用。本发明针对油气田压裂改造施工中,封隔工具的延展性不高和溶解不完全等问题,通过合金成分设计,并采用真空熔铸、低温大塑性变形以及热处理等工艺,获得了一种高延展性可溶镁锂合金,所述合金由以下质量百分比的组分组成:Li:9.0~12.0%,Al:0~2.5%,Zn:0.1‑1.0%,Ni:0.1‑1.0%,Cu:0.2‑1.0%,RE≤1.0%,余量为Mg。本发明制备的镁锂合金的抗拉强度不低于120MPa,屈服强度不低于90MPa,延伸率不低于45%,可用于加工及制备油气田压裂过程中使用的高塑性可溶井下工具,如全金属全通径可溶桥塞、密封圈或者密封环等。

标签:
加工技术
河南 - 郑州 来源:中冶有色网 2023-03-18
磷酸铁锂的制备方法和用途

本发明涉及锂离子电池正极材料制备技术领域,具体而言,涉及磷酸铁锂的制备方法和用途。制备方法包括:将硫酸亚铁溶液与磷酸盐溶液混合并进行合成反应,合成反应后将溶液进行陈化,陈化后的溶液进行固液分离,洗涤滤饼并干燥、煅烧、粉碎、筛分、除铁,得到无水磷酸铁和三氧化二铁混合物;将混合物、Li3PO4、H3PO4依次加入葡萄糖溶液中得到混合浆料,研磨混合浆料,得到纳米级的混合浆料,干燥纳米级的混合浆料,得到混合粉体材料;在700‑800℃下保温焙烧混合粉体材料,粉碎后得到磷酸铁锂。该方法实现无机体系中无水磷酸铁的一步合成,得到的无水磷酸铁分散性好,粒度分布均匀,便于后端磷酸铁锂过程控制、性能参数优化。

标签:
加工技术
河南 - 焦作 来源:中冶有色网 2023-03-18
针对锂电池充电的无线供电系统设计方法

本发明公开了一种针对锂电池充电的无线供电系统设计方法,由于锂电池在充电过程中,其等效电阻为变化值,故锂电池的普遍充电方式为先恒流后恒压的模式。该方法利用一种四线圈串联补偿系统,可以对锂电池进行先恒流后恒压的充电。无线供电系统包含直流电源、全桥逆变器、发射线圈、中继线圈一、中继线圈二、接收线圈、整流滤波电路和负载。本发明通过在两个不同频率点实现恒流和恒压充电,切换充电模式时,无需更改电路拓扑结构与电路原件参数,操作方便,成本低廉。此外,为了节省接收端空间,本发明利用的四线圈系统中将两个中继线圈设置在发射线圈的同轴同平面,接收端只放置一个接收线圈。

标签:
加工技术
河南 - 新乡 来源:中冶有色网 2023-03-18
用在圆柱型锂电池组中的散热导热装置

本发明公开了一种用在圆柱型锂电池组中的散热导热装置,所述散热导热装置为由硅胶材料预制一体成型的导热硅胶块,所述导热硅胶块的周向外侧壁上设有与该导热硅胶块所对应的圆柱型锂电池外侧壁相匹配对应贴合的弧面;沿所述导热硅胶块的轴向方向,所述导热硅胶块上贯通设置有至少一个通孔。本发明所提供的散热导热装置可根据实际电池组中的圆柱型锂电池尺寸,预先由硅胶材料预制一体成型,成型后的散热导热装置可直接插设在圆柱型锂电池之间的间隙中,具有简单,方便,快捷等优点。

标签:
加工技术
河南 - 新乡 来源:中冶有色网 2023-03-18
导电聚合物修饰锂离子电池正极极片的制备方法

本发明涉及一种导电聚合物修饰锂离子电池正极极片的制备方法,属于锂离子电池技术领域。该方法是将聚乙烯咔唑包覆在锂离子电池正极活性材料表面,再将聚乙烯咔唑包覆的正极活性材料涂覆在集流体上,制得锂离子电池正极极片。本发明的制备方法,在正极活性材料表面包覆聚乙烯咔唑,可以有效减少正极活性材料与电解液之间的界面副反应,还可以保证Li+有较好的传递效率,同时还能增强正极材料的导电性,延长正极活性材料的使用寿命;将聚乙烯咔唑包覆的正极活性材料涂覆在集流体上,可以得到电学性能,特别是倍率性能和稳定性优良的正极极片;而聚乙烯咔唑本身具备一定的粘结性,还可以增强正极极片的一体性。

标签:
加工技术
河南 - 新乡 来源:中冶有色网 2023-03-18
提高锂离子电池正极材料循环性能的方法

本发明涉及一种提高锂离子电池正极材料循环性能的方法,(1)将锂离子电池正极材料分散于水中,使固含量为10~70%,充分搅拌以保证物料分散均匀;(2)按照YPO4与锂离子电池正极材料质量比0.05~3%,称取相应质量的可溶性钇盐,并配置成水溶液,加入到(1)中,搅拌均匀;(3)按照摩尔比Y3+:PO43‑=1:1,称取相应质量的(NH4)2HPO4,并加入(2)中,搅拌均匀,充分反应;(4)将(3)中的物料进行抽滤、洗涤,在80~150℃干燥后,放入高温炉中,400~800℃热处理2~8h;(5)将热处理后的物料超声波过筛,即得到包覆有YPO4的锂离子电池正极材料。本发明操作简单,工艺易于控制,生产成本低,制备周期短,易于实现规模化工业生产。

标签:
加工技术
河南 - 新乡 来源:中冶有色网 2023-03-18
深水锂电池
深水锂电池 1171     
 0

本发明提供了一种耐压能力好、密封性好的深水锂电池,包括一端封口的圆柱形筒体、内部支架和密封盖;所述内部支架固定在密封盖内侧,位于筒体内;所述内部支架内固定有锂电池包,所述密封盖与筒体的开口端密封连接;所述密封盖上设有防水插座,所述防水插座与锂电池包电连接。本发明的深水锂电池,可以在深海水中使用,给水下检测、照明等设备提供电能,具有耐水下压力、密封性能好、抗腐蚀、方便充放电和便于投放等优点。

标签:
加工技术
河南 - 新乡 来源:中冶有色网 2023-03-18
锂辉石粉改性物及其在环保耐火沥青中的应用

本发明的公开了一种锂辉石粉改性物在环保耐火沥青中的应用。所述锂辉石粉改性物通过对锂辉石粉调节pH超声分散,接着用氯化镁、三聚氰胺盐酸盐、3‑氨基丙基三甲氧基硅烷、十六烷基三甲基溴化铵对其进行功能化改进,制备得到。与现有技术相比,本发明的锂辉石粉改性物应用于环保耐火沥青中的应用,能够提高沥青的阻燃性能、高温性能、抗变型能力;不仅如此,还能大大提高沥青路面抗车辙能力,增强沥青路面的路用性。

标签:
加工技术
河南 - 郑州 来源:中冶有色网 2023-03-18
锂电池包成组方法
锂电池包成组方法 778     
 0

本发明涉及蓄电池组合技术领域,本发明公开了一种锂电池包成组方法,其特征在于,包括模块壳体,所述模块壳体的内部开设有锂电池固定槽,所述锂电池固定槽的内部固定连接有锂电池模块,所述锂电池模块的内部设置有方形钢壳,所述模块壳体的左右两侧均固定连接有凸台保护板。该锂电池包成组方法,通过先串后并而后再串再并的组合方式,使该锂电池包成组方法具备高容量、低损耗的特点,并且通过压流均衡丝的设置,压流均衡丝为一条电阻极低的镍铬合金线,起到均压稳流的作用,通过这样的设置,使每个单体电池都能在恒定的电压电流之下,进而极大的保障了每个单体电池的使用寿命,同时,该成组结构便于拆卸,进而降低了维护成本。

标签:
加工技术
河南 - 郑州 来源:中冶有色网 2023-03-18
多极耳高容量锂电池
多极耳高容量锂电池 1039     
 0

本实用新型公开了一种多极耳高容量锂电池,涉及锂电池技术领域,包括锂电池,固定环的外表面固定连接有固定块,调节环的外表面固定连接有连接块,第一卡块插接于卡槽的内部,空槽的内部滑动连接有推块,第二卡块插接于第二卡槽的内部。本实用新型通过设置固定环、调节环、固定块、连接槽、连接块、弹性杆、第一卡块、第一卡槽与顶杆,该机构可实现对各个锂电池之间进行快捷连接固定,并且不再需要使用外部的固定工具,节省成本,使得对各个锂电池之间的连接更加方便快捷,方便工作人员进行组装,通过设置压缩弹簧、推块、第二卡块与第二卡槽,使得使用者可根据实际情况进行相应的调整,进一步提高其便利性以及适应性。

标签:
加工技术
河南 - 南阳 来源:中冶有色网 2023-03-18
阴阳离子共掺杂改性锂离子电池正极材料及其制备方法

本发明公开了一种阴阳离子共掺杂改性锂离子电池正极材料及其制备方法,属于锂离子电池富锂正极材料的制备技术领域。本发明的技术方案要点为:一种阴阳离子共掺杂改性锂离子电池正极材料,其化学式为Li1.2Mn0.54Ni0.16Co0.1‑xAlxO2‑yFy,其中0<x≤0.05,0<y≤0.05。本发明还具体公开了该阴阳离子共掺杂改性锂离子电池正极材料的制备方法,采用该方法制备的锂离子电池正极材料表面光滑,颗粒均匀,结构强度高,振实密度大,表现出优异的电化学性能。本发明制备的富锂层状氧化物材料,由于一次颗粒为纳米颗粒,较大的比表面积有利于循环过程中锂离子的脱嵌,增大电解液与材料的充分接触,提高材料的容量以及循环性能。

标签:
加工技术
河南 - 新乡 来源:中冶有色网 2023-03-18
防止锂电池被极耳刺破的方法

本发明提供了一种防止锂电池被极耳刺破的方法,包括如下步骤:步骤一,取出完成封装的锂电池,采用贴胶机对锂电电池极耳的上下面进行贴胶纸处理。步骤二,使用剪刀将极耳外围多余的胶纸切除,并预留一定宽度胶纸。本发明提供的方法代替了成本昂贵的圆弧极耳切刀装置,同时可以防止锂电池在中转过程中出现极耳刺破锂电池的问题。锂电池极耳头部被软材质的胶纸保护,可以有效避免锂电池在生产过程中进行物料中转时,出现极耳刺穿锂电池的铝塑膜的问题。同时该方法成本低廉,操作简单,并且无其他不良风险。

标签:
加工技术
河南 - 郑州 来源:中冶有色网 2023-03-18
静电涂覆高分子复合PTC粉体制备锂电池集流体的方法

本发明公开了一种静电涂覆高分子复合PTC粉体制备锂电池集流体的方法,包括以下步骤:(1)制备高分子复合PTC粉体;(2)通过加热装置将锂电池集流体加热至100-300℃,利用静电涂覆设备在锂电池集流体上涂覆步骤(1)制得的高分子复合PTC粉体,在锂电池集流体上形成高分子复合PTC粉体涂层;(3)烘烤步骤(2)涂覆过高分子复合PTC粉体涂层的锂电池集流体,经过再结晶工艺得到带有高分子复合PTC粉体涂层的锂电池集流体。本发明能够解决因锂电池升温引起的破坏、爆炸的问题,从而解决锂电池内部过热引起集流体电流过大而急剧升温以及连锁反应引起燃烧和爆炸的问题。

标签:
加工技术
河南 - 郑州 来源:中冶有色网 2023-03-18
制备氟化石墨烯副产高纯氟化锂的方法和设备

本发明涉及一种制备氟化石墨烯副产高纯氟化锂的方法及设备。该方法包括1)将氧化石墨烯置于氟化炉中,将氟化炉抽真空,后通入含氟气体进行氟化反应;2)向氟化炉中通入保护气体冷却物料并置换含氟气体,炉中物料冷却后即为氟化石墨烯;置换出的含氟气体通入高纯氢氧化锂溶液中进行吸收反应,待体系的pH值为2~3时,分离得到高纯氟化锂。该方法制取高端氟化石墨烯的同时利用氟资源制备高纯氟化锂,利用高纯氢氧化锂溶液回收再利用过量的含氟气体,极大的提高了氟原料的利用率,节约了氟资源,在解决了环保瓶颈的同时,副产的氟化锂用于锂离子电池关键材料六氟磷酸锂的制备,成为新的经济增长点,具有良好的经济效益和环境效益。

标签:
加工技术
河南 - 焦作 来源:中冶有色网 2023-03-18
快速判别退役动力锂离子电池化学体系的方法

本发明公开了一种快速判别退役动力锂离子电池化学体系的方法,该判别方法包括以下步骤:(1)建立锂离子电池的电容、电阻、电池容量与电池极片面积的关系;(2)建立锂离子电池的韦伯阻抗与电池极片面积的关系;(3)建立锂离子电池的电池体系的特征参量模型,判断锂离子电池的化学体系。本发明利用电化学阻抗法建立一个与电池容量无关的电池体系的特征参量模型,将其集成于以电化学阻抗谱原理工作的特定设备之中,在检测电池健康参量的同时,还可以获得动力锂离子电池化学体系的信息,能够快速地检测和评估出退役动力锂离子电池的化学体系,为退役动力锂离子电池二次利用提供了直接帮助。

标签:
加工技术
河南 - 郑州 来源:中冶有色网 2023-03-18
电解液中六氟磷酸锂含量的测试方法

本发明属于锂离子电池电解液技术领域,涉及一种电解液中六氟磷酸锂含量的测试方法。将标准含量电解液分别取样加硝酸反应并稀释至不同浓度得到标液,然后采用ICP‑OES测试标液中锂离子和磷酸根离子含量,用IC测试氟离子含量,根据测试图谱中三种离子的峰强或峰面积和浓度的关系建立标准曲线。之后按照相同的方法制取电解液待测试样并测定,再根据标准曲线换算得到测试样中的锂离子、磷酸根离子和氟离子含量并分别推算出测试样中的六氟磷酸锂含量,最终将三者所得六氟磷酸锂含量取平均值即为电解液中六氟磷酸锂最终含量。本发明提供的技术方案简单易行,便于批量化测试,减小误差,并为锂离子电池电解液生产及回收提供了指导。

标签:
加工技术
河南 - 郑州 来源:中冶有色网 2023-03-18
锂电池充放电控制器
锂电池充放电控制器 733     
 0

锂电池充放电控制器属于光伏储能系统技术领域,尤其涉及一种锂电池充放电控制器。本发明提供一种将太阳能发出的电高效、合理利用的锂电池充放电控制器。本发明包括充电信号控制部分、信号取反部分、充电第一路、充电第二路、第一开关部分、锂电池组和第二开关部分,所述锂电池组包括第一锂电池部分和第二锂电池部分,充电信号控制部分的控制信号输出端口分别与充电第一路的控制信号输入端口、信号取反部分的控制信号输入端口相连,信号取反部分的控制信号输出端口与充电第二路的控制信号输入端口相连。

标签:
加工技术
河南 - 许昌 来源:中冶有色网 2023-03-18
上一页 502 503 504 505 506 ... 993 下一页
共993页    到第

中冶有色为您提供最新的河南有色金属理论与应用信息,涵盖发明专利、权利要求、说明书、技术领域、背景技术、实用新型内容及具体实施方式等有色技术内容。打造最具专业性的有色金属技术理论与应用平台!

全国热门有色金属设备推荐
展开更多 +
全国热门有色金属技术推荐
展开更多 +

 

江西省隆恩特环保设备有限公司
宣传

报名参会
更多+

报告下载

有色专家
更多+

昆明理工大学
校长
赣州江钨钨合金有限公司
工程师
北京科技大学
副院长/教授
西安建筑科技大学
院长/教授
重庆大学
副院长/教授
赤泥综合利用研究报告2025
推广

热门技术
更多+

推荐企业
更多+

福建省金龙稀土股份有限公司
宣传

发布

在线客服

公众号

电话

顶部
咨询电话:
010-88793500-807