青岛垚鑫智能科技有限公司
宣传

位置:中冶有色 >

有色技术频道 >

分类:
全部
矿山技术
冶金技术
材料制备及加工技术
环境保护技术
分析检测技术
地区:
全部
北京
天津
上海
重庆
河北
山西
辽宁
吉林
黑龙江
江苏
浙江
安徽
福建
江西
山东
河南
湖北
湖南
广东
海南
四川
贵州
云南
陕西
甘肃
青海
内蒙
广西
西藏
宁夏
新疆
其他
其他
展开
 
全部

有色金属技术理论与应用

免费发布技术信息>>
应用对比试块的角焊缝超声波检测方法

一种应用对比试块的角焊缝超声波检测方法。目前角焊缝常规无损一般采用磁粉或者渗透检测,这几种方法仅仅是对焊缝表面完成检测,可以发现和消除焊缝表面超标缺陷,但重要部件需对角焊缝内部质量进行检验。对于对比试块根部缺陷及距离根部1/2壁厚范围内的缺陷,采用直射波进行扫查即可,对近表面及距离表面1/2壁厚范围内的缺陷,采用二次波进行扫查,依据3点绘制DAC曲线,根部缺陷及距离根部1/2壁厚范围内的缺陷,采用直射波检测,根据DAC曲线判断是否超标;对近表面及距离表面1/2壁厚范围内的缺陷,采用二次波进行扫查,根据DAC曲线判断是否超标。本发明用于角焊缝超声波检测。

标签:
无损检测
甘肃 - 兰州 来源:中冶有色网 2023-03-19
电池检测方法、系统及电池分析装置

本申请公开了一种电池检测方法,该方法包括:获取待检测电池的测试磁化率分布信息;对测试磁化率分布信息进行分析,得到待检测电池的检测结果,其中,检测结果包括荷电状态和/或物理缺陷情况。本申请所提供的方案,可实现对电池的无损检测。本申请还提供了一种电池分析装置、及电池检测系统。

标签:
无损检测
广东 - 深圳 来源:中冶有色网 2023-03-19
对涡轮叶片进气边气膜孔X射线检测的工艺装置及方法

本发明属于无损检测与评价技术领域,公开了一种对涡轮叶片进气边气膜孔X射线检测的工艺装置,包括工装底座,所述工装底座顶部倾斜设置有若干个叶片卡槽,待检测叶片的缘板位置插入所述叶片卡槽内,使叶片待检测对壁与X射线平行布置;本发明的实施,开拓了涡轮叶片进气边气膜孔X射线检测可能性,应用工装保证,操作简单,效率较高,降低了由于透照布置不当所造成的重复透照次数;本发明可根据实际情况广泛用于涡轮叶片进气边气膜孔X射线检测,应用前景广阔,经济效益显著。

标签:
无损检测
辽宁 - 沈阳 来源:中冶有色网 2023-03-19
灌浆料密实度的检测装置、方法及计算机可读存储介质

本发明公开了一种灌浆料密实度的检测装置,所述灌浆料密实度的检测装置包括水箱以及与所述水箱连接的注水管和溢出管,所述注水管通过阀门与所述水箱连接,用于将所述水箱中的液体注入灌浆套筒内;所述溢出管与所述水箱连接,用于将所述灌浆套筒内的气体或液体流入所述水箱内,所述水箱配置有液位计,用于检测所述水箱中液体的水位。本发明还公开了一种灌浆料密实度的检测方法及计算机可读存储介质。通过获得灌浆料内部可注入液体的体积来间接检测出灌浆料的内部空隙体积,通过空隙体积和灌浆套筒的内部体积计算出灌浆料的密实度,实现灌浆套筒灌浆料密实度的无损检测。

标签:
无损检测
浙江 - 宁波 来源:中冶有色网 2023-03-19
断路器储能弹簧超声导波检测方法

本发明涉及电力设备无损检测技术领域,具体涉及一种断路器储能弹簧超声导波检测方法。本发明采用负方波激励的超声探伤仪和带有采用复合材料制作压电晶片的超声导波换能器,其组合性能优良,为检测总长度在3500mm‑5000mm的断路器储能弹簧提供了足够的灵敏度余量和信噪比,本发明采用了手持式检测装置,使在狭小的储能弹簧与其外壳间隙内进行检测成为可能,通过制作超声对比试块和灵敏度线,对储能弹簧内存在的缺陷予以了位置和大小的标定。本发明可快速、高效检测出断路器储能弹簧内部和表面存在的缺陷,并根据超声导波探伤仪A型显示中反射信号评定所存在缺陷的位置与大小。

标签:
无损检测
广西 - 南宁 来源:中冶有色网 2023-03-19
基于脉冲激励的动态热层析成像检测系统及方法

一种基于脉冲激励的动态热层析成像检测系统及方法,属于成像检测技术领域。所述系统包括移动台、第一氙灯、第一氙灯电源线、红外热像仪、以太网线、计算机、USB数据线、数据采集卡、BNC触发信号线、垂直升降台、第二氙灯电源线、BNC数据线、氙灯电源、第二氙灯。本发明的优点是:可以实现复合材料、金属材料、无机非金属材料及合成材料的表层及浅表层缺陷完全无损伤、非接触、高效的检测,同时不受检测材料尺寸限制;此种方式可较好地降低热流横向热扩散,进而提高缺陷检测检测信噪比(请量化);采用氙灯作为光源可以保证能量的短时高功率(1/600s时间,短时峰值功率4000W)注入;可以实现材料缺陷的三维重构。

标签:
无损检测
黑龙江 - 哈尔滨 来源:中冶有色网 2023-03-19
基于外差法的红外热波成像检测装置

本发明公开了一种基于外差法的红外热波成像检测装置,所述装置包括计算机、双路函数发生器、混频器、激光器和红外相机,计算机控制双路函数发生器产生两个幅值与偏置相同、频率不同的正弦调制信号;双路函数发生器将两个频率的正弦信号输入至混频器;混频器的输出端一路控制激光器产生含有混频调制信号的激光对检测样件进行激励,另一路触发红外相机进行图像序列的同步采集;红外相机将采集的图像序列反馈至计算机,计算机将采集到的图像序列与两个频率的差频信号Δf做锁相运算,来获取检测样件的光热辐射信号幅值图与相位图。本发明可实现牙齿早期龋损的高分辨率及高信噪比检测,检测过程完全无损伤、非接触,大大提高了检测效率及准确度。

标签:
无损检测
黑龙江 - 哈尔滨 来源:中冶有色网 2023-03-19
用于强弱磁检测的材料力磁特性参数确定方法

本发明涉及无损检测技术领域,是一种用于强弱磁检测的材料力磁特性参数确定方法,其将不同应力下的磁滞回线I与无应力状态试样的磁滞回线II采用粒子群算法进行逼近,两条曲线上的数据均方差小于设定值或最小时的J‑A模型参数即为材料力磁特性参数。本发明所述用于强弱磁检测的材料力磁特性参数确定方法能够确定强弱磁检测中材料的力磁特性参数,将本方法计算所得的力磁特性参数用于J‑A模型中,即可确定不同应力下材料的准确磁滞回线,可用该应力与磁滞回线的关系对强弱磁检测中的应力进行识别,使本发明所述用于强弱磁检测的材料力磁特性参数确定方法拥有非常广阔的工程应用前景。

标签:
无损检测
北京 - 北京 来源:中冶有色网 2023-03-19
XLPE高压电缆缓冲层潮湿状态涡流检测方法及传感器

本发明涉及一种交联聚乙烯(XLPE)高压电缆缓冲层潮湿状态涡流检测方法及传感器。它利用了不同潮湿状态下由半导体材料构成的缓冲层的电阻率发生变化的物理原理,并通过电涡流感应的方式进行在役无损检测。本发明的主要技术方案要点是:1.在高压电缆外扣装一个柔性化的排线式涡流检测传感器;2.给传感器激励线圈施加电信号,在缓冲层内感应出电涡流;3.利用检测线圈拾取电涡流产生的二次磁场信号;4.提取不同潮湿状态所对应的检测信号峰峰值,建立检测信号峰峰值与半导体潮湿状态之间的标定曲线;5.现场检测中,重复上述1~3步骤,得到被测电缆的涡流检测信号,根据步骤4建立的标定曲线,评估被测电缆缓冲层的潮湿状态。

标签:
无损检测
湖南 - 湘潭 来源:中冶有色网 2023-03-19
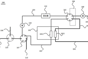
四价铀和肼含量联合检测的方法及系统

本公开涉及一种四价铀和肼含量联合检测的方法及系统,本公开的检测方法利用具有多个流通池的分光光度检测装置,能够实现对四价铀和肼含量的联合在线检测,而且检测时间较短,时效性较好;同时,该检测方法还能实现待测试样的自动取样、待测试样与显色剂溶液的自动混合、待测试样的自动稀释、待测试样中肼的自动显色以及待测试样中肼含量的自动检测;此外,该检测方法中四价铀含量的检测管线和肼含量的检测管线相互独立,四价铀检测管线中的待测溶液不会受到污染,可以在检测完毕后将其回流至四价铀制备系统中,从而实现四价铀含量的无损检测,这能够有效减少废液的产生,从而显著降低废液处理成本。

标签:
无损检测
北京 - 北京 来源:中冶有色网 2023-03-19
基于核磁共振技术的食用油种类鉴定和品质检测方法

本发明公开了一种基于核磁共振技术的食用油种类鉴定和品质检测方法,通过对食用油样品施加特别设计的组合脉冲序列,获得包含食用油1H T1和T2弛豫特征的两维弛豫信号,突破了传统方法无法有效区分不同食用油的缺陷,并建立了食用油指纹谱,其与食用油本质特征相联系,可作为特定食用油与其他油类区别的标准,同时其数字化形式适合于构建食用油大数据和基于人工智能的食用油品质检测和真伪判断。该测定方法具有无须对待测物进行预处理、可对待测物进行无损检测的特点,具有方便快捷,可操作性强,稳定性和重现性好等优点,可用于食用油种类鉴定和品质检测,同时也可以用于其他类似流质样品生产、质量控制以及掺伪鉴定等领域,具有广泛的应用价值。

标签:
无损检测
上海 - 上海 来源:中冶有色网 2023-03-19
锚杆锚固质量检测方法

本发明公开了一种锚杆锚固质量无损伤检测方法,通过检测锚杆的常时微动特性来评价锚杆与围岩粘结的紧密程度,其特征在于包括步骤:①设置微动信号检测处理系统;②采集标准锚杆和附近围岩的常时微动数据;③采集待测锚杆和附近围岩的常时微动数据;????????????????????????????????????????????????根据分析结果对锚杆的锚固质量进行评估,评估依据是:待测锚杆与标准锚杆的常时微动特性参数越接近说明锚固质量越好;待测锚杆与围岩常时微动特性参数的离散偏差越小说明锚固质量越好,如果这个偏差接近或者小于标准锚杆的离散偏差,则认为锚杆质量符合要求。本发明利用锚杆自身的常时微动信号,不需要外部震源,可广泛应用于隧道、边坡等领域锚固结构的健康检测。

标签:
无损检测
山东 - 青岛 来源:中冶有色网 2023-03-19
超声波检测试件纵横波装置

本实用新型属于无损检测技术领域,涉及一种超声波检测试件纵横波装置,适用于对被测试件进行检测时,观察其纵横波。一种超声波检测试件纵横波装置,包括充满了耦合介质的一容器;容器中心设有试件夹具;所述容器为水槽,所述水槽的两个对应侧壁的顶端均设有X轴滑动轨道,X轴滑动轨道之间滑动架设有两个Y轴滑动轨道;两个Y轴滑动轨道分别位于试件夹具的两面;Y轴滑动轨道上滑动设有一旋转平台,所述旋转平台上连接有探头托具。本实用新型中,容器为充满了水的水槽。本实用新型避免了人为因素造成的超声波能量衰减问题,适用于多种材料试件的超声检测,达到检测试件纵横波波形的目的。

标签:
无损检测
陕西 - 西安 来源:中冶有色网 2023-03-19
多车型焊点检测系统的电路

本实用新型公开了一种多车型焊点检测系统的电路,包括:微处理器、供电电路、焊点检测电路、LED显示电路、数据存储单元,其中微处理芯片型号为AT89C52,显示电路中使用BC7281B芯片,数据存储单元选用EEPROM。供电电路为所述电路供电,焊点检测电路、LED显示电路、数据存储单元分别与微处理器相连,微处理器协调其他子电路正常工作。本实用新型一种多车型焊点检测系统的电路可以采集焊点数量,还具有数据存储功能,通过LED数码管可以实时监测焊机焊点检测的工作状态,进一步的本实用新型电路中使用罗氏线圈并具备五种不同的档位,可以无损的检测不同车型的焊点,确保了车辆生产中的质量。

标签:
无损检测
天津 - 天津 来源:中冶有色网 2023-03-19
旋转电涡流一体式损伤检测装置

本实用新型公开旋转电涡流一体式损伤检测装置,包括移动支架、伸缩杆、电涡流检测探头、CCD线扫描相机或者电磁超声检测探头、弹性件和DPS处理器,移动支架可在铁轨上行走,伸缩杆从移动支架的顶部穿入,从移动支架的底部穿出,CCD线扫描相机或者电磁超声检测探头设置在移动支架的底部,本实用新型在进行铁轨无损检测时,电涡流检测探头与CCD线扫描相机或者电磁超声检测探头同时进行检测,电涡流检测探头的检测信号与CDD线扫描相机或者电磁超声检测探头的检测信号经过DSP微处理器处理之后利用图像重构技术,与上位机通信从而生成铁轨的三维图像并显示出裂纹的所在位置,实现金属缺陷的形状、大小、损伤程度的定量化评估。

标签:
无损检测
江苏 - 南京 来源:中冶有色网 2023-03-19
冲击回波法移动式快速检测装置

本实用新型属于土木工程的结构无损检测技术领域,提供了一种冲击回波法移动式快速检测装置,连接杆、连接支架、两个橡胶轮子和两个轴承组成检测装置的骨架;编码器连接一个橡胶轮子记录移动距离;连接到电机的钢球通过电机带动旋转,当钢球与混凝土面接触时实现对混凝土表面的敲击;利用麦克风夹具固定麦克风,保证麦克风靠近钢球并对着混凝土地面以记录钢球敲击后泄漏到空气中的振动信号;用编码器数据线连接编码器和数据采集仪,用麦克风数据线连接麦克风和数据采集仪;利用数据采集仪采集编码器和麦克风记录到的信号;用采集仪电源线连接电池与数据采集仪,用电机电源线连接电池与电机;通过多个检测装置的并联使用形成检测装置阵列。

标签:
无损检测
辽宁 - 大连 来源:中冶有色网 2023-03-19
变厚度钛合金构件的双胶片射线照相检测方法

本发明属于无损检测技术领域,具体涉及一种变厚度钛合金构件的双胶片射线照相检测方法。针对变厚度钛合金构件,本方法采用两张相同感光度的胶片,其中一张胶片置于两块铅增感屏中间靠近构件放置,由于铅增感屏增感作用,可以使该张胶片对于厚的区域具有较好的检测灵敏度;另一张胶片则置于其后,此时两块增感屏一方面起到降低散射的作用,另一方面则起到降低透照电压的作用,从而使该张胶片对于薄的区域具有较好的检测灵敏度。根据厚的区域选择透照参数,从而实现一次对两个区域的透照。对于变厚度钛合金构件,本发明能够在减少透照次数,提高工作效率的同时,具有较好的检测灵敏度,具有实际应用价值。

标签:
无损检测
北京 - 北京 来源:中冶有色网 2023-03-19
高分辨率错位阵列超声B/C扫描检测装置及方法

本发明涉及一种高分辨率错位阵列超声B/C扫描检测装置及方法,属于无损检测领域。检测装置包括错位阵列超声探头、X向运动装置、超声采集卡、电机控制卡和工业计算机,错位阵列超声探头与超声采集卡和工业计算机相连,对各超声振元进行激励,实现超声信号的发射/接收及信号处理;X向运动装置并与电机控制卡和工业计算机相连,对电机运动进行控制和反馈,实现对错位阵列超声探头的运动驱动和位置信息采集;错位阵列超声探头安装在X向运动装置上,并在X向运动装置的驱动下实现X向运动。检测方法将错位阵列超声探头与X向运动装置组合,通过机械扫查和电子扫查相结合,最终实现工件内部连接状态的高效率、高分辨率、低成本的超声B/C扫描检测。

标签:
无损检测
吉林 - 长春 来源:中冶有色网 2023-03-19
基于机器视觉的玻璃纤维纱线在线检测设备及方法

本发明公开了一种基于机器视觉的玻璃纤维纱线在线检测设备,包括架设于玻璃纤维纱线上方的LED线光源,LED线光源一侧设置有工业相机,LED线光源与工业相机并联有采集触发控制板,采集触发控制板还连接有旋转编码器,旋转编码器位于玻璃纱线生产线上,工业相机连接工业控制计算机输入端,工业控制计算机输出端连接有缺陷报警提示器;本发明还公开了基于机器视觉的玻璃纤维纱线在线检测设备的检测方法,采用机器视觉技术,实现玻璃纤维纱线无接触,无损伤检测,解决了以前无发检测的问题。

标签:
无损检测
陕西 - 西安 来源:中冶有色网 2023-03-19
农作物种子活力检测装置及其使用方法

本发明属于农作物种子活力检测技术领域,尤其是一种农作物种子活力检测装置及其使用方法,针对现有农作物种子活力检测时预处理繁琐、操作复杂、样品损坏等问题,现提出以下方案,包括第一暗箱和第二暗箱,所述第一暗箱和第二暗箱均通过导线连接在同一台计算机,所述第一暗箱和第二暗箱一端外壁均开设有进料口,且进料口上滑动连接有门板,两个所述门板上均固定连接有拉板,所述第一暗箱顶部内壁固定连接有灯罩,且灯罩内部设置有卤素灯,所述第一暗箱内部设置有放置机构,所述第二暗箱顶部内壁固定连接有五通道相机。本发明构建了一种基于机器视觉的种子活力检测系统,可以准确、快速和无损的检测种子活力。

标签:
无损检测
河北 - 保定 来源:中冶有色网 2023-03-19
穿戴式超声血栓检测装置

本发明公开一种穿戴式超声血栓检测装置,该装置分为两部分,佩戴环和主机,佩戴环包括超声发射接收探头;主机包括超声波发射接收器、数据处理单元和显示单元,超声发射接收探头连接超声波发射接收器,超声发射接收器与数据处理单元连接,检测结果在显示单元中显示;超声换能器镶嵌在佩戴环中,通过向血管中发射和接收超声波,获取不同初始相位的信号源。本发明的优点是:技术先进:全程无损检测,无需抽取血液;且采用柔性壳体,更加贴合检测表面,获取数据更加准确;方便操作:检测结果显示直观,无需操作者拥有专业知识,更加适合中老年使用者使用。

标签:
无损检测
江西 - 南昌 来源:中冶有色网 2023-03-19
工件状态检测方法及装置

本发明实施例提供了一种工件状态检测方法及装置。该方法包括:获取超声波从目标工件的工件表面经由工件内部到达工件底部、并从工件底部返回到所述工件表面的现场回波时长;根据所述现场回波时长,计算所述目标工件的应力值。本发明实施例通过对工件返回的超声波回波信号进行分析,获取其回波时长,计算目标工件的应力值,实现了对目标工件的无损状态检测,同时,检测时无需拆卸工件,降低了检测成本,提高了检测效率。

标签:
无损检测
北京 - 北京 来源:中冶有色网 2023-03-19
基于机器视觉的室内烟雾检测报警系统

本发明公开了一种基于机器视觉的室内烟雾检测报警系统,属于消防领域。本发明系统包括视频图像摄影机、图像颜色空间转换器、预处理器、运动前景检测装置、动态特征检测装置和静态特征检测装置,基于高清图像的无损处理方法,通过图像处理器的高并发算法能力,实时对烟雾进行智能化分析,并具有一定的自适应学习能力,其中报警敏感度可根据现场环境进行有效调节。我们应用的混合多高斯背景建模运动前景检测算法能够发现微小的烟雾飘动,对于烟雾火焰的发生有预报警能力,将火灾初始阶段有效报警,防止导致大面积的火灾,造成无法挽回的损失。

标签:
无损检测
江苏 - 无锡 来源:中冶有色网 2023-03-19
基于X光图像的钢丝绳芯输送带接头抽动检测方法

本发明公开了一种基于X光图像的钢丝绳芯输送带接头抽动检测方法,本发明旨在准确高效计算出钢丝绳芯输送带接头抽动距离,提高钢丝绳芯输送带接头抽动检测的可操作性和准确性,以实现对接头状况的判断。本发明基于钢丝绳芯输送带图像中接头分层区域最小外接矩形以及接头空档区域的提取结果,通过计算上下接头拟合直线、接头空档区域重心,实现对各钢丝绳接头端点的抽动距离检测。本发明所提出的算法高效且准确率高,能够应用于基于X光的钢丝绳芯输送带无损检测系统,实现X光的钢丝绳芯输送带接头抽动检测,有益于预防重大断带安全事故,具有较大的应用价值。

标签:
无损检测
山东 - 枣庄 来源:中冶有色网 2023-03-19
基于光学捕获气溶胶中微粒及实现拉曼光谱检测的装置

本发明公开了一种基于光学捕获气溶胶中微粒及实现拉曼光谱检测的装置,包括两个激光器、中空激光束产生机构、气溶胶微粒光学捕获机构以及拉曼光谱检测机构,通过中空激光束产生机构将第一激光器产生的激光分为两束圆锥中空激光束,所获得的两束圆锥中空激光束在所述气溶胶微粒光学捕获机构的作用下聚焦于气溶胶微粒光学捕获机构的石英腔的气溶胶流通道中,构建由两束圆锥中空光束形成的囊结构光学捕获陷阱,实现对气溶胶微粒的光学捕获;拉曼光谱检测机构用于实现对捕获微粒的实时光谱检测。所述方法可以对气溶胶微粒进行稳定的光学捕获和拉曼光谱检测,并消除微粒拉曼信号中的荧光背景,过程快速无损,最终实现对气溶胶中微粒的鉴别。

标签:
无损检测
浙江 - 杭州 来源:中冶有色网 2023-03-19
输送带纵向撕裂故障在线检测方法

输送带纵向撕裂故障在线检测方法,属于无损检测领域。解决了输送带纵向撕裂故障的在线检测的问题,提高了检测的准确性和实时性。本发明采用灰度值形态学梯度和单尺度Retinex(SSR)算法的去雾增强算法对采集到的输送带图像进行去雾增强处理,提高了输送带图像的图像质量;采用灰度平均法的改进遗传算法的阈值分割算法获取输送带二值图像;采用一种输送带纵向撕裂故障预判、几何特征统计法和最小距离分类器相结合的输送带纵向撕裂图像特征提取与故障识别算法,提高纵向撕裂故障在线检测的准确性和实时性。在工业应用中具有良好的使用价值。

标签:
无损检测
天津 - 天津 来源:中冶有色网 2023-03-19
基于微焦点的数字放大射线检测方法及系统

一种基于微焦点的数字放大射线检测方法,涉及无损检测领域,基于一种检测系统,微焦点射线机向检测工件发射射线,射线源发射的射线的发射角度小于等于10°;面阵探测器距离检测工件的垂直距离大于射线源距离检测工件的垂直距离的两倍;图像采集/处理系统将面阵探测器上接收到的射线产生的电信号进行处理输出为图像;影像评判系统对图像采集/处理系统输出的图像进行初步评判,将评判合格的图像显示出来;控制系统电性连接检测系统内的其他部分,控制检测系统内的其他部分的运行,方法基于系统,面阵探测器处于本方案设置的特殊位置可以有更好的检测效果,可以检测出飞机机翼装配结构中的细微裂痕。

标签:
无损检测
四川 - 成都 来源:中冶有色网 2023-03-19
基于叶绿素荧光诱导动力学的茶树磷快速检测方法

本发明提出了一种基于叶绿素荧光诱导动力学的茶树磷快速检测方法,属于分析检测技术领域。包括:S1.茶树叶片荧光诱导动力学曲线的测定S2.样品的预处理;S3.制备磷元素的标准储备液;S4.偏最小二乘法线性回归模型的构建;S5.支持向量机非线性回归模型构建。本发明公开了一种基于叶绿素荧光诱导动力学的茶树磷快速检测方法,提出一种快速的茶树叶片磷检测方法,验证结果表明该模型对茶树叶片磷的检测误差分别为2.8%,实现茶树大量元素磷的实时、无损、快速检测,为农业生产中养分的精准与智能化管理提供基础。

标签:
无损检测
浙江 - 杭州 来源:中冶有色网 2023-03-19
管道缺陷快速磁检测装置与方法

本发明名称为:一种管道缺陷快速磁检测装置与方法,属于管道无损检测领域,具体涉及一种埋地管道缺陷检测装置与方法。本发明旨在提供一种基于无人飞行器的磁力外检测装置及其应用方法,通过管道磁信号与管道应力水平和管道埋深之间的定量关系,确定管道埋深与其应力水平,达到对埋地管道进行快速检测的目的。通过检测装置及其使用方法,直接确定埋地管道缺陷的整体应力水平,同时测试管道埋深。

标签:
无损检测
四川 - 成都 来源:中冶有色网 2023-03-19
高炉炉基铠装热电偶耐用性能检测方法

一种高炉炉基铠装热电偶耐用性能检测方法,主要用于高炉炉基铠装热电偶的使用寿命的判定识别,它包括常规检定、非常规检测、理化分析和无损探伤,所述非常规检测包括渗漏实验、渗漏试验后绝缘电阻测试、渗漏试验后热电势检定、激冷干燥实验、激冷干燥后绝缘电阻测试、激冷干燥后热电势检定。本发明能为高炉铠装热电偶品质优选提供技术支持和决策依据。本发明对于一次性、长期使用的炉基铠装热电偶在埋置前进行焊接和机械密封的渗漏检验以及外护管材质理化性能分析,并在实验后应用常规检定方法检测热电特性变化趋势及对电偶耐湿热性、耐蚀性、耐高温性优劣识别,推断其工作寿命,是一种实用有效的电偶质量及耐用性检验方法。

标签:
无损检测
山西 - 太原 来源:中冶有色网 2023-03-19
上一页 2040 2041 2042 2043 2044 ... 5000 ... 10000 ... 20000 ... 30000 ... 32465 下一页
共32465页    到第

中冶有色为您提供最新的有色金属技术理论与应用信息,包括矿山技术、冶金技术、材料制备及加工技术、环境保护技术和分析检测技术等有色技术信息。打造最具专业性的有色金属技术理论与应用平台!

全国热门有色金属设备推荐
展开更多 +
全国热门有色金属技术推荐
展开更多 +

 

江西省隆恩特环保设备有限公司
宣传

报名参会
更多+

2025年10月15日 ~ 17日
2025年10月17日 ~ 19日
2025年10月31日 ~ 11月02日
2025年11月07日 ~ 09日

报告下载

有色专家
更多+

中南大学
中国工程院院士
武汉工程大学
教授
广西大学
处长/教授
湖南有色金属研究院
教授级高工/原总工程师
江西理工大学
教授
赤泥综合利用研究报告2025
推广

热门技术
更多+

推荐企业
更多+

福建省金龙稀土股份有限公司
宣传

发布

在线客服

公众号

电话

顶部
咨询电话:
010-88793500-807