青岛垚鑫智能科技有限公司
宣传

位置:中冶有色 >

有色技术频道 >

分类:
全部
矿山技术
冶金技术
材料制备及加工技术
环境保护技术
分析检测技术
地区:
全部
北京
天津
上海
重庆
河北
山西
辽宁
吉林
黑龙江
江苏
浙江
安徽
福建
江西
山东
河南
湖北
湖南
广东
海南
四川
贵州
云南
陕西
甘肃
青海
内蒙
广西
西藏
宁夏
新疆
其他
其他
展开
 
全部

有色金属技术理论与应用

免费发布技术信息>>
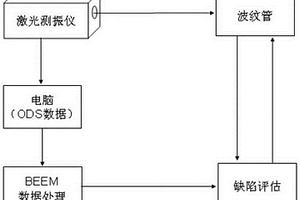
基于激光振动检测金属波纹管缺陷的方法

本发明涉及一种基于激光振动检测金属波纹管缺陷的方法,属于无损检测技术领域。该方法包括振动激励、确定频率、沿线扫描、得到坐标等步骤,由边界效应理论处理两条相互垂直的操作变形振型(ODS)扫描曲线,获取用于评判缺陷位置的10个损伤指标。本发明利用激光测振的多普勒效应理论,可以方便快捷获取金属波纹管的振动信息,具有灵敏精确、效率提高、数据可靠、结果直观、精度可控、可在线检测、远程控制等显著优点。

标签:
无损检测
江苏 - 南京 来源:中冶有色网 2023-03-19
基于超声位置信号检测蜂窝夹层结构的缺陷识别方法

本发明属于航空宇航、交通、建筑及无损检测等技术领域,涉及一种基于超声位置信号检测蜂窝夹层结构的缺陷识别方法。本发明提出了一种基于超声位置信号的缺陷判别方法,根据每个检测位置区域的超声位置信号的整体变化规律,可以非常直观地进行缺陷判别,清晰地确定缺陷引起的超声信号变化,进而进行缺陷的判别,显著简化了缺陷的判别难度,更加有利于缺陷的判别,从而显著提高了缺陷判别的准确性和缺陷检出率,减少缺陷误判率。

标签:
无损检测
北京 - 北京 来源:中冶有色网 2023-03-19
CZ态2A12铝合金过烧简易检测方法

本发明公开了一种CZ态2AL2铝合金的过烧简易检测方法,该方法根据CZ态2AL2铝合金固溶温度,冷却速度及淬火自然时效时间决定其电导率和硬度关系,通过检测自然时效后CZ态2AL2铝合金的电导率和硬度来反推CZ态2AL2铝合金的固溶温度来判断CZ态2AL2铝合金是否存在过烧。该方法能准确、简便、快速、无损的对CZ态2AL2铝合金是否存在过烧进行全面检查,并能为CZ态2AL2铝合金是否存在过烧的进一步金相法检测进行初步筛选,可广泛用于生产,使用2AL2铝合金的有色金属加工、电机、航空等行业。

标签:
无损检测
上海 - 上海 来源:中冶有色网 2023-03-19
利用涡流自动检测系统在线获取盘件轮廓的方法

本发明属于无损检测领域。一种利用涡流自动检测系统在线获取盘件轮廓的方法,它在盘件涡流自动检测系统已有的机械扫描器、转台、控制软件基础上,增加金属直杆、直流电源、指示元件,来构成盘环件轮廓测量系统。测量方法概括为,由机械扫描器带动金属直杆移动,对同心装卡在转台台面上的盘件进行径向轮廓尺寸的测量,通过记录测头顶端与工件刚好相接触时机械扫描器坐标值,并结合金属直杆工作角度、与盘件接触位置等信息进行坐标转换和图形处理,来求得工件轮廓尺寸数据。该方法基于盘件涡流自动检测系统已有软硬件实施盘件径向截面轮廓的在线测量,可高精度、快速、低成本地获取尺寸未知盘件的径向截面轮廓数据。

标签:
无损检测
北京 - 北京 来源:中冶有色网 2023-03-19
检测烟丝填充值的方法

本发明公开了一种检测烟丝填充值的方法,具体步骤如下:一、制备建模样品;二、建立烟丝填充值的数学模型;三、检测样品的填充值:利用所建立的近红外光谱分析模型扫描样品的近红外光谱,即可得到该样品的填充值。利用本发明的方法可以快速、准确、无损的检测烟丝填充值,适用于生产中批量检验。

标签:
无损检测
山东 - 青岛 来源:中冶有色网 2023-03-19
高分辨无接触在线检测同步辐射单色器热畸变干涉装置

一种高分辨无接触在线检测同步辐射单色器热畸变干涉装置,其特征在于它的结构是:在激光光源输出光束的前进方向依次设扩束望远镜和第一分束器,该第一分束器的透射光束A与待测的硅单晶单色器成一夹角,其反射光束经第二全反射镜反射而入射到第二分束器再反射进入探测器,该第一分束器的反射光束B经第一反射镜的反射入射到第二分束器,其透射光束B与光束A叠加形成干涉光束,探测器的记录界面垂直于该干涉光束,探测器的信号线接计算机。本实用新型具有高分辨、无损伤、无接触、在线检测的优点,分辨能力达到λ/20。

标签:
无损检测
上海 - 上海 来源:中冶有色网 2023-03-19
检测磁约束聚变装置偏滤器石墨瓦瞬时温度的装置

本实用新型涉及核聚变与光学诊断领域,公开了一种检测磁约束聚变装置偏滤器石墨瓦瞬时温度的装置,具体包括:太赫兹波发射装置、太赫兹波探测装置、激光测距探头、太赫兹时域-频域转换模块、数据库模块、结果输出模块;所述激光测距探头与数据库模块数据连接;所述太赫兹波发射装置向偏滤器石墨瓦射入太赫兹波,偏滤器石墨瓦反射回的太赫兹波由太赫兹波探测装置接收,太赫兹波探测装置与太赫兹时域-频域转换模块、数据库模块、结果输出模块依次数据连接。本实用新型采用反射太赫兹时域谱技术,能够在线、同步并且无接触无损伤地检测磁约束聚变装置偏滤器石墨瓦的热冲击瞬时温度。?

标签:
无损检测
辽宁 - 大连 来源:中冶有色网 2023-03-19
焊接区强度检测方法
焊接区强度检测方法 1161     
 0

本发明提供了一种焊接区强度检测方法,属于无损检测技术领域,焊接区强度检测方法包括:对焊接完成的试样板材进行表面预处理。将预处理完成后的试样板材作为待测板材,对焊缝进行硬度测试,确定出硬度值。在待测板材上切割出多个拉伸试件和多个光谱试件。对拉伸试件进行拉伸试验,确定出焊缝金属的抗拉强度值。对光谱试件进行光谱分析,确定出元素含量值。由抗拉强度值、元素含量值和硬度值确定出抗拉强度、元素含量和硬度曲线。测定目标钢材焊缝处的硬度值和元素含量值,在抗拉强度、元素含量和硬度曲线上推算出目标钢材焊缝处的抗拉强度目标值。本发明提供的焊接区强度检测方法,避免了对原有结构的破坏,提供较为准确的抗拉强度信息。

标签:
无损检测
河北 - 石家庄 来源:中冶有色网 2023-03-19
氧化皮在线检测装置及方法

本发明公开了一种氧化皮在线检测装置及方法。该装置包括依次连接在被测蒸汽管道上的取样总管、冷凝器、分流主管、大颗粒氧化皮收集管和排放管。该方法包括:取出含有氧化皮颗粒的气固两相流样品,分成两支路,含有大颗粒氧化皮的样品,含有小颗粒氧化皮的样品;经无损检测仪测量大颗粒氧化皮的累积高度,计算得到大颗粒氧化皮的质量;经颗粒度检测仪检测小颗粒氧化皮的粒径及对应含量;计算气固两相流样品中氧化皮颗粒的浓度和时间区段的累积量。本发明通过与被测蒸汽管道连接的取样总管对其进行实时采样,然后通过冷却对采用样品进行冷凝降温;利用主、副电磁分离器的配合完成对大小颗粒氧化皮的分离,实现了氧化皮剥落程度的在线定量测量。

标签:
无损检测
陕西 - 西安 来源:中冶有色网 2023-03-19
用于筛查禽流感和人流感病毒易感人群的检测工具

本发明提出一种能够筛查禽流感和人流感病毒易感人群的专用检测工具。该检测工具是一种针对唾液样本的凝集素测试芯片,采用环氧化片基,在环氧化片基上仅点样固定有MAL-Ⅱ和SNA两种凝集素。相应的凝集素芯片试剂盒包括该凝集素测试芯片、封闭液、清洗液和孵育缓冲液。本发明还对所述凝集素测试芯片的制备及处理方法进行了优化,从而建立起用于检测唾液样本中唾液糖蛋白糖链末端唾液酸α2-3和α2-6糖链结构的最佳反应体系。本发明的产品制作成本较低,测试针对性强,结合凝集素芯片的固有优势,能够快速、简便、高效、无损伤地检测得到禽流感和人流感病毒易感人群评估结果的信息。

标签:
无损检测
陕西 - 西安 来源:中冶有色网 2023-03-19
冷轧带肋钢筋表面缺陷电磁超声检测装置及方法

本发明涉及冷轧带肋钢筋表面缺陷电磁超声检测装置及方法,将编码器安装在冷轧轧辊齿轮上,将红外测温仪装在感应加热系统的出口处,实时测量钢筋的运动速度及钢筋感应加热处理后的表面温度,热处理后的钢筋进入电磁超声发射探测器,通过硬件触发函数发生器产生激励信号给电磁超声发射探测器的高频线圈,在钢筋内部产生超声波,在一定长度上漏出的超声波通过电磁超声接收探测器的高频线圈,实时采集超声波信号,然后通过基于温度的电磁超声信号重构算法对缺陷进行重构。本发明能够实现冷轧带肋钢筋在超声频感应加热条件下对钢筋表面及近表面缺陷进行在线无损检测,并确定表面及近表面缺陷的位置。

标签:
无损检测
重庆 - 重庆 来源:中冶有色网 2023-03-19
LCD模组的检测装置
LCD模组的检测装置 1184     
 0

本发明公开了一种LCD模组的检测装置,该装置包括:测量设备、用于放置LCD模组的测试平台、设置在所述测试平台一端的平行光源,以及设置在所述测试平台对端的投影面,所述平行光源发射的平行光与所述投影面垂直,所述测量设备用于测量所述LCD模组在所述投影面上的投影曲线。该装置通过投影法,可以准确获取反映LCD模组整个平面特性的投影曲线,测量设备基于该投影曲线,准确快速地确定出LCD模组的平面尺寸,进而实现对LCD模组的无损检测,避免对污染或损坏LCD模组。

标签:
无损检测
山东 - 青岛 来源:中冶有色网 2023-03-19
异形管材涡流阵列检测探头

本发明属于核电设备无损检查应用技术领域,进一步属于快堆堆芯组件外套管涡流检查领域,具体涉及一种异形管材涡流阵列检测探头;该探头包括外表面涡流阵列探头和内表面涡流阵列探头;外表面涡流阵列探头贴合在六角管外表面,沿六角管轴向方向移动扫描六角管外表面,内表面涡流阵列探头贴合在六角管内表面,沿六角管轴向方向移动扫描六角管内表面,外表面涡流阵列探头和内表面涡流阵列探头分别将扫描六角管外表面和内表面产生的涡流信号通过电缆传输至外部涡流仪处理,实现对六角管表面缺陷的快速检测。

标签:
无损检测
湖北 - 武汉 来源:中冶有色网 2023-03-19
应用在工业CT检测设备中的可调节后准直器

本实用新型公开了一种应用在工业CT检测设备中的可调节后准直器,涉及无损检测仪器仪表领域。包括第一固定块、第二固定块和依次首尾铰接的第一准直块、第一转动板、第二准直块和第二转动板,第一转动板和第二转动板分别通过轴与第一固定块和第二固定块转动连接;第一固定块和第二固定块的两端均活动连接有限位杆,且每根限位杆均连接有锁紧机构。本实用新型的一种应用在工业CT检测设备中的可调节后准直器在不需要准备多套准直块的情况下,即可根据实际情况的需要,对缝隙宽度进行多规格调节,极大的节约了生产成本,且在缝隙宽度调节的过程中,不用将第一准直块和第二准直块拆卸下来,减少了缝隙宽度调解的步骤,提升了用户的调节效率。

标签:
无损检测
上海 - 上海 来源:中冶有色网 2023-03-19
基于PH值检测的鼻肠管端部定位装置

本实用新型涉及一种基于PH值检测的鼻肠管端部定位装置,解决现有鼻肠管置管通常需要放射或超声条件下才能确定鼻肠管下端在胃肠中位置的问题。本装置包括鼻肠管,鼻肠管下端伸入胃肠、上端留置有对接头,其特征在于:还包括与鼻肠管配套设置的引流泵,所述引流泵进口端通过软管连接有与对接头配合的插接头,所述引流泵出口端连接有PH值分析仪。鼻肠管不仅用于营养液的输送,也可以在特殊情况下作为引流管使用。本实用新型通过PH分析对鼻肠管下端部位置进行定位,与传统的X光定位或超声相比,检测快速,检测定位成本低,对人体无损伤,可以避免患者和医护人员暴露在放射环境下。

标签:
无损检测
浙江 - 杭州 来源:中冶有色网 2023-03-19
管座角焊缝相控阵检测管外划线器

本申请涉及无损检测的领域,尤其是涉及一种管座角焊缝相控阵检测管外划线器,包括伸缩杆,所述伸缩杆包括第一连杆和第二连杆,第一连杆的一端固定连接有笔筒,第一连杆远离笔筒的一端与第二连杆滑动连接,笔筒中夹设油漆笔,油漆笔的中轴线与伸缩杆的中轴线相互垂直,第二连杆远离笔筒的一端铰接有两根转动杆,转动杆远离第二连杆的一端设有轮子,轮子的中轴线与伸缩杆的中轴线垂直,两根转动杆上均铰接有调节杆,两根调节杆远离转动杆的一端通过螺栓铰接。本申请解决了管座角焊缝的相控检测精度较差的问题。

标签:
无损检测
江苏 - 无锡 来源:中冶有色网 2023-03-19
连续油管近表面缺陷检测的阵列探头的放置盒

本实用新型适用于连续油管电磁无损检测装置领域,提供了一种连续油管近表面缺陷检测的阵列探头的放置盒,包括盒体、盒体盖板,所述盒体与盒体盖板可拆卸连接;所述盒体的两侧滑动连接在滑移支架上。放置盒内部设计有多个相互平行的放置凹槽,结构合理,可用于插放阵列探头的电路板和聚磁片,在使用和携带过程不会发生碰撞;本实用新型的放置盒整体占用地方较小,将油管放置在油管容纳槽内,并且通过连接件连接固定螺栓孔即完成了安装,因而安装方便;本实用新型的放置盒通过伸缩弹簧和滑移装置连接盒体,便于根据待检测油管的尺寸调整盒体的位置,并且是自动完成调整,使得操作方便简洁。

标签:
无损检测
四川 - 成都 来源:中冶有色网 2023-03-19
基于矩形差分探头的脉冲涡流检测系统

本实用新型提供了一种基于矩形差分探头脉冲涡流无损检测系统,主要包括了方波发生器、功率放大器、霍尔传感器、低通滤波器、信号调理模块、信号采集模块和自主设计的矩形差分检测探头。通过实验所得信号波形表明,该探头能有效提高非铁磁性构件和铁磁性构件缺陷检测的灵敏度。

标签:
无损检测
江苏 - 无锡 来源:中冶有色网 2023-03-19
低相干动态光散射粒度检测方法

本发明公开了一种低相干动态光散射粒度检测方法,其步骤如下:(1)用宽带光源3(SLD)和光纤型迈克尔逊干涉仪组成低相干干涉系统;(2)用高灵敏探测器及聚焦入射系统,探测到高信噪比的散射光强度谱;利用正弦波相位调制技术,对散射光的干涉信号进行有效采集;(3)对浓厚溶液中传播的光进行光路长选择性检测从而确定单散射领域;(4)对探测到的单散射光的光谱进行处理,利用有效的算法解析测量结果,得到高精度的粒径及粒径分布。本发明是一种能对浓厚溶液中的纳米颗粒特性实行无接触、无损伤的实时、快速的在线检测的低相干动态光散射粒度检测方法。

标签:
无损检测
湖南 - 长沙 来源:中冶有色网 2023-03-19
荧光渗透检测系统
荧光渗透检测系统 1190     
 0

本实用新型涉及一种荧光渗透检测系统,包括前浸洗池、前烘干机、浸洗池、喷洗装置、烘干装置以及显像工作台,所述前浸洗池、前烘干机、浸洗池、喷洗装置、烘干装置以及显像工作台之间通过传送辊依次顺序设置,前烘干机与浸洗池之间安装荧光渗透池,该荧光渗透池的输入端通过传送辊连接到前烘干机,荧光渗透池的输出端通过传送辊连接到浸洗池;荧光渗透池内盛放渗透剂。本实用新型光渗透检测技术是一种以毛细作用原理为基础的检查开口缺陷的无损检测方法,可以提高产品可靠性实现质量控制、节约原材料、改进工艺、提高劳动生产效率。

标签:
无损检测
天津 - 天津 来源:中冶有色网 2023-03-19
耦合式机电阻抗检测多芯线缆结构损伤的方法

本发明公开了一种耦合式机电阻抗检测多芯线缆结构损伤的方法。方法包括:根据多芯线缆几何机构特性和材料属性,设计耦合结构件;在多芯线缆表面同一圆周面内,按环形阵列、两两平行方式布置安装耦合结构件;按照电压电流法,提取耦合结构件两端的动态频率阻抗信号后,将阻抗信号以扫频的方式采集到导纳谱图;获得健康状态阻抗谱数据和待检测状态阻抗谱数据;响应于存在曲线偏移相位,判定多芯线缆存在损伤;计算损伤指数RMSD,根据损伤指数RMSD值的大小,确定多芯线缆损伤程度。本发明可避免信号在复杂结构件传播时信号混叠和信号丢失,解决了机电阻抗技术无法用于多芯线缆的局限性,为多芯线缆无损检测提供了一种新方法。

标签:
无损检测
江苏 - 南京 来源:中冶有色网 2023-03-19
桥梁结构健康检测设备

本发明涉及桥梁结构健康检测技术领域,具体为桥梁结构健康检测设备,包括支架,所述支架的左右两侧均活动连接有滚轮,滚轮的内部开始有储粉槽,支架的表面活动连接有弹簧杆,弹簧杆的内部活动连接有万向轴,万向轴的表面活动连接有伸缩板,伸缩板的内部固定连接有磁板,弹簧杆远离伸缩板的一侧固定连接有形变板,形变板的内部活动连接有压缩弹簧,形变板的上下两端均活动连接有活动杆,活动杆远离形变板的一端与储粉槽活动连接,储粉槽与活动杆的连接处活动连接有推板。弹簧杆收缩使对称的滚轮相互靠近,即缩短滚轮之间的距离,滚轮之间的距离缩短时通过坑洼部位便会更加顺畅,故从而达到了利用桥梁结构检测混凝土无损时防止设备掉落的效果。

标签:
无损检测
河北 - 秦皇岛 来源:中冶有色网 2023-03-19
相控阵超声检测能力验证试块组及其使用方法

本发明涉及无损检测技术,具体涉及一种相控阵超声检测能力验证试块组以及使用方法,其包括YZ‑Ⅰ型、YZ‑Ⅱ型、YZ‑Ⅲ型、YZ‑Ⅳ型和YZ‑Ⅴ型共五个试块且其厚度依次分别对应为4mm、8mm、15mm、20mm和40mm。每个试块上根据厚度设置有数个横通孔以及一对刻槽,提高检测的可靠性。

标签:
无损检测
山东 - 济南 来源:中冶有色网 2023-03-19
可见光图像中基于logistic回归的观赏凤梨叶绿素检测方法

本发明涉及一种观赏凤梨的叶绿素检测方法,主要是在观赏凤梨叶片的可见光图像中,通过采样区域聚类,建立R、G、B数值与叶绿素含量之间的logistic回归模型,并使用该回归模型估算观赏凤梨叶片叶绿素含量值;在检测观赏凤梨叶片叶绿素含量方面取得了比较理想的结果,不但省时省力,且不破坏了观赏凤梨的叶片结构及作物生长,是一种实时、准确、快速和低成本的观赏凤梨无损叶绿素检测方法。

标签:
无损检测
浙江 - 杭州 来源:中冶有色网 2023-03-19
非侵入式蛋胚存活状态检测方法及装置

本发明属于种蛋筛选与胚胎成活性检测技术,为一种能够在禽类孵化过程中透过完整蛋壳非侵入式地检测胚胎存活状态的成像方法及其装置。将近红外激光光束为光源照明被测种蛋,由光电成像系统连续采集若干帧的被激光束照明的种蛋图像。对采集的各帧图像,计算同一象素上光强随时间变化的统计量C;遍历所有的象素,最后分别以每个象素对应的C值为灰度,构建胚蛋成活性图像。装置包括激光光束、种蛋、光电成像系统和计算机。本发明可透过完整的蛋壳对蛋内胚胎存活状态进行实时、动态及高时间、空间分辨率的监测,无需拨开或刺破蛋壳。本发明具有无损伤、早期检测、便于自动判读蛋胚成活性的优点。

标签:
无损检测
湖北 - 武汉 来源:中冶有色网 2023-03-19
LDAR项目检测维护装置
LDAR项目检测维护装置 941     
 0

本实用新型公开了一种LDAR项目检测维护装置,包括安装箱,所述安装箱的一周等间距固定有四个套管,所述套管的一端贯穿设有支撑板,所述套管上设有通孔,所述支撑板上设有和通孔对应的限位孔,所述通孔内贯穿设有插杆,所述插杆延伸至限位孔内,所述支撑板的一端固定有安装架,所述安装架内的相对侧壁上贯穿设有转动杆,所述转动杆的两端均固定有滚轮,其中一个支撑板内设有第一空腔。本实用新型通过对气体检测装置的改造,解决了装置不方便转动,不能全面的对管道等密封容器内气体进行检测的问题,并且设置了无损检伤仪对管道等密封容器内部进行检查,并且方便移动,符合可持续发展的要求,并且达到绿色环保的要求,结构简单,使用方便。

标签:
无损检测
山东 - 淄博 来源:中冶有色网 2023-03-19
滤棒离线检测装置
滤棒离线检测装置 858     
 0

本实用新型公开了一种滤棒离线检测装置,包括沿滤棒传送路径依次设置的分烟轮、压烟轮、同步传送装置;在分烟轮、压烟轮至同步传送装置入口之间的传送路径下方,设置有带凹槽通道的通道板,在通道板下方设置有推棒链条,推棒链条上的推片穿过凹槽并将滤棒依次从分烟轮、压烟轮下方经凹槽通道传送至同步传送装置;同步传送装置包括两组同步轮,在检测机构前后各有一组同步轮。本实用新型的滤棒离线检测装置,其检测速度可达1500支‑2000支每分,满足了滤棒生产能力逐步变大的需求,且由于取消了螺旋推进轮并在检测机构前后分别增加一组同步轮,可完成滤棒在链条传送后的动力传输,减少了对滤棒外层包装纸的磨损,实现了滤棒的高速、无损传输及准确检测。

标签:
无损检测
河南 - 郑州 来源:中冶有色网 2023-03-19
激光表面微雕网纹气缸套检测仪

本实用新型公开了一种激光表面微雕网纹气缸套检测仪,龙门型支架固定于桌面型减震平台上,检测装置设置于龙门型支架上,与可移动平台上下对应设置,检测装置包括筒状外壳、Z轴调节模组、LED光源、半透反射镜、CCD相机、旋转模组、反射镜和物镜,LED光源、半透反射镜和CCD相机通过集成板安装于筒状外壳内,反射镜和物镜通过旋转模组安装于筒状外壳下方,LED光源位于筒状外壳的上部为物镜成像提供光源,物镜朝向气缸套内侧壁,反射镜将物镜所成的像反射至半透反射镜,像被CCD相机录制。本实用新型的检测仪可对气缸套进行无损伤检测,通过三维立体成像分析网纹数据,实现气缸套储油性能、摩擦磨损及使用寿命等的检测。

标签:
无损检测
河南 - 焦作 来源:中冶有色网 2023-03-19
组培苗氮素利用率的无菌动态检测方法

本发明公开一种组培苗氮素利用率的无菌动态检测方法,先构建水分损失模型并计算出培养基厚度,用近红外光谱仪同时多点采集建模样品和试验样品中的培养基的漫反射光谱信息获得建模样品的模型,然后对试验样品进行预测获取试验样品培养基中多点的氮素含量;再用某点的氮素含量和该某点距组培苗基径垂直距离进行线性拟合得到氮含量与垂直距离的方程式,通过圆柱体积分公式计算出试验样品培养基的总氮量;在对试验样品培养基中多点的氮素含量检测的同期利用图像处理法检测试验样品组培苗生物量;最后根据公式计算出试验样品中组培苗的氮素利用率;无需提取培养基中的氮素便可动态、无菌、无损测定植物组织培养过程中培养基氮素的变化。

标签:
无损检测
江苏 - 镇江 来源:中冶有色网 2023-03-19
基于X射线图像的柚子果肉质量可食率检测方法

本发明公开了一种基于X射线图像的柚子果肉质量可食率检测方法。采集柚子纵向和横向的X射线图像A,分别降噪和灰度拉伸得到增强X射线图像B,对增强X射线图像B处理获得纵向和横向二维果肉质量,建立实际柚子果肉质量的预测模型,将纵向和横向二维果肉质量输入到预测模型获得预测果肉质量;称量整个柚子的果实质量,计算柚子果实可食率。本发明能够通过X射线图像与图像处理技术相结合无损检测柚子果肉质量,做到节省大量时间与人力成本的快速检测,提高柚子果肉质量预测的准确率。

标签:
无损检测
浙江 - 杭州 来源:中冶有色网 2023-03-19
上一页 1987 1988 1989 1990 1991 ... 2000 ... 5000 ... 10000 ... 20000 ... 30000 ... 32465 下一页
共32465页    到第

中冶有色为您提供最新的有色金属技术理论与应用信息,包括矿山技术、冶金技术、材料制备及加工技术、环境保护技术和分析检测技术等有色技术信息。打造最具专业性的有色金属技术理论与应用平台!

全国热门有色金属设备推荐
展开更多 +
全国热门有色金属技术推荐
展开更多 +

 

江西省隆恩特环保设备有限公司
宣传

报名参会
更多+

2025年10月15日 ~ 17日
2025年10月17日 ~ 19日
2025年10月31日 ~ 11月02日
2025年11月07日 ~ 09日

报告下载

有色专家
更多+

太原理工大学
院长/教授
郑州大学
校长/党委书记
湖南有色金属研究院
教授级高工/原总工程师
紫金矿业信息化研发中心
副总经理
任灵宝金源矿业股份有限公司
技术发展部经理
赤泥综合利用研究报告2025
推广

热门技术
更多+

推荐企业
更多+

福建省金龙稀土股份有限公司
宣传

发布

在线客服

公众号

电话

顶部
咨询电话:
010-88793500-807