青岛垚鑫智能科技有限公司
宣传

位置:中冶有色 >

有色技术频道 >

分类:
全部
矿山技术
冶金技术
材料制备及加工技术
环境保护技术
分析检测技术
地区:
全部
北京
天津
上海
重庆
河北
山西
辽宁
吉林
黑龙江
江苏
浙江
安徽
福建
江西
山东
河南
湖北
湖南
广东
海南
四川
贵州
云南
陕西
甘肃
青海
内蒙
广西
西藏
宁夏
新疆
其他
其他
展开
 
全部

有色金属技术理论与应用

免费发布技术信息>>
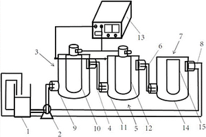
高效含油废水净化处理装置

本实用新型公开了一种高效含油废水净化处理装置,包括水槽,水槽通过自吸泵与电絮凝反应器连接,电絮凝反应器通过第一管道与电催化反应器连接,电催化反应器通过第二管道与过滤器连接,过滤器通过第三管道与水槽连接,电絮凝反应器包括电絮凝筒体,电絮凝筒体内部设置有电絮凝阳极,电催化反应器包括电催化筒体,电催化筒体内部设置有电催化阳极,电絮凝阳极和电催化阳极均与可调电源的正极连接,电絮凝筒体和电催化筒体均与可调电源的负极连接,电絮凝筒体和电催化筒体底部均设置有绝缘底座。本实用新型对废水处理效率高、废水处理种类多、操作方便及性能稳定。

标签:
废水处理
江苏 - 苏州 来源:中冶有色网 2023-03-19
高浓度焦化废水的处理系统

本实用新型提出的一种高浓度焦化废水处理系统,包括破碎机、球磨机、预吸附混合器、给料泵、循环泵、吸附分离浮选柱、溶气泵、溶气浮选柱和压滤机。炼焦煤粉破磨得到的煤粉、高浓度焦化废水和起泡剂经预吸附处理器混合均匀后给入吸附分离浮选柱气浮分离,吸附有油、悬浮物和大分子有机物的含煤粉泡沫经泡沫收集槽排出,去除油、悬浮物和大分子有机物,底部排出的有机废水先后进入预吸附处理器和溶气浮选柱,小分子有机物、无机离子和悬浮物与气泡形成泡沫层从泡沫收集槽排出,净化出水从溶气浮选柱的底部排出;将溢流合并给入压滤机压滤,得到滤液和脱水煤饼,煤饼进入炼焦系统。本实用新型结构简单、工艺简单、处理效率高、成本低且不产生污泥。

标签:
废水处理
北京 - 北京 来源:中冶有色网 2023-03-19
含酚硫酸钠废水的清洁化循环利用方法

本发明涉及一种含酚硫酸钠废水的清洁化循环利用方法。采用两级萃取流程,将废水中大部分酚类萃取至萃取相中,通过精馏的方式将萃取剂和酚类进行分离,与传统碱洗方法回收萃取剂相比,精馏方法减少萃取剂的损失同时提高了萃取剂回收过程的清洁化;经萃取后的废水经一效蒸发装置F101作用后,将废水中含有的少量萃取剂及少量酚类蒸出,同时将硫酸钠水溶液进行浓缩并达到进氧化装置O101的相应温度,在氧化装置O101中,饱和硫酸钠溶液中残留的酚类、COD被彻底氧化为H2O和CO2;经双极膜装置M101作用后,硫酸钠溶液被分解为稀硫酸和NaOH溶液返回用于焦化酸碱洗装置,实现含酚硫酸钠废水的清洁化和循环利用。

标签:
废水处理
天津 - 天津 来源:中冶有色网 2023-03-19
复合型燃烧器及有机废水和可燃粉体复合处理方法

本发明公开了一种复合型燃烧器及有机废水和可燃粉体复合处理方法,包括如下步骤:1)启动点火枪,同时向燃烧器通入点火氧气和点火燃料气;2)启动开工工序,通入开工氧气和开工燃料气,燃烧器燃烧升温,同时通入点火枪惰性吹扫气,对点火枪进行保护;3)当燃烧器升温至设定温度和压力时,向燃烧器内投入可燃粉体,并通入工艺氧气和工艺蒸汽的混合气;4)可燃粉体燃烧稳定后,向燃烧器内引入有机废水掺烧。该复合型燃烧器可以同时实现有机废水和可燃粉体的焚烧处理,且有机废水的预处理无需经过掺混燃料、加热或稀释的步骤,可以有效降低有机废水的处理工序和处理成本。

标签:
废水处理
山东 - 聊城 来源:中冶有色网 2023-03-19
高盐低碳氨氮废水的处理方法

本发明提供一种高盐低碳氨氮废水的处理方法,包括:a)将废气通入到高盐低碳氨氮废水中,混合而形成吸收液;b)将废气通入到a步中的出水中,混合后进行亚硝化处理;c)将b步中的出水进行厌氧氨氧化处理后排出。根据本发明提供的方法,不添加碳源,高浓度氨氮废水吸收废气二氧化碳作为无机碳源,同时废气中的氧气为生化处理提供氧气来源,经处理后出水的脱氮效率高,水质好。采用本发明处理高浓度氨氮废水,可大大节省投资,降低废水处理成本,达到以废治废的目的,有广泛的应用和推广价值。

标签:
废水处理
北京 - 北京 来源:中冶有色网 2023-03-19
造纸领域废水萃取脱酚的方法

本发明公开了一种造纸领域废水萃取脱酚的方法,具体包括如下步骤:(1)废水预处理;(2)制中间体;(3)制离子液体;(4)萃取脱酚;(5)萃取剂回收。本发明经过大量实验研究和筛选,进一步提供一种萃取剂离子液体,该离子液体能够有效除去废水中的油和酚,对可溶性油作用效果也很好,且萃取剂对设备腐蚀性小,可用多种回收塔进行萃取回收,便于推广应用;成本低廉、稳定性好、在油品中几乎无残留、重复利用率高。本发明的方法不仅脱酚率高,而且操作简单、低成本、低耗能、所需时间短、离子液体循环利用率高,可实现造纸废水的深度脱酚。萃取后含油量低于60mg/L,酚含量低于630mg/L,确保处理后废水油和/或酚含量达到后续处理工艺要求。

标签:
废水处理
山东 - 青岛 来源:中冶有色网 2023-03-19
处理氨氮废水的表面活性剂

本发明公开了一种处理氨氮废水的表面活性剂,属于氨氮废水处理领域。本发明用菠萝为原料发酵得复合氨基酸粉末,将复合氨基酸粉末与酰氯在碱性水溶液和有机溶剂中反应得脂肪酰基氨基酸钠,再在无机酸下分离得粗脂肪酰基氨基酸钠,并精制即可得表面活性剂,应用到待处理的氨氮废水中,结合煤气吹脱法进行吹脱处理,本发明用吹脱法处理氨氮废水,工艺简单,效率高,制备得脂肪酰基氨基酸钠表面活性剂可以提高煤气吹脱氨氮的气液传质效率,并充分利用净焦炉煤气作为吹脱介质,不仅对氨氮废水处理效果好,而且对环境友好,具有良好的经济效益。

标签:
废水处理
江苏 - 常州 来源:中冶有色网 2023-03-19
DNT生产废水复合处理系统及其处理方法

本发明涉及一种DNT生产废水复合处理系统及其处理方法,属于废水处理领域。本发明的目的是为了解决传统DNT生产废水的处理中存在的处理工艺复杂、处理费用高、处理效果差、容易造成二次污染等缺点。该系统包括:调节池、电化学池、中和絮凝池、沉淀池1、厌氧池、好氧池、沉淀池2、砂滤池和活性炭过滤器。本发明将物化与生化工艺结合,通过电化学处理单元提高废水可生化性,然后通过生化处理单元去除大部分污染物,最后通过活性炭吸附工艺进行把关,保证出水达标排放。本发明工艺成本低、处理效果好,废水处理后COD降至80mg/L以下,DNT小于3mg/L。

标签:
废水处理
北京 - 北京 来源:中冶有色网 2023-03-19
软化废水回收处理系统

本实用新型提供了一种软化废水回收处理系统,它解决了废水软化成本较高等问题,其包括调节池,调节池依次与化学处理机构和吸附机构连接,吸附机构与沙滤池连接,沙滤池与膜式软化罐体连通;或者,调节池通过若干并联的沉淀机构与热处理机构连接,热处理机构与膜式软化罐体连通,膜式软化罐体与存储池连接,膜式软化罐体内部上方为加压腔体,膜式软化罐体上端开有与加压腔体连通的注液口和加压口,加压腔体下方设置有若干与加压腔体连接的超滤膜管,超滤膜管之间由纳滤膜隔断,超滤膜管和纳滤膜设置在过滤腔体内,膜式软化罐体上开有与过滤腔体连通的出液口。本实用新型具有废水净化效率高、水体软化成本低等优点。

标签:
废水处理
浙江 - 嘉兴 来源:中冶有色网 2023-03-19
高钠盐废水除钠处理装置

高钠盐废水除钠处理装置,该装置由沉淀单元、萃取单元与萃取剂再生单元组成;其中,脱盐剂储槽的出口与计量泵进口相连,计量泵的出口与第一称重罐的进口相连,第一称重罐的出口与反应釜的第一进口相连,废水储槽的出口与第二称重罐进口相连,第二称重罐的出口与反应釜的第二进口相连,第二称重罐与真空泵相连,第二真空抽滤器第二出口与反萃取剂储罐进口相连,反萃取剂储罐的出口与第五称重罐的进口相连,第五称重罐的出口与反萃取罐的第二进口相连,第五称重罐与真空泵相连。对于含氯化钠为25%、COD为2.39×104mg/L的1吨活性染料废水,经过这套装置处理后,COD去除率95%,钠盐去除率98%。

标签:
废水处理
江苏 - 南京 来源:中冶有色网 2023-03-19
低质余热驱动的高盐废水喷雾蒸发盐水分离全回收设备和方法

本发明公开一种低质余热驱动高盐废水喷雾蒸发盐水分离全回收的方法和设备,用于高盐废水处理,包括高盐废水循环部分、循环气体循环部分、吸收式制冷循环部分、蒸发室、冷凝室、结晶盐回收部分和PLC控制部分。根据高盐废水喷雾蒸发和吸收式制冷强制冷凝回收洁净水,实现盐水分离。本发明将低质余热作为高盐废水处理的能量来源,将喷雾蒸发和吸收制冷技术耦合,实现能量与资源的综合利用。采用该方法水盐分离效果好,对低质余热充分利用,能耗低,最大限度的降低了处理成本;回收液体水质高达蒸馏标准,回收的固体物质可资源化利用,实现了零排放;避免了结垢和高温腐蚀。

标签:
废水处理
河南 - 郑州 来源:中冶有色网 2023-03-19
用于高盐废水洗盐提质系统

本实用新型公开了一种用于高盐废水洗盐提质系统,包括沿高盐废水流向依次设置的原料罐、预热单元、多效蒸发单元、晶浆单元、稠厚单元、一级离心单元、洗盐单元、二级离心单元、干燥单元和包装单元;多效蒸发单元的冷凝水出口与冷凝水单元的入口相连,冷凝水单元的出口与预热单元的冷凝水入口相连。本实用新型结构简单,操作方便,可以在不加药及其它化学品的前提下,减少盐中COD的含量,提高盐的纯度,保证高盐废水在一定的成分波动范围内能产出合格品盐。

标签:
废水处理
天津 - 天津 来源:中冶有色网 2023-03-19
含盐废水催化剂及利用其催化煤气化反应的方法

本公开涉及一种含盐废水催化剂及利用其催化煤气化反应的方法,所述含盐废水催化剂的pH值≥7,且所述含盐废水催化剂中含有Cl‑和Na+,Cl‑和Na+的摩尔比Cl‑/Na+<0.5。本公开提供的含盐废水催化剂具有较优的催化活性,不仅能够有效的催化煤气化反应,提高碳转化率,还能解决含盐废水的处理难题,实现资源化利用。

标签:
废水处理
河北 - 廊坊 来源:中冶有色网 2023-03-19
基于单/混菌培养诱导矿化用于废水处理的塔式培养反应器及其使用方法

本发明公开了基于单/混菌培养诱导矿化用于废水处理的塔式培养反应器,包括填料机构、培养反应机构和回收机构,填料机构包括废水输送装置、四个废水装填口,培养反应机构包括四个培养反应室,回收机构包括矿物输送通道、矿物回收装置、矿物储存池和菌体过滤池;本发明还公开了基于单/混菌培养诱导矿化用于废水处理的塔式培养反应器的使用方法。本发明采用相互隔离的一体化结构设计,便于实现不同菌种在同一体系内的联合培养;采用封闭式设计,减少了杂菌进入体系的机会,有效的防止了杂菌污染;真实的模拟现实中微生物的生存环境,达到了菌落联合培养的目的,并能通过控制菌种分离、混合,调节培养条件诱导矿化用于废水处理。

标签:
废水处理
山东 - 青岛 来源:中冶有色网 2023-03-19
从电镀废水中回收镍的方法

本发明公开了一种从电镀废水中回收镍的方法,包括以下步骤:(1)、吸附树脂功能化;(2)、再使电镀废水流过第(1)步处理的阳离子吸附树脂,使镍离子吸附在阳离子吸附树脂中;(3)、对第(2)步得到的吸附饱和后的吸附树脂用硫酸溶液进行解析,得到解析液,所述解析液为硫酸镍溶液;(4)、对第(3)步得到的解析液用饱和碳酸钠溶液进行沉淀,得到沉淀物碱式碳酸镍以及含有硫酸钠的废液。本发明采用阳离子吸附树脂吸附镍,吸附后树脂通过解析再生操作,吸附树脂返回再利用,解析的镍通过饱和碳酸钠溶液得到沉淀物碱式碳酸镍,废水中镍的回收率大于或等于95%。

标签:
废水处理
浙江 - 嘉兴 来源:中冶有色网 2023-03-19
处理炼焦废水的方法
处理炼焦废水的方法 1086     
 0

本发明利用活性炭吸附技术对炼焦废水进行深度处理及循环利用,涉及一种炼焦废水深度处理及循环利用的方法,主要解决现有处理技术的处理周期长、处理效率不高、成本高昂、环境污染等问题。本发明能有效去除废水中氨、酚类化合物,达饱和后,再解吸脱附,吸附剂可活化重复利用,设备简单,操作方便,净化效率高,吸附选择性高。

标签:
废水处理
新疆 - 乌鲁木齐 来源:中冶有色网 2023-03-19
高浓度有机废水膜生物处理组合装置

本实用新型公开了一种高浓度有机废水膜生物处理组合装置,包括依次连通的调节池,加压溶气气浮装置,缓冲池,膜循环厌氧反应器,膜循环好氧反应器和MBR沉淀池,所述一种高浓度有机废水膜生物处理组合装置还包括污泥浓缩池,所述加压溶气气浮装置上设有与所述污泥浓缩池连通的排泥管Ⅰ,所述MBR沉淀池上设有与所述污泥浓缩池连通的排泥管Ⅱ,所述MBR沉淀池上还设有与所述膜循环好氧反应器连通的回流污泥管。本实用新型在稳定运行时,废水COD的去除率最高可达99%以上,采用了传质效率高的膜循环厌氧反应器和膜循环好氧反应器,并且均设置了内循环,反应器内是完全混合式,耐冲击负荷强,即使进水水质水量发生较大的波动,反应器依然能够稳定运行。

标签:
废水处理
辽宁 - 大连 来源:中冶有色网 2023-03-19
氧化铜生产废水的处理方法

本发明涉及一种氧化铜生产废水的处理方法。上述氧化铜生产废水的处理方法包括如下步骤:调节氧化铜生产废水的pH为3~5,然后向氧化铜生产废水中加入氯化亚铁和双氧水进行氧化反应,得到第一溶液;调节第一溶液的pH为6.5~7.5,然后向第一溶液中加入重金属捕捉剂和絮凝剂,过滤,得到第二溶液;调节第二溶液的pH为10~14,然后对第二溶液进行蒸发处理,得到蒸发液和浓缩液,对浓缩液进行固液分离,得到氯化钠;向蒸发液中加入碳源,然后使蒸发液依次进行硝化反应和反硝化反应,得到第三溶液;将第三溶液经MBR膜处理,得到净化液。上述氧化铜生产废水的处理方法能够使所有污染物均达到排放标准且能够回收氯化钠。

标签:
废水处理
广东 - 深圳 来源:中冶有色网 2023-03-19
厌氧氨氧化和A/O联合生物法处理高氨氮废水装置

本实用新型涉及发电厂废水处理技术领域,特别涉及一种厌氧氨氧化和A/O联合生物法处理高氨氮废水装置,包括曝气调节池、配水箱、厌氧氨氧化反应器、A/O反应器模块和清水池,所述配水箱分别与曝气调节池、厌氧氨氧化反应器相连,所述曝气调节池和配水箱均连接有氢氧化钠加药装置;所述厌氧氨氧化反应器内安装有第一微孔曝气器并且与营养盐加药装置相连,所述A/O反应器模块包括缺氧池、好氧池和斜板澄清器,所述缺氧池上连接有葡萄糖加药装置,所述好氧池上连接有罗茨风机;所述清水池与斜板澄清器相连。本实用新型解决了发电厂高氨氮废水难处理的问题,处理后的水可以回用作为脱硫工艺水,解决了富营养造成的泡沫问题,也减轻了电厂对外排水的压力。

标签:
废水处理
上海 - 上海 来源:中冶有色网 2023-03-19
正渗透膜分离处理稀土综合废水的方法

本发明公开了本发明涉及一种正渗透膜分离处理稀土综合废水的方法,属于环境工程废水处理技术领域。以经过预处理的稀土综合废水为给料液,碳酸钠溶液为驱动液,利用正渗透膜分离法将稀土综合废水浓缩,驱动液得到稀释;将稀释后的驱动液中与稀土生产工艺富集后的氯化稀土富集液混合,生成稀土碳酸盐沉淀以及沉淀废液;稀土沉淀富集物送入后续稀土生产工艺;给料液侧的稀土综合废水浓缩液除杂后用作氯盐电解原料或经蒸发浓缩制备氯化钠晶体;该方法将正渗透膜分离工艺与稀土复盐沉淀工艺结合在一起,将含氯化钠的废液利用于稀土生产工艺中,可以实现含中高浓度氯化钠稀土废液的零排放,具有处理效果好,环境友好的特点。

标签:
废水处理
四川 - 成都 来源:中冶有色网 2023-03-19
好氧‑厌氧组合的废水处理装置

本实用新型公开了一种好氧‑厌氧组合的废水处理装置,包括厌氧反应室和好氧反应室,所述厌氧反应室左侧安装有进水管,所述厌氧反应室内部右侧设置有分隔板,所述厌氧反应室下端设置有排污口,所述好氧反应室左侧安装有折流板,所述好氧反应室右侧固定连接有控制室,所述控制室右侧设置有排水口,所述排水口表面安装有排水阀,所述控制室内部上端安装有通风口,所述通风口下端设置有排水管,所述排水管表面固定有抽水泵,所述排水管下端设置有鼓风机,所述鼓风机左端固定连接有输气管。该好氧‑厌氧组合的废水处理装置结构设计合理、精致,应用性强,装置成本低有节约能源,提高废水的处理效率,降低了经济消耗。

标签:
废水处理
广东 - 佛山 来源:中冶有色网 2023-03-19
耐火试验废气废水处理系统

本发明公开了一种耐火试验废气废水处理系统,包括入口、文丘里喉管、水膜除尘脱酸装置、催化氧化装置、循环水池、碱液配置投加装置和排气筒;所述入口通过管道依次连接有文丘里喉管、水膜除尘脱酸装置、催化氧化装置和排气筒;所述水膜除尘脱酸装置连接有循环水池,并与循环水池构成可循环回路;所述循环水池连接有碱液配置投加装置;本发明采用了水膜除尘脱酸装置、催化氧化装置和碱液配置投加装置,首先将粉尘溶于水中,再将废气和废水中的有酸脱离,并与碱液中和,未氧化完全的进行催化氧化,最后变为无毒无害的气体和水排出,有效地净化了消防设备的耐火试验中产生的废气、废水和粉尘,保护了环境。

标签:
废水处理
上海 - 上海 来源:中冶有色网 2023-03-19
基于酸洗条件下蒸发处理高氨氮废水的工艺

本发明涉及一种基于酸洗条件下蒸发处理高氨氮废水的工艺,按以下顺序进行废水处理,经废液收集槽、PH调整槽、真空蒸发器至尾处理槽,PH调整槽兼做氨氮吸收器,提高吸收利用率。本发明所述的一种基于酸洗条件下蒸发处理高氨氮废水的工艺,达到了排放标准的同时中水回用,废液浓缩比大,无废气产生,占地面积小。

标签:
废水处理
江苏 - 苏州 来源:中冶有色网 2023-03-19
从洗羊毛废水和污泥中回收羊毛脂和钾盐的方法

一种从洗羊毛废水和污泥中回收羊毛脂和钾盐的方法,包括:中性洗羊毛闭环式废水处理浓缩液回收羊毛脂、中性洗羊毛废水和污泥闭环式回收羊毛脂废渣土制复合钾肥和中性洗羊毛废水闭环式经反渗透处理回收羊汗和钾盐。本发明的优点:1)洗羊毛废水、污泥、羊毛脂及乳化皂化的混合物95%以上全部处理回收利用,极大减少了COD的排放。2)采用中性洗羊毛闭路循环经超滤后,洗1吨外毛仅用了2.5吨清水,减少或不排放废水。特别明显的是减少洗羊毛耗水量,降低生产成本。3)实施中性洗羊毛闭路循环经超滤后,透过液中回收钾、盐、碱、洗剂。减少钾、钠盐洗剂的排放,降低生产成本、减轻对生态环境的污染。

标签:
废水处理
辽宁 - 辽阳 来源:中冶有色网 2023-03-19
含磷酸酯废水中盐的纯化工艺

本发明公开了一种针对含磷酸酯废水中盐的纯化工艺。含磷酸酯的废水经酸解反应后分离得到水相,水相经蒸发浓缩后产生脏盐,脏盐再经多级洗盐工艺得到精制盐;其中,酸解反应步骤根据含磷酸酯的废水的性状选取具体的酸解方法,酸解反应的进行大大提高了所得脏盐及最终精制盐的纯度,本发明方法得到的精制盐可以回用至其它工艺需要的步骤(比如:水洗步骤),由此大大降低了盐的处置成本。

标签:
废水处理
浙江 - 杭州 来源:中冶有色网 2023-03-19
利用短程硝化反硝化处理餐厨厌氧废水的方法

本发明公开了一种利用短程硝化反硝化处理餐厨厌氧废水的方法,属于环境工程污水生物处理技术领域。本发明针对废水高氨氮、低C/N比特性,通过高效生物脱氮反应器、短程硝化反应器及内源反硝化池,加以适当的条件控制,达到了深度脱氮效果。考虑到餐厨废水C/N失衡的问题,通过前置缺氧段充分利用易生物降解的COD进行反硝化,同时在短程硝化反应器中将NH4+-N氧化至NO2--N阶段,节省了反硝化阶段碳源需求。由于短程硝化过程只有氨氧化反应,没有亚硝酸盐氧化反应,所需曝气量较少,能耗较低。整个工艺对NH4+-N、TN、COD有较好的去除,所处理出水完全达到地方的接管排放标准。

标签:
废水处理
江苏 - 无锡 来源:中冶有色网 2023-03-19
由双孢蘑菇罐头加工废水中提取纯化的活性多糖及其提取纯化工艺和应用

本发明涉及由双孢蘑菇罐头加工废水中提取纯化的活性多糖及其提取纯化工艺和应用,由双孢蘑菇罐头加工废水中提取纯化的活性多糖Abnp1001,其特它的单糖组成为阿拉伯糖、木糖、甘露糖、葡萄糖以及半乳糖,由双孢蘑菇罐头加工废水中提取纯化的活性多糖Abnp1002,它的单糖组成为阿拉伯糖、木糖、甘露糖以及葡萄糖,活性多糖的提取纯化工艺,它包括以下工艺步骤:材料预处理、离子交换柱层析、Sephadex?G-200凝胶柱层析,本发明取纯化的活性多糖Abnp1001、活性多糖Abnp1002具有良好的生物活性,本发明的加工工艺简单。

标签:
废水处理
福建 - 漳州 来源:中冶有色网 2023-03-19
回收水酶法制油工艺废水制备洗涤液基础液的方法

一种回收水酶法制油工艺废水制备洗涤液基础液的方法,该方法是以水酶法提取油茶籽油后的工艺废水为原料,于工艺废水加白土搅拌去杂,得清液;将清液灭菌,冷却后,先后接入经扩大培养的枯草芽孢杆菌和铜绿假单胞菌进行二次发酵,最后将所得发酵液离心,除菌体,所得离心液即为洗涤剂基础液。本发明采用本方法处理工艺废水,将工艺废水变废为宝,并且采用微生物发酵,既将工艺废水中茶皂素直接回收利用,极大降低了环境污染风险;同时利用微生物产生的蛋白酶和脂肪酶形成复合性洗涤剂,不仅增强了洗涤效果,而且延伸了产业链,完善了这类新工艺,提升企业产品附加值。

标签:
废水处理
湖南 - 长沙 来源:中冶有色网 2023-03-19
氯乙烯高盐废水的深度处理和回用方法

本文公布一种氯乙烯高盐废水的深度处理和回用方法。将氯乙烯高盐废水经过混凝剂和絮凝剂处理,将废水中的悬浮固体(SS)处理至≤20mg/L,同时降低废水中的部分TOC和Cu含量;然后将废水经过滤预处理后,与氧化剂混合,并送入催化氧化反应器,通过催化氧化反应,将废水中的有机物氧化分解为二氧化碳和水;最后将得到的废气经气液分离后直接外排,催化氧化出水经吸附保护后送氯碱作为原料,用来生产氯气、氢气、碱液等化工原料。所述处理方法简单易行,处理效率高,能够实现废盐水的资源化回用,并且不产生二次污染。

标签:
废水处理
山东 - 烟台 来源:中冶有色网 2023-03-19
低温烟气浓缩脱硫废水工艺控制氯元素迁移装置

本实用新型提供一种低温烟气浓缩脱硫废水工艺控制氯元素迁移装置,除尘器连接脱硫塔;脱硫塔连接石膏旋流器、废水缓冲箱;除尘器还连接旁路烟气浓缩塔,旁路烟气浓缩塔顶部的旁路烟气浓缩塔出口烟道上设高效除雾器、烟气清洗段;旁路烟气浓缩塔出口烟道末端连通脱硫塔;烟气清洗段与水箱形成循环回路,水箱、高效除雾器的除雾器捕集水分出口分别连接废水缓冲箱;旁路烟气浓缩塔上设有旁路烟气浓缩塔浆液循环管道,底部连接浓缩浆液箱。本实用新型通过控制抽取烟气量、对旁路烟气浓缩塔进水进行调质、浓缩塔烟气出口加装除雾器和烟气清洗段等多重手段,实现对蒸发浓缩脱硫废水过程中氯元素迁移的有效控制。

标签:
废水处理
河北 - 保定 来源:中冶有色网 2023-03-19
上一页 9969 9970 9971 9972 9973 ... 10000 ... 20000 ... 30000 ... 32465 下一页
共32465页    到第

中冶有色为您提供最新的有色金属技术理论与应用信息,包括矿山技术、冶金技术、材料制备及加工技术、环境保护技术和分析检测技术等有色技术信息。打造最具专业性的有色金属技术理论与应用平台!

全国热门有色金属设备推荐
展开更多 +
全国热门有色金属技术推荐
展开更多 +

 

江西省隆恩特环保设备有限公司
宣传

报名参会
更多+

2025年10月15日 ~ 17日
2025年10月17日 ~ 19日
2025年10月31日 ~ 11月02日
2025年11月07日 ~ 09日

报告下载

有色专家
更多+

有研科技集团有限公司
首席科学家
北京科技大学
教授
矿冶科技集团
副所长/研究员
辽宁忠旺集团
教授级高工
中南大学
院长/教授
赤泥综合利用研究报告2025
推广

热门技术
更多+

推荐企业
更多+

福建省金龙稀土股份有限公司
宣传

发布

在线客服

公众号

电话

顶部
咨询电话:
010-88793500-807