青岛垚鑫智能科技有限公司
宣传

位置:中冶有色 >

有色技术频道 >

分类:
全部
矿山技术
冶金技术
材料制备及加工技术
环境保护技术
分析检测技术
地区:
全部
北京
天津
上海
重庆
河北
山西
辽宁
吉林
黑龙江
江苏
浙江
安徽
福建
江西
山东
河南
湖北
湖南
广东
海南
四川
贵州
云南
陕西
甘肃
青海
内蒙
广西
西藏
宁夏
新疆
其他
其他
展开
 
全部

有色金属技术理论与应用

免费发布技术信息>>
含重金属离子污染物废水处理装置

本实用新型公开了一种含重金属离子污染物废水处理装置,涉及废水处理技术领域,针对现有废水处理中大批量添加化合物,不方便混合搅拌,从而不利于持续性处理的问题,现提出如下方案,包括处理箱,所述处理箱的顶部焊接有顶板,所述顶板的顶部固定连接有双轴电机,所述双轴电机的底端输出轴固定连接有搅拌机构,所述双轴电机的顶端输出轴固定连接有往复丝杆,所述往复丝杆的外圈螺纹套设有连接板,所述连接板的顶部两侧焊接有固定杆,所述固定杆的顶端焊接有活动板,所述活动板的底部右侧焊接有升降杆,所述升降杆的底端固定连接有密封塞。本实用新型方便间歇式添加化合物原料,同时可以不断搅拌,保证反应更高效充分,有利于废水持续性处理。

标签:
废水处理
云南 - 红河哈尼族彝族自治州 来源:中冶有色网 2023-03-19
煤化工生产废水处理及高倍回用工艺的专用系统

一种煤化工生产废水处理及高倍回用工艺的专用系统,将煤化工生产废水进行预处理、厌氧、多级硝化反硝化、膜生物反应、反渗透、两级澄清软化、超滤、离子交换软化等方法的处理,使煤化工生产废水最终能够得到98%以上的回用水,不仅减少了浓液的产生量,保护了环境,而且极大提高了生产废水的水回用率,节约了水资源。

标签:
废水处理
广东 - 深圳 来源:中冶有色网 2023-03-19
高负荷代谢调控生物反应器及废水处理方法

本发明公开了一种高负荷代谢调控生物反应器及采用该装置进行废水处理的方法,装置包括双层筒状分离器(4),将所述高负荷代谢调控生物反应器分隔为反应区和沉淀区(1),所述反应区和所述沉淀区(1)之间通过污泥回流缝(8)连接,循环隔离筒(7),竖直设置在所述反应区内,曝气头(6),设置在所述循环隔离筒(7)的底部。所述方法包括废水的混合、废水的预处理、进行厌氧产甲烷处理以及好氧生物处理。采用本发明的装置及方法处理含丙烯酸废水和含丙烯酸盐废水,其优点在于启动速度快、处理负荷高、运行稳定、处理成本低。

标签:
废水处理
北京 - 北京 来源:中冶有色网 2023-03-19
双甘磷高盐废水的处理系统

本实用新型提供了一种双甘磷高盐废水的处理系统。该处理系统包括:依次连接的增压泵、进‑出水换热器、进水加热器、氧化反应器,所述进‑出水换热器上设置有废水进口、废水出口、氧化水进口以及氧化水出口;氧化反应器出来的氧化水从氧化水进口进入进‑出水换热器中,氧化水出口连接有中间罐,废水进口与增压泵连接,废水出口连接废水加热器;氧化反应器内下部设置有微界面机组,微界面机组用于分散破碎气体成气泡,氧化反应器的侧璧设置有进气口,进气口与微界面机组通过管道连接。本实用新型的处理系统通过在氧化反应器中放置微界面机组,充分降低了废水处理系统的温度与压力,实现了能耗低,操作成本低的效果。

标签:
废水处理
江苏 - 南京 来源:中冶有色网 2023-03-19
高浓度有机废水微电解处理系统

本实用新型公开了一种高浓度有机废水微电解处理系统,包括:贮存有机废水并提供有机废水进料的废水集水池;与有机废水池连接,并用于调节废水pH值的pH调节池;与pH调节池连接的第一快混池;与第一快混池连接的沉淀池;与沉淀池连接的氧化池;与氧化池之后依次连接的微电解池、第二快混池、慢混池、斜管沉淀槽、有机废水pH回调池和回流装置。该系统工艺简单。

标签:
废水处理
广东 - 深圳 来源:中冶有色网 2023-03-19
电镀废水深度除磷系统

本申请提供一种电镀废水深度除磷系统。上述的电镀废水深度除磷系统包括静置过滤槽、离子交换树脂装置、树脂再生装置和回收槽。静置过滤槽用于静置和过滤电镀废水。离子交换树脂装置的进液口与静置过滤槽连通。树脂再生装置包括储水槽、储酸槽、储反离子溶液槽和控制阀,储水槽、储酸槽和储反离子溶液槽均通过控制阀与离子交换树脂装置的出液口连通。回收槽与树脂再生装置的进液口连通。上述的电镀废水深度除磷系统除磷效果较稳定,以及能降低运行成本和污泥产量。

标签:
废水处理
广东 - 惠州 来源:中冶有色网 2023-03-19
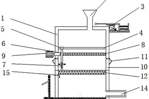
处理制浆造纸废水装置
处理制浆造纸废水装置 1032     
 0

本实用新型公开了一种处理制浆造纸废水装置,包括第一过滤机构和第二过滤机构,所述第一过滤机构和第二过滤机构均包括进液管、进液阀、壳体、顶盖、出液阀、出液管、透明观察窗、板式过滤网、U型卡板、支撑柱、排污阀、排污管、定位柱、定位孔、第一强力磁铁块和第二强力磁铁块,所述壳体顶部安装有顶盖,所述壳体的内部设置有板式过滤网,所述板式过滤网的前后两端均安装在U型卡板上的U型槽内,且板式过滤网的前后两端外壁均与U型卡板上的U型槽槽壁间隙连接。本实用新型解决了现有的处理制浆造纸废水装置对制浆造纸废水过滤效率低的问题;本实用新型有效的提高了制浆造纸废水过滤的效率,便于使用,实用性强。

标签:
废水处理
海南 - 海口 来源:中冶有色网 2023-03-19
用于废水处理的耐盐反硝化菌的培养装置

本实用新型提供了一种用于废水处理的耐盐反硝化菌的培养装置,属于废水处理领域。它解决了现有用于废水处理的耐盐反硝化菌的培养装置培养效率不高等问题。一种用于废水处理的耐盐反硝化菌的培养装置,包括培养箱和收集箱,培养箱和收集箱固定连接,培养箱和收集箱之间设置有阀门,阀门打开,培养箱和收集箱连通,培养箱内部设置有附着装置,附着装置用于菌体的附着,培养箱底部设置有进水口,进水口和进水管道连通,进水管道上设置有出水口一和回流口,收集箱设置有回流装置,回流装置包括出水口二和回流管,回流管与回流口连通,回流管道上设置有蠕动泵,培养箱上设置有补碱口。本实用新型具有使用简便等优点。

标签:
废水处理
江苏 - 无锡 来源:中冶有色网 2023-03-19
石墨换热器生产废水的中水回用系统

本实用新型公开了种石墨换热器生产废水的中水回用系统,包括有设于冲洗车间内的冲洗废液下水口和设于碱洗蒸煮车间内的碱洗废液下水口,所述冲洗废液下水口和碱洗废液下水口的下方分别设有冲洗废液集水槽和碱洗废液集水槽;其中冲洗废液集水槽经管道连接有碳酸钙砂滤渠,碱洗废液集水槽经管道连接有二氧化硅砂滤渠,碳酸钙砂滤渠和二氧化硅砂滤渠之间经管道连接,二氧化硅砂滤渠的一端经管道连接有废水沉淀池,废水沉淀池的一端经管道连接有中水蓄水池,中水蓄水池经管道连接有高位罐,高位罐与所述冲洗车间和碱洗蒸煮车间经管道连接。本实用新型具有废水处理过程简单,处理效果好,利于利用的特点。

标签:
废水处理
贵州 - 黔南布依族苗族自治州 来源:中冶有色网 2023-03-19
印染废水末端二次脱色系统

本实用新型涉及废水处理领域,公开了一种印染废水末端二次脱色系统,包括废水脱色系统、臭氧发生系统和尾气处理系统;废水脱色系统包括依次连接的集水池、污水提升泵、臭氧反应池、BAF水池、沉淀池、中间水池和中间水提升泵;臭氧发生系统包括依次连接的空压机、储气罐、空气过滤器、冷干机、三联过滤器、吸干机和臭氧发生器;尾气处理系统包括气液分离罐、尾气破坏管、风机和控制柜。本实用新型通过臭氧氧化工艺、BAF对经过预处理的印染污水进行两道工序的脱色处理,对CODCr、色度等都有较高的去除率,同时操作简便,运行费用低,具有回收率大,且无污泥的特点。出水可满足回用水要求较高的车间用水。

标签:
废水处理
浙江 - 杭州 来源:中冶有色网 2023-03-19
印染染色废水生物处理装置

本实用新型涉及废水处理技术领域,公开一种印染染色废水生物处理装置。本实用新型的装置采用核心为“厌氧、缺氧、好氧和沉淀”的生物处理工艺对印染废水进行处理;逐级生物去除高浓度有机物后通过反应池絮凝脱色反应和沉淀后,过滤SS经清水池排出,能够同步进行脱氮除磷以及去除COD、降低色度,有效解决了印染染色废水中氮、磷难处理、色度难降解等问题,出水可以达到排放标准。并且系统运行中产生的生化污泥能够在系统内自行消化,降低了污泥处理费用,只有少量的物化污泥外排处置。该系统具有投资成本低、管理简单、运行稳定等特点。

标签:
废水处理
江苏 - 苏州 来源:中冶有色网 2023-03-19
废水回收设备
废水回收设备 1073     
 0

本实用新型公开一种废水回收设备,其包括一混凝槽、一胶凝槽、一固液分离装置、一氧化槽、一还原槽以及一过滤装置,胶凝槽与混凝槽连通,固液分离装置与胶凝槽连通,氧化槽与固液分离装置连通,还原槽与氧化槽连通,且过滤装置与还原槽连通。本实用新型的废水回收设备中导入氧化槽与还原槽,氧化槽可将存在于废水中的高分子胶凝剂解构成小分子,而还原槽可将残存的氧化性物质还原,因此,可降低废水回收成本同时增加经济效益。

标签:
废水处理
江苏 - 苏州 来源:中冶有色网 2023-03-19
臭氧处理废水净化设备
臭氧处理废水净化设备 1065     
 0

本实用新型公开了一种臭氧处理废水净化设备,属于废水处理领域,包括反应箱,所述反应箱的一侧设置有一号气泵,所述一号气泵远离反应箱的一侧设置有臭氧发生器,所述臭氧发生器的底端固定有底座,所述反应箱的顶端设置有进水口,所述进水口的一侧设置有抽气口。本实用新型,通过设置一号气盘、气孔管与搅拌轴,在通过臭氧对废水进行处理时,通过打开气阀,再通过一号气泵与一号气盘将臭氧发生器内部的臭氧注入反应箱的内部,臭氧通过气孔管外侧的气孔与反应箱内部的废水接触,通过搅拌轴带动搅拌叶转动,对反应箱内部的废水进行搅动,使废水与臭氧的接触面积变大,提高了臭氧与废水的混合效果。

标签:
废水处理
甘肃 - 兰州 来源:中冶有色网 2023-03-19
石油焦玻璃窑余热锅炉清洗废水处理系统

本实用新型提供一种石油焦玻璃窑余热锅炉清洗废水处理系统,属于废水处理领域。该石油焦玻璃窑余热锅炉清洗废水处理系统包括:对石油焦玻璃窑余热锅炉清洗系统排放的废水进行收集的收集生化处理装置;与收集生化处理装置相连、对收集生化处理装置排出的水进行杂质分离处理的澄清沉淀除铁过滤装置;与澄清沉淀除铁过滤装置相连、将澄清沉淀除铁过滤装置排出的水进行脱盐处理的纳滤装置,纳滤装置包括有输送纳滤装置排出的合格水至循环水系统和石油焦玻璃窑余热锅炉清洗系统的合格水管道和输送纳滤装置排出的污水至澄清沉淀除铁过滤装置的废水管道。通过本实用新型,能够对发电厂排出的洗炉废水进行处理后循环再利用,实现洗炉废水零排放。

标签:
废水处理
北京 - 北京 来源:中冶有色网 2023-03-19
高盐废水双极膜电渗析装置及处理系统

本实用新型涉及高盐废水处理技术领域,尤其是涉及一种高盐废水双极膜电渗析装置及处理系统,其中,双极膜电渗析装置包括第一盐室、双极膜组件、第二盐室、酸室和碱室;所述第一盐室和所述双极膜组件相连通;所述双极膜组件的输出端连接有所述酸室和所述碱室,且所述酸室和所述碱室并连;所述第二盐室的一端与所述双极膜组件连通,另一端与所述第一盐室连通,且所述第一盐室和所述第二盐室连通的通路上设置有一控制阀。本实用新型的双极膜电渗析装置采用多盐室运行处理,同一批次废水可实现恒定浓度进料和多次处理,该装置可在有限双极膜组件的前提下,制备出浓度和纯度更高的酸碱液,实现高盐废水的资源化处理。

标签:
废水处理
北京 - 北京 来源:中冶有色网 2023-03-19
厌氧废水处理装置
厌氧废水处理装置 903     
 0

本实用新型具体为一种厌氧废水处理装置,包括厌氧污泥层、高浓度污泥层、低浓度污泥层、气液分离装置、反应器主体和循环装置;厌氧污泥层在高浓度污泥层和低浓度污泥层的下游位置,其中所述低浓度污泥层的颗粒浓度低于所述高浓度污泥层;在所述高浓度污泥层和所述低浓度污泥层之间设有气液分离装置,用于收集处理后的水中的沼气,在所述气液分离装置的底部与反应器主体之间设有所述高浓度污泥层;所述循环装置包括营养盐供应装置,可将营养盐输送到从所述低浓度污泥层提取的处理过的水中。该厌氧废水处理装置能够减少与处理后的水一起流出的颗粒数量,并且废水处理能力十分稳定,废水处理效率高。

标签:
废水处理
四川 - 成都 来源:中冶有色网 2023-03-19
环保型废水处理箱的清洁装置

本实用新型公开了环保型废水处理箱的清洁装置,包括箱体,所述箱体的顶部固定连接有电机,所述电机的输出端通过轴承活动连接有转动杆,所述转动杆的表面固定连接有搅拌杆,所述箱体内腔的两侧均固定连接有隔板,所述转动杆的底部通过轴承与隔板固定连接,所述箱体右侧的底部固定连接有放置板,所述放置板的顶部固定连接有水箱,所述水箱的顶部通过支架固定连接有水泵。本实用新型通过箱体、电机、转动杆、搅拌杆、隔板、放置板、水箱、水泵、出水管、集水管和喷头的配合使用,具备可以清洗废水处理箱内腔的优点,解决了目前现有的废水处理装置大多不具备清洁的功能,容易导致杂质的残留,从而降低废水处理效果的问题。

标签:
废水处理
北京 - 北京 来源:中冶有色网 2023-03-19
降低有机废水中粘度的搅拌设备

本实用新型涉及一种降低有机废水中粘度的搅拌设备,属于废水处理技术领域,包括由支腿支撑的搅拌罐,搅拌罐横向固定在支腿上,搅拌罐设有搅拌装置,搅拌装置包括搅拌电机、搅拌杆,搅拌电机安装在搅拌罐侧面上,搅拌杆位于搅拌罐内部,搅拌杆的端部穿过搅拌罐后与搅拌电机驱动杆连接,搅拌杆上固定有若干个搅拌叶,搅拌叶包括弹簧、矩形框,弹簧一端固定在搅拌杆上,弹簧另一端与矩形框固定,矩形框内设有若干根平行的金属丝。本实用新型将有机废水搅拌处理后,有机废水的粘度有显著改善,适于微生物的培养。

标签:
废水处理
山东 - 济宁 来源:中冶有色网 2023-03-19
微波、H2O2、BAF处理含油废水装置

本实用新型涉及环保设备技术领域,且公开了一种微波、H2O2、BAF处理含油废水装置,包括机第一处理箱,所述第一处理箱的一侧固定连接有进水管道,所述第一处理箱的底部固定连接有第一电机,所述第一电机的输出轴通过联轴器固定连接有第一转动杆,所述第一转动杆的一端固定连接有第一转动块,所述第一转动块的两侧均固定连接有第一搅拌杆,所述第一处理箱的两侧均固定连接有微波发射器,所述第一处理箱的一侧设置有第二处理箱。该微波、H2O2、BAF处理含油废水装置,能够有效的对废水进行再次处理,将油与废水分开,三次处理不仅增加了人们的工作效率,也对环境进行了更好的保护,对社会的发展具有更重要的意义。

标签:
废水处理
天津 - 天津 来源:中冶有色网 2023-03-19
多重生物氧化及光触媒废水净化装置

本实用新型公开了一种多重生物氧化及光触媒废水净化装置,包括吸附箱。本实用新型通过设置吸附箱、进气管、入料口、电机、旋转杆、螺旋叶片、清理机构、过滤箱、粗质滤网、细质滤网、紫外线灯、光触媒净化箱、水箱、排气管和排水管的配合使用,解决了现有的多重生物氧化及光触媒废水净化装置在使用时,无法同时使用多种方式对废气进行处理,并且无法对废气中所含颗粒物进行处理,长时间呼吸此类废气,影响使用者的身体健康,减低了多重生物氧化及光触媒废水净化装置的实用性的问题,该多重生物氧化及光触媒废水净化装置,具备可以对废气进行多种方式的净化和可以对废气中颗粒物进行处理的优点,值得推广。

标签:
废水处理
广东 - 清远 来源:中冶有色网 2023-03-19
钠钙中和沉淀预处理不锈钢酸洗废水的设备

本实用新型涉及废水处理技术领域,公开了一种钠钙中和沉淀预处理不锈钢酸洗废水的设备,包括一级反应系统;所述一级反应系统包括依次相连的一级pH调节池I、一级pH调节池II、一级混凝池和一级沉淀池;所述一级pH调节池I与石灰投加装置相连;所述一级pH调节池II与液碱投加装置I;所述一级混凝池与一级絮凝剂投加装置相连。本实用新型的设备采用钠钙中和沉淀的方式对不锈钢酸洗废水进行预处理,能够充分去除废水中的氟和重金属,同时还能够减少污泥量。

标签:
废水处理
浙江 - 杭州 来源:中冶有色网 2023-03-19
纺织纤维生产用废水净化装置

本实用新型公开了一种纺织纤维生产用废水净化装置,涉及废水净化技术领域。该纺织纤维生产用废水净化装置,包括底座,所述底座的底部固定安装有支撑腿,底座的顶部固定安装有箱体和安装座,箱体的底部固定安装有出料管,出料管与箱体内部连通设置,出料管纵向贯穿底座并延伸至底座的下方,箱体的内侧壁转动安装有转轴,转轴的外壁上固定安装有搅拌桨,搅拌桨的数量为五组依次安装于转轴上,箱体的两侧内壁上均固定安装有加热板。本实用新型通过设置三层滤网来过滤废水中的杂质,且化学物质箱独立于箱体外,直接对过滤后的废水进行释放化学中和剂来对废水中的酸碱物质进行中和,从而一定程度上提高了废水的净化效率。

标签:
废水处理
江苏 - 扬州 来源:中冶有色网 2023-03-19
废水颗粒过滤装置
废水颗粒过滤装置 711     
 0

本实用新型涉及一种废水处理设备领域,具体涉及一种废水颗粒过滤装置。本实用新型一种废水颗粒过滤装置,包括若干过滤设备,所述过滤设备包括水管,所述水管上设有阀门,水泵和过滤器,所述过滤器包括过滤器本体,所述过滤器本体内设有筛网,所述过滤器本体上设有盖子,所述水管进入过滤器的一端设置在筛网上方,所述过滤器本体底部设有出水管。本实用新型希望提供一种能够过滤颗粒物质的废水颗粒过滤装置。

标签:
废水处理
浙江 - 绍兴 来源:中冶有色网 2023-03-19
工厂废水脱硫脱硝处理设备

本实用新型公开了一种工厂废水脱硫脱硝处理设备,包括处理桶、滤网升降单元和水泵;处理桶:上表面后侧的左右两侧均设有固定板;滤网升降单元:包括电机、卷筒、钢绳、限位槽和滤网,所述卷筒两端侧面的中部分别与两个固定板相对侧面的中部转动连接,所述电机设在左侧的固定板的左侧面,且电机的输出轴穿过固定板的左侧面与卷筒左侧面的中部固定连接,所述限位槽设有两个,两个限位槽设在处理桶的内侧面,所述滤网侧面的两个凸出部分分别与两个限位槽滑动连接,本工厂废水脱硫脱硝处理设备,可在废水反应后将滤网从上放置到沉淀物的上侧,使废水从滤网的上侧排放,防止排放时滤网堵塞的情况在,提高污水处理的效率。

标签:
废水处理
广东 - 惠州 来源:中冶有色网 2023-03-19
废水处理系统进水储存结构

本实用新型公开了一种废水处理系统进水储存结构,包括依次管路连通的吨桶、隔膜泵、过滤器和储水结构,储水结构上还设有液位监控装置;储水结构包括罐体和其上的盖体,进水管一侧与所述过滤器连接另一侧从盖体上穿过并设置罐体内部上侧,罐体由上至下设有多个放流阀,且其外侧被放流槽覆盖,放流槽下侧设有出水阀;罐体底部还设有泵接出水口。本实用新型设计紧凑、布局合理、能够原料,能保证进入废水处理系统的废水中大颗粒杂质,漂浮物,浮油较少,提高废水处理系统的处理效率。

标签:
废水处理
江苏 - 苏州 来源:中冶有色网 2023-03-19
应用于废水处理技术领域的等离子体处理设备

本实用新型涉及一种应用于废水处理技术领域的等离子体处理设备,包括空气供应系统、水处理系统、等离子放电系统。等离子放电系统包括一对等离子电弧枪,上下相对布置,电弧枪内设置有电极;空气供应系统采用的是压缩空气,通过空气输送管路,分别与电弧枪相连;废水从等离子体处理设备上部进水口进入,废水中的污染物质在等离子处理设备中被等离子体分解,清净废水从等离子体处理设备下部出水口排出。本实用新型的优点是,占地面积小,运行费用低,工艺组装灵活,出水水质稳定,适应于印染、养殖、石油化工、制药等多种行业。

标签:
废水处理
陕西 - 西安 来源:中冶有色网 2023-03-19
含酚废水的厌氧-Fenton处理装置

本实用新型提供一种含酚废水的厌氧‑Fenton处理装置,包括第一储液槽、升流式厌氧反应器、第二储液槽和Fenton反应器,升流式厌氧反应器一侧设置了若干个进口,用于污泥投加,含酚废水与污泥体积比为1:1;升流式厌氧反应器对含酚废水与污泥进行厌氧处理,第二储液槽用于储存厌氧处理排出废水并调节pH,第二储液槽与Fenton反应器相连,并定量的向Fenton反应器定量释放废水。通过使废水依次流经第一储液槽、升流式厌氧反应器、第二储液槽和Fenton反应器,能够利用厌氧氧化处理结合Fenton反应,并将厌氧氧化处理过程前置,通过定量控制,较好的解决了生物处理的处理效率低和单独Fenton处理耗费较大的问题,对生物化学耦合处理在含酚废水的处理的实际应用中的广泛推广具有重大意义。

标签:
废水处理
江苏 - 南京 来源:中冶有色网 2023-03-19
工厂废水污水处理装置

本实用新型公开了一种工厂废水污水处理装置,包括外壳,所述外壳的顶部连通有入料斗,所述外壳的一侧安装有防阻塞装置,所述外壳的内部连接有横杆,所述横杆的外部套设有滑动套筒,所述滑动套筒的底部连接有横向内螺纹杆,所述横向内螺纹杆的底部连接有除污装置,所述横向内螺纹杆的内部横向贯穿有外螺纹杆,所述外螺纹杆的一端连接有第一电机,所述外壳的外侧连接有排污门,所述排污门的外侧连接有回力弹簧,本实用新型涉及工厂废水污水处理装置领域。该一种工厂废水污水处理装置,能够轻松的将沉淀的杂质进行排出,入料口阻塞不需人工解决,提高了工作的效率,做到分层过滤,提高了工厂污水废水处理的效率。

标签:
废水处理
浙江 - 杭州 来源:中冶有色网 2023-03-19
含氟废水的回收利用系统

本实用新型公开了一种含氟废水的回收利用系统,涉及环保污水处理技术领域。本实用新型的含氟废水处理系统包括碟管式纳滤装置以及分别连接至所述碟管式纳滤装置的高压反渗透装置和蒸发结晶装置,其还包括产水池,所述产水池分别连接至所述高压反渗透装置和蒸发结晶装置。本实用新型的含氟废水处理系统,尤其适用于处理含F、SO42‑的高盐废水,过程中无需添加额外的药剂,得到的氟化物、水以及高价盐均可循环使用,实现了污水零排放,避免危废物产生以及资源的重复利用,为企业的污水处理提供新思路,在化工、电池、半导体等行业具有良好的应用前景。

标签:
废水处理
四川 - 成都 来源:中冶有色网 2023-03-19
膜分离微电解组合工艺处理漂粉精废水的方法

本发明提出了一种膜分离微电解组合工艺处理漂粉精二次母液废水的方法。该法是在原膜分离的基础上,再结合微电解工艺组成的。其中微电解工艺中的微电解料为铁粉和粉煤灰,铁粉和粉煤灰的投加比例为1:1,投加量为20-25g/L。微电解料中的铁粉也可以为铸铁屑。该工艺简单,出水效果好,投资小,处理后的废水能达到污水综合排放标准,可以直接外排。

标签:
废水处理
湖北 - 武汉 来源:中冶有色网 2023-03-19
上一页 9950 9951 9952 9953 9954 ... 10000 ... 20000 ... 30000 ... 32465 下一页
共32465页    到第

中冶有色为您提供最新的有色金属技术理论与应用信息,包括矿山技术、冶金技术、材料制备及加工技术、环境保护技术和分析检测技术等有色技术信息。打造最具专业性的有色金属技术理论与应用平台!

全国热门有色金属设备推荐
展开更多 +
全国热门有色金属技术推荐
展开更多 +

 

江西省隆恩特环保设备有限公司
宣传

报名参会
更多+

2025年10月15日 ~ 17日
2025年10月17日 ~ 19日
2025年10月31日 ~ 11月02日
2025年11月07日 ~ 09日

报告下载

有色专家
更多+

矿冶科技集团有限公司
中国工程院院士
武汉科技大学
校学术委员会主任 / 教授
昆明理工大学
教授
中南大学
教授、博士生导师
红河学院
研究员
赤泥综合利用研究报告2025
推广

热门技术
更多+

推荐企业
更多+

福建省金龙稀土股份有限公司
宣传

发布

在线客服

公众号

电话

顶部
咨询电话:
010-88793500-807