青岛垚鑫智能科技有限公司
宣传

位置:中冶有色 >

有色技术频道 >

分类:
全部
矿山技术
冶金技术
材料制备及加工技术
环境保护技术
分析检测技术
 
全部
火法冶金技术
湿法冶金技术
电冶金技术
真空冶金技术
地区:
全部
北京
天津
上海
重庆
河北
山西
辽宁
吉林
黑龙江
江苏
浙江
安徽
福建
江西
山东
河南
湖北
湖南
广东
海南
四川
贵州
云南
陕西
甘肃
青海
内蒙
广西
西藏
宁夏
新疆
其他
其他
展开
 
全部
重庆

重庆重庆有色金属冶金技术理论与应用

免费发布技术信息>>
防管内壁进水的钢管冷却装置

本发明公开了一种防管内壁进水的钢管冷却装置,属于冶金技术领域,包括圆环状的水环和均布在所述水环内部圆周上的多个喷射装置,所述喷射装置包括机架、喷管、连杆、摆臂和复位弹簧,所述摆臂的一端和喷管的中部区域分别铰接在机架上,所述连杆与二者固定连接,组成连杆机构,所述复位弹簧连接在机架和喷管之间,多个喷管一端与水环的水腔连通,另一端向钢管中心靠拢聚集形成钢管第一入口,多个摆臂的另一端向钢管中心靠拢聚集形成钢管第二入口。本发明通过四连杆机构实现喷管在钢管冷却行进过程中的自动反向摆动,有效阻止钢管头、尾内壁的进水,提高纵向冷却均匀性。

标签:
电冶金技术
重庆 - 重庆 来源:中冶有色网 2023-03-18
从电炉粉尘中一步回收分离锌铁的方法

本发明公布了一种电炉粉尘中锌铁元素的一步回收分离方法,属于湿法冶金领域。其原料是电炉粉尘,提取剂是七水合硫酸亚铁(FeSO4·7H2O),提取步骤是电炉粉尘与七水合硫酸亚铁按照一定的质量比混合均匀,然后置于坩埚中于一定温度下焙烧一定时间后,取出反应产物置于烧杯中并加入适量的水,磁力搅拌后通过抽滤将固液分离,得到含锌浸出液和含铁浸出渣。本发明巧妙的利用提取剂七水合硫酸亚铁与电炉粉尘中锌铁的反应性差异,简单而高效地实现电炉粉尘中锌铁的一步回收与分离,工艺简单,不需添加传统酸碱浸出剂,锌的浸出率高达98.79%,铁的浸出率仅为0.11%。本发明可以实现电炉粉尘中锌铁的一步回收分离,是一种从电炉粉尘中高效回收利用锌铁的新方法。

标签:
电冶金技术
重庆 - 重庆 来源:中冶有色网 2023-03-18
氢气加热系统
氢气加热系统 1060     
 0

本发明属于冶金技术领域,涉及一种氢气加热系统,包括相连通的对流段和辐射段;所述辐射段内设有用于加热氢气的混合加热炉管,所述对流段内分别独立设有燃料气炉管、助燃空气炉管、补充氢气炉管、循环氢气炉管,所述补充氢气炉管及所述循环氢气炉管均与混合加热炉管相连通;所述燃料气炉管与所述助燃空气炉管均连通至所述辐射段内,在辐射段内混合燃烧以加热混合加热炉管内的氢气。本发明实现了加热炉中高温烟气余热回收利用,且加热所用燃料气可采用氢气代替传统的碳基燃料(如天然气、煤气等),实现氢气加热完全不消耗碳基原料,真正实现加热过程的绿色环保低碳。

标签:
电冶金技术
重庆 - 重庆 来源:中冶有色网 2023-03-18
含锌、铁烟尘及炉渣的综合回收处置工艺

本发明涉及一种含锌、铁烟尘及炉渣的综合回收处置工艺,属于冶金固废处置技术领域,该工艺具体为:在绝对压力1~50kPa下,将含锌、铁炉渣在熔炼熔化期加入熔炼炉形成熔池,将含锌、铁烟尘、内配碳、胶凝材料和水压制成球在熔炼还原期加入熔炼炉,含锌烟气经冷凝器、惯性除尘器和布袋除尘器回收金属锌粉,含CO尾气返回作为燃料烘干球团,在熔炼造渣期加入造渣剂,将熔渣从出渣口排出经气淬和离心粒化器制成粒化渣,铁水/合金液从底部出铁口排出,实现锌、铁、渣分离与回收,本工艺以电为主要能源,摆脱了对煤气等燃气的依附克服了流程长、能耗高的缺点,并且可实现脱锌率在99%以上,锌粉纯度在90%以上,实现二次资源回收和固废零排放。

标签:
电冶金技术
重庆 - 重庆 来源:中冶有色网 2023-03-18
对转炉煤气粗灰进行烘干和气力输送的装置

本发明属于冶金除尘工艺领域,涉及一种对转炉煤气粗灰进行烘干和气力输送的装置,包括A塔及B塔,所述A塔包括相连的粗灰仓与立式烘干机,所述B塔包括布袋除尘器、设置在布袋除尘器底部的集灰斗以及设置在集灰斗底部的仓泵,所述立式烘干机与所述集灰斗通过连接管道相连。粗灰仓下锥斗内的流态化粗灰进入立式烘干机内进行烘干,再导入布袋除尘器进行收尘,最后通过仓泵送至车间外的集中灰仓或直接送至转炉利用;热风进入立式烘干机后将粗灰物料带起,被布袋除尘器净化后,通过风机和管道排出厂房屋面。本发明装置克服了转炉煤气干法除尘粗灰含水量大而不利于气力输送的特点,将粗灰烘干后再进行输送,运行稳定,结构紧凑,适用性强。

标签:
电冶金技术
重庆 - 重庆 来源:中冶有色网 2023-03-18
转底炉高锌除尘灰制取碱式氯化锌的方法

本发明属于冶金领域,涉及一种转底炉高锌除尘灰制取碱式氯化锌的方法,转底炉除尘灰用氨水+氯化铵浸取,过滤后得到一次滤液和滤渣,滤渣用净水冲洗,滤液与冲洗水再次浸取除尘灰,滤液中锌氨络合离子达到浓度后,用高锰酸钾及金属锌粉置换净化后过滤,净化渣与一次渣一起进入转底炉焙烧,净化液蒸氨,得到碱式氯化锌沉淀,洗涤后烘干后得到产品碱式氯化锌,滤液返回浸取除尘灰,二次滤液盐浓度富集到15%后外排至蒸发系统制取混合盐。

标签:
电冶金技术
重庆 - 重庆 来源:中冶有色网 2023-03-18
非正交蜗杆传动副及其建模方法和制造方法

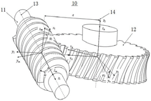
本发明涉及一种非正交蜗杆传动副及其建模方法和制造方法,属于机械传动技术领域。非正交蜗杆传动副包括相互匹配的圆柱蜗杆和蜗轮,所述蜗轮为圆柱状,所述圆柱蜗杆和所述蜗轮之间的轴交角为Σ,其中,0<Σ<90°。该非正交蜗杆传动副应用于非90°空间交错轴线的运动和动力传动。相比于传统圆柱蜗杆传动,非正交圆柱蜗杆传动同时参与啮合的齿数多而承载能力大幅提升,瞬时接触线方向与相对滑动方向的夹角(润滑角)更接近90°且具有人工油涵而易于形成动压油膜,有利于蜗杆副齿面润滑及延长使用寿命,适用于火炮分度机构、雷达旋转机构、光热塔定日镜回转机构、起重运输机械以及冶金机械等重载设备中。

标签:
电冶金技术
重庆 - 重庆 来源:中冶有色网 2023-03-18
提高泡沫钛致密度的方法

本发明提供一种提高泡沫钛致密度的方法,采用传统粉末冶金混合元素法制备泡沫钛过程中,添加稀土Er2O3粉,其添加量≦0.75wt%。经过原料的混合、压制成型和造孔剂的脱除和真空烧结,最后得到致密度较高的泡沫钛。本发明通过添加适量的稀土Er2O3,通过在烧结过程产生液相来提高材料的致密度,有效减少微观小孔的数量来提高泡沫钛的致密度,进一步改善泡沫钛的微观组织和力学性能,解决本领域长期未解决的技术难题。本发明工艺简单,具有较强的操作性。

标签:
电冶金技术
重庆 - 重庆 来源:中冶有色网 2023-03-18
多管式罐内炉渣可控温冷却装置

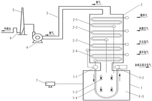
本发明的名称是多管式罐内炉渣可控温冷却装置,属冶金节能领域。它包括冷风箱入口管、冷风箱、热风箱出口管、热风箱、渣罐、冷风送入管、热风排出管及炉渣。将多管式罐内炉渣可控温冷却装置插入渣罐中,冷风经冷风箱入口管进入冷风箱后分由1~640根冷风送入管送入与冷风送入管配对的1~640根热风排出管,对炉渣进行冷却。冷风经热风排出管加热为高温热风后进入热风箱汇聚,高温热风即从热风箱出口管流往热风总管供外界使用。冷风在流经热风排出管时就把炉渣的热量带走,换热的多少由送入冷风量与风温调控。

标签:
电冶金技术
重庆 - 重庆 来源:中冶有色网 2023-03-18
生物可降解纳米羟基磷灰石-镁金属基复合材料

本发明涉及一种生物可降解纳米羟基磷灰石-镁金属基复合材料,属于生物医用材料领域,所述材料由金属镁和纳米羟基磷灰石颗粒的混合物组成,其中金属镁为纯镁,羟基磷灰石和镁的质量比为0.01~50∶100。本发明的纳米羟基磷灰石-镁金属基复合材料可采用高洁净度的熔炼技术或粉末冶金技术制造。本发明材料基体与增强纳米颗粒之间的结合紧密,纳米颗粒分布均匀。本发明降解速度可控,生物相容性和力学性能良好,在骨组织工程支架、骨内固定紧固件及骨承重部位缺损修复等医用材料领域有广泛的应用前景。

标签:
电冶金技术
重庆 - 重庆 来源:中冶有色网 2023-03-18
输送装置及方法
输送装置及方法 1126     
 0

本发明属于机械技术领域,公开了一种输送装置及方法。一种输送装置,其特征在于:输送带的环形两端装有从动链轮机构和主动链轮机构;传动装置安装在支撑结构上并连接主动链轮机构。输送装置的方法,其特征在于:在输送带的上方有导料槽,磁盘吊B将废钢C装入导料槽,导料槽将废钢C装上输送带并将废钢C限制在输送带上运动输送,驱动装置转动主动链轮机构,驱动输送带,将废钢C连续送往受料设备A。本发明具有性能可靠,输送能力大,抗冲击,并耐一定的高温,且自身运行平稳,对物料适应面广,有一定的倾斜和弯曲输送的能力,是具有在冶金电炉、转炉和其它物料输送上有推广价值的新技术。

标签:
电冶金技术
重庆 - 重庆 来源:中冶有色网 2023-03-18
高炉布料器
高炉布料器 799     
 0

本发明属于冶金工业技术领域,公开了一种高炉布料器。该设备用于高炉无料钟炉顶的布料。本发明由旋转电机、倾动电机、减速装置、旋转机构、倾动机构、中心喉管、溜槽等组成。该布料器由倾动电机单独工作时,实现溜槽倾动。倾动电机和旋转电机同步旋转时,实现溜槽旋转。倾动电机和旋转电机异步旋转时,实现溜槽既旋转又倾动的功能。本发明其结构紧凑,传动可靠,工作平稳,传动效率高,使用寿命长,维护工作量小,溜槽更换方便,可用于各型高炉工程。

标签:
电冶金技术
重庆 - 重庆 来源:中冶有色网 2023-03-18
跟踪钢样检测时间的方法

本发明属于冶金质量检测技术领域,涉及一种跟踪钢样检测时间的方法,包括以下步骤:S1、记录试样检测过程中的试样信息,包括样品种类、试样编码、委托到达时间、样品发送时间和样品到达时间;S2、通过标签打印机打印试样标签,并将标签贴在样品上;S3、将样品发送到制备工位上进行试样制备;S4、在直读光谱仪的试样编码栏处扫描二维码录入试样编码;S5、显示试样成分数据和试样分析时间。本方案使每个试样的检测时间在检化验钢样分析系统中动态的实时展现,解决操作人员对检测时间无法直观了解、对超过检测时间的原因不能及时准确填写的问题,从而避免因信息传递不及时影响检测结果且难以追溯失败原因的情况。

标签:
电冶金技术
重庆 - 重庆 来源:中冶有色网 2023-03-18
煤粉均衡调用系统及其方法

本发明属于冶金、煤碳领域,涉及一种煤粉均衡调用系统及其方法,包括顺次连接的原煤仓、给煤机、磨煤机、收粉箱体,磨煤机上连接有干燥器发生炉,收粉箱体上通过煤粉风机入口阀连接有煤粉风机;收粉箱体底部分别连通有第一煤粉仓与第二煤粉仓,第一煤粉仓底部设置有与第二煤粉仓连通的输粉罐。本发明可以确保一个制粉系统制备出的煤粉单独或同时向一个及多个煤粉仓输送煤粉。同时煤粉仓之间也实现了互联互通,确保了煤粉的高效化利用,还避免了因煤粉储存时间过长造成的自身板结起坨、质量下降引起的高炉喷吹波动。

标签:
电冶金技术
重庆 - 重庆 来源:中冶有色网 2023-03-18
连续加料电弧炉的智能加料控制方法

本发明涉及一种连续加料电弧炉的智能加料控制方法,属于冶金装备技术领域,首先确定废钢输送槽尺寸和设定激振器初始工作模式,然后通过视觉成像获取天车磁盘取料的种类和计算加入输送槽内废钢物料的重量,然后标定输送槽内废钢物料的行走速度,判断废钢物料所处输送槽内的位置,计算得到单位时间入炉废钢重量和累计入炉废钢物料的重量;然后采集检测电弧炉内的熔池大小和温度状态,进一步利用电弧炉智能加料控制系统对采集得到的数据进行运算判断下一步冶炼状态来调节天车磁盘取料的工作模式和废钢输送槽激振器的工作频率,达到自适应匹配加料的目的。

标签:
电冶金技术
重庆 - 重庆 来源:中冶有色网 2023-03-18
低碳转底炉及其使用方法

本发明属于冶金环保领域,涉及一种低碳转底炉及其使用方法,包括设置在转底炉两侧固定炉墙内并沿转动炉盘旋转分的加热区、碳基还原区、氢基还原区与冷却区,加热区与冷却区之间在炉墙内还设置有装出料区;装出料区两端设置有隔墙,加热区顶部设有排气烟道。本发明利用粉尘中自带的少量残炭做碳基还原剂,物料入炉后,先利用尘泥中碳还原,之后在料面喷吹焦炉煤气或氢气,气体在冷却球团同时预热裂解产生H2和CO,对球团进行深度还原,既可以降低转底炉的碳排放,又可以防止炉底板结。

标签:
电冶金技术
重庆 - 重庆 来源:中冶有色网 2023-03-18
大规格模锻件用铸锭及其制备方法

本发明提供了一种大规格模锻件用铸锭的制备方法,包括:将合金原料进行熔炼和铸造,得到大规格模锻件用铸锭。本发明的关键在于化学成分精准控制以及铸造工艺参数控制。根据本发明确定的化学成分范围生产出的铸锭Fe、Si含量低,铸锭中难溶相少且弥散分布。根据本发明的铸造工艺参数生产出的铸锭,组织均匀性与稳定性高,铸锭显微疏松等内部冶金缺陷少且尺寸小。本发明还提供了一种大规格模锻件用铸锭。

标签:
电冶金技术
重庆 - 重庆 来源:中冶有色网 2023-03-18
自动启闭式电炉加料装置

本发明属于冶金技术领域,提出一种自动启闭式电炉加料装置,旨在解决加料设备对厂房标高要求高,加热炉高温烟气外溢等问题。本加料装置包括有连接在电炉上并能自行闭合的配重式受料斗和布置在电炉一侧并能开启及连通配重式受料斗的旋转振动给料机。本发明的自动启闭式电炉加料装置可有效降低厂房标高,以减少建设造价,并有助于降低炉内高温烟气外溢及热量损失,以保持冶炼气氛,减轻了除尘系统工作负担,及将低冶炼电耗,缩短冶炼周期,获得产能增加。

标签:
电冶金技术
重庆 - 重庆 来源:中冶有色网 2023-03-18
具有热防护功能的粒化系统

本发明公开了一种具有热防护功能的粒化系统,一种具有热防护功能的粒化系统,包括转轴、辅助冷却风供应单元、温度监测单元和粒化器;粒化器固定在转轴的顶部;其特征在于:所述辅助冷却风供应单元为温度监测单元和粒化器提供冷却风;所述辅助冷却风供应单元包括风筒和进风管道;风筒通过进风管道与风机连接;所述温度监测单元和粒化器设置在风筒内;所述温度监测单元包括多个热电偶、过孔径导电滑环、止转片和止转装置;多个热电偶设置在所述粒化器内,止转装置设置在所述粒化器的下方;所述过孔径导电滑环套设在转轴上,并通过止转片固定在止转装置上;本发明可广泛应用在钢铁、冶金等领域。

标签:
电冶金技术
重庆 - 重庆 来源:中冶有色网 2023-03-18
无头轧制线材生产工艺及其设备

本发明公开了一种无头轧制线材生产工艺及其设备,属于冶金技术领域,本工艺包括:连铸出单流的高速连续铸坯,且连铸拉速控制在2.8m/min~10m/min;将连铸出的高速连续铸坯通过连续的轧制变形和控温冷却,形成单根连续直条成品轧件,且铸坯变形速度根据秒流量相同原则与连铸拉速相匹配;将连续直条成品轧件按需进行分段、卷取和收集。本设备包括顺次设置的炼钢连铸单元、衔接单元、中间轧制单元、控温成型轧制单元、分卷单元以及成品处理单元。本发明能既实现连铸与轧钢产能匹配轧制,又实现无头直接轧制。

标签:
电冶金技术
重庆 - 重庆 来源:中冶有色网 2023-03-18
智能安全联轴器及其工作方法

本发明提出了一种智能安全联轴器及其工作方法,是用实时动态扭矩控制执行机构使联轴器的驱动侧和被驱动侧迅速分开的新型智能安全联轴器。联轴器上的控制系统会将扭矩传感器检测到的实时扭矩数据进行分析并与预先选取设定的扭矩值对比,如果实时扭矩超过预先设定的扭矩值,控制系统会发送指令给执行机构,执行机构立即动作,从而达到限定扭矩的目的。将扭矩动态数据的采集、分析和控制以及执行机构集成于联轴器里,形成一个独立智能装置。也可以利用实际动态扭矩值来修正联轴器的初步预设的松脱扭矩值,使传动系统得到更准确完全的保护。该智能限扭矩安全联轴器可以广泛应用于冶金、能源、矿山、航空、汽车、工程机械等各种工业领域。

标签:
电冶金技术
重庆 - 重庆 来源:中冶有色网 2023-03-18
软锰矿和闪锌矿联合氧压酸浸工艺

本发明涉及湿法冶金技术中的浸出领域,公开了一种软锰矿和闪锌矿联合氧压酸浸工艺,包括以下步骤:(1)调浆:在软锰矿和闪锌矿中加入水和酸进行调浆;(2)联合浸出:将浆料打入高压釜,密封后通入氧气浸出0.85小时‑1.25小时,得浸出液;(3)闪蒸:将浸出液送入闪蒸槽降温降压后回收蒸汽,再降低温度,然后送浓密机分离,得上清液和底流;(4)将底流进行浮选回收硫得硫精矿,从上清液回收金属锌和二氧化锰。本发明采用氧压联合酸浸工艺,同时浸出软锰矿中的锰和闪锌矿中的锌等物质,充分的利用自然资源中的锌、锰和硫,减少了资源的浪费;该工艺具有流程短、成本低、环境友好、设备腐蚀小,试剂消耗少,无三废污染,易实现产业化的优点。

标签:
电冶金技术
重庆 - 重庆 来源:中冶有色网 2023-03-18
氧化铁皮的收集清理装置及应用该装置的加热炉

本发明属于冶金设备领域,涉及一种氧化铁皮的收集清理装置及应用该装置的加热炉,包括溜槽,其一端设有冲渣水管、另一端设有排渣箱,所述冲渣水管沿所述溜槽的延伸方向且朝向溜槽内布置,所述排渣箱用于承接冲渣水管冲出的冲渣水及溜槽内氧化铁皮;所述溜槽的底面带有坡度,其距离地面较远的一端上设有冲渣水管。所述氧化铁皮的收集清理装置沿出料炉门宽度方向布置且设置在辊道基础壁上。本发明解决了现有热轧板坯加热炉出料炉门口氧化铁皮堆积或掉落炉底,给炉区环境造成影响、导致设备或电缆损坏的问题,解决了辊道侧壁基础结构处理困难的问题,降低了设计及施工难度,改善了炉区环境。

标签:
电冶金技术
重庆 - 重庆 来源:中冶有色网 2023-03-18
熔渣干法粒化及余热回收系统

本发明涉及一种熔渣干法粒化及余热回收系统,属于冶金节能技术领域。该系统包括熔渣干法粒化单元1和余热回收单元7,所述熔渣干法粒化单元1和余热回收单元7通过链斗式输送机6连接;所述链斗式输送机6头部上方设有冷料仓2,可向输送机卸入冷料;冷料仓2的底部设置有流量调节装置3,通过其进行冷料流量调节,实现冷料流量可控。本系统通过冷料与粒化后的渣粒相互混合,渣粒温度降低,避免渣粒再熔化,降低对输送机械耐高温的要求;使用链斗式输送机进行渣粒转运,方便干法粒化单元与余热回收单元依据场地实际情况灵活布置;提供渣粒温度的控制方法,使得余热回收单元入口的物料温度基本保持稳定。

标签:
电冶金技术
重庆 - 重庆 来源:中冶有色网 2023-03-18
规模化定制生产的炼钢工艺

本发明公开了一种规模化定制生产的炼钢工艺,属于冶金生产技术领域,其工艺流程为:铁水经铁水预处理装置脱硫后,转入初炼炉完成脱硅、脱磷和脱碳处理,并按基本一致的成分与温度转入中间炉保温储存和成分均匀,再按定制需求量转入精炼炉调整成分后进入连铸机。本发明通过设置中间炉作为缓冲,可以隔断任何一个转炉事故对铸机的影响,多钢包连浇连铸不受转炉生产节奏的影响,将本发明应用在炼钢生产时,可以实现规模化定制生产、缩短小额订单交付周期、满足更广泛的客户需求、且具备灵活的生产调度功能。

标签:
电冶金技术
重庆 - 重庆 来源:中冶有色网 2023-03-18
适用于高速线材轧制的高塑性硬质材料辊环及制造方法

本发明公开了适用于高速线材轧制的高塑性硬质材料辊环及制造方法,该材料的化学组成按重量百分比为:C:4~5.5%,Re:0.04~0.1%,W:6~18%,Mo:3~5%,Cr:4~6%,Ni:0.5~2%,V:6~8%,S<0.035%,P<0.035%,其余为Fe。其制造方法采用电炉冶炼,离心铸造,球化退火+淬火+多次回火的热处理工艺。该种高塑性硬质材料辊环的技术创新点主要集中于材料创新和工艺创新两个方面,具有优异耐磨性,具有较高强韧性配合。主要用于取代目前国内冶金工业轧钢领域中广泛使用的普通铸铁辊环和WC辊环,延长辊环的使用寿命周期,提高高速线材轧机的作业率。

标签:
电冶金技术
重庆 - 重庆 来源:中冶有色网 2023-03-18
城市污泥在小球烧结中的资源化利用方法

本发明公开了一种城市污泥在小球烧结中的资源化利用方法,其特征在于,包括以下原料及其重量份数:城市污泥1~18份;铁精矿粉12~20份;生石灰12~24份;冶金废料132~150份;将以上原料进行以下步骤:1)将称量好的原料进行混匀;2)将步骤1)中得到的混匀后的原料,通过造球机进行造球;3)将步骤2)中制得的小球进行筛分;将粒度小于3mm的小球作为步骤2)中的原料,进行步骤2)和步骤3);将粒度不小于3mm的小球作为烧结混合料原料,输送至烧结机进行抽风烧结;所述粒度不小于3mm的小球在烧结混合料原料中的重量配比为6%~8%。

标签:
电冶金技术
重庆 - 重庆 来源:中冶有色网 2023-03-18
铁矿石烧结的方法及矿物相含量的定量表征方法

本发明公开一种铁矿石烧结的方法及矿物相含量的定量表征方法,采用铁矿石平衡相烧结技术,对烧结矿的相组成进行定量研究,从而明确最佳的烧结矿配比和烧结参数条件。本发明运用了平衡相烧结技术,与传统烧结杯试验和工业试验相比,可以大幅减少实验误差。运用XRD、扫描电镜、矿相显微镜等设备对烧结后样品进行检测,各种检测结果相互印证,确保物相判断的准确性,同时采用ImageJ软件对矿物相含量进行定量计算,进而得到精确的物相类型及定量组成。因此,此方法具有检测结果精确的特点,该方法可以在物相层面上分析烧结原料及条件变化对烧结矿物相组成产生的影响,进而分析烧结矿冶金性能的变化,具有科学性和实用性。

标签:
电冶金技术
重庆 - 重庆 来源:中冶有色网 2023-03-18
微电机换向器用滑动电接触材料和复合材料

本发明公开了一种微电机换向器用滑动电接触材料,该材料各组分重量含量为:Cu为1~8%、Ni为0.1~0.5%、氧化物为0.5~2%,余量为银,其中氧化物为Al2O3、ZrO2、CeO2、Cr2O3中的任意一种,并且氧化物的粒度需要控制在3μm以下。该材料采用粉末冶金工艺制备,其耐磨性、抗电弧和抗熔焊性能优良,可以有效防止磨屑在换向器沟槽中聚集造成短路的现象,适合用于制作换向期电弧较大的微电机的换向器。

标签:
电冶金技术
重庆 - 重庆 来源:中冶有色网 2023-03-18
双曲线变截面叶片
双曲线变截面叶片 1004     
 0

本发明的双曲线变截面叶片(1)系安装在涡轮机械轮壳上的一种叶片。其作用是调整和强化流体动态效应,降低场内附面层二次流损耗,解决已往技术叶片根部疲劳断裂问题。本发明从数学上导出了展向双曲线与弦向翼型结合的通用方程,从而使叶片(1)设计合理,便于制造。能广泛用于采矿、冶金、机械等行业的涡轮机械特别是轴流风机的技术改造,提高其动力性,经济性,获得节电和降噪的显著效果。

标签:
电冶金技术
重庆 - 重庆 来源:中冶有色网 2023-03-18
上一页 35 36 37 38 39 ... 62 下一页
共62页    到第

中冶有色为您提供最新的重庆重庆有色金属冶金技术理论与应用信息,涵盖发明专利、权利要求、说明书、技术领域、背景技术、实用新型内容及具体实施方式等有色技术内容。打造最具专业性的有色金属技术理论与应用平台!

全国热门有色金属设备推荐
展开更多 +
全国热门有色金属技术推荐
展开更多 +

 

江西省隆恩特环保设备有限公司
宣传

报名参会
更多+

报告下载

有色专家
更多+

中国矿业大学
教授
湖南有色金属研究院
教授级高工/原总工程师
矿冶科技集团有限公司工程公司
副总经理
矿冶科技集团
中国工程院院士
武汉科技大学
院长 / 教授
赤泥综合利用研究报告2025
推广

热门技术
更多+

推荐企业
更多+

福建省金龙稀土股份有限公司
宣传

发布

在线客服

公众号

电话

顶部
咨询电话:
010-88793500-807