青岛垚鑫智能科技有限公司
宣传

位置:北方有色 >

有色技术频道 >

> 新能源材料技术

分类:
全部
矿山技术
冶金技术
材料制备及加工技术
环境保护技术
分析检测技术
 
全部
功能材料技术
复合材料技术
新能源材料技术
合金材料技术
加工技术
地区:
全部
北京
天津
上海
重庆
河北
山西
辽宁
吉林
黑龙江
江苏
浙江
安徽
福建
江西
山东
河南
湖北
湖南
广东
海南
四川
贵州
云南
陕西
甘肃
青海
内蒙
广西
西藏
宁夏
新疆
其他
其他
展开
 
全部
南京
无锡
徐州
常州
苏州
南通
连云港
淮安
盐城
扬州
镇江
泰州
宿迁

江苏苏州有色金属新能源材料技术理论与应用

免费发布技术信息>>
具有减震功能的新能源汽车电池箱

本发明公开了一种具有减震功能的新能源汽车电池箱,属于新能源汽车领域。一种具有减震功能的新能源汽车电池箱,包括箱体、箱盖和蓄电池,所述箱体内滑动连接有支撑板,所述蓄电池放置在支撑板上,所述支撑板上固定连接有第一滑杆,所述箱体上固定连接有滑套、第一气缸和第二气缸,所述滑块与第一气缸和第二气缸转动相连接,所述箱盖上固定连接有第一凸型架,所述第一凸型架内转动连接有散热扇;本发明使用简单,减震效果良好,提高了蓄电池的减震效果,增加了对蓄电池的保护,防止蓄电池出现损伤,同时通过减震的同时带动散热扇对蓄电池进行散热,再通过排气扇排出热量,有利于电池的散热,从而延长了电池的使用寿命。

标签:
新能源
江苏 - 苏州 来源:北方有色网 2023-03-18
基于新能源理念推广用展示宣传装置

本实用新型属于新能源技术领域,尤其涉及一种基于新能源理念推广用展示宣传装置,包括支架,支架的一侧固定连接有展示箱,展示箱的外侧转动连接有箱门;本实用新型通过将箱门与展示箱闭合,通过滑动连杆使其插入插孔的内部,从而将箱门与展示箱固定对展示资料进行保护,然后转动螺纹套,使螺纹套带动支腿通过螺纹齿向支架的上部移动,从而使滚轮与地面接触,使用者重复以上的操作使其与的滚轮均与地面相接触,从而使使用者可以通过滚轮将本装置移动到指定的地点,解决了现有的新能源宣传装置结构简单不能对宣传资料进行保护,使宣传资料只能一次性使用,浪费资源,同时也不便于移动,给使用者的使用带来极大不便的问题。

标签:
新能源
江苏 - 苏州 来源:北方有色网 2023-03-18
新能源纺织网管
新能源纺织网管 728     
 0

本实用新型公开了一种新能源纺织网管,包括第一卡扣、网管外壳和连接口,所述第一卡扣的上方安装有第二卡扣,且第二卡扣的右侧设置有贴合板,所述贴合板的右侧安装有接头,且接头的上方固定有伸缩块,所述网管外壳的内侧设置有网管,且网管外壳位于接头的右侧,所述网管的内侧安装有防腐蚀层,且防腐蚀层的内侧设置有固定杆,所述固定杆的内侧安装有拉环,所述连接口的内侧安装有固定块,且连接口位于网管外壳的右侧,所述连接口的上方安装有第一减震块,且连接口的下方设置有第二减震块,所述连接轴的左侧安装有滚轮,所述连接口的右侧安装有螺旋接口。该新能源纺织网管具有材质为新能源的,具备防腐蚀能力,方便用户安装与拆卸等特点。

标签:
新能源
江苏 - 苏州 来源:北方有色网 2023-03-18
新能源汽车锂电池专用灭火装置

本实用新型涉及新能源汽车研发附属装置的技术领域,特别是涉及新能源汽车锂电池专用灭火装置;其可在装置使用过程中对装置进行整体的位置固定,可防止装置在新能源汽车行驶使用的过程中发生滚动以及撞击;包括筒体、喷射软管、控制阀、喷洒器、密封架、压力表和保险销,筒体内设置有放置腔,筒体的顶端设置有开口,喷洒器的输出端设置有雾化器,筒体为碳钢材质;还包括两组连接轴、两组连接辊、两组链条、两组伺服电机、两组连接带和两组粘合胶垫,两组连接辊的侧壁上均设置有连接架,并在每组连接架上均设置有固定孔,两组粘合胶垫分别固定安装在两组连接带上,两组伺服电机的输出端均设置有传动轴,筒体上设置有控制面板。

标签:
新能源
江苏 - 苏州 来源:北方有色网 2023-03-18
新能源汽车车身加工用冲压模具

本实用新型公开了一种新能源汽车车身加工用冲压模具,包括加工台,所述加工台的上方设置有顶板,所述顶板的上端面上固定安装有气压缸,所述气压缸的输出端固定安装有升降座,所述升降座的下端面上固定安装有上模座,所述上模座的下端面上设置有上模,所述加工台的上端面上固定安装有若干个均匀分布的支撑架,本实用新型为一种新能源汽车车身加工用冲压模具,通过设置定位筒、顶针环板和滚轮等,达到了提高加工精度,提高脱料效果,提高产品质量等效果,解决了目前的新能源汽车车身加工用冲压模具,加工精度不高,且脱料效果较差,影响产品的加工质量的问题。

标签:
新能源
江苏 - 苏州 来源:北方有色网 2023-03-18
新能源汽车电池盒托盘装夹弯曲装置

本实用新型涉及新能源汽车技术领域,且公开了一种新能源汽车电池盒托盘装夹弯曲装置,包括工作台,所述工作台顶部固定安装有数量为两个的支柱,两个所述支柱顶部均与顶板固定连接,所述顶板底部固定连接安装板,所述安装板顶部固定安装有电机,所述电机输出端固定连接有与右侧支柱左侧转动连接的丝杆,所述丝杆外部滑动安装有数量为两个的滑块,两个所述滑块底部均固定连接有液压杆,两个所述液压杆输出端均固定连接有压头,所述工作台顶部滑动安装有数量为两个且分别位于两个压头正下方的折弯台。该新能源汽车电池盒托盘装夹弯曲装置,解决了传统的折弯装置一次只能折弯一条边,单边折弯后还要对物料进行调整,费时费力,折弯效率低的问题。

标签:
新能源
江苏 - 苏州 来源:北方有色网 2023-03-18
新能源电池组装夹具
新能源电池组装夹具 1078     
 0

本实用新型公开了一种新能源电池组装夹具,包括底板、第一螺杆和第二螺杆,所述底板的下端面四角处均固定有支撑块,所述底板的上端面相邻的一侧固定有挡板,且挡板呈直角状,所述底板的上端面位于挡板的内侧开设有第一条槽和第二条槽,所述第一条槽和第二条槽相互垂直,所述底板背离挡板相邻的两侧分别固定有第一固定块和第二固定块,所述第一固定块和第二固定块的中间处均开设有螺孔,所述第一螺杆螺纹安装在第一固定块上的螺孔内,所述第一螺杆的一端固定有转盘,所述第一螺杆背离转盘的一端通过轴承固定在第一限位板的一侧中间处。本实用新型有利于对新能源电池组装焊接时,对新能源电池进行夹持固定的优点。

标签:
新能源
江苏 - 苏州 来源:北方有色网 2023-03-18
高精度新能源汽车永磁电机转子

本实用新型公开了一种高精度新能源汽车永磁电机转子,涉及新能源汽车技术领域,为解决现有技术中的普通高精度新能源汽车永磁电机转子集成化程度不高,定子与转子分别设置,使得转子的散热效果不好的问题。所述中空散热定子的一侧设置有通道,且通道与中空散热定子设置为一体结构,所述中空散热定子的另一侧分别安装有第一循环油路和第二循环油路,且第一循环油路和第二循环油路均与中空散热定子固定连接,所述第一循环油路和第二循环油路的一端均安装有泵体,且第一循环油路和第二循环油路均与泵体固定连接,所述泵体的内部设置有叶轮,所述中空散热定子、泵体、第一循环油路和第二循环油路的内部均设置有散热油。

标签:
新能源
江苏 - 苏州 来源:北方有色网 2023-03-18
新能源汽车电机壳体的砂芯成型模具

本实用新型涉及新能源汽车技术领域,公开了一种新能源汽车电机壳体的砂芯成型模具。所述新能源汽车电机壳体的砂芯成型模具包括底座;下模、左侧模和右侧模,下模设置于底座上,左侧模和右侧模设置于下模的左右两侧,且均位于下模的上方,左侧模、右侧模和下模合模后形成成型电机壳体的砂芯的模腔;抽芯结构,抽芯结构设置于下模的前侧或后侧,抽芯结构包括芯体,芯体伸入上述模腔内,用于支撑砂芯;加热组件,加热组件加热模腔,用于烧结成型后的砂芯;顶出结构,顶出结构设置于底座上,且位于下模下方,顶出结构用于顶出下模上成型后的砂芯。本实用新型能够一次性成型砂芯,提高生产效率,降低生产成本。

标签:
新能源
江苏 - 苏州 来源:北方有色网 2023-03-18
新能源车电池箱的安装定位结构

本实用新型提供了一种新能源车电池箱的安装定位结构,其使得电池箱方便准确定位于新能源车的对应电箱空间内,使得电池箱的安装省时省力。其包括电池箱,所述电池箱的底部设置有两排平行布置的滚轮,每排所述滚轮的排布方向沿着电池箱的前后方向排布设置,其还包括有滑轨座,所述滑轨座固装于新能源汽车的对应电箱空间的安装底板,所述滑轨座布置于对应的电池箱的底部位置下方,所述滑轨座包括前端止挡杆、两侧导向杆,两侧的所述导向杆的相向端面的对应位置分别固装有至少一个导位块,分列于不同导向杆的相对应位置的导位块成对布置,成对的导位块分别关于所述前端止挡杆的长度中垂面对称布置。

标签:
新能源
江苏 - 苏州 来源:北方有色网 2023-03-18
新能源燃料笔式点火线圈

本实用新型涉及一种新能源燃料笔式点火线圈,包括铁芯、绕线于骨架上的线圈,所述的线圈包括线芯以及包裹于所述的线芯外部的绝缘层,其中,所述的绝缘层中至少包括一个改良聚氨酯亚胺涂层,所述的改良聚氨酯亚胺涂层由50%聚氨酯、48%聚酯亚胺以及2%硅的混合物构成。由于采用了以上技术方案,使得本实用新型的新能源燃料笔式点火线圈能使温度与耐压成正比,尤其适合于新能源燃料发动机的使用。

标签:
新能源
江苏 - 苏州 来源:北方有色网 2023-03-18
新能源电池高精度动力模组并联片

本实用新型涉及新能源技术领域,具体为一种新能源电池高精度动力模组并联片,包括并联板,所述并联板的顶部左右两侧呈对称状开有限位结构,所述限位结构的内侧底部安装有电性连接结构,所述电性连接结构包括固定连接结构和直接连接结构,所述固定连接结构具体为插针,多个所述插针均匀的固定在限位结构的内侧底部,本实用新型针对新能源电池的并联结构,采用插针式的并联结构,通过对外部进行固定的同时对电池的两极进行插针式固定,提高接触点数量的同时有效的对其进行固定,防止断续供电或者接触不良等问题发生,方便使用。

标签:
新能源
江苏 - 苏州 来源:北方有色网 2023-03-18
新能源汽车换电锁止机构

本实用新型公开了一种新能源汽车换电锁止机构,包括安装板,用于对整个装置进行安装,所述安装板的底部固定连接有固定架,用于对内部的电池进行保护固定,所述固定架的内侧壁靠近中部位置对称设置有锁止机构,所述锁止机构包括凹槽,便于内部装置的安装固定,所述凹槽的内壁靠近底部位置转动连接有卡块,用于对电池进行卡合固定,所述凹槽的内侧壁和卡块的侧壁均固定连接有卡架,用于对弹簧进行固定,两个所述卡架的相对面固定连接有弹簧。本实用新型通过对新能源电池的外部设置有锁止保护机构,从而对新能源汽车的电池进行保护,同时防止在行驶中的掉落,并且便于对电池的快速的拆卸和更换安装。

标签:
新能源
江苏 - 苏州 来源:北方有色网 2023-03-18
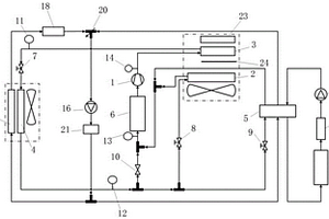
用于新能源汽车的热泵热管理系统及其工作方法

本发明提供了一种用于新能源汽车的热泵热管理系统及其工作方法,系统包括:乘员舱热管理回路、电池热管理回路;所述乘员舱热管理回路包括依次连接的电动压缩机、室内冷凝器、室外换热器、室内蒸发器,制冷剂循环流经所述乘员舱热管理回路对乘员舱进行制冷/制热;所述电池热管理回路包括电池冷却液循环回路,电池冷却液循环回路包括依次连接的第一水箱、双芯电池冷却器、电池包;室外换热器的输出端还连接双芯电池冷却器,使经过室外换热器的制冷剂流经双芯电池冷却器,与电池冷却液循环回路中流经双芯电池冷却器的冷却液进行热交换,对电池包进行降温。本发明能够在兼顾低温制热能效及系统成本的同时,解决新能源汽车的低温里程焦虑。

标签:
新能源
江苏 - 苏州 来源:北方有色网 2023-03-18
新能源汽车用的多功能零件喷漆装置

本发明公开了一种新能源汽车用的多功能零件喷漆装置,包括箱体,所述箱体内设有喷洒腔和储液腔,所述喷洒腔位于储液腔的上方,所述箱体内由左到右依次设有过滤腔、压缩腔和移动腔,所述过滤腔、压缩腔和移动腔均位于储液腔的下方,所述箱体内设有转动腔,所述转动腔位于喷洒腔的右侧。该装置通过喷头的移动和伸缩杆带动零件的转动,使得新能源汽车的零件可以进行全方位的喷洒,全方位的喷漆涂装可以与零件结合良好,能够成为抑制腐蚀介质侵入的屏障,并且降低工作人员的劳动力,还设有过滤机构,通过活性炭对有害物质的吸附,可以有效防止工作人员吸入毒气,保障工作人员的身体健康。

标签:
新能源
江苏 - 苏州 来源:北方有色网 2023-03-18
用于新能源太阳能板组装设备

本发明涉及新能源装配设备的技术领域,特别是涉及用于新能源太阳能板组装设备,其通过对太阳能板进行组装,可有效节省人工焊接组装时的体力和时间,提高焊接速度,提高工作效率,同时太阳能板上的焊点分布均匀性提高,有效提高焊接强度和焊接质量,避免人工焊接时对太阳能片造成烧毁破坏,减少材料浪费,提高实用性和可靠性;包括放置台、后板、固定板和两组固定架,放置台的左侧和右侧均设置有夹紧装置,后板安装在放置台的后侧,固定板位于后板的前上侧,两组固定架分别安装在固定板的顶部左侧和右侧,两组固定架的后侧均安装在后板上,固定板底部设置有推动装置。

标签:
新能源
江苏 - 苏州 来源:北方有色网 2023-03-18
新能源汽车用驱动系统及其驱动方法

一种新能源汽车用驱动系统及其驱动方法,属于新能源汽车的动力系统技术领域。驱动系统包括整车控制器、前驱动单元、后驱动单元、电源单元、充电单元、制动单元、回馈发电控制单元、整流器、放电单元、逆变器、功率转换器以及二驱或四驱切换器,二驱或四驱切换器用于切换车辆的驱动模式。步骤:整车控制器从档位杆、油门踏板接收驱动信号;整车控制器控制电源单元释放电能,经放电单元处理后传输至逆变器,逆变器将直流电转变为交流电并提供给功率变换器,通过功率变换器处理后为驱动系统供电;驾驶员通过二驱或四驱切换器选择驱动模式。提高车辆行驶的稳定性和安全性;提高整车能量的利用率和车辆续航能力;防止电源单元的过充电和过放电。

标签:
新能源
江苏 - 苏州 来源:北方有色网 2023-03-18
新能源汽车的电池优化控制系统

本发明公开一种新能源汽车的电池优化控制系统,电池包;电机驱动器;第一直流变换器,其设置在逆变电路的输出端;第一对触头;第二对触头;变压器,其原边设置有一双向开关,变压器的原边和副边通过双向开关与第一对触头或第二对触头选择性闭合接触;以及冗余电池,其与第一直流变换器输入端连接,第一直流变换器的输出端还与双向开关连接;其中,第一直流变换器输出端分别与每个电池阵列中的至少一个电池组串联组合形成一放电回路,电机驱动器选择性串联放电回路中。本发明解决了新能源汽车电池输出性能不足的技术问题。

标签:
新能源
江苏 - 苏州 来源:北方有色网 2023-03-18
新能源汽车电池组上使用的固定件组件

本实用新型公开了一种新能源汽车电池组上使用的固定件组件,涉及新能源汽车电池组上使用的固定件技术领域,该一种新能源汽车电池组上使用的固定件组件,包括底板,底板的上表面中部固定连接有橡胶外壳,橡胶外壳的内部活动安装有电池本体,底板的上表面对称设置有四个螺栓,所述底板的上表面对称固定连接有两个侧板,底板和侧板相对应的一侧设置有两个减震装置,减震装置包括定位块,定位块的内部设置有短柱,短柱的外表面对称固定连接两个卡环,位块的背面与底板的正面固定连接,卡环内壁与短柱的外表面转动连接,卡环的外表面固定连接有短板,短板远离卡环的一端固定连接有滑块,滑块的侧面固定连接有气压杆,滑块的另一侧固定连接有弹簧。

标签:
新能源
江苏 - 苏州 来源:北方有色网 2023-03-18
用于新能源汽车发动机的铝制盖板

本实用新型公开了一种用于新能源汽车发动机的铝制盖板,包括盖板壳体,活动保温组件,所述活动保温组件为两组,对称设置在所述盖板壳体的两侧,所述活动保温组件具有闭合和开启两种状态;传动机构,所述传动机构连接两组活动保温组件;弹性组件,所述弹性组件为两组,分别连接两组所述活动保温组件;该结构在动力组件正向工作时通过传动机构驱动两侧的活动保温组件打开,开启状态下可将新能源汽车发动机工作时产生的热量直接传递到盖板壳体1上与大气进行热交换散热;当动力组件反向工作时通过传动机构驱动两侧的活动保温组件在弹性组件的作用下闭合,可将新能源汽车发动机工作时产生的热量保存在汽车内。

标签:
新能源
江苏 - 苏州 来源:北方有色网 2023-03-18
新能源锂电池用盖板
新能源锂电池用盖板 1126     
 0

本实用新型公开了一种新能源锂电池用盖板,涉及锂电池构件技术领域,具体为一种新能源锂电池用盖板,包括盖板、锂电池外壳,所述盖板的顶部开设有两个安装孔,且两个安装孔的内部均卡接有绝缘套,两个所述绝缘套的内部分别活动套接有阴极连接柱、阳极连接柱。该新能源锂电池用盖板,将盖板底部的限位卡圈卡在锂电池外壳内部,并通过压缩弹簧对限位环以及定位插杆施加弹力,将定位插杆卡进锂电池外壳内侧壁的插孔内部,即可实现对盖板的安装,操作简便,不需专业的设备进行操作,降低了装配成本,另外按压调节压杆带动驱动块下移,并挤压从动块与定位插杆移动,即可将盖板取下,便于后期将盖板拆卸对电池芯进行维修。

标签:
新能源
江苏 - 苏州 来源:北方有色网 2023-03-18
用于新能源汽车充电机输出侧的屏蔽罩

本实用新型公开了一种用于新能源汽车充电机输出侧的屏蔽罩,涉及新能源汽车技术领域。该用于新能源汽车充电机输出侧的屏蔽罩,在对屏蔽罩进行安装时,首先将本体覆盖在对应的元器件以及线缆上,当线缆较多时,将所有线缆理顺,并从缺口中穿过,且线缆的两端分别从两侧的缺口中穿过,此时线缆通过两侧的缺口穿过整个屏蔽罩,此时对本体的位置进行微调,使得安装板都插入至对应的位置处,在微调过程中,线缆只会在缺口内进行相对位移,不会影响到本体在高度方向上的移动,提高了安装的便捷性,同时配合安装板的定位作用,使得整个屏蔽罩可以准确的焊接到位。

标签:
新能源
江苏 - 苏州 来源:北方有色网 2023-03-18
新能源高压电气冰水冲击测试装置

本实用新型公开了一种新能源高压电气冰水冲击测试装置,包括高压电源、高温环境箱和低温冰水槽,所述高压电源的一端固定连接有螺旋高压连接线,所述螺旋高压连接线远离高压电源的一端贯穿通孔并向高温环境箱内延伸;所述高温环境箱的顶部安装有样品篮提升机构,所述样品篮提升机构的底端固定连接有镂空样品篮,所述镂空样品篮的中心放置有测试样品;所述低温冰水槽外壁一侧的底部连接有接地装置,所述接地装置上安装有漏电流控制器。本实用新型通过设计简单的新能源高压电气冰水冲击试验系统,不仅设备结构简单,而且操作流程也相对简单,可以更好的测试新能源汽车直流高压用电器受到冰天雪地时的漏电保护能力,工作效率大大提高。

标签:
新能源
江苏 - 苏州 来源:北方有色网 2023-03-18
新能源电机轴承组装机构

一种新能源电机轴承组装机构,属于新能源电机制造技术领域。该新能源电机轴承组装机构包括轴承料杆、抬料组件、轴承移载组件、轴承加热器和压合组件;轴承料杆用于放置轴承;抬料组件设有U字形抬料台和与U字形抬料台传动连接的升降驱动组件,轴承料杆穿设在U字形抬料台槽内,通过升降驱动组件驱动U字形抬料台逐渐升高抬料;轴承移载组件用于将轴承料杆上的轴承移载至轴承加热器上,在轴承加热后再将轴承移载至压合组件上。本实用新型能够方便快速地完成电机轴承装配,工作效率高。

标签:
新能源
江苏 - 苏州 来源:北方有色网 2023-03-18
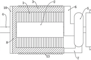
新能源车的蓄电池托盘结构

本实用新型公开了一种新能源车的蓄电池托盘结构,涉及新能源车领域,包括托盘本体,托盘本体的顶部开设有放置槽,托盘本体内设有散热组件和防尘组件,散热组件包括导热板、散热腔和散热口,导热板的两侧设有导热块,导热板上设有延伸至散热腔内的散热片,托盘本体的两侧均开设有槽口。本实用新型通过设置有散热组件,当蓄电池工作产生较多热量时,蓄电池底部的热量会通过导热板传导至散热片上,再经散热片传导至散热腔内,并经散热腔进入至散热口内,再通过散热口和槽口散出,且部分热量会经导热块传导至定位口处,并经排气口散出,从而防止热量积聚在放置槽内部,并提高了对蓄电池的散热效率,且延长蓄电池的使用寿命。

标签:
新能源
江苏 - 苏州 来源:北方有色网 2023-03-18
可太阳能发电的新能源汽车用充电桩

本实用新型公开了一种可太阳能发电的新能源汽车用充电桩,包括充电桩本体和充电枪,所述充电桩本体的前端设置有显示屏,且显示屏的前端贴合有用于清洁的清洁组件,所述清洁组件包括光轴、直线轴承、开槽挡尺和擦拭布,且光轴的外部安装有直线轴承,所述直线轴承的外部设置有开槽挡尺,且开槽挡尺的后端设置有擦拭布,所述充电桩本体的一侧连接有充电线束。该可太阳能发电的新能源汽车用充电桩,与现有的普通充电桩相比,往开槽挡尺的槽内添加清洁剂,清洁剂渗透后被擦拭布吸收,扳动开槽挡尺,开槽挡尺通过直线轴承沿光轴滑动,随之擦拭布擦拭显示屏表面,对其进行清洁,使得该充电桩具备清洁结构,能够保持显示屏干净整洁。

标签:
新能源
江苏 - 苏州 来源:北方有色网 2023-03-18
新能源线束压接装置
新能源线束压接装置 927     
 0

本实用新型公开了一种新能源线束压接装置,包括底板,所述底板的左端固定连接有一对支撑杆,所述支撑杆上转动安装有一对传送辊,上下两侧的传送辊的圆周外表面之间穿过有线材,底板的右端固定连接有安装板,所述安装板的左端面上设置有引线座,所述引线座内设置有过线孔,所述线材从过线孔中穿过,安装板的右端面上固定连接有压接模和安装座,所述压接模内设置有端子槽,所述安装座内滑动安装有伸缩柱,所述伸缩柱的上端与安装在安装板顶部的气缸的伸缩杆相连,伸缩柱的下端安装有压接头。本实用新型是一种结构简单,自动化程度高,压接质量好的新能源线束压接装置。

标签:
新能源
江苏 - 苏州 来源:北方有色网 2023-03-18
新能源汽车的传送液压泵端盖

本实用新型公开了一种新能源汽车的传送液压泵端盖,包括一体连接的端盖部、法兰部,所述端盖部呈圆角矩形状、四周开有第一连接孔,所述法兰部呈边缘平滑的、狭长的多边形状,法兰部周围开有第二连接孔;所述端盖部中心至法兰部对应位置连通的轴孔,所述法兰部开有椭圆形的凹槽,凹槽内沿着其椭圆的长轴连通轴孔和副孔。本实用新型作为配合新能源汽车的改进型传送液压泵端盖,具有精密、迅速的传送响应和可靠持久的连接强度,使电动汽车的液压传动得以稳定、可靠地进行。

标签:
新能源
江苏 - 苏州 来源:北方有色网 2023-03-18
基于3D打印技术的新能源汽车电池壳模具

本实用新型公开了一种基于3D打印技术的新能源汽车电池壳模具,包括注塑口,注塑口底部设置有动模,动模内部贯穿设置有注塑通道,动模底部设置有定模,定模顶部固定连接有中间块,动模与定模之间设置有注塑部,中间块两侧分别设置有活动块,活动块顶部固定连接有第一限位杆,活动块底部固定连接有第二限位杆,活动块内部螺纹插接有螺纹杆,螺纹杆一端设置有转柄;该一种基于3D打印技术的新能源汽车电池壳模具在注塑时,动模与定模能够紧密贴合,通过定位杆底部设置减震弹簧,提升注塑稳定性,通过设置导热孔、散热片、散热槽,在注塑过程中,热量能够很快向外部进行疏散,加快注塑冷却,减少注塑等待时间。

标签:
新能源
江苏 - 苏州 来源:北方有色网 2023-03-18
新能源汽车充电桩的防冲撞结构

本实用新型公开了一种新能源汽车充电桩的防冲撞结构,涉及新能源汽车充电桩技术领域,包括底板,所述底板的上表面开设有等距离排列的固定通孔,所述底板的上方放置有支撑柱,所述底板的上表面安装有缓冲机构,所述支撑柱的外表面安装有防撞机构,所述支撑柱的顶端安装有充电机构。它能够通过缓冲机构配合底板可以提供一定的缓冲空间,使其受到冲撞时,能够使充电桩进行弯折,从而吸收一部分冲击力,使充电桩不易损坏,起到能够更好的保护充电桩,使其在碰撞时不易损坏的作用,通过设置有防撞机构能够进一步提高充电桩防冲撞能力,并且能够及时发出警报,达到能够提醒人们,使人们及时停止车辆运行,防止对充电桩造成更大损坏的效果。

标签:
新能源
江苏 - 苏州 来源:北方有色网 2023-03-18
上一页 85 86 87 88 89 ... 99 下一页
共99页    到第

北方有色为您提供最新的江苏苏州有色金属新能源材料技术理论与应用信息,涵盖发明专利、权利要求、说明书、技术领域、背景技术、实用新型内容及具体实施方式等有色技术内容。打造最具专业性的有色金属技术理论与应用平台!

全国热门有色金属设备推荐
展开更多 +
全国热门有色金属技术推荐
展开更多 +

 

江西省隆恩特环保设备有限公司
宣传

报名参会
更多+

报告下载

有色专家
更多+

江西理工大学
副校长/教授
矿冶科技集团有限公司工程公司
副总经理
赣州江钨钨合金有限公司
副总经理
赣州有色冶金研究所有限公司
副主任/高级工程师
中南大学
院长/教授
赤泥综合利用研究报告2025
推广

热门技术
更多+

推荐企业
更多+

福建省金龙稀土股份有限公司
宣传

发布

在线客服

公众号

电话

顶部
咨询电话:
010-88793500-807