青岛垚鑫智能科技有限公司
宣传

位置:中冶有色 >

有色技术频道 >

> 湿法冶金技术

分类:
全部
矿山技术
冶金技术
材料制备及加工技术
环境保护技术
分析检测技术
 
全部
火法冶金技术
湿法冶金技术
电冶金技术
真空冶金技术
地区:
全部
北京
天津
上海
重庆
河北
山西
辽宁
吉林
黑龙江
江苏
浙江
安徽
福建
江西
山东
河南
湖北
湖南
广东
海南
四川
贵州
云南
陕西
甘肃
青海
内蒙
广西
西藏
宁夏
新疆
其他
其他
展开
 
全部
北京

北京有色金属湿法冶金技术理论与应用

免费发布技术信息>>
工业用纳米粉末连续式高速离心自动分离机

本发明提供了一种工业用纳米粉末连续式高速离心自动分离机,由混浊液料罐(1)、液泵(2)、离心机上盖(3)、混浊液进液阀(4)、中心喷液管(5)、喷射孔(6)、加速环(7)、主分离筒斜板(8)、回流斜板(9)、离心机防护罩筒(10)、汇集槽(11)、快速装卡式粉料收集环(12)、快速弹簧销钉限位器(13)、“O”型密封圈(14)、加速盘(15)、喷射喇叭口(16)、高速分散锥(17)、离心罐底部(18)、高速电机(22)、机架(23)、澄清液液罐(24)、高速旋转底盘(25)、澄清液放液阀(28)、残液放液阀(29)、防溅网(30)、残液抽液阀(31)、抽液泵(32)组成。优点在于纳米固体颗粒能与母液自动分离并快速取出,澄清液能够自动排出。

标签:
湿法冶金
北京 - 北京 来源:中冶有色网 2023-03-18
从镓酸钠溶液中回收硫化钠

采用冷冻结晶法,或盐析—冷冻结晶法,从含硫化钠的镓酸钠溶液中,结晶分离Na2S·nH2O回收再用。结晶母液加H2O2氧化后在槽电压3~5伏的条件下电积,得到纯度为99.99%的金属镓。过程的经济效益好。

标签:
湿法冶金
北京 - 北京 来源:中冶有色网 2023-03-18
混合稀土矿防结块焙烧方法

本发明涉及矿石冶炼技术领域,具体涉及一种在混合稀土矿冶炼过程中防止矿粉结块,易于工业放大的焙烧方法。所述方法是通过在焙烧系统中加入研磨体与物料一同焙烧,从而防止物料结块,把将要发生烧结成团的团块迅速打碎,在矿石颗粒表面进行介质更新。本发明设计合理,易于操作,便于工业化放大。

标签:
湿法冶金
北京 - 北京 来源:中冶有色网 2023-03-18
从废旧三元锂离子电池中回收镍钴锰的方法

本发明提供了一种从废旧三元锂离子电池中回收镍钴锰的方法。该方法包括:S1,将废旧三元锂离子电池进行拆解破碎,得到破碎料;S2,将破碎料在保护性气氛、600~650℃温度下进行低温热解,得到热解料;S3,将热解料进行清洗分级,以得到粗粒级颗粒、中细粒级颗粒和细粒级颗粒,且粗粒级颗粒的粒径大于中细粒级颗粒的粒径,中细粒级颗粒的粒径大于细粒级颗粒的粒径;S4,分别对粗粒级颗粒、中细粒级颗粒和细粒级颗粒进行磁选,得到镍钴锰产品。本发明采用拆解破碎‑低温热解‑清洗分级‑磁选回收的工艺对废旧三元锂离子电池中的镍钴锰进行回收,有效解决了从废旧三元锂离子电池回收镍钴锰时存在的工艺流程复杂、回收成本较高的问题。

标签:
湿法冶金
北京 - 北京 来源:中冶有色网 2023-03-18
强化工业硅湿法化学除杂的方法

一种强化工业硅湿法化学除杂的方法,属于一种制备太阳能级高纯硅技术。该方法将工业硅与金属钙基合金加热完全共熔,冷却使硅结晶重新析出,结晶硅经酸洗后铸锭,硅锭经破碎酸洗得到高纯硅。该方法通过金属添加剂构造生成易于酸洗脱除的杂质相,强化了工业硅中杂质特别是硼、磷的去除。

标签:
湿法冶金
北京 - 北京 来源:中冶有色网 2023-03-18
锂离子电池正极材料电化学提取锂的方法

一种锂离子电池正极材料电化学提取锂的方法,该方法针对大量废旧锂离子电池中需要提取价值高的锂,通过电化学氧化法从正极材料中直接将锂提取至溶液中,再将锂溶液浓缩、蒸发结晶得到纯的锂盐。这种方法的优势在于通过电化学法不需要引入其他离子,即可得到纯净的锂盐,避免了传统溶液沉淀和提纯的繁琐步骤,实现了锂的简单、快速提取。这种方法最适合那些价廉过渡金属组成的正极材料(磷酸铁锂和锰酸锂),能快速实现锂的提取,又不用进行繁琐的化学处理,是一种最经济和实用的技术途径,而且工艺简单,易控制,具有显著的实用价值和良好的应用前景。

标签:
湿法冶金
北京 - 北京 来源:中冶有色网 2023-03-18
复杂钼硫化矿综合回收方法

一种复杂钼硫化矿综合回收方法,对于钼品位为5~45%的复杂含钼硫化物,采用加压氧化法处理,添加适量活性剂,在温度105~200℃,矿浆液固比为2~15:1,氧分压100~800kPa,反应时间1~8h条件下,钼的转化率达到98%以上,加压氧化溶液采用萃取法分步回收铼、钼,最终生产铼酸铵、钼酸铵等产品。本方法处理原料复杂,反应温度、压力低,是一种简单、高效、环境友好的工艺。

标签:
湿法冶金
北京 - 北京 来源:中冶有色网 2023-03-18
通过氯化焙烧蒸发回收报废锂电池渣中锂的方法

一种通过氯化焙烧蒸发回收报废锂电池渣中锂的方法,属于资源循环利用领域。该方法包括将粉碎的锂渣与一定量金属氯化物均匀混合,然后将混合后的锂渣和金属氯化物在高温条件下焙烧,使锂渣中锂以氯化锂的形式转入气相移出体系,解决了火法冶金处理报废锂电池难以回收锂的问题。金属氯化物中的氯与锂渣中的锂的摩尔比为1:1~2:1;焙烧温度800℃~1200℃。该方法操作简单,污染性小,经济效益高,适应于工业推广。

标签:
湿法冶金
北京 - 北京 来源:中冶有色网 2023-03-18
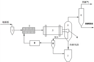
废旧线路板热解脱溴处理的方法及系统

本发明涉及一种废旧线路板热解脱溴处理的方法,包括以下步骤:1)废旧线路板破碎;2)固体热载体与废旧线路板混合;3)热解;4)气固分离器;5)急冷分离得到热解气和热解油。本发明还涉及一种废旧线路板热解脱溴处理的系统,包含分离塔、破碎机、混合器、回转窑、回转筛、气固分离器、离心机、加热炉和收集塔。本发明采用金属氧化物做固体热载体与废旧线路板充分混合,利用金属氧化物如氧化铁、氧化铜等来吸收热解反应产生的Br2、HBr等物质,从而有效去除废旧线路板中卤代物,生成金属溴化盐防止其对设备的腐蚀及焦油的影响。

标签:
湿法冶金
北京 - 北京 来源:中冶有色网 2023-03-18
提高金属矿石浸取率的方法及其专用菌株

本发明公开了一种提高金属矿石浸取率的方法及其专用菌株。本发明提供了脂环酸芽孢杆菌(Alicyclobacillus?sp.)SJ-68,其保藏编号为CGMCC?No.7682;还提供了一种用于从金属矿石中浸取目的金属的菌剂,由权利要求1所述的脂环酸芽孢杆菌(Alicyclobacillus?sp.)SJ-68和喜温酸硫杆菌(Acidithiobacillus?caldus)SM-1组成。本发明的实验证明,本发明的脂环酸芽孢杆菌(Alicyclobacillus?sp.)SJ-68CGMCC?No.7682可以单独或者协同其他菌种共同浸出硫化矿中的有价金属,不仅可以用于硫化矿精矿,还可用于废矿、贫矿、矿冶废渣,和难处理复杂硫化矿中贵金属或稀有金属的深化提取,该菌在生物浸矿领域具有重要的工业应用前景。

标签:
湿法冶金
北京 - 北京 来源:中冶有色网 2023-03-18
分离设备
分离设备 1168     
 0

本发明公开一种分离设备,用于分离悬浮液中具有不同沉降速度的固体物质,包括第一分离装置和第二分离装置,第一分离装置为流态化分离装置,第二分离装置为带式分离器。根据本发明的分离设备,通过带式分离器对流态化分离装置分离出具有较小沉降速度的含有第二固体物质的第一固体物质进行二次分离,能够更加彻底地分离出第一固体物质中的具有较大沉降速度的第二固体物质,从而提高了分离效果,第一和第二固体物质分离的更加彻底。

标签:
湿法冶金
北京 - 北京 来源:中冶有色网 2023-03-18
含砷铜矿的选矿用捕收剂及处理方法

本发明公开一种含砷铜矿的选矿用捕收剂及处理方法,属选矿技术领域。该捕收剂由异丙基乙基硫氨酯和煤油按质量比1∶1~1∶3混合而成。该方法包括:利用所述的捕收剂通过磨矿、铜粗选、铜精选、砷粗选、砷精选和砷扫选等步骤,分别得到低砷铜精矿和高砷铜精矿。该方法使大部分铜矿物富集在低砷铜精矿内,少部分铜矿物富集在高砷铜精矿内;便于后续实现两种铜精矿的分别处理,降低成本,实现对铜矿物的综合回收利用。该方法工艺简单,操作方便,选矿容易实现。

标签:
湿法冶金
北京 - 北京 来源:中冶有色网 2023-03-18
湿法从阳极泥中提取金银的方法

一种湿法从阳极泥中提取金银的方法,步骤如下:(1)预处理,通过预处理脱去阳极泥中的酸性可溶性金属,使金银得到富集,同时使银转化为易于浸出的形态;(2)分银工序:预处理得到的浸出渣使用高效分银剂硫代硫酸盐提取银,液固分离后向分银液中加入适量锌粉将银硫代硫酸根的络合物还原为银单质;(3)分金工序:采用碱性介质硫代硫酸盐‑新型氧化剂体系分金实现金的高效浸出,分金液中加入适量锌粉将金硫代硫酸根络合物还原为金粉。本发明可以将阳极泥中的金、银充分回收,金、银直收率分别为96.82%、99%,且工艺环保、高效,不产生任何有毒、有害气体。

标签:
湿法冶金
北京 - 北京 来源:中冶有色网 2023-03-18
铜铟镓硒废物料的回收方法

本发明提供铜铟镓硒废物料的回收方法,包括:物料处理,将铜铟镓硒废物料磨细成物料粉末;氯化焙烧处理,采用氯化剂,在温度210‑400度条件下,焙烧所述物料粉末,得到含硒、镓氯化物的挥发气及含铜、铟的焙烧渣;挥发气处理,对含硒、镓氯化物气体进行处理,得到纯硒、镓;氯化焙烧渣处理,对含铜、铟的焙烧渣进行处理,得到纯铟、铜。本发明提供的回收方法,通过氯化焙烧使铜铟镓硒四种元素生成对应的氯化物,利用铜铟镓硒的氯化物挥发温度不同,控制合适的温度将铜铟镓硒废物料进行氯化焙烧,实现铟、镓的有效分离,减少酸用量从而减低生产成本并改善环保性。

标签:
湿法冶金
北京 - 北京 来源:中冶有色网 2023-03-18
分离废旧印刷线路板基板的金属与非金属的方法

本发明属于废旧印刷线路板的回收,涉及分离废旧印刷线路板基板的金属与非金属的方法。本发明是利用在有氧化剂存在时,用有机胺与金属铜在室温条件下发生络合反应的性质,用有机胺水溶液和氧化剂进行配制得到液体介质,通过废旧印刷线路板基板上的铜铆钉和铜箔的表面部分与液体介质反应溶解而使铜铆钉和铜箔与废旧印刷线路板的非金属材料分离,得到经处理的废旧印刷线路板的非金属材料和从废旧印刷线路板基板上脱落的铜铆钉及铜箔;电解使用后的液体介质,可回收液体介质中的铜,电解后的液体介质可循环使用。本发明反应条件温和,操作简单,便于控制;液体介质对废旧印刷线路板基板的非金属材料无破坏,无“三废”的排放。

标签:
湿法冶金
北京 - 北京 来源:中冶有色网 2023-03-18
在金属基底上制备二氧化铅电极板的方法

本发明公开了属于电化学技技术领域的一种在金属基底上制备二氧化铅电极板的方法。以制备了锡锑氧化物涂层的金属基板为阳极放入电镀液中,阴极采用石墨棒或者不锈钢板,电流密度50-400A/m2,脉冲时间1s-5s,间隔时间0.1s-2s,温度20-60℃,空气搅拌条件下,进行电镀,在阳极上形成二氧化铅电镀层,得到二氧化铅电极板。本发明方法制备的二氧化铅电极板导电性好,耐蚀性好。本发明脉冲电流法电镀的二氧化铅导电层平整致密,结合力好,不易脱落。本发明二氧化铅电极板生产方法简单,成本低,易于推广应用。

标签:
湿法冶金
北京 - 北京 来源:中冶有色网 2023-03-18
铂电极浆料及其制备方法和应用

本发明公开了属于铂电极制备技术领域的一种铂电极浆料及其制备方法和应用。以重量百分数计,铂电极浆料包括:15~20%纳米铂粉、5~10%片状铂粉、50~60%热处理后的超细铂粉和10~30%有机粘结剂。本发明提供的铂电极浆料高温烧结于氮化硅基片上得到铂电极,所述铂电极浆料在氮化硅基片上高温烧结不起泡、不翘曲、电极不宜脱落,与氮化硅基片附着力大于20N/mm2,铂电极的方阻值小于25mΩ/□,长时间在高温环境下使用电极性能稳定,阻值变化很小;导电性好、电信号传输能力高。

标签:
湿法冶金
北京 - 北京 来源:中冶有色网 2023-03-18
浸出釜
浸出釜 904     
 0

本发明公开了一种浸出釜,包括:釜体和多个隔墙,釜体内具有浸出腔,釜体包括金属外壳和设在金属外壳的内壁上的砖层。多个隔墙设在浸出腔内以将浸出腔分隔成多个隔室,隔墙的顶部与浸出腔的顶壁间隔开以形成将多个隔室彼此连通的连通通道,隔墙包括砖台和金属隔仓板,砖台设在釜体的内壁上且沿釜体的周向延伸,金属隔仓板安装在砖台上。根据本发明实施例的浸出釜,具有隔墙稳定性高、使用寿命长、安装维护简单且隔墙在釜内占据空间小的优点。

标签:
湿法冶金
北京 - 北京 来源:中冶有色网 2023-03-18
从金属矿石中浸取金属的方法及其专用菌株

本发明公开了一种从金属矿石中浸取金属的方法及其专用菌株。该菌株为嗜酸嗜热生金球菌(Metallosphaera?sp.)Ar-4,其保藏编号为CGMCC?NO.3402。实验证明,该菌能在低pH值、高温、高矿化度环境中生长,该菌可从黄铜矿中浸出铜离子,浸取率为10.6%;该菌还可从黄铁矿(黄铁矿)中浸出铁离子,铁浸取率为2.9%。该高温浸矿菌从至少两个方面提高了硫化物的氧化效率:第一,随着温度的升高,反应速率提高;第二,提高温度会增加金属从某些矿物中提取的范围,弥补了中温菌浸出某些矿物并不成功,且投资较高、效率较低等缺点。对于浸出效率低的矿物如黄铜矿等,用本发明菌株尤为合适。另外,本发明菌株具有超强的耐酸性能,因此,在生物浸出过程中,产生的酸性不会影响该菌的效力,更加提高了浸出效率。

标签:
湿法冶金
北京 - 北京 来源:中冶有色网 2023-03-18
深海多金属结核自催化还原氨浸的方法

一种深海多金属结核自催化还原氨浸的方法,涉及一种从多金属结核中选择浸出镍、铜、钴、钼等有价金属的方法,尤其是在氨-硫酸铵溶液中,以一氧化碳为还原剂的催化还原氨浸方法。其特征在于其过程为:将磨细的物料加到氨-硫酸铵溶液中,通入一氧化碳进行还原浸出;浓缩分离,过滤底得到浸出液A;洗涤滤饼,然后过滤得到含镍、铜、钴、钼、锌的洗水B;浸出液A和洗水B混合,通空气使氧化,过滤得到沉淀物C和含镍、铜、钴、钼、锌的溶液D;沉淀物C返回浸出,回收镍、铜、钴;回收溶液D中的有价金属。在本发明在连续浸出过程中,浸出自生的铜就足够维持浸出所需的亚铜离子浓度,从而实现多金属结核的自催化还原,有利于减少一氧化碳消耗。

标签:
湿法冶金
北京 - 北京 来源:中冶有色网 2023-03-18
用于废旧电池关键材料回收再生的方法

本发明主要针对废旧二次电池的容量衰减失效原因,研究其充放电容量、电压平台、循环寿命等性能恢复的可行性,探索了废旧电池正、负极材料容量及电化学性能回收与再生的新途径,提出一种较为有效的方法——纳米化处理法,将失效二次电池正负极材料通过震荡或机械剥离等方法将活性物质取下,用蒸馏水洗涤、抽滤至滤液为中性,真空烘干,经纳米化处理后可达到电极材料电化学性能再生的目的,从而在一定程度上实现了废旧电池电极材料的循环再生,效果明显且简单易行。本发明可以降低废旧二次电池给环境带来的污染,将有利于二次电池及其关键材料的低成本化发展。

标签:
湿法冶金
北京 - 北京 来源:中冶有色网 2023-03-18
油水分离方法
油水分离方法 1085     
 0

本发明提供一种油水分离方法,所述方法包括搅拌剪切过程和重力沉降过程,其中:搅拌剪切过程为:将油溶液和水溶液用搅拌机搅拌混合均匀制取油水乳状液,所制取的油水乳状液置于油水分离装置中,通过搅拌桨进行剪切搅拌;重力沉降过程为:停止剪切搅拌后静置,通过重力使油水乳状液自由沉降,从而使油水分离。通过本发明的方法可以使油水分离更充分,同时能够降低设备投资、减少占地面积,具有高效性、实用性和经济性。

标签:
湿法冶金
北京 - 北京 来源:中冶有色网 2023-03-18
从废旧锂离子电池正极材料中选择性分离锂的方法

本发明公开了一种从废旧锂离子电池正极材料中选择性分离锂的方法。所述方法包括以下步骤:(1)将废旧锂离子电池正极片与分离液进行反应,且反应体系中加入氧化性添加剂和/或通入氧化性气体,使废旧锂离子电池正极材料中的Li‑O键破坏,其它剩余金属元素的晶体结构稳定,锂选择性地进入溶液,而除锂之外的其他金属废渣和铝箔留于固体渣;(2)经过固液分离,得到富锂溶液和固体渣。其中,分离液为pH在3以上的酸性溶液或pH在10以下的碱性溶液。本发明提供了一种短流程,选择性分离锂的方法,所述从废旧锂离子电池正极材料中分离锂的效率高,分离时间短,成本低,回收工艺无污染,易于工业化生产。

标签:
湿法冶金
北京 - 北京 来源:中冶有色网 2023-03-18
同时脱除水中阴、阳离子的吸附材料的制备及使用方法

一种同时脱除水中阴、阳离子的吸附材料的制备及使用方法,属于水处理领域,涉及一种能同时脱除水中阳离子型重金属如铅、镉、镍、铜、锌等和阴离子型元素如氟、磷、砷等的技术,具体是利用大蒜渣皂化处理样和完全负载高价金属离子样的混合搭配使用,实现对阳离子型重金属离子的吸附与阴离子型元素离子的同时吸附脱除,具有多种功能复合组配以满足净水或提取分离金属资源的多种要求的目的。本发明优点在于提供了一种组合搭配制备生物吸附材料的方法,可以同时满足吸附提取水中阴离子型金属元素、阳离子型金属元素的要求,从而显著简化了吸附提取流程步骤,大大提高了提取效率,满足日益复杂的多组分废水中金属资源的经济、高效提取回收。

标签:
湿法冶金
北京 - 北京 来源:中冶有色网 2023-03-18
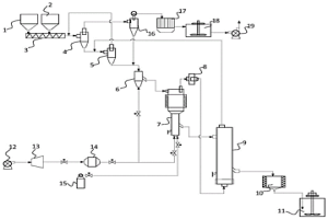
废加氢催化剂处理系统和方法

本发明公开了废加氢催化剂处理系统和方法。其中,废加氢催化剂处理系统包括:废加氢催化剂料仓、载锰物料料仓、进料设备、高温制气焙烧设备、水汽供应设备、流化态低温焙烧设备、冷却出料设备、湿法浸出设备。该废加氢催化剂处理系统充分利用废加氢催化剂中烃类油及金属硫化物吸附在载体表面的特性,以高温流态化焙烧将烃类油及金属硫化物分解为高还原活性的混合气体,再利用余热经低温流态化二次焙烧,充分实现固硫脱碳及金属矿物转化,该系统环境与经济效益显著,工艺流程短,性能稳定,对废加氢催化剂以及其他废含油催化剂具广泛适应性。

标签:
湿法冶金
北京 - 北京 来源:中冶有色网 2023-03-18
从含铁铝溶液中脱除铁铝以及回收利用铝的方法

本发明涉及一种从含铁铝溶液中脱除铁铝以及回收利用铝的方法,所述方法包括以下步骤:将含有铁铝的溶液与碱性溶液、氧化性气体混合,调节pH,加热搅拌,固液分离得到铁铝渣和除铁溶液;将络合剂、pH调节剂与所述的除铁溶液混合,调节pH,加热搅拌,固液分离得到络合沉淀渣和净化溶液;将所述的络合沉淀渣进行焙烧,得到Al(PO3)3产品。所述方法整体铁铝效果脱除好、产生的γ‑FeOOH渣过滤性能好,且有价金属基本不损失,实现了铝的资源化回收,降低了生产成本;整体工艺流程简单,可用于解决目前含铁铝酸性溶液中除铁铝过程遇到的各种难题,具有较好的经济和环境效益。

标签:
湿法冶金
北京 - 北京 来源:中冶有色网 2023-03-18
从废弃磷酸铁锂电池中回收锂的方法及产物

本发明提供一种从废弃磷酸铁锂电池中回收锂的方法及产物,属于电池技术领域。该方法包括:获取废弃磷酸铁锂电池;在NaCl溶液中充分浸泡,得到无剩余电量的废弃磷酸铁锂电池;经过拆分后,得到正极极片、负极极片、隔膜;回收铜箔、石墨和塑料;正极极片经过处理后,得到铝箔和磷酸铁锂粉末;将固相氧化剂、磷酸铁锂粉末在高能冲击反应机内反应设定的时间,得到充分反应的磷酸铁锂粉末;冲洗,得到磷酸铁锂粉末的悬浊液;真空抽滤分离,得到黑色固体粉末和锂母液;回收锂母液中的锂化合物;锂回收后的沉淀液经过蒸发结晶处理后,回收副产物。该产物包括磷酸铁、磷酸锂和硫酸钠。其能够避免设备腐蚀的问题,并减少废水、废液造成的环境污染问题。

标签:
湿法冶金
北京 - 北京 来源:中冶有色网 2023-03-18
钛包铜复合棒材的钎焊制备方法

本发明是一种钛包铜复合棒材的钎焊制备方法,该方法的步骤为:(1)选择尺寸匹配的铜棒和钛管进行除油和酸洗;(2)在铜棒外均匀包覆一层银基钎料,将铜棒装入钛管中,在钛管外套上石墨或陶瓷的包套夹具;(3)将(2)中组合好的复合棒放入真空炉中进行真空钎焊,得到钛包铜复合棒材。制成的钛包铜棒表面质量好、无氧化、无油污、界面为冶金结合、强度高、导电性能好,可直接作为产品使用,亦可进行拉拔加工得到不同规格的产品。

标签:
湿法冶金
北京 - 北京 来源:中冶有色网 2023-03-18
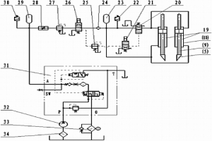
阴极板锌片冲击式预开口装置

本发明公开了一种阴极板锌片冲击式预开口装置,包括预开口液压冲击器和液压控制系统;预开口液压冲击器包括缸体和冲击活塞,在冲击活塞下部的活塞杆的头部安装有预开口刀具;液压控制系统包括液压蓄能器加速控制回路和充液回路;液压蓄能器加速控制回路与预开口液压冲击器的缸体连接,液压蓄能器加速控制回路上设有单向阀、蓄能器、压力开关和液动换向阀;充液回路通过电磁换向阀与液压蓄能器加速控制回路连接,充液回路上设有液压泵、充液阀、蓄能器、调速阀、减压阀、压力开关、吸油滤油器和回油滤油器;液动换向阀的液控口通过电磁换向阀与电磁换向阀连接。效率高、适应性强、开口成功率高,能更好地适应了阴极板剥锌作业要求。

标签:
湿法冶金
北京 - 北京 来源:中冶有色网 2023-03-18
利用山竹渣吸附清除废液中重金属及六价铬的方法

一种利用山竹渣吸附清除废液中重金属及六价铬的方法,具体包括以下步骤:取一定量山竹果皮、山竹果梗或榨汁后的固体残余物,进行水洗,然后将水洗后的以上固体残渣与碱及水按照1∶0.05-0.2∶0.5-2的质量比例进行搅拌混合反应0.5-48小时;将以上固体产物经过水洗、在真空烘箱中温度为60-100oC干燥,再经过破碎、筛分后即可得到吸附剂材料;配制浓度0.1-10毫摩尔每升的含铅、镉、铜、铁、镍、锌和六价铬的金属离子水溶液,按照吸附剂的重量与溶液的体积为0.5-20g/l比例加入步骤3得到的吸附剂材料,吸附剂可充分吸附水溶液中的六价铬离子和重金属离子。本发明的有益效果是:设计合理,操作简单,效果显著,且吸附处理后不会引起二次污染,易于推广。

标签:
湿法冶金
北京 - 北京 来源:中冶有色网 2023-03-18
上一页 25 26 27 28 29 ... 47 下一页
共47页    到第

中冶有色为您提供最新的北京有色金属湿法冶金技术理论与应用信息,涵盖发明专利、权利要求、说明书、技术领域、背景技术、实用新型内容及具体实施方式等有色技术内容。打造最具专业性的有色金属技术理论与应用平台!

全国热门有色金属设备推荐
展开更多 +
全国热门有色金属技术推荐
展开更多 +

 

江西省隆恩特环保设备有限公司
宣传

报名参会
更多+

报告下载

有色专家
更多+

太原理工大学
院长/教授
有研科技集团有限公司
首席科学家
有研科技集团有限公司
中国工程院 院士
矿冶科技集团有限公司
所长/研究员级高工
中南大学、中国工程院
院士
赤泥综合利用研究报告2025
推广

热门技术
更多+

推荐企业
更多+

福建省金龙稀土股份有限公司
宣传

发布

在线客服

公众号

电话

顶部
咨询电话:
010-88793500-807