青岛垚鑫智能科技有限公司
宣传

位置:中冶有色 >

有色技术频道 >

> 新能源材料技术

分类:
全部
矿山技术
冶金技术
材料制备及加工技术
环境保护技术
分析检测技术
 
全部
功能材料技术
复合材料技术
新能源材料技术
合金材料技术
加工技术
地区:
全部
北京
天津
上海
重庆
河北
山西
辽宁
吉林
黑龙江
江苏
浙江
安徽
福建
江西
山东
河南
湖北
湖南
广东
海南
四川
贵州
云南
陕西
甘肃
青海
内蒙
广西
西藏
宁夏
新疆
其他
其他
展开
 
全部
武汉
黄石
十堰
宜昌
襄阳
鄂州
荆门
孝感
荆州
黄冈
咸宁
随州
恩施土家族苗族自治州
仙桃
潜江
天门

湖北武汉有色金属新能源材料技术理论与应用

免费发布技术信息>>
面向新能源电动汽车的电池健康诊断方法及装置、寿命预测方法

本发明提供了一种面向新能源电动汽车的电池健康诊断方法及装置、寿命预测方法,电池健康诊断方法包括:初始化全局预测模型参数;可信的中央服务器按照预设概率选取若干空闲电动汽车作为数据参与方参与本轮联邦训练;被选中的数据参与方将自身上一轮训练的局部模型与全局预测模型进行弹性融合;将自身车辆电池充放电记录作为输入,并进行特征提取,然后对弹性融合后的局部模型进行本地私密训练,得到更新后的局部模型参数,并添加噪声后上传至可信的中央服务器;可信的中央服务器对噪声扰动后的局部模型进行聚合,得到扰动的全局模型;利用扰动的全局模型对电动汽车的电池健康状况进行诊断。本发明在保证数据的隐私性的同时还能提升模型的精度。

标签:
新能源
湖北 - 武汉 来源:中冶有色网 2023-03-18
新能源汽车的电机驱动机构

本发明公开了一种新能源汽车的电机驱动机构,包括箱体,所述箱体的内底壁上固定连接有第一安装板,所述第一安装板的上端固定连接有支撑座,所述支撑座上开设有转动槽,所述转动槽内固定连接有第一转轴,所述转动槽内转动连接有转动轴,且转动轴套设在第一转轴上,所述转动轴的上端固定连接有支杆,所述支杆远离转动轴的一端固定连接有放置板,所述放置板远离支杆的一端固定连接有电机,所述支撑座的上端对称固定连接有两个缓冲机构。本发明结构稳定,操作简单,设计科学合理,生产周期短,电机在工作时的减震效果好,电机产生的热量可以方便的进行驱散,使得电机不会因为温度过高造成损坏。

标签:
新能源
湖北 - 武汉 来源:中冶有色网 2023-03-18
新能源公交客车全承载式车身结构

一种新能源公交客车全承载式车身结构,该全承载式车身结构包括的前围总成、后围总成、顶盖总成、底架总成、支撑立柱总成、两个侧围总成构成一个整体车身的封闭受力环结构,其中,支撑立柱总成的两端与顶盖总成、底架总成相连接,便于在车身横截面形成封闭受力环结构,同时,顶盖总成中设置的双层框架腔体结构不仅便于搁置储能设备,而且优化了车内空间。本设计不仅能优化公交客车车内乘员空间、提高车身结构整体承载的均匀性,而且局部结构的传递效果较强、支撑立柱总成上具有封闭受力环设计。

标签:
新能源
湖北 - 武汉 来源:中冶有色网 2023-03-18
带防撞预警功能的新能源汽车充电桩

本实用新型公开一种带防撞预警功能的新能源汽车充电桩,包括充电桩本体、预警装置以及控制装置,预警装置包括感应单元、减速单元以及报警单元,感应单元和报警单元设于充电桩本体,感应单元用以检测接近充电桩本体的物体,报警单元用以发出声光报警,减速单元设于靠近充电桩本体处,减速单元包括埋设于地下的多个减速器,减速器的顶部均设有弧形凸起,减速器可沿上下向活动设置,用以使其向上活动时,弧形凸起露出于地面,控制装置,包括与感应单元、减速单元以及报警单元电性连接的控制器,控制器用以接收感应单元的检测信号,并根据检测信号对应控制减速单元和报警单元。

标签:
新能源
湖北 - 武汉 来源:中冶有色网 2023-03-18
新能源汽车电池更换装置

本实用新型公开了一种新能源汽车电池更换装置,包括底座,所述底座的顶部设置有第一安装板,所述第一安装板顶部的右侧设置有第二安装板,所述第二安装板的正面固定安装有电机,所述第二安装板的顶部设置有两个夹取杆,所述夹取杆右侧的表面套设有夹取架。本实用新型通过设置底座用于对第一安装板进行安装,同时实现对整体进行移动,通过设置第一安装板用于对第二安装板进行安装,通过设置第二安装板用于对夹取杆进行安装,同时通过夹取杆对夹取架进行安装,通过夹取架和夹取杆之间的配合实现对电池进行夹取,同时解决了现有的电池更换往往都是通过工人进行更换的,效率低下的问题。

标签:
新能源
湖北 - 武汉 来源:中冶有色网 2023-03-18
新能源汽车充电电池托架

本实用新型公开了一种新能源汽车充电电池托架,涉及电池托架领域,包括箱架,所述箱架左右两侧下端均固定连接固定脚,箱架左侧上端设有防尘网,防尘网右侧设有散热窗,散热窗右侧箱架内部对应处设有散热片,箱架内部下端固定连接多个缓冲组件,缓冲组件,包括外壳、弹簧二、挡板、挡块和支撑杆,支撑杆上下两端均固定连接挡板,两挡板外部均设有外壳,挡板与外壳之间均连接有弹簧二,外壳内侧固定连接挡块,缓冲组件之间固定连接多个弹簧一,本实用新型通过弹簧一和缓冲组件内的外壳、弹簧二、挡板、挡块和支撑杆等部件的组合作用下,在遇到颠簸路段时,起到缓冲作用,防止因道路颠簸导致充电电池造成损坏。

标签:
新能源
湖北 - 武汉 来源:中冶有色网 2023-03-18
35KV新能源充电站电力巡检系统

本实用新型公开了一种35KV新能源充电站电力巡检系统,包括底座、第一充电桩、第二充电桩、第三充电桩、侧板、后横杆、第一支撑架、第二支撑架、断路器,所述底座采用混凝土制成,底座上分别安装有第一充电桩、第二充电桩、第三充电桩,第一充电桩、第二充电桩、第三充电桩前后交错设置,所述第三充电桩的左侧设有侧板,侧板通过膨胀螺丝固定在地面上,侧板的后方焊接有后横杆,后横杆上安装有第二支撑架,侧板靠近第三充电桩的一侧安装有第一支撑架,第一支撑架及第二支撑架均能进行自由移动,所述侧板远离第一支撑架的一侧设有粘结有多根荧光条。本实用新型设计合理;三个充电桩交错设置从而易于车辆停放后开关车门。

标签:
新能源
湖北 - 武汉 来源:中冶有色网 2023-03-18
新能源汽车的发动机油底壳保护结构

本实用新型公开了一种新能源汽车的发动机油底壳保护结构,涉及到发动机油底壳保护结构领域,包括安装在汽车底盘上的发动机油底壳,发动机油底壳的一侧设有设置在汽车底盘下方并阻挡在发动机油底壳前方的保护轮,在汽车行进时,保护轮将发动机油底壳阻挡并代替发动机油底壳与地面的硬物接触,在接触到硬物时会通过保护轮而行走通过硬物,而避免了硬物直接损伤发动机油底壳的风险,保护性强,且可根据实际需求在发动机油底壳的前后侧均设置有保护轮,以适应汽车前进或后退对发动机油底壳进行保护。

标签:
新能源
湖北 - 武汉 来源:中冶有色网 2023-03-18
汽车新能源电驱标测试线束

本实用新型公开了一种汽车新能源电驱标测试线束,包括安装底座,安装底座的顶端设有连接板,连接板的顶端设有安装板,安装板的内侧设有滑槽,滑槽上设有滑动结构,滑动结构的一侧设有收卷结构,滑槽内匹配设有滑块,滑块的一端设有支撑板,支撑板的顶端设有安装壳,安装壳内安装有线束结构,安装壳的底端安装有旋转结构,旋转结构包括旋转接头、穿槽、连接槽。有益效果:本实用新型所设有的滑动结构配合滑槽滑块可以使测试线束结构进行一定的收缩,可以大大提高线束的调节功能,使测试线束的使用范围更宽,同时设有的旋转结构可以使测试线束进行一定的旋转操作,可以进一步的提高线束的调节功能。

标签:
新能源
湖北 - 武汉 来源:中冶有色网 2023-03-18
新能源铝电池盒焊接工作站

本实用新型公开了新能源铝电池盒焊接工作站,包括焊接工作站机体,所述焊接工作站机体的顶部固定连接有收集罩,所述收集罩的顶部连通有风管,所述焊接工作站机体的右侧固定连接有箱体,所述箱体的顶部固定安装有风机,所述风机的输入端通过连接管与风管底部的右侧连通,所述风机的输出端通过连接管与箱体右侧的顶部连通。本实用新型解决了现有的焊接工作站工作中会产生焊接烟雾,作业人员操作中会吸入焊接烟雾,焊接烟雾对作业人员的身体会造成损伤的问题。

标签:
新能源
湖北 - 武汉 来源:中冶有色网 2023-03-18
新能源商用车总装车间线路布局

本发明公开了一种新能源商用车总装车间线路布局,包括PBS滑撬线、动力电池分装区、动力电池AGV线、底盘线、翻转转运线、动力总成EMS线、动力总成分装线、后桥分装区、前桥分装区、车架EMS线、轮胎线、车门集配AGV线、座椅线、内饰集配AGV线、车门线、仪表线、内饰线、最终线、驾驶室EMS线、前桥EMS线、后桥EMS线、玻璃涂胶线和车架线,所述生产线布局以内饰线、车架线、底盘线、最终线为主线,仪表线、车门线、座椅线、轮胎线、EMS线、分装线、AGV集配线等辅线根据工艺流程不同分别布置于主线两侧不同位置。生产线布局根据精益、高效、柔性、标准化原则和厂区面积、地域形状因地制宜布局,适用于商用车的生产。

标签:
新能源
湖北 - 武汉 来源:中冶有色网 2023-03-18
新能源汽车驱动电机的限速方法及其电机驱动器

本发明提供一种新能源汽车驱动电机的限速方法及其电机驱动器,根据车桥减速比和轮胎半径,获得电机转速与车速的对应关系;当电机转速大于限速转速时,电机驱动器由力矩控制模式进入限速模式,输出限速扭矩,限速扭矩为维持电机限速转速运行的扭矩;当整车控制器给定的油门力矩大于或等于限速扭矩时,则输出限速扭矩;当整车控制器给定的油门力矩小于限速扭矩时,退出限速模式,电机回到力矩控制模式,响应整车控制器的力矩命令,电机转速下降。本发明只需要对电机驱动器的软件算法进行升级,即可实现车辆限速功能,不需要增加其它专门的软硬件装置,节省了成本。

标签:
新能源
湖北 - 武汉 来源:中冶有色网 2023-03-18
新能源混合动力船舶蓄电池组系统

本发明提供一种新能源混合动力船舶蓄电池组系统。包括有安装在混合动力船舶上的蓄电池组系统,其中混合动力船舶同时包括有风力发电系统和水力发电系统,所述的蓄电池组系统包括有充电控制系统,充电切换开关、蓄电池组、放电控制系统和放电切换开关;所述的充电控制系统分为风力充电控制器和水力充电控制器,两者共同连接充电切换开关;所述的放电控制系统为一个闭环控制系统,环路中包括有功率控制器和DC/DC变换器,并在环路中设置有放电深度检测装置。本发明系统采用多组蓄电池交替进行充放电,提高了蓄电池的放电效率以及优化其性能,合理分配了船舶主动力系统与辅助动力系统的输出功率。

标签:
新能源
湖北 - 武汉 来源:中冶有色网 2023-03-18
新能源用便于拆卸的锂电池

本实用新型公开了一种新能源用便于拆卸的锂电池,包括外壳、电池本体和拉动杆,所述外壳的内部底壁安装有弹簧柱,弹簧柱的顶部安装有电池本体,所述外壳的外壁贯穿安装有拉动杆,所述拉动杆的外壁安装有限位杆,所述拉动杆的一端安装有旋转把手。本实用新型通过安装有安装电池时,移动拉动杆,拉动杆带动限位杆从固定孔和固定槽中滑出,拉动杆带动转动楔形杆发生转动,此时将电池放置在外壳的内部,推动拉动杆,转动楔形块转动至竖直位置,与第一楔形块相互配合相互卡住,实现对电池的安装功能,转动拉动杆,将限位杆转动至固定槽的内部,防止拉动杆发生转动,实现安装与拆卸功能。

标签:
新能源
湖北 - 武汉 来源:中冶有色网 2023-03-18
基于超薄均热板的新能源汽车动力电池散热器总成

本实用新型公开了一种基于超薄均热板的新能源汽车动力电池散热器总成,包括循环水泵、动力电池组件和散热器,动力电池组件包括循环液冷通道和若干个动力电池;循环液冷通道包括壳体,壳体前后侧壁的内表面沿壳体的高度方向开设有若干个凹槽,凹槽的个数与动力电池的个数相等且呈一一对应插入安装,每个所述动力电池的上下表面分别贴有超薄均热板,超薄均热板蒸发段紧贴动力电池,超薄均热板的冷凝段插入凹槽内。通过液冷和超薄均热板散热相结合的方式,由液冷通道与电池直接接触散热与均热板冷凝段拼插于液冷通道上,同时冷却液通过汽车行进产生的风力散热,使得超薄均热板有更强的散热能力进而提高汽车电池的整体散热效率。

标签:
新能源
湖北 - 武汉 来源:中冶有色网 2023-03-18
新能源汽车线束端子拉脱力检测装置

本实用新型公开了一种新能源汽车线束端子拉脱力检测装置,属于拉脱力检测设备领域,包括底板,底板的顶部两侧固定有对称设置的固定柱,固定柱竖直设置,底板的正上方设有水平设置的顶板,顶板固定在两个固定柱上,顶板的顶部中心位置开设有通孔,顶板与底板之间设有水平设置的活动板,活动板滑动连接在两个固定柱上,活动板的底部两侧固定有对称设置的固定杆,两个固定杆的另一端固定有水平设置的托盘,托盘上放置有砝码,活动板的顶部固定有支架,支架上安装有夹持机构;本装置可方便快速的对线束端子的拉脱力进行直观的检测,操作方便,设备结构简单,体积小,成本低,能够消除静摩擦,保证测量精度。

标签:
新能源
湖北 - 武汉 来源:中冶有色网 2023-03-18
新能源电机水冷却系统

本实用新型涉及一种新能源电机水冷却系统,包括定子、通过热套工艺过盈的套在定子外壁上的水套、通过热套工艺过盈的套在水套外壁上的电机壳体,水套外壁开设有水槽,水槽两端之间呈“S”形弯折且绕水套外壁周向一圈,电机壳体外壁开设有分别与水槽两端连通的进水口和出水口,水槽、电机壳体内壁、进水口和出水口紧密配合形成冷却水道。该系统制作安装方便,冷却效果好。

标签:
新能源
湖北 - 武汉 来源:中冶有色网 2023-03-18
新能源汽车充电器防水装置

本实用新型涉及汽车充电器防水技术领域,尤其是一种新能源汽车充电器防水装置,包括防水箱体,所述防水箱体侧面两端固定有铰链,两个所述铰链共同固定有箱体密封门,所述箱体密封门,所述防水箱体内部两侧设有四个长条板,每个所述长条板侧面两端均固定有伸缩杆,每个所述伸缩杆表面均套装有弹簧,每个所述长条板上均设有卡口,四个所述卡口共同夹持有充电器本体,所述防水箱体内部设有散热机构和辅助散热机构。本实用新型通过将充电器本体设置在防水箱体内部,可对充电器本体起到防水保护,通过在防水箱体内部设置散热机构和辅助散热机构,散热机构和辅助散热机构可在充电器本体充电时对其进行快速散热,延长了充电器本体的使用寿命。

标签:
新能源
湖北 - 武汉 来源:中冶有色网 2023-03-18
新能源汽车电池箱专用底托防护装置

本发明公开了一种新能源汽车电池箱专用底托防护装置,涉及汽车电池箱防护装置技术领域;为了便于在防护的同时反馈电池箱位置状态;具体包括防护壳,所述防护壳顶部外壁设置有外檐,外檐朝远离防护壳的方向向外侧延伸;所述防护壳底部外壁开设有均匀分布的散热口,所述防护壳两侧内壁开设有等距分布的滑槽。本发明通过设置金属承托架、弹力囊等结构,当电池箱置于金属承托架上时,对滑杆进行压迫,从而在折皱套圈形变的配合下使导电片接触并导通两个导电头的电路,从而反馈给控制组件,使报警器处于非报警的状态;当电池箱偏移时,滑杆在折皱套圈回弹力作用下脱离导电头,控制组件控制报警器工作,进行报警提示,提升了实用性。

标签:
新能源
湖北 - 武汉 来源:中冶有色网 2023-03-18
新能源汽车电池的修复装置

本实用新型公开了一种新能源汽车电池的修复装置,包括底座,所述底座的上表面固定连接有四根导柱,所述底座的下表面固定连接有四个支撑垫块,所述支撑垫块采用橡胶制成;所述导柱的中部固定连接有限位层;所述限位层的上侧设置有上模座,所述上模座与导柱滑动连接,所述上模座的下表面设置有压合模具,所述压合模具与上模座通过C形卡块相连接;所述上模座的上表面固定连接有四个固定件,所述固定件的通过活塞杆固定连接有气缸。本实用新型中,将待修复电池放进限位板中,待修复电池受到纵向限位板与横向限位板的作用,会内固定在电池修复平台的正中心。

标签:
新能源
湖北 - 武汉 来源:中冶有色网 2023-03-18
新能源汽车锂电池效用检测装置

本实用新型公开了一种新能源汽车锂电池效用检测装置,包括机体、显示屏、操控按钮、气管接口、气管、底座、卡扣、折叠握把,所述机体前侧安装有显示屏,所述显示屏右侧安装有操控按钮,所述气管接口固定于机体下方,所述气管与气管结构安装,且气管末端与锂电池安装,所述机体底部四角固定有底座,所述机体左右侧面分别固定有两个卡扣,所述折叠握把安装于机体左右两侧。本实用新型的折叠握把能够旋转展开,便于两个人搬运,机体通过滚轮便于移动,使机体能够在较平整地面移动。

标签:
新能源
湖北 - 武汉 来源:中冶有色网 2023-03-18
新能源电池存储箱的灭火防火装置

本实用新型公开一种新能源电池存储箱的灭火防火装置,包括箱体,所述箱体内部设有若干支架,所述支架上设有电池组,所述支架上靠近所述电池组处设有若干温度传感器,所述箱体的上方并排的设有第一灭火剂存储区和第二灭火剂存储区,所述第一灭火剂存储区和所述第二灭火剂存储区分别通过阀门通道与混合区连接;所述混合区通过管路系统连接有若干第一旋转喷雾头和若干第二旋转喷雾头;所述第一旋转喷雾头、所述第二旋转喷雾头和所述阀门通道上分别连接有电磁阀,所述电磁阀和所述温度传感器均与设置在所述箱体上的控制器电连接;本灭火防火装置灵敏性好、安全性较高,能够自动运行,及时准确的扑灭起火电池,同时具备预警和防火的功能。

标签:
新能源
湖北 - 武汉 来源:中冶有色网 2023-03-18
新能源电动车液压动力电机用带油道自润滑动轮轴

本实用新型公开了一种新能源电动车液压动力电机用带油道自润滑动轮轴,包括主转轴,所述主转轴的内部上侧安装有润滑结构,所述润滑结构包括电机转轴杆、油槽,所述油槽开设在所述电机转轴杆的内部上侧中间位置,所述电机转轴杆上表面通过螺钉安装有连接丝,所述连接丝另一端固定设有防护盖,所述电机转轴杆的上表面两侧均开设有出油孔,所述出油孔与所述防护盖相匹配,所述电机转轴杆的正表面设有导油槽。有益效果:因为主转轴内部安装有油腔,油腔通过连接腔和连接孔的设置,使其转动时,油可进入到滚珠上,同时也保证轴承的润滑,增加轴承的使用寿命,注意的是,油腔内部空腔设置小一点,使其内部的油一次性的润滑轴承。

标签:
新能源
湖北 - 武汉 来源:中冶有色网 2023-03-18
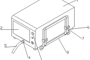
新能源汽车自动充电装置

本实用新型公开了一种新能源汽车自动充电装置,涉及新型涉及充电装置技术领域,其包括充电箱、照明灯、软电线和感应器,所述充电箱左侧中部设有散热窗,充电箱前部设有连接座,连接座上设有连接块,连接块下侧设有电推杆,电推杆前端设有接线座,接线座前端设有插头,接线座上端设有绝缘套,连接座右侧设有控制器,充电箱上端设有支撑柱,支撑柱上端设有顶棚,充电箱右侧设有配电箱,配电箱前部上端设有多个观察口,观察口下侧设有电箱门,本实用新型中,通过感应器感应前方停车位车辆,将信号给到控制器,控制器操控电推杆启动,将连通电源的插头插进汽车充电插孔,自动化完成充电流程,操作简单,方便使用。

标签:
新能源
湖北 - 武汉 来源:中冶有色网 2023-03-18
新能源商用车电机悬置装置

一种新能源商用车电机悬置装置,包括呈四点支承、结构一致的前悬置与后悬置,前、后悬置均包括车架兜梁及与其中部相连接、并左右对称且呈Λ型布置的左、右连接减振单元,车架兜梁包括外凹槽及与其顶部相连接的一、二号翼边,左、右连接减振单元均包括上下连接的悬置软垫总成与悬置支架,其中,悬置软垫总成包括硫化为一体的上骨架、橡胶体与下骨架,上、下骨架内设置有相互卡接的上凹槽与下凸块,悬置支架包括下连接板、侧连接板、一号加强筋与二号加强筋。本设计不仅结构简单、形状规则、易于制造、重量较轻,而且使用与维护成本较低、能实现三向限位、保护作用较强。

标签:
新能源
湖北 - 武汉 来源:中冶有色网 2023-03-18
新能源汽车连接器冲压端子

一种新能源汽车连接器冲压端子,包括:圆柱形筒体、第一锥柱状弹性体、第二锥柱状弹性体、第一U型槽、第二U型槽,所述圆柱形筒体一端依次焊接所述第一锥柱状弹性体、所述第二锥柱状弹性体,另一端依次连接所述第一U型槽、所述第二U型槽,且所述圆柱形筒体、所述第一锥柱状弹性体、所述第二锥柱状弹性体、所述第一U型槽、所述第二U型槽一体冲压成型;所述第一U型槽、所述第二U型槽的开口方向相同,且均沿所述圆柱形筒体横向方向设置;其优点是:①、圆柱形筒体上燕尾槽结构,加强了圆柱形筒体结构的牢固性;②、第一U型槽、第二U型槽的结构设计,保护线缆在摇摆构成中线缆线芯不易被折断,且端子的整体结构设计,进行一次冲压即可完成。

标签:
新能源
湖北 - 武汉 来源:中冶有色网 2023-03-18
新能源电池温度传感器

本实用新型涉及一种新能源电池温度传感器,包括:BUSBAR铝板,具有第一固定区和第二固定区,第二固定区的边缘设有导水槽;FPC软板,设置在第二固定区的上端面,设有SMD NTC芯片和两个镍片,SMD NTC芯片的表面均涂有防水胶注塑壳体,其外周边缘设置在导水槽内,其内周边缘沿两个镍片的外周边缘设置,以使注塑壳体包覆SMD NTC芯片同时将两个镍片裸露在外。本实用新型对SMD NTC芯片做了防水处理,同时在BUSBAR铝板的边缘设置导水槽,再采用低压注塑工艺将整个FPC软板与BUSBAR铝板封装起来,起到了多重防水的作用,提高了产品的可靠性。

标签:
新能源
湖北 - 武汉 来源:中冶有色网 2023-03-18
基于物联网的新能源电动汽车充电桩

本实用新型涉及充电桩技术领域,尤其涉及一种基于物联网的新能源电动汽车充电桩。其技术方案包括防雨罩、充电桩主体和底座,所述底座上表面安装有充电桩主体,所述充电桩主体前表面中间位置处安装有透明罩,所述透明罩内部安装有控制面板,所述控制面板前表面安装有显示屏,所述透明罩前表面安装有透明板,所述透明罩内壁的底部安装有电推杆,且电推杆末端和透明板后表面连接,所述充电桩主体前表面靠近上表面位置处安装有人体感应开关,所述底座上表面安装有防雨罩,所述防雨罩内壁的顶部安装有照明灯。本实用新型能够防止充电桩上用于显示付费码的显示屏表面粘附较多的灰尘,从而保证使用者扫码付费成功。

标签:
新能源
湖北 - 武汉 来源:中冶有色网 2023-03-18
新能源车辆的动力电池系统及车辆

本实用新型提供了一种新能源车辆的动力电池系统及车辆,动力电池系统包括电池包,所述电池包内具有多组高压锂电池模组、至少一组低压锂电池模组和与所述至少一组低压锂电池模组对应的至少一个第一加热层,每个所述第一加热层受控地对对应的低压锂电池模组进行加热。本实用新型能够确保低压锂电池组在低温环境下也能保持正常的性能。

标签:
新能源
湖北 - 武汉 来源:中冶有色网 2023-03-18
操作方便的新能源汽车充电桩

本实用新型涉及汽车充电的技术领域,特别是涉及一种操作方便的新能源汽车充电桩,其提高了设备使用的安全性;提高了设备使用的稳定性;包括充电桩、触控屏、充电口、电源线、连接座、多个风管和散热装置,充电桩侧端安装有触控屏和充电口,电源线通过连接座安装在充电桩的侧端,电源线与充电桩内的变压器进行连接,充电桩的侧端安装有散热装置,充电桩的另一端设置有多个通风口,多个挡罩安装在充电桩的侧端,多个挡罩分别位于多个通风口处;所述的散热装置包括风管、支板、转杆、安装块、多个扇叶、第一传动轮、电机、第二传动轮和传动带,风管安装在充电桩的侧端并与充电桩的内部连通,支板安装在风管的内壁上。

标签:
新能源
湖北 - 武汉 来源:中冶有色网 2023-03-18
上一页 20 21 22 23 24 ... 46 下一页
共46页    到第

中冶有色为您提供最新的湖北武汉有色金属新能源材料技术理论与应用信息,涵盖发明专利、权利要求、说明书、技术领域、背景技术、实用新型内容及具体实施方式等有色技术内容。打造最具专业性的有色金属技术理论与应用平台!

全国热门有色金属设备推荐
展开更多 +
全国热门有色金属技术推荐
展开更多 +

 

江西省隆恩特环保设备有限公司
宣传

报名参会
更多+

报告下载

有色专家
更多+

郑州大学
中国工程院 院士
紫金矿业信息化研发中心
副总经理
任灵宝金源矿业股份有限公司
技术发展部经理
中国矿业大学(北京)
教授
重庆理工大学
教授
赤泥综合利用研究报告2025
推广

热门技术
更多+

推荐企业
更多+

福建省金龙稀土股份有限公司
宣传

发布

在线客服

公众号

电话

顶部
咨询电话:
010-88793500-807