青岛垚鑫智能科技有限公司
宣传

位置:中冶有色 >

有色技术频道 >

> 失效分析技术

分类:
全部
矿山技术
冶金技术
材料制备及加工技术
环境保护技术
分析检测技术
 
全部
物理检测技术
化学分析技术
力学检测技术
无损检测技术
失效分析技术
环境检测技术
地区:
全部
北京
天津
上海
重庆
河北
山西
辽宁
吉林
黑龙江
江苏
浙江
安徽
福建
江西
山东
河南
湖北
湖南
广东
海南
四川
贵州
云南
陕西
甘肃
青海
内蒙
广西
西藏
宁夏
新疆
其他
其他
展开
 
全部
上海

上海有色金属失效分析技术理论与应用

免费发布技术信息>>
功率器件失效点定位方法

本发明公开了一种功率器件失效点定位方法,包含:步骤一,利用药液去除样品正面的金属铝层;步骤二,对除需要测试的芯片以外的区域进行全面的保护;步骤三,使用镀金机镀金,使样品表面形成一层较均匀的金属层;步骤四,在镀金区域选一平整的位置,使用FIB机台形成一个铂触点;步骤五,对失效芯片背面加压,正面垫的触点接地,进行测试以及失效点的定位。

标签:
失效分析
上海 - 上海 来源:中冶有色网 2023-03-19
钻柱疲劳失效风险的评价方法

本发明公开了一种钻柱疲劳失效风险的评价方法,包括如下步骤:a.获取或测量目标井的井身结构,钻具组合结构和实际井眼轨迹参数;b.建立钻柱动力学有限元模型;c求解全井钻柱各节点截面屈曲应力、动态弯曲应力和动态轴向力以及修正动态弯曲应力;d求解全井钻柱各节点截面疲频系数;e.根据求得的疲频系数给出其与井深关系图,从而对钻柱是否具有较高的产生疲劳失效的风险进行评价,并确定出钻柱疲劳失效风险较高的位置。本发明既适用于钻井设计过程中钻柱疲劳失效风险大小的预测,进行钻柱结构参数和钻井参数的优化,也适用于实际钻井过程中钻柱疲劳失效风险大小的评估,研究钻柱疲劳失效的机理。

标签:
失效分析
上海 - 上海 来源:中冶有色网 2023-03-19
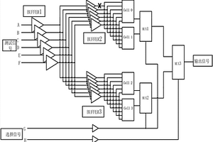
用于定位失效位置的半导体工艺验证数字电路及方法

本发明提供一种用于定位失效位置的半导体工艺验证数字电路,其特征在于,包括:和输入测试信号发生器相连接的缓冲器单元;和缓冲器单元的输出端连接的测试单元;和测试单元的输出端连接的选择器单元;以及片选信号发生器,用于发出高、低电平,和选择器单元连接,其中,测试单元用于和待验证的数字电路连接。电路结构简单可靠,可通过测试机台调整建立时间和保持时间。严格控制数据通路(Data Path),数据流不会过度发散。严格控制金属连线的最大扇出(Max Fan‑Out)为2。一个扇出为4的连线可以分解为三个扇出为2的连线和两个Buffer,能够有效定位失效位置。当测试电路逻辑异常时,通过Verilog仿真结果确定失效位置或缩小失效位置的查找范围。

标签:
失效分析
上海 - 上海 来源:中冶有色网 2023-03-19
车辆转向失效运行系统及其控制方法

本发明涉及一种车辆转向失效运行系统及其控制方法,其中,该车辆转向失效运行系统包括:转向系统,其通过连接组件来附接到多个轮上;制动系统,其通过制动管路来附接到多个轮上;车身姿势传感器,其构造为感测车身姿势;方向盘传感器,其构造为感测车辆方向盘的动作;以及通讯线路,其与所述转向系统、所述制动系统、所述车身姿势传感器和所述方向盘传感器电性连接。本发明的车辆转向失效运行系统及其控制方法,能够在车辆转向系统失效的情况下提供必要的转向能力,从而使驾驶员能够操作车辆靠边停车,提高了车辆的安全性和用户体验。

标签:
失效分析
上海 - 上海 来源:中冶有色网 2023-03-19
晶圆低可靠性失效管芯的标注方法和装置

本发明实施例提供了一种低可靠性失效管芯的标注方法和装置,该方法包括:根据第一晶圆图获取若干第一管芯;第一管芯通过预先进行的第一低可靠性失效标注被认定为低可靠性失效,第一低可靠性失效标注基于晶圆功能测试的结果进行;对若干第一管芯进行可靠性测试,获得可靠性测试结果;根据可靠性测试结果和所述晶圆功能测试的结果,确定第二低可靠性失效标注依据的第一数值边界。

标签:
失效分析
上海 - 上海 来源:中冶有色网 2023-03-19
晶圆失效功能的关系的确定方法和装置

本发明实施例提供了一种晶圆失效功能的关系的确定方法和装置。该方法包括,根据对晶圆进行功能测试的晶圆测试结果,获取晶圆中的多个失效单元的失效功能和位置;将多个失效单元的失效功能,分别转化为多个第一向量;根据多个第一向量、以及多个失效单元的位置,确定多个失效单元各自对应的第一数据;根据多个所述第一数据,利用聚类算法,获取第一结果,所述第一结果用于指示晶圆失效功能之间的关系。

标签:
失效分析
上海 - 上海 来源:中冶有色网 2023-03-19
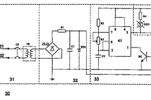
带有中性线失效报警器的配电箱

一种带有中性线失效报警器的配电箱,在供电系统内的中性线失效时能发出显示、报警,本配电箱的电源由包括中性线、数个相的相线及地线组成的供电系统提供,在配电箱内的来自供电系统的中性接线端和地线接地端中分别引出一根导线,在这两根导线之间连接一中性线失效报警器,该报警器包括依次连接的中性线偏移电压的取出及隔离部件;偏移电压的整流及稳压部件;多谐振荡器以及报警显示部件。本配电箱在中性线失效时发出显示、报警信号,以使操作人员及时采取有效措施,避免负载设备损坏及触电事故的发生,具有使用安全的社会效果,可以在各类照明电源控制箱、检修电源箱和杂用电源箱上使用。

标签:
失效分析
上海 - 上海 来源:中冶有色网 2023-03-19
接触孔失效评估方法
接触孔失效评估方法 949     
 0

本发明提供了接触孔失效评估方法,包括:提供评估晶圆,在所述评估晶圆上形成评估器件图形,所述评估器件图形包括第一器件区以及第二器件区;其中,第二器件区与PMOS晶体管的结构以及尺寸相同;第一器件区与NMOS晶体管相比,区别在于对应NMOS晶体管的P阱具有不同的掺杂类型,使得在进行电子束扫描时,第一器件区中N型掺杂的有源区的导电能力强于NMOS晶体管的源/漏极;在所述评估晶圆上进行与产品晶圆相同的接触孔形成工艺;采用电子束扫描评估晶圆的表面,并获取晶圆表面各处的扫描亮度;本发明在电子束扫描接触孔时,形成较亮光斑,从而易于与周围区域区分开,有效避免了机台对失效接触孔的漏检或错检。

标签:
失效分析
上海 - 上海 来源:中冶有色网 2023-03-19
在晶圆上快速选取失效晶粒的薄膜及使用方法

本发明公开了一种在晶圆上快速选取失效晶粒的薄膜及使用方法,该薄膜是由绝缘材料制成的具有透明性质的薄膜,其中,该薄膜上标示有坐标系,该坐标系与晶圆上的测试坐标系对应。该薄膜的使用方法,包括步骤:1)根据晶圆上测试出的失效晶粒坐标,在薄膜上的相应坐标处标注记号;2)利用薄膜上存在的坐标系和对准标记,与晶圆对准后,将薄膜贴在晶圆上;3)揭去薄膜后,薄膜上的相应坐标处的记号就转移到了晶圆上。利用本发明可以准确、省时地在晶圆上找到失效晶粒,给选取失效晶粒工作带来极大便利。

标签:
失效分析
上海 - 上海 来源:中冶有色网 2023-03-19
带浮子失效指示的翻柱显示体

本实用新型公布了一种带浮子失效指示的翻柱显示体,其包括显示体型材,翻柱,视镜,浮子失效指示标识,翻柱支架,型材封盖,抱箍架。翻柱由2个翻柱半壳以及其中的小磁柱组成。翻柱显示体通过抱箍固定在液位计主管上,主管内装有带有磁性的浮子,测量零位以下的位置增加20~50mm主管,增加2~5颗翻柱,增加的翻柱中小磁柱的磁极反向安装。当被测容器发生空罐时,零位以下的2~5颗翻柱将显示白色,而浮子由于破损、压瘪或其他原因发生失效时,浮子会沉底,零位以下的2~5颗翻柱将显示红色,指示浮子失效。本实用新型适用于浮子易发生磨损、压瘪的场合,如液位变化频繁、压力波动范围大等应用。

标签:
失效分析
上海 - 上海 来源:中冶有色网 2023-03-19
失效点定位方法
失效点定位方法 987     
 0

本发明的一种失效点定位方法,包括:在硅衬底上选取测试结构区域;在测试结构区域中形成互连层结构,该互连层结构的上、下方不设置伪金属结构;选取该互连层结构作为测试结构,采用光诱导电阻变化技术对该测试结构进行失效点定位;其中,互连层结构的形成方法包括:设计光刻版图案,测试结构区域中的互连层结构图案上、下方不设置伪金属结构的图案;在硅衬底上形成介质层;利用光刻版为模版,经光刻和刻蚀,在介质层中形成互连层结构,互连层结构上、下方不具有伪金属结构。本发明的方法,去除了伪金属对激光束的阻碍,激光束可以直接照射到测试结构上,仪器能够接收到准确的反馈信号,从而提高了失效点定位准确率。

标签:
失效分析
上海 - 上海 来源:中冶有色网 2023-03-19
获取非挥发存储器中失效二进制位分布信息的方法与装置

本发明提供了一种获取非挥发存储器中失效二进制位分布信息的方法,对非挥发存储器的模块进行测试,确定失效的模块,并得到失效模块的失效类型与相应的失效地址信息;提供一个测试命令集,分别采用测试命令集内的每一个测试命令,对失效类型与该测试命令相对应的失效模块中的二进制位进行测试,确定失效二进制位的地址和失效类型。本发明还提供了一种获取非挥发存储器中失效二进制位地址分布信息的装置。本发明提供的技术方案可以节约测试时间,降低测试对器件的损伤。

标签:
失效分析
上海 - 上海 来源:中冶有色网 2023-03-19
地铁运营线轨道扣件螺旋道钉失效处理施工方法

本发明涉及城市轨道交通工程施工方法技术领域,具体是一种地铁运营线轨道扣件螺旋道钉失效处理施工方法,包括如下步骤:对地铁运营线轨道的扣件螺旋道钉进行检查,并对失效的扣件螺旋道钉进行标记;检查后,对被标记的失效扣件螺旋道钉进行更换:先将扣件拧松拆除,再在断裂的扣件螺旋道钉顶部中心钻孔,将卡具垂直插入孔内并固定,卡具固定后通过电动扳手与卡具螺母的配合,拧出断裂的扣件螺旋道钉,并进行清洁处理。本发明与现有技术相比,主要有以下优势:在有限的时间内完成地铁运营线轨道扣件螺旋道钉失效处理,施工方法操作简单、处理方便;施工效率高;节约时间,减小了劳动强度,保证了失效扣件螺旋道钉处理的施工进度。

标签:
失效分析
上海 - 上海 来源:中冶有色网 2023-03-19
带编码器失效保护装置的控制卡

本实用新型涉及一种带编码器失效保护装置的控制卡,包括:编码器反馈卡和控制卡;所述的编码器反馈卡和控制卡相连;在所述的控制卡包括:故障处理芯片;还包括:报警处理芯片和参数集处理芯片;本实用新型的有益效果是:可以使伺服驱动器以不带编码器的闭环速度模式运行同时伺服驱动器的控制卡把编码器报警信息传输给运动控制器,运动控制器检测到故障后,会在任务完成后发出停车命令和检修信息;由于编码器发生故障后结晶器的振动台不会停车,这样保证了生产的连续性,提高了产品的质量,大大降低了客户的损失。

标签:
失效分析
上海 - 上海 来源:中冶有色网 2023-03-19
液压制动器失效报警装置

本实用新型公开了一种液压制动器失效报警装置,该报警装置包括限位撞尺、用于检测限位撞尺的电气限位器和用于接收电气限位器输出信号的报警机构,限位撞尺固设于液压制动器的制动杠杆上,电气限位器固设于液压制动器的制动弹簧外壳上,电气限位器的输出端与报警机构的输入端电连接。在制动器发生异常时,通过上、下限位块触动电气限位器的触头进行报警,以便现场操作维护人员能立即发现和处理相关异常。

标签:
失效分析
上海 - 上海 来源:中冶有色网 2023-03-19
阴离子激光染料失效液减容处理工艺

本发明公开了一种阴离子激光染料失效液的减容处理工艺,其特征在于,所述的激光染料失效液由阴离子染料、醇和水组成,其减容工艺通过阴离子树脂交换吸附去除阴离子染料和醇水精馏减容两个工艺过程组成,其先后顺序不可改变。首先,激光染料失效液被输送到装有阴离子树脂的填充柱,其中的阴离子激光染料被树脂中的阴离子交换吸附,染料去除效率可达到99.98%以上,醇水混合液经分光光度计检测合格后从精馏塔中部进入精馏塔进行精馏,塔顶分离出来的醇可回收再利用,塔釜所分离水的COD可达到500mg/L以下。本工艺具有操作简单、可连续操作、运行成本低的特点,可用于含有阴离子型染料、醇和水的染料废液的减容处理。

标签:
失效分析
上海 - 上海 来源:中冶有色网 2023-03-19
阳离子激光染料失效液减容处理工艺

本发明公开了一种阳离子激光染料失效液的减容处理工艺,其特征在于,所述的激光染料失效液由阳离子染料、醇和水组成,其减容工艺通过阳离子树脂交换吸附去除阳离子染料和醇水精馏减容两个工艺过程组成,其先后顺序不可改变。首先,激光染料失效液被输送到装有阳离子树脂的填充柱,其中的阳离子激光染料被树脂中的阳离子交换吸附,染料去除效率可达到99.98%以上,醇水混合液经分光光度计检测合格后从精馏塔中部进入精馏塔进行精馏,塔顶分离出来的醇可回收再利用,塔釜所分离水的COD可达到500mg/L以下。本工艺具有操作简单、可连续操作、运行成本低的特点,可用于含有阳离子型染料、醇和水的染料废液的减容处理。

标签:
失效分析
上海 - 上海 来源:中冶有色网 2023-03-19
存储器电路接触孔层次失效点定位方法

本发明公开了一种存储器电路接触孔层次失效点定位方法,是针对无微探针设备的机台,先使用聚焦离子束进行线路修复,将浮空状态的电极短接至附近具有稳定电位的节点,再进行电压衬度分析。本发明所述的方法,使用聚焦离子束将浮空的电极短接至附近稳定电位节点,在电压衬度进行电子束轰击时,浮空电极上积累的电荷能被及时导走,使浮空电极极始终保持稳定的状态,消除其对电压衬度分析时的干扰。

标签:
失效分析
上海 - 上海 来源:中冶有色网 2023-03-19
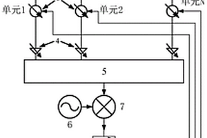
相控阵天线阵元失效的诊断方法及系统

本发明提供了一种相控阵天线阵元失效的诊断方法及系统,包括:相位调制步骤:选择相控阵天线的多个阵元,对选择的多个阵元的移相器件进行周期性的相位调制;分析步骤:分析相控阵天线接收或者发射的信号中的谐波特征来诊断对应阵元的有效性。本发明同时可以诊断多个天线单元,诊断效率高;无需辅助诊断单元,硬件结构简单;仅需仅需频谱估计,可利用快速傅里叶变换等方法实现,算法复杂度低。因此,本发明尤其适用于大型有源相控阵天线的快速并行诊断。

标签:
失效分析
上海 - 上海 来源:中冶有色网 2023-03-19
适用于典型地面设施破坏失效的评估计算模型

本发明公开了一种适用于典型地面设施破坏失效的评估计算模型,根据目标特性将目标划分成多层次多类型的子目标,采用改进的层次分析法自上而下构造层次结构模型的判断矩阵并计算同层次同类型的子目标对所属上层子目标的权重,将理论分析、数值模拟和补充试验得到的灾害作用于子目标的毁伤结果进行组合确定子目标的最终毁伤效果并参照损伤准则对毁伤效果进行评估,最终采用综合评判法计算目标整体的毁伤效果。本发明具有能够准确高效计算目标整体毁伤效果、计算量小等优点;既能用于单一灾害作用下目标整体毁伤效果的评估,又能用于多种灾害耦合作用下目标毁伤效果的评估,实现了复杂目标在单一和多种灾害作用下整体毁伤效果准确高效的评估计算。

标签:
失效分析
上海 - 上海 来源:中冶有色网 2023-03-19
功率MOS失效位置的判定方法

本发明公开了一种功率MOS失效位置的判定方法,包含:步骤1,去除样品芯片表面钝化层,暴露出金属;步骤2,采用亮点定位工具定位出亮点;步骤3,采用激光成像技术,记录下亮点及其周围的晶粒的形貌;步骤4,在亮点附近做出标记位置;步骤5,在聚焦离子束机台下找到标记位置,并找到亮点对应的晶粒交界,进行切片分析,从而找到失效位置。

标签:
失效分析
上海 - 上海 来源:中冶有色网 2023-03-19
确定交易流程中失效节点的方法

本发明涉及一种确定交易流程中失效节点的方法,包括:获取失败交易集;基于交易流程确定至少一个监控维度;确定每一监控维度分别对应的失败交易概率以及与失败交易集的相关度;对各监控维度对应的相关度进行排序,基于最高相关度对应的监控维度确定失效节点。该方法既能保证失效节点定位的准确度,又不需要对巨量数据进行统计分析,从而效率更高。

标签:
失效分析
上海 - 上海 来源:中冶有色网 2023-03-19
失效自动监控电路及使用该电路的接地故障断路器

本发明涉及一种失效自动监控电路及使用该电路的接地故障断路器,包括系统集成电路及接通与断开执行电路,特征在于还包括模拟接地故障电路,其设有一定时导通三极管Q 1,还设有一辅助控制接通与断开执行电路带电或失电的三极管Q2;三极管Q 1导通时三极管Q 2断开,反之,三极管Q 1断开时三极管Q 2导通。有益效果是:通过三极管Q1与可控硅SCR的同时导通,模拟检测系统集成电路接地故障。利用三极管Q 2的失压断开,确保接通与断开执行电路不失电,从而使螺线管线圈FC吸附开关KJ处于闭合状态,正常工作不受模拟检测接地故障影响。另,通过设置两个三极管Q3与Q4,即使一个损坏,另一个依然可以正常工作,增加了电路的安全性。

标签:
失效分析
上海 - 上海 来源:中冶有色网 2023-03-19
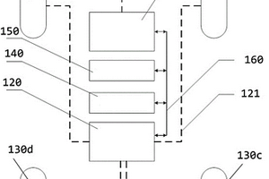
具有双点失效保护功能的高边开关控制电路

一种具有双点失效保护功能的高边开关控制电路,包括若干路第一开关电路、第二开关电路、开关管保护驱动电路和保护电路。每路第一开关电路包括背靠背连在一起的第一开关管Q1和第二开关管Q2、及背靠背连在一起的第三开关管Q3和第四开关管Q4;第二开关电路包括背靠背连在一起的第五开关管Q5和第六开关管Q6、以及背靠背连在一起的第七开关管Q7和第八开关管Q8。保护电路的第一输入端连接Q7与Q8的共接点,若干路第二输入端分别连接若干路第一开关电路的第三开关管Q3与第四开关管Q4的共接点,输出端与开关管保护驱动电路的输入端连接。本发明在检测到双点失效时使高边开关控制电路进入安全状态,从而减弱和控制双点失效的影响。

标签:
失效分析
上海 - 上海 来源:中冶有色网 2023-03-19
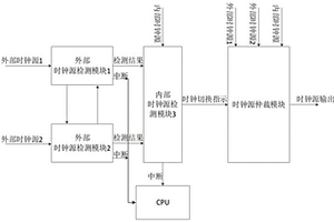
时钟失效安全保护方法及电路

一种时钟失效安全保护方法及电路。本发明设置有多种时钟源检测模块,分别对各个不同时钟源相互检查,计算该时钟源自身的时钟频率与其他时钟源的时钟频率之间的偏差;在所述偏差超出预设范围时产生对应该偏差的异常指示信号,最后,在所述异常指示信号满足时钟源切换条件时,切换时钟源以稳定时钟信号的输出。由此,本发明能够在外部时钟源遇到外来攻击发生异常或者失效时,通过其他的时钟源恢复系统时钟信号,避免系统出现死机或者安全信息丢失的风险。

标签:
失效分析
上海 - 上海 来源:中冶有色网 2023-03-19
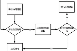
离线数字钥匙的可靠失效方法及系统

本发明提供了一种离线数字钥匙的可靠失效方法及系统,所述方法包括如下步骤:步骤S1:云端生成设置好数字钥匙失效使用的次数;步骤S2:手机端检测到手机处于断网状态传输带断网信息的信息给车端;步骤S3:车端通过断网标记启动数字钥匙中失效使用的次数判断机制,进行数字钥匙失效使用次数的控制。本发明解决了设备离线,不能及时同步云端信息到终端的问题,通过此发明,可以做到离线控制,是设备不能实时联网的一种安全补偿措施;通过此发明既然解决了离线使用钥匙不能及时同步信息都终端的问题,又解决了实际场景中借车不还能够一直使用的尴尬问题;本发明主要解决车辆没有联网情况下的钥匙收回钥匙失效功能。

标签:
失效分析
上海 - 上海 来源:中冶有色网 2023-03-19
嵌入式闪存失效的筛选方法

本发明提供一种嵌入式闪存失效的筛选方法,包括提供嵌入式闪存;在片擦除操作的数据擦除模式下,通过监控嵌入式闪存的控栅端的电压值变化,判断嵌入式闪存是否失效;当控栅端的电压值大于参考值时,判断嵌入式闪存的位线与控栅之间存在虚短路现象,以判定嵌入式闪存失效;当控栅端的电压值等于参考值时,判断嵌入式闪存的位线与控栅之间不存在虚短路现象,以判断嵌入式闪存有效。本发明能够快速检测嵌入式闪存是否失效,判断周期短,提高了筛选效率。

标签:
失效分析
上海 - 上海 来源:中冶有色网 2023-03-19
比特失效模式统计方法及装置

本发明公开了一种比特失效模式统计方法及装置,将获取的待处理存储器芯片单元的比特失效的原始数据利用Perl脚本进行分析和计算,不仅极大的降低了生产成本,又能够快速的统计出每批产品的比特失效模式结果,从而直观的展现出何种比特失效模式对产品的良率有着较大的影响,也就能够直指工艺缺陷,有利于有目的的改善制造工艺。

标签:
失效分析
上海 - 上海 来源:中冶有色网 2023-03-19
车用永磁同步电机控制系统失效响应控制方法

本发明公开了一种车用永磁同步电机控制系统失效响应控制方法;包括以下步骤:步骤1、检测电机转速和电机相电流;步骤2、若电机转速小于匹配的最高转速的设定比例TBD%,系统出现失效,控制器控制三相永磁同步电机的六个开关管全部打开;步骤3、若电机转速大于匹配的最高转速的设定比例TBD%,系统出现失效,电机控制器控制三相永磁同步电机的六个开关管全部打开n毫秒,随后控制下三管短路,同时上三管断开;步骤4、m秒钟后若电机转速小于匹配的最高转速的设定比例TBD%,控制器控制三相永磁同步电机的六个开关管全部打开。本发明保护控制器内部器件不会由于电机过高的反电势而影响寿命,同时电机不会产生过高的瞬时峰值电流,防止磁钢退磁发生,影响电机性能。

标签:
失效分析
上海 - 上海 来源:中冶有色网 2023-03-19
DSP芯片出现失效时保护的汽车控制器及其控制方法

本发明提供一种DSP芯片出现失效时保护的汽车控制器及其控制方法,该汽车控制器包括速度传感器等,微处理器模块与MOSFET驱动电路连接;电流电压温度检测电路、调速刹车信号控制器、速度检测电路、外看门狗电路、档位输入器都与微处理器模块连接;微处理器模块与接触器驱动电路连接;接触器驱动电路与档位输入器、外看门狗电路、MOSFET驱动电路连接;速度检测电路与速度传感器连接;速度传感器与直流电机连接。本发明实现对汽车控制进行实时监控,提高控制器的安全可靠性和稳定性。

标签:
失效分析
上海 - 上海 来源:中冶有色网 2023-03-19
上一页 50 51 52 53 54 ... 62 下一页
共62页    到第

中冶有色为您提供最新的上海有色金属失效分析技术理论与应用信息,涵盖发明专利、权利要求、说明书、技术领域、背景技术、实用新型内容及具体实施方式等有色技术内容。打造最具专业性的有色金属技术理论与应用平台!

全国热门有色金属设备推荐
展开更多 +
全国热门有色金属技术推荐
展开更多 +

 

江西省隆恩特环保设备有限公司
宣传

报名参会
更多+

报告下载

有色专家
更多+

南方科技大学
外籍院士
紫金矿业信息化研发中心
副总经理
有研资源环境技术研究院(北京)有限公司
副总经理/教授级高工
重庆理工大学
教授
广东省科学院工业分析检测中心
副主任
赤泥综合利用研究报告2025
推广

热门技术
更多+

推荐企业
更多+

福建省金龙稀土股份有限公司
宣传

发布

在线客服

公众号

电话

顶部
咨询电话:
010-88793500-807