青岛垚鑫智能科技有限公司
宣传

位置:中冶有色 >

有色技术频道 >

分类:
全部
矿山技术
冶金技术
材料制备及加工技术
环境保护技术
分析检测技术
地区:
全部
北京
天津
上海
重庆
河北
山西
辽宁
吉林
黑龙江
江苏
浙江
安徽
福建
江西
山东
河南
湖北
湖南
广东
海南
四川
贵州
云南
陕西
甘肃
青海
内蒙
广西
西藏
宁夏
新疆
其他
其他
展开
 
全部

有色金属技术理论与应用

免费发布技术信息>>
海藻化工钙化废水循环回用方法

一种海藻化工钙化废水循环回用方法,属于环保、化工技术领域,本发明采用二步钙化法,第一步先在CaCO3存在的情况下向溶液中通入CO2,二者反应生成Ca(HCO3)2,待钙化一定时间后再补充部分CaCl2,从而充分完成二次钙化反应。通过向其中加入与Ca2+等物质的量的CaO或者Ca(OH)2,形成CaCO3沉淀,沉淀后的废水中Ca2+浓度即可满足冲稀要求,可作为冲稀水进行二次回用。本发明以CaCO3作为钙化剂可减少CaCl2的使用,CaCO3沉淀形成循环回用,减少了生产原料的消耗,降低了生产成本。本发明方法在脱钙过程中未引入新的离子,降低了原有化学沉淀法带来的废水中盐度过高的影响,使废钙水的循环回用成为可能。

标签:
废水处理
山东 - 青岛 来源:中冶有色网 2023-03-19
钛白废水中钪钛的回收方法

本发明公开的是一种钛白粉生产中的废水中钪钛的回收方法,其方法为:在钛白废水中用P204、TBP和煤油进行单级萃取,相比O/A=1∶50~1∶10,平衡时间10~20分,然后用碱反萃,经过滤后用酸溶解反萃物。所得溶液在反应釜中加热,调pH后,水解钛,过滤回收钛,上清液重复上过程,进行第二次萃取,反萃物碱饼用酸溶解后,用草酸沉钪,经灼烧,得到纯度95%粗氧化钪。进一步精制可获得高纯氧化钪。本发明在保证钪回收情况下,同时又回收钛,不采用硫酸加双氧水洗钛过程,而采用水解方式回收钛,降低了钪回收成本。另外在萃取后的废液中采用除油装置和吸油毡,其具有环保和工艺简单的优点,使废水中有机相含量小于50mg/L,达到排放标准。

标签:
废水处理
湖南 - 长沙 来源:中冶有色网 2023-03-19
氧化铁染料废水处理污泥回收利用方法

一种氧化铁染料废水处理污泥回收利用方法,它包括高位反应、曝气氧化、混凝沉淀和污泥脱水四个处理步骤。将氧化铁染料废水流入废水调节池,用污水泵提升送至高位反应池,在废水中投加NaOH药剂得到混合反应,自流至曝气氧化池,经罗茨风机曝气充氧,使废水中的二价铁离子与NaOH药剂当量反应后氧化成三价铁离子,再投加适量的PAM药剂,使三价铁离子絮凝成大颗粒状,自流入中间水池,经污水泵提升至混凝沉淀池沉淀分离,上清水达标排放,污泥用螺杆泵送入板框压滤机脱水,压滤水回至废水调节池,脱水后的干污泥呈固体状的防锈漆原料,回收利用于防锈漆生产中,实现污泥零排放,避免对周围环境的二次污染。

标签:
废水处理
浙江 - 绍兴 来源:中冶有色网 2023-03-19
高效环保的医药废水处理方法

本发明公开了一种高效环保医药废水处理方法,该方法采用微电解法和芬顿反应相结合,具体包括以下步骤:调节废水pH值;微电解反应;混凝沉淀;芬顿反应。且芬顿反应采用纳米Fe3O4/Mn3O4复合材料作为催化剂。该方法可以有效去除医药废水中的有机污染物,无二次污染,环保高效。

标签:
废水处理
广东 - 东莞 来源:中冶有色网 2023-03-19
基于微生物燃料电池的含铬电镀废水的处理和检测方法

本发明公开了一种基于微生物燃料电池的含铬电镀废水的处理和检测方法。它的步骤如下:1)在双室微生物燃料电池的阳极室注入厌氧污泥和乙酸钠溶液以接种微生物,在阴极室注入阴极液,并在阴阳两极连接电阻形成闭合回路,电池在恒温箱中反应,阳极室每天注入乙酸钠直到输出电压稳定;2)将阳极室溶液换成除去氧气的阳极液,阴极液换成含铬电镀废水;3)启动后,调节废水pH值,注入阴极室,外接电阻后开始处理过程。本发明实现了微生物与六价铬不直接接触,避免了六价铬对微生物的毒害,使得微生物处理高浓度六价铬废水成为可能。六价铬的标准氧化还原电势为1.33V,利用微生物燃料电池处理六价铬废水,实现了废水处理同步电能回收的目的。

标签:
废水处理
浙江 - 杭州 来源:中冶有色网 2023-03-19
脱硫废水渣处理方法
脱硫废水渣处理方法 719     
 0

本发明公开一种脱硫废水渣处理方法,该处理方法包括以下步骤:首先将废水渣从污泥斗落到受热板上,直至废水渣铺满整个受热板,调节液压升降装置,使受热板倾斜并保持倾斜角度,打开烘干装置汽源的进气阀门,开始烘干,烘干处理后,关闭进气阀门停止烘干再次调节调节液压升降装置,废水渣可自动掉落到石膏库中,烘干后烘干后的废水渣掉落在石膏库里与石膏混合,经过多次装卸转运基本混合均匀。本发明最大化的利用废水渣,变废为宝,处理方法科学合理、环保、合理利用现有资源不需要消耗新的能源。本发明具有显著地经济效益和社会效益。

标签:
废水处理
湖北 - 武汉 来源:中冶有色网 2023-03-19
沉淀池及废水沉淀方法

本发明公开了一种液体处理沉淀设备及工艺,目的在于提供一种可有效避免异重流的处理效率更高的沉淀池及沉淀方法。所述沉淀池包括水池、进水通道、溢流堰和出水通道,所述进水通道为进水布水通道,该进水布水通道上设有多个供废水流入水池的布水孔;所述沉淀池还包括裙板,该裙板设置于水池内,在该裙板和水池内壁之间限定一空间部分,该空间部分的上部与所述布水孔相通,下部与水池下部的水体相通。在所述布水孔的下方设有可降低废水流速的缓流板。所述方法为使用上述沉淀池处理废水的方法。

标签:
废水处理
其他 - 其他 来源:中冶有色网 2023-03-19
处理高含量聚乙烯醇废水的方法

本发明主要是解决现有技术所存在的技术问题,提供了一种处理高含量聚乙烯醇废水的方法,该方法包括以下步骤:(1)废水中加入0.5-3.0%重量比的硫酸钠和0.5-3.0%重量比的氯化钠,硫酸钠和氯化钠作为盐析剂降低聚乙烯醇在水中的溶解度,使部分聚乙烯醇溶出成悬浮状;(2)一小时后,溶出聚乙烯醇成纤维状,加入0.05-0.30%重量比的硼砂,然后加入氢氧化钠调节废水pH值至8-9,在弱碱性环境下,硼砂和聚乙烯醇交联产生双二醇结构,使单根的聚乙烯醇纤维慢慢絮凝到一起;(3)三小时后,聚乙烯醇纤维絮凝成团,加入0.05-0.30%重量比的氯化铝为沉淀剂,使絮凝成团的聚乙烯醇纤维加速沉降。

标签:
废水处理
浙江 - 嘉兴 来源:中冶有色网 2023-03-19
处理含PVA印染废水的生化组合方法

本发明公开了一种处理含PVA印染废水的生化组合方法,涉及废水处理技术领域。本发明的处理含PVA印染废水的生化组合方法,包括种泥接种、生物滤池反应器的生物挂膜、生物滤池反应器的连接和启动、体系稳定运行四个步骤。本发明的处理含PVA印染废水的生化组合方法提高了含PVA印染废水的生化处理效率,摒弃预处理环节,缩短含PVA印染废水处理工艺流程,降低因加药导致的水质含盐量增加,无化学污泥产生,有效防止二次污染;本发明减少水解酸化池二次污染气体的排放,无需安装气体收集和处理装置,减缓了管道等管件的腐蚀现象,节约维护成本。

标签:
废水处理
广东 - 广州 来源:中冶有色网 2023-03-19
PMDI废水的综合利用工艺及稳定控制方法

本发明涉及一种PMDI废水的综合利用工艺及稳定控制方法。该方法将生产二苯甲烷二胺与多胺(DAM)过程中的多胺洗涤废水直接用于吸收DAM光气化过程中副产的气相HCl,所得的盐酸吸收液再直接用于DAM生产过程中苯胺与甲醛缩合反应的酸性催化剂。本发明在多胺洗涤废水吸收气相HCl之前,调节多胺洗涤废水中NaOH的含量,使其与DAM光气化过程中副产气相HCl中不可避免含有的光气含量的摩尔比≥5,此外多胺洗涤废水中总钠含量需控制在2‑600mg/L之间、小分子醇酮总量≤1%,从而使得多胺洗涤废水吸收副产气相HCl的过程运行稳定,且生产出质量稳定的PMDI产品。本发明一方面实现了PMDI废水低成本的完全资源化利用,另一方面使得PMDI产品的质量稳定、可靠。

标签:
废水处理
山东 - 烟台 来源:中冶有色网 2023-03-19
废水可生化性的评价方法及实验装置

本发明涉及一种废水可生化性的评价方法及实验装置,方法包括:首先将待测废水与活性污泥混合并曝气,得到泥水混合物;再测定不同时间内泥水混合物的耗氧量;之后根据耗氧量与时间绘制变化曲线,并进行线性回归分析,得到的斜率,即为生化呼吸指数Ks;当Ks<5.0时,表明待测废水的可生化性比较差,当Ks≥5.0时,表明待测废水的可生化性比较好;试验装置包括生化反应模拟机构及瓦式呼吸仪。与现有技术相比,本发明测定的生化呼吸指数Ks结合了废水生化体系的多要素,如SV30、SS、水质特性及微生物菌种,比常用的B/C值更能反映出实际生化体系中废水的可生化性,对废水生化治理工程设计具有较高的实际应用价值。

标签:
废水处理
上海 - 上海 来源:中冶有色网 2023-03-19
高浓度废水反硝化脱氮反应器

本实用新型涉及反应器技术领域,特别是涉及一种高浓度废水反硝化脱氮反应器,包括反应器本体,所述反应器本体的上端部安装有可拆卸的盖板,所述盖板上固定安装有电机,通过固定杆的转动会带动连接件进行转动,通过两个连接件的转动会对反应器本体的内壁面进行刮蹭,使得反应器本体内搅拌混合无死角,使得废水与反应剂混合更加均匀,确保废水反硝化脱氮反应器稳定高效运行,当需要对反应器本体进行清洗时,使用者将清水投入至反应器本体内,启动电机,即可带动连接件进行转动,通过连接件的转动会将粘附在反应器本体内壁面上的杂质进行清理,并从排液管排出,使得对该反应器清洗更加方便,提高了该反应器的实用性。

标签:
废水处理
四川 - 成都 来源:中冶有色网 2023-03-19
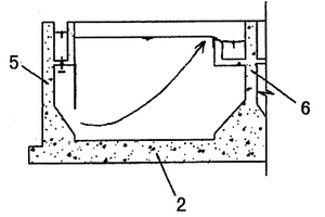
含酚废水的处理装置
含酚废水的处理装置 827     
 0

本实用新型公开了一种含酚废水的处理装置,包括依次设置的调节罐、曝气消泡设备、沉淀罐、pH调节罐、换热器、萃取设备、中间槽和气浮装置;废水进水管经换热器换热后与调节罐进口连接。进一步地,该装置还包括萃取剂缓冲槽,其通过管道及泵与萃取设备形成内循环。进一步地,所述的萃取设备还连接有混合液澄清槽,混合液澄清槽还连接有反萃取设备。本实用新型通过水质调节、曝气、萃取和气浮等多种工艺进行结合,能够有效脱除废水中的酚,并且可对其进行回收利用。

标签:
废水处理
湖北 - 宜昌 来源:中冶有色网 2023-03-19
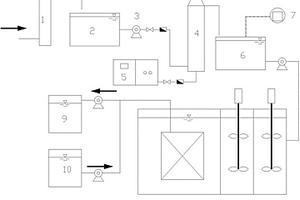
高浓度有机废水及固体废弃物的一体化处理系统

本实用新型涉及废水处理技术领域,具体涉及高浓度有机废水及固体废弃物的一体化处理系统,该一体化处理系统包括依次连接的调节池、恒温厌氧反应装置、常温厌氧池和多段式分级好氧装置以及用于控制中恒温厌氧反应装置温度的太阳能温控系统,还包括用于对微生物进行强化培养的微生物强化装置,微生物强化装置通过旁路进料管与中恒温厌氧反应装置连接。与现有技术相比,本实用新型利用微生物强化装置对微生物进行强化培养,然后进入中恒温厌氧反应装,并控制厌氧反应在35~37℃的中恒温,从而有效避免厌氧处理过程出现阶段酸化的问题;整个一体化处理系统使有机污染物转化率得到显著提高,大大缩短了废水处理周期,而且整个系统运行稳定。

标签:
废水处理
广东 - 广州 来源:中冶有色网 2023-03-19
脱硫废水的四段法蒸发装置

本实用新型提供一种脱硫废水的四段法蒸发装置,属于脱硫废水处理技术领域。该装置为空心筒体结构,内部自上而下依次为稳流布气段、汇流蒸发段、环流干化段和干燥收集段,装置前端设计量分配模块,稳流布气段设均气稳流装置,汇流蒸发段设喷射装置和蒸发温度场模块,环流干化段分为中央反应区和环壁布风区,设环风布气模块,干燥收集段设布风收集模块,高温烟气从烟气入口进入该装置,脱硫废水经喷射装置进入该装置,与高温烟气进行换热,经过四段蒸发出盐后,脱除水分,产生的盐随烟气送入烟道,进行后续除尘处理。本实用新型从热源和反应环境的源头解决了传统烟道蒸发带来的飞灰积灰问题,且增加了反应的灵活性,保证了机组正常运行的稳定性。

标签:
废水处理
北京 - 北京 来源:中冶有色网 2023-03-19
用于废水处理的投药装置

本实用新型公开了一种用于废水处理的投药装置,属于废水处理领域,包括搅拌桶和研磨桶;搅拌桶设置有搅拌组件,搅拌组件包括搅拌支架、搅拌电机、搅拌轴和搅拌桨;研磨桶设置有研磨组件,研磨组件包括研磨支架、研磨电机、研磨轴、磨盘和磨座,研磨支架安装在研磨桶顶部,研磨电机安装在研磨支架上,研磨轴可转动连接在研磨支架上且与研磨电机连接,研磨轴下部伸入研磨桶内且与磨盘连接,磨座安装在研磨桶的内底壁;磨盘的底面与磨座的顶面均为锥形,且磨盘底面的锥角小于磨座顶面的锥角,磨座上还设置有与出料口连通的卸料口。本实用新型设计合理,能够避免结块药剂被直接投料以及防止药剂粘附废水池壁。

标签:
废水处理
广东 - 广州 来源:中冶有色网 2023-03-19
废水过滤设备
废水过滤设备 965     
 0

本实用新型涉及一种废水过滤设备,包括压力泵、过滤装置和清液罐,压力泵设置有垂直向上的输送管道,输送管道与过滤装置的第二进料口连接,第二进料口位于过滤装置上部左侧,过滤装置设置有出料口,出料口通过管道与压力泵连通,过滤装置设置有清液排出装置,清液罐通过管道与压力泵连通,第一进料口与压力泵之间设置有废水前处理装置,废水前处理装置从上而下依次设置有第一过滤腔、第二过滤腔、第三过滤腔和储液仓,第一过滤腔填充有活性炭,第二过滤填充有沸石分子筛,第三过滤腔填充有煤质吸附剂,第一过滤腔和第二过滤腔之间、第二过滤腔与第三过滤腔之间和第三过滤腔与储液仓之间均设置有支撑板,支撑板设置有若干通孔。

标签:
废水处理
安徽 - 合肥 来源:中冶有色网 2023-03-19
可保证盐硝联产稳定运行的高盐废水处理系统

本实用新型公开了一种可保证盐硝联产稳定运行的高盐废水处理系统,包括调节池、纳滤进水原水池、纳滤膜装置、第一氧化装置、第一氯化钠蒸发结晶单元、盐硝联产蒸发原水池、第二氧化装置、蒸发浓缩装置、硫酸钠蒸发结晶单元、闪发罐、第二氯化钠蒸发结晶单元以及杂盐蒸发结晶单元;本实用新型能够节约水资源,保护环境,且运行稳定,安全可靠,运行费用较低,避免了高盐废水对外排放对环境造成的破坏,具有极大的社会效益;还实现了高盐废水中盐分的回收,且得到的氯化钠结晶盐和硫酸钠结晶盐的纯度较高,可达到外售的标准,提高了企业的经济效益。

标签:
废水处理
内蒙 - 鄂尔多斯 来源:中冶有色网 2023-03-19
可回收海产品加工废水处理系统

一种可回收海产品加工废水处理系统,所述进水管下端设有格栅网,所述格栅顶端设有自动清洁装置;所述集水池与隔油池连接,所述隔油池内废水通过提升泵提升至调节池中,所述提升泵出口处连接有二次过滤装置,所述调节池与反应池连接;所述反应池包括UASB反应池和CASS反应池,所述调节池与UASB反应池连接,所述UASB反应池与所述CASS反应池连接,所述CASS反应池与出水管相连接;所述可回收海产品加工废水处理系统还包括废品二次加工炉,所述废品二次加工炉内分别设有气体回收室,液体回收室和污泥回收室。本实用新型使得清除的效率更高也更加干净,装置内还设有了自动清洁装置避免了装置的堵塞节约了时间,可以提高效率。

标签:
废水处理
山东 - 青岛 来源:中冶有色网 2023-03-19
pH控制调节的臭氧-膜生物反应器焦化废水深度处理装置

本实用新型公开了一种pH控制调节的臭氧‑膜生物反应器焦化废水深度处理装置,包括:砂滤罐设有焦化废水入口和出水口,出水口经缓冲池和设有离心泵的管路与臭氧氧化塔连接;臭氧氧化塔内底部设有布气装置和处于布气装置上方的紫外灯管,布气装置与臭氧氧化塔外部设置的臭氧发生器连接,臭氧氧化塔的出水管与酸碱调节罐连接;酸碱调节罐连接有蠕动泵,酸碱调节罐的出水管经水泵连接至一体化MBR池;一体化MBR池的出水管经设有产水泵的管路与产水箱连接;清洗水箱经设有反清洗泵的管路与一体化MBR池的出水管连接。该装置由于将臭氧‑膜生物反应器有机结合,提高了臭氧的利用效率,节省臭氧成本,提高焦化废水的深度处理效果。

标签:
废水处理
北京 - 北京 来源:中冶有色网 2023-03-19
双膜法重金属废水净化处理回用装置

本实用新型公开了一种双膜法重金属废水净化处理回用装置,包括预处理系统;通过管道与预处理系统出水端连接的超滤系统,其包括超滤装置;通过管道与超滤系统出水端连接的反渗透系统;其中,所述超滤装置包括至少一个超滤膜组件,所述超滤膜组件包括密闭壳体;由安装在密闭壳体内部的密封层分隔形成的过滤室和产水室;安装在密闭壳体内部的超滤膜,其出水端与产水室连通。本实用新型的装置能够有效去除重金属废水中的各类杂质及污染物,具有高效、无相变、设备简单、节能、操作方便、无二次污染等优点,净化后的废水可达到再次使用的标准。

标签:
废水处理
北京 - 北京 来源:中冶有色网 2023-03-19
含有金属离子的酸性废水的处理系统

本实用新型涉及一种废水处理系统,特别涉及一种处理含有金属离子的酸性废水的处理系统。该含有金属离子的酸性废水的处理系统还包括污泥回流管道;所述污泥回流管道的一头与所述污泥泵的出口连接,所述污泥回流管道的另一头与所述一级中和反应槽连接。本实用新型解决了现有的处理系统在实际的运行过程中出水pH值波动大,出水金属离子浓度波动大,沉淀絮体沉降性能差,沉降速度慢,中和药剂、混凝剂、絮凝剂等药剂消耗量大,且投加量不好控制,沉淀污泥脱水性差,脱水后污泥体积大的问题。

标签:
废水处理
上海 - 上海 来源:中冶有色网 2023-03-19
有机废水处理用残渣清理设备

本实用新型涉及废水处理技术领域,且公开了一种有机废水处理用残渣清理设备,包括底座,所述底座底表面的左右两侧均固定安装有万向轮,所述万向轮的一侧固定安装有固定柱,所述底座的上表面固定安装有箱体,所述箱体内腔的顶端固定安装有隔板。该有机废水处理用残渣清理设备,通过设有的万向轮便于清理设备的移动,方便对处理池中各个地方进行清理,通过设有的固定柱,有效的对清理设备的固定,防止清理设备在工作的过程中发生移动,通过设有的箱体、箱门、把手和过滤网,残渣经过过滤网过滤后会留在过滤网的表面,通过把手打开箱门,即可对残渣进行收集,有效的防止了残渣的散落,达到了减少对工人身体伤害的目的。

标签:
废水处理
山东 - 济南 来源:中冶有色网 2023-03-19
纺织印染废水预处理系统

本实用新型公开一种纺织印染废水预处理系统,包括过滤系统、精准加药系统、反应及沉淀系统和排泥系统组成,精准加药系统包括原水pH探头、反应区pH探头、pH主机、进水流量计、PLC控制柜、FeCl3加药泵、石灰加药泵、高分子絮凝剂(PAM)加药泵;所述反应及沉淀系统包括进水管、反应区、沉淀区,其中反应区内安装有折板,使废水折流通过,沉淀区包括配水槽、配水口、导流板和出水堰;排泥系统包括吸泥行车和吸泥泵,充分混合反应后废水通过反应区出水口进入沉淀区,通过沉淀区前端的配水槽、配水口和导流板实现均匀配水,最终,污泥沉积在沉淀区底部,清水通过沉淀区末端的出水堰排入生化处理系统。有效改善了处理效果。

标签:
废水处理
江苏 - 无锡 来源:中冶有色网 2023-03-19
山芋废水处理设备
山芋废水处理设备 740     
 0

本实用新型涉及山芋废水处理技术领域,且公开了一种山芋废水处理设备,包括移动推车,所述移动推车顶部一侧固定连接有固定支架,所述固定支架外侧顶部固定连接有车体推手,所述固定支架另一侧固定连接有燃料箱、燃油发电机与设备放置箱,所述设备放置箱一侧固定连接有水箱,所述水箱顶部一侧设有药剂加注盖,所述药剂加注盖一侧设有高压水泵;本实用新型结构合理,减少占地空间,改变传统的固定式安装,有利于依次对多个地点的废水进行处理,减少设备的投入成本,且操作方式方便快捷,有利于工作人员的使用与维护,增加本装置的功能多样性,能够根据需求对废水进行喷洒药剂的预处理,以及后期使用清水对储放废水的池体进行冲洗。

标签:
废水处理
安徽 - 宿州 来源:中冶有色网 2023-03-19
水性醇酸树脂加工废水处理装置

本实用新型公开了一种水性醇酸树脂加工废水处理装置,包括处理舱、开设于处理舱一侧底端的出水口以及设置于处理舱一侧顶端的进水口,所述进水口的内部设置有用于将大型废料进行过滤的滤网,所述处理舱内设置有活性炭吸附板,所述处理舱的一侧设置有驱动电机。该一种水性醇酸树脂加工废水处理装置通过滤网、活性炭吸附板、导向辊、弹簧以及清洁板的设置,从而实现对废水进行初步过滤的同时还会对齐进行精过滤,同时废水的流动导向以及与药剂的混合效率更加迅速的提升,保证废水处理的快捷性,同时还会将处理舱内壁上残留的污垢进行处理,有效的避免污垢残留导致影响后续过滤效果的情况。

标签:
废水处理
安徽 - 黄山 来源:中冶有色网 2023-03-19
邻苯二甲酸二异癸酯生产废水回收装置

本实用新型公开了邻苯二甲酸二异癸酯生产废水回收装置,涉及到废水回收设备领域,包括处理箱,处理箱的下端内壁中部固定连接有密封轴套,处理箱的下端面中部固定连接有搅动电机,搅动电机转轴的上端通过密封轴承活动贯穿密封轴套的内腔并延伸至处理箱的内腔,搅动电机转轴的上端固定连接有方形杆,方形杆的截面为正多边形,方形杆的外侧设置有搅动组件。本实用新型通过在搅动电机转轴的上端固定连接有方形杆,连接环通过配合槽与方形杆活动连接,搅动组件转动时,一方面对废水进行搅动,以提高过滤网对废水的过滤效果,另一方面海绵层对过滤网的表面进行清扫,以避免过滤网上的滤孔被堵塞,从而避免影响过滤网对废水的过滤。

标签:
废水处理
浙江 - 嘉兴 来源:中冶有色网 2023-03-19
防堵塞的废水处理装置

本实用新型公开了一种防堵塞的废水处理装置,属于废水处理技术领域,其技术方案要点包括反应罐本体,所述反应罐本体的顶部固定连接有进液斗,所述进液斗的内壁活动连接有筛分机构,所述反应罐本体的左侧固定连接有粉碎机,所述反应罐本体的前侧固定连接有液泵,所述液泵的左侧固定连接有输送管,通过设置筛分机构,在需要对废水进行处理的时候,将废水从顶入口管通入进液斗中,并且落在过滤板水平高度较高的一侧,在废水经过过滤板的时候会滤下较大的杂质或是絮状物等容易导致堵塞的物品,通过振动电机带动过滤板振动以将固体物料通过过滤板的倾斜度从固料出口排出,避免了较大杂质导致的装置容易堵塞。

标签:
废水处理
江苏 - 无锡 来源:中冶有色网 2023-03-19
生物制药药厂用废水絮凝净化处理装置

本实用新型属于废水处理技术领域,尤其是一种生物制药药厂用废水絮凝净化处理装置。一种生物制药药厂用废水絮凝净化处理装置,其包括处理罐以及处理罐的底端设置的处理池,处理池的内部设置有过滤室,处理罐的内部转动连接有螺旋叶片,螺旋叶片的上方安装有与处理罐的一侧内壁转动连接的转动杆a;本实用新型中通过过滤组件的设置,使废水在进行絮凝处理时,能够对产生的沉淀物进行过滤,滑动杆的上下移动的过程中会带动过滤板a进行移动,过滤板a的上下移动的过程中,会对吸附在过滤板a表面的灰尘进行疏导,放置过多的杂质沉淀物,造成过滤板a的阻塞,影响废水的过滤效果。

标签:
废水处理
广西 - 南宁 来源:中冶有色网 2023-03-19
基于洗衣废水循环使用处理的洗涤设备

本实用新型公开了基于洗衣废水循环使用处理的洗涤设备,包括机体、控制器、清洗机构和循环机构,所述机体内壁底部安装有控制器,所述控制器上方设有清洗机构,所述循环机构包括净化箱和水泵,所述净化箱安设在所述控制器的一侧,所述净化箱内安设有活性炭板,所述水泵固定安设在所述控制器的另一侧,当洗涤设备内的废水被排入循环机构内的净化箱内后,通过活性炭板对废水内的小分子有机物、异味和色素等进行吸附过滤,再经由水泵将过滤后的水导回清洗筒中。该设备可以对清洗后排出的废水进行净化过滤,再将过滤后的水重新导回清洗筒内对衣服进行清洗,极大地节约了水资源,且对废水中的悬浮杂质进行了收集处理,避免排出后污染环境。

标签:
废水处理
四川 - 宜宾 来源:中冶有色网 2023-03-19
上一页 9999 10000 10001 10002 10003 ... 20000 ... 30000 ... 32465 下一页
共32465页    到第

中冶有色为您提供最新的有色金属技术理论与应用信息,包括矿山技术、冶金技术、材料制备及加工技术、环境保护技术和分析检测技术等有色技术信息。打造最具专业性的有色金属技术理论与应用平台!

全国热门有色金属设备推荐
展开更多 +
全国热门有色金属技术推荐
展开更多 +

 

江西省隆恩特环保设备有限公司
宣传

报名参会
更多+

2025年10月15日 ~ 17日
2025年10月17日 ~ 19日
2025年10月31日 ~ 11月02日
2025年11月07日 ~ 09日

报告下载

有色专家
更多+

矿冶科技集团有限公司
党委书记 / 董事长
长沙矿冶研究院有限责任公司
中国工程院院士
江西理工大学
副校长/教授
任灵宝金源矿业股份有限公司
技术发展部经理
赣州有色冶金研究所有限公司
副主任/高级工程师
赤泥综合利用研究报告2025
推广

热门技术
更多+

推荐企业
更多+

福建省金龙稀土股份有限公司
宣传

发布

在线客服

公众号

电话

顶部
咨询电话:
010-88793500-807