青岛垚鑫智能科技有限公司
宣传

位置:中冶有色 >

有色技术频道 >

> 固/危废处置技术

分类:
全部
矿山技术
冶金技术
材料制备及加工技术
环境保护技术
分析检测技术
 
全部
废水处理技术
大气治理技术
固/危废处置技术
土壤修复技术
地区:
全部
北京
天津
上海
重庆
河北
山西
辽宁
吉林
黑龙江
江苏
浙江
安徽
福建
江西
山东
河南
湖北
湖南
广东
海南
四川
贵州
云南
陕西
甘肃
青海
内蒙
广西
西藏
宁夏
新疆
其他
其他
展开
 
全部
南京
无锡
徐州
常州
苏州
南通
连云港
淮安
盐城
扬州
镇江
泰州
宿迁

江苏苏州有色金属固/危废处置技术理论与应用

免费发布技术信息>>
环保用固废热处理装置
环保用固废热处理装置 1135     
 0

本实用新型公开一种环保用固废热处理装置,包括焚烧炉和连接管,所述焚烧炉的左端位置处设置有连接管,所述焚烧炉通过固定圆孔与多功能挡板套接在一起,多功能挡板设置有固定板、套接柱和固定斜坡,固定板的形状结构设置为长方体结构,且固定板的长度与焚烧炉的宽度相同,固定板的前端在位于左右两端位置处设置有套接柱,套接柱用于与焚烧炉前端的固定圆孔套接在一起,工作人员通过斜坡可以一次往铁锹上装更多的废料放入焚烧炉的内部位置处,且当焚烧结束时,将套接柱套接在上方的固定圆孔内部位置处,这样固定板就距离地面有一定的高度,加厚箱门在打开时,高温的碎渣就会落在固定板上,这样就不会烫伤脚部。

标签:
固废
江苏 - 苏州 来源:中冶有色网 2023-03-19
环保回收固废材料的压塑托盘的制备工艺

本发明公开了一种环保回收固废材料的压塑托盘的制备工艺,其特征在于:包括如下步骤:制备环保胶水;粉碎和储料;自动配比;烘干和干料仓储;自动派料和自动上料;常温模压;自动修边;检查入库。工艺制备过程的模压工序为常温模压,对模压环境要求较低,耗能较小,不会产生废气。且工作流程科学合理,完整有序,实施性强,较为安全。纺织纤维和工业废料在使用完毕后被丢弃,不仅资源得不到充分利用,造成浪费,还产生了环境污染,我们在制备托盘时将其作为主材料进行使用,不仅充分利用了资源,还解决了环境污染。

标签:
固废
江苏 - 苏州 来源:中冶有色网 2023-03-19
两侧进出料的固废焚烧处理装置

本发明公开了一种两侧进出料的固废焚烧处理装置,焚烧筒装置包括圆环柱体状的焚烧筒和搅拌架;焚烧筒的外圆柱面左端和右端分别成型有圆环状的旋转连接环;旋转连接环与支撑环同轴设置并且旋转连接环旋转设置在支撑环的内表面上;一对旋转连接环上分别成型有左右贯穿的径向设置的供移动板移动的移动孔;一对移动板竖直移动设置在两对移动孔内;一对移动板靠近的端面上成型有堵块;焚烧筒的侧壁上端和下端分别成型有供堵块插入的进气孔;一对侧支撑板靠近的端面分别旋转设置有中心旋转杆;一对中心旋转杆靠近的一端分别固定有搅拌板单元;一对侧支撑板靠近的端面上分别左右移动设置有封口板。本发明结构简单,通过搅拌提高焚烧效率。

标签:
固废
江苏 - 苏州 来源:中冶有色网 2023-03-19
工业固废可再用收集装置

本实用新型公开了一种工业固废可再用收集装置,包括收集箱、进料斗和降尘机构,降尘机构设置于收集箱的上方,降尘机构包括多个喷淋头和安装机构,喷淋头设置于进料斗的顶部位置,安装机构设置于喷淋头的下方,安装机构包括安装环,安装环的顶端固定连接有多个安装座,安装座顶部的两侧转动穿插连接有两个连接轴,连接轴的一端与喷淋头的两侧固定连接,喷淋头的一端固定穿插连接有连接管,安装环的外壁固定连接有输水管。本实用新型通过转动喷淋头,使其呈倾斜设置,输水管内腔中的水源由连接管输送到喷淋头中,经过喷淋头将水喷洒到进料斗的上方,对产生的粉尘进行降尘处理,降低粉尘的传播。

标签:
固废
江苏 - 苏州 来源:中冶有色网 2023-03-19
嵌地式固废收集系统
嵌地式固废收集系统 1162     
 0

本发明公开了一种嵌地式固废收集系统,包括设置于地坑中的机架,机架上设有一个或多个模块化的支撑平台,每个支撑平台内设有一个升降架,升降架内设有能一侧抽离地收集桶,升降架在液压机构的带动下能单独的上下移动,液压机构与具有远程监测的控制系统相连,升降架的上端设有顶部密封板,顶部密封板上设有投放桶。采用收集桶和投放桶配合的方式来进行废物收集,将收集桶置于地坑内,减少异味和垃圾与人接触,减少了地面的土地占用,提高了整体的美观性;可以远程监控收集桶的使用情况,远程获得收集桶的重量,当收集桶的重量未发生变化时则无需对该处的收集桶进行回收,减少了人力。

标签:
固废
江苏 - 苏州 来源:中冶有色网 2023-03-19
有机固废气化焚烧系统

本实用新型公开了有机固废气化焚烧系统,所述系统包括固定床气化炉、二燃室、余热锅炉和气体预热器,固定床气化炉包括进料装置、反应区炉体、炉顶气化剂进气口、中段气化剂进气口、炉底气化剂进气口、煤气出气口和排渣装置。本实用新型的主要优点在于气化炉主体设备结构简单、对原料种类和粒度的要求不高;采用中部外延出气的方式,使燃气中的飞灰和焦油在输送过程中被物料层吸附,燃气飞灰含量低;将余热锅炉和气体预热器产生的预热空气和水蒸汽作为气化剂返回至气化炉,提高了气化效率以及热量综合利用效率。

标签:
固废
江苏 - 苏州 来源:中冶有色网 2023-03-19
用于测试固废闪点的装置

本实用新型涉及一种用于测试固废闪点的装置,应用在危险废物闪点测试技术领域,解决了测试装置不易清洗的问题,包括底座,所述底座上设置有控制箱和加热座,还包括底盘和扣合在底盘上的顶盖,所述底盘设置在加热座上,所述底盘与顶盖之间转动连接,所述底盘内设置有放置槽,所述放置槽内设置有锡箔纸,所述锡箔纸与放置槽可拆卸连接,所述放置槽内设置有用于将锡箔纸定型的定型块,所述定型块与放置槽可拆卸连接,所述定型块的形状与放置槽的形状相适配;具有放置槽不用清洗,操作简单方便的效果。

标签:
固废
江苏 - 苏州 来源:中冶有色网 2023-03-19
无固废产生的光电芬顿装置

本实用新型涉及一种无固废产生的光电芬顿装置,包括芬顿调节池、电芬顿反应池、光芬顿反应池、管式纳滤膜和芬顿中和池,所述电芬顿反应池内安装阳极杆和阴极板,所述阳极杆和阴极板分别连接电源的正负极,所述光芬顿反应池内安装紫外光源,所述芬顿调节池内安装PH调节仪一、自动加酸装置和定量投铁装置,所述芬顿中和池内安装PH调节仪二和自动加碱装置。本实用新型可以利用电化学法产生的Fe2+和H2O2作为芬顿试剂的持续来源,同时利用紫外光不断对三价铁进行促还原和氧化,在高效的产生强化剂的同时,没有铁泥产生;启动时投加铁盐之后,后期无需添加铁盐,无需添加双氧水,节能环保;占地小,操作方便,利于推广实施。

标签:
固废
江苏 - 苏州 来源:中冶有色网 2023-03-19
用于固废配伍的试验装置

本实用新型涉及一种用于固废配伍的试验装置,应用在危废配伍试验技术领域,解决了配伍试验罐使用寿命不长,危废混合不均匀的问题,包括底座,所述底座上设置有试验罐,所述试验罐上设置有密封盖,所述密封盖上设置有温度检测器,所述温度检测器的温度探头穿过密封盖插入在试验罐内部,所述密封盖上设置有搅拌杆,所述搅拌杆的一端穿过密封盖并插设在试验罐内,所述搅拌杆与密封盖通过密封轴承连接在一起,所述搅拌杆插设在试验罐内部的一端设置有若干个旋转杆,所述若干个旋转杆与搅拌杆可拆卸连接;具有结构简单,体积小,不受空间限制,易于操作,不易形变,为危废配伍试验提供一个安全、可靠环境的效果。

标签:
固废
江苏 - 苏州 来源:中冶有色网 2023-03-19
固废破碎机圆弧型快速压料装置

本实用新型提供一种固废破碎机圆弧型快速压料装置,包括固定机构、转动机构以及压料机构;固定机构包括固定板、承接板以及梁板;转动机构包括液压油缸、转动角盘以及转架;压料机构包括压板以及防撞垫;固定板与承接板固定连接;梁板错层固定设置在承接板内;液压油缸拉伸的一端与所述转架连接;液压油缸的另一端与破碎机本体固定连接;压板固定安装在所述转架的上端;防撞垫设置在压板的前端。本实用新型采用弧形的压板,更方便对卡在破碎机进料筒筒壁上的物料进行推送;同时弧形结构会比直线形的结构与物料之间的接触面积更大,更容易推送物料。

标签:
固废
江苏 - 苏州 来源:中冶有色网 2023-03-19
建筑固废轻物质分离设备及应用方法

本发明公开了一种建筑固废轻物质分离设备及应用方法,包括进料皮带机、出料皮带机、三级沉淀池、料斗和水箱,所述进料皮带机的落料口下方设置有料斗,料斗中部预留两个相对的通风口,位于所述进料皮带机下方预留风口处安装一架轴流风机,所述轴流风机通过扁口进风筒与料斗相连接。本发明中,采用了循环水流对轻物质进行筛分,同时对污水进行循环利用,避免了扬尘的产生,环保性好,通过风机对废料进行预处理,提升轻物质分离效果,料斗下方设聚料斗,可最大程度避免废料遗留在水中,达到使用可靠性、高效性的目的。

标签:
固废
江苏 - 苏州 来源:中冶有色网 2023-03-19
高钙固废基的高性能建筑材料的制备工艺及其应用

本发明涉及B01D53/00领域,尤其涉及一种高钙固废基的高性能建筑材料的制备工艺及其应用。制备工艺,步骤包括以下几步:(1)物料的混合;(2)模具压制成型;(3)釜内反应;(4)反应后处理。本申请得到的高性能建筑材料具有优异的性能,且整体工艺极大地提高了对于二氧化碳的吸收能力。

标签:
固废
江苏 - 苏州 来源:中冶有色网 2023-03-19
飞灰固废减容生产线
飞灰固废减容生产线 886     
 0

本发明揭示了一种飞灰固废减容生产线,包括存料仓、送料皮带机、过渡存料仓、成型机、接砖机、送板机、码垛机、成品输送机以及托板回转系统,所述送料皮带机的一端与与存料仓对应设置,另一端与过渡存料仓对应设置,所述过渡存料仓下方对应设置有出料皮带机,所述出料皮带机底下还对应设置有喂料机,所述喂料机的一端通过固定的油缸驱动与成型机对应设置,所述送板机和接砖机位于所述成型机的前后两侧,所述成品输送机位于所述接砖机一侧,所述码垛机分别与接砖机和成品输送机对应设置,所述托盘仓回转系统分别与接砖机的端部和送板机对应设置。本发明结构合理,有效提高制品的密度达到原来的两倍以上,减少空间占用率。

标签:
固废
江苏 - 苏州 来源:中冶有色网 2023-03-19
间歇翻转的固废焚烧装置

本发明公开了一种间歇翻转的固废焚烧装置,包括主支撑板;主支撑板的底部设置有若干均匀分布的支撑脚;主支撑板的上端面上的中心成型有长方体状的竖直支撑板;竖直支撑板上间歇竖直旋转设置有两端开口的圆弧管状的焚烧管;焚烧管的两端拆卸式设置有封口盖帽;封口盖帽上圆弧穿设设置有圆弧状的搅拌移动杆并且搅拌移动杆的移动轨迹的旋转中心轴、搅拌移动杆的外形的旋转中心轴和与焚烧管的外形的旋转中心轴共线;搅拌移动杆的内侧端成型有若干均匀分布设置的搅拌杆。本发明结构简单,通过焚烧管整体间歇翻转和配合搅拌移动杆的圆弧移动,使得焚烧更高效,更彻底。

标签:
固废
江苏 - 苏州 来源:中冶有色网 2023-03-19
固废低温预处理装置及工艺

本发明公开了一种固废低温预处理装置及工艺,将球磨罐放入液氮中进行低温冷冻,样品经脆化后再上机粉碎。本发明采用低温球磨机进行样品粉碎,其原理为将球磨罐放入液氮中进行低温冷冻样品脆化后上机粉碎,对于常温下球磨机无法有效粉碎的粘稠及软性物体有高效的粉碎脆化效果。

标签:
固废
江苏 - 苏州 来源:中冶有色网 2023-03-19
固废焚烧处理上料系统
固废焚烧处理上料系统 1121     
 0

本申请公开了一种固废焚烧处理上料系统,包括废料贮坑、焚烧炉、料斗、行车、抓斗和提升机,所述料斗通过进料系统连通于所述焚烧炉,所述行车设于所述废料贮坑以及料斗的正上方,所述抓斗设于所述行车上并可沿所述行车进行水平和竖直方向运动,所述提升机安装于提升机支架上并可沿该提升机支架进行竖直方向的运动,所述料斗和焚烧炉之间还设置有可以将进料系统内的废料推入至焚烧炉内的推料器。本实用新型的系统,避免抓斗和提升机同时向料斗进料以免料斗超负荷而造成堵塞;避免抓斗和提升机同时在同一区域内活动时两者发生碰撞而遭到损坏;在提升机执行进料操作时抓斗可以进行抓匀废料贮坑内废料或筛检废料贮坑内有无巨大废料的操作。

标签:
固废
江苏 - 苏州 来源:中冶有色网 2023-03-19
固废风选机风量调节装置

本实用新型提供一种固废风选机风量调节装置,包括截面为矩形的风嘴本体,风嘴本体前端设置有调风组件;调风组件包括两个结构相同且相对设置在风嘴本体上下两侧的调风机构;调风机构包括调风板、铰接杆、连接耳以及调节杆;铰接杆设置在风嘴本体内部且其两端固定穿设在风嘴本体的左右侧壁上;调风板的一端可转动地套设在铰接杆上,调风板的另一端伸出在风嘴本体外侧;连接耳的一端垂直固定在调风板远离铰接杆的一端,连接耳的另一端可活动地穿出在风嘴本体外侧并固定套装在调节杆上;调节杆的两端穿出风选机的机壳外侧。本实用新型利用调风机构能够实现对风嘴的出风速度和风向的调整,从而实现随轻物质更好的分离。

标签:
固废
江苏 - 苏州 来源:中冶有色网 2023-03-19
化学固废料回收处理罐
化学固废料回收处理罐 1017     
 0

本实用新型公开了一种化学固废料回收处理罐,包括罐主体,所述罐主体内部底端表面左右两侧依次固定连接有溶解室和净化室,所述溶解室内侧壁表面两侧固定连接有两组电热管,所述净化室内部上下端表面依次固定连接有活性炭和光触媒,所述光触媒上方左右端通过固定座安装连接有一组紫外线灯,所述净化室右侧通过出水管连接有U形管,且U形管安装于罐主体外表面右侧,所述U形管前端固定连接有控制阀,所述控制阀内部通过滚珠丝杆连接有挡块,所述滚珠丝杆的顶端固定连接有螺杆,所述螺杆设置于控制阀外侧,且螺杆的上方安装连接有把手。本实用新型通过设置U形管、溶解室和净化室结构,具有固废料处理彻底和回收效率高的优点。

标签:
固废
江苏 - 苏州 来源:中冶有色网 2023-03-19
冶金固废处理转底炉烟气系统防堵装置

本实用新型公开一种冶金固废处理转底炉烟气系统防堵装置,包括连接转底炉烟气出口的沉降室、连接沉降室的高温换热器、连接高温换热器的中温换热器、连接中温换热器的冷风调节装置、连接冷风调节装置的低温换热器、连接低温换热器的布袋除尘器以及连接布袋除尘器的风机;通过调控转底炉烟气系统内的温度及流场,尤其是将系统内的各个节点温度范围控制在能够同时避开产生高温沾堵及低温沾堵的温度范围,使得系统内不会产生高温沾堵及低温沾堵,解决了转底炉冶金粉尘固废处理锌铁回收过程中烟气系统堵塞的问题,可实现转底炉连续运行。

标签:
固废
江苏 - 苏州 来源:中冶有色网 2023-03-19
钢厂含锌危固废资源化处置装置

本实用新型公开了一种钢厂含锌危固废资源化处置装置,涉及固废处理领域,包括处理箱和装置架,还包括:破碎机构,设置在处理箱内部且包括移动组件和旋转组件;升降机构,与破碎机构配合安装且位于处理箱内部;输料机构,用于对处理箱内部进行送料和出料且位于处理箱上;驱动机构,用于驱动破碎机构;过筛机构,用于破碎后原料过筛,所述移动组件包括设置在装置架圆周侧的移动槽、移动块、移动杆和转动杆,移动块滑动安装在移动槽内部且移动杆移动连接设置在移动块上,旋转组件包括旋转轮和齿条,齿条设置在移动槽内部且与旋转轮配合安装,本实用新型设计合理,不仅能够实现圆周旋转破碎,而且能够进行上下移动,提高破碎效率和品质。

标签:
固废
江苏 - 苏州 来源:中冶有色网 2023-03-19
针对固废对象的图像分割方法、计算机终端及存储介质

本发明公开了一种针对固废对象的图像分割方法、计算机终端及存储介质,方法包括:从深度摄像头获取RGB图像与3D点云数据;对RGB图像与3D点云数据进行预处理,生成与RGB图像对应的单通道深度图;利用深度卷积神经网络与softmax获得每个像素点的标签分配概率;结合预先构建的多标签的全连接条件随机场,最小化能量函数,实现对不同类型区域的标记,得到前景mask;由前景mask提取局部mask,对局部mask对应的局部RGB图像进行SLIC超像素分割得到由若干超像素组成的超像素集;结合像素的深度信息与超像素集提取局部mask内的歧义区域,并利用超像素来扩展边缘实现对局部mask的分割。本发明的技术方案受工业环境影响较小,可有效提取固废物体存在的歧义区域,分割精确度较高。

标签:
固废
江苏 - 苏州 来源:中冶有色网 2023-03-19
煤化工固废气废综合利用系统

本实用新型提供了一种煤化工固废气废综合利用系统。其系统模块包括依次固定管道连接的烟气除尘模块,碳捕集模块,解吸模块,脱硫脱硝模块,固废原料预处理模块,研磨压块模块和矿化反应模块。烟气从布袋除尘装置的进气口进入系统,粉尘颗粒经过除尘布袋进行除尘得到相应的除杂烟气并由出气口流出,除杂烟气进去碳捕集塔,从而对烟气中的二氧化碳进行捕集吸收,之后吸收液流回储存罐;碳捕集后的烟气由此进如脱硫脱硝塔,通过电石层进行脱硫脱硝,之后由排气口排出,脱硫脱硝塔使用后的脱硫渣和电石渣被运往称量装置进行混合初步粉碎,并进行称量,之后将混合粉末输送至压块机与少量水泥混合压块,制得压制件。

标签:
固废
江苏 - 苏州 来源:中冶有色网 2023-03-19
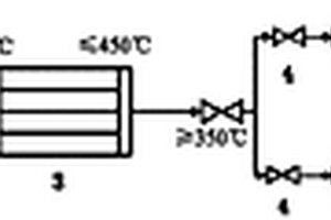
固废处理二燃室蒸汽回用系统

本实用新型涉及一种固废处理二燃室蒸汽回用系统,二燃室前部与回转窑的烟气出口相连,所述二燃室的后部与急冷塔相连,在所述二燃室与所述急冷塔之间连接有蒸汽余热锅炉,所述二燃室的塔体中部具有缩口结构,在所述二燃室缩口结构的下方设置有二次风加入口,所述蒸汽余热锅炉的蒸汽出口经中压分气缸接入到空气预热器中,经所述空气预热器对空气进行预热后经二次风机抽取将热空气送至二次风加入口。本申请提高了固废处理过程的热能回用率,节能环保,同时降低后端急冷塔的处理要求,可降低生产投入。

标签:
固废
江苏 - 苏州 来源:中冶有色网 2023-03-19
集装箱式固废处理系统
集装箱式固废处理系统 1192     
 0

本实用新型公开了一种集装箱式固废处理系统,包括箱体、送料带和进料口,所述箱体左侧设有送料带,送料带右端位于进料口上方,进料口右侧设有第一检修口,第一检修口右侧设有第二检修口,所述第一检修口下方设有驱动电机,驱动电机连接驱动轴,驱动轴上安装有主动轮,本实用新型使用时,启动第一液压缸,压板下降,对垃圾进行挤压,从而减少垃圾的体积,压板上升与压料框分离,启动第二液压缸推动压料框向右移动,当压料框完全位移第二出料口外侧时,压料框内的垃圾因重力而落下,工作人员打开箱门可对垃圾进行清理,本集装箱式固废处理系统,能有效的减少垃圾的体积,减少垃圾的存放空间。

标签:
固废
江苏 - 苏州 来源:中冶有色网 2023-03-19
固废物料水选设备
固废物料水选设备 938     
 0

本发明公开了一种固废物料水选设备,包括机架,机架上设有水槽,水槽的底部设有水循环装置,水循环装置包括水泵以及水循环管道,水循环管道与水槽连接,水槽内设有分料隔板,分料隔板将水槽分为两个腔室,水槽的一个腔室内设有重物质网带输送机,水槽的另一个腔室内设有轻物质网带输送机,水槽上还设有位于重物质网带输送机和轻物质网带输送机之间的拨料辊装置,拨料辊装置包括拨料辊和设置于拨料辊上的拨料爪。本发明可实现对不同密度的固废物料的分选。水槽中的循环水可以清洗物料表面的附着物,减少了粉尘的排放,减少环境污染。本发明可以提高分选效率,节省人力,降低生产成本。

标签:
固废
江苏 - 苏州 来源:中冶有色网 2023-03-19
人造微晶浮石材料及火山成岩法工业固废低温制备人造微晶浮石材料的方法

本发明公开了人造微晶浮石材料及火山成岩法工业固废低温制备人造微晶浮石材料的方法,该材料包括如下化学成分:Al2O3、SiO2、CaO、MgO、Fe2O3、K2O和Na2O,成分的重量比为:Al2O3:SiO2:CaO:MgO:Fe2O3:K2O:Na2O=2~20:65~90:0.1~5:0.1~5:0.1~10:0.1~10:0.1~10;制备方法:1)选取原料;2)原料混合与粉磨,得生料粉;3)成型,将步骤(2)制得的生料粉成型;4)烧成,将步骤(3)得到的成型生料置于高温炉中烧结,烧成温度为500‑1000℃;5)冷却;(6)造型;本发明的人造微晶浮石材料制备温度较低,造孔可控,质轻高强、性能优良,用途广泛,原料来源丰富、环保;所述人造微晶浮石材料的制备方法简便易行,成本低廉。

标签:
固废
江苏 - 苏州 来源:中冶有色网 2023-03-19
工业固废回收利用粉碎装置

本实用新型公开了工业固废回收利用粉碎装置,包括两个支撑板,两个支撑板相对的的一侧均设置有连接板,两个连接板之间设置有防护框,防护框上设置有出料斗和进料斗,两个连接板的中部设置有粉碎机构,粉碎机构包含转动轴、伺服电机、防护壳、多个粉碎刀、粉碎箱、隔音棉、两个定位环、滑槽和滑板,隔音棉与粉碎箱的外壁固定连接,防护框的一端设置有转动机构,转动机构包含齿环、齿轮、转动杆和定位块。本实用新型利用防护框和隔音棉相配合的设置方式,便于降低固废粉碎噪音,通过粉碎箱、定位环及转动机构,便于对粉碎箱进行转动,提高粉碎箱内一些物体粉碎效率,使其粉碎更加均匀,同时便于粉碎物的出料。

标签:
固废
江苏 - 苏州 来源:中冶有色网 2023-03-19
具有除尘功能的固废处理装置

本实用新型公开了一种具有除尘功能的固废处理装置,包括箱体,所述箱体的上端设置有进料斗,所述封板与箱体的后端通过螺栓可拆卸连接。该具有除尘功能的固废处理装置,将处理装置的开口处增加吸尘装置,将废料通过粉碎轴时所产生的灰尘进行吸收,防止灰尘在设备内部飞扬,有效的保护设备内部的机构正常运作,同时延长了处理装置的使用寿命,将废料被焚烧之后所产生的浓烟进行吸收,当吸收的气体进入过滤装置后,通过空气净化筛的吸收和净化,将有毒的物质进行吸收,然后通过排风扇排出设备外部,防止废气无法吸收,这样避免有毒的气体向外界排放,保护了大气环境,同时使得处理装置的实用性大大提高。

标签:
固废
江苏 - 苏州 来源:中冶有色网 2023-03-19
固废重金属快速检测的破碎装置

本实用新型公开了一种固废重金属快速检测的破碎装置,包括破碎装置主体,所述破碎装置主体的一侧内表面设置有电机箱,所述电机箱的一侧外表面设置有破碎安装架,所述破碎安装架的下端外表面设置有破碎片,所述破碎装置主体的前端外表面设置有液晶显示屏、控制按钮与控制开关。本实用新型所述的一种固废重金属快速检测的破碎装置,通过设置的抗压支撑角板,抗压支撑角板可以起到有效的抗压支撑功能,通过设置的第一抗压支撑组件与第二抗压支撑组件,第一抗压支撑组件与第二抗压支撑组件配合使用可以进一步提升抗压支撑效果,提升了整体的稳定性,通过设置的第一安装螺钉与第二安装螺钉,第一安装螺钉与第二安装螺钉配合使用可以起到安装功能。

标签:
固废
江苏 - 苏州 来源:中冶有色网 2023-03-19
固废处理用加热装置
固废处理用加热装置 768     
 0

本实用新型公开了一种固废处理用加热装置,包括底座和水箱,所述水箱顶部的左侧固定连接有加热装置本体,所述底座顶部的右侧固定连接有净化箱,所述加热装置本体顶部的右侧固定连接有风机,所述风机的左侧连通有抽风管,所述抽风管远离风机的一端贯穿至加热装置本体内腔的顶部。本实用新型通过底座、水箱、加热装置本体、净化箱、风机、抽风管、出风管、离子净化器、酸性溶解层、碱性溶解层、活性炭层、气味滤网、排气管、水泵、抽水管、出水管和雾化喷头的配合使用,解决了现有的固废处理用加热装置不具备对排出的尾气进行净化的功能,使其对操作人员的身体健康造成伤害,及对周边环境造成了污染的问题。

标签:
固废
江苏 - 苏州 来源:中冶有色网 2023-03-19
上一页 73 74 75 76 77 ... 81 下一页
共81页    到第

中冶有色为您提供最新的江苏苏州有色金属固/危废处置技术理论与应用信息,涵盖发明专利、权利要求、说明书、技术领域、背景技术、实用新型内容及具体实施方式等有色技术内容。打造最具专业性的有色金属技术理论与应用平台!

全国热门有色金属设备推荐
展开更多 +
全国热门有色金属技术推荐
展开更多 +

 

江西省隆恩特环保设备有限公司
宣传

报名参会
更多+

报告下载

有色专家
更多+

武汉科技大学
校学术委员会主任 / 教授
湖南有色金属研究院
教授级高工/原总工程师
昆明理工大学
校长
辽宁忠旺集团
教授级高工
江西省科学院应用化学研究所
副主任/副研究员
赤泥综合利用研究报告2025
推广

热门技术
更多+

推荐企业
更多+

福建省金龙稀土股份有限公司
宣传

发布

在线客服

公众号

电话

顶部
咨询电话:
010-88793500-807