青岛垚鑫智能科技有限公司
宣传

位置:中冶有色 >

有色技术频道 >

> 固/危废处置技术

分类:
全部
矿山技术
冶金技术
材料制备及加工技术
环境保护技术
分析检测技术
 
全部
废水处理技术
大气治理技术
固/危废处置技术
土壤修复技术
地区:
全部
北京
天津
上海
重庆
河北
山西
辽宁
吉林
黑龙江
江苏
浙江
安徽
福建
江西
山东
河南
湖北
湖南
广东
海南
四川
贵州
云南
陕西
甘肃
青海
内蒙
广西
西藏
宁夏
新疆
其他
其他
展开
 
全部
南京
无锡
徐州
常州
苏州
南通
连云港
淮安
盐城
扬州
镇江
泰州
宿迁

江苏苏州有色金属固/危废处置技术理论与应用

免费发布技术信息>>
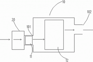
酸洗废水收集池
酸洗废水收集池 792     
 0

本实用新型适用于酸洗废水收集技术领域,提供了一种酸洗废水收集池,包括壳体组件和净化组件,所述壳体组件包括外壳、收集池和固体物料流出管,所述收集池开设于所述外壳的内部,且位于所述外壳的上端,所述固体物料流出管与所述收集池固定连接;通过设置有第一滤膜将酸洗废水的固体物料和废水分离,再针对废水和固体物料分别设置有中和池和还原池,还在中和池的上方设置有pH检测口,方便检测中和池中废水的pH值,还设置有效物料出管和废渣池,将在还原池中被还原的可回收利用的金属由有效物料出管放出,节约资源,废料则随溶液排到废渣池中,还设置有搅拌电机和搅拌器,加速中和反应,提高净化效率。

标签:
固废
江苏 - 苏州 来源:中冶有色网 2023-03-19
纯化草甘膦废盐的新工艺

本发明公开了一种纯化草甘膦废盐的新工艺,S1)通过输送料带将固体废盐送料至称重料斗,经称重后送料至清洗釜,清洗剂通过混料釜送料至清洗釜,固体废盐在清洗釜中通过清洗剂进行清洗,并用离心机进行固体盐分离;S2)向固体盐中加入纯水,调节pH值,用纳滤膜分离;S3)向纳滤膜淡液中加入氧化剂,进行氧化;S4)向氧化液中加入除磷絮凝剂,搅拌均匀;S5)调节pH值,静置沉降;S6)将S5得到的盐水和沉淀污泥进行固液分离,完成草甘膦废盐纯化。本发明处理成本相对较低,反应条件比较温和,纯化效率较高,经过本工艺处理后能够得到纯度较高的氯化钠固体或精制盐水,使得固体盐或精制盐水能够作为原料用于其它行业,实现资源化利用。

标签:
固废
江苏 - 苏州 来源:中冶有色网 2023-03-19
利用活性炭的废水处理系统

本发明公开了一种利用活性炭的废水处理系统,包括以下步骤:S1、对高盐高COD废水进行水质调理,调理后进行絮凝沉淀处理,将固体排出;S2、将排出固体后的废水进行活性炭吸附,去除COD,此时被活性炭吸附后的废水变为高盐废水;S3、对高盐废水放入蒸发器内进行蒸发,蒸发完成后,对蒸馏水进行回收,残留在蒸发器内的物质形成固液混合的高盐结晶混合物;S4、对高盐结晶混合物进行固液分离,固体盐类进行回收,分离出的液体重复步骤S3。本发明能够对高盐高COD废水进行有效的处理,处理效果好,成本低,实现了资源的再次利用,不会产生二次污水,减少了对环境的影响。

标签:
固废
江苏 - 苏州 来源:中冶有色网 2023-03-19
油墨印刷废水处理装置

本实用新型公开了一种油墨印刷废水处理装置,其包括通过采用耐腐蚀材料制成的管道依次连接的废水收集槽、反应槽、压滤机、过滤槽、曝气槽和沉淀槽,反应槽用于废水中的固体杂质产生絮凝反应,压滤机用于滤出废水中的固体杂质,过滤槽用于过滤出废水中物理沉淀的固体杂质,曝气槽内设置可拆卸的生化泥网板和伸入生化泥网板下侧的通气管,生化泥网板富含能分解废水中的有机物的好氧菌,通气管能向曝气槽内通入氧气以增强好氧菌分解效率,沉淀槽用于沉淀废水中生化反应后产生的固体杂质,沉淀槽连接排水管道。本实用新型的油墨印刷废水处理装置,增加废水与好氧菌的接触面积,加快反应速度,提高反应效率,有机物反应彻底,保证废水COD值达标。

标签:
固废
江苏 - 苏州 来源:中冶有色网 2023-03-19
低浓度难生物降解废水的回用工艺

本发明公开了一种低浓度难生物降解废水的回用工艺,包括如下步骤:将原始废水输入预处理系统,去除废水中的大颗粒固体物质;将预处理系统的出水输入紫外线催化系统,使废水中的有机物被碳化降解;将紫外线催化系统的出水输入活性炭和超声波催化氧化系统,使废水中的有机物进一步被氧化降解;使废水在紫外线催化系统、活性炭和超声波催化氧化系统中循环,使废水中的有机物进一步被降解;循环一定时间后,将活性炭和超声波催化氧化系统的出水输入反渗透系统;将反渗透系统的产水回用。本发明适用于Cod≤500mg/L、水量Q≤100m3/d且难生化处理的废水,处理后水质符合回用标准Cod≤10mg/L,可用来浇花、养鱼及工业回用。

标签:
固废
江苏 - 苏州 来源:中冶有色网 2023-03-19
废气处理设备
废气处理设备 890     
 0

本实用新型涉及废气处理技术领域,具体公开了一种废气处理设备,包括光氧催化废气处理设备和喷淋洗涤模块,所述喷淋洗涤模块设置在所述光氧催化废气处理设备外靠近所述废气进口处,所述喷淋洗涤模块包括依次设置的进气通道、过渡通道和出气通道,所述过渡通道的直径小于所述进气通道和出气通道的直径,该废气处理设备,在工业废气在进入所述光氧催化废气处理设备前将所述废气中的粉尘及固体杂质提前除去,提高了现有光氧催化废气处理设备的废气处理效率,大大减少了对光氧催化废气处理设备内部的拆洗及维护频率,延长了设备的使用寿命;该废气处理设备尤其适合处理含有粉尘及固体杂质的废气。

标签:
固废
江苏 - 苏州 来源:中冶有色网 2023-03-19
造纸废水的处理方法
造纸废水的处理方法 825     
 0

本发明属于环境修复领域,涉及一种造纸废水的处理方法,所述的造纸废水的处理方法包括以下步骤:(1)首先将造纸废水用滤布进行过滤,过滤的滤布目数为400目,去除固体杂物;(2)向造纸废水中加入聚磷氯化铝,搅拌转速为60rpm,搅拌30min后自然沉降,将下层沉淀和上层清液分离;(3)将造纸废水处理后的上层清液通过活化过的D1400大孔吸附树脂,收集通过D1400大孔吸附树脂的流出液;(4)将流出液再通过活化过的NKA-9大孔吸附树脂柱,收集通过NKA-9大孔吸附树脂的流出液,为处理后的造纸废水。本发明的处理方法处理过后,废水中的BOD值、CODcr值和色度下降非常明显。

标签:
固废
江苏 - 苏州 来源:中冶有色网 2023-03-19
利用废水进行烟气处理的方法及系统

本发明涉及一种利用废水进行烟气处理的方法及系统,其属于烟气排污处理领域。该方法包括如下步骤:废水采集,驱动单元驱动废水从废水输送管输送到采集池中;烟气输送并在废水的驱动下进行震动过滤,烟气输送管与所述采集池的接口位置低于所述废水输送管与所述采集池的接口位置,废水驱动烟气输送管旋转震动并将烟气中的大颗粒物震动下来;废水液位检测,通过液位传感器检测采集池中废水的液位;排空及清洗,当采集池内废水的液位大于等于预设液位时进行废水排放。本发明解决了传统废水被直接排放,没有被用来驱动烟气输送管旋转震动使烟气中气体和有害固体颗粒物分离,并使废水吸附烟气中有害固体颗粒物而变废为宝进行烟气排污处理的技术问题。

标签:
固废
江苏 - 苏州 来源:中冶有色网 2023-03-19
用于工业废气中固态颗粒分离用处理装置

本发明公开了一种用于工业废气中固态颗粒分离用处理装置,包括处理桶,所述处理桶顶部连通有排气孔和投料孔,所述处理桶内安装有用于工业废气中固体颗粒分离的分离装置,且处理桶底端安装有用于分离后固体排出及废气通入的连接装置,本发明先在处理桶内倒入液体,然后再注入絮凝剂,然后再通过连接装置内的废气输入管通入废气,使得废纸红大颗粒废料絮凝沉淀,同时通过注入气体,利用气泡带出废气中小颗粒废料,并通过收集组件实现对处理桶内废气中固体颗粒的分离,从而实现将废气中大颗粒与小颗粒废料的充分分离,与现有的过滤网分离方式相比,分离效率更高,且更彻底。

标签:
固废
江苏 - 苏州 来源:中冶有色网 2023-03-19
去除废水中的氮和磷的方法

本发明提供一种去除废水中的氮和磷的方法,该方法包括以下步骤:向废水中加入固废氧化镁烟气脱硫废渣,搅拌配置成固体浓度为5~50g/L的悬浊液A;向悬浊液A中加入酸溶液,调节悬浊液A的pH至1~2.5,搅拌得到悬浊液B;向悬浊液B中加入碱溶液,调节悬浊液B的pH至9~10.5,在常温下搅拌,然后将悬浊液B过滤后得到滤液I;将滤液I与含硫酸镁的脱硫废水混合,调节混合溶液的pH为9~10.5,在常温下搅拌,沉淀后过滤得到滤液II;向滤液II中按照浓度为5~50g/L的投入量加入高钙粉煤灰,吸附、反应,即可去除废水中的氮和磷。本发明提供的去除废水中的氮和磷的方法,以废治废、环境友好、成本低。

标签:
固废
江苏 - 苏州 来源:中冶有色网 2023-03-19
脱硫废水回用及零排放系统

本实用新型涉及脱硫废水回用及零排放系统,包括预沉池、预处理机构和减量浓缩机构,预处理机构包括用于调解PH9.5的反应槽、澄清池、进水池和管式膜装置,进水池和管式膜装置经提升管连接,提升管上设置有加药口和提升泵,其减量浓缩机构包括与管式膜装置连接的电渗析器,电渗析产水经反渗透装置脱盐得纯水,电渗析浓水流至浓水回收装置回收。本实用新型投资成本低、运行成本低、占地面积小、维护方便、运行稳定,采用管式膜代替澄清池和过滤器,不仅缩短工艺流程、降低投资生产成本、增加浊度的处理效果,有利于后续步骤稳定运行,尤其适合溶解性固体总量1.5万~4万的原水,可实现结晶盐资源化,最大化减少固废处理量或固废零排放。

标签:
固废
江苏 - 苏州 来源:中冶有色网 2023-03-19
脱硫废水回用及零排放系统及工艺

本发明涉及脱硫废水回用及零排放系统,包括预沉池、预处理机构和减量浓缩机构,预处理机构包括用于调解PH9.5的反应槽、澄清池、进水池和管式膜装置,进水池和管式膜装置经提升管连接,提升管上设置有加药口和提升泵,其减量浓缩机构包括与管式膜装置连接的电渗析器,电渗析产水经反渗透装置脱盐得纯水,电渗析浓水流至浓水回收装置回收。本发明投资成本低、运行成本低、占地面积小、维护方便、运行稳定,采用管式膜代替澄清池和过滤器,不仅缩短工艺流程、降低投资生产成本、增加浊度的处理效果,有利于后续步骤稳定运行,尤其适合溶解性固体总量1.5万~4万的原水,可实现结晶盐资源化,最大化减少固废处理量或固废零排放。

标签:
固废
江苏 - 苏州 来源:中冶有色网 2023-03-19
医疗放射性废水降解装置

本实用新型公开了一种医疗放射性废水降解装置,包括可储存医疗废液的罐体,其上端设有进废水管道,一侧设有排废水管道;医疗废水经阀门控制从进废水管道进入到罐体中,所述罐体内设有切割式潜污泵,所述潜污泵可有效将医疗废液中的大固体废物切碎成细碎颗粒,并将切碎后的细碎颗粒从排废水管道排出;本实用新型通过在所述罐体内设置切割式潜污泵,所述潜污泵可有效将医疗废液中的大固体废物切碎成细碎颗粒,以及通过生物降解溶剂的进一步降解固废,实现了降解过程自动化,安全可靠,避免了管道堵塞,降低了成本。

标签:
固废
江苏 - 苏州 来源:中冶有色网 2023-03-19
涂装废水循环净化处理系统

本实用新型提供一种涂装废水循环净化处理系统,其包括:循环水集水池、集水池曝气搅拌装置、污水提升装置、pH调节槽、混凝反应槽、絮凝槽、沉淀分离槽、污泥输送装置、污泥压滤装置、净化水集水池。本实用新型能够使涂装废水有效净化,无需排放,循环使用,减免了涂装循环水的更换委外处理成本,并大幅度降低固体漆渣的含水量,减少了固废的产生量,节约固废的处理成本,很大程度的方便了固废的存储,运输等。同时,本实用新型的涂装废水循环净化处理系统可以减少其他方式处理废水的人工费并可以去除高浓度涂装废水产生的异味,改善了生产现场环境和操作人员的身体健康,并有效提高涂装设备的寿命和停机保养维护的频率。

标签:
固废
江苏 - 苏州 来源:中冶有色网 2023-03-19
多掺杂钢废弃物混凝土
多掺杂钢废弃物混凝土 1229     
 0

本发明多掺杂钢废弃物混凝土其原料包括粗骨料、细骨料、纤维料、水泥、减水剂、水以及对水可溶性的碳酸氢盐,粗骨料包括镍渣、钢渣以及碎石,细骨料包括河砂、钢渣磁选尾渣,碳酸氢盐的用量为:10‑20g/m2,碳酸氢盐计量以纤维料的表面积为基准;纤维料采用石灰水溶液预处理。本发明方案在固体废弃物再利用的混凝土技术中,针对钢渣、镍渣等固废的物理化学特性,设计了利用诱导反应触发其自身组分参与反应,充分激发和利用其水化活性,从而获得性能优良的混凝土,有效结构钢渣等固废物问题,实现废弃资源的再利用。

标签:
固废
江苏 - 苏州 来源:中冶有色网 2023-03-19
同步分离回收废旧锂离子电池正极材料中钴、锂、锰的方法

本发明公开一种同步分离回收废旧锂离子电池正极材料中钴、锂、锰的方法,首先将电解槽样品区用聚乙烯网格均分为四个亚区域,分别填充等量的固体粉末,在第三亚区域缓慢注入去离子水;将氧化硫硫杆菌液接入第二亚区域内,将接种完毕的电解槽在室温下放置2‑4天,然后电解槽通过阴阳电极连接直流电源,保持电解槽运行9~18天;收集活性炭、阴极沉淀和阴极液,实现从废旧锂离子电池正极材料中分离回收钴、锰、锂三种元素。本发明实现一次性高效分离回收废旧锂离子电池正极材料中90%以上的钴、锂、锰。该方法极大地简化了回收工艺流程,操作简便,可行性强,降低工艺流程二次污染废液的生产量与处置成本,也在一定程度上节约了资源与能源。

标签:
固废
江苏 - 苏州 来源:中冶有色网 2023-03-19
多种类有机废气的串联处理装置及废气处理方法

本发明公开了一种多种类有机废气的串联处理装置及废气处理方法,其包括除颗粒和降温的预处理部、风机、用于回收二甲基酰胺的DMF回收塔、用于降低废气湿度的去水器、用于焚烧废气的RTO旋转焚烧炉,所述预处理部依次包括用于过滤固体颗粒的滤网组件、用于回收废气热能的换热器、进一步降温的空冷器,所述去水器的收集的水的回流口连接至DMF回收塔用于回收DMF,所述换热器的热气引出管包覆于所述去水器和RTO旋转焚烧炉的连接管上且用于使经过去水器后的废气升温。本串联处理装置在焚烧设备前串联了DMF回收塔,增加能够去除废气中的DMF、DMAC、NMP等含氮有机物,进而减少焚烧后NOx的产生。

标签:
固废
江苏 - 苏州 来源:中冶有色网 2023-03-19
着色剂废水处理剂和着色剂废水处理方法

本发明公开了一种着色探伤废水的处理剂,按重量份数计,包括以下组分组成:过氧化物2~4份,可溶性二价铁盐0.2~0.4份,铝盐0.8~3份;所述过氧化物选自过过氧化镁、过氧化锌、过氧化钙、过氧化钠中的任意一种或者两种;所述可溶性二价铁盐为硫酸亚铁、氯化亚铁、硝酸亚铁中任意一种或多种;所述铝盐为氯化铝或硫酸铝中的一种或两种。本发明利用过氧化物与水反应产生的·OH与二价铁盐形成芬顿体系,去除着色探伤废水中的COD,本发明提供的着色探伤废水的处理剂,组分中过氧化物与二价铁盐、铝盐都是固体,便于储存,成本低。本发明还公开利用酸洗废水处理着色剂废水的方法,利用金属工件在检验和维修过程中产生的酸洗废水,以废治废,降低治废成本。

标签:
固废
江苏 - 苏州 来源:中冶有色网 2023-03-19
高盐高有机物废液的处理工艺及所用的废液处理设备

本发明公开了一种高盐高有机物废液的处理工艺及所用的废液处理设备,其处理工艺为:加热废液温度至60‑90℃,向废液中加入能提高TDS或降低COD的调配剂,并使废液pH>5;将废液送入干化机干化为固体料,其处理设备包括调配槽、原液泵、废液泵、第一换热器、配药槽、加药泵、干化机、设备排水管道和控制系统,废液通过原液泵送入调配槽内,加药泵将配药槽内调配好的调配剂药剂送入调配槽,第一换热器给调配槽内废液加热到指定温度,废液泵将调配槽内调配好的废液送入干化机内,控制系统控制干化机和废液泵运行并对原液泵与加药泵启停联动控制,本发明能实现废液的近零排放,大幅降低了高盐高有机物废水的处理繁琐度及成本。

标签:
固废
江苏 - 苏州 来源:中冶有色网 2023-03-19
具有废弃物打捞结构的废水处理池

本实用新型公开了一种具有废弃物打捞结构的废水处理池,包括处理池本体和太阳能板,所述处理池本体的内部设置有网壳,且网壳的外部两侧固定有把手,所述网壳的外部下方设置有曝气管,且曝气管的外部固定有喷头,所述处理池本体的外部上方安装有滚珠,且滚珠的上方设置有盖体,所述盖体的上方固定有杆套,所述处理池本体的外部前端设置有入水管。该具有废弃物打捞结构的废水处理池,与现有的普通废水处理池相比,可以方便的将废水中的固体污染物过滤掉,且方便的将废水处理池中的固体污染物全部集中收集到网壳的内部,能够方便的将较多固体污染物从网壳上移走、收集,从而方便了工作人员的使用,同时防止固体污染物堵塞废水处理池安装的管路。

标签:
固废
江苏 - 苏州 来源:中冶有色网 2023-03-19
废丝废布PA6塑料回收加工中废气处理设备

本实用新型公开了一种废丝废布PA6塑料回收加工中废气处理设备,涉及废气处理设备领域。一种废丝废布PA6塑料回收加工中废气处理设备,包括炉体和底座,所述底座上表面中央放置有炉体,所述炉体顶部安装有端盖,所述炉体一侧下方插装有进气管,另一侧上方插装有排气管,所述排气管末端安装有过滤器,所述炉体正面上方插装有上水嘴,下方插装有下水嘴,所述底座前方摆放有水管组,所述水管组两侧上方安装有短水管,上方安装有长水管,所述炉体内部上方安装有过滤层,下方安装有活性炭层,所述底座中央放置有载台,所述载台顶部放置有电动机,所述电动机末端安装有搅拌机构,解决了设备结构简单,废气处理不完全,以及无法处理固体颗粒杂质的技术问题。

标签:
固废
江苏 - 苏州 来源:中冶有色网 2023-03-19
利用工业含铁废泥处理含砷废污酸的方法

本发明属于环保领域,具体涉及一种利用工业含铁废泥处理含砷废污酸的方法。将工业含铁废泥投加到含砷废污酸中,通过搅拌或曝气促进两者均匀混合和反应,然后用碱将pH值调节至6~9,进入沉淀池,清液达标排放或进一步处理后回用,浓缩污泥利用压滤机或离心机脱水后作为固废进行处置。工业含铁废泥的用量根据含砷废污酸的成分和处理要求,通过试验进行确定。该方法可对钢铁行业和铝工业的含铁固体废弃物进行直接利用,解决有色冶炼、工业硫酸等行业普遍存在的含砷废污酸问题,且工艺简单,易操作,除砷效果好,不仅能省去铁盐添加,减少碱用量,而且可有效缓解固废处置压力,节约资源,降低成本,具有很高的实用价值。

标签:
固废
江苏 - 苏州 来源:中冶有色网 2023-03-19
去除超高纯正硅酸乙酯钢瓶中固体颗粒的装置及方法

本发明公开了一种去除超高纯正硅酸乙酯钢瓶中固体颗粒的装置。与现有技术相比,本发明采用双回路过滤,可同时处理两个钢瓶,提高了钢瓶的处理效率,以反复过滤取代大量高纯水清洗,不产生废液,也无需再对钢瓶进行除水处理,减少了钢瓶的处理时间且用量少,装置结构设计合理,操作简单,可以严格控制金属杂质含量在可接受范围之内,同时还可进一步设置有尾气吸附柱,解决了尾气排放环境污染的问题。

标签:
固废
江苏 - 苏州 来源:中冶有色网 2023-03-19
去除超高纯正硅酸乙酯钢瓶中固体颗粒的装置

本实用新型公开了一种去除超高纯正硅酸乙酯钢瓶中固体颗粒的装置。与现有技术相比,本实用新型采用双回路过滤,可同时处理两个钢瓶,提高了钢瓶的处理效率,以反复过滤取代大量高纯水清洗,不产生废液,也无需再对钢瓶进行除水处理,减少了钢瓶的处理时间且用量少,装置结构设计合理,操作简单,可以严格控制金属杂质含量在可接受范围之内,同时还可进一步设置有尾气吸附柱,解决了尾气排放环境污染的问题。

标签:
固废
江苏 - 苏州 来源:中冶有色网 2023-03-19
基于固体氢的水下助力装置

本发明公开了一种基于固体氢的水下助力装置,其包括防水电机、可调速的螺旋桨设备、固氢生成装置、储氢装置、氧气源和燃料电池供电系统,所述的固氢生成装置生成氢气;所述的储氢装置用于储存氢气;所述的燃料电池供电系统利用氢气和氧气源的氧气产生电力;所述的防水电机利用燃料电池供电系统产生电力带动螺旋桨设备旋转,本专利提出的方案提供一种可以在水下作业时提供动力的一种装置,此装置相较于现有的水下助力装置续航里程长,可用电功率高,速度快,大大的节省了作业人员的体力;氢能源环保无污染,反应后的废弃物可回收再利用,基本可以实现资源的循环使用。

标签:
固废
江苏 - 苏州 来源:中冶有色网 2023-03-19
固体物料冷却装置
固体物料冷却装置 932     
 0

本实用新型公开了一种固体物料冷却装置,包括安装在冷却出料口的上料绞龙,和安装在所述上料绞龙的尽头的缓存料仓;所述上料绞龙为斜向上安装,所述上料绞龙具有夹套,所述夹套中通有冷却水。本实用新型通过斜向设置的带有夹套的上料绞龙,增加了有效的冷却段长度,使磷酸三钙的冷却量得到了有效提升,次磷酸钠生产产生的亚磷酸氢钙废渣都可以生产制成磷酸三钙,提升了经济效益。

标签:
固废
江苏 - 苏州 来源:中冶有色网 2023-03-19
微藻碳基磁性固体酸催化剂催化微藻油脂制生物柴油的方法

本发明涉及一种微藻碳基磁性固体酸催化剂催化微藻油脂制生物柴油的方法,采用微藻提油残渣为碳源通过碳化‑酸化‑磁化方法制备微藻碳基磁性固体酸催化剂,在微波辅助作用下一步法催化微藻油脂酯交换反应制取生物柴油,解决传统浓硫酸催化剂难以分离、不能重复利用并且极易腐蚀设备等问题,同时实现变废为宝,资源循环利用,降低微藻生物柴油生产成本。

标签:
固废
江苏 - 苏州 来源:中冶有色网 2023-03-19
固体垃圾处理用收集装置

本实用新型公开了一种固体垃圾处理用收集装置,包括收集箱,所述收集箱的左端上部和右端下部均穿插连接有进料槽,所述进料槽的下槽壁与收集箱的左端面呈60度角倾斜,所述收集箱的右端下部穿插连接有排料槽,所述收集箱的上端中部穿插连接有破碎装置,所述收集箱内左箱壁固定连接有卡板,所述收集箱内设置有隔离主体,所述收集箱的后端穿插连接有调节装置,所述收集箱内下部固定连接有过滤板,所述过滤板的下端面与收集箱的下箱壁呈45度角倾斜且与排料槽的下槽壁位于同一水平面,所述收集箱的下端中部穿插连接有废液排出管。本实用新型所述的一种固体垃圾处理用收集装置,结构紧凑,功能多样,收集效果明显,避免积液堆积,实用性强。

标签:
固废
江苏 - 苏州 来源:中冶有色网 2023-03-19
固体垃圾破袋装置
固体垃圾破袋装置 912     
 0

本发明公开了一种固体垃圾破袋装置,包括机架,机架内设置有主动破袋刀组及与主动破袋刀组相配合的摆动式辅助破袋刀组,机架的底部设置有与主动破袋刀组和摆动式辅助破袋刀组相对应的出料口,机架的一端上部设置有进料口,摆动式辅助破袋刀组能够相对于主动破袋刀组进行摆动。本发明能够实现袋装固体垃圾的自动破袋,摆动式辅助破袋刀组能够根据需求适时地相对于主动破袋刀组进行摆动,防止发生卡料而损伤设备、甚至造成事故等,操作简单、方便,效率高,节省了人力和时间,设备的安全性、稳定性和可靠性高,使用寿命长,能够用于建筑装修垃圾、生活垃圾、工业垃圾等各种固体废弃物的破袋,应用范围广,降低了生产成本。

标签:
固废
江苏 - 苏州 来源:中冶有色网 2023-03-19
垃圾输送机的固体和液体的分离排出装置及垃圾运输机

本实用新型揭示了一种垃圾输送机的固体和液体的分离排出装置及垃圾运输机,所述垃圾输送机包括输送装置,所述垃圾输送机还包括位于所述输送装置下方的分离排出装置,所述分离排出装置包括下托盘和设于所述下托盘的排液管,所述下托盘形成有下凹部,所述排液管位于所述下凹部,所述排液管上设有多个通孔,所述通孔邻近所述下托盘设置。该实用新型提供的技术方案能有效地实现固液分离,固体废料更容易清理,液体可以集中排出。

标签:
固废
江苏 - 苏州 来源:中冶有色网 2023-03-19
上一页 71 72 73 74 75 ... 81 下一页
共81页    到第

中冶有色为您提供最新的江苏苏州有色金属固/危废处置技术理论与应用信息,涵盖发明专利、权利要求、说明书、技术领域、背景技术、实用新型内容及具体实施方式等有色技术内容。打造最具专业性的有色金属技术理论与应用平台!

全国热门有色金属设备推荐
展开更多 +
全国热门有色金属技术推荐
展开更多 +

 

江西省隆恩特环保设备有限公司
宣传

报名参会
更多+

报告下载

有色专家
更多+

武汉科技大学
校学术委员会主任 / 教授
矿冶科技集团有限公司
所长/研究员级高工
中国有色金属工业协会
副会长兼秘书长
中铝郑州有色金属研究院有限公司
党委书记 董事长
清华大学
教授
赤泥综合利用研究报告2025
推广

热门技术
更多+

推荐企业
更多+

福建省金龙稀土股份有限公司
宣传

发布

在线客服

公众号

电话

顶部
咨询电话:
010-88793500-807