青岛垚鑫智能科技有限公司
宣传

位置:中冶有色 >

有色技术频道 >

> 新能源材料技术

分类:
全部
矿山技术
冶金技术
材料制备及加工技术
环境保护技术
分析检测技术
 
全部
功能材料技术
复合材料技术
新能源材料技术
合金材料技术
加工技术
地区:
全部
北京
天津
上海
重庆
河北
山西
辽宁
吉林
黑龙江
江苏
浙江
安徽
福建
江西
山东
河南
湖北
湖南
广东
海南
四川
贵州
云南
陕西
甘肃
青海
内蒙
广西
西藏
宁夏
新疆
其他
其他
展开
 
全部
武汉
黄石
十堰
宜昌
襄阳
鄂州
荆门
孝感
荆州
黄冈
咸宁
随州
恩施土家族苗族自治州
仙桃
潜江
天门

湖北武汉有色金属新能源材料技术理论与应用

免费发布技术信息>>
基于碳化硅单元层材料的混合超级电容器

本发明涉及新能源的技术领域,具体涉及一种基于碳化硅单元层材料的混合超级电容器,由正极、负极、电解液和隔膜组成,所述正极由重掺杂金属锂和钠元素的碳化硅单元层的活性电极材料制备而成,电解液为六氟磷锂、LiAlClO4、Li(CF3SO2)2、碳酸酯、氟代碳酸乙烯酯、硫酸乙烯酯、NaCF3SO3、四乙二醇二甲醚中的至少三种的混合物。本发明采用碳化硅单元层作为正极材料的一部分,纳米碳化硅能量密度大,可以大规模储锂,具有很高的比容量,尤其是可以嵌入大量的离子使碳化硅单元层成为一种可以存储高密度电荷的载体,使超级电容器具有更高的能量密度。

标签:
新能源
湖北 - 武汉 来源:中冶有色网 2023-03-18
高导热丁香酚改性环氧树脂灌封胶及其制备方法和应用

本发明公开了一种高导热丁香酚改性环氧树脂灌封胶及其制备方法和应用,所述高导热丁香酚改性环氧树脂灌封胶是由A B两组份组成,其中A组份包含以下重量组分的原料:双酚A型二缩水甘油醚型环氧树脂、端环氧改性硅油、丁香酚改性环氧树脂、环氧基苯基硅油;B组份包含以下重量组分的原料:导热无机填料、氨基硅烷偶联剂、有机硅改性脂肪胺、氨基硅油。本发明制备出的灌封胶热导性优异、力学性能良好不易开裂,可用于继电器、电源和磁放大器、变压器、纤维光学波导涂层、电路板、电气电子的封装与灌装、新能源汽车电池PACK包的封装等方面。

标签:
新能源
湖北 - 武汉 来源:中冶有色网 2023-03-18
金属空气电池阴极及其制备方法、应用和电池

本发明属于新能源、新材料技术领域,具体涉及一种金属空气电池阴极及其制备方法、应用和电池。包括以下步骤:1)制备碳纳米管载过渡金属氧化物;2)制备聚氨酯与二氧化硅的复合凝胶;3)将步骤1)得到的所述碳纳米管载过渡金属氧化物与步骤2)得到的所述聚氨酯与二氧化硅的复合凝胶制备成复合浆料,并以所述复合浆料制备金属空气电池阴极。将碳纳米管复合过渡金属氧化物,提升了过渡金属氧化物的导电性,提高了电极氧还原和析氧活性,通过提升空气电极的催化效率从而提升容量和可逆性。

标签:
新能源
湖北 - 武汉 来源:中冶有色网 2023-03-18
高氧还原性能的核壳型铂基合金电催化剂及其制备方法

本发明属于新能源技术领域,涉及一种燃料电池及金属‑空气电池阴极用电催化剂,具体涉及一种高氧还原性能的核壳型铂基合金电催化剂及其制备方法,包括以下步骤:1)将铂化合物与过渡金属化合物添加到油胺中,向反应体系中通入含有氧气的气体,在氧化气氛中加热进行第一阶段反应;然后将氧化气氛切换成惰性气氛,继续加热进行第二阶段反应,反应结束后冷却、洗涤得到产物;2)对所述产物进行电化学去合金化处理,得到所述核壳型铂基合金电催化剂;其中,所述步骤1)中,第一阶段反应时间和第二阶段反应时间不同时为零。本发明的制备方法不添加PVP等为代表的嵌段共聚物作为保护剂,简单地通过切换气氛调控制备了Pt基合金电催化剂。

标签:
新能源
湖北 - 武汉 来源:中冶有色网 2023-03-18
泡沫镍负载镍铁磷基复合催化电极及其制备方法与应用

本申请涉及催化电极和新能源材料领域,尤其涉及一种泡沫镍负载镍铁磷基复合催化电极及其制备方法与应用。所述复合催化电极的结构包括含镍铁磷的纳米微结构附生于泡沫镍;泡沫镍基底表面原位生长合成了纳米结构,无需粘结剂,同时提高了电极表面亲水性及疏气性,使传质过程得以增强;含镍铁磷的纳米微结构具有较大比表面积和较大的孔隙,使之具有优异的析氢析氧双功能催化活性,制备方法简便,成本低廉,且复合催化电极的催化性能稳定时间长。

标签:
新能源
湖北 - 武汉 来源:中冶有色网 2023-03-18
内燃机用电解液
内燃机用电解液 1251     
 0

本发明属新能源与节能环保技术领域,涉及一种内燃机用电解液。其中含有0.5%-10wt%的KOH或NaOH,100‑500PPM颜料,100‑500PPM香精。它能通过电解后产生新鲜的氢气和氧气,电解速度是水的100‑150倍,它的活度是空气混合氢、氧活度的3倍以上,它选用过虑后的纯净水,并选用最佳浓度比例不伤及内燃机,消耗电能最低,加入超低温抗冻剂可在寒冷的冬季正常工作,提高实用效率。

标签:
新能源
湖北 - 武汉 来源:中冶有色网 2023-03-18
基于醇氢混合燃料的増程器

本发明公开了一种基于醇氢混合燃料的増程器,主要包括甲醇燃料箱、发动机、甲醇裂解器以及发电机四部分。本发明的基本原理为甲醇裂解器通过利用尾气的热量同时在催化剂的作用下裂解甲醇,实现甲醇裂解变成为氢气和一氧化碳,之后将富氢裂解气引入气缸进行燃烧,在减少排放的同时又能满足燃烧热值需求。与传统利用方式相比,氢气由甲醇裂解产生,无需装设高压气瓶储氢,也无需到加氢站去加氢续行,排除了运氢和储氢环节中的各项难题。本发明克服了现有技术存在的天然气或者氢气安全上车、续航力低和装车成本高的问题,可以使电动汽车车载动力电池减少四分之三以上,其推广应用将降低新能源汽车制造成本并提高其续航里程。

标签:
新能源
湖北 - 武汉 来源:中冶有色网 2023-03-18
普鲁士白类似物正极材料、其制备方法和应用

本发明属于新能源电池领域,更具体地,涉及一种普鲁士白类似物正极材料、其制备方法和应用。该正极材料的制备方法包括如下步骤:(1)获取K4Fe(CN)6的水溶液,记为溶液A;(2)获取Mn的过渡金属盐和柠檬酸钾的混合水溶液,记为溶液B;(3)将所述溶液A滴加至所述溶液B中,滴加完毕之后继续加热搅拌,并陈化数小时,固液分离,收集并洗涤沉淀,干燥后得到所述普鲁士白类似物正极材料,其具有开放的三维网络框架结构、大的间隙位置,可供Li+、Na+和K+等多种离子自由脱嵌。

标签:
新能源
湖北 - 武汉 来源:中冶有色网 2023-03-18
重力能的获取方法及其装置与应用

本发明属于新能源领域,尤其是清洁无污染的、永不枯竭的重力能的获取方法及其装置与应用。其特征是在承载面上安放一个圆周体,在圆周体的上部安装圆周体的驱动装置,在圆周体的势能区里安装一个重力输出装置,驱动装置驱动圆周体运动,圆周体的运动包括转动或滚动或晃动;圆周体驱动重力输出装置,重力输出装置将圆周体的重力能输出并转化为可利用的动力,圆周体输出的能量大于其消耗的能量。

标签:
新能源
湖北 - 武汉 来源:中冶有色网 2023-03-18
新型电力系统并网同步信息快速检测装置及检测方法

本发明公开了一种新型电力系统并网同步信息快速检测装置及检测方法,包括:正负序旋转坐标变换模块、改进滑动平均滤波模块、正交信号构造模块、延时模块、序分量计算模块、检测输出模块。首先,本发明利用正负序旋转坐标变换模块和改进滑动平均滤波模块滤除旋转坐标系下并网同步信息的谐波和噪声。其次,通过正交信号构造模块、延时模块、序分量计算模块实现快速检测并网同步信息。最后,本发明利用检测输出模块消除检测方法在动态响应时间内造成的电压波动。与传统方法相比,本发明响应速度快、精度高、易于实现,可大大提高新能源系统并网的稳定性。

标签:
新能源
湖北 - 武汉 来源:中冶有色网 2023-03-18
用于电芯的复合芯包、电芯和电池模组

本发明属于新能源技术领域,公开了一种用于电芯的复合芯包、电芯和电池模组。复合芯包包括:结构相同的两个芯包,均呈蛇形,具有多个弯折段、多个平直段、多个正极耳和多个负极耳,多个正极耳和多个负极耳彼此交错形成在芯包的两侧;第二芯包的任一第二弯折段在第一芯包的长度延伸方向上横跨第一芯包的第一平直段,第二芯包中相邻的两个第二平直段之间叠设有一个第一平直段;第一芯包的任一第一弯折段在第二芯包的长度延伸方向上横跨第二平直段,相邻的两个第一平直段之间叠设有一个第二平直段。电芯包括上述复合芯包。电池模组包括上述电芯。通过上述技术方案使得电芯能具有高的空间利用率,高的体积能量密度,组装效率高。

标签:
新能源
湖北 - 武汉 来源:中冶有色网 2023-03-18
普鲁士蓝类似物及其制备方法、负极材料和应用

本发明公开了一种普鲁士蓝类似物及其制备方法、负极材料和应用,属于新能源电池领域。该普鲁士蓝类似物的化学式为KxMn[R(CN)6]1‑yy.nH2O,其中0≤x≤2,0.3<y<1,□为[R(CN)6]空位。本发明的普鲁士蓝类似物组成的负极材料是在快速结晶速率下得到的,具有较高的结晶水含量(~24wt%)以及较长的Mn‑N键长(2.214A°)。该材料具有低成本、环保的优势,以及较高的储Li容量,在低电位下可实现5mol电子的转移,涉及到Mn‑N键的断裂和重组,在1A g‑1的高电流密度下能以480mAh g‑1的高可逆容量稳定循环1000周以上。

标签:
新能源
湖北 - 武汉 来源:中冶有色网 2023-03-18
基于autosar网络管理的多网段整车CAN网络异常监控方法

本发明公开了一种基于autosar网络管理的多网段整车CAN网络异常监控方法,其通过GW对Autosar网管网段异常、动力网络异常、底盘网络异常和/或新能源网络异常进行监控,从而实现对整车网络异常进行监控,记录异常情况,通过CAN网络发送给T‑BOX,通过T‑BOX反馈给后台;如果是售后车辆,再经TSP后台通过短信、APP提醒用户,并在车辆下次启动时,在仪表上对异常进行显示。本发明能监控采用Autosar网络管理机制下的网络异常监控,防止车辆因为网络和控制器异常发生馈电现象。

标签:
新能源
湖北 - 武汉 来源:中冶有色网 2023-03-18
锂离子电池集流结构
锂离子电池集流结构 749     
 0

本发明提供一种锂离子电池集流结构,涉及新能源领域,包括:卷芯,所述卷芯的两端均具有极耳;第一集流组件,所述第一集流组件设于所述卷芯的一端;第二集流组件,所述第二集流组件设于所述卷芯的另一端;其中,所述第二集流组件上延伸有支撑机构,所述支撑机构与所述第一集流组件相接触,本发明通过支撑盘和压合盘能够有效地防止极耳揉平面产生翘曲,通过支撑杆使电池的力学结构更加稳定,提高了电池的循环寿命。

标签:
新能源
湖北 - 武汉 来源:中冶有色网 2023-03-18
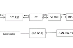
用于无人驾驶车辆实时监控及预警的上位机系统

本发明公开了一种用于无人驾驶车辆实时监控及预警的上位机系统,包括平行驾驶模块、台架主机、通信模块、车端模块和数据处理模块;平行驾驶模块:用于在平行驾驶模式下向台架主机发出控车信号并将车辆四周视频信息在显示屏显示;台架主机:用于根据控车信号做出相应的动作指令,把平行驾驶控制数据通过通信模块传送至车端模块;车端模块:用于将自动驾驶控制数据、平行驾驶控制数据、新能源控制数据汇集处理为整车CAN网络数据,传输至数据处理模块;数据处理模块:用于接收整车CAN网络数据,根据控制信号实现监控界面数据、数据在线标定处理、控制模式切换、界面弹窗故障显示的功能。本发明解决了GPRS网络数据传输延时导致数据丢失问题,能够实时监控整车所有CAN节点数据。

标签:
新能源
湖北 - 武汉 来源:中冶有色网 2023-03-18
太阳能热化学反应装置及运行模式

本发明涉及新能源利用技术领域具体涉及一种太阳能热化学反应装置,包括:外壳,所述外壳内设有用于放置物料的反应腔,所述外壳的顶部设有进光口和进料口,吸收储热芯,所述吸收储热芯设于外壳的内腔中,且吸收储热芯的顶部与进光口连接,所述吸收储热芯内设有相变材料,所述相变材料用于在热源间歇期间为外壳内腔中的物料提供热量,排气口,所述排气口设于外壳的侧壁上。该装置能够使热化学反应稳定进行,避免热源波动而导致的热化学反应产物分布不均、反应效率低,且能够在扩大反应规模的同时保持反应装置尺寸不变,避免反应腔内部热阻增大而导致的热化学反应不充分、反应产物分布不均匀、反应效率低。

标签:
新能源
湖北 - 武汉 来源:中冶有色网 2023-03-18
CTP电池包的箱体结构
CTP电池包的箱体结构 904     
 0

本发明涉及新能源动力电池技术领域,本发明提供CTP电池包的箱体结构。箱体结构包括箱体框架、侧板结构、隔板结构和水冷板结构,箱体框架包括框架主体,框架主体具有箱体容纳腔;侧板结构包括两个侧板,两个侧板分别固定于箱体容纳腔的两侧壁上;隔板结构包括多个横隔板,多个横隔板并排间隔设置,多个横隔板的两端连接于两侧板之间将箱体容纳腔分割成多个容置腔,多个容置腔用于收容电芯;水冷板结构包括水冷底板、进水管和出水管,水冷底板设于箱体框架的底部,进水管和出水管穿过箱体框架与水冷底板连通。从而实现在省去模组的端板的前提下,对箱体容纳腔的空间进行高效利用,自由设计布置电芯,并通过水冷底板对电芯起到冷却散热效果。

标签:
新能源
湖北 - 武汉 来源:中冶有色网 2023-03-18
水面自漂浮多面体组合式光伏发电防冻装置及其安装方法

本发明公开了一种水面自漂浮多面体组合式光伏发电防冻装置,涉及水利水务和新能源光伏领域。它包括多面体组合板;多面体组合板两侧均设置有边界约束装置,多面体组合板顶部有横向压板;空心多面体条状柱顶部均设置有光伏发电板,空心多面体条状柱内部有加热电阻丝;边界约束装置与输水干渠边坡之间有防护式衬板。本发明既能有效隔离漂浮段水面和外界大气,又能利用白天日照进行光伏发电实现全天不间断加热内腔,从而现实包括在高寒地区隔热、防冰冻的目的。本发明还涉及这种水面自漂浮多面体组合式光伏发电防冻装置的安装方法。

标签:
新能源
湖北 - 武汉 来源:中冶有色网 2023-03-18
基于等效开环过程的风火耦合系统稳定性判定与补偿方法

本发明公开了一种基于等效开环过程的风火耦合系统稳定性判定与补偿方法,属于新能源并网系统稳定分析与控制技术领域,包括:通过等效开环过程对风火耦合系统进行解耦,得到计及虚拟惯量与下垂控制的风机与除去风机后的剩余子系统;分别为计及虚拟惯量与下垂控制的风机和剩余子系统建立多变量的开环频域模型,将多变量的开环频域模型转换为单变量的闭环传递函数;将闭环传递函数的倒数作为特征传递函数,通过特征传递函数判定风火耦合系统的稳定性。当判定风火耦合系统不稳定时,对风火耦合系统的锁相环进行相位补偿。本发明稳定性判定结果准确,且在通过相位补偿进行次同步振荡抑制,可在保证耦合系统稳定的前提下达到满意的调频效果。

标签:
新能源
湖北 - 武汉 来源:中冶有色网 2023-03-18
高功率高集成度燃料电池发动机系统总成

本发明公开了一种高功率高集成度燃料电池发动机系统总成,包括支撑框架、封装箱、电堆组件、空气进气总成、氢气进气总成、水系统总成,所述支撑框架底部设有吊装耳,支撑框架将封装箱、空气进气总成、氢气进气总成、水系统总成分为多层,所述封装箱固设于支撑框架顶层,封装箱内设有电堆组件,封装箱侧壁开设有孔,所述空气进气总成、氢气进气总成、水系统总成位于封装箱下方,固设于支撑框架上,并分别与电堆组件连接。整个燃料电池发动系统外部零部件的合理化布局、系统结构件强度的合理设计、系统空气、氢气、水、电等多相流的合理分配以及发动机系统外部辅助部件的合理布局,使得车辆能够稳定可靠的运行,提高了新能源的利用效率。

标签:
新能源
湖北 - 武汉 来源:中冶有色网 2023-03-18
铝基复合材料及其制备方法和应用

本发明涉及新能源材料领域,提供了一种铝基复合材料及其制备方法和应用,所述制备方法包括以下步骤:将铝、氢氧化物和氯化物混合后,在保护气氛下进行球磨,得到铝基复合材料。本发明提供的铝基复合材料以氢氧化物和氯化物为添加剂,能够破坏铝表面的氧化膜,提供促进铝腐蚀的碱性环境、以及形成促进铝腐蚀的原电池、而且氯化物中的氯离子能够进一步促进铝的腐蚀,从而有效提高了铝基复合材料的水解制氢性能。实施例结果表明,常压下,本发明提供的铝基复合材料与水(30℃)反应600s后的产氢量能达到935mL/g。

标签:
新能源
湖北 - 武汉 来源:中冶有色网 2023-03-18
基于含二氧化硅矿物的硅碳复合材料制备方法

本发明属于新能源材料制备与应用技术领域且公开了一种基于含二氧化硅矿物的硅碳复合材料制备方法,具体包括以下步骤:以含二氧化硅的矿物为原材料,首先用酸洗除掉除二氧化硅之外的氧化物,然后通过镁热还原并通过酸洗中间产物得到硅颗粒,随后,将获得的硅颗粒进行表面改性,将表面改性的硅颗粒同有机碳源和石墨粉混合,干燥后进行高温炭化处理,最终得到硅碳复合材料,应用于锂离子电池具有优异电化学性能,较高的比容量,长循环寿命,是一种理想的锂离子电池负极材料。

标签:
新能源
湖北 - 武汉 来源:中冶有色网 2023-03-18
电池顶盖组件及动力电池

本发明提供了一种电池顶盖组件及动力电池,属于新能源电池技术领域。该电池顶盖组件包括顶盖片体、正极铆接块、负极铆接块、正极绝缘板、负极绝缘板、正极柱和负极柱。顶盖片体具有第一安装凹槽和第二安装凹槽,第一安装凹槽内具有第一限位凸起,第二安装凹槽内具有第二限位凸起。正极柱依次贯穿第一安装凹槽、正极绝缘板并与正极铆接块铆接,负极柱依次贯穿第二安装凹槽、负极绝缘板并与负极铆接块铆接。采用该电池顶盖组件能够解决相关技术中位于电池顶盖上的铆接块结构制造成本高且防扭能力差的问题。

标签:
新能源
湖北 - 武汉 来源:中冶有色网 2023-03-18
光调控锂离子电池及其制备方法

本发明属于新能源、电化学以及半导体材料领域,更具体地,涉及一种光调控锂离子电池及其制备方法。该锂离子电池包括正极和负极,其中:正极包含光敏材料,光敏材料设置于透明导电基底上,且与负极之间通过隔膜隔开;光敏材料为半导体光导性材料;负极为金属锂负极;对该包含光敏材料的正极进行光照处理时,不同波长条件下所述电池具有不同的阻抗,使得该电池的循环性能也随之发生变化。在无光照时,电池的阻抗较大,容量较低,200圈循环之后仅具有275mAh/g的比容量;在365nm波长照射下,电池的阻抗较低,具有较好的电化学性能;100mA/g电流密度、200圈循环之后仍具有430mAh/g的比容量。

标签:
新能源
湖北 - 武汉 来源:中冶有色网 2023-03-18
餐厨垃圾处理与资源再生的设备系统与方法

本发明涉及一种餐厨垃圾处理与资源再生的设备系统与方法,将固液分离、干燥碳化工艺集成到一个反应釜内,在太阳能和辅助热能提供的低温度条件下进行碳化反应,得到有机碳化物产物,同时对生产过程产生的废水、废油、热蒸汽进行无害化处理。相对于现有技术来说,实现了设备装置集成,能耗、设备投资、运行成本相对较低,操作简便、安全性好;得到的碳化物产物可作为优质生物燃料,得到的油可提炼作为工业用油与饲料用油,实现资源的回收再利用;主要采用太阳能供能,太阳能为清洁、可再生的新能源,其取用方便、使用成本低廉;采用低温碳化工艺,生产过程不产生有害气体、不造成二次污染,对环境友好。

标签:
新能源
湖北 - 武汉 来源:中冶有色网 2023-03-18
碱金属复合电极材料、其制备和应用

本发明属于金属/合金复合电极材料的制备及其应用,属于新能源技术领域,更具体地,涉及一种碱金属复合电极材料、其制备和应用。将第一材料和第二材料同时进行多次机械辊压使所述第一材料和第二材料构成复合材料,使得所述第一材料和所述第二材料分散在所述复合材料中,或所述第一材料和所述第二材料发生反应形成的化合物与所述第一材料分散在所述复合材料中;其中,所述第一材料为碱金属;所述复合材料即为所述碱金属复合电极材料,所述第二材料或者所述第一材料和所述第二材料发生反应形成的化合物作为骨架支撑,能够减小所述复合电极材料工作时其中的碱金属产生的体积变化,提高该电极材料的稳定性。

标签:
新能源
湖北 - 武汉 来源:中冶有色网 2023-03-18
安全高热值燃气制备方法及系统

本发明涉及一种燃气制备方法及系统,属于新能源领域,具体涉及一种安全高热值燃气制备方法及系统。本发明通过水分子内氢键共振将电解产生的氢气、氧气、和水通过分子键合形成分子团;利用重整液对所述分子团进行重整得到高热值燃气。本发明制备的高热值燃气安全性好,易于存储,热值高,不污染环境。

标签:
新能源
湖北 - 武汉 来源:中冶有色网 2023-03-18
多气缸排活塞动力压缩制热采暖机

一种新能源无碳制热技术特别是多气缸排活塞动力压缩制热采暖机,包括采用风能动力、水力动力、波浪动力或人体运动驱动活塞压缩空气或混合惰性气体,实现大功率制热采暖,以及人体户外采暖,特别是伸缩采暖带和采暖服装,可大幅度减少寒冷的冬季冻死人的现象。

标签:
新能源
湖北 - 武汉 来源:中冶有色网 2023-03-18
车辆停车控制方法及装置

本发明涉及新能源车辆技术领域,尤其涉及一种车辆停车控制方法及装置,该方法包括:在获取到车辆停车指令时,获取设定的车辆停车时长,以及检测当前时刻车辆所在环境的实际环境温度;获取在停车时长内的预测环境温度,确定出实际环境温度以及预测环境温度中的最低温度;判断该最低温度是否小于预设温度,获得判断结果,预设温度为设定的结冰温度;基于判断结果,对车辆燃电系统进行停机控制,进而通过预估停车时长内该车辆燃电系统会有结冰的情况时,先将车辆燃电系统内产生的水吹干,以避免这种结冰现象,进而避免车辆燃电系统性能迅速衰减或者损坏。

标签:
新能源
湖北 - 武汉 来源:中冶有色网 2023-03-18
轮毂电机的环境适应性耐久试验台架及实验方法

本发明公开了一种轮毂电机的环境适应性耐久试验台架及实验方法,其中试验台架包括:台架固定模块,用于将轮毂电机固定在封闭的水箱内,并使测功机与所述轮毂电机连接;温升控制模块,用于控制所述水箱内的温度,以提供轮毂电机测试的不同温度环境;喷淋循环模块,用于在测试过程中向待测试的轮毂电机喷淋预设的液体;测试控制模块,用于控制所述温升控制模块和所述喷淋循环模块的工作状态,以及采集测试轮毂电机的实验数据。本发明能够模拟进行汽车不同型号的轮毂电机总成在实车环境下的的高低温交变载荷、不同的液体喷淋环境下动态性能测试试验,为企提高轮毂电机环境适应性的工作性能提供了有力的支持,可应用于新能源分布式驱动车辆领域。

标签:
新能源
湖北 - 武汉 来源:中冶有色网 2023-03-18
上一页 13 14 15 16 17 ... 46 下一页
共46页    到第

中冶有色为您提供最新的湖北武汉有色金属新能源材料技术理论与应用信息,涵盖发明专利、权利要求、说明书、技术领域、背景技术、实用新型内容及具体实施方式等有色技术内容。打造最具专业性的有色金属技术理论与应用平台!

全国热门有色金属设备推荐
展开更多 +
全国热门有色金属技术推荐
展开更多 +

 

江西省隆恩特环保设备有限公司
宣传

报名参会
更多+

报告下载

有色专家
更多+

中国科学院赣江创新研究院
院长
矿冶科技集团江苏北矿金属循环利用科技有限公司
书记 / 总经理
长沙矿冶研究院有限责任公司
中国工程院院士
中国矿业大学(北京)
教授
中国矿业大学
副院长/教授
赤泥综合利用研究报告2025
推广

热门技术
更多+

推荐企业
更多+

福建省金龙稀土股份有限公司
宣传

发布

在线客服

公众号

电话

顶部
咨询电话:
010-88793500-807