青岛垚鑫智能科技有限公司
宣传

位置:中冶有色 >

有色技术频道 >

> 固/危废处置技术

分类:
全部
矿山技术
冶金技术
材料制备及加工技术
环境保护技术
分析检测技术
 
全部
废水处理技术
大气治理技术
固/危废处置技术
土壤修复技术
地区:
全部
北京
天津
上海
重庆
河北
山西
辽宁
吉林
黑龙江
江苏
浙江
安徽
福建
江西
山东
河南
湖北
湖南
广东
海南
四川
贵州
云南
陕西
甘肃
青海
内蒙
广西
西藏
宁夏
新疆
其他
其他
展开
 
全部
南京
无锡
徐州
常州
苏州
南通
连云港
淮安
盐城
扬州
镇江
泰州
宿迁

江苏苏州有色金属固/危废处置技术理论与应用

免费发布技术信息>>
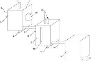
双腔体型废液收集装置
双腔体型废液收集装置 1145     
 0

本实用新型属于实验室废液处理技术领域,尤其为双腔体型废液收集装置,包括底座和回收罐,底座的顶面固定有两个对称分布的侧板;在两个所述侧板的内侧顶端还安装有过滤箱,过滤箱的顶端连通有入液漏斗;过滤箱的正面铰接有密封门,在所述密封门的自由端与所述过滤箱的对应端安装有密封组件;在所述过滤箱内经抽拉方式安装有一呈倾斜状分布的滤网,所述滤网将所述过滤箱的内部零件分隔成下料腔和分离腔;在所述过滤箱内安装有回收槽;本实用新型的废液收集装置,具有过滤功能,通过过滤箱可对含有固体杂质的废液进行过滤处理,实现固液分离,极大便捷了废液后续的处理,并且装置滤网和回收槽均为抽拉式安装,拆装方便,易于拆卸清理。

标签:
固废
江苏 - 苏州 来源:中冶有色网 2023-03-19
用于处理有机废气沸石转轮一体式处理装置

本实用新型公开了一种用于处理有机废气沸石转轮一体式处理装置,包括壳体、放置脚、密封门、进气管、清洁箱体、安装板、电机、转轴、连接杆、刷丝、过滤网、清理柱、固定板、风机、沸石转轮、放置板、第一吸附体和第二吸附体。本实用新型结构简单,便于操作,通过电机带动转轴和连接杆转动,从而带动刷丝转动,从而使刷丝将过滤网上附着的固体垃圾刮除,防止过滤网堵塞;通过风机将有机废气快速吹入沸石转轮,进行过滤等处理,提高废气处理的效率,通过第一吸附体和第二吸附体可以对气体进行进一步的吸附,增强废气处理的效果。

标签:
固废
江苏 - 苏州 来源:中冶有色网 2023-03-19
含铑废液中铑的回收方法

本发明提供一种含铑废液中铑的回收方法,包括如下步骤:浓缩含铑废液,制备浓缩液;所述浓缩液中铑的重量百分比不低于1%;于所述浓缩液中,加入亚硝酸盐和水合肼进行反应,收集固体。该回收方法对于含铑废液中铑的回收率高、回收得到的含铑产品纯度高。

标签:
固废
江苏 - 苏州 来源:中冶有色网 2023-03-19
预处理单元和有机废气回收装置

本实用新型公开了一种用于有机废气回收的预处理单元和有机废气回收装置。预处理单元包括供有机废气进入的前端盖、后端盖、过滤网、多个冷凝器和至少一个清洁风箱,所述前端盖、多个冷凝器和后端盖沿有机废气的流动方向依次设置,所述过滤网位于所述前端盖和后端盖之间以除去固体杂质,每个所述清洁风箱位于相邻两个所述冷凝器之间以检查和清洗所述冷凝器。预处理单元将过滤网、冷凝器和清洁风箱集成一体,有利于减小设备占用空间。

标签:
固废
江苏 - 苏州 来源:中冶有色网 2023-03-19
医疗半导体生产加工用废水处理装置

本实用新型公开了一种医疗半导体生产加工用废水处理装置,包括U槽钢、上凸板、轮轴、槽轮、输送钢带、清理轮和容纳槽,所述槽轮设有三个,三个槽轮均呈水平状态设置,三个所述槽轮内部均设有轮轴,所述输送钢带套设在三个槽轮外部,上方的槽轮右侧设有清理轮,上侧的槽轮位于U槽钢上侧的上凸板之间,所述槽轮和清理轮之间的置中位置下方设有容纳槽,所述容纳槽内部设有电动绞龙,容纳槽下侧的槽轮与轮轴转动连接,容纳槽上侧的槽轮与轮轴固定连接,下侧的两个轮轴与U槽钢固定,上侧的轮轴与上凸板转动连接,上凸板背向槽轮的外侧壁上固定有两个电机。该医疗半导体生产加工用废水处理装置,可过滤废水中的固体废物,适合普遍推广使用。

标签:
固废
江苏 - 苏州 来源:中冶有色网 2023-03-19
餐厨废弃物的处理方法

本发明公开一种餐厨废弃物的处理方法,包括以下步骤:a、回收的餐厨废弃物通过来料池中的不锈钢筛板进行固液分离,分别得到固体成分和液体成分;b、将步骤a中分离得到的固体成分粉碎,粉碎成均质的粘稠糊状物,然后在60-80℃的温度条件下进行高温灭菌1-8h,同时加入辅料和微生物菌剂进行微生物发酵,然后在100-120℃的温度条件下烘干,制备得到动物养殖用固体饲料;c、将步骤a中分离得到的液体成分先经油水分离器分离,分离得到可回收利用的油脂,再将除油后的液体加入耐酸微生物菌剂进行好养发酵,得到有机液体肥料,用于绿色蔬菜瓜果的种植和土壤的改良。

标签:
固废
江苏 - 苏州 来源:中冶有色网 2023-03-19
工业废水过滤装置
工业废水过滤装置 1339     
 0

本实用新型公开了一种工业废水过滤装置,包括连接外管、清理刷、杂质沉积网和电机,所述连接外管的中间设置有连接内管,所述连接外管与连接内管的中间设置有进水管,所述进水管的外侧设置有固定环,所述固定环的下端设置有连接杆。本实用新型通过设置清理刷、从动齿环和主动齿轮,对杂质过滤筒的内外侧进行清理,防止杂质过滤筒的网孔堵塞,同时清理刷的转动带动工业废水流动可以加快对工业废水的过滤,提高了工业废水的过滤效率;本实用新型通过设置杂质沉积网和固定环,将进水管上移,带动杂质沉积网上移,将堆积的固体杂质带出,清理更加方便,不需要再将杂质过滤筒拆下来进行清理,延长了过滤筒的使用寿命。

标签:
固废
江苏 - 苏州 来源:中冶有色网 2023-03-19
高温含尘废气治理装置

本实用新型公开了一种高温含尘废气治理装置,包括废气排放管,所述废气排放管上沿废气流动方向依次设置有预处理部、热氧化焚烧部,所述预处理部的内侧设置有过滤箱,所述热氧化焚烧部的内部设置有热氧化器,所述过滤箱和热氧化器的外侧均设置有换热管,所述换热管均与过滤箱和热氧化器外侧对应的第一热能收集器连通。本实用新型中,首先通过预处理部内部的过滤箱对灰渣和颗粒物进行去除,由于高温气体中的热能还可再利用,故在对灰渣和颗粒物去除时采用固体吸附法,经过吸附后的废气进入热氧化器中,通过热氧化焚烧法对进入热氧化器中的有机物和可燃气体进行充分燃烧,形成二氧化碳和水进行排放,从而完成整个处理过程中。

标签:
固废
江苏 - 苏州 来源:中冶有色网 2023-03-19
碱性蚀刻废水的处理回收工艺

一种碱性蚀刻废水的处理回收工艺,依次包括铜的回收、尾液的再利用;所述铜的回收,包括如下步骤:碱性蚀刻废水通过泵送到还原回收池,进水到还原回收池的预先满液线为止,加入氢氧化钠调节所述还原回收池的pH值,所述pH值为11~12,向所述还原回收池投入葡萄糖,进行预还原,预还原时间为10~30min;静置沉淀,固液分离,得到悬浮固体浓度小的尾液,尾液进行排出处理,将沉淀物水洗、烘干,得到所述单质铜。本发明所述的碱性蚀刻废水的处理回收工艺,工艺简单,既实现了污水的零排放,还回收了铜、磷酸铵镁结晶,回收率高,具有极高的经济效益及环境效益,处理后的碱性蚀刻废水,水质清澈,前景广泛。

标签:
固废
江苏 - 苏州 来源:中冶有色网 2023-03-19
深度处理低浓度络合重金属废水的工艺方法

本发明公开了一种深度处理低浓度络合重金属废水的工艺方法,包括以下内容:首先把络合重金属废水调整到弱碱性;然后通臭氧微孔(10~20μm)曝气氧化90min~120min,O3与OH-反应产生的·OH具有很强的氧化能力,臭氧与羟基自由基共同氧化络合配位体进行破络;接着加入400mg/L的FeSO4把pH调到10.5-14之间,进行还原凝集反应,使金属氢氧化物凝集形成颗粒;反应后用孔径<0.1微米的可反洗耐氧化的PVDF材质的TMF膜过滤;最后膜过滤浓缩体用压滤机压滤,污泥做固体废弃物处理,压滤液混入呈弱碱性的水中。本发明不会造成二次污染,运行成本低,经济环保;可使低浓度络合重金属废水达标排放,解决了处理水水质不满足国家的各项污水排放标准的问题;同时残留的臭氧防止微生物生长,延长了膜的使用寿命,降低了成本。

标签:
固废
江苏 - 苏州 来源:中冶有色网 2023-03-19
用于垃圾焚烧废液的处理装置

本实用新型公开了一种用于垃圾焚烧废液的处理装置,包括加热塔、通入加热塔中的用于输送垃圾焚烧废液的进液管道、通入加热塔中的用于输送热媒介的第一管道;热媒介用于加热垃圾焚烧废液并得到蒸汽和固体残渣;处理装置还包括冷却塔、用于将加热塔中的蒸汽通入冷却塔中的第二管道、通入冷却塔中的用于输送冷媒介的第三管道;冷媒介用于冷凝蒸汽并得到冷凝液;处理装置还包括与冷却塔连通的用于储存冷凝液的冷凝液箱、与冷凝液箱连通的过滤膜系统、与过滤膜系统连通的清液箱。本实用新型一种用于垃圾焚烧废液的处理装置,通过设置加热塔和冷却塔,采用纯物化法处理垃圾焚烧废液,成本较低,处理效率较高。

标签:
固废
江苏 - 苏州 来源:中冶有色网 2023-03-19
环保的化工废弃物固液分离装置

本实用新型涉及化工废弃物固液分离设备技术领域,尤其为一种环保的化工废弃物固液分离装置,包括底座、废液处理仓和固液分离仓,所述底座上表面固定连接有废液处理仓,所述废液处理仓上表面固定连接有电机仓,所述电机仓上表面固定连接有固液分离仓,所述电机仓内部固定连接有外壳,所述外壳内部固定连接有电机,所述液压杆顶端固定连接有顶盖,所述顶盖下方固定连接有密封橡胶,所述密封橡胶下方设有固液分离仓,所述顶盖下表面中央设有固定轴,本实用新型中,通过设置的液压杆可以方便将内部的框架取出对内部的固体进行处理,同时通过将框架高速转动可以对内部的污水甩出到固液分离仓内,方便固液分离提高装置的实用性和方便。

标签:
固废
江苏 - 苏州 来源:中冶有色网 2023-03-19
普外科护理用废弃物处理装置

本实用新型公开了一种普外科护理用废弃物处理装置,包括移动板,所述移动板的上表面固定连接有支撑板,所述支撑板的顶部插接有功能板,所述移动板上表面靠近支撑板的一侧固定连接有限位块,所述限位块的顶部插接有收集箱,所述功能板的上表面开设有投掷口,所述功能板上表面靠近投掷口的一侧设置有旋转盖板,所述功能板的下表面固定连接有传输袋,所述支撑板外表面的一侧固定连接有遮掩板。该普外科护理用废弃物处理装置,通过传输袋和收集箱的设置,常用护理废弃物多为固体废弃物和液体废弃物,从投掷口将废弃物进行投递,并将传输袋底部放入不同的收集箱内,将废弃物进行分类收集,便于后期统一进行处理。

标签:
固废
江苏 - 苏州 来源:中冶有色网 2023-03-19
应用RCO技术的废气净化处理装置

本实用新型涉及废气净化附属装置的技术领域,特别是涉及一种应用RCO技术的废气净化处理装置,其增设了辅助过滤机构来对废气中的固体颗粒进行过滤,且可以不停机对辅助过滤机构进行清理,因此可以极大降低对过滤四通阀组件的清理频率,因而不仅可以提高操作便捷性,而且提高了废气净化处理装置废气处理效率;包括过滤四通阀组件、废气处理机构和支架,废气处理机构包括蜂窝活性炭吸附机构和燃烧加热机构;还包括过滤箱、调节块、两组过滤板和两组密封胶框,过滤箱的内部设置有过滤腔,调节块的左部区域和右部区域的内部分别设置有两组工作腔,两组过滤板的中部分别设置有两组过滤网。

标签:
固废
江苏 - 苏州 来源:中冶有色网 2023-03-19
染色废液净化剂
染色废液净化剂 716     
 0

本发明公开了一种染色废液净化剂,包括碳酸氰胺、小苏打、氯化钙、亚硫酸钠、葡萄糖、二氧化碳、蛋白酶、硅藻土及甲壳素纤维粉、所述的染色废液净化剂各组分的重量份数为:碳酸氰胺5-12份、小苏打6-15份、氯化钙6-12份、亚硫酸钠10-20份、葡萄糖1-5份、二氧化碳2-8份、蛋白酶8-16份、硅藻土5-15份、甲壳素纤维粉5-15份。本发明染色废液净化剂,能够快速将废液中的化学药品进行综合反应,使其成为固体颗粒,方便回收,对人体及环境无任何伤害,符合国家倡导的绿色环保排放要求,值得在印染业推广和使用。

标签:
固废
江苏 - 苏州 来源:中冶有色网 2023-03-19
喷涂工艺废水处理系统
喷涂工艺废水处理系统 1273     
 0

本实用新型涉及一种喷涂工艺废水处理系统,包括物化处理系统、MBR膜处理池、RO膜反渗透设备,还包括原水池、回用池、出水收集池;工作时,通过将物化处理、MBR膜处理、RO膜反渗透处理工艺相结合,实现喷涂废水收集处理回收可持续循环利用,车间废水通过管道自流入原水池,通过物化处理系统去除水中30%有害的固体颗粒物,进入MBR膜处理池进行二级深度处理,去除率达到93%,出水进入出水收集池,送至RO膜反渗透设备进行水质分离处理,生成的产水可进入车间循环利用,生成的浓水可作为清洗水使用。

标签:
固废
江苏 - 苏州 来源:中冶有色网 2023-03-19
含氰化物废水的处理装置

本实用新型公开了一种含氰化物废水的处理装置,包括通过管道依次连接的原液储存槽、破氰反应釜、沉淀及中间水池、三效蒸发器、沉降过滤离心机、配水池、厌氧塔、CASS池和臭氧池,所述沉淀及中间水池连接至沉淀固体渣池。本实用新型提供的含氰化物废水的处理装置,可实现高浓度含氰废水的达标排放。

标签:
固废
江苏 - 苏州 来源:中冶有色网 2023-03-19
UV单体废水达标处理系统

本实用新型公开了一种UV单体废水达标处理系统,包括通过管道依次连接的曝气调节池、气浮池、配水池、UASB厌氧池、缺氧池、中间沉淀池、A3/O6好氧池、二沉池和除磷池,其中中间沉淀池和除磷池产生的污泥进入污泥浓缩池,构建可用于UV单体行业的废水处理的工艺与方法。本实用新型采用UV单体生产工艺废水与地面冲洗水、初期雨水等混合后,对混合后的废水采用厌氧—好氧为主的工艺路线,省去四效蒸发的工艺,避免由于四效蒸发工艺产生固体盐类的危险废物问题,出水达到《污水综合排放标准》(GB8978?1996)中的三级标准,构建可用于UV单体行业的废水处理的工艺与方法。

标签:
固废
江苏 - 苏州 来源:中冶有色网 2023-03-19
废酸处理设备
废酸处理设备 816     
 0

本实用新型涉及一种废酸处理设备,包括有废酸输入管道,特点是:在废酸输入管道上连接有气固分离装置,气固分离装置上设有热风输入端、气体输出端。同时,在气固分离装置内设有雾化装置,雾化装置与废酸输入管道相连;气固分离装置底部设有固体沉淀装置。气体输出端上设有冷却组件,冷却组件包括有主水冷组件与副水冷组件,主水冷组件与副水冷组件通过导管相连。并且,主水冷组件的吸收端设有低浓度氟化氢收集装置,副水冷组件吸收端设有无水氢氟酸收集装置与废气废水收集装置。由此,采用特定设备内进行喷雾干燥,结合气固分离,提高气体吸收回头使用的程度,符合目前最需要的环保需求。

标签:
固废
江苏 - 苏州 来源:中冶有色网 2023-03-19
硝酸型退锡废液的综合处理的装置

本实用新型提供了一种硝酸型退锡废液的综合处理的装置,其能够实现90%以上的硝酸的回收,既减少了污染,节约了中和所需液碱的成本,又实现了硝酸的资源回收利用。其特征在于:其包括第一反应釜、第二反应釜,所述第一反应釜为沉锡反应釜,所述第二反应釜为沉铜反应釜,退锡废液储液槽连通所述第一反应釜的入口,表面活性剂、聚丙烯酰胺分别通入所述第一反应釜的加料入口,第一反应釜的底部出口外接有第一压滤机的入口,所述第一压滤机的固体出口排出锡泥,所述第一压滤机的液体出口连接至扩散渗析膜的入口,所述扩散渗析膜的入口同时连通有水源,所述扩散渗析膜的酸液出口外接回收硝酸储槽,所述扩散渗析膜的废液出口外接至所述第二反应釜的入口。

标签:
固废
江苏 - 苏州 来源:中冶有色网 2023-03-19
高级还原预处理废水的装置

一种高级还原预处理废水的装置;由下至上包括预混合区、反应区及分离区;预混合区内布设有进水管路、进气管路,进水管路开设有数个出水孔,进气管路开设有数个曝气孔,氢气与污染水在预混合区中混合形成气‑水混合物;反应区与预混合区之间设有气水混合分布板;反应区中设有催化剂固定床,该固定床中定位有MOFs固体催化剂;气‑水混合物与催化剂固定床中的MOFs固体催化剂发生反应,对污染水进行水体修复;分离区中设有三相分离器,包括集气罩及导流块;集气罩的顶部与排气管路连通,排出多余氢气;分离区的顶部为反应后水流的溢流面。本发明用于有机物污染水体的修复具有高效、无选择性、环境友好、无二次污染等优点,适用于各种有机废水处理。

标签:
固废
江苏 - 苏州 来源:中冶有色网 2023-03-19
废气处理用活性炭吸附设备

本实用新型公开了一种废气处理用活性炭吸附设备,包括圆桶,所述圆桶上安装有进气管,所述进气管内安装有支架和滤网,所述支架和滤网之间安装有转动杆,所述转动杆的两端分别安装有扇叶和毛刷,毛刷紧贴在所述滤网上。通过滤网滤掉废气中大颗粒固体,避免出现大颗粒固体堆积在活性炭外层影响气体流通的情况,同时通过毛刷刷掉滤网表面的固体颗粒,避免出现固体颗粒堵塞滤网影响气体流通的情况;通过将盖板与圆桶分离,使得筒体在弹簧的复位力作用下,被伸缩杆顶出圆桶,从而便于对筒体进行安装拆卸,能够对筒体内部的活性炭进行更换。

标签:
固废
江苏 - 苏州 来源:中冶有色网 2023-03-19
废水蒸发处理系统
废水蒸发处理系统 783     
 0

本实用新型涉及一种废水蒸发处理系统,包括用于分离液体和固体的旋转分离器,所述旋转分离器的中部管道连接过滤储液罐、所述旋转分离器的下部设置有排放口,所述旋转分离器的上方设置稠厚器,一过滤母液泵将所述过滤储液罐中废水送入所述稠厚器,所述稠厚器的下方管道连接所述旋转分离器,所述稠厚器管道通过进水管和出水管分别连接分离结晶器的中部和下部,所述分离结晶器侧壁上设置一开口和出口均连通所述分离结晶器的循环水管,所述循环水管上设置一循环泵及一蒸发器。与现有技术相比,本实用新型的有益效果是:通过蒸发器、分离结晶器、稠厚器和旋转分离器的组合使用,达到高效处理废水的目的。

标签:
固废
江苏 - 苏州 来源:中冶有色网 2023-03-19
氟化工废水的处理装置

本实用新型涉及废水处理技术领域,特别是涉及一种氟化工废水的处理装置,包括:钙化处理池中安装有搅拌机构;钙化处理池与进水管连接,钙化处理池的进水端安装有第一倾斜滤网,第一倾斜滤网的底部与钙化处理池的连接处安装有倾斜出料管;钙化处理池的出水端安装有第二倾斜滤网,第二倾斜滤网的底部与钙化处理池的连接处安装有第一出料管;沉降池与钙化处理池通过第一管道连接;沉降池的出水端安装有第三倾斜滤网,第三倾斜滤网的底部与沉降池的连接处安装有第二出料管。上述解决现有技术中氟化工废水的处理装置存在检修率高的问题。上述氟化工废水的处理装置在钙化处理池和沉降池中均安装有倾斜滤网,从而避免固体杂质物堵塞管道,降低检修率。

标签:
固废
江苏 - 苏州 来源:中冶有色网 2023-03-19
废水处理设备重金属去除装置

本实用新型公开了一种废水处理设备重金属去除装置,包括预处理箱,所述预处理箱上端面左侧连接有废水进口,所述预处理箱上端面右侧设置有碱液进口,所述预处理箱底端面连接有出渣口,所述预处理箱右侧设置有吸附箱,所述吸附箱下方设置有超滤箱,所述超滤箱左右端面下方连接有出料口,结构简单,构造清晰易懂,废水通过预处理箱进行PH调控并去除部分重金属杂质,通过第一电机驱动的搅拌杆加速调控,通过吸附箱内的吸附柱吸附重金属杂质,通过超滤箱过滤去除固体杂质和重金属杂质,废水中的重金属去除效果好,能够实现连续处理,效率高,值得推广。

标签:
固废
江苏 - 苏州 来源:中冶有色网 2023-03-19
废液预处理机构
废液预处理机构 971     
 0

本实用新型涉及一种废液预处理机构,用于对待处理的废液进行前处理,包括暂存罐、初级过滤装置、管路、隔膜泵和次级过滤装置,暂存罐的进液口与废液源相连,暂存罐的出液口设置有初级过滤装置,初级过滤装置通过管路与隔膜泵相连,隔膜泵在与次级过滤装置后送入后级处理机构,其中,暂存罐中中部设置有过滤网,暂存罐的进液口设置于其上部,出液口位于暂存罐的下部,初级过滤装置包括导引管,导引管的一端与出液口相连,另一端经管路与隔膜泵相连,在导引管上开设有插槽,在插槽内可拆卸地固定有插块,插块沿轴线方向设置有初级滤芯。本申请解决了废液在进入配伍池前的处理问题,有效去除其中的固体残余,能够有效防止堵塞管路及喷枪。

标签:
固废
江苏 - 苏州 来源:中冶有色网 2023-03-19
处理含金属有机危废的等离子熔炼炉

本实用新型公开了一种处理含金属有机危废的等离子熔炼炉,属于环保设备技术领域。设备包括炉体,炉体包括从上往下依序并且同轴布置的气化区Ⅰ、物料区Ⅱ以及熔池Ⅲ;气化区Ⅰ顶端设有安全排放口和合成气出口;所述气化区Ⅰ侧壁开设有若干用于添加固体废料的危废进料口;物料区Ⅱ侧壁从上至下依序设有设有若干废液喷枪、进气口和等离子炬;熔池Ⅲ一侧壁上设有排放玻璃体的渣口,熔池Ⅲ远离渣口的一侧往外延伸形成沉降均质区,沉降均质区侧壁设有用于排放金属及金属混合物的金属口。整体设备在等离子气化熔融炉的基础上,引入沉降均质区,将之前无法分离的金属高效分离作为产品,防止了资源的浪费,也创造了效益。

标签:
固废
江苏 - 苏州 来源:中冶有色网 2023-03-19
聚合氯化铝生产过程中废渣回收循环利用系统

本实用新型公开了一种聚合氯化铝生产过程中废渣回收循环利用系统,包括底座和过滤箱,底座顶端的四角均固定连接有连接架,底座顶端的两侧均设置有溶解箱,两个溶解箱两侧的中部分别通过转轴与四个连接架的顶部连接。该种聚合氯化铝生产过程中废渣回收循环利用系统,通过连接架和固定机构的配合使用,使人们将插销与连接架分离后,可以通过转动连接架,使连接架内的液体和固体倒入过滤箱的内部,通过格栅,使人们将溶解箱内的混合物倒入过滤箱的内部后,未溶解的废铝可以被格栅阻隔,进而在两个溶解箱进行下一次溶解工作时,人们可以通过提拉挂钩,使格栅上的废铝可以再次倒入溶解箱的内部进行溶解,使废料可以循环利用,减小资源的浪费。

标签:
固废
江苏 - 苏州 来源:中冶有色网 2023-03-19
印花车间一体式废气处理系统

本实用新型公开了一种印花车间一体式废气处理系统,涉及废气处理技术,旨在解决在输气管内会出现固体颗粒堆积的问题,并且在后续的气体流通过程中,气体也会将固体颗粒带出,导致离开本系统的空气质量较差的问题,其技术方案要点是:包括斜管一、与斜管一下端连通的斜管二以及与斜管二连通的平管,所述斜管一和斜管二的连通处连通有竖直向下设置的竖管,所述竖管连通有电磁阀,且所述斜管一内设置有喷雾组件,所述喷雾组件的出口方向与斜管一的出口方向相反设置。本实用新型能够防止塔体与紫外线光解设备之间的输气管不易出现管内壁固体颗粒堆积的问题,避免影响后续空气排放工作。

标签:
固废
江苏 - 苏州 来源:中冶有色网 2023-03-19
窑炉电炉用废气处理装置

本实用新型公开了一种窑炉电炉用废气处理装置,包括窑炉电炉本体、过滤筒和过滤箱,所述窑炉电炉本体的顶部设置有与其连通的连接管一,所述连接管一的一端与过滤筒的内部中端连通,所述过滤筒的内部上端固接有挡尘板,所述挡尘板的顶部设置有等距分布的气孔,所述过滤筒的底部内壁中部通过轴承连接有转动轴,所述转动轴的顶端穿过挡尘板且固接有圆盒,所述圆盒的外壁固接有与其连通的条形盒,所述条形盒的底部外壁开设有等距离分布的安装孔,所述安装孔的内壁固定连接有喷头。本实用新型水泵把过滤筒底部的水输送到喷头喷出,废气进入到过滤筒后,旋转喷头洒出的水可以与废气中的固体小粉尘充分接触,进而使过滤更加彻底,且不易堵塞。

标签:
固废
江苏 - 苏州 来源:中冶有色网 2023-03-19
上一页 63 64 65 66 67 ... 81 下一页
共81页    到第

中冶有色为您提供最新的江苏苏州有色金属固/危废处置技术理论与应用信息,涵盖发明专利、权利要求、说明书、技术领域、背景技术、实用新型内容及具体实施方式等有色技术内容。打造最具专业性的有色金属技术理论与应用平台!

全国热门有色金属设备推荐
展开更多 +
全国热门有色金属技术推荐
展开更多 +

 

江西省隆恩特环保设备有限公司
宣传

报名参会
更多+

报告下载

有色专家
更多+

有研科技集团有限公司
首席科学家
北京科技大学
教授
昆明理工大学
教授
中国矿业大学(北京)
院长/教授
湖南有色金属研究院
教授级高工/原总工程师
赤泥综合利用研究报告2025
推广

热门技术
更多+

推荐企业
更多+

福建省金龙稀土股份有限公司
宣传

发布

在线客服

公众号

电话

顶部
咨询电话:
010-88793500-807