青岛垚鑫智能科技有限公司
宣传

位置:北方有色 >

有色技术频道 >

> 加工技术

分类:
全部
矿山技术
冶金技术
材料制备及加工技术
环境保护技术
分析检测技术
 
全部
功能材料技术
复合材料技术
新能源材料技术
合金材料技术
加工技术
地区:
全部
北京
天津
上海
重庆
河北
山西
辽宁
吉林
黑龙江
江苏
浙江
安徽
福建
江西
山东
河南
湖北
湖南
广东
海南
四川
贵州
云南
陕西
甘肃
青海
内蒙
广西
西藏
宁夏
新疆
其他
其他
展开
 
全部
南宁
柳州
桂林
梧州
北海
崇左
来宾
贺州
玉林
百色
河池
钦州
防城港
贵港

广西有色金属加工技术理论与应用

免费发布技术信息>>
新能源汽车残留锂电池浆料的回收利用方法

本发明涉及新能源汽车残留锂电池浆料的回收利用方法,包括以下步骤:包括以下步骤:收集锂电池,把汽车中、化工厂、废旧处理厂的废旧新能源电池进行收集;粉碎锂电池,将新能源锂电池置于粉碎机中粉碎成直径为碎块,从粉碎机的出料口至暂存箱中,将碎块原料置于研磨机中,同时在研磨机中加入水分,在带水的环境下湿磨至50目细沫;添加有机溶剂。本发明能够将报废污染的浆料通过一定的调配后形成符合印刷背面电极的印刷浆料,此工艺有利于回收锂电池的废旧物品,使其再利用,进一步降低电池生产成本,节约能源,更好的使用前景。

标签:
加工技术
广西 - 柳州 来源:北方有色网 2023-03-18
改性镍钴锰酸锂三元正极材料及其制备方法和应用

本发明提供了一种改性镍钴锰酸锂三元正极材料及其制备方法与应用。所述改性镍钴锰酸锂三元正极材料的制备方法包括的步骤有:将镍钴锰前驱体与锂源和第一稀土氧化物按一定比例进行混合研磨处理,在氧气存在的环境中进行第一烧结处理,获得第一稀土掺杂的三元正极材料;将所述第一稀土掺杂的所述三元正极材料与第二稀土氧化物和稀土氮化物按照一定的比例进行混合处理,后于氮源气氛中进行第二烧结处理。本发明制备方法制备的改性镍钴锰酸锂三元正极材料在‑40℃以下超低温条件下具有很高的容量发挥,且倍率性能也有极大的改善。而且本发明制备方法工艺条件易控,制备的改性镍钴锰酸锂三元正极材料性能稳定,而且效率高。

标签:
加工技术
广西 - 桂林 来源:北方有色网 2023-03-18
回收利用废旧锂离子电池负极材料的方法

本发明公开了一种回收利用废旧锂离子电池负极材料的方法,具体为:将废电池的负极片粉碎,所得粉碎料经过处理,分别得到黑色粉末和回收的铜箔;将黑色粉末燃烧,收集燃烧过程中产生的气体,送入冷却器冷却;再将冷却器出口排出的气体通入反应釜中,同时加入含锂溶液以及碱液,搅拌反应;反应所得物料进行结晶,之后进行固液分离,收集滤渣即为碳酸锂。本发明所述方法将负极材料转变为碳酸锂产品,可直接销售或用于锂离子电池的制备,回收的铜箔可重复利用。

标签:
加工技术
广西 - 桂林 来源:北方有色网 2023-03-18
湿化学反应制取羟基三价氧化钴生产钴酸锂的方法

一种湿化学反应制取羟基三价氧化钴生产钴酸锂的方法,包括配制钴盐溶液和氢氧化钠溶液,加入络合剂氨水搅拌生成氢氧化亚钴料浆,加入次氯酸钠溶液氧化氢氧化亚钴料浆,过滤洗涤干燥得羟基三价氧化钴前驱体;前驱体与碳酸锂混匀后烧结得钴酸锂产物;钴酸锂破碎后加入添加剂Ti、Mg、Al的氧化物入马弗炉再进行烧结作参杂处理,粉碎、分级得产品。本方法避开了传统的二价钴化合物合成钴酸锂过程需要高温氧化的步骤,在烧结过程中无需通入空气或氧气,避免了氧扩散对反应的影响,烧结反应快、能耗低、产能大、产品质量好。

标签:
加工技术
广西 - 崇左 来源:北方有色网 2023-03-18
石墨烯改性方法及其在锂电池复合材料的应用

本发明公开了一种石墨烯改性方法及其在锂电池复合材料的应用,所述锂电池复合材料包括如下重量份数的原料:磷酸铁锂100份、改性石墨烯100‑150份、BaTiO3 5‑10份、硫铟铜矿8‑15份、蓖麻油酸丁酯硫酸钠3‑5份、聚硅氧烷氨酯丙烯酸酯3‑5份、消泡剂1‑3份和溶剂80‑100份。所述改性石墨烯是将氧化石墨烯经过由八苯基倍半硅氧烷、壬基酚聚氧乙烯醚磺基琥珀酸酯二钠盐和稀土偶联剂组成的改性剂进行改性处理。本发明可有效防止反应体系尤其是石墨烯的团聚及提高各组分的相容性,可以大幅提升锂电池材料的导电性,提高电极材料表面积使用率,制备锂电池复合材料具有电容量大、导电性能优异、使用寿命长、充电放电过程中不发热、制备工艺简单等优点,具有广泛的应用前景。

标签:
加工技术
广西 - 柳州 来源:北方有色网 2023-03-18
球磨法制备尖晶石锰酸锂的方法

本发明属于锰酸锂的制备领域,具体说是球磨法制备尖晶石锰酸锂的方法,其包括将MnSO4溶液和NH4HCO3溶液加入反应釜中搅拌反应,反应产物经洗涤、过滤后得到MnCO3;将MnCO3焙烧成Mn2O3;将Mn2O3和LiOH·H2O混合后加入乙醇球磨成Mn3O4;将Mn3O4加入H2O2中反应;再陈化,抽滤获得MnOOH;按化学计量比取MnOOH和Li2CO3, 并加入乙醇球磨;然后烘干球磨的物料,再置于马弗炉中煅烧,获得尖晶石锰酸锂。本发明利用MnSO4为底液制备MnCO3,再将MnCO3焙烧成锰氧化物,然后通过与加入双氧水获得前驱体,再通过球磨、煅烧后获得尖晶石锰酸锂,整个工艺流程用时较短,生成的前驱体质量较高,制备尖晶石锰酸锂质量较好。

标签:
加工技术
广西 - 柳州 来源:北方有色网 2023-03-18
锂电池主动均衡模块
锂电池主动均衡模块 1108     
 0

本发明公开了锂电池主动均衡模块,涉及锂电池技术领域;包括稳压处理电路和隔离DC/DC电路;所述稳压处理电路的输入端接收从串联锂电池组输送过来的电压信号,其第一输出端与所述隔离DC/DC电路的输入端连接,其第二输出端与反相器的第二输入端连接;所述隔离DC/DC电路的输出端与高速光耦隔离电路的第二输入端连接,所述高速光耦隔离电路的输出端与所述反相器的第一输入端连接,所述反相器的输出端与开关电路的输入端连接,所述开关电路的输出端与储能电感电路的输入端连接,所述储能电感电路的输出端与所述串联锂电池组连接。本发明可以解决现有的锂电池均衡方案存在的不易于模块化和器件较多的问题。

标签:
加工技术
广西 - 柳州 来源:北方有色网 2023-03-18
锰酸锂粉料烘干装置
锰酸锂粉料烘干装置 1052     
 0

本实用新型公开了一种锰酸锂粉料烘干装置,涉及烘干装置领域,包括主体,所述主体的内部滑动连接有干燥框,所述干燥框的下方设有与主体转动连接的往复丝杆,所述往复丝杆的外壁套接有移动块,所述移动块的顶端固定有凸块,所述干燥框的底端设有凸块接触的多组滚轮。本实用新型通过设置往复丝杆、移动块、滚轮、阻拦板、干燥框、加热棒、下料辊、缺口和凸块相互配合,定量对主体内部掉落锰酸锂粉,避免对接叠加造成干燥不均,同时阻拦板对其锰酸锂粉料进行阻拦,使得锰酸锂粉料在干燥框的滞留时间较长,以及对其锰酸锂粉料进行振动翻转,使得锰酸锂粉料多面与其干燥框接触,提高其锰酸锂粉料的品质,便于后续对提高其锰酸锂粉进行使用。

标签:
加工技术
广西 - 百色 来源:北方有色网 2023-03-18
改性锰酸锂正极材料的处理设备

本实用新型涉及改性锰酸锂的制备设备,具体说是一种改性锰酸锂正极材料的处理设备,包括处理室,该处理室由导热板分隔成左右两个空间,其中一个空间为供热室,另一个空间为盛放锰酸锂凝胶的容纳室,该供热室向容纳室传递热量对锰酸锂凝胶进行干燥和焙烧。本实用新型通过一个处理室实现了凝胶的盛放、干燥和焙烧,设计巧妙、结构简单,且可节约成本;同时利用折弯的导热板,可对凝胶进行较为侧面和底面同时加热,不仅加热较为均匀,而且加热效果较好,可节约能源。

标签:
加工技术
广西 - 柳州 来源:北方有色网 2023-03-18
锂电池充放电电路以及LED灯控制装置

本实用新型公开了一种锂电池充放电电路以及LED灯控制装置,该电路包括第一电阻、第二PMOS管、第三电阻、第十电容、第七电容以及第三电容;所述第一电阻的另一端与第二PMOS管的漏极连接,所述第二PMOS管的源极分别与第七电容的正极和第三电容的一端连接,栅极与第三电阻的一端连接,所述第三电阻的另一端与第十电容的一端连接;所述第十电容的另一端、第七电容的负以及第三电容的另一端均接GND端。该装置包括MCU处理电路以及上述锂电池充放电电路。本实用的锂电池充放电电路具有基于MOS管的防反接保护电路,不仅功耗小,而且可避免发生器件损坏,甚至烧掉的情况。本实用新型作为一种锂电池充放电电路以及LED灯控制装置可广泛应用于LED控制领域中。

标签:
加工技术
广西 - 南宁 来源:北方有色网 2023-03-18
锂材料的制备工艺
锂材料的制备工艺 1177     
 0

本发明公开了一种锂材料的制备工艺,该锂材料的制备工艺包括以下步骤:将锂材料原料、有机酸、高分子聚合物相混合,在真空或氮气保护气体氛围中煅烧,煅烧时间为1.8‑2.5h,自然冷却,制备第一锂材料备用;将碳源和步骤一得到的锂材料粉末混匀,在真空或保护气体氛围中煅烧,煅烧时间为2‑3h,自然冷却,得到第二锂材料;将第二锂材料混合粉体进行研磨,并进行干燥、烧结,最终制得锂材料;对锂材料进行检测;本发明所述的一种锂材料的制备工艺,制备工艺流程简单,成本低廉,同时制得的锂材料集流体粘接效果良好,不易脱落,具有良好的倍率性能及粘结强度,同时粒度均匀,无团聚,表现出良好的电化学性能,具有很好地使用前景。

标签:
加工技术
广西 - 柳州 来源:北方有色网 2023-03-18
锂空气电池纳米复合隔膜的制备方法

本发明公开了一种锂空气电池纳米复合隔膜的制备方法。以溶胶凝胶法制备纳米二氧化硅颗粒,加去离子水配制质量分数为20~70%的分散液;玻璃纤维膜裁剪到适当尺寸,在二氧化硅水分散液中充分浸渍,然后在120~160℃干燥1 h,重复此操作三次;配制浓度为0.01~0.1 g/ml的聚氨酯溶液,按照1:50的体积比滴加碳酸丙烯酯后混匀。在无水环境下,将纳米二氧化硅浸渍处理后的膜放入聚氨酯溶液中浸渍,然后120~160℃干燥1h,重复此操作三次,最终得到复合隔膜。本方法制备的隔膜能够阻挡有机电解液中微量水份与溶解氧气向负极传质,防止正负极之间的交互影响,防止锂片的腐蚀,提高锂空气电池的循环性能;同时,制备工艺简单,生产成本低,便于推广和应用。

标签:
加工技术
广西 - 桂林 来源:北方有色网 2023-03-18
高电压锂离子电池负极极片的制备方法

本发明公开了一种高电压锂离子电池负极极片的制备方法,是在传统的锂离子电池的负极浆料中加入有机酸脂,人为地在负极表面形成初态的SEI膜,当电池活化时直接参与到形成SEI膜的反应中,修饰电解液和负极材料的界面构造,重整SEI膜组分以提高其SEI膜稳定性和锂离子传输性,达到阻止高电压下电解液在负极表面持续不断的分解等副反应产生。该电池负极极片可以很好的应用到高电压锂离子电池中,提高高电压下全电池的循环性能,解决新型高电压正极材料缺乏兼容性良好的石墨负极材料问题,更重要的是突破高电压下高能量密度锂离子电池难以产业化发展的瓶颈,使得从提高电压角度来提升目前锂离子电池的能量密度成为现实。

标签:
加工技术
广西 - 桂林 来源:北方有色网 2023-03-18
多孔纳米棒状钛酸钴掺杂氢化铝锂储氢材料及其制备方法

本发明公开了一种多孔纳米棒状钛酸钴掺杂氢化铝锂储氢材料,由氢化铝锂和多孔纳米棒状钛酸钴CoTiO3混合机械球磨制得;呈现均匀分散的多孔纳米棒状结构;微观尺寸为长1‑4μm,宽0.5‑2μm;多孔纳米棒状钛酸钴CoTiO3由乙酸钴、钛酸四丁酯和乙二醇反应制得。其制备方法包括:1、多孔纳米棒状钛酸钴CoTiO3制备;2、多孔纳米棒状钛酸钴CoTiO3掺杂氢化铝锂储氢材料的制备。作为储氢领域的应用,当多孔纳米棒状钛酸钴CoTiO3添加量为5 wt%时,体系放氢温度降至61℃,放氢量达到8.13 wt%;当多孔纳米棒状钛酸钴CoTiO3添加量为10 wt%时,体系放氢温度降至63℃,放氢量达到8.32 wt%。本发明具有以下优点:1、高放氢性能、高储氢容量和高放氢速率;2、放氢条件温和。

标签:
加工技术
广西 - 桂林 来源:北方有色网 2023-03-18
高功率长寿命磷酸钒钠锂/碳正极材料的制备方法

本发明提供了一种高功率长寿命磷酸钒钠锂/碳正极材料的制备方法,包括以下步骤:将锂源、钠源、钒源、磷源和碳源为原料按一定比例加入去离子水中混合均匀,将所得溶液进行喷雾干燥得到磷酸钒钠锂/碳前驱体粉末,然后将所得的前驱体粉末进行微波烧结,得到磷酸钒钠锂/碳的正极材料。本发明工艺简单、合成时间短、生产成本低、易操作、适于实现工业化生产。本发明制备的磷酸钒钠锂/碳正极材料具有高功率、长寿命等特点,适合锂离子动力电池。

标签:
加工技术
广西 - 桂林 来源:北方有色网 2023-03-18
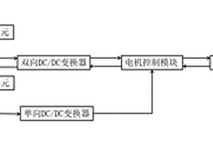
新能源船用锂离子电池-锌空气电池混合动力系统

本发明公开了一种新能源船用锂离子电池‑锌空气电池混合动力系统,其特征是,包括并行接入到混合动力船舶能量控制单元的锂离子电池控制单元和锌空气电池控制单元,所述锂离子电池控制单元设有一组锂离子电池组,锂离子电池组通过双向DC/DC变换器连接电机控制模块;所述锌空气电池控制单元设有一组锌空气电池组,锌空气电池组通过单向DC/DC变换器连接电机控制模块,电机控制模块顺序连接推进电机和螺旋桨。这种系统,由两种具有不同特性的电池组构成,充分发挥锂离子电池比功率较大、储能效果佳以及锌空气电池比能量相对较高等优势,从根本上解决新能源船舶动力不足、续航里程不足以及制动能量浪费问题。

标签:
加工技术
广西 - 桂林 来源:北方有色网 2023-03-18
锂电池涂油机构
锂电池涂油机构 1017     
 0

本实用新型公开了一种锂电池涂油机构,属于锂电池加工设备技术领域。该锂电池涂油机构包括操作平台,操作平台上端安装有安装架,操作平台安装有链条输送机,链条输送机的表面安装有安装网板。通过密封机构与回收机构的配合使用,当链条输送机将带有锂电池的安装网板输送至密封桶的正下方后,伺服电机可通过齿轮和链条和双向丝杠同时带动密封桶和引导斗与安装网板相抵触,使得密封桶、安装网板和引导斗配合密封锂电池,实现均匀涂油,即使高压喷涂机将油喷到密封桶的内部或安装网板的表面,油也会顺着引导斗被收集到收集箱中,可以除去多余的油液,避免多余油液对后续工艺的影响,不仅降低油被浪费的概率,还能够降低锂电池涂油的成本。

标签:
加工技术
广西 - 南宁 来源:北方有色网 2023-03-18
动力型锰酸锂及其制备方法

本发明公开了一种应用于锂离子电池正极材料的动力型锰酸锂及其制备方法。其中锰酸锂常温1000周1C循环容量保持率≥80%,高温200周1C循环容量保持率≥80%。为制备该动力型锰酸锂,以电解二氧化锰和碳酸锂为原料,按锂锰摩尔比为0.54~0.58进行配料,将混合料放入焙烧炉中焙烧,随炉冷却。向烧结得到的产物加入添加剂进行二次混料,将二次混合料放入焙烧炉中再次烧结,随炉冷却,得到材料初步产物,将材料初步产物过200目标准筛,得到动力型锰酸锂。该产品具有良好的循环性能和高温性能,可以应用于电动两轮车或观光车。该锰酸锂制备方法简单,制备过程易于控制操作,生产成本低。

标签:
加工技术
广西 - 崇左 来源:北方有色网 2023-03-18
含碘化银和氯化银的硫化锂系固体电解质材料及其制备方法

本发明公开了一种含碘化银和氯化银的硫化锂系固体电解质材料及其制备方法。所述的制备方法包括以下步骤:1)在气氛保护条件下,按质量百分比计,称取35?50%的硫化锂和余量的硫化磷,混合均匀,得到锂硫磷三元混合物;2)在气氛保护及安全红光条件下,取锂硫磷三元混合物、相当于其质量2?6%的碘化银以及相当于其质量1?5%的氯化银,球磨,得到含碘化银和氯化银的非晶态锂硫磷混合物;3)所得碘化银和氯化银的非晶态锂硫磷混合物在气氛保护及红光条件下密封后,于真空或气氛保护条件下升温至80?180℃进行热处理,即得。本发明所述方法可有效提高所得硫化锂系固体电解质材料的离子传导性能。

标签:
加工技术
广西 - 桂林 来源:北方有色网 2023-03-18
锂电池运输防护装置
锂电池运输防护装置 1148     
 0

本发明公开了一种锂电池运输防护装置,其包括:箱体,其的横截面为矩形,所述箱体的顶部设置有箱盖,所述箱盖与所述箱体的一侧铰接以打开或闭合所述箱体,所述箱体的另一侧设置有锁止结构以将所述箱盖锁止固定在箱体上;第一缓冲结构,其设置在所述箱体的底部,第二缓冲结构,其分别设置在所述箱体的后侧、左侧和右侧的箱内壁上,第三缓冲结构,其设置在所述箱体的前侧,所述第三缓冲结构包括:第二固定板;第四缓冲杆,其的一端与所述箱体侧壁连接,所述第四缓冲杆的另一端与所述第二固定板连接。本发明能够有效滤除运输过程的颠簸对锂电池产生的影响,保护锂电池免遭破坏。

标签:
加工技术
广西 - 崇左 来源:北方有色网 2023-03-18
储能锂离子电池纳米电极材料

本发明公开了一种储能锂离子电池纳米电极材料,由以下方法制备得到:步骤1)将碳酸锂作为锂源;步骤2)将钛酸四丁酯作为钛源;步骤3)将碳纳米管加入醋酸与硝酸的混合溶液超声处理形成悬浮液;步骤4)溶液等体积混合,搅拌过程中持续加入的悬浮液,形成粘稠状胶体;步骤5)在相对湿度低于40%环境中静置12h,搅拌,在相对湿度低于20%环境中静置12h,在80‑90°烘箱中烘干,形成块状物;步骤6)块状物研磨成粉末,置于煅烧炉中烧结,降温固溶处理,再次烧结,冷却至室温,即得纳米负极材料。本发明吸液保液能力强,循环性能优异,提高了能源的储存和利用效率,减小了环境污染。

标签:
加工技术
广西 - 崇左 来源:北方有色网 2023-03-18
掺杂稀土铈的磷酸铁锂复合电极材料

本发明提公开了一种掺杂稀土铈的磷酸铁锂复合电极材料及其制备方法。该制备方法是:在通过球磨和真空高温煅烧工艺制备磷酸铁锂材料的过程中,掺杂铈元素,形成磷酸铁锂复合化合物,掺杂的稀土元素使磷酸铁锂材料的晶格常数增加,提高Li+嵌入和迁出能力,增加材料的充放电稳定性,克服电子电导率低的问题。

标签:
加工技术
广西 - 贺州 来源:北方有色网 2023-03-18
锗、钡活化磷酸铁锂正极材料

本发明的锗、钡活化磷酸铁锂正极材料,其化学通式可表述为:LiGexBay?FePO4,x=0.00002-0.00005,y=0.0003-0.003;其中Li、Ge、Ba、Fe、P的mol比为:1mol?Li∶0.00002-0.00005mol?Ge∶0.0003-0.003mol?Ba∶1mol?Fe∶1mol?P;由于掺杂少量取代锗、钡,有利于控制产物的形貌和粒径,获得稳定的磷酸铁锂化合物,其晶格得到了活化,提高了锂离子扩散系数,其首次放电容量达160.52mAh/g;其充放电平台相对锂电极电位为3.5V左右,初始放电容量超过168mAh/g,100次充放电循环后容量约衰减1.2%左右;与未掺杂的LiFePO4对照实施例相比,比容量和循环稳定性有较大的提高。

标签:
加工技术
广西 - 贺州 来源:北方有色网 2023-03-18
基于异形锂离子电池的无线充电发热鞋

本发明公开了一种基于异形锂离子电池的无线充电发热鞋,包括:鞋本体,其后跟内设有电池空腔;异形锂离子电池,其设置于电池空腔内,异形锂离子电池匹配后跟的形状呈弧面形;无线充电接收端,其一侧靠近电池空腔后壁,另一侧紧贴于异形锂离子电池的侧面设置,无线充电接收端与异形锂离子电池电线连接;无线充电发射端,其用于与无线充电接收端无线连接;发热体,其设置于鞋本体的鞋垫下方,发热体包括垫块和敷设于垫块上的多块发热片,垫块的形状与鞋垫的形状匹配,多个发热片通过导线依次连接,并且通过导线与异形锂离子电池连接。本发明具有减少发热体变形,减少发热体使用量,提高发热体使用效率和寿命的有益效果。

标签:
加工技术
广西 - 来宾 来源:北方有色网 2023-03-18
基于模糊-PI控制的锂电池主动均衡控制方法

本发明公开了基于模糊?PI控制的锂电池主动均衡控制方法,涉及锂电池技术领域;1)、检测串联电池组的充放电电流信号和各节单体电池的端电压,利用UKF算法估算各节单体电池的SOC值;2)、设电池组为n节单体电池串联,则电池组的SOC均值各节电池的SOC差值3)、当ΔSOC≥设定值时,启动模糊控制器,所述模糊控制器以所述均值和所述差值ΔSOC为输入,并将所述均值和所述差值ΔSOC进行模糊运算后得到一个精确的均衡电流最大值Imax输出,经PI控制器,执行单元到达被控对象。本发明可以解决现有的锂电池均衡方法存在的均衡时间长,能量浪费严重,以寿命换取电能利用率,无法保证均衡的效率和精度,均衡判据不稳定的问题。

标签:
加工技术
广西 - 柳州 来源:北方有色网 2023-03-18
包覆改性锰酸锂的制备方法

本发明涉及锰酸锂改性装置技术领域,且公开了一种包覆改性锰酸锂的制备方法,包括熔化箱,所述熔化箱正面的顶部设有固定杆,且固定杆外表面的中部设有密封板,所述熔化箱两侧的内壁均设有加热丝,且熔化箱内腔一侧的底部设有隔热板,所述熔化箱一侧的顶部设有开关控制器,所述熔化箱底部的一侧设有连接块,且连接块的底部设有中空箱。该包覆改性锰酸锂的制备方法,通过包覆筒、连接板、转动盘和驱动电机之间的相互配合,便于更好的对包覆筒内部的表面改性剂与锰酸锂进行混合包裹处理,从而解决了表面改性剂无法充分的与锰酸锂的表面相接触,进而导致无法用于正极材料,提高了表面改性剂与锰酸锂的混合性。

标签:
加工技术
广西 - 柳州 来源:北方有色网 2023-03-18
表面改性的镍锰酸锂正极材料及其制备方法

本发明提供一种表面改性的镍锰酸锂正极材料及其制备方法,属于锂电池正极材料技术领域。镍锰酸锂正极极片是由正极集流体和涂覆于正极集流体表面的正极材料制得,正极材料包括正极活性物质、粘结剂、导电剂和溶剂。其中,正极活性物质为镍锰酸锂,正极活性物质是经过十八烷基膦酸包覆处理后再使用的,正极材料混合后涂覆在正极集流体表面后,还包括利用H2S气体进行还原处理的过程。本发明首先通过在镍锰酸锂表面包覆十八烷基膦酸层,然后再通过硫化氢气体与裸露的具有催化活性的位点结合,使得该位点失去催化氧化的活性,从而克服过渡金属催化电解液发生氧化分解的问题,保证了材料在锂电池中的循环寿命和倍率性能。

标签:
加工技术
广西 - 崇左 来源:北方有色网 2023-03-18
钡活化磷酸铁锂正极材料

本发明的钡活化磷酸铁锂正极材料,其化学通式可表述为:Li?Ba?FePO4,其中Li、Ba、Fe、P的mol比为:1mol?Li∶0.0003-0.003mol?Ba∶1mol?Fe∶1mol?P;也许由于掺杂少量取代钡,有利于控制产物的形貌和粒径,获得稳定的磷酸铁锂化合物,钡离子占据取代锂离子,其晶格得到了活化,提高了锂离子扩散系数,其首次放电容量达145.52mAh/g;其充放电平台相对锂电极电位为3.5V左右,初始放电容量超过162mAh/g,100次充放电循环后容量约衰减3.2%左右;与未掺杂的LiFePO4对照实施例相比,比容量和循环稳定性有较大的提高;由于钡的价格要比锂价格低百倍以上,生产成本可降十倍以上。

标签:
加工技术
广西 - 贺州 来源:北方有色网 2023-03-18
掺杂稀土Y的磷酸铁锂电极材料及其制备方法

本发明提公开了一种掺杂稀土Y的磷酸铁锂电极材料及其制备方法。该制备方法是在磷酸铁锂正极材料制备过程中,掺杂稀土Y元素,通过球磨和真空高温煅烧工艺,制备形成磷酸铁锂复合化合物,掺杂的稀土元素使磷酸铁锂材料的晶格常数增加,提高Li+嵌入和迁出能力,增加材料的充放电稳定性,克服电子电导率低的问题,同时使结晶更完整,颗粒更均匀。

标签:
加工技术
广西 - 贺州 来源:北方有色网 2023-03-18
环境友好型锂电池电解液

本发明涉及一种环境友好型锂电池电解液,按重量份计,包括以下组分:二甲基亚砜21‑25重量份、羟基脲1‑5重量份、二甲基呋喃25‑31重量份、甲苯5‑11重量份、甲基磺酰亚胺钾15‑21重量份、磷酸锂1‑5重量份、二氯乙烷1‑5重量份、甲基氨基酸盐1‑5重量份、对二甲苯1‑5重量份、对苯二胺1‑5重量份。本发明提供一种环境友好型锂电池电解液,从而使锂电池的使用容量能够达到其理论容量的85%以上。

标签:
加工技术
广西 - 桂林 来源:北方有色网 2023-03-18
上一页 50 51 52 53 54 ... 66 下一页
共66页    到第

北方有色为您提供最新的广西有色金属加工技术理论与应用信息,涵盖发明专利、权利要求、说明书、技术领域、背景技术、实用新型内容及具体实施方式等有色技术内容。打造最具专业性的有色金属技术理论与应用平台!

全国热门有色金属设备推荐
展开更多 +
全国热门有色金属技术推荐
展开更多 +

 

江西省隆恩特环保设备有限公司
宣传

报名参会
更多+

报告下载

有色专家
更多+

中南大学
中国工程院院士
武汉科技大学
校学术委员会主任 / 教授
中国矿业大学(北京)
院长/教授
紫金矿业信息化研发中心
副总经理
中冶沈勘秦皇岛工程技术有限公司
原矿山院院长/教授级高工
赤泥综合利用研究报告2025
推广

热门技术
更多+

推荐企业
更多+

福建省金龙稀土股份有限公司
宣传

发布

在线客服

公众号

电话

顶部
咨询电话:
010-88793500-807