青岛垚鑫智能科技有限公司
宣传

位置:中冶有色 >

有色技术频道 >

> 加工技术

分类:
全部
矿山技术
冶金技术
材料制备及加工技术
环境保护技术
分析检测技术
 
全部
功能材料技术
复合材料技术
新能源材料技术
合金材料技术
加工技术
地区:
全部
北京
天津
上海
重庆
河北
山西
辽宁
吉林
黑龙江
江苏
浙江
安徽
福建
江西
山东
河南
湖北
湖南
广东
海南
四川
贵州
云南
陕西
甘肃
青海
内蒙
广西
西藏
宁夏
新疆
其他
其他
展开
 
全部

有色金属加工技术理论与应用

免费发布技术信息>>
基于电池衰退的电动汽车充电量控制方法及系统

本发明涉及一种基于电池衰退的电动汽车充电量控制方法及系统,在计算电池衰退量的基础上,进一步量化了用户单次充电行为的电池损耗价值。本发明在满足用户需求的前提下,通过合理确定电动汽车电池使用区间,对于使用电动汽车行驶路线相对固定,停车点附近有充足充电站的电动汽车用户而言,该充电策略将降低电池损耗,从而延长锂电池使用寿命。本发明在保证满足用户需求的前提下,通过控制电动汽车电池使用的荷电状态区间,可以降低电动汽车用锂电池的电池衰退,具有经济价值。

标签:
加工技术
北京 - 北京 来源:中冶有色网 2023-03-18
耐高压电池粉末测试池

本发明涉及一种耐高压电池粉末测试池,用于锂离子电池粉末热安全研究。现有的电池粉末测试池不耐高压,操作过程中极易损坏,维修困难。本发明包括导管、上端盖、下端盖、橡胶垫片、测试池缸体、热电偶插槽、螺栓、螺母和垫片。本测试池可以承受超过5MPa的压力,能在700℃及以上的环境温度下进行稳定工作,热电偶插槽位置合理,不易折断。螺栓和螺母的双向连接提升整个测试池的密封性。在实验的过程中可以测量缸内电池粉末的温度,也可以测量缸体外表面的温度,从而控制整个缸体的加热功率。还可以在不同当量比的条件下对废旧锂离子电池粉末的热解过程进行分析,具有结构简单、易于调节、安全可靠、实验形式多样和数据采集完整等特点。

标签:
加工技术
北京 - 北京 来源:中冶有色网 2023-03-18
聚吡咯为模板制备二氧化钛/碳负极的制备方法

本发明公开了一种聚吡咯为模板制备空心结构二氧化钛/碳负极的制备方法,分别称取十六烷基三甲基溴化铵(CTAB)或甲基橙(MO)溶于去离子水中,并加入六水合三氯化铁和吡咯(Py)溶液,搅拌至完全溶解,得到混合溶液;Py在低温下自组装形成球状或棒状PPy;将获得的PPy浸泡在TiF4水溶液中沉积获得PPy/TiO2复合物;在氩气中煅烧PPy/TiO2复合物最终得到空心结构TiO2/C。本发明通过模板法制备了空心结构TiO2/C,通过与C复合改善了材料的电导率,进一步减轻了锂离子脱嵌过程中的体积膨胀,获得稳定的长循环性能。独特的空心球和空心管状结构则提高了材料的电子和离子的传输速率,在锂离子电池负极材料的应用上具有较高的潜力。

标签:
加工技术
陕西 - 西安 来源:中冶有色网 2023-03-18
单分散高镍三元单晶正极材料的制备方法

本发明提供一种单分散高镍三元单晶正极材料的制备方法,包括以下步骤:将可溶性镍盐、钴盐、锰盐,配制水溶液A;取浓氨水配制水溶液B;取氢氧化钠配制水溶液C;将聚乙烯吡咯烷酮和可溶性硅酸盐配制成混合水溶液D;在连续搅拌釜式反应器中预先注入水溶液D和氨水作为混合底液E,再将水溶液A、水溶液B、水溶液C分别泵入所述连续搅拌釜反应器中,反应后,用蒸馏水和乙醇洗涤,最后干燥得到前驱体;将前驱体与锂源混合,在氧气中加热至400‑500℃预烧5‑10小时,750‑830℃下煅烧10‑20小时后降温,得到单晶锂化氧化物;冷却后洗涤,真空干燥,然后加热至500‑800℃并保持5‑10小时,得到单分散高镍三元单晶正极材料,克服了现有技术缺陷,有效提高了材料性能。

标签:
加工技术
广东 - 佛山 来源:中冶有色网 2023-03-18
300W移动电站及其使用方法

本发明提供了一种300W移动电站及其使用方法,本发明包括锂离子电池电芯和保护组件。所述锂离子电池电芯由多个大容量电池包组成,具有容量大的特点。所述300W移动电站具有多种输入和输出方式,从而可以任意选择输入输出方式。本发明还提供了一种300W移动电站的使用方法,具体包括充电功能和使用方法、放电功能和使用方法、电量知识和低压显示。本发明具有容量大、体积小以及操作简便等优点,可以用于户外施工、抢险救灾、设计生产等场合。

标签:
加工技术
江苏 - 徐州 来源:中冶有色网 2023-03-18
新型农田环境数据采集设备、系统和方法

本发明公开了一种新型农田环境数据采集设备、系统和方法,该系统包括至少一个所述采集设备和终端设备,主控节点与从节点通过LoRa模块进行组网通信,所述主控节点通过LoRa模块与所述终端设备无线连接,所述采集设备包括主控板、LoRa通信模块、锂电池、太阳能充电板、增益天线、防水外壳、数据传输接口和环境传感器,所述LoRa通信模块嵌入所述主控板,所述锂电池和所述太阳能充电板均与所述主控板电连接,所述增益天线与所述LoRa通信模块相连,所述环境传感器通过所述数据传输接口与所述主控板相连,本发明运用LoRa通信模块的无线组网技术,实现了多个采集设备通过主从模式进行多节点的农田环境数据的采集和传输,具有通信稳定、抗干扰能力强的优点。

标签:
加工技术
安徽 - 合肥 来源:中冶有色网 2023-03-18
用于磷石膏基喷射成岩材料的促凝剂及其制备方法

本发明公开了一种用于磷石膏基喷射成岩材料的促凝剂,以海藻酸钙的三维网状结构为载体,以硫酸锂作为加速结晶调节剂,采用过饱和结晶方法,制备海藻酸钙/硫酸锂复合凝胶材料,并将其应用于磷石膏基喷射成岩材料的快速固化。本发明所述促凝剂,可在不影响磷石膏基材料流动性的前提下,促进浆体快速固化;有效解决磷石膏基材料依赖传统缓凝剂实现高流态后又难以完成快速固化之间的矛盾;且涉及的制备方法简单、操作方便、成本较低,对扩展磷石膏的应用领域、实现大规模资源化利用有着重要意义。

标签:
加工技术
湖北 - 武汉 来源:中冶有色网 2023-03-18
基于余热利用的含砷废水处理工艺及处理系统

本发明公开了一种基于余热利用的含砷废水处理工艺及处理系统,处理工艺包括将高温烟气通入溴化锂吸收式制冷机组的发生器中换热降温,将高温冷媒水通入蒸发器中换热降温,使含砷废水结晶,经一次离心分离,所得固体进行溶解、过滤、冷却结晶,得到砷酸钠产品,所得液体调节pH值、加石灰、硫酸亚铁反应,经沉淀、吸附,实现废水处理。处理系统包括溴化锂吸收式制冷机组、初次结晶罐、第一离心机、热水溶解槽、第一压滤机、再次结晶罐、第二离心机、反应槽、沉淀罐、第二压滤机和吸附罐。本发明的方法及系统充分利用要排放的烟气余热,降低结晶能耗,大幅降低高砷废水处理费用,具有较高的经济价值和广泛应用前景。

标签:
加工技术
湖南 - 长沙 来源:中冶有色网 2023-03-18
电解液及包括该电解液的电化学装置

本发明提供一种电解液及包括该电解液的电化学装置。本发明的电解液包括锂盐、有机溶剂和添加剂,所述添加剂包含添加剂A、添加剂B以及添加剂C;其中,所述添加剂A选自腈类化合物中的至少一种,所述添加剂B选自氟代碳酸乙烯酯,所述添加剂C选自异氰酸酯中的至少一种。本发明的电解液用在锂离子电池中,可显著提升电池的循环寿命与安全性能。

标签:
加工技术
广东 - 珠海 来源:中冶有色网 2023-03-18
分布式光伏发电储能模组

本发明公开了一种分布式光伏发电储能模组,包括有光伏板,在光伏板的边框内部装有用于储能的电池模组以形成基础储能模组;电池模组包括有电路板和电池,由边框形成对电池模组的安装及防护结构,光伏板通过电缆连接电路板以实现将电能储存于电池中。本发明通过铝型材边框等将锂电池封装进铝型材内部,组成分布式基础储能模组或扩展储能模组,不需要额外建设基础设施,可大幅压缩基建成本。且这种分布式基础储能模组或扩展储能模组可以大幅降低锂电池引发火灾和燃爆事故,将因个体差异导致的事故影响限制在电池本身所处的小范围空间,不会将事故扩大蔓延到整个储能系统。还可以迅速定位故障模组,方便维修和更换拆装,可减低维护成本。

标签:
加工技术
上海 - 上海 来源:中冶有色网 2023-03-18
电池识别方法、装置及灯具

本发明适用于电池技术领域,提供了一种电池识别方法、装置及灯具,方法包括获取产品电源的电压的变化信息;判断变化信息是否满足预设的参数条件;根据判断结果确定产品电源的类型。本申请通过在产品启动时获取产品电源的电压参数变化信息,然后判断该电压参数变化信息是否满足预设的参数条件,并根据判断结果确定产品电源的类型,由于干电池和锂电池的电池内阻不同,使得干电池和锂电池的电压下降变化斜率不同,相比于传统方式通过检测电池电压判断电池类型,本申请能有效提高识别电池类型的准确度。

标签:
加工技术
广东 - 深圳 来源:中冶有色网 2023-03-18
基于共沉淀法制备LAGP固态电解质的方法

本发明提供一种基于共沉淀法制备LAGP固态电解质的方法,包含步骤:按照化学计量比称取二氧化锗、锂源、铝源和磷源;将所述二氧化锗与所述锂源混合溶解于水中,得到第一混合溶液;在所述第一混合溶液中加入沉淀剂后,再加入所述铝源和所述磷源,得到第二混合溶液;将所述第二混合溶液在固定温度下水浴保温,并搅拌至溶液蒸干,得到LAGP前驱体粉末;对所述LAGP前驱粉末进行加热处理,得到LAGP固态电解质。本发明提供的制备方法以廉价且无污染的二氧化锗作为锗源,降低了实际生产的成本。同时,该制备方法还能够降低烧结温度,缩短烧结时间。根据本发明提供的方法制得的LAGP固态电解质晶粒均匀、尺寸小、离子电导率高。

标签:
加工技术
广东 - 深圳 来源:中冶有色网 2023-03-18
电解液添加剂、电解液以及二次电池

本发明属于二次电池技术领域,尤其涉及一种电解液添加剂、电解液以及二次电池,包括添加剂a和添加剂b,所述添加剂a包括如下式1所示的第一化合物、式2所示的第二化合物中的一种或两种:其中,R1、R2、R3、R4、R5、R6、R7、R8和R9分别独立地选自H、卤原子、碳原子数为1~10的烃基或者碳原子数是1~10且被硝基、氰基、烷氧基、卤素或咪唑中的一种或几种取代的烃基,所述烃基包括烷烃基、烯烃基、芳香烃基中一种或几种;所述添加剂b为碳酸亚乙烯酯、硫酸乙烯酯、碳酸乙烯亚乙酯、1,3‑丙烷磺酸内酯、丙烯基磺酸内酯、亚硫酸丙烯酯、双氟磺酰亚胺锂、二氟磷酸锂中的一种或多种。

标签:
加工技术
湖南 - 株洲 来源:中冶有色网 2023-03-18
无人机智能充电系统
无人机智能充电系统 1048     
 0

本发明公开了一种无人机智能充电系统,包括自主对接模块、充电模块和测量模块;自主对接模块,用于对充电模块的充电接口进行识别,并将无人机的充电接口与充电模块的充电接口进行对接;其包括:OpenMV模块和PID控制模块;无人机的充电接口固定在OpenMV模块上,OpenMV模块用于拍摄有充电模块的充电接口的图像并对该图像中的充电模块的充电接口进行识别,得到识别结果以及接受来自PID控制模块的PID参数值,使OpenMV模块跟随充电模块的充电接口;PID控制模块用于根据OpenMV模块的识别结果,产生PID参数值;充电模块,用于对机载锂电池进行恒流恒压充电;测量模块,用于对机载锂电池充电过程中的电压值、电流值和电池温度值进行测量。

标签:
加工技术
江苏 - 无锡 来源:中冶有色网 2023-03-18
用于制备安全性好的镜片原料

本发明公开了一种用于制备安全性好的镜片原料,按重量份数包括:乙基丙烯酸酯36‑62份,异氰酸酯10‑15份,硅酸乙酯8‑15份,立方氮化硼粉末4‑9份,硝酸锂粉末2‑4份,碳酸锶粉末2‑5份,异丙醇10‑18份,去离子水80‑130份。本发明通过单体混合乙基丙烯酸酯,异氰酸酯,硅酸乙酯,搭配磨制的立方氮化硼粉末,硝酸锂粉末,碳酸锶粉末混合粉末,最终在异丙醇和去离子水中搅拌混合,制备镜片原料,提高透光性及耐磨性,保证镜片固化质量,降低不合格率,安全性好。

标签:
加工技术
江苏 - 镇江 来源:中冶有色网 2023-03-18
用于电动钻具的井下电源系统

本发明公开了一种用于电动钻具的井下电源系统,包括AC‑DC整流器、DC‑DC直流变换器、电机供电模块和电机控制器,其中,AC‑DC整流器,用于将电网提供的交流信号转换为第一直流信号;DC‑DC直流变换器,用于将第一直流信号转换为第二直流信号;电机供电模块,用于形成第三直流信号;电机控制器,用于根据第二直流信号和/或第三直流信号控制电动钻具作业;其中,电机供电模块,包括锂电池、超级电容和若干开关,通过控制所有开关的关断与导通,以实现电机供电模块中锂电池和超级电容在不同功率需求下工作模式的自适应电路选择,形成对应的第三直流信号。本发明可以实现井下大功率需求场景供电。

标签:
加工技术
陕西 - 西安 来源:中冶有色网 2023-03-18
高离子电导型隔膜、隔膜的制备方法及电池

本发明属于水系锂离子电池的技术领域,具体涉及一种高离子电导型隔膜,包括基膜和设置于基膜的复合陶瓷涂覆层,复合陶瓷涂覆层包括导电陶瓷和包覆于导电陶瓷的聚合物,聚合物为聚乙烯、聚乙烯蜡、聚氧化乙烯蜡、聚丙烯蜡、线性低密度聚乙烯中的至少一种,复合陶瓷涂覆层含有锆金属氧化物、钽金属氧化物中的至少一种,还包括设置在基膜和/或复合陶瓷涂覆层的粘接层。本发明能够解决电芯内阻高、锂离子传输速度慢、电芯热失控等的问题,有助于提高隔膜的耐热性能、电池的倍率充电能力及循环性能。此外,本发明还公开了一种高离子电导型隔膜的制备方法和一种电池。

标签:
加工技术
广东 - 惠州 来源:中冶有色网 2023-03-18
新型智能电子烟
新型智能电子烟 1056     
 0

本发明公开了一种新型智能电子烟,包括烟杆、锂电池、开关模块、雾化模块、烟油室、过滤套、调节球、烟嘴、滤网壳,过滤套的内腔中设有控制盒、烟雾传感器,过滤套的外侧壁上开设有凹槽,凹槽内设有警示灯,控制盒、烟雾传感器、警示灯电性连接,过滤套的上端开设有开口,开口的内壁设有阻尼垫,开口通过阻尼垫转动卡接有调节球,调节球上设有导烟孔,调节球上螺纹连接有烟嘴。提高了电子烟的对于滤芯过滤的智能警示效果,保证滤芯使用寿命,烟嘴可根据使用者的要求进行方便万向角度调节,实现了滤网壳的方便拆卸,进而可对滤芯进行方便清洗拆装,可针对锂电池本身进行全面有效的散热,进而延长了使用寿命。

标签:
加工技术
广东 - 深圳 来源:中冶有色网 2023-03-18
高温稳定的正极材料及其制备方法和应用

本发明属于电池技术领域,公开了一种高温稳定的正极材料及其制备方法和应用。该正极材料包括锂镍钴锰基氧化物、复合氧化物以及二氟磷酸盐;该复合氧化物包覆在该锂镍钴锰基氧化物的表面;该二氟磷酸盐包覆在该复合氧化物的表面;该复合氧化物包括氧元素以及铝、钛、锆、钇、钨、硅、硼、镁、铌、镧、锌、锡、钙或铋中的至少两种金属元素。利用该正极材料制得的电池在高电压下具有高容量、高倍率、高温循环性能好以及高温稳定的优点;该正极材料的制备方法简单,易于产业化实现。

标签:
加工技术
广东 - 佛山 来源:中冶有色网 2023-03-18
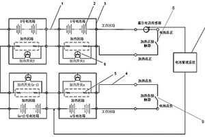
独立双回路动力电池系统及分区加热方法

本发明公开了一种独立双回路动力电池系统及分区加热方法,包括:工作回路、加热回路、加热控制开关、加热接触器、电池管理系统;其中,所述工作回路与电池管理系统连接,仅通过加热正接触器和加热负接触器与加热回路连接,加热回路与加热控制开关连接;工作回路由多个电池单体串联、并联或混联组成;其中,所述电池单体为软包锂离子电池或方形锂离子电池。工作回路最终伸出电池总正和电池总负两个接口。本发明实现动力电池系统工作回路与加热回路相互独立,提高电池系统可靠性,同时实现不同位置电池箱独立控制加热,保证动力电池系统电量一致性及温度一致性。

标签:
加工技术
北京 - 北京 来源:中冶有色网 2023-03-18
换电站的消防控制方法、装置及系统

本发明公开了一种换电站的消防控制方法、装置及系统,包括:监测换电站内的目标气体状态信息,得到第一气体状态信息,所述目标气体状态信息为目标电池处于热失控状态下释放的气体的状态信息;在所述第一气体状态信息指示所述目标气体状态信息达到第一预设气体状态的情况下,获取所述换电站内的环境状态信息和第二气体状态信息,所述环境状态信息为所述目标电池处于燃烧状态下的环境的状态信息;基于所述环境状态信息和所述第二气体状态信息,执行相应消防指令。根据本发明的技术方案,能够系统性的解决锂电池潜在和即将燃烧带来的火灾风险,并且通过实时对火情信息进行阶段性判断、针对性消防处理,实现全流程控制锂电池热失控造成的火灾风险。

标签:
加工技术
浙江 - 杭州 来源:中冶有色网 2023-03-18
感温变色铝塑复合膜及其制备方法

本发明公开了一种感温变色铝塑复合膜及其制备方法,制备步骤包括:(1)将尼龙聚合物或/和聚酯与感温变色材料混合得到混合料,通过挤出或者吹塑形成感温变色保护层;(2)提供铝箔,所述铝箔具有哑面和亮面,对该哑面和亮面均进行预处理;(3)将所述感温变色保护层与所述铝箔的哑面干式复合后在一定温度下固化;(4)提供聚丙烯膜,将所述聚丙烯膜与所述铝箔的亮面复合,制得感温变色铝塑复合膜。通过该方法制得的感温变色铝塑复合膜,用于锂电池时,可以识别电池内部温度升高引起的温度变化,快速识别异常,提高了锂电池的安全性。

标签:
加工技术
广东 - 珠海 来源:中冶有色网 2023-03-18
掺锌LLZO固体电解质的制备方法及掺锌LLZO固体电解质

本发明涉及锂离子电池,公开了一种掺锌LLZO固体电解质的制备方法,包括以下步骤:S10:焙烧氧化镧;S20:混合氧化镧、一水合氢氧化锂、氧化锆和氧化锌,粉碎,干燥;S30:加入氧化镁,粉碎,干燥;S40:热处理,去除残留水分;S50:将混合物在1100‑1300℃温度下烧结5‑60min,降温至900‑1200℃保温6h;S60:压片成型,得到固体电解质。具有操作简单,所制得的掺锌LLZO固体电解质电导率高的优点。本发明还公开了一种掺锌LLZO固体电解质,电导率和断裂强度均较高。

标签:
加工技术
甘肃 - 天水 来源:中冶有色网 2023-03-18
转化型过渡金属化合物基固态电池及其制备方法

本发明公开了一种转化型过渡金属化合物基固态电池,所述固态电池以转化型过渡金属化合物及其衍生复合物为电池正极材料、采用无机氧化物基固态电解质。以锂、石墨、硅等为负极,Li7La3Zr2O12或Li1.5Al0.5Ge1.5(PO4)3等为固态电解质,组成锂固态电池。以钠、硬碳等为负极,Na3Zr2Si2PO12等为固态电解质,组成钠固态电池。本发明还对固态电解质与负极或正极形成的界面进行了优化,改善了固‑固界面问题。制得的固态电池能够有效抑制转化反应体积膨胀、活性物质损失、过渡金属溶解等问题,从而显著提升循环稳定性和可逆性,并缓解转化反应的电压滞后问题。本发明获得的固态电池,具有大比容量、高能量密度特点,且实现了安全稳定的转化型固态电池长循环。

标签:
加工技术
浙江 - 杭州 来源:中冶有色网 2023-03-18
具有高度有序阵列结构的空气电极及其制备方法

本发明公开一种具有高度有序阵列结构的空气电极及其制备方法,属于锂氧气电池技术领域,具体制备方法包括以下步骤:(1)将无水乙醇与糖溶液混合,搅拌均匀后,得到前驱溶液;(2)将双通阳极氧化铝膜抽滤后滴加所述前驱溶液,直至充满所述双通阳极氧化铝膜通道,再次抽滤、烘干后,利用陶瓷片将膜夹在中间,然后在保护气氛下进行煅烧,冷却至室温后,即得到具有高度有序阵列结构的空气电极。同时本发明保护了由上述制备方法制备得到的空气电极。本发明制备的空气电极,包括低迂曲度的高度有序的物质传输通道,能够表现出高电化学性能,为揭示锂氧气电池中的耦合传质过程提供技术手段。本发明提供的制备方法简单,便于推广使用。

标签:
加工技术
安徽 - 合肥 来源:中冶有色网 2023-03-18
三元单晶材料的制备方法

本发明涉及锂离子电池技术领域,公开了一种三元单晶材料的制备方法。该方法包括:(1)将三元523单晶前驱体、锂源、氧化锆和D50为1‑3μm的三元材料粉碎收尘料进行混合,得到混合料;(2)将步骤(1)得到的混合料进行烧结,得到三元单晶材料。该方法将三元材料收尘料作为晶种,引入到三元单晶材料的制备过程中,可以实现收尘料的回收再生,达到绿色循环生产,增大产能、提高收率;晶种的引入,不仅可以在固相烧结过程中缩短烧结周期,提高生产效率,还可以得到电化学性能好的三元单晶材料。

标签:
加工技术
湖北 - 黄石 来源:中冶有色网 2023-03-18
电解液、电化学装置以及电子装置

本申请属于锂离子电池技术领域并提供了一种电解液以及包含该电解液的电化学装置和电子装置。本申请的电解液包括有机溶剂、锂盐和添加剂,其中,所述添加剂包括氟代碳酸乙烯酯和含P‑N键的化合物,所述含P‑N键的化合物包含式I所示的结构;以所述电解液的质量计,所述氟代碳酸乙烯酯在电解液中的质量百分数为a%,所述含P‑N键的化合物在电解液中的质量百分数为b%,且满足0.1≤a/b≤200。本申请的电解液有效地改善电化学装置的高温循环、高温存储性能。

标签:
加工技术
福建 - 宁德 来源:中冶有色网 2023-03-18
具有界面改性层的固态电解质及其制备方法和应用

本发明公开了一种具有界面改性层的固态电解质及其制备方法和应用。界面改性层包括二维材料和聚合物粘结剂,界面改性层涂敷在固态电解质表面。一种具有界面改性层的固态电解质的制备方法包括如下步骤:按一定质量比称取二维材料和聚合物粘结剂,将二者溶解在N‑甲基吡咯烷酮中,加热搅拌,使其混合均匀得混合溶液,将混合溶液滴涂、喷涂或者旋涂在固态电解质表面,烘干后获得界面改性层。本发明通过二维材料和聚合物的混合,在隔离电解质和锂负极的同时,有助于改善界面接触,降低界面阻抗,抑制NASICON型固态电解质的分解,从而提高全固态锂金属电池的性能。

标签:
加工技术
湖北 - 武汉 来源:中冶有色网 2023-03-18
正极活性物质以及二次电池

提供一种具有大容量且充放电循环特性优异的锂离子二次电池用正极活性物质。该正极活性物质包含锂、钴、镍、铝及氧,其中,起因于二价的镍离子、三价的镍离子、二价的钴离子和四价的钴离子中的任一个以上的自旋密度为规定范围内。该正极活性物质优选还包含镁。合适的镁浓度以相对于钴的浓度表示。另外,该正极活性物质优选还包含氟。

标签:
加工技术
其他 - 其他 来源:中冶有色网 2023-03-18
生物质炭中间层及其制备方法及应用

本发明提供一种生物质炭中间层及其制备方法及应用,包括对纤维生物质材料进行预处理得到第一前驱体;将第一前驱体在保护气氛下进行煅烧、冷却得到生物质炭;将生物质炭经压片、裁剪,得到生物质炭中间层。本发明制备的中间层具有一维空心管结构可提供大量锂离子传输通道以及丰富的孔隙结构,从而可以更加有效地吸附多硫化物,极大地增加了锂硫电池的循环稳定性。同时作为生物质炭具有来源广泛,造价低廉等优势,可以大幅度节约生产成本,有利于工业化生产。

标签:
加工技术
陕西 - 西安 来源:中冶有色网 2023-03-18
上一页 2013 2014 2015 2016 2017 ... 5000 ... 6681 下一页
共6681页    到第

中冶有色为您提供最新的有色金属加工技术理论与应用信息,涵盖发明专利、权利要求、说明书、技术领域、背景技术、实用新型内容及具体实施方式等有色技术内容。打造最具专业性的有色金属技术理论与应用平台!

全国热门有色金属设备推荐
展开更多 +
全国热门有色金属技术推荐
展开更多 +

 

江西省隆恩特环保设备有限公司
宣传

报名参会
更多+

报告下载

有色专家
更多+

武汉工程大学
教授
江西理工大学
副校长/教授
湖南科技大学
所长/教授
西安建筑科技大学
院长/教授
中铝检测科技(郑州)有限公司/国家轻金属质量检验检测中心
正高级工程师
赤泥综合利用研究报告2025
推广

热门技术
更多+

推荐企业
更多+

福建省金龙稀土股份有限公司
宣传

发布

在线客服

公众号

电话

顶部
咨询电话:
010-88793500-807