青岛垚鑫智能科技有限公司
宣传

位置:北方有色 >

有色技术频道 >

分类:
全部
矿山技术
冶金技术
材料制备及加工技术
环境保护技术
分析检测技术
 
全部
废水处理技术
大气治理技术
固/危废处置技术
土壤修复技术
地区:
全部
北京
天津
上海
重庆
河北
山西
辽宁
吉林
黑龙江
江苏
浙江
安徽
福建
江西
山东
河南
湖北
湖南
广东
海南
四川
贵州
云南
陕西
甘肃
青海
内蒙
广西
西藏
宁夏
新疆
其他
其他
展开
 
全部
长沙
株洲
湘潭
衡阳
邵阳
岳阳
常德
张家界
益阳
娄底
郴州
永州
怀化
湘西土家族苗族自治州

湖南长沙有色金属环境保护技术理论与应用

免费发布技术信息>>
含金属离子的高氨氮废水清洁处理的方法

一种含金属离子的高氨氮废水清洁处理的方法,该方法包括以下步骤:1)在废水中加入混合碱,将废水的pH调节至弱碱性,金属离子形成沉淀;2)在步骤1)的废水中加入絮凝剂,使得沉淀沉降,然后过滤,得到滤液和滤渣;3)将滤液转入管式混合器,加入碱液,将管式混合器中滤液的pH调节至强碱性;4)将强碱性滤液通过精滤系统,之后转入膜吸收系统中,进行氨脱除。提供了一种含金属离子的高氨氮废水清洁处理的方法,该方法具有清洁处理、操作简便、处理效率高的优势。

标签:
废水处理
湖南 - 长沙 来源:北方有色网 2023-03-19
含铊废水深度处理装置
含铊废水深度处理装置 1038     
 0

本申请涉及废水处理技术领域,提供一种含铊废水深度处理装置,包括:废水收集箱及废水处理箱,所述废水处理箱内依次设有臭氧氧化区、絮凝反应区、斜板沉淀区和深度吸附区,所述废水处理箱的上方设有对所述臭氧氧化区内添加氯化氢的氯化氢加药桶及添加氢氧化钠的氢氧化钠加药桶,所述废水处理箱的上方设有对所述絮凝反应区内添加混合絮凝剂的混合絮凝剂加药桶及添加聚丙烯酰胺的聚丙烯酰胺加药桶;所述废水收集箱内设有提升水泵,所述废水收集箱与所述废水处理箱之间的连接管道上设有转子流量计;该装置整体性好,成本低,分离效率高,操作简单,可适用于各种条件下的含铊废水的分离处理,应用能力强。

标签:
废水处理
湖南 - 长沙 来源:北方有色网 2023-03-19
煤矿废水的处理方法及处理系统

本发明公开了一种煤矿废水的处理方法及处理系统。本发明提供的煤矿废水的处理方法,包括以复合絮凝剂对煤矿废水进行絮凝处理;复合絮凝剂的制备方法为将240重量份聚合氯化铝(PAC)和50~100重量份活性炭在水中混合分散后,向所得分散液中添加聚丙烯酰胺的水溶液和聚丙烯酸盐的水溶液;分散液的固含量为40~60wt%;聚丙烯酰胺的水溶液的浓度为3~10wt%,聚丙烯酰胺的添加量为0.5~1.5重量份;聚丙烯酸盐的水溶液的浓度为3~10wt%,聚丙烯酸盐的添加量为0.5~1.5重量份。上述煤矿废水的处理方法,通过制备特殊的复合絮凝剂,能够显著降低煤矿废水中的固体悬浮物、重金属离子和色度。

标签:
废水处理
湖南 - 长沙 来源:北方有色网 2023-03-19
资源回收企业生产废水处理系统

本实用新型公开了一种资源回收企业生产废水处理系统,包括装置本体、废水箱、投放口、搅拌轴、过滤箱、水泵、净化箱和收集箱,所述装置本体一端设置有废水箱,所述废水箱上部一端开设有进水口,本实用新型结构科学合理,废水进入第一氧化室和氧化剂充分接触氧化,完成一级氧化分解,然后废水和多余氧化剂通过第二孔板进入第二氧化室,同时加入臭氧,与强效氧化剂催化氧化,分解废水中的有机物,降低颜色浓度,经过氧化沉淀,从而去除废水中的悬浮物和胶状物,清水流至净化箱,通过紫外灭菌灯和净化层,便于将废水进行灭菌吸附水中有害物质,使其达到水质标准,净化箱一侧设置有收集箱,便于将净化后的水体收集再利用。

标签:
废水处理
湖南 - 长沙 来源:北方有色网 2023-03-19
基于铁氧化细菌的光催化半导体硫化矿降解选矿废水残余药剂的方法

本发明公开了一种基于铁氧化细菌的光催化半导体硫化矿降解选矿废水残余药剂的方法。半导体硫化矿经可见光照射可催化产生光生电子与光生空穴,选矿废水中的残余药剂能被光生空穴氧化分解,达到降低废水COD值的目的。铁氧化细菌能够将硫化矿中Fe2+氧化为Fe3+,光生电子与Fe3+作用将其还原为Fe2+,从而减少光生电子与光生空穴的复合,增加光生空穴氧化分解选矿药剂的效率,能显著下降COD值,其下降率最高可达到98.2 %。本发明方法所需仪器设备简单,能增加尾矿的二次利用,为选矿废水残余药剂的处理提供了一个新的途径。

标签:
废水处理
湖南 - 长沙 来源:北方有色网 2023-03-19
有机废水的综合利用方法

本发明公开了一种有机废水的综合利用方法。所述有机废水的综合利用方法包括以下步骤:有机废水预处理、厌氧发酵处理、固液分离、浓缩、生物碳的制备、生物碳土壤改良剂的制备。本发明提供一种有机废水的综合利用方法,该有机废水的综合利用方法能对高氨氮、高浓度有机废水进行有效处理,并能对有机废水中的营养物质进行有效综合利用,能大大降低废水处理成本。

标签:
废水处理
湖南 - 长沙 来源:北方有色网 2023-03-19
酸性烟气洗涤废水处理方法及其用途

一种酸性烟气洗涤废水处理方法,该方法包括以下步骤:1)固液分离:将酸性烟气洗涤废水过滤,得到悬浮物沉淀和废水溶液;2)氧化:将废水溶液通入氧化装置,使废水溶液中的有机物发生氧化降解反应,除去废水中的有机物;3)弱碱絮凝:在氧化降解后的废水溶液中加入混合碱,将废水的pH调节至弱碱性,金属离子形成沉淀;过滤,得到含金属离子沉淀物的滤渣和滤液;4)氨脱除:将滤液转入管式混合器,加入碱液,将管式混合器中滤液的pH调节至强碱性;将强碱性滤液导入膜吸收系统中,进行氨脱除。本发明的方法及其用途,该方法清洁处理、多污染物控制、处理成本低、处理效率高的优势。

标签:
废水处理
湖南 - 长沙 来源:北方有色网 2023-03-19
吹脱-水解法处理镍氨废水

本发明公开了一种镍氨废水处理方法,工艺路线为吹脱-水解。以镍氨 废水为处理对象,直接对其吹脱氨,同时加碱水解游离出镍离子。在吹脱氨 的过程中Ni2+离子能从镍氨配离子中游离出来,通过调节体系pH值,使镍离 子水解,沉淀,达到同时去除其中镍和氨的目的。吹脱后的净化水达标排放, 而氨气则进行吸收防止二次污染,渣可回收镍。该发明工艺简单、操作简便, 可同时去除废水中的镍和氨;实现了清洁、高效处理镍氨废水,出水中镍浓 度和氨浓度达到国家《污水综合排放标准》。

标签:
废水处理
湖南 - 长沙 来源:北方有色网 2023-03-19
去除养殖废水中抗生素的方法

本发明公开了一种去除养殖废水中抗生素的方法。所述去除养殖废水中抗生素的方法包括以下步骤:将养殖废水经格栅过滤后,加入适量絮凝剂,反应3~5h,固液分离;将养殖废水进行类芬顿反应处理1~2h;向养殖废水中加入适量活性炭,搅拌5~10min后静置沉淀0.5~1h。本发明提供一种去除养殖废水中抗生素的方法,该去除养殖废水中抗生素的方法处理工艺流程短、操作简洁,而且处理成本低廉。

标签:
废水处理
湖南 - 长沙 来源:北方有色网 2023-03-19
晶种诱导处理含三价砷废水的方法及其应用

本发明公开了一种晶种诱导处理含三价砷废水的方法及其应用,其方法包括,向含三价砷的待处理废水中加入锌铁类水滑石晶种,并同时缓慢滴加氢氧化钠溶液与含有Fe2+和Zn2+的混合金属盐溶液,搅拌反应并控制反应体系的pH大于7且恒定不变,直至反应结束,静置后固液分离,即可。本发明所提供的晶种诱导处理含三价砷废水的方法可得到具有层状结构的类水滑石,从而实现高效处理废水中的三价砷并同时形成高度稳定含砷沉淀的目的,砷毒性浸出浓度明显低于现有沉淀法中所得到的含砷沉淀物,实际应用效果优异;本发明所提供的晶种诱导处理含三价砷废水的方法形成的类水滑石含砷污泥的污泥体积减少了97.37%,大幅减少了后续处理的成本。

标签:
废水处理
湖南 - 长沙 来源:北方有色网 2023-03-19
废水中Pb(Ⅱ)离子吸附剂的制备及应用

本发明涉及废水净化技术领域,特别涉及一种废水中Pb(Ⅱ)离子吸附剂,为生物滴滤器去除挥发性有机物后填料上剩余的生物膜。废水中Pb(Ⅱ)离子的吸附应用,将吸附剂放入含有Pb(Ⅱ)离子的废水中,在一定pH、一定温度下吸附一定时间,吸附完成后过滤,滤液调至中性,排放。本发明的废水中Pb(Ⅱ)离子吸附剂吸附容量高,吸附过程完成后,直接过滤除去,成本低廉,工艺简单,使用完毕后可直接从水中过滤分离,焚烧或者进一步处理,对于解决环境污染、促进废物再利用具有重要意义。

标签:
废水处理
湖南 - 长沙 来源:北方有色网 2023-03-19
含铊重金属废水深度处理方法

本发明属于一种含铊重金属废水深度处理的方法,该方法包括:(1)对含铊重金属废水进行预处理,预处理方法主要为用碱调节废水pH值至9.5~11.5,按化学脱铊剂与铊质量比为0.5~1.5:1加入化学脱铊剂;(2)步骤(1)反应15~30min后按生物脱铊剂与废水质量比50~500g/m3加药,混合反应15~30min;(3)步骤(2)所得溶液加入液碱调节pH值11.0~11.5,反应10~20min,再加入5~50g/m3的絮凝剂,反应10~20min,通过斜板沉淀或板框压滤进行固液分离,静置1~2小时后,上清液排放或回用。本发明所述含铊重金属废水的处理方法工艺简单、无二次污染、处理效率高、运行稳定、成本低廉,具有很高的实用性。

标签:
废水处理
湖南 - 长沙 来源:北方有色网 2023-03-19
有色多金属选矿废水循环回用的方法

本发明公开了一种有色多金属选矿废水循环回用的方法,包括下述的步骤:将有色多金属选矿废水用硫酸调节pH值为7‑8.5,所述有色多金属选矿废水残留有起泡剂和捕收剂;向废水中加入100‑200g/t的碱金属硫化物,通过搅拌使重金属硫化物沉淀吸附在悬浮物颗粒表面;将废水通入微泡浮选柱,借助废水中残留的起泡剂和捕收剂进行浮选脱泥。该方法实现水体中残留药剂、固体悬浮物和金属离子的有效去除;由于废水处理过程没有添加任何絮凝剂和凝聚剂,因此回水的循环使用对生产指标并无影响,低成本实现了有色多金属选矿废水的100%回用。

标签:
废水处理
湖南 - 长沙 来源:北方有色网 2023-03-19
从含锂废水中回收锂的方法

本发明属于湿法冶金领域,公开了一种从含锂废水中回收锂的方法,包括如下步骤:(1)调节含锂废水的pH至酸性或中性;(2)先配制有机相,再皂化,加入含锂废水进行萃取,再分离出水相,即得含锂离子的负载有机相;所述调节含锂废水的pH的溶液为硫酸;所述有机相包括以下组分:萃取剂、协萃剂和稀释剂。本发明的组合萃取剂体系不需要加入三氯化铁作为共萃剂,避免Fe3+水解造成的乳化现象发生;本发明的组合萃取剂体系锂钠选择性好,负载量高,经4级逆流萃取,废水中的Li可以由3.7g/L降到0.126g/L,萃取率可以达到96.6%。

标签:
废水处理
湖南 - 长沙 来源:北方有色网 2023-03-19
湿法炼锌废水的处理方法

一种湿法炼锌废水的处理方法,用石灰或石灰乳调节废水pH值10.0~11.0,在搅拌的同时加入硫酸亚铁,以及高岭土和膨润土的混合试剂,所得混合液过微波后加入聚丙烯酰胺助凝产生沉淀,用以去除废水中包含的锌、隔、铅等重金属污染物。本方法利用了微波场能的特殊加热方式,以提高化学反应速度和絮凝沉降效果,使得废水处理后锌、隔、铅等重金属污染物能稳定达到排放标准,且絮凝沉淀渣锌、隔含量高,可综合回收或安全处置,实现了废水处理的资源化和对环境污染的威胁。本方法处理成本低廉,因此,能产生良好的经济效益与环境效益,具有广阔的应用前景。

标签:
废水处理
湖南 - 长沙 来源:北方有色网 2023-03-19
含氰化物和草酸盐废水的处理方法

本发明提供了一种含氰化物和草酸盐废水的处理方法,该处理方法先调节废水的pH,然后向废水中依次投加亚铁盐和絮凝剂,静置沉降后进行过滤,之后依次投加碱处理剂和絮凝剂,固液分离,再次调节废水的pH。本发明的处理方法,在弱酸性至弱碱性的条件下,首先加入过量的亚铁离子,使亚铁离子和废水中的铁氰根、亚铁氰根以及草酸根离子充分结合,生成沉淀,然后经固液分离,达到去除氰根和有机物的目的。之后再加入适量的碱性试剂,使氢氧根与废水中的重金属离子和过量的亚铁离子作用,生成沉淀,固液分离,达到去除重金属离子的目的。

标签:
废水处理
湖南 - 长沙 来源:北方有色网 2023-03-19
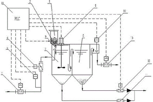
废水处理专用智能加药装置

本实用新型公开了一种环保领域,废水处理专用智能加药装置。包括:药剂存储箱、变频加药机、搅拌水箱、可调速搅拌器、出水箱、进水调节阀、进水流量计、药剂称重传感器、进水水质在线测量(分析)仪、出水水质在线测量(分析)仪、搅拌水箱底部排泥阀、出水箱底部排污(泥)电动阀、电控柜(包含变频器、可编程PLC智能模块以及其它电气、控制回路等)以及相应控制程序等构成;该废水处理专用智能加药装置可通过水质、水量测量,分析结果,自动调整药剂加入量和搅拌器转速,确保废水加药处理后的效果。相关控制参数均在线可调,程序可优化升级。该装置具有集成化、智能化程度高、运行调节简单方便、适用性好,占地空间小,施工简单,工期短等突出优点,可替代原有传统“三联箱”废水处理装置。

标签:
废水处理
湖南 - 长沙 来源:北方有色网 2023-03-19
含氟废水深度净化和回收系统

本实用新型公布了一种含氟废水深度净化和回收系统,包括废水调节槽、离子交换柱、解吸剂槽、再生剂槽、解吸液槽、沉淀剂槽和结晶反应槽,废水调节槽、解吸剂槽、再生剂槽分别通过第一、二、三阀门与离子交换柱进口连接;离子交换柱出口上设有排水阀,该出口还通过第四阀门与解吸液槽连接,解吸液槽底部通过第五阀门与结晶反应槽内部连接;沉淀剂槽通过第六阀门与结晶反应槽内部连接,结晶反应槽底部排污口上设有排污阀,其侧面下方通过第七阀门与废水调节槽连通。本实用新型的目的是,提供一种含氟废水深度净化和回收系统,系统中离子交换柱出水达标排放,同时使解吸剂和再生残液中的氟则转化成冰晶石产品回用,对含氟废水进行深度净化处理。

标签:
废水处理
湖南 - 长沙 来源:北方有色网 2023-03-19
纳米复合除铊剂及其用于含铊废水处理的方法

一种纳米复合除铊剂及其用于含铊废水处理的方法,所述纳米复合除铊剂,按重量份计,所述纳米复合除铊剂包括以下原料:纳米载体10~60份、Fe3O4纳米粒子10~30份、普鲁士蓝15~30份。该纳米复合除铊剂,对铊的吸附能力远远大于海泡石、Fe3O4纳米粒子和普鲁士蓝3种单体对铊的吸附量的总和;其用于铊浓度≤100PPB的废水中铊的去除率均大于97%,甚至高达100%,远远高于常规的除铊剂。本发明还公开了纳米复合除铊剂用于含铊废水处理的方法。操作简单,且对废水的pH在6~10之间均能对铊有较高的吸附量,其对废水中铊浓度的可耐受范围广,除铊率高;纳米复合除铊剂的用量少。

标签:
废水处理
湖南 - 长沙 来源:北方有色网 2023-03-19
石灰石石膏湿法钢铁烧结机烟气脱硫废水处理方法

本发明公开了一种石灰石石膏湿法钢铁烧结机烟气脱硫废水的处理方法。本发明包括以下内容:1)选择高效复合脱氮剂;2)投放药剂及搅拌,先在废水中投加石灰乳溶液调整pH值,再向废水中投加有机硫、混凝剂及助凝剂,重金属、悬浮物(SS)等杂质沉淀后,再经过高效氨氮脱除装置和氧化箱,完成对石灰石-石膏湿法钢铁烧结机烟气脱硫废水的深度处理。该发明对石灰石-石膏湿法钢铁烧结机烟气脱硫废水中高浓度的重金属、悬浮物(SS)、氨氮、总氮和化学需氧量(COD)去除效果好,且运行性能稳定。

标签:
废水处理
湖南 - 长沙 来源:北方有色网 2023-03-19
实现废水零排放的烟气净化方法和系统

实现废水零排放的烟气净化方法,包括以下步骤:1)原烟气输送管道分出旁路烟气管道;2)烟气经由原烟气输送管道和旁路烟气管道进入吸附塔,由吸附塔内的活性炭净化后排放;3)将待再生活性炭从吸附塔底部转移到解析塔中解析再生,再生活性炭从解析塔底部转移至吸附塔中;解析气体进入洗涤系统,洗涤系统产生废水;步骤1)中包括烟气控温的步骤:①洗涤系统产生的废水喷入旁路烟气管道;②向原烟气输送管道内通入冷空气;③旁路烟气管道内的烟气和废水混合气体与原烟气输送管道内通过冷空气控温的烟气混合,进入吸附塔;吸附塔入口处的烟气温度被调节在规定的范围内。本发明既能保证洗涤系统产生的废水得以合理处置,又能实现烟温的精准控制。

标签:
废水处理
湖南 - 长沙 来源:北方有色网 2023-03-19
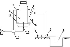
煤气发生炉热量回收处理废水装置

本实用新型涉及一种煤气发生炉热量回收处理废水装置,包括煤气发生炉,煤气发生炉的外周壁上设置有水套,水套与煤气发生炉的外周壁形成封闭的废水空腔,水套上设置有与废水空腔连通的废水进口,水套的上部设置有蒸汽出口,蒸汽出口通过动力装置与煤气发生炉的气化剂进口相连,水套的下部设置有高浓度残液排出口。本实用新型的煤气发生炉外周壁上设置有水套,水套与煤气发生炉的外周壁形成封闭的废水空腔,在煤气发生炉工作时煤气化废水通过水套上的废水进口加入废水空腔中,在煤气发生炉周壁的加热下,废水中的水分和酚类物质将变成蒸汽,蒸汽被引入煤气发生炉中,在煤气发生炉中酚类物质被氧化分解成水和二氧化碳,从而避免酚污染环境。

标签:
废水处理
湖南 - 长沙 来源:北方有色网 2023-03-19
选矿废水零排放的处理方法

本发明公开了一种选矿废水零排放的处理方法,主要针对目前水质成分复杂,高COD、高盐分、高硬度的铅锌矿选矿废水。现有处理方法均存在水处理回用率低、对环境水体排放废水量大的问题。本发明通过化学氧化+反渗透+浓水电渗析+蒸发工艺,深度脱除水中硅酸盐、硬度、COD、TDS和重金属离子等污染物,净化水回用于选矿,浓水中盐分通过蒸发后实现废水的零排放,净化水选矿指标同自来水对比处同一水平甚至优于自来水。该处理方法,相比目前市场上的其他选矿废水处理技术,能够实现选矿废水零排放,符合绿色循环经济发展方向,具有很好的应用前景。

标签:
废水处理
湖南 - 长沙 来源:北方有色网 2023-03-19
造纸废水中难降解化合物的分解处理工艺

本发明涉及一种造纸废水中难降解化合物的分解处理装置与流程。基本流程为:造纸废水经二级生化处理后进入储水池,在储水池内经pH值调节(6.5~10.0)后,由增压泵输送至反应容器与复合强效剂、复合絮凝剂反应,反应后流入气浮机进行泥水分离,气浮机的上清液出水可外排或回用。本发明具有可有效处理废水中的难降解物质,且整个工艺具有操作控制简单,系统运行平稳,投入后能马上使用,无需长时间的调试;对COD、去除率及色度的去除率较高的特点。

标签:
废水处理
湖南 - 长沙 来源:北方有色网 2023-03-19
工矿废水高效净化和循环利用装备

工矿废水高效净化和循环利用装备,包括杂物粉碎装置、废水高效净化装置和循环利用装置,所述杂物粉碎装置与废水高效净化装置相连通,所述废水高效净化装置与循环利用装置相连通;所述杂物粉碎装置包括杂物粉碎室、动力装置、杂物粉碎器和筛网;所述废水高效洁净化装置包括高效混凝室、旋流絮凝室、沉降过滤室和混凝剂加药装置;所述循环利用装置包括重金属沉降过滤室和重金属离子去除剂加药装置。利用本发明能有效解决工矿废水的污染问题,具有高效、投资低等优点。

标签:
废水处理
湖南 - 长沙 来源:北方有色网 2023-03-19
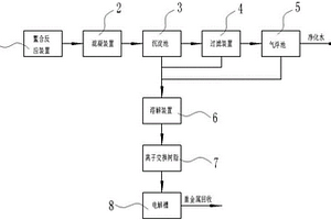
重金属废水处理和回收系统及方法

本发明公开了一种重金属废水处理和回收系统,包括鳌合反应装置、混凝装置、沉淀池、过滤装置、气浮池、溶解装置、离子交换树脂和电解槽,所述鳌合反应装置、混凝池、沉淀池、过滤装置、气浮池、溶解装置、离子交换树脂和电解槽依次相连接;所述沉淀池、过滤装置和气浮池均与所述溶解装置相连接。本发明有效去除废水中的重金属离子,处理彻底,达标排放,同时将废水处理后得到的鳌合沉淀物进行快速性地溶解,并通过离子交换树脂吸附溶解液中的重金属离子,当吸附的重金属离子达到饱和度时,再用再生剂洗脱得到再生液,使得到的再生液含重金属离子浓度高,再对再生液进行电解回收重金属离子,保证电解有效进行,且回收效率高,节能环保。

标签:
废水处理
湖南 - 长沙 来源:北方有色网 2023-03-19
用于电芬顿处理难降解有机废水的电极板装置

本实用新型公开了一种用于电芬顿处理难降解有机废水的电极板装置,该电极板装置包括反应器,以及若干固定在反应器内的电极板,电极板包括数量相等的阴极极板和阳极极板,电极板的左、右两端固定连接在反应器内且电极板与反应器内的废水流向垂直,阴极极板和阳极极板相互平行且依次交替排列,每相邻的两块电极板的顶端之间和底端之间均存在高度差,使反应器内的废水呈折流状流动。该电极板装置中的电极板能作为导流板,改变废水流动方式,增加湍流搅拌效果,提高水体的传质效率,使难降解有机物与电芬顿产生的强氧化性物质充分接触反应。

标签:
废水处理
湖南 - 长沙 来源:北方有色网 2023-03-19
废水或污水的化学预处理装置

本实用新型涉及废水处理领域,具体说是废水或污水的化学预处理装置,包括依次连接的格栅池、填料池和化学池,从上侧流入所述格栅池的废水或污水经格栅滤去较大颗粒物质后从该格栅池下侧流出,再从所述填料池下侧流入并由下向上穿过填料池中的填料,然后从该填料池上侧溢出,溢出的废水或污水流入所述化学池进行化学处理。本实用新型采用简单的格栅池、填料池和化学池三个池对废水或污水进行了预处理,不仅过滤掉了较大的颗粒,而且通过填料可吸附水中一部分有害物质,并利用化学池的简单化学处理可将进入核心处理装置的废水或污水调节到较优的状态,从而调高废水或污水的处理效果,延长核心处理装置的寿命。

标签:
废水处理
湖南 - 长沙 来源:北方有色网 2023-03-19
含铊废水的处理方法
含铊废水的处理方法 1119     
 0

本发明提供一种含铊废水的处理方法,包括以下步骤:第一、将含铊废水中加入氧化剂进行氧化处理;第二、将经过氧化处理的含铊废水进行硫化钠沉淀和絮凝剂沉淀组成的沉淀处理;第三步、将第二步所得上层清液采用吸附剂进行吸附处理,即完成含铊废水的处理,所述吸附剂为苯乙烯‑二乙烯基笨共聚物。本发明含铊废水的处理方法包括氧化处理、沉淀处理以及吸附处理过程,其中沉淀处理包括硫化钠沉淀和絮凝剂沉淀两个步骤,采用氧化‑沉淀‑吸附的组合工艺,物理化学法相结合,不会造成二次污染;本发明处理条件易于控制,且能最大程度去除废水中的铊;本发明所需原料廉价易得,并且操作简单,可大大降低运行成本。

标签:
废水处理
湖南 - 长沙 来源:北方有色网 2023-03-19
从含锰废水中选择回收锰并制备氯化锰的工艺及制备方法

本发明公开了一种从含锰废水中选择回收锰并制备氯化锰的工艺,将含锰废水进行蒸发浓缩处理得到其饱和溶液;在含锰废水的饱和溶液中加入碳酸氢铵进行搅拌、反应,调节含锰废水的pH值为6.5~7,充分搅拌后过滤,得到滤渣和滤液;将滤渣碳酸锰粗产品中加入酸解剂,在室温条件下搅拌进行溶解,使得碳酸锰溶解完全,得到Mn2+溶液;在Mn2+溶液中加入草酸,在60~80℃中水浴加热反应1h,陈化2~4h后固液分离,对其进行过滤洗涤干燥,滤渣为草酸钙,滤液为氯化锰溶液;将氯化锰溶液进行重结晶,得到纯净氯化锰晶体。本发明对含锰废水进行回收处理,使其无害化并生产出高纯氯化锰,实现了含锰废水的资源化利用,能制得价值较高的锰产品。

标签:
废水处理
湖南 - 长沙 来源:北方有色网 2023-03-19
上一页 102 103 104 105 106 ... 117 下一页
共117页    到第

北方有色为您提供最新的湖南长沙有色金属环境保护技术理论与应用信息,涵盖发明专利、权利要求、说明书、技术领域、背景技术、实用新型内容及具体实施方式等有色技术内容。打造最具专业性的有色金属技术理论与应用平台!

全国热门有色金属设备推荐
展开更多 +
全国热门有色金属技术推荐
展开更多 +

 

江西省隆恩特环保设备有限公司
宣传

报名参会
更多+

报告下载

有色专家
更多+

西北稀有金属材料研究院宁夏有限公司
党委书记 / 董事长
蒙纳士苏州校区
中国工程院外籍院士/校长
广西大学
处长/教授
辽宁忠旺集团
教授级高工
中铝检测科技(郑州)有限公司/国家轻金属质量检验检测中心
正高级工程师
赤泥综合利用研究报告2025
推广

热门技术
更多+

推荐企业
更多+

福建省金龙稀土股份有限公司
宣传

发布

在线客服

公众号

电话

顶部
咨询电话:
010-88793500-807