青岛垚鑫智能科技有限公司
宣传

位置:中冶有色 >

有色技术频道 >

> 固/危废处置技术

分类:
全部
矿山技术
冶金技术
材料制备及加工技术
环境保护技术
分析检测技术
 
全部
废水处理技术
大气治理技术
固/危废处置技术
土壤修复技术
地区:
全部
北京
天津
上海
重庆
河北
山西
辽宁
吉林
黑龙江
江苏
浙江
安徽
福建
江西
山东
河南
湖北
湖南
广东
海南
四川
贵州
云南
陕西
甘肃
青海
内蒙
广西
西藏
宁夏
新疆
其他
其他
展开
 
全部
武汉
黄石
十堰
宜昌
襄阳
鄂州
荆门
孝感
荆州
黄冈
咸宁
随州
恩施土家族苗族自治州
仙桃
潜江
天门

湖北有色金属固/危废处置技术理论与应用

免费发布技术信息>>
不锈钢混酸废液污泥无害化处理方法

本发明提供了不锈钢混酸废液污泥无害化处理方法,包括如下步骤:1)将酸洗废酸打入沉淀单元中预沉淀处理,在沉淀单元底部形成混酸废液污泥;2)将混酸废液污泥过滤后,输送至污泥储存单元中搅拌混合均化;3)将均化后的混酸废液污泥喷入焙烧炉中发生化学反应,生成固态金属氧化物、HF气体和HNO3气体;4)固态金属氧化物落入焙烧炉底部通过刮耙排出,HF气体和HNO3气体由焙烧炉顶部经预浓缩器进入吸收塔形成再生酸。该发明不仅减少了酸性污泥产量,降低冶金企业的处置成本,而且可将酸性污泥资源化,提高了F、NO3的回收率,并大量回收酸性污泥中的镍、铬、钛、钼等高价值金属离子,形成附加值高的固体金属氧化物,具有较高的经济价值。

标签:
固废
湖北 - 武汉 来源:中冶有色网 2023-03-19
餐厨垃圾催化湿式氧化转化为废水反硝化碳源的方法

本发明涉及湿垃圾资源化处理领域,尤其涉及一种餐厨垃圾催化湿式氧化转化为废水反硝化碳源的方法,将餐厨垃圾经筛选、破碎预处理后进行酸性水解,再在镁盐和磷酸盐的存在下以Cu‑Mn‑Fe/Al2O3为催化剂,在一定压力和一定温度下进行湿式氧化,反应结束后经固液分离,得到主要成分为乙酸和乙酸盐的液体,所述液体为废水反硝化碳源产品,固体残渣富含腐殖酸可用于土壤改良。本发明的方法资源化转化时间短,并得到废水反硝化碳源;无需使用酸、碱调节pH,经济性好;实现对液体碳源中氮磷高效固定化去除,有效降低了液体反硝化碳源中氮磷,并将氮磷转入残渣用作土壤改良剂;为餐厨垃圾的快速资源化利用提供了新途径。

标签:
固废
湖北 - 武汉 来源:中冶有色网 2023-03-19
用于废旧锂电池含钴正极材料生产四氧化三钴的复配溶剂及使用方法

本发明提供一种用于废旧锂电池含钴正极材料生产四氧化三钴的复配溶剂及使用方法。首先,将聚醚类物质与二羧酸类化合物在一定条件下混合形成复配溶剂,随后将废旧正极材料与聚醚‑二羧酸复配溶剂进行混合搅拌,搅拌结束后加入助溶剂,并通过离心固液分离,即可获得有机酸钴紫色固体粉末,进一步将粉末进行洗涤、干燥和焙烧等操作,可得到具有较高纯度的四氧化三钴产品。本发明所采用的复配溶剂成本可控,属于高沸点、低挥发性的无水体系,且仅含C、H、O三种元素,全流程不产生废水与废气,符合绿色发展理念。

标签:
固废
湖北 - 武汉 来源:中冶有色网 2023-03-19
从盐硝废卤水中回收盐和硝的方法

本发明公开了一种从盐硝废卤水中回收盐和硝的方法,该方法为:采用化学软化方法使废卤水中结垢离子生成沉淀,通过絮凝沉淀实现固液分离,上清液进入超滤工艺以降低水中的悬浮颗粒,经过软化和超滤处理的卤水再经纳滤膜系统,二价及以上价态离子被截留,产水含有一价离子。产水去结晶蒸发工艺以得到固体结晶盐产品,或作为液体盐产品直接作为化工、氯碱等工业的液体盐原料销售,纳滤系统的浓水中硫酸根等二价离子被浓缩,返回生产工艺中回收硫酸钠。该方法在解决制盐企业高浓度废卤水的环保治理问题的同时,还能够实现对废卤水中有价成分的资源回收目的,达到企业效益、环保治理、资源回收和循环经济的多重经济和社会效益。

标签:
固废
湖北 - 武汉 来源:中冶有色网 2023-03-19
等离子废气处理装置
等离子废气处理装置 1080     
 0

本实用新型公开了一种等离子废气处理装置,包括依次相连的热等离子废气处理炉、金属纤维烧结毡过滤器和低温等离子体废气处理单元。本实用新型利用了热等离子体的高温、能量集中特性实现了废气处理的高效率处理;利用了金属纤维烧结毡过滤芯的致密性、性能稳定、长寿命来实现气固混合气体的过滤;利用了低温等离子体的活性基团最终净化。经本实用新型装置处理后的排出物为已收集的固体尘埃和由主分为二氧化碳、气态水组成的混合气体,处理后的废气最终生成物不会有二次污染问题,本实用新型提出的这种等离子与金属纤维烧结毡过滤结合技术,为废气处理提供了理想的途径。

标签:
固废
湖北 - 武汉 来源:中冶有色网 2023-03-19
环保镀锌添加剂生产用废液处理装置

本实用新型公开了一种环保镀锌添加剂生产用废液处理装置,其技术方案是:包括处理仓本体,处理仓本体顶部固定连接有进水管,进水管一侧设有限位过滤组件,限位过滤组件包括过滤箱和活动方盒,过滤箱位于进水管顶部一侧,进水管一侧固定连接有连接管,过滤箱一侧表面开设有方形槽,活动方盒位于方形槽内侧且与方形槽滑动连接。一种环保镀锌添加剂生产用废液处理装置的有益效果是:减少了工作人员使用的麻烦,提升了该废液处理装置的实用性,避免了废液中存在一定的有害固体颗粒无法进行反应,仍然存在废液中,导致废液处理装置的处理效果较差,无法符合排放标准,需要继续进行处理,造成了废液处理装置的工作效率降低。

标签:
固废
湖北 - 十堰 来源:中冶有色网 2023-03-19
羟丙甲生产废水处理方法

本发明实施例公开了一种羟丙甲生产废水处理方法,包括以下步骤:S1、向羟丙甲生产废水加入苯,生成含苯羟丙甲生产废水;S2、将含苯羟丙甲生产废水进行萃取反应,分成有机相和水相;S3、将步骤S2产生的有机相进行冷冻处理,实现苯与异丙醇及甲苯分离;S4、将步骤S2产生的水相送入三效蒸发设备内进行三效蒸发并冷却离心,得到盐类,进行回收处理;S5、将步骤S4中的剩余物质进行加热,羟丙甲变成固体析出。本发明整个处理方法能耗较低,实现了废水的最大化利用。

标签:
固废
湖北 - 武汉 来源:中冶有色网 2023-03-19
磁性废弃物衍生脱汞吸附剂的制备方法、产品及应用

本发明属于电厂烟气净化相关技术领域,并公开了一种磁性废弃物衍生脱汞吸附剂的制备方法、产品及应用。该制备方法为向含Fe3+的溶液中添加生物质并充分搅拌混合后进行分离和干燥,从而得到空隙中吸附有Fe3+的固态前驱体;将得到的固态前驱体与含卤素废弃物充分混合并进行热解,生成磁性废弃物衍生脱汞吸附剂。通过本发明不仅可实现城市固体废弃物的资源化利用,有效减少氯等卤素的排放;并且可以制备出有较高脱汞效率的磁性吸附剂,通过吸附剂磁性分离性质可提高飞灰品质并减少汞二次排放;此外本发明的制备方法条件易控,制备周期较短,生成工序简单,后期不需要使用改性的化学药品,制造成本低,可实现磁性废弃物衍生脱汞吸附剂的工业化生产。

标签:
固废
湖北 - 武汉 来源:中冶有色网 2023-03-19
电子废弃物综合资源化处理系统及其方法

本发明公开了一种电子废弃物综合资源化处理系统及其方法,该处理方法包括如下步骤:1)粒料烧结;2)等离子气化熔炼;3)熔炼烟气制油;4)有价金属回收。本发明在较短的工艺流程内设置了烧结气无害化、熔炼烟气余热回收与无害化、尾气资源化、金属综合回收等工序,实现了电子废弃物的充分无害化、减量化、资源化利用,该方法可推广应用于类似的有机质与金属材料混合的固体废弃物的资源化回收领域。

标签:
固废
湖北 - 武汉 来源:中冶有色网 2023-03-19
用絮凝沉淀法处理含铜废水所得含铜污泥做海绵铜的方法

本发明的名称为用絮凝沉淀法处理含铜废水所得含铜污泥做海绵铜的方法。属于废弃物环保处理及资源再生利用技术领域。它主要是解决用将含铜废水用絮凝沉淀法处理得到的含铜污泥生产海绵铜产品时存在浸出率不高、海绵铜产品质量不好的问题。它的主要特征是:通过向含铜污泥加入盐酸使含铜污泥被酸溶解;用过量的铁置换酸浸出液中的铜;固液分离后的固体部分用盐酸浸出絮凝化合物状态铜,不溶部分为海绵铜产品。本发明具有铜回收率高、海绵铜质量可控的特点,置换后酸液中铜含量每升小于15毫克,产品回收率高于火法冶炼,生产成本远低于火法冶炼的特点,主要用于絮凝沉淀法处理含铜废水产生的含铜污泥的湿法处理。

标签:
固废
湖北 - 襄阳 来源:中冶有色网 2023-03-19
电化学协同过硫酸盐去除废水中有机污染物的方法

本发明公开了一种电化学协同过硫酸盐去除废水中有机污染物的方法,包括以下步骤:将阴极电解液与阳极电解液用盐桥或质子膜隔开,阴极电解液中包含过硫酸盐、过渡金属离子以及含有有机污染物的废水;然后调节该阴极电解液的pH值至0~10,搅拌后在低电流密度下通电处理0.5~12h;接着,将该阴极电解液进行固液分离,分离得到的液体即为去除有机污染物后的废水。本发明在阴极室的电解过程中有机污染物发生聚合生成固体沉淀物,反应结束后将反应液进行固液分离后即可有效去除废水中的目标有机污染物、COD及TOC,同时具有高效节能、操作简便等优点。

标签:
固废
湖北 - 武汉 来源:中冶有色网 2023-03-19
含油固态废弃物三相分离装置

本发明属于油田采油、运输、存储、炼化过程中产生的固态废弃物脱水、脱油装备领域,具体是一种含油固态废弃物进行油、水、渣三相分离的装置。本方案通过转子与固态物料碰撞剪切摩擦生热,机械能转化为热能,为物料温升提供热源,破坏了物料间的毛细作用力,将油田固态废弃物油、水、固体三相分离,分离后的产物对环境无毒无害,不产生二次污染,回收的油能再次使用,固态废弃物能达到环保排放标准。

标签:
固废
湖北 - 荆州 来源:中冶有色网 2023-03-19
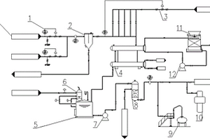
脱硫废水回用与零排放处理方法及设备

本发明涉及脱硫废水回用与零排放处理方法及设备。方法步骤包括:预处理、化学反应处理、分离处理、净化过滤处理和蒸发结晶处理,最后得到供回用净化水和盐。设备包括预处理沉清装置、反应装置、循环装置、增压泵、分离主机、过滤器、反渗透主机及蒸发结晶器。本发明的突出优点是:提高悬浮物、重金属离子、硬度离子、硅离子及COD的去除率,同时将这部分污染物从离子态转化为固体态,从废水中分离,减少反渗透膜结垢,减少硅垢污染和生物性污染,阻断第二次污染;一是可以使废水达标排放,二是可以高回收率回用废水,三是减少蒸发结晶器的结垢污堵,增加其热交换效果,减少其运行成本;且整机设备占地少、结构紧密、操作简单、运行费用低。

标签:
固废
湖北 - 武汉 来源:中冶有色网 2023-03-19
回收焦化砷流程中废氨气的装置及方法

本发明公开了一种回收焦化砷流程中废氨气的装置及方法,属于氨化脱硫及焦化技术领域。所述回收焦化砷流程中废氨气的方法包括以下步骤:步骤1,将固定氨塔顶的废氨气引出;步骤2,调节氨塔顶部的压力;步骤3,将废氨气中夹带的液体和固体分离出来;步骤4,对氨水浓度进行调节;步骤5,将氨气冷凝冷却到适合储存和输送的温度,然后输送至浓氨水储槽;步骤6,将浓氨水储槽顶部的放散氨气加以回收;步骤7,过滤掉氨水中含有的少量油类物质;步骤8,对质量标准的氨水进行回收。本发明回收焦化砷流程中废氨气的方法可以回收含氨废气的氨气,节约生产成本。

标签:
固废
湖北 - 武汉 来源:中冶有色网 2023-03-19
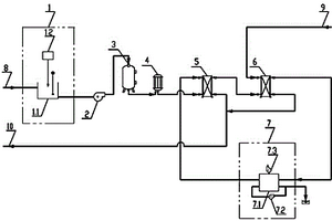
新型废气脱硫系统
新型废气脱硫系统 1223     
 0

一种新型废气脱硫系统,它包括脱硫罐体(1)、氨水池(2)、A泵(3)、洗涤液(4)、进气管(5)、A孔板(6)、一组A喷淋头(7)、B孔板(8)、C孔板(9)、一组B喷淋头(10)、一组C喷淋头(11)、过滤器(12)、B泵(13)、C泵(14)、固体吸附剂(15)和除雾器(16),脱硫罐体(1)上分别设有废气入口、氨水入口、亚硫酸铵溶液出口、循环洗涤液出口和排气口,本实用新型优点是:本实用新型实现了变废为宝,废物利用、减排增效的目的。既利用了合成氨厂的废稀氨水,又吸收了制酸装置的尾气,并生产了可作为复合肥的原料的亚硫酸铵,一举多得,取的较好的减排效果。

标签:
固废
湖北 - 荆门 来源:中冶有色网 2023-03-19
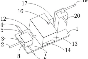
工业废水净化装置
工业废水净化装置 849     
 0

本实用新型适用于污水处理领域,提供一种工业废水净化装置,包括四个净化池,从上游至下游依次为污水排放池、初沉池、曝气池和二沉池,所述污水排放池、初沉池、曝气池和二沉池之间分别依次通过排水管连接,所述污水排放池内部从左至右还依次设有粗格栅、细格栅及搅拌桨,所述污水排放池上方还安装有电机,所述电机的输出轴与所述搅拌桨联动,所述曝气池还安装有搅拌轴,所述搅拌轴上设置有风叶,所述曝气池底部分布有多个气嘴。该净化装置能够有序过滤掉工业废水中的固体杂质和化学污染物,并且利用格栅以及各个净化池之间的相互配合,能够保证净化层级的有序性和充分性,并且该废水净化装置结构简单,易于修建。

标签:
固废
湖北 - 荆门 来源:中冶有色网 2023-03-19
钴锰复合氧化物的制备方法及降解染料废水的方法

本发明公开一种钴锰复合氧化物的制备方法及降解染料废水的方法,所述钴锰复合氧化物的制备方法包括:向钴盐溶液和锰盐溶液的混合液A中,加入沉淀剂,搅拌30~60min,然后分离出固体物质;将固体物质分散在蒸馏水中,加热至80~160℃进行水热反应8~20h,再分离出固体产物,得碳酸根插层钴锰类水滑石;在氮气氛围下,将碳酸根插层钴锰类水滑石加入到钨酸钠水溶液中,搅拌混合后加热至30~80℃搅拌反应6~20h,再分离出固体产物,得钨酸根插层钴锰类水滑石;将钨酸根插层钴锰类水滑石加热至500~600℃后保温0.5~2h,得钴锰复合氧化物。本发明制得的钴锰复合氧化物在催化活化过硫酸盐降解染料废水时,提高了对有机污染物的降解率,降低了金属阳离子的溶出率。

标签:
固废
湖北 - 武汉 来源:中冶有色网 2023-03-19
锅炉燃烧用废气处理装置

本实用新型公开了一种锅炉燃烧用废气处理装置,包括底板,所述底板上表面固定连接有加热箱,所述加热箱表面固定连通有进气管,本实用新型通过设置了除尘组件,通过风机来将空气吹入气管中,通过气管将空管送入除尘管中,通过出气孔喷出对过滤板上的颗粒物进行反冲洗,将堵塞的颗粒物吹出,设置了液压缸,通过液压缸的伸缩来带动除尘管移动,对过滤板进行全方位的冲洗,设置了过滤网来过滤废气中的颗粒物,一定程度解决了现有的锅炉废气处理装置,大多数的技术要点都在废气处理效果上,然而,由于锅炉废气含有大量固体颗粒物,锅炉废气处理装置在长期使用中,这些颗粒物逐渐累积在管道内壁,严重影响废气排放效率,甚至出现管道堵塞的情况。

标签:
固废
湖北 - 武汉 来源:中冶有色网 2023-03-19
煤化工高盐废水分盐结晶的装置

本实用新型涉及一种煤化工高盐废水分盐结晶的装置,包括:第一MVR强制蒸发单元、旋流分离过滤单元、纳滤膜组单元及第二MVR强制蒸发单元。第一MVR强制蒸发单元用于蒸发煤化工高盐废水得到硫酸钠结晶盐和第一结晶母液。旋流分离过滤单元用于去除第一结晶母液中含有的微小固体结晶盐颗粒。纳滤膜组单元用于去除第一结晶母液中的二价硫酸根离子。第二MVR强制蒸发单元用于蒸发浓缩含氯化钠废水得到氯化钠晶体盐和第二结晶母液;第二MVR强制蒸发单元将第二结晶母液送入纳滤膜组单元进行循环分离。该装置实现了低能耗、低成本、无二次污染的处理高盐废水并实现资源的回收利用,大幅度提高结晶分盐的纯度,保证废水零排放。

标签:
固废
湖北 - 武汉 来源:中冶有色网 2023-03-19
去除头孢类废水中的醛类物质的方法

本发明涉及废水处理技术领域,尤其涉及一种去除头孢类废水中的醛类物质的方法。本发明所述的方法首先调节头孢类废水的pH值先中和头孢废水中的酸性成分,以防止所述酸性成分消耗后续的碱金属化合物;然后与碱金属化合物混合,所述头孢类废水中的醛类物质在催化剂引发下发生自聚合或者交叉聚合反应,进而达到了降低醛类物质的目的;最后对催化反应得到的第一产物溶液进行固液分离和絮凝,可以降低反应后有机物质浓度。同时还可以除去固体催化剂,降低废水中盐分。根据实施例的记载,利用本发明所述的方法可以使头孢类废水中的醛类物质的去除率达到98.2%以上。

标签:
固废
湖北 - 襄阳 来源:中冶有色网 2023-03-19
废电路板中金的回收方法

本发明公开了一种废电路板中金的回收方法,该方法包括以下步骤:1)采用尿素活化H2O2,获得含有氧化性极强的自由基的混合物;2)将上述含有氧化性极强的自由基的混合物与粉碎后的废线路板粉、水进行混合,获得含有废线路板粉的混合液;3)对上述含有废线路板粉的混合液进行酸浸、过滤,获得含有Au+的浸出液;4)向上述含有Au+的浸出液中加入SO2,待Au+充分反应完全后进行抽滤,获得含有金的滤渣;5)对上述含有金的滤渣依次进行酸洗、水洗获得固体金。本发明通过采用尿素先活化H2O2产生氧化性极强的自由基·OH,自由基·OH再配合Cl‑离子对废线路板中金进行充分溶解,有效的实现了对废线路板中金的高效回收。

标签:
固废
湖北 - 荆门 来源:中冶有色网 2023-03-19
土壤修复用高真空废气管道凝结水排出装置

本实用新型提供了一种土壤修复用高真空废气管道凝结水排出装置,包括封闭凝结水罐和控制器,封闭凝结水罐内设有与其相通的过滤器,过滤器通过凝结水管道连接高真空废气管道,凝结水管道上设电动插板阀,封闭凝结水罐上设液位传感器、排水管道和泄压管道,排水管道和泄压管道上分别设有电动阀门一和电动阀门二,液位传感器与控制器的信号输入端连接,电动插板阀、电动阀门一和电动阀门二均与控制器的信号输出端连接。该装置结构简单,可在有限高差情况下,调节封闭凝结水罐内的压力,使高真空废气管道内凝结水顺利排出,同时通过过滤器对凝结水进行过滤,避免凝结水中固体杂质堵塞设备,提高了土壤修复系统的连续性和稳定性,保证系统的正常工作。

标签:
固废
湖北 - 武汉 来源:中冶有色网 2023-03-19
可收集利器的医疗废物收纳桶

一种可收集利器的医疗废物收纳桶,是废弃物容器,特别是可用于收集处理医用一次性锐利器具,采用内桶外桶结构,小孔、窄孔形式的放入口,和渗液孔等结构,使本实用新型具有针头容易脱离,收集的医疗利器废弃物不能再次取出也难以倒出,可最大限度的减少液体残留,并可收集其他体积重量较大的固体医疗废弃物。

标签:
固废
湖北 - 襄阳 来源:中冶有色网 2023-03-19
萘系减水剂废渣处理装置

本实用新型涉及一种萘系减水剂废渣处理装置,包括初级过滤槽、二级过滤槽和废水槽,所述初级过滤槽和二级过滤槽内均设有用于固液分离的过滤袋和用于铺放过滤袋的孔板,所述初级过滤槽的底部通过带有阀门的管道与二级过滤槽的顶部入口连接,所述二级过滤槽的底部通过带有阀门的管道与废水槽的顶部入口连接。该装置通过高压水冲洗过滤袋的方法实现附着有萘系减水剂的固体废渣的固液分离,采用两级过滤,可以分离出不同粒径的固体颗粒,便于回收处理。

标签:
固废
湖北 - 武汉 来源:中冶有色网 2023-03-19
纳米膜蒸馏处理与回用高浓度复杂废水的设备

本实用新型涉及纳米膜蒸馏处理与回用高浓度复杂废水的设备它包括:反应装置、提升泵、前置过滤器、保安过滤器、热能回收装置、换热器及纳米膜蒸馏系统;反应装置包括高浓度复杂废水调节池和加药装置;前置过滤器用于输出分离处理的废水;反应装置与前置过滤器之间连接有提升泵。本实用新型的优点是:效率高能有效截留废水中的COD和无机盐离子;能耗低,可利用工业生产的余热作为渗透推动力;处理过程简单,运行稳定,可实现废水的净化,提高废水的回收率;整机占地少,结构紧密,操作简单,易于控制,容易维护,运行费用低;对废水中溶解性固体、氯、低pH值或生物污染不敏感,无需复杂的预处理工序,无膜结垢问题。

标签:
固废
湖北 - 武汉 来源:中冶有色网 2023-03-19
用于医药制剂的废水净化处理装置

本实用新型公开了一种用于医药制剂的废水净化处理装置,包括过滤仓,所述过滤仓的顶部设有进水仓,所述过滤仓内部的底部设有导料座,所述导料座的顶部设有安装仓,所述安装仓的顶部设有滤板;本实用新型通过导水口、滤板、安装仓和导料座的配合下,当废水进入过滤仓内部时,能够直接将废水内的固体废料分离出来,方便后续对废料进行集中处理,同时有效的防止了废料堵塞住过滤层;通过驱动电机、滑块、活塞、连接杆、转动架、转轴和单向阀的配合下,在废水进入接水斗内时,能够的将废水抽出,使得废水快速的经过活性炭过滤层、石英沙滤层、陶粒滤料层和石榴石滤层进行过滤,从而缩短了过滤所需要的时间。

标签:
固废
湖北 - 武汉 来源:中冶有色网 2023-03-19
再生铅废液中高纯度硫酸钠的回收方法

本发明公开了一种再生铅废液中高纯度硫酸钠回收方法,它包括1)向经过初步除杂、沉淀、过滤处理的再生铅废液加碱调pH;2)将废液引入曝气池,加入含铁催化剂进行催化氧化曝气;3)废液加入纯碱调pH,充分搅拌后静置沉淀;4)采用超滤膜处理;5)通过阳离子树脂进行软化和除杂处理;6)阳离子树脂处理液通过纳滤膜浓缩处理;7)纳滤浓缩液进行低温冷冻结晶得到十水硫酸钠晶体,再将十水硫酸钠晶体采用纯水溶解配置成饱和溶液;8)进行减压蒸发结晶得到无水硫酸钠晶体;9)将硫酸钠晶体清水冲洗干净。该方法能同时满足废水回用和盐类产品回收的要求,而且运行成本低,回收的固体产品纯度高。

标签:
固废
湖北 - 武汉 来源:中冶有色网 2023-03-19
煤化工高盐废水分盐结晶的装置及方法

本发明涉及一种煤化工高盐废水分盐结晶的装置及方法,该装置包括:第一MVR强制蒸发单元、旋流分离过滤单元、纳滤膜组单元及第二MVR强制蒸发单元。第一MVR强制蒸发单元用于蒸发煤化工高盐废水得到硫酸钠结晶盐和第一结晶母液。旋流分离过滤单元用于去除第一结晶母液中含有的微小固体结晶盐颗粒。纳滤膜组单元用于去除第一结晶母液中的二价硫酸根离子。第二MVR强制蒸发单元用于蒸发浓缩含氯化钠废水得到氯化钠晶体盐和第二结晶母液;第二MVR强制蒸发单元将第二结晶母液送入纳滤膜组单元进行循环分离。该装置及方法实现了低能耗、低成本、无二次污染的处理高盐废水并实现资源的回收利用,大幅度提高结晶分盐的纯度,保证废水零排放。

标签:
固废
湖北 - 武汉 来源:中冶有色网 2023-03-19
废聚苯乙烯蒸馏加工工艺

废聚苯乙烯蒸馏加工工艺,其特征在于其生产工艺步骤为:A.将废聚苯乙烯放入废聚苯乙烯蒸馏设备中加热至600-1000℃,使废聚苯乙烯由固体转化为气体;B.将气体通过冷凝器冷却至5-10℃成为液体;C.将液体经过浓缩加工成胶体。本发明的优点在于它可以将废聚苯乙烯直接加工成胶体,再加以利用,生产成本低,不用溶剂,无毒无害,有利环保。

标签:
固废
湖北 - 荆门 来源:中冶有色网 2023-03-19
利用活性炭吸附镀镍废水制备镍基催化剂的方法

本发明涉及一种利用活性炭吸附镀镍废水制备镍基催化剂的方法,其包括如下步骤:活性炭进行酸碱等改性处理后,加入到预处理至合适浓度的镀镍废水中,通过调节废水pH和吸附时间使活性炭对镍离子充分吸附,吸附完成后固液分离,随后再对固体物质进行煅烧和还原处理,即得。与现有技术相比,本发明的有益效果为,利用改性活性炭吸附镀镍废水制备镍基催化剂,实现了废水中镍离子的回收再利用,同时避免含有镍离子的吸附材料对环境造成的二次污染。

标签:
固废
湖北 - 武汉 来源:中冶有色网 2023-03-19
上一页 80 81 82 83 84 ... 108 下一页
共108页    到第

中冶有色为您提供最新的湖北有色金属固/危废处置技术理论与应用信息,涵盖发明专利、权利要求、说明书、技术领域、背景技术、实用新型内容及具体实施方式等有色技术内容。打造最具专业性的有色金属技术理论与应用平台!

全国热门有色金属设备推荐
展开更多 +
全国热门有色金属技术推荐
展开更多 +

 

江西省隆恩特环保设备有限公司
宣传

报名参会
更多+

报告下载

有色专家
更多+

武汉科技大学
校学术委员会主任 / 教授
北京科技大学
主任/教授
广西大学
处长/教授
湖南有色金属研究院
教授级高工/原总工程师
江西铜业集团有限公司
党委书记、董事长
赤泥综合利用研究报告2025
推广

热门技术
更多+

推荐企业
更多+

福建省金龙稀土股份有限公司
宣传

发布

在线客服

公众号

电话

顶部
咨询电话:
010-88793500-807