青岛垚鑫智能科技有限公司
宣传

位置:中冶有色 >

有色技术频道 >

> 固/危废处置技术

分类:
全部
矿山技术
冶金技术
材料制备及加工技术
环境保护技术
分析检测技术
 
全部
废水处理技术
大气治理技术
固/危废处置技术
土壤修复技术
地区:
全部
北京
天津
上海
重庆
河北
山西
辽宁
吉林
黑龙江
江苏
浙江
安徽
福建
江西
山东
河南
湖北
湖南
广东
海南
四川
贵州
云南
陕西
甘肃
青海
内蒙
广西
西藏
宁夏
新疆
其他
其他
展开
 
全部
南京
无锡
徐州
常州
苏州
南通
连云港
淮安
盐城
扬州
镇江
泰州
宿迁

江苏南京有色金属固/危废处置技术理论与应用

免费发布技术信息>>
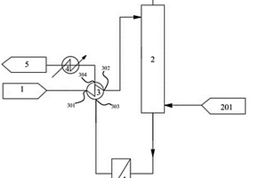
利用双极膜处理废水一体化设备

本实用新型公开一种利用双极膜处理废水一体化设备,包括底板,所述底板的上表面固定连接有预处理机构,所述底板的上表面固定连接有电渗析机构,所述电渗析机构位于预处理机构的一侧,本实用新型所达到的有益效果是:通过预处理机构将废水中的固体杂物和无用离子去除,随后经过L型连接管通入渗析箱中进行电渗析处理,废水电渗析处理完成后,将废水通入回流箱中,启动回流水泵,可以将回流箱中的废水重新输送至渗析箱中进行二次电渗析处理,本实用新型通过设置回流机构可以多次对废水进行电渗析处理,以确保废水中的盐类物质充分反映,避免废水中的盐类物质未达到排放标准就排放出去的情况出现。

标签:
固废
江苏 - 南京 来源:中冶有色网 2023-03-19
新型硫酸废液回收再利用装置

本实用新型公开了一种新型硫酸废液回收再利用装置,具体涉及硫酸废液回收技术领域,包括回收罐,所述回收罐侧面设有输送泵,所述输送泵侧面设有回收机构;所述回收机构包括箱体,所述箱体内壁上设有矩形框,所述矩形框内壁上固定有四棱锥形滤网,所述箱体内壁上设有偏心轮,所述偏心轮安装在矩形框下方,所述偏心轮侧面固定有转轴,所述转轴安装在箱体内部并延伸出箱体侧面,所述转轴端部固定有电机。本实用新型通过四棱锥形滤网对硫酸废液中进行过滤,同时通过电机带动四棱锥形滤网振动使得滤出的固体杂质向四周滑落至箱体内壁上,不仅有效防止四棱锥形滤网发生堵塞影响处理效果,并且清理固体杂质简单便捷。

标签:
固废
江苏 - 南京 来源:中冶有色网 2023-03-19
工业废物自动分类处理系统

本发明涉及一种工业废物自动分类处理系统,包括废物收集罐,废物收集罐将废物收集后通过输送带输送到粉碎机,粉碎机将废物粉碎后经高压风机输送到比重装置,对于符合一定要求的废物通过输送带进入识别装置,对于没有达标的废物通过输送带输送到二次收集罐,由二次收集罐分别通过输送带将没有达标的废物输送到尺寸分类装置和有机分类装置。本发明设计合理、使用方便,通过该种处理系统,不仅能够有效的避免资源浪费和固体废物,而且能够充分的分类和处理工业废物,对于有利用价值的工业废物进行收集并回收利用。

标签:
固废
江苏 - 南京 来源:中冶有色网 2023-03-19
利用改性碱渣吸附处理阳离子染料废水的方法

本发明公开了一种利用改性碱渣并处理阳离子染料废水的方法。包括下列步骤:(1)将碱渣破碎至20~40目,水洗后在80~105℃下烘干,研磨至过100~140目筛获得碱渣粉,备用;(2)将碱渣粉与0.5~2CMC十二烷基硫酸钠溶液按照5g/100mL的比例混合,在温度30~60℃下,控制转速160~180r/min振荡6~12h,得到的浆液经过滤分离出固体,对其洗涤并烘干研磨至过100~140目筛,获得吸附剂,备用;(3)吸附剂按照0.1~0.25g/100mL的比例投加到阳离子染料废水中,控制温度在30~50℃,充分反应5~360min,即完成染料去除过程,最佳条件下的吸附去除率可达97%以上。本技术不仅可以解决现有染料废水处理方法成本高、周期长、操作稳定性差等问题,而且还能回收使用氨碱厂废渣,达到以废治废的效果。

标签:
固废
江苏 - 南京 来源:中冶有色网 2023-03-19
利用改性凹土处理磺化废硫酸中有机物的方法

本发明涉及一种利用改性凹土处理磺化废硫酸中有机物的方法,它包括以下步骤:取凹土原料,进行研磨;先进行酸洗,再水洗,将水洗后分离出的凹土颗粒置于氯化钠溶液中,再将分离出的凹土颗粒置于十二烷基苯磺酸钠和木质素磺酸钠的饱和溶液中进行浸润,待固液分离后,再进行煅烧,得到改性凹土颗粒;将改性的凹土颗粒再进行磨碎,制作改性凹土材料;将其与待处理的含有机物的磺化机废硫酸充分混合,分离出固体废物和硫酸。本发明利用改性凹土材料的吸附与分离,可有效去除磺化废硫酸中的有机物,通过多次稳定的处理,可达到90%以上的吸附去除效率,减少了磺化废硫酸中有机物的残留量,处理后的硫酸可以降级使用或作为生产副产品的原料。

标签:
固废
江苏 - 南京 来源:中冶有色网 2023-03-19
VOC有机废气节能环保一体化处理系统

本发明涉及一种VOC有机废气节能环保一体化处理系统,包括底板、处理塔、喷淋装置、鼓风装置、干燥装置和净化装置。本发明可以解决现有的VOC有机废气在净化处理对的过程中可能会遇到以下难题:a.通过废气处理设备直接对VOC有机废气进行净化处理,导致废气中附带的固体颗粒容易附着在过滤孔和出气孔上,从而造成堵塞的情况,从而降低了VOC有机废气的净化效率和出气效果;b.现有的废气处理设备废气处理效率较低,可能出现废气净化处理不完全就排放出去的情况,且设备运行维护费用较高,导致净化处理成本较高,从而降低了企业的效益。

标签:
固废
江苏 - 南京 来源:中冶有色网 2023-03-19
焦炉烟道废气脱硫脱硝的方法

本发明公开了一种焦炉烟道废气脱硫脱硝的方法,主要解决现有技术中焦炉烟道废气脱硫脱硝处理成本高、产生二次废弃物、处理工艺复杂的技术问题。本发明的技术方案为:一种焦炉烟道废气脱硫脱硝的方法,包括:对焦炉烟道废气进行降温;对降温后的焦炉烟道废气进行脱硫和除尘;对经脱硫和除尘处理后焦炉烟道废气进行换热和升温;对升温后的焦炉烟道废气进行脱硝;对脱硝后的焦炉烟道废气进行换热降温和排放。本发明方法工艺节能性好,排烟温度适中,能源利用率高;脱硫产物稀硫酸用于生产硫铵,脱硝产物为氮气和水,无二次污染产生,无固体废弃物,无干粉现场扬尘情况产生。

标签:
固废
江苏 - 南京 来源:中冶有色网 2023-03-19
眼科手术室用医疗废弃物回收装置

本实用新型涉及医疗技术领域,且公开了一种眼科手术室用医疗废弃物回收装置,包括箱体、紫外灯、导流罩、玻璃箱和玻璃滤罩;所述箱体的顶端开设有进料口,所述箱体的正面开设有箱门,所述紫外灯的内部安装有多组紫外灯,所述导流罩安装在箱体内部的顶端;所述玻璃箱放置在箱体的内部,所述玻璃滤罩位于玻璃箱的顶端。该眼科手术室用医疗废弃物回收装置,在手术的过程中医疗废物可通过进料口丢弃在箱体内,经过导流罩使得废弃物进入玻璃箱内,并在玻璃滤罩的过滤下,将液体与固体分离,在紫外灯发出的紫外线照射下对废弃物进行消毒,避免废弃物上粘覆患者的病毒,如此提高安全性,且便于回收利用。

标签:
固废
江苏 - 南京 来源:中冶有色网 2023-03-19
集装箱清洗过程中的废水处理循环利用节水减排装置

本实用新型涉及一种集装箱清洗过程中的废水处理循环利用节水减排装置,包括废水回收池、沉淀池、絮凝池及储水池,所述的废水回收池通过管道与沉淀池连接,所述的沉淀池通过管道与絮凝池连接,所述的絮凝池通过管道与储水池连接;所述的絮凝池的顶部设置有絮凝剂加入管,所述的絮凝池的底部设置有多个排出管道,所述的排出管道与过滤装置连接。本实用新型中设置有沉淀池和絮凝池,能够有效地除去废水中的固体物质和其他物质,并且设置有过滤装置,保证废水处理的效果,设置有多个过滤装置保证废水处理过程的连续性。

标签:
固废
江苏 - 南京 来源:中冶有色网 2023-03-19
含氟废水高效络合的离子交换除氟方法

本发明公开了一种含氟废水高效络合的离子交换除氟方法,属于废水处理领域。它包括以下步骤:S1将含氟废水的pH值调节至3~6之间;S2在所述步骤S1处理后的废水中加入铝盐和氟硅酸,搅拌反应;S3将所述步骤S2处理后的溶液采用阴离子交换树脂吸附,得到吸附出水。采用本发明方案能够显著提高树脂吸附效率,且在其它竞争离子存在的条件下能够有效降低其他离子的干扰;同时,由于本发明是在酸性条件下进行,其在除氟过程中不产生固体废弃物,有利于在含氟废水的处理中进一步推广应用。

标签:
固废
江苏 - 南京 来源:中冶有色网 2023-03-19
高效吸附处理含低浓度洛克沙胂废水的方法

本发明公开了一种高效吸附处理含低浓度洛克沙胂废水的方法,属于污水处理技术领域。本发明的步骤为:步骤一、制备聚丙烯酸铁(Ⅲ)络合物悬浊吸附剂;步骤二、对含低浓度洛克沙胂废水进行预处理,去除废水中悬浮固体;步骤三、向步骤二预处理得到的废水中投加聚丙烯酸铁(Ⅲ)络合物悬浊吸附剂,投加的聚丙烯酸铁(Ⅲ)络合物悬浊吸附剂在预处理得到的废水中含量为0.5~3.0g/L;步骤四、调节步骤三得到的吸附体系的pH范围为6~9,搅拌吸附60~120min,静置沉淀30~60min后固液分离。本发明能够高效、低耗处理含低浓度洛克沙胂废水,操作方便,易于控制,几乎不受废水中的含盐量影响。

标签:
固废
江苏 - 南京 来源:中冶有色网 2023-03-19
用于药物化学试验中的废液处理装置

本实用新型公开了一种用于药物化学试验中的废液处理装置,包括移动底架、设置于移动底架上的废液处理箱,所述废液处理箱下部设有与其连通的废液收集罐,上部设有与其连通的废液过滤箱,所述废液过滤箱两侧还分别设有酸罐、碱罐,所述酸罐、碱罐均与废液处理箱连通,所述酸罐、碱罐、废液处理箱及废液收集罐前面板上均设有透明刻度可视窗,本实用新型通过设置废液过滤箱,能够首先滤除废液中的固体杂质实现废液的初步处理;通过酸罐、碱罐及废液处理箱内部的搅拌装置的设置,能够使废液进行充分反应,废液处理箱一侧设有带密封塞的附加管,可以通过附加管吸取箱内液体进行pH值等指标检测,废液收集罐通过下支撑板可以方便拉出更换。

标签:
固废
江苏 - 南京 来源:中冶有色网 2023-03-19
金属加工含氟废水的处理方法

本发明公开了一种金属加工含氟废水的处理方法,包括以下步骤:高氟废水的处理;低氟废水的处理;将其它生产废水收集,加入碱、絮凝剂,反应后进行沉淀,泥水分离,出水进入废水处理池;经过步骤2沉氟反应得到的废水和经过步骤3出渣的其它废水在废水处理池中均匀混合,通过AO法污水处理工艺进行处理,然后进行沉淀,泥水分离;将步骤4处理后的废水进行深度处理,最终达到排放标准;污泥处理,将上述几个步骤得到的污泥进行分类处理。采用本发明的处理方法可以保证多晶硅生产废水的稳定达标排放和回收利用,废水处理后的废渣属于一般固体废物,可以直接填埋处置,不会对环境造成二次污染。

标签:
固废
江苏 - 南京 来源:中冶有色网 2023-03-19
电镀废水固液分离方法
电镀废水固液分离方法 1010     
 0

本发明公开了一种电镀废水固液分离方法,主要由化学法预处理、陶瓷膜分离、重金属回收、陶瓷膜清洗四个工艺单元组成。本发明解决了对废水中悬浮物重力沉降性能要求高的缺陷,大大提高了固液分离的效果及浓缩倍数,固液分离过程中不需要投加混凝剂及絮凝剂,药剂消耗大幅度降低。本发明克服了现有沉淀法高场地占用以及沉降速度慢、耗时长等缺点,提高了固液分离的效果,在固液分离过程中无需投加混凝剂及絮凝剂,因而药剂消耗大幅度降低。由于实现了重金属化合物的回收,因而也没有需要单独处理的固体废弃物产生,在减少环境污染的同时降低了废水处理过程中的污泥处理费用。因此,本发明是一种适合电镀废水固液分离的理想方法。

标签:
固废
江苏 - 南京 来源:中冶有色网 2023-03-19
放射性湿废物桶内干燥系统及干燥方法

本发明涉及一种放射性湿废物桶内干燥系统及干燥方法,属于放射性固体湿废物处理技术领域。该系统的干燥箱顶部出风管和下部进风管之间接有加热循环管路;进风管经控制阀接惰性气体注入系统;出风管至控制阀门之间并联有气体检测系统;第一汽水分离器的排水口经排水泵通往冷凝单元的冷凝液箱;冷凝液箱的上部通往出风管路、还通往外部废气处理系统;第二汽水分离器的排水口一路接至真空风机、另一路接至冷却风机的进风口,冷却风机的出风口一路经冷凝管路阀门接至加热循环管路、且另一路经排废管路阀门通往外部废气处理系统。采用本发明可以有效避免放射性气体的排放,减少二次污染。

标签:
固废
江苏 - 南京 来源:中冶有色网 2023-03-19
用于处理磷化废水的除磷剂

本发明公开了一种用于处理磷化废水的除磷剂,所述的除磷剂由胍类聚合物盐酸盐、聚合氯化铝、阴离子型聚丙烯酰胺按照质量比为1~5:0.1~0.3:0.05~0.3组成。本发明还公开了除磷剂在处理磷化废水的应用:调节磷化废水的pH为6~9,按照废水中总磷量的0.8~2.0%wt加入除磷剂,搅拌,沉淀过滤。本发明除磷剂采用强阳离子聚电解质胍类聚合物盐酸盐的胍基为核心,能使聚合物呈正电性,可有效捕捉磷酸根阴离子;并采用阴离子型聚丙烯酰胺与余量的胍类聚合物盐酸盐形成难溶的大分子阴阳聚合物,增加其沉淀效率;最后利用聚合氯化铝和阴离子型聚丙烯酰胺的絮凝性形成较大的大颗粒絮状物,提高固体与废水的分离沉降效果。

标签:
固废
江苏 - 南京 来源:中冶有色网 2023-03-19
用于单氰胺废渣的脱氰系统和方法

本发明涉及固体废弃物处理技术领域,尤其是一种用于单氰胺废渣的脱氰系统,包括处理单元和电控单元,电控单元控制处理单元工作,电控单元内设有电控装置,处理单位包括进料系统、脱氰处理系统、供水系统和臭气处理系统,进料系统、脱氰处理系统、供水系统和臭气处理系统的各功能单元与电控单元控制连接;本发明还提供了一种用于单氰胺废渣的脱氰系统的脱氰方法,本发明所述系统中各功能单元为模块化设计、结构紧凑、便于快速拆装、转运和自由组合,且自动化程度高、便于人员操作和维护,能够很好地对单氰胺废渣进行脱氰,并且还可以有效的防止因臭气和废水造成环境二次污染事故的发生,经济效益好,值得推广。

标签:
固废
江苏 - 南京 来源:中冶有色网 2023-03-19
岩棉生产废料的循环利用方法

本发明涉及岩棉废料利用技术领域,且公开了一种岩棉生产废料的循环利用方法,包括以下步骤;S1、首先使用装载车把岩棉生产废料收集到一起,然后把废料装入破碎机的料仓内;S2、接着启动破碎机,破碎机使其料仓的废料进行粉碎,同时粉碎的废料被输送到筛选机中;S3、之后启动筛选机,筛选机根据两个筛网的孔径把经过破碎机破碎的废料分为粗骨料、细骨料和渣棉料;S4、然后把渣棉料取出。该岩棉生产废料的循环利用方法,具备提高岩棉废料的循环利用率,降低了岩棉的生产成本,也能够避免废料大量堆积占用场地和污染周边环境的缺点,保护了生态平衡,达到固体废弃物的零排放,提高了岩棉生产的节能环保性等优点。

标签:
固废
江苏 - 南京 来源:中冶有色网 2023-03-19
用于深度处理粘胶纤维废水的水处理剂的制备方法

本发明涉及污水处理技术领域,具体是涉及一种用于深度处理粘胶纤维废水的水处理剂的制备方法,其主要是由“制备多孔碳球固体酸”→“制备自制阻垢剂”→“制备水处理剂”等步骤组成。与传统的水处理剂相比,本发明的水处理剂中磁性多孔碳球固体酸具有缓释性,能将污水中的难降解有机污染物长期稳定富集在一起,同时还具有催化特性,能有效提高C201氧化剂降解有机物性能,因而具有更好的COD去除效果以及更宽的pH适应范围。同时此水处理剂在使用过程中不需要外加硫酸,因而能降低因硫酸根浓度增加带来结晶的问题。此外本发明的水处理剂还添加了阻垢剂,进一步抑制晶体形成,因而在粘胶纤维废水深度处理过程颇具优势,具有良好的应用前景。

标签:
固废
江苏 - 南京 来源:中冶有色网 2023-03-19
废药渣高值化利用的方法

一种废药渣高值化利用的方法,按照所述方法,使所述中药残渣与NaOH溶液和Na2S溶液按一定质量比充分混合,加热并持续搅拌6~8小时,冷却至室温后经搅拌粉碎机处理30~60分钟,送入反应釜中,并向釜中通入N2使反应釜压力达30MPa,分段加热,反应结束后,产物顺序通过乙酸乙酯溶液、盐酸溶液和去离子水冲洗,固体产物脱水干燥,获得水热焦。本发明充分利用中药残渣,使其经过水热处理获得孔隙丰富的具有强吸附能力的水热焦炭,工艺简单,提高了中药残渣的高值化利用,排放少。

标签:
固废
江苏 - 南京 来源:中冶有色网 2023-03-19
微波活化再生废活性炭的方法及其装置

本发明公开了一种微波活化再生废活性炭的方法及其装置,本发明在微波活化再生反应腔内采用微波能辐射加热,在特定的活化剂、温度和辐射时间下再生废活性炭,得到亚甲基蓝值较高,恢复效果较好的活性炭,本发明可实现废活性炭这一危险固体废弃物的资源化利用,减少对环境的不良影响,解决活性炭资源日渐短缺问题。相比其它活性炭活化再生方法更加节能,更加环保。有利于资源化利用工业危废,降低企业使用活性炭的成本。

标签:
固废
江苏 - 南京 来源:中冶有色网 2023-03-19
医用废液垃圾桶
医用废液垃圾桶 886     
 0

本实用新型涉及医疗用品技术领域,且公开了一种医用废液垃圾桶,包括固定座,所述固定座的顶部设置有废液桶,所述废液桶的表面固定套接有环形板;本实用新型通过直接将垃圾扔入到固体垃圾桶内,进入到固体垃圾桶内的垃圾会掉入到网状隔板上,网状隔板能够对进入到固体垃圾桶内的垃圾进行分离,能够对不同的垃圾进行固液分离,便于固体和液体垃圾的分开清理,节省了实验后再进行垃圾分类的时间,同时通过一手扶住固体垃圾桶另一只手拧动限位螺栓,限位螺栓在拧动时会从连接杆内的螺纹孔内抽出并与连接杆进行分离,能够方便对垃圾桶进行处理,减轻了使用者的劳动量,提高了装置的实用性。

标签:
固废
江苏 - 南京 来源:中冶有色网 2023-03-19
物料试样加工中心废料回收装置

本实用新型公开了一种物料试样加工中心废料回收装置,其内设有固液分离腔和固体收集腔,固液分离腔顶部连接进料管、底部连接出液管,内部固接侧壁设有滑轨的过滤箱体,刮板和第一连接杆通过固定件固接,固定件上连接滑轮,第一连接杆固接第二连接杆,第二连接杆底部通过第一滑块固接推拉板,推拉板穿过固体收集腔延伸至外并固接连接板,连接板固接第一载物板,第一载物板穿过固体收集腔延伸至内且其上连接第一挡板,第一挡板大小与出料口大小一致,固体收集腔底部设第一滑槽,第一滑槽与第一滑块相适配,固体收集腔顶部铰接活动门。该装置实现了废料回收,且使得废料易于集中处理,操作简单,劳动强度低。

标签:
固废
江苏 - 南京 来源:中冶有色网 2023-03-19
含无机金属离子和有机杂质的低浓度醋酸废水的处理方法

本发明公开了一种含无机金属离子和有机杂质的低浓度醋酸废水的处理方法,包括:醋酸废水进行钙化处理,使废水中醋酸转变为醋酸钙、硫酸根离子转变为硫酸钙沉淀,金属离子转变为氢氧化物沉淀;过滤得含硫酸钙和氢氧化物的滤饼、醋酸钙水溶液;醋酸钙水溶液经MVR处理得醋酸钙悬浮液,过滤得滤液和含醋酸钙的滤饼,滤液结晶干燥得到醋酸钙,和含醋酸钙的滤饼合并得到醋酸钙固体,醋酸钙固体酸解得到醋酸和硫酸钙,硫酸钙和/或含硫酸钙和氢氧化物的滤饼进行热解析;热解析处理产生的含有机物蒸汽的气体、MVR处理产生的含有机物的水蒸气以及结晶干燥产生的水蒸气均进入临氧裂解装置进行深度净化处理。本发明实现了醋酸废水的净化与资源化处理。

标签:
固废
江苏 - 南京 来源:中冶有色网 2023-03-19
对氨氮废水进行蒸氨处理的装置

本实用新型提供一种对氨氮废水进行蒸氨处理的装置。所述装置包括:进水罐,用以提供蒸氨来水;蒸氨塔,用以对所述蒸氨来水进行蒸氨处理,并产生塔底出水和塔顶出水;换热器,用以将所述蒸氨来水与所述塔底出水进行换热,以提升所述蒸氨来水进入所述蒸氨塔时的温度;以及固液分离器,所述固液分离器设置在所述换热器与所述蒸氨塔之间,用以对进入所述换热器的所述塔底出水进行固液分离以去除所述塔底出水中的固体。根据本实用新型的对氨氮废水进行蒸氨处理的装置,通过在蒸氨塔与换热器之间设置固液分离器,将由蒸氨塔排出的塔底出水中的固体分离出去,有效去除了进入换热器中的塔底出水中的固体,解决了固体在换热器表面沉积而造成的换热器堵塞的问题。

标签:
固废
江苏 - 南京 来源:中冶有色网 2023-03-19
电镀除油废液的过滤净化装置及方法

本发明公开了一种电镀除油废液的过滤净化装置,包括原料液输送管线、膜过滤器、渗透液输出管线、浓缩液外排管线、浓缩液循环管线;原料液输送管线与膜过滤器的管程入口管道相通,渗透液输出管线与膜过滤器的壳程的渗透液排出端相通;浓缩液外排管线与膜过滤器的管程浓缩液排出端相通;在浓缩液外排管线与原料液输送管线之间设有浓缩液循环管线。本发明还公开了基于该过滤净化装置过滤净化电镀除油废液的方法,脱除了电镀除油废液中的固体颗粒,还提高了电镀除油槽液的质量等级,有利于电镀除油废液的综合利用,提高经济效益。

标签:
固废
江苏 - 南京 来源:中冶有色网 2023-03-19
高盐废水处理方法
高盐废水处理方法 1136     
 0

本发明公开了一种高盐废水处理方法,包括以下步骤:(a)高盐废水送入结冰系统,高盐废水在结冰系统内结冰,实现初步盐水分离,送入结冰系统内的未结冰的高盐废水经过高盐废水循环系统重新送入结冰系统,制冷系统通过载冷剂的循环维持结冰系统的冷场;(b)关闭制冷系统,开启容霜系统,对结冰系统内的结冰进行融霜除冰,自结冰系统送出的产物通过破碎系统进行破碎,破碎后的产物送入分离系统进行再次除盐;(c)经过分离系统分离的液体作为高盐液体回收,分离系统得到的固体为分离后的净水结冰产物。本发明结合动态结冰以及破碎分离技术,解决了高盐废水处理的问题,实现了高效连续浓缩高盐废水和快速处理高盐废水。

标签:
固废
江苏 - 南京 来源:中冶有色网 2023-03-19
脱硝废水浓缩蒸发器
脱硝废水浓缩蒸发器 727     
 0

本实用新型公开了一种脱硝废水浓缩蒸发器,包括壳体,所述壳体顶部设有控制装置以及底部设有万向轮,所述壳体内腔设有混合箱,所述混合箱顶部设有电机,所述电机一侧设有注水管,所述电机底部设有搅拌轴,所述搅拌轴一侧设有第一输水管,所述第一输水管上设有压力泵,所述混合箱一侧设有过滤箱,所述过滤箱内腔设有支撑网。本实用新型通过设置冷凝块,可以对水蒸气进行收集,以达到重复利用效果,通过设置滚筒刷,可以对未被刮板刮下的固体析出产物进行二次清理,通过设置搅拌轴,可以使废气和水充分混合,以达到提高脱硝率的目的,通过设置滤篮,可以对充分混合后的废水进行过滤,以达到除去废水中的固体悬浮物效果。

标签:
固废
江苏 - 南京 来源:中冶有色网 2023-03-19
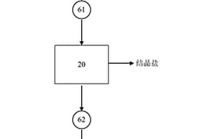
高盐废水浓缩结晶装置

本实用新型公开了一种高盐废水浓缩结晶装置,包括:薄膜蒸发器,用于将高盐废水蒸发浓缩,得到蒸汽和第一浓缩液;离心机,连接至所述薄膜蒸发器,用于将所述第一浓缩液固液分离,得到结晶盐和第二浓缩液;干燥机,连接至所述离心机,用于将所述第二浓缩液干燥,得到蒸汽和固体废渣。根据本实用新型提供的高盐废水浓缩结晶装置,高粘度、高硬度、高有机物等高盐废水依次通过薄膜蒸发器、离心机和干燥机进行处理,产生冷凝水、工业盐和有机物废渣,实现了高盐废水的资源化回收和利用,实现了高盐废水的零排放,具有操作简单、运行成本低、处理效率高等优点。

标签:
固废
江苏 - 南京 来源:中冶有色网 2023-03-19
生物仪器检测后废液回收装置

本实用新型公开一种生物仪器检测后废液回收装置,包括过滤箱、搅拌机构、过滤网和水泵,所述过滤箱的一侧设有微生物净化箱,所述过滤箱远离微生物净化箱的一侧固定开设有进水口,本实用新型所达到的有益效果是:通过设置过滤箱、微生物净化箱、PH中和箱和搅拌机构,过滤箱内通过交错分布设置的固定板上的海绵过滤块,过滤掉固体杂质,通过电机带动转动杆和螺旋叶片转动,使微生物净化箱和PH中和箱内的废液与净化剂和中和剂充分反应,实现了废液回收装置对废液的充分净化处理,废液经由过滤箱、微生物净化箱和PH中和箱层层分段净化处理,避免了废液里的有害物质超标,使废液达到环保标准,净化后的废液可以重复利用。

标签:
固废
江苏 - 南京 来源:中冶有色网 2023-03-19
上一页 76 77 78 79 80 ... 98 下一页
共98页    到第

中冶有色为您提供最新的江苏南京有色金属固/危废处置技术理论与应用信息,涵盖发明专利、权利要求、说明书、技术领域、背景技术、实用新型内容及具体实施方式等有色技术内容。打造最具专业性的有色金属技术理论与应用平台!

全国热门有色金属设备推荐
展开更多 +
全国热门有色金属技术推荐
展开更多 +

 

江西省隆恩特环保设备有限公司
宣传

报名参会
更多+

报告下载

有色专家
更多+

南方科技大学
外籍院士
北京科技大学
教授
昆明理工大学
教授
辽宁忠旺集团
教授级高工
西安建筑科技大学
院长/教授
赤泥综合利用研究报告2025
推广

热门技术
更多+

推荐企业
更多+

福建省金龙稀土股份有限公司
宣传

发布

在线客服

公众号

电话

顶部
咨询电话:
010-88793500-807