青岛垚鑫智能科技有限公司
宣传

位置:中冶有色 >

有色技术频道 >

> 固/危废处置技术

分类:
全部
矿山技术
冶金技术
材料制备及加工技术
环境保护技术
分析检测技术
 
全部
废水处理技术
大气治理技术
固/危废处置技术
土壤修复技术
地区:
全部
北京
天津
上海
重庆
河北
山西
辽宁
吉林
黑龙江
江苏
浙江
安徽
福建
江西
山东
河南
湖北
湖南
广东
海南
四川
贵州
云南
陕西
甘肃
青海
内蒙
广西
西藏
宁夏
新疆
其他
其他
展开
 
全部
南京
无锡
徐州
常州
苏州
南通
连云港
淮安
盐城
扬州
镇江
泰州
宿迁

江苏南京有色金属固/危废处置技术理论与应用

免费发布技术信息>>
超高分子量聚乙烯干法纺丝冻胶及废丝溶剂回收处理工艺

本发明涉及一种从废弃物中提取溶剂的回收技术,尤其涉及一种超高分子量聚乙烯纤维冻胶废丝的溶剂回收技术。采用熔融釜对冻胶废丝及冻胶块进行熔融,利用干法纺丝溶剂回收系统中的精馏单元,回收其中的有机溶剂,固体冻胶块造粒回收利用。本发明解决超高分子量聚乙烯纤维生产过程中产生的冻胶废丝中溶剂无法回收的问题,节约了生产成品,同时回收后的冻胶原料及废丝可直接送至下游加工企业再利用,溶剂回收处理过程密封,对环境无污染。

标签:
固废
江苏 - 南京 来源:中冶有色网 2023-03-19
棕榈油废水分离设备
棕榈油废水分离设备 791     
 0

本实用新型公开了一种棕榈油废水分离设备,包括三相分离器、刷式过滤器、第一组无机膜分离器、生物降解槽、第二组无机膜分离器、MBR生物膜反应器和清液收集罐;三相分离器、刷式过滤器、第一组无机膜分离器、生物降解槽、第二组无机膜分离器和清液收集罐依次连通,第二组无机膜分离器和MBR生物膜反应器形成循环。本实用新型棕榈油废水分离设备,结构简单,成本低廉,可长期稳定运行,不仅可使产水达标,且可将产水回用,所得固体物料用作燃料,提高了资源的利用率,同时,还能将废水中所含的棕榈油进行回收,在解决废水处理问题的同时增加了棕榈油的额外产量。

标签:
固废
江苏 - 南京 来源:中冶有色网 2023-03-19
利用餐厨废弃物和污泥协同厌氧消化后的沼渣制备生物菌肥的方法

本发明公开了一种利用餐厨废弃物和污泥协同厌氧消化后的沼渣制备生物菌肥的方法,属于固体有机废弃物处理和生物菌肥生产技术领域。本申请以餐厨废弃物和污泥厌氧消化后的沼渣为原材料,加入褐球固氮菌种子液进行发酵,制得的生物菌肥有效活菌数不低于6.47×108cfu/g。本申请发酵过程用时短,规模小,能耗低、操作简单、不产生二次污染,将价格低廉、来源广泛的餐厨废弃物和污泥协同厌氧消化后的沼渣转化为活菌数量高、可被植物利用的生物质资源,变废为宝,促进了环境保护和资源的可持续利用。

标签:
固废
江苏 - 南京 来源:中冶有色网 2023-03-19
含氟废水高效沉淀与泥水分离一体化装置及其处理方法

本发明公开了一种含氟废水高效沉淀与泥水分离一体化装置及其处理方法,属于环境工程废水处理领域。装置包括加药反应区、沉淀区、集水区、集泥区和泥水分离区;将含氟废水与含钙溶液按反应配比送入处理装置,使氟化钙固体经过污泥自由沉淀、污泥压缩层、污泥密实层后经集泥区收集后进泥水分离区完成固液分离。处理过程中因不加入其它絮凝剂,所得的污泥杂质少、氟化钙含量高,可作为氟资源回收利用,同时污泥产生量少,因此处理综合成本低,本装置设计紧凑、占地面积小、自动化程度高、投资运行费用较低、便于推广。

标签:
固废
江苏 - 南京 来源:中冶有色网 2023-03-19
光伏废水处理剂及其处理设备和处理方法

本发明公开了一种光伏废水处理剂及其处理设备和处理方法,属于含氟污水处理技术领域。本发明的光伏废水处理剂,以除氟颗粒、除氟剂、氢氧化钠和盐酸为主要成份,通过一体化的光伏废水处理设备进行废水处理。各组份协同作用,解决了传统钙盐沉淀法中氟化钙颗粒沉淀难的问题,并且出水F‑浓度也可降到10mg/L以下。显著降低了出水F‑浓度、提高沉淀产物沉降性能,强化除氟效果。沉淀所得固体氟化钙含量高,可以回收利用,降低了废水处理成本,减少了企业对防治水环境污染成本投入,提高了经济效益。与光伏行业的传统工艺相比较,提高了工作效率,运行灵活且便于管理,便于推广。

标签:
固废
江苏 - 南京 来源:中冶有色网 2023-03-19
高浓度有机废水资源化利用方法

本发明提供了一种高浓度有机废水资源化利用方法,将高浓度有机废水与粉煤灰、秸秆粉等结合制成固体颗粒燃料,将废水中有机物转变成燃料,实现资源化利用,有利于节能降耗。大幅度降低环境风险,将高浓度有机废水无害化转变成颗粒燃料,即彻底杜绝了浓废水运输过程泄露的可能性,又防止因粉尘造成大气污染。与湿式氧化、超临界、直接焚烧相比较,生产企业高浓度废水处理的设备投资费用和运行处理成本大幅度下降。

标签:
固废
江苏 - 南京 来源:中冶有色网 2023-03-19
铋酸钠在快速降解有机染料废水中的应用及降解方法

本发明公开了铋酸钠在快速降解有机染料废水中的应用及降解方法。首先将 有机染料废水格栅除杂和静置沉淀,用pH值调节为7~10;而后废水引入反应容 器,加入NaBiO3,可见光照射,在搅拌的作用下反应,废水处理后排出。当有机 废水浓度超过130mg/L时应对其加以稀释。所选用的铋酸钠为商用品,可直接购 得,从经济上的考虑投加浓度为0.1~2g/L,当投加浓度超过3g/L过多的固体颗粒 会散射光照,使光解效率降低。本发明用于处理染料废水的适用性强,常温 下即可进行。所发明的催化氧化剂具有很强的氧化能力,能氧化大多数有机染料, 并且降解速度很快,TOC下降显著。催化剂成本低廉,易于大规模生产使用。

标签:
固废
江苏 - 南京 来源:中冶有色网 2023-03-19
稀土氧化铕萃取废水除重、除放及资源回收工艺

本发明提供了一种稀土氧化铕萃取废水除重、除放及资源回收工艺,主要包括以下步骤:(1)稀土元素回收:氧化铕萃取废水中投加草酸将反萃取下来的氯化稀土沉淀下来,此阶段的沉淀Eu2(C2O4)3可再经过分离、烘干、灼烧,制得氧化铕,(2)锌元素回收:向步骤(1)中的滤液中投加NaOH,调节pH,并进行充分搅拌,产生的沉淀为氢氧化锌,固液分离后,氢氧化锌固体采用湿法回收或者火法焙烧回收:(3)除重及除放:将步骤(2)中的滤液和镧铈废水混合,调节pH,采用硫化沉淀法和吸附方法对废水中的重金属、放射性进行处理。本发明处理效果好,处理过程中产生渣量少,危险废弃物产生量少,减少了废水的处理成本。

标签:
固废
江苏 - 南京 来源:中冶有色网 2023-03-19
纯氧燃烧废气处理装置

本实用新型涉及废气净化技术领域,且公开了一种纯氧燃烧废气处理装置,包括装置本体,装置本体的外表买你固定连通有套管,套管远离装置本体的一端固定连通有连管,连管远离套管的一端固定连通有收集结构,套管的顶部开设有插孔,插孔的内壁活动插设有滤板,滤板的顶部固定安装有手柄,滤板的外表面固定安装有两个挤压杆,套管内壁的底部开设有两个推进槽,两个推进槽内壁的底部均固定连接有第一弹簧。该纯氧燃烧废气处理装置,增加了滤板弹出安装结构,解决了当处理的废气数量较多时,可能会由于废气内部存在的少量固体停留在滤板的外表面,从而导致滤板的外表面与管道的内表面粘合在一起,从而导致难以取出的问题。

标签:
固废
江苏 - 南京 来源:中冶有色网 2023-03-19
废矿物油杂质振荡分离装置及其分离方法

本发明涉及废矿物油分离技术领域,公开了一种废矿物油杂质振荡分离装置,包括振荡分离罐,振荡分离罐从上至下依次设有溢流段、沉降分离段和缓冲分离段,沉降分离段内设有超声波振荡分离器,超声波振荡分离器上方设有废矿物油入口和液体分布器,液体分布器与废矿物油入口连通,液体分布器上设有喷嘴,液体分布器上方设有挡板,废矿物油入口、液体分布器和挡板设在沉降分离段;还公开了一种废矿物油杂质振荡分离方法。本发明的废矿物油除杂装置可以实现废矿物油中净油、固体杂质和水分的分离,与现有技术相比,本发明极大地缩短了废矿物油的分离时间;提高了分离效率,杂质去除率达90~95wt%,处理量高达3~20t/h。

标签:
固废
江苏 - 南京 来源:中冶有色网 2023-03-19
高含盐废水零排放结晶盐处理工艺及装置

本发明公开了一种高含盐废水零排放结晶盐处理工艺及装置,该工艺主要包括预处理、蒸发、结晶、碳化等过程;结晶器主要包括筒体、双喇叭形筒体、淘洗管、清洗口、监控仪、混合搅拌器、加热装置;首先对高含盐废水进行相关预处理操作,然后废水进入蒸发器,使用外部提供的低压蒸汽将蒸发器管束内的含盐废水进行蒸发结晶,蒸发流程结束后,含盐废水经过结晶器进行结晶,最后结晶盐在炭化炉中去除有机物及硝酸盐,碳化炉尾气进燃烧系统,碳化炉的高温烟气热量采用废热锅炉进行余热回收,废热锅炉产生的低压蒸汽用于结晶器的外供蒸汽。本发明将高含盐废水进一步处理,使水的回收率达到95%以上,同时盐结晶成固体盐,实现高含盐废水零排放。

标签:
固废
江苏 - 南京 来源:中冶有色网 2023-03-19
利用太阳能的空气加湿除湿式脱硫废水处理装置

本发明提供了一种利用太阳能的空气加湿除湿式脱硫废水处理装置,属于废水处理领域。该装置包括太阳能集热器、流化床蒸发器、布袋除尘器、横管降膜冷凝器、流量控制器、废水泵、鼓风机;废水在太阳能集热器中受热后,进入流化床蒸发器,空气从底部进入流化床蒸发器,经蒸发的湿空气依次经过布袋除尘器、横管降膜冷凝器和气液分离器。本装置利用流化床蒸发器进行空气吸湿,利用横管降膜冷凝器进行空气除湿,使得废水在蒸发和冷凝中都有很高的传热传质效率,在常压下运行,无需真空泵。脱硫废水单独处理,保证了烟气脱硫过程的稳定性。采用半干法蒸发流程,通过布袋除尘器回收固体残渣,无需浓液储存处理装置。

标签:
固废
江苏 - 南京 来源:中冶有色网 2023-03-19
高效废气净化装置
高效废气净化装置 1051     
 0

本实用新型涉及废气净化领域技术领域,尤其是一种高效废气净化装置包括水洗塔和沉淀池,所述沉淀池内通过过滤板分割为循环室和沉淀室,所述水洗塔为圆柱状,且水洗塔内腔由下至上阵列安装有旋流器,所述水洗塔的上端连接有第一压缩机,且水洗塔的下端连接沉淀室,所述循环室的出口端连接水泵的入口端,本装置能够采用旋流器迅速除去废气中的固体颗粒,同时采用电加热并通入反应气体的方式除去部分难溶于水的有害气体,最后将气体与反应液进行混合,在高温高压催化剂的条件下进行反应,除去有害气体,相比传统方式处理更加彻底,而且能够避免固体颗粒污染后续反应装置,延长装置使用寿命。

标签:
固废
江苏 - 南京 来源:中冶有色网 2023-03-19
高盐废水常温蒸发零排放处理系统及处理方法

本发明涉及一种废水排放处理系统和处理方法,尤其涉及一种高盐废水常温蒸发零排放处理系统及处理方法,属于水处理技术领域。本发明包括原水箱,所述原水箱经原水提升泵连接固液分离箱,所述固液分离箱内的液体经循环水泵连接常温蒸发器,所述常温蒸发器内安置用以抽吸环境空气的引风机,所述固液分离箱内的固体经离心脱水机排出系统。本发明通过引入干燥的环境空气,利用热空气作为载体,在常温蒸发单元内与废水发生高效率的传热和传质过程,实现高盐废水的常温常压条件下的连续蒸发结晶处理。晶体经离心脱水单元进行脱水后排出装置。该工艺具有可实现废热资源再利用、设备运行稳定可靠、系统运行费用低、自动化程度高、运行维护简单等优点。

标签:
固废
江苏 - 南京 来源:中冶有色网 2023-03-19
氟化氢废气治理及资源化利用的方法及设备

本发明公开了一种全新的氟化氢气体治理及资源化利用的方法,主要包括以下几个步骤:(1)利用风机将氟化氢气体进行收集集中,将风机出口接入到含有氢氧化锂吸收液的喷淋塔,进行氟化氢废气的喷淋吸收;(2)利用氢氧化锂吸收液将氟化氢气体充分吸收,发生的反应为:HF+LiOH→LiF+H2O,监测喷淋吸收液的pH,将反应完全的喷淋吸收液排入集水箱(3)向集水箱中的喷淋吸收液加入氢氧化锂固体,搅拌,利用同离子效应将氟化锂析出,固液分离,固体进行回收,液体再返回步骤(1)中循环使用。

标签:
固废
江苏 - 南京 来源:中冶有色网 2023-03-19
胶清废水资源化利用的方法

本发明涉及一种胶清废水资源化利用的方法,特别是涉及一种从胶清废水中回收橡胶和白坚木皮醇的方法,属于橡胶资源利用技术领域。步骤包括有:第一步、将胶清废水通过微滤膜进行过滤,得到微滤浓缩液与微滤渗透液;第二步、在微滤浓缩液中加入硫酸水溶液进行凝固,将得到的固体进行干燥,得到的回收橡胶;第三步、将微滤渗透液通过超滤膜进行过滤,得到超滤浓缩液与超滤渗透液;第四步、将超滤渗透液送入树脂进行纯化,然后再洗脱后得到洗脱液,洗脱液经结晶、重结晶得白坚木皮醇晶体。该方法从胶清废水中同时回收干胶与白坚木皮醇,废物资源达到有效回收,具有显著的社会效益、环境效益和经济效益。

标签:
固废
江苏 - 南京 来源:中冶有色网 2023-03-19
氯碱行业废水多级分盐提纯处理系统

本发明公开了一种氯碱行业废水多级分盐提纯处理系统,包括调节池,其中:所述氯碱废水通过调节池进入预处理单元,所述预处理单元能够去除氯碱废水中的固体颗粒、悬浮物并对氯碱废水进行COD处理,所述预处理单元与抗污染压力式超滤系统连接,所述抗污染压力式超滤系统与一级纳滤分盐系统连接,且所述一级纳滤分盐系统能将氯碱废水分为一价氯化钠浓水和二价硫酸钠浓水,本发明利用纳滤膜对不同离子的选择透过性,将废水分为一价氯化钠浓水和二价硫酸钠浓水,同时工艺设计多级分盐,提高分盐的纯度,最后进行结晶,最后得到工业级标准的氯化钠和硫酸钠。

标签:
固废
江苏 - 南京 来源:中冶有色网 2023-03-19
废水处理装置
废水处理装置 1068     
 0

本发明提供一种废水处理装置。所述装置包括:预处理单元和生物处理单元,所述预处理单元用以对废水进行预处理以降低所述废水的硬度和减少所述废水中的固体悬浮物的含量;所述生物处理单元用以对经过所述预处理单元处理后的废水进行生物处理,其中,所述生物处理单元包括厌氧膜生物处理单元、膜生物反应器反硝化处理单元和厌氧氨氧化处理单元,所述膜生物反应器反硝化处理单元对所述排水进行反硝化处理;所述厌氧氨氧化处理单元对所述排水进行厌氧氨氧化处理。根据本发明,在进行厌氧氨氧化处理之前设置厌氧膜生物处理单元对废水进行厌氧膜生物处理,减少输入厌氧氨氧化处理的水中的悬浮物和有机污染物,提升处理的效率。

标签:
固废
江苏 - 南京 来源:中冶有色网 2023-03-19
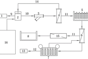
页岩气井钻井废油基泥浆固化材料

本发明公开了一种页岩气井钻井废油基泥浆固化材料,该发明有效解决钻井废油基泥浆环境污染的问题,并实现油田固体废弃物的综合利用。该材料浸出低、污染小,综合利用废弃物资源,有利于经济的可持续发展。本发明的页岩气井钻井废油基泥浆固化材料,由钻井废油基泥浆、砂子、固化剂、水组成,各组成的质量百分比为:油基泥浆10%?50%、砂子30%?70%、固化剂0.1%?10%、水0.1%?10%。

标签:
固废
江苏 - 南京 来源:中冶有色网 2023-03-19
利用废弃二灰碎石细骨料制备混凝土预制砌块的方法

本发明涉及一种利用废弃二灰碎石细骨料制备混凝土预制砌块的方法,将道路中的二灰碎石拆除废料进行破碎,筛分选取获得再生细骨料;筛分后的再生细骨料、粉煤灰、矿渣和MgO均匀混合形成搅拌物;向水玻璃中加入氢氧化钠固体以及水,搅拌至氢氧化钠固体溶解形成混合碱激发剂;将混合碱激发剂加入搅拌物中,搅拌形成地聚合物砂浆;将搅拌形成的地聚合物砂浆注入混凝土预制砌块模具,接着振动热压固化成型,静置后脱模,获得地聚合物砌块坯体;对地聚合物砌块坯体进行蒸汽养护以及自然养护;本发明提供的制备方法还可根据实际需要,选用不同的模具将地聚合物砂浆制成不同类型及用途的砌块(如护坡砖、路面砖等),且养护周期较短,可以实现规模化生产。

标签:
固废
江苏 - 南京 来源:中冶有色网 2023-03-19
氨氮废水处理装置
氨氮废水处理装置 1119     
 0

本实用新型公开了一种氨氮废水处理装置,包括:蒸氨塔,所述蒸氨塔具有进水管、出水管,通过进水管将待处理的废水导入蒸氨塔中进行脱氨处理,并通过出水管将经过脱氨处理后的产水导出;预热器,用于使所述进水管的废水和所述出水管中的产水进行换热,以升高进水管中的废水的温度,并降低出水管中产水的温度;晶种添加器,用于向所述进水管添加晶种,晶种与进水管中的废水混合后进入预热器进行预热;固液分离器,设置在预热器和蒸氨塔之间,进水管中的废水经过预热器预热后进入固液分离器,通过固液分离处理去除废水中的固体杂质。根据本实用新型实施例既能有效避免预热器和进水管路的结垢问题,又能降低蒸氨塔内部的结垢堵塞风险。

标签:
固废
江苏 - 南京 来源:中冶有色网 2023-03-19
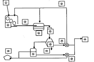
全自动废旧轮胎回收处理系统

本发明涉及一种全自动废旧轮胎回收处理系统,包括废旧轮胎上料及粉碎系统,废旧轮胎上料及粉碎系统包括上料机和粉碎机,粉碎机通过气动阀与铁胶分离带相连,铁胶分离带分别将铁皮和胶皮输送到铁皮收集罐和胶皮收集罐,胶皮收集罐通过螺旋输送机与气化炉相连,气化炉通过管道分别与气固分离器和废物收集罐相连,气固分离器通过管道分别与净化器和废物收集罐相连,进化器通过管道与气体收集罐相连。本发明设计合理、使用方便,通过该种处理系统,不仅能够能够有效的避免资源浪费和固体废物,而且能够充分的热解废旧轮胎,收集产生的CO和N2,便于CO和N2的回收利用。

标签:
固废
江苏 - 南京 来源:中冶有色网 2023-03-19
固态医疗废弃物的灭菌设备

本发明公开了一种固态医疗废弃物的灭菌设备,涉及医疗废弃物处理领域,包括预处理仓,所述预处理仓的内部设置有浸泡车,且浸泡车内部的底端安装有第一电机,所述第一电机的输出端连接有丝杆,且丝杆的下方设置有套杆,所述丝杆和套杆的外侧皆设置有滑块,且滑块的顶端连接有下料板,所述浸泡车的一侧连接有连接门,所述预处理仓的顶端设置有进水管,且进水管的一侧安装有第一气缸。本发明实现了固体医疗废物不仅仅通过一次高温杀菌进行灭菌,而是通过浸泡杀菌水,然后在烘干仓内部进行烘干的同时接受紫外线灯的照射,最后进入高温仓的内部进行高温杀菌,三重杀菌方式,可以将固态医疗废物的灭菌效果达到更好,传播性降低。

标签:
固废
江苏 - 南京 来源:中冶有色网 2023-03-19
可移动式危险废弃物处置装置

本实用新型公开了一种可移动式危险废弃物处置装置,涉及废弃物处置技术领域,包括装置主体,所述装置主体的下表面边角位置均活动安装有滚动轮,所述装置主体的上侧安装有安装顶板,所述装置主体的内部靠近底部固定安装有分隔板,所述安装顶板与分隔板之间设置有压缩机构,所述装置主体的外侧壁安装有粉碎机构,所述压缩机构包括液压缸,所述液压缸的输出端安装有伸缩杆,所述伸缩杆的下端固定连接有升降压板,所述升降压板的下表面固定连接有若干组竖直管;本实用新型能够对固体废弃物进行快速压缩,且具有便捷的固液分离功能,方便后续处置,并具有便捷的高效焚烧功能,提高了废弃物的处置效率。

标签:
固废
江苏 - 南京 来源:中冶有色网 2023-03-19
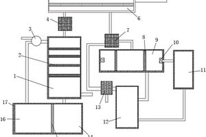
纳米二氧化钛生产中高含氨废水零排放处理系统

纳米二氧化钛生产中高含氨废水零排放处理系统,该系统具有依次相接的废水调节池、预处理装置、超滤净化装置、酸碱中和装置、保安过滤器、膜预浓缩装置、浓缩液储罐、蒸发浓缩装置及结晶装置。本实用新型提供的处理系统可完成如下处理过程:高含氨废水收集到调节池中后,先由预处理装置处理,然后由超滤净化装置处理,再进入到酸碱中和装置中,由硫酸中和后得到硫酸铵溶液,硫酸铵溶液由保安过滤器过滤,随后由膜预浓缩装置预浓缩,然后进入到浓缩液储罐,再进入到蒸发浓缩装置浓缩到饱和,最后流入到结晶装置中结晶,结晶产物为固体硫酸铵。

标签:
固废
江苏 - 南京 来源:中冶有色网 2023-03-19
柴油发动机的尾气废热发电与净化处理装置及方法

本发明公开了一种柴油发动机的尾气废热发电与净化处理装置,包括相互连通的废热发电装置和净化处理装置,废热发电装置为尾气进气端,净化处理装置为尾气出气端,本发明同时公开了一种柴油发动机的尾气废热发电与净化处理方法,利用温差发电片将热能转换成电能,应用低温等离子辅助催化技术净化柴油车发动机尾气中的PM2.5等固体有害颗粒物,将两种技术结合起来实现既能回收尾气废热又能净化尾气的处理装置,改善尾气污染物排放,提高燃油效率,从而达到节能减排的效果。

标签:
固废
江苏 - 南京 来源:中冶有色网 2023-03-19
利用改性凹土处理无机废硫酸中重金属的方法

本发明涉及一种利用改性凹土处理无机废硫酸中重金属的方法,它包括以下步骤:取凹土原料,进行研磨;先用双氧水溶液氧化,再采用酸浸润洗脱后煅烧,然后放置于乙二胺四乙酸二钠和木质素磺酸钠的饱和溶液中,固液分离后,再进行干燥,得到改性的凹土颗粒;将改性的凹土颗粒再进行磨碎,制作改性凹土材料;将其与待处理的含重金属的无机废硫酸充分混合,翻转振荡2h以上,固液分离后,分离出固体废物和硫酸。本发明利用改性凹土材料的吸附与分离,可有效去除无机废硫酸中的重金属,通过多次稳定的处理,可达到90%以上的吸附去除效率,减少了无机废硫酸中重金属的残留量,降低了处理成本,处理后的硫酸可以降级使用或作为生产副产品的原料。

标签:
固废
江苏 - 南京 来源:中冶有色网 2023-03-19
不锈钢清洗废硫酸资源化处理方法

本发明公开了一种不锈钢清洗过程中产生的硫酸或硫酸‑氢氟酸废液的资源化利用处理方法,针对该类废液金属盐含量高、腐蚀性强以及现有处理技术存在的固液分离难、二次污染物量大的现状,开发了以循环浓缩、两步结晶为主要内容的不锈钢清洗废硫酸资源化利用技术;本发明生产装置由废酸预处理系统;闪蒸结晶系统、溶析结晶系统以及固液分离系统组成,本发明具有浓缩过程连续化,得到的金属盐固体颗粒大、松散易于分离转运等特点,处理过程产生的硫酸、酸性水可以在不锈钢酸洗过程使用,金属盐可以掺入硫铁矿制硫酸也可以进一步提炼其中的有价金属,实现全要素资源化利用。

标签:
固废
江苏 - 南京 来源:中冶有色网 2023-03-19
农药生产废水的处理装置

本发明属于农药生产装置技术领域,特别涉及一种农药生产废水的处理装置,通过设置过滤网,先过滤废水中的固体颗粒物,避免其进入后续流程,影响光催化剂的使用寿命和使用效果;通过设置第一催化部,废水从第一催化剂填充层穿过时,在与之平行的紫外光源层的照射下初步分解,然后经过活化层进入第二催化部,在活化和紫外光照射的双重条件下充分降解高分子量的有机物,包括难降解的有机磷农药;通过设置再生液添加口、和与催化剂填充层相邻的加热元件层,使得在再生液和加热条件下,催化剂填充层可迅速再生,循环使用;本发明的废水处理装置处理效率高、对有机物降解效果好。

标签:
固废
江苏 - 南京 来源:中冶有色网 2023-03-19
固态废弃物直式固化气化工艺二次发电综合利用法

本发明涉及一种固态废弃物直式固化气化工艺二次发电综合利用法,它通过如下五个步骤对垃圾进行处理:(1)垃圾固化:将日产新鲜的生活垃圾,经粉碎、加压制成密质坚硬型固体垃圾棒体;(2)垃圾气化:将固体垃圾棒体加入反火气化炉干馏,生成洁净的可燃气体;(3)气化发电:将生成的洁净可燃气体供给内燃机发电;(4)二次发电:收集内燃发电机的余热,送入低压锅炉生成蒸气,利用生成的蒸气推动低压蒸气机发电,进行二次发电;(5)渣物利用:将渣物、余热再生利用。本发明具生活垃圾资源化率高、不产生二次污染、项目投资少等优点,解决了垃圾渗漏液污染问题、垃圾集中堆放所产生的臭味问题及二恶英大量生成难题,开创了生活垃圾二次发电的先例。

标签:
固废
江苏 - 南京 来源:中冶有色网 2023-03-19
上一页 74 75 76 77 78 ... 98 下一页
共98页    到第

中冶有色为您提供最新的江苏南京有色金属固/危废处置技术理论与应用信息,涵盖发明专利、权利要求、说明书、技术领域、背景技术、实用新型内容及具体实施方式等有色技术内容。打造最具专业性的有色金属技术理论与应用平台!

全国热门有色金属设备推荐
展开更多 +
全国热门有色金属技术推荐
展开更多 +

 

江西省隆恩特环保设备有限公司
宣传

报名参会
更多+

报告下载

有色专家
更多+

武汉科技大学
校学术委员会主任 / 教授
湖南有色金属研究院
教授级高工/原总工程师
任灵宝金源矿业股份有限公司
技术发展部经理
湖南科技大学
所长/教授
中国矿业大学
副院长/教授
赤泥综合利用研究报告2025
推广

热门技术
更多+

推荐企业
更多+

福建省金龙稀土股份有限公司
宣传

发布

在线客服

公众号

电话

顶部
咨询电话:
010-88793500-807