青岛垚鑫智能科技有限公司
宣传

位置:北方有色 >

有色技术频道 >

> 固/危废处置技术

分类:
全部
矿山技术
冶金技术
材料制备及加工技术
环境保护技术
分析检测技术
 
全部
废水处理技术
大气治理技术
固/危废处置技术
土壤修复技术
地区:
全部
北京
天津
上海
重庆
河北
山西
辽宁
吉林
黑龙江
江苏
浙江
安徽
福建
江西
山东
河南
湖北
湖南
广东
海南
四川
贵州
云南
陕西
甘肃
青海
内蒙
广西
西藏
宁夏
新疆
其他
其他
展开
 
全部
长沙
株洲
湘潭
衡阳
邵阳
岳阳
常德
张家界
益阳
娄底
郴州
永州
怀化
湘西土家族苗族自治州

湖南长沙有色金属固/危废处置技术理论与应用

免费发布技术信息>>
废银镜片环保处理与资源高效回收装置

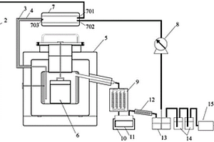
本实用新型公开了一种废银镜片环保处理与资源高效回收装置,搅拌容器(2)内设有由电机(1)驱动的转筒固定架(4),所述的转筒固定架(4)上放置有均孔内筒(3),所述的搅拌容器(2)的出液口通过管道连接有缓冲检测容器(5),所述的缓冲检测容器(5)的出口连接有还原池(7),在所述的还原池(7)中设有废覆铜板(6),所述的还原池(7)连接有抽滤器(8),所述的抽滤器(8)的液体出口连接有收集罐(9),固体出口连接有银粉收集罐(10)。本实用新型是一种能对废银镜片进行环保处理与资源高效回收且流程短、以废治废的废银镜片环保处理与资源高效回收装置。

标签:
固废
湖南 - 长沙 来源:北方有色网 2023-03-19
综合回收废旧锂离子电池黑粉中有价金属的方法

一种综合回收废旧锂离子电池黑粉中有价金属的方法:将废旧锂离子电池黑粉在惰性气氛中进行高温还原,然后通入氯化氢气体进行选择性氢氯化反应,得到固体产物和挥发性氯化盐烟尘;挥发性氯化盐烟尘进行水浸,得到滤液和固体残渣,固体产物进行水浸,固液分离,得到水浸液和水浸渣;水浸渣进行磁选分离,得到磁性镍钴合金和非磁性混合物,非磁性混合物用NaOH溶液浸出,得到铝浸出液和高纯再生石墨;滤液和水浸液合并,调节pH至9~12,固液分离,得到氢氧化锰固体和含锂离子的滤液,含锂离子的滤液中加入饱和Na2CO3溶液,固液分离,热水洗涤滤渣,得到高纯Li2CO3。本发明整个回收过程流程简单,有价金属的损失少,回收效率高。

标签:
固废
湖南 - 长沙 来源:北方有色网 2023-03-19
有色多金属选矿废水循环回用的方法

本发明公开了一种有色多金属选矿废水循环回用的方法,包括下述的步骤:将有色多金属选矿废水用硫酸调节pH值为7‑8.5,所述有色多金属选矿废水残留有起泡剂和捕收剂;向废水中加入100‑200g/t的碱金属硫化物,通过搅拌使重金属硫化物沉淀吸附在悬浮物颗粒表面;将废水通入微泡浮选柱,借助废水中残留的起泡剂和捕收剂进行浮选脱泥。该方法实现水体中残留药剂、固体悬浮物和金属离子的有效去除;由于废水处理过程没有添加任何絮凝剂和凝聚剂,因此回水的循环使用对生产指标并无影响,低成本实现了有色多金属选矿废水的100%回用。

标签:
固废
湖南 - 长沙 来源:北方有色网 2023-03-19
含铜蚀刻废液的处理方法

本发明提供了一种含铜蚀刻废液的处理方法,包括步骤:制备含碱式氯化铜纳米晶种和合成含碱式氯化铜单晶体;将酸性蚀刻废液与含氨溶液和所述含碱式氯化铜单晶体的浆液进行附聚反应,得碱式氯化铜晶粒和除铜废液;将碱性蚀刻废液与硫酸反应,得硫酸铜混合液;然后对所述碱性蚀刻废液与硫酸反应得到的硫酸铜混合液依次进行蒸发浓缩和冷却结晶,得五水硫酸铜固体物。本发明提供能够完成对含铜蚀刻废液低成本、高效益的处理,在低投入的情况下,不仅能够实现对含铜蚀刻废液中铜的处理回收,还能获得多种高值产品,取得环境和经济的双重效益。

标签:
固废
湖南 - 长沙 来源:北方有色网 2023-03-19
畜禽养殖废水过滤分离方法及系统

本发明公开了一种畜禽养殖废水过滤分离方法及系统,本发明提出的畜禽养殖废水过滤分离方法能够对有效对养殖废水的进行净化过滤;具体工作原理为:先将养殖废水经过预处理后引入第一罐;然后在第二泵的作用下,养殖废水充满于第一主管、第二主管和各第一陶瓷膜管组,在第一泵的作用下,养殖废水在第一主管、第二主管和各第一陶瓷膜管组之间循环流动,并通过第一陶瓷膜管组的过滤作用进行净化过滤,第二罐中为初步净化后的清水,已经滤除了颗粒较大的固体悬浮物、有机物、微生物和病菌等;然后通过第二过滤设备对第二罐中初步过滤后的清水进行精密过滤,以进一步提升对于养殖废水的净化过滤效果。

标签:
固废
湖南 - 长沙 来源:北方有色网 2023-03-19
纯化鱼类废料中原形态羟基磷灰石的方法

本发明公开了一种纯化鱼类废料中原形态羟基磷灰石的方法,包括步骤:选取含鱼骨的鱼类废料,在420~480℃下进行充分有氧焚烧,至质量损失率稳定在最大值,得到原形态的羟基磷灰石。本发明很好地保证了鱼骨中羟基磷灰石的原始结晶态,具有很好的去除环境中重金属离子的效果,而且处理步骤简单、操作难度小、时间短、效果好,利于大规模产业化应用,同时还解决了鱼类废料生物质易腐坏造成的环境危害,实现了固体废弃物的资源化利用。

标签:
固废
湖南 - 长沙 来源:北方有色网 2023-03-19
废纺物轮带撕裂式开松设备

本发明公开一种废纺物轮带撕裂式开松设备,用于服装类纺织布的撕裂开松,包括由撕裂主工作辊和钢链撕裂带构成的开松单元,钢链撕裂带位于撕裂主工作辊的垂向相切位置或斜向相切位置,两者之间间隔一定隔距,撕裂主工作辊的工作面上具有针布,钢链撕裂带的工作面上具有金属锯齿,齿斜方向相反,撕裂主工作辊与钢链撕裂带在相对面处相向运行,相互撕扯布料。该设备可以仅包含一个开松单元,也可以包含几个开松单元,相互串联或并联。本发明提供的轮带撕裂式开松机采用了自由式开松工作原理,对不同服装原料开松,获得了良好品质的服装类废纺再生纤维。设备还可作为废纺服装除扣,除固体异物应用。

标签:
固废
湖南 - 长沙 来源:北方有色网 2023-03-19
钼钨萤石多金属选矿废水的处理方法

本发明公开了一种钼钨萤石多金属选矿废水的处理方法,所述方法为:对钼钨萤石多金属选矿废水进行混凝沉降‑催化氧化分级处理,采用复合铁盐对多金属浮选尾矿矿浆进行混凝沉降处理,利用铁盐的混凝吸附能力和尾砂的协同助沉作用,实现重金属离子、固体悬浮物和有机物的快速沉降去除;采用双氧水和亚铁盐对混凝沉降处理后的上清液进行氧化处理,利用双氧水和亚铁盐催化氧化过程中产生的强氧化性羟基自由基,实现残留难降解有机物的深度净化处理,处理过程简单,成本低,操作方便,实现多金属选矿废水的深度净化处理和高效循环回用,对打造绿色矿山、实现清洁生产有非常重要的实践意义,具有良好的应用前景。

标签:
固废
湖南 - 长沙 来源:北方有色网 2023-03-19
废弃线路板的溶剂气化热解装置及方法

本发明涉及固体废弃物资源综合回收利用技术领域。所述废弃线路板的溶剂气化热解装置,包括热解反应器和溶剂气化装置,所述热解反应器与冷凝箱、油罐、冷凝管、溶剂罐、两级碱洗罐、活性炭吸附箱与气体收集装置依次连通;所述溶剂气化装置设有进气口、进液口和出气口;所述出气口与气体进气管一端连通;所述气体进气管与热解反应器连通;所述进气口通过管路与惰性气体瓶连通;所述进液口与溶剂泵、溶剂罐依次连通;所述热解反应器内设置有物料反应装置。本发明可以有效分离废弃线路板中的金属与非金属物质,对废弃线路板的有机组分降解效果明显,能够显著降低热解产物中污染物质的含量,提高了热解产物利用率,具有良好的应用前景。

标签:
固废
湖南 - 长沙 来源:北方有色网 2023-03-19
工业副产废盐渣无害化处理及资源化利用的方法

本发明公开了一种工业副产废盐渣无害化处理及资源化利用的方法,由热风炉、带有加热装置的多层圆盘热解炉、余热锅炉组成无害化处理系统,废盐渣连续从热解炉顶部加入热解炉最上层园盘,物料从上向下移动,通过多层园盘转至热解炉底部出料,热解炉内加热温度为300-600℃,物料停留时间为4-10小时,废盐中的有机物有害杂质在加热时通过热分解成易挥发尾气,尾气引入热风炉进行高温煅烧,完成加热后的烟气经余热锅炉回收热源再利用。本发明能使工业副产废盐渣中的有毒有害化学物质分解成易挥发气体,与固体盐有效分离,达到无害化处理,不产生二次污染,热风炉产生的烟气可回收利用,经无害化处理后的盐可作为工业原料盐、建材添加剂、化雪剂等资源利用。

标签:
固废
湖南 - 长沙 来源:北方有色网 2023-03-19
煤化工结晶废盐的无害化处理方法

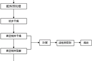
本发明提供了一种煤化工结晶废盐的无害化处理方法,首先将煤化工结晶废盐进行配料、粗碎,形成颗粒状物质;再进行初步干燥处理,然后置入真空搅拌装置中在干燥温度60‑80℃条件下进行真空搅拌干燥20‑30min;再将真空搅拌装置的温度提升至400‑430℃,恒温搅拌加热30‑50min,使有机物裂解成小分子后气化挥发、有机盐类分解、铵盐分解;经真空热处理后的结晶废盐从真空搅拌装置中取出,冷却后成无害化盐;处理过程中产生的挥发性尾气经冷凝、活性炭吸附进行达标处理后排放。本发明将煤化工结晶废盐中的有毒有害有机化学物质挥发为气态,与固体盐有效分离,不产生二次污染,工艺简单可行,成本低,易于实现产业化。

标签:
固废
湖南 - 长沙 来源:北方有色网 2023-03-19
用于重金属污染废水处理的化学去除剂及其制备方法和应用

本发明公开了一种用于重金属污染废水处理的化学去除剂及其制备方法和应用,所述制备方法包括如下步骤:将生物质粉末与含M源的溶液混合,再于搅拌下加入络合剂溶液,获得混合物,反应、干燥后进行焙烧即得化学去除剂,所述M源选自锰源和/或铁源。本发明所制备的化学去除剂,将所制备的化学去除剂按一定的质量比加入到铅镉砷污染的废水中,有效态镉和铅去除率分别达95%、90%以上,砷的去除率为80%以上。本发明所述化学去除剂,充分利用农业固体废弃物,制备过程简单、成本低;且其制备的去除剂对重金属的去除效果好,能够用于铅、镉、砷污染废水处理。

标签:
固废
湖南 - 长沙 来源:北方有色网 2023-03-19
采用醴陵陶瓷废料制备的地质聚合物及其制备方法和应用

本发明公开的采用醴陵陶瓷废料制备的地质聚合物,其采用经过破碎处理的醴陵陶瓷废料和粉煤灰作为硅铝质原料,与水玻璃激发剂共同作用而制备;其重量百分数为:粒径2~3cm的废陶瓷颗粒20~30%;200目以下的废陶瓷粉20~30%;粉煤灰40~60%;激发剂氢氧化钠与钠水玻璃1:1的混合物为固体原料的30~50%;增强纤维5~10%和发泡剂1~3%。制备过程如下:先以陶瓷、粉煤灰、激发剂和发泡剂为原料,通过混合搅拌均匀形成浆料;再浇注、脱膜、养生即可。本发明的地质聚合物制备工艺简单,原材料价格低廉,其制品强度高、容重低,成型性好,可用作建筑材料。

标签:
固废
湖南 - 长沙 来源:北方有色网 2023-03-19
基于废旧轮胎回收利用的采矿环境再造充填结构

本实用新型公开了一种基于废旧轮胎回收利用的采矿环境再造充填结构,包括由矿柱充当拐角、由并排布置在相邻矿柱之间的废旧轮胎串联体充当围挡边而构成的充填边框以及由充填边框围成的中央充填区,所述充填边框内侧覆盖有彩条布;所述废旧轮胎串联体由重叠胶粘在一起的多个废旧轮胎构成,废旧轮胎串联体内侧形成轮胎充填区,所述中央充填区和轮胎充填区内均布置有滤水管。本申请的采矿环境再造充填结构,利用废旧轮胎固体废弃物作为充填体构筑的主要构件,在提高了施工效率的同时,大大改善了充填结构的抗冲击能力,降低了爆破冲击波对充填结构的损伤,从而实现了残矿的安全高效回收。

标签:
固废
湖南 - 长沙 来源:北方有色网 2023-03-19
用于酸性液再生连续循环的废酸处理系统

本实用新型公开了一种用于酸性液再生连续循环的废酸处理系统,属于酸性液再生技术领域,该废酸处理系统包括过滤器、絮凝剂储罐、负压蒸发器、冷凝器、结晶器和离心脱水机;所述过滤器用于滤除废酸内的固体杂质,所述过滤器上设置有絮凝剂进入管,所述絮凝剂储罐通过所述絮凝剂进入管与所述过滤器连接;所述负压蒸发器上设置有气体出口和废液出口,所述负压蒸发器通过所述气体出口与所述冷凝器管道连接,所述负压蒸发器通过所述废液出口与所述结晶器连接,所述结晶器和所述离心脱水机管道连接,本实用新型可以有效去除废酸液中的铁离子、有机油等杂质,便于回收废酸液中的酸性液。

标签:
固废
湖南 - 长沙 来源:北方有色网 2023-03-19
用于处理含铍废渣的稳定化药剂及其制备方法和应用

本发明涉及一种用于处理含铍废渣的稳定化药剂及其制备方法和应用,属于危险废物处理技术领域。本发明的用于处理含铍废渣的稳定化药剂,包括按照质量份数计的如下组分:调理剂15~25份、添加剂5~15份、固化剂60~80份,所述调理剂为粉煤灰、海泡石或给水厂残泥,所述添加剂为磷酸二氢钾、过磷酸钙、硫化钠或氧化钙。本发明的用于含铍废渣稳定化处理药剂能够显著稳定化固化含铍废渣中的铍、氟,极大程度的降低了含铍废渣中铍、氟的浸出浓度,被固化率达到99%以上,铍的浸出浓度低于浸出毒性鉴别标准值,实现了该含铍废渣由危险废物向一般固体废物的转变;该稳定化药剂成本低、制备方法和使用方法简单,利于推广应用。

标签:
固废
湖南 - 长沙 来源:北方有色网 2023-03-19
废旧磷酸铁锂材料选择性提锂的方法

本发明公开了一种废旧磷酸铁锂材料选择性提锂的方法,包括以下步骤:将废旧磷酸铁锂材料浸入氢氧化钠溶液中,进行碱浸除铝,过滤,对过滤得到的除铝后料进行干燥,得到磷酸铁锂粉料,并将过滤出的铝酸钠滤液回收;将磷酸铁锂粉料放入加热炉,通入选择性提锂气体,再进行焙烧,得到磷酸铁和锂的化合物;将磷酸铁和锂的化合物加入球磨机,进行湿法球磨,过滤,分别得到磷酸铁固体和含锂溶液;将含锂溶液的pH值调节至9.0‑11.0,除杂,得到纯净的锂溶液;将碳酸钠溶液加入纯净的锂溶液中反应,过滤,对过滤得到的固体进行洗涤、干燥,得到碳酸锂。用本发明的方法回收废旧磷酸铁锂材料中的锂,锂回收率高达95%以上。

标签:
固废
湖南 - 长沙 来源:北方有色网 2023-03-19
镀铬废槽液浓缩熔融除杂回收法

一种镀铬废槽液的回收方法,通过对废液浓缩、 加浓硫酸加热熔融和去除化学杂质,从镀铬废槽液中 提炼出纯度达99%以上的三氧化铬固体,方法简单, 操作方便,成本低廉,适用于处理镀铬废槽液和三氧 化铬含量为50~100克/升以上的镀铬漂洗废水, 以及离子交换法处理含铬废水再生处理树脂时所产 生的含氯根离子Cl-的铬酸钠溶液。

标签:
固废
湖南 - 长沙 来源:北方有色网 2023-03-19
生化实验室废品回收设备

本实用新型提供了生化实验室废品回收设备,包括桶体、废品收集篮和废液瓶,所述桶体上设置有与所述桶体活动连接的桶盖,所述废品收集篮可拆卸连接于所述桶体中,所述废液瓶位于所述置物仓中,本实用新型的废品回收设备,废品收集篮的设计可以便利地将固体废品和液体废品分离,无需额外操作,废品收集篮中设置有夹层,可以吸收废品散发出的异味,杜绝了异味扩散到试验室空气中,利于试验室人员的身体健康,废品收集篮中进一步设置了吸管收集框,可以将使用过的吸管单独回收,进一步细化了试验室废品的回收,有利于试验室的精细化管理。

标签:
固废
湖南 - 长沙 来源:北方有色网 2023-03-19
从ITO玻璃废料中回收铟与锡的方法

本发明提供了一种从ITO玻璃废料中回收铟与锡的方法,包括如下步骤:(1)用HCl和HNO3的混合溶液浸泡ITO玻璃粉末,并加入H2O2溶液;(2)以P204与煤油的混合溶液为萃取剂,HCl溶液为反萃取剂对浸出液进行萃取和反萃取;(3)向反萃取后的水相中滴加NaOH溶液,然后进行固液分离,得到Na2SnO3溶液与In(OH)3固体;(4)In(OH)3固体用盐酸溶解后进行电解,获得海绵铟;向Na2SnO3溶液中加入NaHCO3溶液,生成的沉淀经高温烘干得到SnO2产品。该方法可以同时实现铟与锡的高效率浸出,还具有酸碱消耗量低、反应效率高、操作简单、环境污染小的优点,适用于工业化生产。

标签:
固废
湖南 - 长沙 来源:北方有色网 2023-03-19
回收废旧锂离子电池中有价金属的方法

本发明提出了一种回收废旧锂离子电池中有价金属的方法,属于电池材料回收技术领域。该方法将废旧锂离子电池经过放电,拆解,NMP溶解分离得到正极材料;正极材料与含硫还原剂及氯化物球磨混合后,经过还原焙烧得到易溶于水的锂盐和不溶于水的过渡金属的单质或氧化物;焙烧产物经过水浸后得到富锂溶液与固体滤渣,富锂溶液可加碳酸钠沉淀制得碳酸锂产品;固体滤渣经过常规酸浸或氧化酸浸制得过渡金属混合液。本发明所述的方法实现了废旧锂离子电池中有价金属的短流程回收,精简了有价金属回收流程,提高锂回收率,实现了过渡金属的高效再利用。

标签:
固废
湖南 - 长沙 来源:北方有色网 2023-03-19
废弃脱硫剂应用于烧结的处理方法

本发明公开了一种废弃脱硫剂应用于烧结的处理方法,包括以下步骤:将废弃脱硫剂破碎成粒度为100%小于8mm,10%小于1mm的颗粒;将破碎后的废弃脱硫剂与铁矿粉混匀得到混匀粉;将混匀粉掩埋在铁矿粉料堆内部得到混匀矿粉;将混匀矿粉与铁矿粉、固体燃料、熔剂和返矿混合,得到烧结混匀粉;将烧结混匀粉加水混合制粒得到制粒料;将制粒料烧结得到烧结矿和烧结烟气;将烧结烟气进行脱硫脱硝后排放至大气中。本发明将废弃脱硫剂破碎后配入铁矿粉进行烧结,得到烧结矿进行高炉炼铁,回收利用其中的铁、钙、镁。可从吸收了二氧化硫的活性炭解吸二氧化硫和制酸,以回收硫;从而使废弃脱硫剂得到无害化处理,并且实现其资源化利用。

标签:
固废
湖南 - 长沙 来源:北方有色网 2023-03-19
花岗岩废渣粉协同硅灰的改性再生骨料混凝土及其制备方法

本发明公开了一种花岗岩废渣粉协同硅灰的改性再生骨料混凝土及其制备方法。花岗岩废渣粉协同硅灰的改性再生骨料混凝土由如下重量份数的原料组成:花岗岩废渣粉26~38份、硅灰7~13份、水泥167~195份、再生混凝土粗骨料474~595份、细骨料291~375份、水78~102份、减水剂1.89~2.13份,水灰比为0.37~0.45。本发明全组分利用工业及建筑固体废弃物,利用率高,绿色环保,节约资源。制备的改性再生骨料混凝土相对于传统再生骨料混凝土,强度得到明显提升,同时改善了其耐久性、和易性等性能,此外,其部分性能超出普通混凝土。

标签:
固废
湖南 - 长沙 来源:北方有色网 2023-03-19
餐饮废物离心分离装置

本实用新型涉及一种餐饮废物离心分离装置,它能有效地将餐饮废物集中后综合处理,变废为宝,其特征是靠管道、阀门与料浆泵(2)、自动卸料分离机(4)连接,自动卸料分离机(4)将物料中的固体与液体进行分离,固体经皮带运输机(5)送入烘干机(9),烘干后作饲料,液体送入油水分离机(8)将油水分离,油回收作工业用油,它设计合理,结构简单,能有效地解决废物综合利用,环境污染保护的问题。

标签:
固废
湖南 - 长沙 来源:北方有色网 2023-03-19
危险废物回转窑焚烧工艺系统

本发明公开了一种危险废物回转窑焚烧工艺系统,包括料斗、混料器、高温料仓、圆盘给料机、回转窑、双流收尘机构、脱硫塔和排烟筒;多个料斗的出口与混料器连接,多个料斗内分别盛装有废渣、瓦斯灰、煤渣,混料器的出口端通过皮带输送机构与高温料仓连接,高温料仓的出料端与圆盘给料机连接,圆盘给料机的出口端与回转窑的窑首端连接,回转窑的窑尾端设有出渣口和烟气出口,烟气出口与双流收尘机构连接,双流收尘机构的出口端通过管道与脱硫塔连接,脱硫塔通过管道与排烟筒连接。本发明提供的危险废物回转窑焚烧工艺系统,可以很好地实现对各危险固体废物的无废渣排放,即无害化处理,也可以很好地实现烟气中的烟尘分离和沉降。

标签:
固废
湖南 - 长沙 来源:北方有色网 2023-03-19
回转窑焚烧和侧吹炉还原熔炼协同处理危废的工艺方法及其工艺装置

本发明提供了一种回转窑焚烧和富氧侧吹还原熔炼协同处理危废的工艺方法,包括以下步骤,首先将危废送入回转窑中经过焚烧后,得到回转窑焚烧热渣;然后将上述步骤得到的回转窑焚烧热渣、还原剂和熔剂送入侧吹炉内经过还原熔炼后,得到冰铜合金和固体废料。本发明提供了一种回转窑焚烧和侧吹炉还原熔炼协同处理危废的工艺方法及相应的工艺装置,实现了危险废物处置的废物的资源化回收利用、废物排放的减量化和无害化,具有投资省,节能降耗,运行成本低,易推广等优点,是真正意义上的减量化、无害化、资源化回收利用。

标签:
固废
湖南 - 长沙 来源:北方有色网 2023-03-19
废旧轮胎整胎式液浴连续热裂解处理反应器

本实用新型专利公开了一种废旧轮胎整胎式液浴连续热裂解处理反应器,包括锥形热裂解反应釜、废旧轮胎网带进料装置、钢丝网带出料装置、加热过滤循环系统和旋风炭黑分离系统;该处理方法将利用装有加热液体介质的双层锥形结构实现整个废旧轮胎的液封进料和热裂解产生钢丝的液封出料,并将废旧轮胎置于加热液体介质高效率地进行连续热裂解,进一步该方法可以实现炭黑固体和钢丝固体产物地自主地分离,本实用新型采用液体加热的方式具有反应快、效率高、密封性优良的优点,进一步利用反应产物密度的不同可以实现不同产物的分离。

标签:
固废
湖南 - 长沙 来源:北方有色网 2023-03-19
水产养殖废水处理工艺

本发明公开了一种水产养殖废水处理工艺,包括以下步骤:(1)用沉淀法去除水产养殖废水中固体废弃物;(2)将经步骤(1)处理的水产养殖废水曝气处理3‑5h;(3)向经步骤(2)处理后的水产养殖废水中,加入水产养殖废水处理剂,所述水产养殖废水处理剂加入量为12.4‑18.6kg/m3,同时向水产养殖废水曝气处理17‑26h;(4)过滤除去经步骤(3)处理后水产养殖废水中固含物;(5)向经步骤(4)处理除去固含物后的水产养殖废水中,加入除味脱色剂,并搅拌处理4‑6h,其中除味脱色剂加入量为19.2‑28.5kg/m3;(6)沉淀过滤除去经步骤(5)处理后水产养殖废水中的固含物。

标签:
固废
湖南 - 长沙 来源:北方有色网 2023-03-19
湿法炼锌的含铁废渣中的铁资源回收方法

本发明提供一种湿法炼锌的含铁废渣中的铁资源回收方法,涉及固体废弃物处理技术领域。该铁资源回收方法,包括以下步骤:S1、将含铁废渣加入到抗坏血酸水溶液中,搅拌反应后固液分离,收集得到上清液;S2、将上清液加入到草酸溶液中,振荡反应后静置,过滤后收集沉淀。通过采用抗坏血酸还原溶解+草酸沉淀的工艺,能够实现含铁废渣中铁资源的回收,该工艺避免了高温焙烧或强酸强碱等处理,只需在常温下即可实现含铁废渣的处理和资源化,能够大大地节约能耗,属于清洁的工艺方法并且该方法能够简单、有效地实现草酸亚铁的合成转化,工艺简单,条件温和可控,药剂消耗量少。

标签:
固废
湖南 - 长沙 来源:北方有色网 2023-03-19
餐厨废水处理方法
餐厨废水处理方法 758     
 0

本发明公开了一种餐厨废水的处理方法,包括以下步骤1、将IC反应器出来的餐厨废水进行化学除磷;2、废水经水质均匀池后进入CASS反应,去除溶解性底物、有机物、磷以及同步硝化和反硝化作用;3、废水流入中间水池进行容积调节后,进入Fenton氧化反应器和铁碳微电解装置,提高其可生化性。4、废水经Fenton氧化反应器和铁碳微电解装置之后或直接从中间水池进入水解酸化池,去除悬浮物及铁离子,分离水解酸化污泥;5、废水曝气氧化降低COD含量;6、废水进入MBR池,降解难降解物质;使排放废水达到污水处理厂接管标淮。7、从化学除磷池和MBR池出来的污泥经精密固液分离机后固体制有机肥,压滤液进入水质均匀池。

标签:
固废
湖南 - 长沙 来源:北方有色网 2023-03-19
上一页 41 42 43 44 45 ... 53 下一页
共53页    到第

北方有色为您提供最新的湖南长沙有色金属固/危废处置技术理论与应用信息,涵盖发明专利、权利要求、说明书、技术领域、背景技术、实用新型内容及具体实施方式等有色技术内容。打造最具专业性的有色金属技术理论与应用平台!

全国热门有色金属设备推荐
展开更多 +
全国热门有色金属技术推荐
展开更多 +

 

江西省隆恩特环保设备有限公司
宣传

报名参会
更多+

报告下载

有色专家
更多+

鞍钢集团有限公司
中国工程院院士
江西铜业集团有限公司
党委书记、董事长
重庆大学
副院长/教授
国家钨与稀土产品质量检验检测中心
主任
中南大学、中国工程院
院士
赤泥综合利用研究报告2025
推广

热门技术
更多+

推荐企业
更多+

福建省金龙稀土股份有限公司
宣传

发布

在线客服

公众号

电话

顶部
咨询电话:
010-88793500-807