青岛垚鑫智能科技有限公司
宣传

位置:中冶有色 >

有色技术频道 >

> 固/危废处置技术

分类:
全部
矿山技术
冶金技术
材料制备及加工技术
环境保护技术
分析检测技术
 
全部
废水处理技术
大气治理技术
固/危废处置技术
土壤修复技术
地区:
全部
北京
天津
上海
重庆
河北
山西
辽宁
吉林
黑龙江
江苏
浙江
安徽
福建
江西
山东
河南
湖北
湖南
广东
海南
四川
贵州
云南
陕西
甘肃
青海
内蒙
广西
西藏
宁夏
新疆
其他
其他
展开
 
全部
成都
自贡
攀枝花
泸州
德阳
绵阳
广元
遂宁
内江
乐山
南充
眉山
宜宾
广安
达州
雅安
巴中
资阳
阿坝藏族羌族自治州
甘孜藏族自治州
凉山彝族自治州

四川成都有色金属固/危废处置技术理论与应用

免费发布技术信息>>
抗凝结工业废水中转罐

本实用新型公开了一种抗凝结工业废水中转罐,涉及工业废水处理设备技术领域,本实用新型包括防凝结罐体(1)、进水管(2)、进水泵(3)、分散板(4)、沉降板(5)、溢水排出管(6),所述进水管(2)通过进水泵(3)与防凝结罐体(1)的底部连通,所述分散板(4)安装在防凝结罐体(1)的中轴线下部,所述分散板(4)的最高点正对输入水管的入口,所述沉降板(5)交错布置在防凝结罐体(1)的内部,所述沉降板(5)分割出S型液体通道,所述溢水排出管(6)设置在防凝结罐体(1)的顶部,具有实现固液分离的同时,还起到防止固体杂质凝结作用,提高设备的运行稳定性的优点。

标签:
固废
四川 - 成都 来源:中冶有色网 2023-03-19
废水闪蒸系统用换热器

本实用新型公开了一种废水闪蒸系统用换热器,包括水箱和位于水箱内的换热器,所述换热器包括弯曲呈蛇形的换热板,所述换热板将换热器分成第一换热室和第二换热室,所述第一换热室的一端设置有进水口、另一端设置有与第二换热室连通的连通口,所述第二换热室远离连通口的一端设置有排水口;所述水箱顶面设置有排气口。本申请采用板式换热器,避免了列管式换热器容易堵塞的问题,且板式换热器方便采用低温升设计,避免废水在换热器内产生气泡,避免了温升过高导致的换热器局部高温,从而避免产生气泡破裂后而结垢;设置高压泵,调节废水的流动速度,提高换热效率,避免析出的固体在换热板上堆积。

标签:
固废
四川 - 成都 来源:中冶有色网 2023-03-19
锂电池压缩废液分离收集结构

本发明提供一种锂电池压缩废液分离收集结构,包括箱体、清洗滤水装置、粉碎装置、清洁防堵装置、压缩台、蒸馏箱、冷凝箱,其箱体顶部左侧开设有下料槽,且下料槽内槽性连接有下料斗,下料斗左侧固定连接有清洗滤水装置,且箱体顶部右侧贯穿连接有粉碎装置,箱体左侧中上段贯穿连接有清洁防堵装置,且箱体左侧内部顶端固定连接有导料板,且导料板顶部呈斜面设计,导料板右侧固定连接有压缩台,同时压缩台右侧与箱体右侧内壁固定连接。本发明提供一种锂电池压缩废液分离收集结构为解决废旧锂电池回收后如何进行分解和如何对固体垃圾进行压缩的问题,以及如何对回收后的电解液进行过滤和提取,同时解决如何在过滤时堵塞的问题。

标签:
固废
四川 - 成都 来源:中冶有色网 2023-03-19
压裂酸化废液处理方法

本发明公开了一种压裂酸化废液处理方法,涉及废水处理领域,其步骤如下:首先加碱中和后进行混凝反应,过滤除去固体杂质,再将所得滤液经过油水分离器去除油,然后将液体调节pH值到酸性后,进行预氧化处理,过滤后所得滤液再经过Fenton深度氧化处理,回调pH至中性,经絮凝剂絮凝沉淀后过滤得到液体,最后经膜过滤处理后废水达标排放或回用。本处理方法去除效率高,处理后的污水可达到排放标准,且具有工艺简单的优点,可自动化程度高。

标签:
固废
四川 - 成都 来源:中冶有色网 2023-03-19
废润滑油回收循环系统

本新型涉及一种废润滑油回收循环系统,属于废润滑油回收设备技术领域。本新型的废润滑油回收循环系统包括吸附反应罐、沉降罐、虹吸管、沉淀放料口、出料管、离心机、液体放料管、固体放料口、脱色精制过滤装置、精制载体出料口、精制载体进料口、硅胶进料管、硅胶再生塔、脱色精制载体干燥装置、干燥装置进料口和干燥装置出料口;沉降罐与吸附反应罐通过出料管相连,沉降罐与离心机通过虹吸管相连;离心机位于沉降罐下方;脱色精制过滤装置与离心机通过液体放料管相连;脱色精制过滤装置上设置精制载体出料口和精制载体进料口。本新型的除杂效果好,不易堵塞设备管道。

标签:
固废
四川 - 成都 来源:中冶有色网 2023-03-19
餐饮废弃油脂回收装置

一种餐饮废弃油脂回收装置,属用于处理餐饮废弃食物、回收潲水油的装置。其箱体内设置有滤网,箱体左、右侧面下部开有两个排水口,两排水口位于箱体截面的中心线上、且左、右对称地设置;箱体下方还设有底盘,底盘上固定有多根支撑弹簧,箱体搁置在支撑弹簧上;还具有设置在两排水口上的两个排水阀:壳体固联在箱体上,阀芯片位于壳体内,片簧设置在阀芯片与壳体之间,片簧的张力使阀芯片紧贴在箱体上,阀芯片的顶部与壳体之间设有弹簧,当弹簧未受外力时,阀芯片封堵在排水口位置上,与阀芯片固联的推杆正对并接近底盘的上沿。它将餐饮废弃食物中的固体物、油、水三者分离,具有结构简单、方便实用的特点。

标签:
固废
四川 - 成都 来源:中冶有色网 2023-03-19
废品回收用分拣装置
废品回收用分拣装置 924     
 0

本实用新型公开了一种废品回收用分拣装置,包括分拣箱,所述分拣箱正面铰接有活动门,所述分拣箱顶面左侧固定插接有进料管,所述分拣箱左侧面固定安装有灰尘处理机构,所述分拣箱背面固定安装有第一电机,所述第一电机输出端固定连接有第一电机轴,且第一电机轴表面通过轴承与分拣箱转动连接,所述第一电机轴表面固定连接有搅拌叶片,所述分拣箱内壁固定连接有过滤板,所述过滤板右侧面固定连接有隔板。在使用中实现了便于对废品进行快速分拣的效果,达到了对废品进行固体、灰尘、液体和铁质快速分类的目标,有效提升了分拣效率,同时实现了自动化操作,避免了工作人员长期接触废品而危害身体健康,实用性较好。

标签:
固废
四川 - 成都 来源:中冶有色网 2023-03-19
清洁能源生物甲酯燃料生产用废弃物处置装置

本实用新型涉及清洁能源技术领域,且公开了一种清洁能源生物甲酯燃料生产用废弃物处置装置,包括外壳,所述外壳的顶部固定安装有液压缸,所述液压缸的输出端固定安装有位于外壳内部的挤压板,所述外壳的左右两侧均固定安装有数量为两个的固定板,前后相邻两个所述固定板之间均固定安装有滚筒电机,两个所述滚筒电机通过皮带传动连接,所述外壳的内部开设有位于皮带下方的存液腔,所述外壳的左侧固定安装有排液管,所述外壳的内部固定安装有位于皮带内壁顶部的固定导板。该清洁能源生物甲酯燃料生产用废弃物处置装置,操作简单,便于使用者对废弃物进行固液分离,同时可将固体废弃物挤压成块,更便于使用者清理。

标签:
固废
四川 - 成都 来源:中冶有色网 2023-03-19
隧道施工废水净化装置

本实用新型公开了一种隧道施工废水净化装置。该废水净化装置包括外壳和内筒,所述外壳包括顶盖和外筒,所述外筒上设有进水口,所述外筒和内筒之间形成厌氧反应区,所述内筒内为好氧反应区;在所述内筒内设有过滤器,所述废水依次流经所述厌氧反应区、好氧反应区后进入所述过滤器,经所述过滤器过滤得到的净水从出水口流出。可见,本实用新型结构简单且紧凑,能有效减少占地面积,适用于隧道施工场地有限的条件下使用,且集好氧处理、厌氧处理和过滤为一体,能够有效去除废水中的固体悬浮物、化学需氧量、生化需氧量、石油类以及碱性物质等,从出水口排出的净化液可以直接排入周边的河流湖泊等,降低对水质的污染和破坏。

标签:
固废
四川 - 成都 来源:中冶有色网 2023-03-19
用于刻花型玻璃安全运输且净化废气的运输装置

本发明涉及输送设备技术领域,尤其是涉及一种用于刻花型玻璃安全运输且净化废气的运输装置,包括机身以及位于所述机身右侧的净化块,所述净化块与所述机身之间固定连接有运输块,所述运输块内设有开口向上的运输腔,本发明提供一种用于刻花型玻璃安全运输且净化废气的运输装置,通过抽气扇配合连接气管将玻璃加工过程中产生的二氧化氮气体与常规尿素在高温下发生反应分离成离子和水,自动化运输玻璃并在其表面喷洒含有离子树脂的中和剂中和其中酸性物质,对于已经产生反应的部分则将其与熟石灰水接触生成固体化的亚硫酸钙,将有害的气体以及酸性物成分均分离成相应的固体物质,防止其在后续实际应用的过程中产生因加工物质引起的不良现象。

标签:
固废
四川 - 成都 来源:中冶有色网 2023-03-19
氯化法钛白粉生产过程中洗渣酸性废水零排放工艺

本发明公开了一种氯化法钛白粉生产过程中洗渣酸性废水零排放工艺,其特征在于:包括以下步骤:步骤一、中和过滤;步骤二、膜过滤;步骤三、浓缩;步骤四、分离。本发明采用氢氧化钠对酸性废水进行中和,并过滤得到的多价金属氢氧化物胶体,多价金属氢氧化物胶体可用于制备水泥,从而减少固体废弃物的排放。本发明对中和后的溶液通过膜过滤分离出含有氯化钠的透过液,并将透过液进行浓缩,使氯化钠浓度达到12%以上,且分离出氯化钠溶液,该氯化钠溶液可用于电解烧碱,从而减少污染物的排放。

标签:
固废
四川 - 成都 来源:中冶有色网 2023-03-19
手术室用废物收集护理装置

本实用新型公开了一种手术室用废物收集护理装置,包括筒体,所述筒体的内侧壁开设有第一凹槽,所述筒体的内侧壁固定连接有第二块体,所述第二块体远离所述筒体的一侧通过销轴铰接有第一过滤网,所述筒体的外侧壁焊接有壳体,所述壳体的内侧壁固定连接有电机,所述电机的输出轴固定连接有转轴,所述转轴远离所述电机的一端焊接有第一杆体,所述第一杆体远离所述转轴的一端焊接有第三块体;在使用本装置时,当医疗废物投放进筒体时,通过第三块体、板体和第一过滤网的组合搭配使用,使第一过滤网高频率振动,将医疗废物的液体振动出,从而使得医疗废物的固液分离,防止固体与液体混在一起而致使垃圾快速发生变质,防止细菌滋生。

标签:
固废
四川 - 成都 来源:中冶有色网 2023-03-19
小型撬装式废弃物等离子气化熔融处理装置

本实用新型提供了一种小型撬装式废弃物等离子气化熔融处理装置,包括卧式等离子气化炉、冷渣斗、喷淋急冷器、布袋除尘器、活性炭箱和引风机;所述气化炉卧式布置,炉体两侧分别设有进料口和烟气出口,底部设有排渣口,炉体壁面上设有等离子炬;排渣口底部连接冷渣斗,烟气出口端连接喷淋急冷器,喷淋急冷器出口端连接布袋除尘器,布袋除尘器的气体出口连接活性炭箱,活性炭箱连接引风机。本实用新型采用气化燃烧一体化卧式等离子熔融炉,设备数量少,流程简单,满足撬装布置,适应大部分产废企业固体废弃物源头减量化和无害化处置,可大幅降低危险废物储运过程中的风险,容易实现自动化运行。

标签:
固废
四川 - 成都 来源:中冶有色网 2023-03-19
使用等离子技术的危废物处理装置

本实用新型公开了一种使用等离子技术的危废物处理装置,包括主反应室、副反应室、急冷器、喷淋塔和引流设备;所述主反应室、副反应室、急冷器、喷淋塔和引流设备均通过导气管连通,所述主反应室、副反应室与急冷器之间的所述导气管内壁均设置有耐火衬套;所述主反应室和副反应室均设置有等离子发生器和水冷设备,所述主反应室的等离子发生器用于汽化固体危废物,所述副反应室的等离子发生器用于处理危废物汽化后产生的颗粒物和气体;所述引流设备包括水洗箱,所述主反应室、副反应室和急冷器所使用的冷却水均循环至所述水洗箱;该设备处理危废物具有较好的效果,且便于清洗和维护。

标签:
固废
四川 - 成都 来源:中冶有色网 2023-03-19
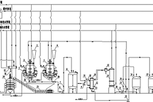
生活固液废弃物资源化处理系统

本发明公开了一种生活固液废弃物资源化处理系统,包括依次连接的沼气池、脱脂池、生物曝气池、沉淀池、蓄水池,沼气池分为固体区和液体区,固体区和液体区之间设置滤网,沼气池顶部设置沼气集气管,沼气集气管与沼气发电机组连接,液体区通过管道与脱脂池的进液口连接,脱脂池下部两侧分别设置进液口和出液口,顶部设置油脂溢流口,底部设置除杂口和涡轮搅拌器,脱脂池的出液口连接生物曝气池的进水口,生物曝气池的出水口连接沉淀池,沉淀池与蓄水池连接,沉淀池与蓄水池之间设置陶瓷膜过滤器,生物曝气池的池底设置有曝气装置,所述沼气发电机组分别与涡轮搅拌器和曝气装置电联。实现生活固液废弃物的无害化、资源化利用。

标签:
固废
四川 - 成都 来源:中冶有色网 2023-03-19
生产废水的中水回用处理系统

本实用新型公开了一种生产废水的中水回用处理系统,包括机体、过滤池、搅拌池和沉淀池,所述沉淀池位于过滤池和搅拌池右侧,所述搅拌池位于过滤池和沉淀池之间,所述过滤池、搅拌池和沉淀池上端横向固定有挡板,所述挡板上端安装有传送带,所述传送带左侧机体内壁安装有滤网,所述机体上端左侧设置有进水口,所述机体右侧上端固定有药剂箱。本实用新型通过在机体内部左侧上端横向安装有传送带,且传送带由孔状带体组成,在食品废水进入机体后传送带可以将固体废物传送至右侧出料口排出,而生产废水可以经过带体和传送带后依次由过滤池、搅拌池和沉淀池处理净化,便于中水的回用处理,较为实用,适合广泛推广与使用。

标签:
固废
四川 - 成都 来源:中冶有色网 2023-03-19
实现火电厂高盐废水零排放的装置

本发明公开了一种实现火电厂高盐废水零排放的装置,包括蒸发器、盐结晶器、离心脱水机、流化床干燥装置和盐仓;高盐废水的排出口与所述蒸发器的进口连接,蒸发器的蒸汽出口与循环补充水进口连接,蒸发器的废水出口与盐结晶器的进口连接;盐结晶器的淡水出口连接到循环补充水出口,盐结晶器的剩余固体产物出口与离心脱水机进口连接,离心脱水机的纯净氯化钠排出口与流化床干燥装置进口连接,流化床干燥装置的排出口与盐仓入口连接;本发明运行成本低,能够处理废水中的重金属离子和有机物,且不需要定期清洗维护,适用于不同规模的电厂。经过该装置的产物为淡水、污泥和结晶盐,真正实现废水的零排放。

标签:
固废
四川 - 成都 来源:中冶有色网 2023-03-19
MN法脱除工业废气中SO2的工艺

本发明公开了一种MN法脱除工业废气中SO2的工艺。浓度为4~6%MN浆液预热到40~50℃后由输送泵送入脱硫塔顶由喷射器喷淋而下,与塔底送入的被处理的除尘烟气逆流接触并发生反应;脱除SO2的尾气放空,脱硫浆液送入分离器过滤分离,分离出的液体由泵送入配制MN浆液循环使用;分离出的固体送入再生器,在100~200℃下分解为MN与SO2,MN循环使用,SO2则送去制硫酸;吸收脱硫温度45℃左右,液气比15L/m3。本发明反应温度不高,可用废气余热来预热MN浆液,从而降低脱硫的能耗。脱硫剂MN可循环使用,脱硫再生的SO2可制成硫酸产品,除气相外无废弃物产生,成本与能耗均比较低。工艺流程简便易行,能满足大中型工业烟气或废气脱硫需求。

标签:
固废
四川 - 成都 来源:中冶有色网 2023-03-19
小型废弃油基泥浆及含油钻屑中基油随钻回收设备

本实用新型公开了一种小型废弃油基泥浆及含油钻屑中基油随钻回收设备,属于石油天然气钻井过程中资源回收设备技术领域。本实用新型的小型废弃油基泥浆及含油钻屑中基油随钻回收设备,将油基泥浆或钻屑依次经过物料输送、药剂常温深度脱附、干燥和蒸发冷凝步骤,以及蒸馏冷凝后回收的药剂循环使用步骤,基油和油基泥浆或钻屑得到分离。本实用新型的小型废弃油基泥浆及含油钻屑中基油随钻回收设备,在固体废物的无害化处理的同时实现基油资源的循环利用,基油回收率达99%,完成处理后固相中含油率<1.0%。

标签:
固废
四川 - 成都 来源:中冶有色网 2023-03-19
从废弃SCR催化剂中提取钨、钛、钒的方法

本发明公开的一种从废弃SCR催化剂中提取钨、钛、钒的方法是先将废弃SCR催化剂粉碎并加入强碱溶液进行反应,过滤分离后将强酸加入钨酸钠、钒酸钠混合溶液中反应得钨酸和钠盐、钒酸混合溶液,并将钠盐、钒酸混合溶液的pH值调至沉淀析出得钒酸铵,再将硫酸加入脱钨、钒的SCR催化剂中反应得硫酸氧钛溶液和铝渣等固体,继续在硫酸氧钛溶液中加入水进行水解得钛酸和废酸溶液,最后将得到的钒酸铵、钨酸、钛酸分别进行煅烧即可获得五氧化二钒、三氧化钨和二氧化钛。本发明在较低温度下通过与强碱和强酸进行反应就可以从SCR催化剂中提取出钨、钛、钒,且对设备要求低,能耗低,还可联产一些具有附加值的产品,无二次污染,便于推广应用。

标签:
固废
四川 - 成都 来源:中冶有色网 2023-03-19
利用制革废皮边角料制备农用保水剂的方法

本发明公开了一种利用制革废皮边角料制备农用保水剂的方法。其特点是将制革废皮边角料,在碱性条件下,利用微波辐射水解,得到胶原蛋白水解液;再将丙烯酰胺和已经中和了的丙烯酸水溶液加入到上述水解液中,然后加入交联剂,引发剂,搅拌均匀后,置入微波反应器中,进行辐射接枝聚合反应,得黄色固体物。经烘干,粉碎获得农用保水剂。该方法无前期处理,具有操作简单,成本低,无三废产生,环境友好的优点。

标签:
固废
四川 - 成都 来源:中冶有色网 2023-03-19
呼吸科临床用废弃物干湿分离装置

本实用新型公开了一种呼吸科临床用废弃物干湿分离装置,包括第一箱体,所述第一箱体内腔的两侧设置有2根破碎辊,且破碎辊的两端分别与第一箱体的两侧转动连接,并且破碎辊的一端穿过第一箱体的一侧连接有第一电机,所述第一箱体的底部连接有第二箱体,第二箱体内上下设置有第一旋切刀和第二旋切刀,第一旋切刀和第二旋切刀的中间分别连接有轴杆和轴管的外壁,且轴杆穿设于轴管内。该呼吸科临床用废弃物干湿分离装置采用第一箱体、第二箱体和第三箱体等相配合的结构设计,能够对呼吸科临床废弃物进行碾碎之后再切割粉碎,极大的提高了破碎效果,而后利用碾压辊通过碾压干湿分离,让残液更加彻底的与固体颗粒分开。

标签:
固废
四川 - 成都 来源:中冶有色网 2023-03-19
QPQ工艺生产线废水过滤装置

本实用新型涉及一种QPQ工艺生产线废水过滤装置,过滤箱下部通过排水管和滤液容器相互连通,所述过滤箱包括过滤箱外壳,过滤箱外壳内设有过滤箱内胆,过滤箱内胆悬空固定在过滤箱外壳内部,过滤箱内胆和过滤箱外壳同心设置,过滤箱内胆底部设有多个过滤孔,过滤滤芯通过过滤箱内胆固定,过滤滤芯上部设有滤芯压环,过滤滤芯内设有固定杆,固定杆和中间杆连接,吊环固定连接在中间杆的上部。本实用新型可以对QPQ工业生产废水进行过滤分离,过滤液继续回用,过滤渣做为固体废弃物交第三方处理。本实用新型具有设备简单耐用,过滤分离效果好,运行方便,成本低的特点,过滤液可以回收循环使用,节约水资源,减低生产成本。

标签:
固废
四川 - 成都 来源:中冶有色网 2023-03-19
低酸价餐饮废油规模化生产生物柴油系统

本实用新型公开了一种低酸价餐饮废油规模化生产生物柴油系统,解决现有低酸价餐饮废油生产生物柴油过程中甘油含皂高、分离困难、品质差、分离系统投资大、生物柴油总收率低的技术问题。本实用新型生物柴油系统包括前处理系统和固体酸催化系统。前处理系统包括油脂缓存罐,水解酶缓存罐,纯水缓存罐,酶水解罐,三相分离器,膜分离器,以及分别从膜分离器接出用于收集水酶液的清相收集罐和用于收集甘油的浓相收集罐;喷雾干燥器包括从酶水解罐接出的一级喷雾干燥器、以及从一级喷雾干燥器接出二级喷雾干燥器。本实用新型将油脂水解与固体酸催化整合为连续的生物柴油生产系统,生产成本低,工艺路线短,甲醇损耗降低、甘油分离彻底。

标签:
固废
四川 - 成都 来源:中冶有色网 2023-03-19
脱硫废水处理工艺
脱硫废水处理工艺 968     
 0

本发明公开一种脱硫废水处理工艺,包括以下步骤:步骤一、通过栅格过滤掉废水中的固体杂质后,将废水送入沉淀池;步骤二、按照每立方米20g‑40g的比例在废水中加入石灰乳,搅拌反应1h‑2h;步骤三、按照水和还原剂3:1或3:1.5的比例在水中加入还原剂,自然还原1h‑2h;步骤四、将还原后的水中加入石灰乳调pH值至10‑12;步骤五、在活性炭过滤层的过滤后,送入生物降解池;步骤六、在生物降解池内曝气40min‑60min后,静置30min‑50min;步骤七、将生物降解后的水中加入凝结剂;步骤八、过滤后,排放。本发明有效去除了废水中的还原性物质、六价铬和氟离子等。

标签:
固废
四川 - 成都 来源:中冶有色网 2023-03-19
污水处理单元废气除臭装置

本实用新型属于污水除臭技术领域,尤其为一种污水处理单元废气除臭装置,包括气液分离器,气液分离器的前端面和上端面分别固定连接有进气管和出气管,出气管的另一端安装有罗茨风机,罗茨风机的出风口固定连接有中心管道,中心管道的另一端连通有蒸发废气单元,蒸发废气单元的上端面固定安装有净化气放散口和第一观察口,蒸发废气单元的右侧连通有缓冲单元;首先通过气液分离器将气液分离,分离的臭气由罗茨风机吸入蒸发废气单元,废气中的恶臭物质与除臭液发生反应,恶臭物质被脱除,接着净化气体从蒸发废气单元顶部的放散口排出,产生的固体颗粒物通过溢流管自流进入缓冲单元暂存,从而方便净化污水处理过程中产生的臭气。

标签:
固废
四川 - 成都 来源:中冶有色网 2023-03-19
钴镍废水的处理方法
钴镍废水的处理方法 838     
 0

本发明涉及一种钴镍废水的处理方法,属于污水处理领域。其包括(1)预处理,将钴镍废水的固体悬浮物和油分预先处理;(2)氨氮汽提吹脱,将氨氮汽提加吹脱完成处理;(3)氧化深度除油,氧化曝气的方式将油分分解;(4)沉淀重金属离子,加碱沉淀重金属离子;(5)深度除杂,用活性炭和离子交换树脂进行深度除杂。本发明提供的一种钴镍废水的处理方法,工艺简单,成本低,过程控制简单,处理后废水能达标排放。

标签:
固废
四川 - 成都 来源:中冶有色网 2023-03-19
含铝树脂再生废液制备聚合氯化铝的方法

本发明涉及一种含铝树脂再生废液制备聚合氯化铝的方法,包括以下操作步骤:1)将含铝树脂再生废液置于脱钙反应器中,搅拌,常温下加入质量分数10—15%硫酸铝溶液,搅拌并冷却至室温后进行过滤,得滤液;2)滤液通入聚合反应器中加入盐酸,调整滤液的盐酸浓度为5‑6%,通入蒸汽加热,加热至55‑60℃停止通入蒸汽,缓慢加入质量分数为10‑12%铝酸钙粉或铝酸镁粉,加入铝酸钙粉或铝酸镁粉的时间小于等于40min,且调整反应温度小于等于95℃;3)加完铝酸钙粉后,在80℃保温30‑40min趁热过滤;4)过滤后,滤液烘干,得固体为PAC产品。本技术方案充分利用含铝树脂再生废液,实现“变废为宝”,有效降低聚合氯化铝产品的生产成本,具有较强的市场竞争力。

标签:
固废
四川 - 成都 来源:中冶有色网 2023-03-19
制革污泥在废水降解中的应用

本发明属于固体废弃物处理处置及资源化技术领域,公开了一种制革污泥在废水降解中应用。应用的方法为将制革污泥热解后得到的生物炭用于废水降解。本发明利用制革污泥生物炭独特的功能结构(如比表面积含氧官能团、石墨碳、金属成分等),可以为多相催化系统提供很多的活性位点,有效活化过硫酸盐产生SO4‑•和•OH和1O2等活性氧物质(ROS),实现水介质中多种污染物的有效降解,为制革污泥的资源化利用提供了新的思路。

标签:
固废
四川 - 成都 来源:中冶有色网 2023-03-19
等离子裂解危废处理装置

本实用新型公开了一种等离子裂解危废处理装置,包括等离子气化炉;所述等离子气化炉包括炉体,所述炉体的内部为中空,在所述炉体的内部设置有气密腔室;所述炉体的所述气密腔室内设置有等离子体炬,所述等离子体炬的喷射倾斜口向下,所述等离子体炬在所述气密腔室内均匀分布;所述燃烧后形成的灰渣经由所述卸灰阀进入回收箱中。本实用新型的等离子裂解危废处理装置,通过等离子炬喷射出的等离子体火焰,高温等离子体将含有大量有机物的废物在1500℃以上的高温中缺氧气化成简单的无毒化合物和单质元素。同时,将不能气化的物质在高温中熔炼成玻璃状的炉渣,出炉后冷却成玻璃态固体,并可用作建材,且不会产生新的污染。

标签:
固废
四川 - 成都 来源:中冶有色网 2023-03-19
上一页 39 40 41 42 43 ... 58 下一页
共58页    到第

中冶有色为您提供最新的四川成都有色金属固/危废处置技术理论与应用信息,涵盖发明专利、权利要求、说明书、技术领域、背景技术、实用新型内容及具体实施方式等有色技术内容。打造最具专业性的有色金属技术理论与应用平台!

全国热门有色金属设备推荐
展开更多 +
全国热门有色金属技术推荐
展开更多 +

 

江西省隆恩特环保设备有限公司
宣传

报名参会
更多+

报告下载

有色专家
更多+

湖南有色金属研究院
教授级高工/原总工程师
中国瑞林工程技术有限公司
中国工程院院士
北京科技大学
副院长/教授
北京航空航天大学、中国工程院
院士
郑州大学
副校长
赤泥综合利用研究报告2025
推广

热门技术
更多+

推荐企业
更多+

福建省金龙稀土股份有限公司
宣传

发布

在线客服

公众号

电话

顶部
咨询电话:
010-88793500-807