青岛垚鑫智能科技有限公司
宣传

位置:中冶有色 >

有色技术频道 >

> 失效分析技术

分类:
全部
矿山技术
冶金技术
材料制备及加工技术
环境保护技术
分析检测技术
 
全部
物理检测技术
化学分析技术
力学检测技术
无损检测技术
失效分析技术
环境检测技术
地区:
全部
北京
天津
上海
重庆
河北
山西
辽宁
吉林
黑龙江
江苏
浙江
安徽
福建
江西
山东
河南
湖北
湖南
广东
海南
四川
贵州
云南
陕西
甘肃
青海
内蒙
广西
西藏
宁夏
新疆
其他
其他
展开
 
全部
上海

上海有色金属失效分析技术理论与应用

免费发布技术信息>>
系统电源监测复位电路
系统电源监测复位电路 1015     
 0

本实用新型提供一种系统电源监测复位电路,包括系统电源模块、电压处理模块、控制模块。系统电源模块与控制模块的输出端电连接,用于在所述控制模块的控制下提供系统电源电压。电压处理模块与系统电源模块的输出端电连接,用于将处理后的系统电源电压提供给控制模块。控制模块与电压处理模块的输出端电连接,用于设定系统电源电压判断阈值,在处理后的系统电源电压低于所述阈值时判定系统电源失效,并控制系统电源模块进行系统电源复位。本电路结构简洁,可以在系统电源上电失效或系统电源电压输出不正确时,自动监测并复位系统电源重新输出正确电压,避免了负载电路中的黑屏、死机甚至损坏等情况的发生。

标签:
失效分析
上海 - 上海 来源:中冶有色网 2023-03-19
功率模块健康状态的在线监测方法及系统

本发明提供了一种功率模块健康状态的在线监测方法及系统,涉及功率模块寿命监测技术领域,包括:获取初始状态下的第一功率模块不同温度下的输出电流和输出电压,绘制初始输出特性曲线图,确定输出特性曲线图中输出电流和输出电压的曲线在不同温度下的交点,获得初始状态标签;控制第一功率模块工作直至失效;同步获得失效状态标签和/或至少一个中间状态标签;采集运行状态下的第二功率模块的实时输出电流、实时输出电压和实时温度,并绘制实时输出特性曲线图,获得实时状态标签;根据实时状态标签获得具有运行状态下的功率模块的健康状态的目标结果,解决现有缺乏用于对功率模块健康状态进行监测的方法的问题。

标签:
失效分析
上海 - 上海 来源:中冶有色网 2023-03-19
电梯轿厢开门状态监测装置

本实用新型公开了一种电梯轿厢开门状态监测装置,其包括固定在电梯门机板上的固定架、铰接在固定架两侧的拨动杆和摆动杆、设于固定架后端且开设有导向槽的导向板及保持弹簧,所述拨动杆和摆动杆的上端通过铰接轴固定在一起,所述拨动杆位于电梯门机移动拨杆的运动线路上;所述导向槽内设有滑套,该滑套的第一端与固定在摆动杆中部的摆动销连接,第二端与钢丝绳拉线连接;所述保持弹簧的第一端固定在所述铰接轴上方的固定架上,第二端与摆动杆下端固定。本实用新型通过纯机械结构实现了电梯轿厢开门状态的监测,有效避免了因存在电控信号失效及系统干扰等原因导致电控失效而产生的安全事故后果,可保证电梯轿门监测的准确性和安全性。

标签:
失效分析
上海 - 上海 来源:中冶有色网 2023-03-19
可配置的半导体器件I-V特性测试装置

本实用新型提供一种可配置的半导体器件I‑V特性测试装置,由PCB基板、电源端口、悬空端口、接地端口、第一夹具、第二夹具、单刀三掷开关组和单刀双掷开关组组成;电源端口、悬空端口和接地端口通过PCB基板引出,电源端口连接图示仪的电源端,接地端口连接图示仪的接地端;第一夹具和第二夹具分别用于安装失效器件和正常器件。本实用新型采用通用的双列直插夹具,可以较为简单地实现双列直插封装的半导体器件I‑V特性测试,同样能够针对可转换为双列直插的其它形式封装半导体器件的I‑V特性进行测试;通过单刀三掷开关选择需要进行I‑V特性测试的管脚,通过双掷开关组实现失效器件和正常器件的I‑V特性曲线快速对比。

标签:
失效分析
上海 - 上海 来源:中冶有色网 2023-03-19
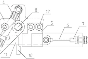
漏电保护功能测试的电动操作机构

本实用新型涉及电气技术领域,尤其涉及一种漏电保护功能测试的电动操作机构,包括电阻、合闸命令输入接口、测试命令输入接口以及设置于电动操作机构的分闸操作手柄A,所述电阻设置于电动操作机构内,所述电动操作机构装配于剩余电流动作断路器一侧,所述分闸操作手柄A与所述剩余电流动作断路器上的分闸操作手柄B连接,用以实现在分闸操作手柄A进行合闸时带动分闸操作手柄B同步进行合闸动作;本实用新型可为重要人员密集公众场合,譬如地铁,商场,安装的剩余电流动作断路器实现自动化的定期漏电功能测试,及时识别失效产品以便及时更换从而大大降低了由于剩余电流动作断路器功能失效后未及时发现带来的安全隐患。

标签:
失效分析
上海 - 上海 来源:中冶有色网 2023-03-19
测试风扇叶片榫头强度的试验件

本发明提供一种测试风扇叶片榫头强度的试验件,所述试验件包括榫头和由所述榫头顶部向上延伸的伸根段,所述伸根段和所述榫头根据风扇叶片的制造工艺一体制成,所述榫头与所述风扇叶片的榫头结构一致,在所述试验件横向截面内,所述伸根段与榫头截面中心线呈一夹角,所述夹角与所述风扇叶片的待测位置相关,以使得所述试验件失效模式和对应应力分量分布与所述风扇叶片的待测位置处的失效模式和对应应力分量分布一致。

标签:
失效分析
上海 - 上海 来源:中冶有色网 2023-03-19
基于趋势预测的无线传感路由方法、装置、介质、系统、通信节点

本申请提供基于趋势预测的无线传感路由方法、装置、介质、系统、通信节点,所述方法包括:对移动子节点与其父节点进行相对距离趋势预测;若预测所述移动子节点呈远离所述父节点的趋势且存在脱离所述父节点的控制范围的风险时,即令所述移动子节点发送用于寻找潜在父节点的控制包。本申请若预测子节点可能会移动出其父节点的圆形控制范围,则移动节点主动发送DIS控制包来进行拓扑更新,更新其父节点,并在父节点更新后立即广播自己新的DIO控制包。这样可以在第一时间,甚至在发现链路失效之前建立新的可用连接,使网络中链路失效的持续时间尽量短。而当预测节点不会出此范围时,保留RPL原有的trickle timer机制,逐渐增大DIO间隔,以控制能耗。

标签:
失效分析
上海 - 上海 来源:中冶有色网 2023-03-19
X射线管组件、医疗成像设备及监测系统

本实用新型提供一种X射线管组件,包括X射线管及油泵,X射线管包括管套,还包括传感器组及无线传输模块,传感器组设置于油泵及/或管套,通过接触式测量方式监测油泵及/或X射线管的运行信息;无线传输模块连接于传感器组并与外部控制终端无线连接,无线传输模块能够以无线传输方式将油泵及/或X射线管的运行信息发送至控制终端。本实用新型通过传感器组测量X射线管的运行信息并通过无线传输模块将信息实时传递到控制终端,从而提高获取X射线管运行信息的实时性和准确性;当X射线管出现失效先兆时,工作人员能够及时发现并处理,避免扩大损失。本实用新型还提供医疗成像设备及监测系统,均能够及时发现X射线管失效先兆,有利于及时止损。

标签:
失效分析
上海 - 上海 来源:中冶有色网 2023-03-19
发电厂水汽集中监测系统中的阳离子交换柱树脂快速更换装置

本实用新型涉及一种发电厂水汽集中监测系统中的阳离子交换柱树脂快速更换装置,它包括阳离子交换柱和贮罐。贮罐包括一立式再生阳树脂贮罐和一立式失效阳树脂贮罐,再生阳树脂贮罐和失效阳树脂贮罐内的上部分别装有配水装置和进水口,再生阳树脂贮罐和失效阳树脂贮罐内的下部分别装有排水装置和排水口,二个贮罐各通过一管道连接至凝结水精处理装置中的大型阳树脂再生装置,失效阳树脂贮罐的下部设有失效阳树脂送出口。阳离子交换柱设有上部树脂进入口和下部树脂卸出口以及样水上部进口和样水下部出口,上部树脂进入口通过管道与再生阳树脂贮罐的下部接口连接。采用本实用新型的树脂快速更换装置可方便、快捷地更换树脂,省去将一个个阳离子交换柱反复地拆、装、搬运、用酸再生等一系列繁琐操作,且树脂可以重复使用。

标签:
失效分析
上海 - 上海 来源:中冶有色网 2023-03-19
继电器健康状态在线预测方法、装置及电子设备

本申请实施例提供一种继电器健康状态在线预测方法、装置及电子设备。该继电器健康状态在线预测方法包括:根据继电器的驱动电信号波形曲线确定电信号特征数据,根据电信号特征数据和基准特征数据计算继电器的目标偏移量,根据目标偏移量与失效偏移量确定用于反映继电器健康状态的健康因子。本申请通过对继电器处于在线驱动工作状态时的电信号特征数据与处于标准工作状态时的基准特征数据进行计算,得到目标偏移量,根据继电器处于失效状态时与标准状态时的失效偏移量,以及目标偏移量确定继电器的健康状态,从而能够实现实时在线监控继电器的健康状态,有利于根据继电器的健康状态提前做出判断,提前规避行车和充电风险。

标签:
失效分析
上海 - 上海 来源:中冶有色网 2023-03-19
预测有机电致发光显示器的寿命方法

本发明涉及一种预测有机电致发光显示器的寿命方法,在OLED正常点亮的条件下收集平均亮度随时间变化的试验数据,利用此数据拟合出OLED平均亮度衰减变化的曲线公式,即可根据失效时的亮度标准求出OLED的平均寿命。此外,还可根据该亮度衰减拟合公式反过来推算OLED设计之初客户所要求的寿命来确定OLED的初始亮度。有效地为生产上测试OLED的有效寿命提供了有效的方法,并且此方法对OLED的寿命预测和初始亮度设计具有指导意义。

标签:
失效分析
上海 - 上海 来源:中冶有色网 2023-03-19
闪存的可靠性测试方法

本发明公开了一种闪存的可靠性测试方法,该方法通过两次测试步骤来对闪存进行筛选,第一次测试步骤直接筛选出不良品,将不能判定为不良品的闪存作为待确认良品,以便在第二次测试步骤中对该待确认良品进行进一步的测试,经过两次测试之后才筛选出真正的良品,提高了可靠性测试方法的准确度。另外,两次测试步骤中均对闪存施加电压应力,正确模拟了闪存在25℃(室温)条件下使用10年时所承受的正常应力条件,因而能够利用电压应力来激发闪存在短时间内产生跟正常应力水平下相同的失效,进而能够利用该可靠性测试方法来对失效反应活化能较低的闪存进行筛选。

标签:
失效分析
上海 - 上海 来源:中冶有色网 2023-03-19
新的芯片测试结构
新的芯片测试结构 1117     
 0

本发明公开了一种晶圆可接受性测试的方法,述方法包括:在所述第一梳状金属线上施加高电压,同时在所述第二梳状金属线上施加中电压,并保持全部的所述多晶硅接地;若测得所述多晶硅的电流超出规格,则表明是所述接触孔和所述多晶硅之间存在泄漏;若测得所述多晶硅的电流未超出规格,则表明是金属线间失效或者是层间介电质孔洞失效;通过本发明的使用,可以在帮助生产线在第一时间发现层间介电质孔洞、接触孔和多晶硅之间的孔洞等工艺缺陷,及时做出调整;并且由于本发明可同时监控多个工艺问题,大大减小了测试结构面积,降低了包含测试在内的生产成本。

标签:
失效分析
上海 - 上海 来源:中冶有色网 2023-03-19
基于微波星间链路载荷的北斗三号卫星应急测控系统

本发明提供了一种基于微波星间链路载荷的北斗三号卫星应急测控系统,包括:失效自主判断单元,被配置为自主循环判断测控载荷是否失效,若是则跳出循环,启动应急测控流程;故障排除单元,被配置为自主排除工作模式自动切换过程中,微波星间链路载荷的故障;工作模式自动切换单元,被配置为应急测控流程启动后,微波星间链路载荷自动切换至正常收发工作模式、地面站指向工作模式或地心指向工作模式。

标签:
失效分析
上海 - 上海 来源:中冶有色网 2023-03-19
高压MOS器件测试方法
高压MOS器件测试方法 1111     
 0

本发明提供了一种高压MOS器件的测试方法,用于测试半导体晶圆上各芯片的高压MOS器件是否失效,包括:在半导体晶圆上任选若干芯片,测试其高压MOS器件;将所述各芯片的高压MOS器件的一极接地,另一极与栅极接测试端;逐步升高在所述测试端施加的测试电压,并同时测量各高压MOS器件对应的源漏电流;所述测试电压的初始值小于所述高压MOS器件的饱和电压;根据所述测试电压以及相应的源漏电流,形成各芯片的高压MOS器件的输出特性曲线;根据所述输出特性曲线判定所述高压MOS器件是否失效。与现有技术相比,本发明采用递增调整测试电压的方式,测试源漏电流,能够避免因寄生效应导致源漏电流过小,而发生错误判定的问题。

标签:
失效分析
上海 - 上海 来源:中冶有色网 2023-03-19
存储器的测试方法
存储器的测试方法 980     
 0

本发明公开了一种存储器的测试方法,所述存储器具有n个测试项目,所述测试方法包括对测试项目i进行N次判断,其中,1≤i≤n,1≤N≤100,且i和N均为整数;当i小于n时,若对所述测试项目i的第N次判断结果为合格,则进入测试项目i+1的测试;当i等于n时,若对所述测试项目i的第N次判断结果为合格,则判断所述存储器为合格品;当N小于100时,若对所述测试项目i的第N次判断结果为失效,则进行对所述测试项目i的第N+1次判断;当N等于100时,若对所述测试项目i的第N次判断结果为失效,则判断所述存储器为不合格品。这样的测试方法可以大幅度提高测试稳定性,大大降低误判率,从而提高产品良率。

标签:
失效分析
上海 - 上海 来源:中冶有色网 2023-03-19
油箱压力监测方法、装置、车辆及存储介质

本发明实施例公开了一种油箱压力监测方法、装置、车辆及存储介质。该方法包括:获取发动机的当前状态信息和压力传感器的压力值,所述压力传感器设置在车辆的油箱上;如果所述发动机工作,且所述压力值小于所述当前状态信息对应的第一压力阈值,控制所述发动机停止工作并进行预警指示;展示所述油箱当前的压力值。本方案在油箱上设置压力传感器,通过压力传感器实时监测油箱内的压力,实现了油箱压力的自动监测,而且当发动机工作,且油箱内的压力大于当前状态信息对应的第一压力阈值时,控制发动机停止工作并进行预警指示,有效防止了油箱内的压力过高仍继续工作而导致相关零部件失效的情况,提高了安全性。

标签:
失效分析
上海 - 上海 来源:中冶有色网 2023-03-19
汽车天窗测试方法和系统

本发明提供一种汽车天窗测试方法和系统,通过典型试验道路行驶数据得到天窗使用寿命里程过程中的疲劳载荷的雨流矩阵和车辆天窗的疲劳损伤矩阵,进而得到车辆天窗损伤与疲劳载荷之间的对应关系,之后根据耐久性测试中的目标雨流矩阵确定目标载荷,根据所述目标载荷确定测试路况的等效载荷,就能够向待测试车辆所在的台架输入等效载荷,进而能够获得所述待测试车辆的天窗损伤与所述等效载荷的关系作为所述天窗损伤测试结果。以上方案完成了整车级加速耐久测试方法,可以提前快速识别天窗失效问题,校核车辆在使用过程天窗中横梁是否存在扭矩衰减现象,是否存在中横梁工艺槽开裂异响等风险,发现、消除潜在的天窗失效模式,降低售后产品故障率。

标签:
失效分析
上海 - 上海 来源:中冶有色网 2023-03-19
晶圆测试参数设置方法
晶圆测试参数设置方法 1033     
 0

本发明涉及一种晶圆测试参数设置方法,不需要人工设置探针台配置文件。同一产品,得到客户提供的批号、片号、相应目标坐标信息和管芯参数要求后,探针台取得当前机台内的晶圆相应批号、片号和坐标信息,测试机按照输入信息参照目标坐标进行相应管芯的自动测试扫描,并对失效管芯进行周围位置管芯补测,自动测试的同时对失效进行验证和数据补充。保证测试数据的正确性,测试灵活并且适应各种客户要求,避免人工设定造成的误操作,有效地提高测试效率和质量。

标签:
失效分析
上海 - 上海 来源:中冶有色网 2023-03-19
FPGA辐射测试模块、ASIC芯片抗辐射性能评估系统及方法

本发明提供一种FPGA辐射测试模块、ASIC芯片抗辐射性能评估系统及方法,包括:时钟复位生成单元,产生系统时钟及复位信号;输入激励生成单元,产生测试用激励;被测软ASIC单元;采集对比表决与测试流程控制单元,采集各被测软ASIC单元及外部被测ASIC芯片的状态值,并对比判定得到判定结果;监控接口单元,将状态值及判定结果汇总后发送出去;通信接口模块,传输正常工作状态时的通讯数据。本发明性能高、容量大、速度快、灵活性高,如有失效事件发生,该系统还具有精确判定失效事件发生时刻,被测ASIC时序、内部状态及大致的内部路径位置的能力。

标签:
失效分析
上海 - 上海 来源:中冶有色网 2023-03-19
基于强化和损伤的移动S-N曲线疲劳寿命预测方法

本发明涉及一种基于强化和损伤的移动S-N曲线疲劳寿命预测方法,预测步骤为:1.确定材料或零件的应力—寿命曲线,即S-N曲线;2.确定材料或零件的强化特性;3.根据变幅载荷谱中载荷的循环次数计算材料或零件的强化或损伤量;4.根据材料或零件的强化或损伤量移动S-N曲线,计算新的S-N曲线;5.疲劳寿命计算,重复步骤三和步骤四直到材料或零件失效——即累积损伤和为1,失效时的载荷累积总循环次数为材料或零件的疲劳寿命。本发明以传统的疲劳寿命预测方法为基础,在变幅载荷下预测疲劳寿命时,不仅考虑载荷的损伤,还考虑了载荷的强化,预测方法更接近于实际情况。本发明以传统的S-N曲线为基础,预测过程中计算简单、方便。

标签:
失效分析
上海 - 上海 来源:中冶有色网 2023-03-19
风电场产能预测方法、系统及风电场布局设计优化方法

本申请实施例提供一种风电场产能预测方法、系统及风电场布局设计优化方法,其中,风电场包括多个节点和连接多个节点的集电线缆,多个节点包括多个风机,风电场布局设计优化方法包括:确定当前风电场布局下的风电场的在预设时长内的总理论产能;根据当前风电场布局下的集电线缆的失效率,确定风电场在预设时长内的失效场景;根据总理论产能和失效场景,确定当前风电场布局下的风电场在预设时长内的总实际产能。本申请的风电场产能预测方法准确性高。

标签:
失效分析
上海 - 上海 来源:中冶有色网 2023-03-19
功率模块的运行寿命建模方法及运行寿命预测方法

本发明提供了一种运行寿命建模方法及运行寿命预测方法,运行寿命建模方法包括以下步骤:获取t个待测试功率模块,并对每一待测试功率模块通电使得待测试功率模块于同一测试电流下形成具有期望结温差值的结温波动;持续对每一待测试功率模块通电直至每一待测试功率模块损坏,记录每一待测试功率模块自测试起至损坏的通电次数,并以通电次数为X轴,累计失效率为Y轴建立韦布尔概率分布图;选取韦布尔概率分布图中累计失效率为m%的测试点,并提取测试点的通电次数为寿命值;将寿命值和结温差值代入寿命模型,以拟合出一寿命模型曲线。采用上述技术方案后,可适用于各类封装的功率模块并适用于各种应用场景,且所建立的模型具有更强的针对性。

标签:
失效分析
上海 - 上海 来源:中冶有色网 2023-03-19
接触式MEMS开关寿命测试的方法和仪器

一种接触式MEMS开关寿命测试的方法和仪器,属接触式MEMS开关器件测试技术领域,该方法利用连续方波脉冲信号驱动被测接触式MEMS开关的上、下电极,在该开关正常,即第一、二接触点间有开关动作时,计数器计数连续方波脉冲信号的脉冲个数,直至该开关疲劳失效,即第一、二接触点间无开关动作时,计数器停止计数,显示器显示的数字就是该被测开关的寿命指标,该仪器由方波发生器10、脉冲幅度转换器20、测试架30、开关动作监视器40、二输入端与门50、七位十进计数器及显示器60、指示器70和电源80组成,有线路抗干扰性能好,结构简单,元器件通用,测试效率高,每测试一个开关,时间仅为2~3min等优点,本发明特别适于用来测试接触式MEMS开关的寿命。

标签:
失效分析
上海 - 上海 来源:中冶有色网 2023-03-19
恒温电迁移测试中的电流加速因子评估方法

本发明提供了一种恒温电迁移测试中的电流加速因子评估方法,包括:第一步骤:确定一组测试温度和载台温度,以得出金属测试结构的经待测金属线的电流;第二步骤:固定测试温度,通过载台温度调节的方式来改变载台温度,得到经待测金属线的调节后电流;重复第一步骤和第二步骤以得到多组数据,其中每组数据包括电流数据和失效寿命数据;第三步骤:利用所述多组数据,通过金属寿命布莱克方程,计算出该金属测试结构的电流加速因子;第四步骤:利用电流加速因子,结合自校准式恒温电迁移活化能的评估方法,实现在恒温电迁移测试下的金属寿命计算。

标签:
失效分析
上海 - 上海 来源:中冶有色网 2023-03-19
基于灰色模型的动调陀螺仪寿命预测方法

本发明涉及一种基于灰色模型的动调陀螺仪寿命预测方法,通过对寿命测试期间的振动有效值、随机漂移和环境温度参数的数据采集,并运用径向基神经网络进行预处理,去除环境温度对振动有效值和漂移的影响,再减去漂移常值项,得到只和时间相关的随机漂移数据和振动有效值数据,然后采用小波变换提取出振动有效值和随机漂移的趋势项,对它们的趋势项分别建立灰色单变量一阶模型,当预测值超过性能参数容限值时,认为动调陀螺仪失效,预测的两个寿命值中,数据小的则为动调陀螺仪的寿命。本发明利用寿命试验期产品的性能参数来预测寿命,揭示性能参数与动调陀螺仪寿命的规律,简单易行,经济可靠。

标签:
失效分析
上海 - 上海 来源:中冶有色网 2023-03-19
基于IEEE 1149.1协议的封装过程中的测试方法

本发明提供了一种基于IEEE?1149.1协议的封装过程中的测试方法,包括:在符合IEEE1149.1标准的所述器件上增加一TRD,所述TRD用于返回所述器件的数据;在IEEE1149.1标准中增加一返回数据指令,所述返回数据指令用于控制所述引脚接口TRD与TDO端的连接的状态,利用所述引脚接口TRD和所述返回数据指令共同实现所述封装过程中任一所述器件的TDO端的数据返回。使得集成电路器件在组装或者堆叠过程中,每组装或者堆叠一个器件,均可进行实时测试,而不需要等待组装或者堆叠工艺全部完成后才能测试,还可以进一步确认组装或者堆叠过程中失效器件的具体位置。

标签:
失效分析
上海 - 上海 来源:中冶有色网 2023-03-19
晶圆测试芯片状态图的分类方法

本发明公开了一种晶圆测试芯片状态图的分类方法,包括步骤:根据晶圆允收测试得到需要标记为失效测试项目类的指定芯片并将指定芯片的坐标记录在配置文件中;对晶圆进行分步测试,在执行当前测试步的下降接触前都对指定芯片的信息做判断并将位于下降接触区域的指定芯片排除在测试对象之外;进行当前测试步的芯片状态图的打印将对应指定芯片的状态打印为失效测试项目类;将各步测试得到的芯片状态图生成整片晶圆的芯片状态图。本发明能有效减少测试时间,能有效保护测试硬件,减少工序流程并有效减少出错几率和提高工作效率。

标签:
失效分析
上海 - 上海 来源:中冶有色网 2023-03-19
对半导体器件进行晶圆级老化测试的方法

本发明公开了一种对半导体器件进行晶圆级老化测试的方法,该方法包括:将测试探针接触晶圆上的半导体器件的压焊建立电学连接并进行初始测试;按照设置的老化测试规则通过测试探针对晶圆上的各个半导体器件施加电压应力,分别进行监控测试;判断测得的晶圆上的各个半导体器件的相关的电学参数是否符合所设置的对应老化判断标准,确定符合的晶圆为好且老化等级为判断标准;确定不符合的晶圆失效。本发明提供的方法降低了半导体器件的测试成本及提高半导体器件的测试效率。

标签:
失效分析
上海 - 上海 来源:中冶有色网 2023-03-19
处理器系统故障的预测与诊断方法和装置

本发明提供了一种处理器系统故障的预测与诊断方法和装置,处理器系统故障的预测与诊断方法包括以下步骤:利用数据清洗方法,构建结构化的故障样本数据集;利用贝叶斯网络模型,建立处理器系统故障的传播关系网络;利用LSTM网络,级联所述贝叶斯网络模型,对所述处理器系统的故障进行预测和诊断。所述处理器系统故障的预测与诊断装置适用于执行所述处理器系统故障的预测与诊断方法。该方法可以利用数据驱动的方式实现处理器系统“故障源‑系统失效行为”的双向概率推理,并利用模型级联的方式实现处理器系统故障的失效类型预测。

标签:
失效分析
上海 - 上海 来源:中冶有色网 2023-03-19
上一页 34 35 36 37 38 ... 62 下一页
共62页    到第

中冶有色为您提供最新的上海有色金属失效分析技术理论与应用信息,涵盖发明专利、权利要求、说明书、技术领域、背景技术、实用新型内容及具体实施方式等有色技术内容。打造最具专业性的有色金属技术理论与应用平台!

全国热门有色金属设备推荐
展开更多 +
全国热门有色金属技术推荐
展开更多 +

 

江西省隆恩特环保设备有限公司
宣传

报名参会
更多+

报告下载

有色专家
更多+

昆明理工大学
副校长
鞍钢集团有限公司
中国工程院院士
矿冶科技集团有限公司
中国工程院院士
广东省科学院资源利用与稀土开发研究所
教授
江西省科学院应用化学研究所
副主任/副研究员
赤泥综合利用研究报告2025
推广

热门技术
更多+

推荐企业
更多+

福建省金龙稀土股份有限公司
宣传

发布

在线客服

公众号

电话

顶部
咨询电话:
010-88793500-807