青岛垚鑫智能科技有限公司
宣传

位置:北方有色 >

有色技术频道 >

> 失效分析技术

分类:
全部
矿山技术
冶金技术
材料制备及加工技术
环境保护技术
分析检测技术
 
全部
物理检测技术
化学分析技术
力学检测技术
无损检测技术
失效分析技术
环境检测技术
地区:
全部
北京
天津
上海
重庆
河北
山西
辽宁
吉林
黑龙江
江苏
浙江
安徽
福建
江西
山东
河南
湖北
湖南
广东
海南
四川
贵州
云南
陕西
甘肃
青海
内蒙
广西
西藏
宁夏
新疆
其他
其他
展开
 
全部
上海

上海有色金属失效分析技术理论与应用

免费发布技术信息>>
探测器
探测器 939     
 0

本实用新型提供一种探测器,至少包括:用于处理探测器状态信号的微控制器,所述微控制器设置于所述探测器内部;用于显示探测器状态信息的显示屏,所述显示屏嵌设于所述探测器的壳体上,所述显示屏的输入端连接所述微控制器的输出端。本实用新型的探测器可以通过观察显示屏幕及时了解探测器工作状态信息,避免在异常的条件下使用,减小失效风险;方便维修人员直观观察、及时定位异常位置,提高维修效率;方便研发人员准确收集客户使用信息,提高后续产品设计的可靠性。

标签:
失效分析
上海 - 上海 来源:北方有色网 2023-03-19
防止焊盘和探针卡烧毁的测试电路及其使用方法

本发明提供一种防止焊盘和探针卡烧毁的测试电路及其使用方法,防止焊盘和探针卡烧毁的测试电路,包括:测试金属线和与其并联的辅助电路;分别连接在测试金属线和辅助电路两端的第一、第二电流输入端;分别与第一、第二电流输入端对应连接的第一、第二电压测试端;辅助电路由一个从第一电流输入端至第二电流输入端反接的二极管和一个高阻值电阻串联而成。通过加入辅助电路来分担失效瞬间的大电压产生的过冲电流,以阻止大电压在焊盘间形成击穿造成烧毁。辅助电路使用二极管作为电路控制器,以保证在正常测试过程中处于断路状态,不影响电迁移ISO EM的正常测试以及测试过程中的阻值量测。

标签:
失效分析
上海 - 上海 来源:北方有色网 2023-03-19
内置式胎压监测传感器保护罩

本实用新型涉及轮胎胎压监测领域,尤其涉及一种传感器保护罩。一种内置式胎压监测传感器保护罩,包括内进气罩和外保护罩,所述内进气罩罩在胎压监测传感器的进气口上,进气罩上开设有内进气孔,所述外保护罩罩设在内进气罩外,内进气罩与外保护罩之间留有一容腔,所述外保护罩上开设有外进气孔,所述外进气孔与内进气孔通过容腔连通,所述外保护罩外壁上装有一挡板,所述挡板位于外进气孔的正前方且与外进气孔留有一定间隙。本实用新型安装在胎压监测传感器的进气口上,当轮胎内部充入补胎液后,能有效防止补胎液进入进气口后产生的胎压监测不准确或失效等问题,成本少、制作快、重量轻,安装简单,也无需破坏原有TPMS,具有广泛的推广应用价值。

标签:
失效分析
上海 - 上海 来源:北方有色网 2023-03-19
可表征粘接砂浆湿度变化的墙面结构及其测试方法

本发明涉及一种可表征粘接砂浆湿度变化的墙面结构及其测试方法,墙面结构自内而外依次为墙体、砂浆测试层和外保温板,所述砂浆测试层包括多个砂浆层和多个砂浆‑碳纳米管层,所述砂浆‑碳纳米管层中设有碳纳米管、电流电势测定导线、多组距离测定导线以及与距离测定导线电连接的距离传感器,所述碳纳米管和多组电流电势测定导线均垂直于墙体设置,所述墙体上设有供电流电势测定导线伸出的墙体导线通孔,所述外保温板上设有供电流电势测定导线伸出的外保温板导线通孔。与现有技术相比,本发明可实现准确方便地测定砂浆湿度的变化规律,从而进一步研究砂浆粘结力失效问题。

标签:
失效分析
上海 - 上海 来源:北方有色网 2023-03-19
风力发电机组的故障、寿命预测方法和装置

本申请提供一种风力发电机组的故障、寿命预测方法和装置,所述故障预测方法包括:获取风力发电机组在不同时刻的运行时长和工况数据,所述工况数据包括至少一种;根据所述运行时长、所述工况数据和威布尔比例风险模型,预测所述风力发电机组的累积失效概率,其中,所述威布尔比例风险模型中的形状参数的大小与所述至少一种工况数据的大小正相关。本申请在预测风力发电机组的故障时,将风力发电机组的至少一种工况数据作为威布尔比例风险模型中的形状参数的影响因素,建立了一种多层级的威布尔比例风险模型,提高了模型的预测精度,从而实现对风力发电机组的故障的可靠预警。

标签:
失效分析
上海 - 上海 来源:北方有色网 2023-03-19
智能卡EEPROM的测试方法
智能卡EEPROM的测试方法 1133     
 0

本发明公开了一种智能卡EEPROM的测试方法,是采用如下技术方案实现的:以不同EEPROM存储单元的数据背景,逐一进行存储单元数据测试,实现对包括EEPROM地址线粘连、数据线粘连和单元字节错误在内的EEPROM常见失效的测试,对EEPROM连续多页擦写压力测试。本发明能够快速、全面的对智能卡EEPROM进行测试。

标签:
失效分析
上海 - 上海 来源:北方有色网 2023-03-19
存储单元可靠性的测试方法

本发明提供一种存储单元可靠性的测试方法,所述存储单元具有开启擦除状态的第一阈值电压和开启编程状态的第二阈值电压,其中,所述存储单元可靠性的测试方法至少包括:预先设定一感知电压;对所述存储单元进行擦除或编程操作,读取所述存储单元的当前电压;比较所述当前电压和所述感知电压,根据比较结果确定所述存储单元的当前工作状态;判断所述存储单元的当前工作状态与其所受的操作是否相符;若是,判定所述存储单元正常工作;若否,则判定所述存储单元失效。本发明能够通过测试存储单元的工作状态,来测试存储单元的可靠性,具有高精确度和较短的编程时间,方法简单,能够快速、精确评估存储器产品的可靠性,同时节省了编程时间。

标签:
失效分析
上海 - 上海 来源:北方有色网 2023-03-19
云服务器站通风系统监测系统

本发明公开的一种云服务器站通风系统监测系统,包括机身,所述机身右侧设有进风口,所述机身左侧设有出风口,所述机身内上部设有主动腔,所述主动腔右侧设有辅助腔,所述主动腔下方设有预警腔,所述机身上方设有上监测装置,所述预警腔内左侧设有左监测装置,所述预警腔内右侧设有右监测装置,本发明通过机械结构控制电路开闭,有效的利用了离心力的原理,有效的监测了转动是否正常进行,并且通过辅助设备进行补充工作,避免了停电时造成服务器站内通风失效,本发明还有效的监测了进出口风扇的转动状况和内部温度的变化情况,并且及时发出预警。

标签:
失效分析
上海 - 上海 来源:北方有色网 2023-03-19
冷却装置和航空发动机测试系统

本实用新型提供一种冷却装置和航空发动机测试系统,可以对测试部件的冷却管路提供冷却和保护,避免冷却介质被附近环境加热导致失效。该航空发动机测试系统包括机匣、设置在所述机匣内的测试部件和该冷却装置,所述冷却装置包括用于冷却所述测试部件的部件冷却管路,所述部件冷却管路穿过所述机匣,所述冷却装置还包括外部保护结构、冷却气源和外部冷却管路,所述外部保护结构连接在所述机匣的外侧,并套设在所述部件冷却管路的外部;所述冷却气源设置在所述机匣的外部;所述外部冷却管路包括进气端和出气端,所述进气端与所述冷却气源相连接,所述出气端位于所述外部保护结构的内部。

标签:
失效分析
上海 - 上海 来源:北方有色网 2023-03-19
闩锁测试机台外部扩展电源装置及方法

本发明公开了一种闩锁测试机台外部扩展电源装置及方法,装置包括:供连接闩锁测试机台的电源管脚的外接引线;滑动变阻器,所述滑动变阻器的输入端通过一开关控制器与所述外接引线连接;供连接芯片测试板的输出引线,所述输出引线与所述滑动变阻器的输出端连接;电流监控器,与所述滑动变阻器串联连接;电压监控器,与所述滑动变阻器并联连接。本发明利用现有闩锁测试机台电源进行通道扩展,保证测试芯片上电电源大于五组时可利用扩展电源满足测试,并可以对怀疑引起闩锁效应的电源域利用扩展电源单独做测试,精确定位失效路径。

标签:
失效分析
上海 - 上海 来源:北方有色网 2023-03-19
汽车遥控门禁系统的测试台

本实用新型公开了一种汽车遥控门禁系统的测试台,包括被测试钥匙和车身控制模块、气泵、测试板和射频信号接收指示器,并通过一CAN总线和一计算机主机相连。测试过程中测试板控制气泵动作使钥匙自动按键,气泵、钥匙、射频信号接收指示器和车身控制模块分别工作并发出响应信号,测试板会依次接收各相应信号并计数;测试板还对钥匙发出的PWM信号进行解码并对解码次数进行计数。本实用新型能对整个测试流程进行监控,实现快速失效定位;还具有通用性,能实现对不同类型的汽车遥控门禁系统的测试;能实现自动测试,从而能大大节省人力并提高工作效率,还能降低测试成本。

标签:
失效分析
上海 - 上海 来源:北方有色网 2023-03-19
基于单线圈的核电棒位测量装置

本实用新型涉及一种基于单线圈的核电棒位测量装置,包括:棒位探测器套筒;还包括:由N个第一单线圈组成的第一组线圈组和由N个第二单线圈组成的第二组线圈组;N为正整数;第一组线圈组中的第一单线圈和第二组线圈组中的第二单线圈间隔排列后固定在棒位探测器套筒外;每个单线圈有引出线;由于采用单线圈绕制,省去了互感式测量的初级线圈,同时也避免了由于初级线圈损伤而造成棒位测量系统完全失效的可能,每个测量线圈各自独立并且单独引出线,结构简单清晰,减小导线安装难度;采用差值测量法抗干扰能力强,无累计误差,在单个线圈或单组线圈故障时,能依旧保持棒位测量装置应有的工作特性。

标签:
失效分析
上海 - 上海 来源:北方有色网 2023-03-19
烟草风机状态监测系统
烟草风机状态监测系统 1016     
 0

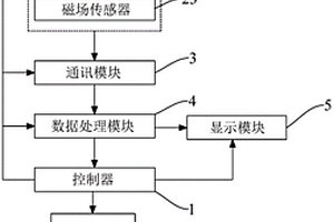
本实用新型实施例涉及烟草生产设备技术领域,提供一种烟草风机状态监测系统,包括控制器和分别与所述控制器连接的状态监测模块、通讯模块、数据处理模块、显示模块和报警模块,所述通讯模块分别与所述状态监测模块和数据处理模块通信连接,所述数据处理模块与所述显示模块通信连接,所述状态监测模块包括分别安装于风机的电机主轴轴承座的温度传感器和三轴加速度传感器以及安装于风机的电机机壳的磁场传感器。本实用新型实施例提供的烟草风机状态监测系统,能够及时发现风机异常情况并进行报警提示;对风机的状态进行更全面的监测,以利于综合判断出现异常的原因,有效预防风机失效而对烟丝质量产生影响。

标签:
失效分析
上海 - 上海 来源:北方有色网 2023-03-19
能无损探测电极界面的锂离子电池

本发明公开了一种能无损探测电极界面的锂离子电池,该电池包含:具有第一空腔的外壳,设置在外壳内的单体电芯,嵌设在外壳内并处于单体电芯上方的塑料结构件,用于密封该塑料结构件的可拆卸的密封件,以及可拆卸的界面探测部件。其中,单体电芯与塑料结构件之间电隔绝。塑料结构件具有第二空腔,该第二空腔与所述的界面探测部件相适配。塑料结构件和界面探测部件均设有微孔,与第一空腔通过微孔相通。在使用状态时,拆卸掉塑料结构件上方的密封件,将界面探测部件固定在塑料结构件的空腔内。本发明的电池能够无损地对锂离子电池界面优化,以及出现异常时快速判断失效电极,还能在电池循环后期通过补液进行维护,使容量得以部分恢复,以实现电池的梯次利用。

标签:
失效分析
上海 - 上海 来源:北方有色网 2023-03-19
具有保持力测试功能的相变存储器

本发明提供一种具有保持力测试功能的相变存储器,包括:对行地址信号进行译码以开启存储阵列相应字线的行译码器单元;对列地址信号进行译码的列译码器单元;输出测试电压/电流信号的电压源/电流源单元;开启存储阵列中相应位线,并将测试电压/电流信号加载到相应存储单元上的列选择器单元;读取加载有测试电压/电流信号的存储单元上的电流/电压的电流/电压读出单元,以测试保持力特性。本发明在进行保持力测试时,对存储单元施加电压/电流,外部监控设备通过电流/电压读出模块对存储单元的电流/电压变化情况进行记录,统计存储状态失效的时间,从而得到相变存储器的保持力特性,操作简单、准确性高。

标签:
失效分析
上海 - 上海 来源:北方有色网 2023-03-19
基于相对测量信息辅助的协同导航方法

本发明提供了一种基于相对测量信息辅助的协同导航方法,采用惯性/卫星/相对测距信息多源信息融合。导弹上装有惯性测量组合、数据链通信设备以及卫星导航接收机,导弹间通过数据链测量相对距离信息及传递相关数据。每发导弹为单独的信息融合中心,接收卫星导航和数据链的测量信息,进行惯性/卫星/相对测距信息的信息融合,并完成对捷联惯性导航的校正。在卫星导航失效的情况下,仍然可以完成对惯性导航的校正。

标签:
失效分析
上海 - 上海 来源:北方有色网 2023-03-19
闪存的测试方法
闪存的测试方法 973     
 0

本发明提供一种闪存的测试方法,所述闪存分为若干区块,所述区块中包括若干存储单元,所述测试方法包括以下步骤:设定存储单元栅电压的工作优化范围;读取所述区块中存储单元的栅电压,判断所述区块中存储单元栅电压是否均位于所述工作优化范围内,是则标记为正常区块,否则标记为薄弱区块。对所述薄弱区块进一步测试,以进一步区分正常区块和失效区块;生成测试结果。本发明所述闪存的测试方法是利用存储单元栅电压的工作优化范围初步读取闪存中存储单元的数据找出薄弱存储区块,仅对薄弱存储区块进行进一步测试,生成测试结果。相比现有技术对闪存中所有区块的存储单元进行测试,本发明大大缩短了测试时间和测试成本。

标签:
失效分析
上海 - 上海 来源:北方有色网 2023-03-19
金属互连线电迁移的测试结构及方法

本发明公开了一种金属互连线电迁移的测试结构,包括金属线圈、互连线测试结构和温度监控电阻,所述互连线测试结构和所述温度监控电阻均为条状结构,并且相互平行且并排设置,所述金属线圈包围在所述互连线测试结构与所述温度监控电阻周围。本发明还公开了一种利用上述结构实现的金属互连线电迁移的测试方法,先给金属线圈通电流使互连线测试结构周围温度达到设定温度,然后给互连线测试结构通恒定电流,并记录失效时间。本发明对金属互连线电迁移的评价不需要因在划片后进行封装测试而消耗硅片,从而大大的降低了成本,并且缩短了测试时间,提高了测试效率,可以实时监控工艺变化对金属互连线电迁移的影响。

标签:
失效分析
上海 - 上海 来源:北方有色网 2023-03-19
双工件台长行程测量装置及其使用方法

本发明提供一种双工件台长行程测量装置及其使用方法,其用于实时控制硅片台或掩模台等精密工件台的位置以进行精确的光刻加工作业,所述双工件台长行程测量装置包括粗动平面电机装置、两根导轨、两个长行程平面测量装置和控制系统,该装置不仅能够使长行程平面测量装置自动跟随工件台一起沿Y向移动,其长行程平面测量装置中的弹性缓冲装置还能够保证在工件台长行程运动控制失效时,测量传感器不会被损坏,并且仍然能够得到工件台的位置信号并反馈回该装置的控制系统,控制工件台复位回到工作零位。

标签:
失效分析
上海 - 上海 来源:北方有色网 2023-03-19
追加的基板测试点
追加的基板测试点 1377     
 0

本实用新型公开了一种追加的基板测试点,所述基板一面设置有电气电路,所述基板另一面设置有若干追加的测试点,所述测试点与电气电路连接;所述测试点为开短路、电阻、电容、电感、压降等测试点。本实用新型实现了产品在线测试的覆盖率达到了100%,能准确地发现电路基板上的某一元件的失效,提高产品的品质保证能力;测试点布设在电路基板生产流程上,进行在线测试十分方便,节约了测试点不足而需要反复测试的时间,提升了生产效率;同吋,放置的测试点不影响电路基板的走线布局,排列整齐美观。

标签:
失效分析
上海 - 上海 来源:北方有色网 2023-03-19
电机线圈绕组的温度测量结构

本实用新型提供了一种电机线圈绕组的温度测量结构,包括测温组件、连接管和测温支架,电机包括若干线圈绕组和一汇流环;测温组件包括线缆和传感器,连接管具有一两端贯通的内腔,传感器固定于连接管的一端,线缆的一端与传感器连接,线缆的另一端穿过连接管的内腔并伸出,线缆的另一端用于与温度信号接收单元连接;测温支架包括固定部和安装部,安装部与汇流环固定连接,连接管的另一端固定在固定部上,连接管的一端用于插入至两个相邻线圈绕组之间以使传感器进行测温。该测温支架避免测温支架与线圈直接接触,消除了绝缘失效风险,而且安装便捷,能大幅度提高装配效率,增加温度测量结构的稳定性。

标签:
失效分析
上海 - 上海 来源:北方有色网 2023-03-19
温湿度测量装置
温湿度测量装置 1017     
 0

本实用新型公开了一种温湿度测量装置,其用于空气干球温湿度测量,包括保温隔湿壳体用于供被测空气穿过;温度传感器固定在保温隔湿壳体中,且靠近保温隔湿壳体被测空气进入一端,其表面为光滑表面;加热器固定在温度传感器后方的保温隔湿壳体中;混合器固定在加热器后方的保温隔湿壳体中用于提高空气干球温度的均匀性;露点温度传感器固定在混合器后方的保温隔湿壳体中用于获得露点温度;取样风机固定在露点温度传感器后方的保温隔湿壳体另一端口处。本实用新型能避免由于低温高湿环境霜雾造成传感器失效产生的温湿度测量不准确。

标签:
失效分析
上海 - 上海 来源:北方有色网 2023-03-19
新型的ESP/ABS蓄能器的测试装置

本实用新型涉及汽车领域的测试装置,旨在提供一种新型的ESP/ABS蓄能器测试装置,包括处在测试回路中的ESP/ABS待测试件,测试回路包括与往复运动装置相连的液压钢瓶、比例阀、压力传感器、位移传感器和工控机。采用本实用新型装置做测试台,无需再用总成做测试件,通过气控液简化/节省了测试所需的设备,可模拟汽车制动回路的液压力增压/减压,从而使ESP/ABS待测试件的试验环境和实际使用工况更接近;用本实用新型进行蓄能器的PV性能曲线和耐久试验,可对ESP/ABS蓄能器性能的直接、准确、快速测试,提前预测,降低失效风险。

标签:
失效分析
上海 - 上海 来源:北方有色网 2023-03-19
综合测控设备可靠性提升方法

本发明公开了一种综合测控设备可靠性提升方法,所述方法包括:采用并联冗余备份设置,包括电源冗余设置和时钟晶振冗余设置;将不同功能的硬件进行隔离,包括将外测与导航分开、将连续波外测与脉冲外测分开、将遥测与中继分开、将遥控安控与姿态安控分开,使得上行通道和下行通道均不止一路且均位于两个以上模块。本发明对结合电源、时钟、功能三个方面,考虑并联冗余备份,采取电源冗余、时钟晶振冗余、将互为备份的功能软硬件相互分开,实现遥测、中继、导航、外测、安控等至少四个频段七类产品的整合及功能的灵活配置组合,可避免遥测、外测、安控某一大类功能的整体失效,完成系统可靠性提升设计。

标签:
失效分析
上海 - 上海 来源:北方有色网 2023-03-19
高耐压的功率半导体器件导通压降在线测量电路及系统

本发明提供了一种高耐压的功率半导体器件导通压降在线测量电路及系统,包括耐压电路和钳位电路,耐压电路的一端与钳位电路的一端相连接,耐压电路和钳位电路的另一端分别连接被测功率半导体器件的两端中的任一端,耐压电路由若干个耐压单元与限流电路组成,钳位电路的两端为测量电路的输出端,钳位电路的钳位电压高于被测功率半导体器件的导通压降,当被测功率半导体器件关断时,钳位电路发挥钳位作用;当被测功率半导体器件导通时,钳位电路的钳位作用失效。本发明通过多个耐压单元的串联分压实现测量电路耐压等级的大幅提升,且可以通过调节限流电路与钳位电路中的器件参数提升测量系统的暂态性能,测量精准、适用范围广且成本较低。

标签:
失效分析
上海 - 上海 来源:北方有色网 2023-03-19
电迁移测试结构
电迁移测试结构 1233     
 0

本发明提供了一种电迁移测试结构,在现有的电迁移测试结构的基础上,于被测试导线上下表面间距预定距离的布线层形成两条监测线,用以监控及测量由电迁移形成的突起物在高度方向上引起的短路失效。

标签:
失效分析
上海 - 上海 来源:北方有色网 2023-03-19
测试套管头性能的试验方法

本发明涉及石油技术领域,公开了一种测试套管头性能的试验方法,包括以下步骤:步骤S1:设备连接,包括将待测套管头与工装连接,形成待测腔室,将工装与压力产生装置连接;步骤S2:向所述待测腔室内注入流体,当所述待测腔室内的压力值达到第一预设范围内时,停止注入流体;步骤S3:保压第一设定时间,根据保压期间,压力值的变化判断压力是否稳定,若压力稳定,则进行步骤S4;步骤S4:保压第二设定时间,根据保压期间,压力值的变化判断所述待测套管头的密封性能是否符合要求;步骤S5:泄压。密封性能合格的套管头可投入生产使用,保证大批量生产的套管头的密封性能,可以有效减少套管头使用时密封失效现象,减少了损失。

标签:
失效分析
上海 - 上海 来源:北方有色网 2023-03-19
对探针卡在测试过程中防止烧针的方法

本发明公开了一种对探针卡在测试过程中防止烧针的方法,每当探针卡移动到一个或一组新的被测芯片上时,连接在所有被测芯片上的所有测试通道,包括电源电压均设定为低电平,并且打开电源上的去耦电容开关,使之前累积在所有测试通道上的电荷泄放;当一个或一组新的被测芯片在测试程序的某个测试项目上发生了失效时,需要马上将其踢除,亦即所有的测试通道均下电。本发明能提高探针卡的使用寿命。

标签:
失效分析
上海 - 上海 来源:北方有色网 2023-03-19
提高芯片同测数的方法
提高芯片同测数的方法 1210     
 0

本发明公开了一种提高芯片同测数的方法,其中,包括以下步骤:(1)在芯片之间的划片槽空隙处,放置BIST电路;(2)将BIST电路通过数据总线与周边芯片连接;(3)自动测试设备向BIST电路发送控制信号,选中连接的多个被测芯片,进行多芯片测试;(4)BIST电路将测试结果和数据寄存器状态反馈给自动测试设备,自动测试设备根据测试结果和数据寄存器确定每一个测试芯片的PASS/FAIL情况以及芯片内部的失效模式与位置,以此实现多芯片同测;(5)测试完毕后,在硅片切割挑片时,将BIST电路从划片槽中去除。本发明提供的提供一种提高芯片同测数的方法,可以实现多芯片同测,不增加额外的芯片面积。

标签:
失效分析
上海 - 上海 来源:北方有色网 2023-03-19
用于定向单晶精密铸造炉的测温装置

本实用新型公开了一种用于定向单晶精密铸造炉的测温装置,涉及铸造炉领域,包括安装在熔炼室接口的密封座,所述密封座的顶部安装有电机座,所述电机座的内部开设有安装通道和观察通道,所述安装通道的内部嵌套有中空齿轴,所述中空齿轴的下端连接有测温头组件,所述电机座的外侧设置有减速电机,所述减速电机的转动轴的一端伸入电机座内连接有齿轮,所述电机座的侧壁开设有抽气通道,所述抽气通道的外端端口处安装有真空管路接口,所述观察通道的上端端口处安装有观察组件,所述观察组件的上方设置有红外测温仪。本实用新型设置有上下移动式的测温头组件和可远距离测温的红外测温仪,当测温头组件内的测温探针失效时,不影响正常的测温。

标签:
失效分析
上海 - 上海 来源:北方有色网 2023-03-19
上一页 32 33 34 35 36 ... 62 下一页
共62页    到第

北方有色为您提供最新的上海有色金属失效分析技术理论与应用信息,涵盖发明专利、权利要求、说明书、技术领域、背景技术、实用新型内容及具体实施方式等有色技术内容。打造最具专业性的有色金属技术理论与应用平台!

全国热门有色金属设备推荐
展开更多 +
全国热门有色金属技术推荐
展开更多 +

 

江西省隆恩特环保设备有限公司
宣传

报名参会
更多+

报告下载

有色专家
更多+

东北大学
院长/教授
广东省科学院资源利用与稀土开发研究所
教授
中国瑞林工程技术有限公司
中国工程院院士
矿冶科技集团
副所长/研究员
任灵宝金源矿业股份有限公司
技术发展部经理
赤泥综合利用研究报告2025
推广

热门技术
更多+

推荐企业
更多+

福建省金龙稀土股份有限公司
宣传

发布

在线客服

公众号

电话

顶部
咨询电话:
010-88793500-807