青岛垚鑫智能科技有限公司
宣传

位置:中冶有色 >

有色技术频道 >

> 废水处理技术

分类:
全部
矿山技术
冶金技术
材料制备及加工技术
环境保护技术
分析检测技术
 
全部
废水处理技术
大气治理技术
固/危废处置技术
土壤修复技术
地区:
全部
北京
天津
上海
重庆
河北
山西
辽宁
吉林
黑龙江
江苏
浙江
安徽
福建
江西
山东
河南
湖北
湖南
广东
海南
四川
贵州
云南
陕西
甘肃
青海
内蒙
广西
西藏
宁夏
新疆
其他
其他
展开
 
全部
沈阳
大连
鞍山
抚顺
本溪
丹东
锦州
营口
阜新
辽阳
盘锦
铁岭
朝阳
葫芦岛

辽宁大连有色金属废水处理技术理论与应用

免费发布技术信息>>
烷氧基类苯磺酰胺及其衍生物的制备工艺

本发明公开了通式为(Ⅰ)的烷氧基类苯磺酰胺及其衍生物的制备工艺,以通式为(Ⅱ)的烷氧基类苯磺酰氯及其衍生物为原料,在强碱化合物存在下,经氨化剂氨化反应制备。本发明的氨化工艺氨水不必过量,反应物能够完全反应,最终产物中几乎没有氨水,反应生成的盐是性质稳定且容易回收的强酸强碱盐;铵盐无残留,产生的废水容易处理;氨化后处理的生产操作过程中没有氨气释放,操作环境得到根本改善,不但便于生产操作,也有利于作业环境的保护;克服了现有技术中操作环境差,废水难处理,工艺繁琐等生产缺陷;原料易得,国内均可采购,工艺简单,操作方便,成本低,并且安全、高效、节能、降耗,从而更适用于工业大规模生产。

标签:
废水处理
辽宁 - 大连 来源:中冶有色网 2023-03-19
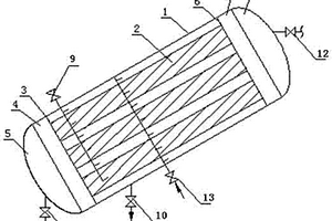
圆筒式液--液离心分离机

本实用新型公开了一种圆筒式液—液离心分离机,主要用于化学工业、湿法冶金、石油炼制、工业制药、工业废水处理等行业。它包括机架16,机架16上支撑有外壳10,在外壳10内有一个与轴17相接的转鼓11,轴17的外端头与电机9相接,外壳10上有两个排口分别与转鼓11内腔的中心部位和边缘部位连通,其特征在于:与转鼓11底口相连通的混合室14内的搅拌轮13与轴19相接,轴19的外端头接有电机15。具有应用广泛等优点。

标签:
废水处理
辽宁 - 大连 来源:中冶有色网 2023-03-19
设置农用太阳能大棚的韧皮纤维生物脱胶池

本实用新型公开了一种设置农用太阳能大棚的韧皮纤维生物脱胶池,成上宽下窄的梯形结构,在池壁及池底部覆盖高压聚乙烯防渗膜,池岸配置循环水泵及固膜槽,外加拱形太阳能大棚。本实用新型的脱胶池主要用于大麻、苎麻、黄红麻、罗布麻、剑麻、光叶楮、桑树等韧皮天然纤维的提取,具有节能环保的特点,使用后的废水可原位处理,达到生态环保目的,彻底解决韧皮纤维类脱胶废水对环境的污染问题。同时本实用新型还提供了一种基于脱胶池适合农户实现脱胶的方法,具有操作简单、脱胶效率高、成本低的特点。

标签:
废水处理
辽宁 - 大连 来源:中冶有色网 2023-03-19
韧皮纤维类太阳能增温保温微生物固态脱胶的方法

韧皮纤维类太阳能增温保温微生物固态脱胶的方法,是利用太阳能大棚增温保温微生物脱胶;先将待处理的韧皮纤维制成纤维束,按照所述韧皮纤维类∶水的质量比为1∶1~5的比例加水;所述韧皮纤维脱胶液的PH值为5~8;再按脱胶用水总量的2~12%(V/V)接入微生物菌液,在30~40℃保温脱胶1~7天,在此期间取出纤维束观察待其用手撕开成网状即脱胶已结束;去除脱胶废水,用清水洗涤、干燥后即得到造纸用纤维原料。本发明解决了雨露沤麻的过程难以控制和脱胶周期长、温水及温水加菌沤麻的加水比大等问题。实现了在提高资源利用率的同时减少了环境污染,具有广阔的应用前景。

标签:
废水处理
辽宁 - 大连 来源:中冶有色网 2023-03-19
桑树韧皮纤维微生物脱胶的方法

本发明为一种桑树韧皮纤维微生物脱胶的方法,是在30~40℃用微生物对所述桑树韧皮纤维的水溶液进行脱胶制浆;选用的微生物为球形芽孢杆菌,微生物菌液的用量比例为2~6%。本发明提供的脱胶方法产生的废水中无任何化学药品残留,从根本上消除了由化学法脱胶产生的污染问题,对环境无任何污染;脱胶后所得纤维原料完全达到造纸、纺织的要求,得率为55%以上,较现有工艺提高了10%。该方法实现了在提高资源利用率的同时减少了环境污染,具有广阔的应用前景。

标签:
废水处理
辽宁 - 大连 来源:中冶有色网 2023-03-19
红麻韧皮纤维微生物固态脱胶的方法

本发明为一种红麻韧皮纤维微生物固态脱胶的方法,是在较小的加水比条件下加入预培养专用菌固态法完成脱胶,选用的微生物为枯草芽孢杆菌,属于节水型工艺技术,脱胶后所得造纸、纺织用纤维原料完全达到造纸、纺织的要求,残胶率为0.2~0.6%,长纤维率较现有工艺提高了8%。本发明提供的脱胶方法,用水少,投料量大,从根本上消除了由化学法脱胶产生的污染问题,脱胶产生的废水中无任何化学药品残留,具有广阔的应用前景。

标签:
废水处理
辽宁 - 大连 来源:中冶有色网 2023-03-19
桑树韧皮纤维微生物固态脱胶的方法

本发明公开了一种桑树韧皮纤维固态脱胶的新方法,选用微生物——枯草芽孢杆菌进行桑树韧皮纤维固态脱胶的方法。所述桑树韧皮纤维∶水的质量比为1∶1~5。是在较小的加水比条件下加入预培养专用菌固态法完成脱胶;属于节水型工艺技术。微生物菌液的用量比例为2~6%,本发明提供的脱胶方法,从根本上消除了由化学法脱胶产生的污染问题,脱胶产生的废水中无任何化学药品残留;通过控制脱胶程度即可达到造纸、纺织所需的单纤维或工艺纤维的要求,残胶率为0.2-0.7%之间,长纤维较现有工艺提高了5%。该方法实现了在提高资源利用率的同时减少了环境污染,具有广阔的应用前景。

标签:
废水处理
辽宁 - 大连 来源:中冶有色网 2023-03-19
纯中性的柞蚕茧酶法脱胶解舒方法

本发明公开了一种纯中性的柞蚕茧酶法脱胶解舒方法,包括如下步骤:1、中性环境下的预处理:将柞蚕茧壳泡入茧壳重量10~50倍的清水中12~24h,加热升温至90~100℃,保温1~4h。2、酶处理:降温至45~60℃,加入蚕茧壳重量5~20%的2079碱性蛋白酶、胰蛋白酶或二者复合物,保温,待生丝含胶量小于等于3%时停止。本发明摒弃了现有技术需要碱性条件下脱胶或其他化学方法,不使用任何化学试剂,无碱性废水产生;改进了碱性条件的生物酶法,脱胶全过程中性无碱,丝胶蛋白水解液可回收用于食品、保健品、化妆品、饲料或有机肥,完全实现了零排放,是一种纯中性、全绿色环保的生产工艺。

标签:
废水处理
辽宁 - 大连 来源:中冶有色网 2023-03-19
光叶楮(构树)韧皮纤维的固态脱胶方法

本发明公开了一种光叶楮(构树)韧皮纤维的固态脱胶方法,30~40℃用微生物对光叶楮韧皮纤维含水很少时进行脱胶;构树韧皮纤维水溶液的PH值为5~9。光叶楮韧皮纤维与水的质量比1∶1~3。微生物优选枯草芽孢杆菌(BACILLUS SUBTILIS)。当使用枯草芽孢杆菌菌液时,所述微生物枯草芽孢杆菌菌液的加入量为总水量的3~10%(V/V)。脱胶时间为1~6天。本发明提供的脱胶方法,脱胶产生的废水中无任何化学药品残留,对环境无任何污染;脱胶后所得造纸、纺织用纤维原料的残胶率为0.1~0.6%,长纤维率较现有工艺提高了10%。该方法在实现提高资源利用率的同时减少了环境污染,具有广阔的应用前景。

标签:
废水处理
辽宁 - 大连 来源:中冶有色网 2023-03-19
罗布麻韧皮纤维微生物固态脱胶的方法

本发明为一种罗布麻韧皮纤维微生物固态脱胶的新方法,是在较小的加水比条件下加入预培养专用菌完成脱胶,选用的微生物是枯草芽孢杆菌培养液,微生物菌液的用量比例为2~6%,罗布麻韧皮纤维与水的质量比为1∶1~5。属于节水型工艺技术。本发明脱胶产生的废水中无任何化学药品残留,从根本上消除了由化学法脱胶产生的污染问题,脱胶后所得纤维原料完全达到纺织的要求,长纤维率较现有工艺提高了10%。根据调节脱胶时间,既可得到工艺纤维也可得到纺纱单纤维。实现了在提高资源利用率的同时减少了环境污染,具有广阔的应用前景。

标签:
废水处理
辽宁 - 大连 来源:中冶有色网 2023-03-19
利用糖厂滤泥生产多孔陶粒的方法

一种糖厂滤泥生产多孔陶粒技术,是用糖厂废弃物滤泥为发气原料,经脱水至含水≤30%,经配料(陶瓷用黏土70.0~85.0%,糖厂脱水滤泥15.0~30.0%,增强剂羧甲基纤维素或羧乙基纤维素为上述原料总量的0.1%)、制坯、高温(800~1200℃,20~180MIN)成型,得到孔隙率20~30%、吸水率10~20%、筒压强度1.5~7.5/MPA的多孔陶粒。多孔陶粒可用做建筑材料、废水处理用滤料等。该多孔陶粒具有制做方法简便、产品强度高、孔隙度大、吸水率适中、生产成本低等特点,多孔陶粒技术起到开源和化害为利的环保效果。

标签:
废水处理
辽宁 - 大连 来源:中冶有色网 2023-03-19
苎麻韧皮纤维微生物固态脱胶的方法

一种苎麻韧皮纤维微生物固态脱胶的方法,包括以下步骤:先将苎麻韧皮部分制成纤维束;再按照苎麻韧皮纤维与水的质量比为1∶1~5的比例加入水;所述苎麻韧皮纤维水溶液的PH值为5~8;最后接入微生物菌液;接入总水量2~6%(V/V)的预培养的微生物菌液,30~40℃脱胶1~4天。本方法从根本上消除了由化学法脱胶产生的污染问题,脱胶产生的废水中无任何化学药品残留,减少了对环境的污染;脱胶后所得纺织用纤维原料完全达到纺织的要求,长纤维率较现有工艺提高了10%。特别是可根据纺纱要求即可制备出工艺纤维也可适当延长脱胶时间制备出纺纱单纤维。该方法实现了在提高资源利用率的同时减少了环境污染,具有广阔的应用前景。

标签:
废水处理
辽宁 - 大连 来源:中冶有色网 2023-03-19
光叶楮(构树)韧皮纤维的脱胶制浆方法

本发明公开了一种光叶楮(构树)韧皮纤维脱胶制浆的新方法,是在25~40℃用微生物菌液对所述光叶楮(构树)韧皮纤维的水溶液进行脱胶制浆;所述构树韧皮纤维水溶液的PH值为5~9。本发明提供的脱胶方法,从根本上消除了由化学法脱胶产生的污染问题,脱胶产生的废水中无任何化学药品残留,对环境无任何污染;脱胶后所得造纸用纤维原料完全达到制浆造纸的要求,得率为65~75%之间,较现有工艺提高了10%。该方法实现了在提高资源利用率的同时减少了环境污染,具有广阔的应用前景。

标签:
废水处理
辽宁 - 大连 来源:中冶有色网 2023-03-19
水化-碳酸化联用技术制备建筑材料制品的方法

本发明属于建筑材料技术领域,提供了一种利用水化-碳化联用技术处理工业固体废弃物制备建材制品的方法,本发明的具体技术路线为:将含有氧化钙、氢氧化钙、硅酸二钙、硅酸三钙、水化硅酸钙中至少一种的工业废弃物包括钢渣、矿渣、炉渣、粉煤灰或煤矸石与碱性激发材料包括电石渣、石灰、硅酸盐水泥或废水泥,适量水,混合均匀制成建材制品胚体,水化养护一段时间后碳酸化养护得到以碳酸盐为主的建筑材料制品。该联用技术可以有效的利用钢渣,矿渣,炉渣,粉煤灰,煤矸石,电石渣等工业固体废弃物,减少温室气体的排放,缓解温室效应,同时制备出性能优异的建筑材料制品,利废,环保。

标签:
废水处理
辽宁 - 大连 来源:中冶有色网 2023-03-19
利用模板剂制备的海胆状钨青铜粒子及其制备方法

本发明提供了一种利用模板剂制备钨青铜粒子的方法,首先利用廉价的模板剂热反应合成海胆状Ax-MyWO3Bz钨青铜粒子,该海胆状粒子是由纳米棒粒子构成,其纳米棒的长度主要分布在1~200nm,直径10~30nm。所合成的海胆状钨青铜粉体不存在异常长大的粒子,且在存放期间及后处理时不存在团聚现象,实际应用时通过简单的球磨或热处理即可将海胆状粒子转变为分散性极好的纳米棒粒子,由该粒子制备的薄膜具有极佳的透明隔热性能,可用于制备透明隔热涂料、透明隔热薄膜以及其它隔热复合物、隔热窗帘等。此外,该海胆状钨青铜粒子还具有较大的比表面积和较好的光催化降解有机物效果,可广泛应用于废水处理、空气净化等环境净化领域。

标签:
废水处理
辽宁 - 大连 来源:中冶有色网 2023-03-19
复合金属氧化物修饰二氧化钛型固体酸的制备方法及其催化聚四氢呋喃醚的合成方法

本发明公开了复合金属氧化物修饰二氧化钛型固体酸的制备方法及其催化聚四氢呋喃醚的合成方法。所使用的催化剂通过焙烧的方式使金属离子在二氧化钛表面形成多元氧化物。催化剂是在二氧化钛表面修饰氧化钼与第4、5、6周期金属的氧化物,包括镧系。聚合反应温度为10~50℃,聚四氢呋喃醚的转化率为50~80%。本发明制备的催化剂避免了传统质子酸催化剂催化带来的腐蚀设备,不产生大量的中和酸液的废水,减少了对环境的污染,而且催化剂能够重复使用,降低了生产成本。

标签:
废水处理
辽宁 - 大连 来源:中冶有色网 2023-03-19
地板加工碎屑回收系统

一种地板加工碎屑回收系统,其属于工业废水处理领域。由壳体、大刀片、小刀片、轴,挤压装置以及回收烘干装置组成,其特征是挤压装置由带有聚酯网的压榨辊和动力辊构成,回收装置由出水口和废渣口组成。大刀片和小刀片将废水中的杂质打碎,通过压榨辊和聚酯网在动力辊的带动的作用下将水和杂质分离。压榨辊具有透水孔,覆盖聚酯网可拆卸,水通过透水孔汇集流入出水口,固体经由废渣口与送到回收烘干装置,其内下部有30°倾斜的废渣滑道、废渣滑道下面有温控加热器,加热废渣,再通过振荡器将烘干的废渣排到出口。设备操作简单,压滤出的滤饼含水率低,运行费用低,处理量大,耐腐蚀性强,保护环境。出水可实现废水的再利用。

标签:
废水处理
辽宁 - 大连 来源:中冶有色网 2023-03-19
1,2-苯并异噻唑啉-3-酮类化合物的合成方法

本发明公开了一种1,2‑苯并异噻唑啉‑3‑酮类化合物的合成方法,属于化学合成领域。利用从BIT工艺废水中提取出的2‑硫基取代苯甲酸为起始原料,经酰氯化、酰胺化及环化反应合成1,2‑苯并异噻唑啉‑3‑酮类化合物。本发明公开的方法具有反应条件温和,操作简便,实用性强,废水少,产物纯度高等优点,适用于大规模工业化生产的需要。本发明提供的技术方案为BIT生产过程中产生的废水提取物的资源化利用以及制备1,2‑苯并异噻唑啉‑3‑酮类化合物提供了一种可行的方法。

标签:
废水处理
辽宁 - 大连 来源:中冶有色网 2023-03-19
降低芳烃抽提装置中萃取剂损失的装置和方法

一种降低芳烃抽提装置中萃取剂损失的装置和方法,对萃取蒸馏和液相萃取两种工艺结合之后的非芳烃产品进行水洗,增加水洗塔再次洗涤,减少非芳烃中萃取剂的夹带问题,同时不生产工业废水。与现有的技术相比,本发明的有益效果是:非芳烃中萃取剂含量明显下降,有效减少萃取剂的损失;与原工艺相比较,只增加小型设备,投资少,效率高,提高经济效益;无需额外增加热负荷,操作简单;不额外增加废水量,其用水全部来自于回收塔用于气提之后的废水,节约资源。

标签:
废水处理
辽宁 - 大连 来源:中冶有色网 2023-03-19
方便分离固定垃圾的垃圾处理箱

本实用新型公开了一种方便分离固定垃圾的垃圾处理箱,涉及垃圾处理设备技术领域。本实用新型包括垃圾箱固定架,垃圾箱固定架的内部设置有箱体,箱体的顶部活动连接有箱盖,箱体的底部设置有储液漏斗,储液漏斗的底部焊接固定有废水处理机构,废水处理机构底部的一侧设置有出水口,出水口的一端螺栓连接有抽水管,抽水管的一端螺栓连接有水泵,水泵的输出端固定连接有排水管,排水管的一端固定连接有喷水头。本实用新型通过一系列的结构设计使得装置能够对垃圾箱进行防护,大大增加垃圾箱的使用寿命,且装置能够对废水进行循环利用,不定期对垃圾箱进行清洗,节省了水资源。

标签:
废水处理
辽宁 - 大连 来源:中冶有色网 2023-03-19
Ti/Co<Sub>3</Sub>O<Sub>4</Sub>涂层电极的制备方法

本发明提供了一种Ti/Co3O4涂层电极的制备方法,包括金属基体钛片的预处理及水热法制备Co3O4涂层。制备的Co3O4涂层为n型半导体材料,具有较高的氧交换电位,较低的电阻,较快的电荷转移速度,较大的活性面积,较高的羟基自由基形成效率。本发明的Ti/Co3O4涂层电极,制备方法简单,结构稳定,难降解有机废水的处理效率高效稳定,将其作为阳极与阴极处理染料废水和焦化废水,难降解有机污染物的去除效率分别为72.74%和76.85%。

标签:
废水处理
辽宁 - 大连 来源:中冶有色网 2023-03-19
光饰机废液处理与中水循环利用一体化设备

本发明创造公开了一种光饰机废液处理与中水循环利用一体化设备,本发明集成了PLC中控装置、废水池、反应池、药剂投加系统、离心分离系统、超滤装置和清水池,PLC中控装置实现所述一体化设备的自动化控制,反应池通过废液进口和第一加药进口分别与废水池和药剂投加系统连接,反应池的出水口与离心分离系统进水口连接,离心分离系统出水口连接超滤装置进水口,超滤装置出水口与清水池进水口连接,清水池通过第二加药进口连接药剂投加系统。本设备设计先进、体积紧凑、功能齐备,能实现废水循环使用和达标排放,采用PLC自动控制,自动化程度高,人工操作工作量小。

标签:
废水处理
辽宁 - 大连 来源:中冶有色网 2023-03-19
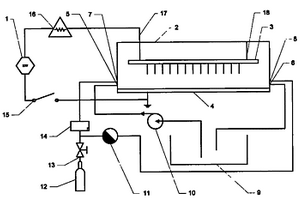
电晕放电等离子体水处理装置

一种电晕放电等离子体水处理装置属于水污染物控制技术领域。由高压电源、水处理器、水泵、气泵、开关、阀门和管路组成,其中水处理器由高压放电针电极和低压板电极构成,高压放电针电极处于水面上方,通过调节杆固定在水处理器的上盖,低压板电极放置于水处理器底部,在水处理器的侧壁上设置有水入口和水出口、气体入口和气体出口,高压电源高压输出端通过高压电缆连接在水处理器的高压放电针电极上,低压板电极和高压电源的低压输出端一同接地。本实用新型的优点是,结构简单,设备成本低,运行费用低、稳定,可以处理染料废水、有机废水等工业废水和生活废水,水处理量大、效率高,可以采用多种电源供电。主要适用于污水处理领域。

标签:
废水处理
辽宁 - 大连 来源:中冶有色网 2023-03-19
废切削液与生活污水混合后处理一体化设备

本发明公开了一种废切削液与生活污水混合后处理一体化设备,属于工业废水处理技术领域,本发明包括曝气生物除磷调节池和一体化净化装置,所述一体化净化装置包括竖流沉淀分离池、A/O生化反应池Ⅰ、A/O生化反应池Ⅱ和斜板沉淀吸附池,通过曝气生物除磷调节池和臭氧气浮分离池,使废切削液与生活污水混合后的废水(混合后废水的可生化性得以提升)中的浮油、杂油及细小悬浮物被分离,通过臭氧氧化可以使废水的可生化性进一步得到提升,二级A/O生化反应也有利于复杂污染物的去除,综合结果可以实现污染物去除率得到大大提高,保证出水达到排放要求。

标签:
废水处理
辽宁 - 大连 来源:中冶有色网 2023-03-19
乳化油混凝凝聚粗粒化旋流油水分离器

一种乳化油混凝凝聚粗粒化旋流油水分离器,属于工业废水处理技术领域。由分离器主体,进水管、加药管、排水管、排泥放空管、收油管及反冲洗管组成。其有益效果是:加药混凝破乳、凝聚粗粒化和旋流分离依次进行,装置一体;半月折流板无动力搅拌混合穿孔花板均匀布水;纤维球束聚集粗颗粒浮升进双切线旋流子离心分离。本反应器对于含乳化溶解油废水去除回收效果好,无能耗、占地小,拆装移动灵活,对于含油粒径10-40μm以下油田采注废水、油母页岩干馏废水、石化洗涤废水,收油率可达到95%以上,排水中含油粒径<5μm,效果显著。

标签:
废水处理
辽宁 - 大连 来源:中冶有色网 2023-03-19
湿法烟气脱氯提升石膏品质的系统

一种湿法烟气脱氯提升石膏品质的系统,属于锅炉烟气处理领域。锅炉燃烧产生的高温烟气,经过除尘器脱除飞灰后进入聚四氟乙烯换热器,高温烟气在聚四氟乙烯换热器中与工业冷水进行换热降温成为常温烟气,常温烟气进入氯离子吸收塔中通过孔板中的水膜脱除HCl,产生的脱氯废水通过吸收塔下方回水层进入到脱氯废水缓存箱中,并回流到吸收塔上方喷淋管进行循环喷淋,达到氯离子饱和度后排出进行二次利用或者进入废水处理系统;换热后脱氯的低温烟气进入烟气脱硫系统进行脱硫处理,产生的低温洁净烟气通过烟囱排放;石膏浆液经过石膏脱水系统,产生低氯石膏,脱硫废水进入废水处理系统处理;工艺水箱为烟气脱氯系统和烟气脱硫系统提供水源供给补充。

标签:
废水处理
辽宁 - 大连 来源:中冶有色网 2023-03-19
地板加工碎屑机
地板加工碎屑机 885     
 0

一种地板加工碎屑机,其属于工业废水处理领域。由壳体、大刀片、小刀片、轴,挤压装置以及回收装置组成,其特征是挤压装置由带有聚酯网的压榨辊和动力辊构成,回收装置由出水口和废渣口组成。大刀片和小刀片将废水中的杂质打碎,和废水一起通过泥浆通道,喇叭口进入挤压装置,通过压榨辊和聚酯网在动力辊的带动的作用下将水和杂质分离。压榨辊上的聚酯网可拆卸,根据物料的粉碎程度调整聚酯网的厚度和孔径。压榨辊上的具有大量透水孔,废水通过压榨透过聚酯网、透水孔汇集流入出水口,固体经由废渣口排出。设备操作简单,压滤出的滤饼含水率低,运行费用低,处理量大,耐腐蚀性强,保护环境。出水可实现废水的再利用。

标签:
废水处理
辽宁 - 大连 来源:中冶有色网 2023-03-19
斜管油泥分离装置
斜管油泥分离装置 921     
 0

一种斜管油泥分离装置,属于含油泥工业废水处理技术领域;下封头连接下油水缓冲段直筒,下油水缓冲段直筒连接外筒内的下花板,外筒内部设有斜管管束,外筒内的上花板连接上油水缓冲段直筒,上油水缓冲段直筒连接上封头,所述上封头上安装有收油管阀,下封头上设有排泥管阀,在外筒上安装有进水管阀、排水管阀和蒸汽管阀;其有益效果是:1)利用泥砂和油比重分别大于和小于水的比重,通过斜管沉淀浮升比重差和时间差,实现除泥砂和收油同时实现效果;2)设备一体化,占地面积小,拆装方便;本实用新型对于含泥砂和油泥工业废水,泥砂去除率可达到90%以上,收油率可达到70%。

标签:
废水处理
辽宁 - 大连 来源:中冶有色网 2023-03-19
设置农用太阳能大棚的韧皮纤维生物脱胶池及脱胶方法

本发明公开了一种设置农用太阳能大棚的韧皮纤维生物脱胶池,成上宽下窄的梯形结构,在池壁及池底部覆盖高压聚乙烯防渗膜,池岸配置循环水泵及固膜槽,外加拱形太阳能大棚。本发明的脱胶池主要用于大麻、苎麻、黄红麻、罗布麻、剑麻、光叶楮、桑树等韧皮天然纤维的提取,具有节能环保的特点,使用后的废水可原位处理,达到生态环保目的,彻底解决韧皮纤维类脱胶废水对环境的污染问题。同时本发明还提供了一种基于脱胶池适合农户实现脱胶的方法,具有操作简单、脱胶效率高、成本低的特点。

标签:
废水处理
辽宁 - 大连 来源:中冶有色网 2023-03-19
利用黄浆水培养富含虾青素的红发夫酵母的方法

一种利用黄浆水培养富含虾青素的红发夫酵母的方法,是以黄浆水为原料,加入细胞壁弱化剂,经灭菌后,接种红发夫酵母,发酵至一定时间,收集富含虾青素的红发夫酵母细胞。还可进一步对细胞进行破壁处理,用丙酮提取细胞中的虾青素。利用本发明方法发酵获得的红发夫酵母生物量高,单位体积废水的虾青素产量高。具有投资少,原料成本低,减少废水排放造成的环境污染和资源浪费等优点。所获得的红发夫酵母细胞及从中提取的虾青素均可用作高档水产及禽类养殖的饲料添加剂,使养殖产品具有较高的商品价值。

标签:
废水处理
辽宁 - 大连 来源:中冶有色网 2023-03-19
上一页 12 13 14 15 16 ... 29 下一页
共29页    到第

中冶有色为您提供最新的辽宁大连有色金属废水处理技术理论与应用信息,涵盖发明专利、权利要求、说明书、技术领域、背景技术、实用新型内容及具体实施方式等有色技术内容。打造最具专业性的有色金属技术理论与应用平台!

全国热门有色金属设备推荐
展开更多 +
全国热门有色金属技术推荐
展开更多 +

 

江西省隆恩特环保设备有限公司
宣传

报名参会
更多+

报告下载

有色专家
更多+

太原理工大学
院长/教授
蒙纳士苏州校区
中国工程院外籍院士/校长
矿冶科技集团有限公司
中国工程院院士
江西理工大学
教授
赣州江钨钨合金有限公司
工程师
赤泥综合利用研究报告2025
推广

热门技术
更多+

推荐企业
更多+

福建省金龙稀土股份有限公司
宣传

发布

在线客服

公众号

电话

顶部
咨询电话:
010-88793500-807