青岛垚鑫智能科技有限公司
宣传

位置:北方有色 >

有色技术频道 >

> 废水处理技术

分类:
全部
矿山技术
冶金技术
材料制备及加工技术
环境保护技术
分析检测技术
 
全部
废水处理技术
大气治理技术
固/危废处置技术
土壤修复技术
地区:
全部
北京
天津
上海
重庆
河北
山西
辽宁
吉林
黑龙江
江苏
浙江
安徽
福建
江西
山东
河南
湖北
湖南
广东
海南
四川
贵州
云南
陕西
甘肃
青海
内蒙
广西
西藏
宁夏
新疆
其他
其他
展开
 
全部
沈阳
大连
鞍山
抚顺
本溪
丹东
锦州
营口
阜新
辽阳
盘锦
铁岭
朝阳
葫芦岛

辽宁大连有色金属废水处理技术理论与应用

免费发布技术信息>>
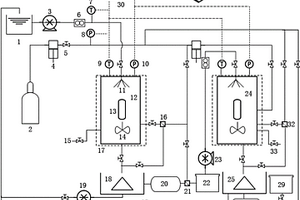
双闸板燃气隔断装置的循环水封系统及工艺

本发明涉及双闸板燃气隔断装置技术领域,尤其涉及一种双闸板燃气隔断装置的循环水封系统及工艺。包括双闸板燃气切断阀、储水槽、补水管、排液管、回流管与溢流管;所述双闸板燃气切断阀通过溢流管与储水槽顶部相连,补水管与储水槽顶部相连,储水槽底部通过回流管与双闸板燃气切断阀相连,回流管与排液管相连。本发明减少了剩余氨水水量,降低蒸氨单元和酚氰废水处理系统的负荷。减少了工业新水的使用,节约能耗的同时,提高了经济型。可根据环境温度决定是否启用加热器,可根据需要设定循环液更新频率,延长双闸板密封燃气隔断装置的使用寿命。工艺简单,结构合理,操作容易,易改造,投资少,能耗低,符合节能减排的环保要求。

标签:
废水处理
辽宁 - 大连 来源:北方有色网 2023-03-19
用于吸附分离的改性吸附剂及其制备方法与应用

本发明公开了一种用于吸附分离的改性吸附剂及其制备方法与应用,属于石油、化工技术领域。本发明基于工业品分子筛或催化剂,通过改性优化,在保证不损害原有表面微观结构前提下,赋予其更好的比表面积、吸附容量,扩散性、并兼有定向选择性,以及较好的机械强度。可以广泛应用于液相色谱吸附分离技术中的芳族异构体、二胺异构体、酚类异构体、多元醇异构体领域,以及更进一步在吸附脱水、催化剂载体,废水废气中有机物去除等领域广泛适用性,特别是机械强度需求更高的堇青石蜂窝催化模块,在快速热裂解催化重整等领域有着重要应用,同时更稳定的催化剂或分子筛吸附剂更易适用于室内甲醛等有害物质吸附。

标签:
废水处理
辽宁 - 大连 来源:北方有色网 2023-03-19
载体固相培养固定化酶方法

本发明涉及载体固相培养固定化酶的制备方法。本发明的特征是:以人工合成或天然的无机多孔材料或有机高分子材料为载体,在吸纳液体培养基后,经固态培养,使微生物细胞在载体孔隙和表面生长。然后,经水洗和丙酮处理、真空干燥,制得固定化酶。本发明免除了酶的分离提取的繁琐过程,避免了酶提取和细胞培养过程中的废水排放。

标签:
废水处理
辽宁 - 大连 来源:北方有色网 2023-03-19
桑树韧皮纤维酶法脱胶制浆的方法

本发明公开了一种桑树韧皮纤维脱胶制浆的新方法,是在30~60℃用果胶酶对所述桑树韧皮纤维的水溶液进行脱胶制浆,所用果胶酶溶液浓度为80U/ML,用量为桑树韧皮纤维水溶液的0.1~0.3%。本发明提供的脱胶方法产生的废水中无任何化学药品残留,从根本上消除了由化学法脱胶产生的污染问题,脱胶后所得纤维原料完全达到造纸、纺织的要求,得率为60%以上,较现有工艺提高了10%。该方法实现了在提高资源利用率的同时减少了环境污染,具有广阔的应用前景。

标签:
废水处理
辽宁 - 大连 来源:北方有色网 2023-03-19
利用稻壳制备吸附剂的方法

本发明涉及一种利用稻壳制备吸附剂的方法,属于化工领域,所述方法包括如下步骤:①将稻壳粉末与水180~250℃反应4~12h,过滤,洗涤,干燥;所述稻壳粉末与水的质量体积比为1:2~20;②将步骤①所得产品与氧化剂反应4~24h,过滤,洗涤,干燥;所述氧化剂为过硫酸铵溶液、过硫酸钾溶液、双氧水或硝酸;所述步骤①所得产品与氧化剂的质量体积比为1:5~30,本发明有益效果为制备的吸附剂对低浓度亚阳离子型染料及重金属离子有优异的快速吸附效果,更加贴近实际应用,显著提高废水处理效果。

标签:
废水处理
辽宁 - 大连 来源:北方有色网 2023-03-19
亚麻韧皮纤维微生物固态脱胶的方法

亚麻韧皮纤维微生物固态脱胶的方法,是在较小的加水比条件下加入预培养专用菌固态法完成脱胶;在30-35℃用微生物对所述亚麻韧皮纤维的进行固态脱胶;所述亚麻韧皮纤维脱胶的PH值5-8。亚麻韧皮纤维∶水的质量比为1∶1-5。微生物菌液的用量比例为2~6%,本方法特别适用于亚麻半脱胶制备工艺纤维的要求,过程易操作能很直观的判断脱胶效果。从根本上消除了由化学法脱胶产生的污染问题,脱胶产生的废水中无任何化学药品残留,对环境无任何污染;脱胶后所得纺织用纤维原料完全达到纺织的要求,长麻率较现有工艺提高了8%。该方法实现了在提高资源利用率的同时减少了环境污染,具有广阔的应用前景。

标签:
废水处理
辽宁 - 大连 来源:北方有色网 2023-03-19
可磁化中空介/微孔复合纳米吸附剂及其制备方法和吸附重金属离子的应用

本发明公开了一种基于可磁化中空介/微孔复合纳米粒子的吸附剂及其制备方法和吸附重金属离子的应用,该方法是基于可磁化中空介/微孔复合纳米粒子为基体,通过利用溶胶凝胶法一步合成的中空多孔的可磁化中空介/微孔复合纳米粒子,并利用其结构特点锚固聚偕胺肟,该吸附剂制备过程条件温和,方法简单,能够吸附多种金属离子,在重金属废水处理中具有良好的应用前景。 1

标签:
废水处理
辽宁 - 大连 来源:北方有色网 2023-03-19
植物纤维素吸附剂及其制备方法和应用

本发明公开了一种植物纤维素吸附剂及其制备方法和应用。以废弃杨絮纤维素为基体制备高吸附量、可重复利用的固体Cr6+的天然吸附剂。将废弃的杨絮纤维收集,提取纤维素并通过自由基聚合接枝聚丙烯腈,进而偕胺肟功能化,制备功能化固态吸附剂可用在废水处理中去除Cr6+。本发明通过开发废弃杨絮纤维素并将其功能化改性制备一种去除Cr6+的天然固体吸附剂,制得的吸附剂具有吸附量大,吸附平衡快,可回收,多次重复使用的特点。

标签:
废水处理
辽宁 - 大连 来源:北方有色网 2023-03-19
改性沉淀法白炭黑及其应用

本发明公开了一种改性沉淀法白炭黑及其应用,其中改性沉淀法白炭黑由沉淀法白炭黑、改性剂和偶联剂混合而成,按重量份数计:沉淀法白炭黑:改性剂:偶联剂=100:0.6~4.0:0.5-~3.0;其应用在于所述改性沉淀法白炭黑作为橡胶制品助剂,具体为轮胎。本发明与以往的沉淀法白炭黑改性方式相比,具有以下优点,干混改性,不需要使用任何溶剂,只需要将沉淀法白炭黑、改性剂和偶联剂充分混合均匀,处理工艺简单,不产生污染,不产生三废(废水、废气、废渣),是绿色环保产品。

标签:
废水处理
辽宁 - 大连 来源:北方有色网 2023-03-19
橡胶流动分散剂RFD制备方法及应用

本发明公开了一种橡胶流动分散剂(Rubber flow dispersing agent,简称RFD)制备方法及应用。其中橡胶流动分散剂由膨润土,季铵盐阳离子表面活性剂和偶联剂混合而成,按重量份数计:由膨润土:季铵盐阳离子表面活性剂:偶联剂=100:1.0~2.0:0.5~3.0。其应用在于所述橡胶流动分散剂作为橡胶制品助剂,具体为轮胎。本发明与以往的分散剂相比,具有以下优点,干混改性,不需要使用任何溶剂,只需要将膨润土、季铵盐阳离子表面活性剂和偶联剂充分混合均匀,处理工艺简单,不产生污染,不产生三废(废水、废气、废渣),是绿色环保产品。

标签:
废水处理
辽宁 - 大连 来源:北方有色网 2023-03-19
基于混合模式改性介孔二氧化硅材料、制备方法及其应用

本发明公开了一种基于混合模式改性介孔二氧化硅材料及其制备方法和应用,其结构如下:,先制备3‑巯丙基硅胶和苯乙烯与马来酸酐表面交替共聚改性介孔二氧化硅材料;然后以苯乙烯与马来酸酐表面交替共聚改性介孔二氧化硅材料为原料,通过氨解、水解制备两种表面分别带有氨基、羧基的介孔二氧化硅微球;本发明介孔二氧化硅材料微球用作吸附处理含金属离子或染料或抗生素的废水的吸附剂,具有优良的解毒脱除性能;制备方法工艺简单、条件温和,非常适合于大规模商业化生产。

标签:
废水处理
辽宁 - 大连 来源:北方有色网 2023-03-19
汽蒸法不同单体复配蚕丝纤维无染料少水显色或(染色)处理方法

本发明公开了一种无染料纤维显色处理方法,包括如下步骤:(1)将2种无色苯甲醛衍生物的混合物、无机酸混合在增稠剂水溶液内,得到粘度达到10,000‑50,000mpa.s的混合物;(2)取上述混合物,对蚕丝织物进行涂层或刮印处理;(3)利用饱和蒸汽对处理后的蚕丝织物进行蒸化处理,使其固色;(4)其在酸的条件下,利用氧化剂,氧化步骤(3)得到的蚕丝织物。本发明不需要任何染料或着色剂,可在微量水或饱和蒸汽的条件下,使纤维自身的苯甲醛衍生物能够在蚕丝纤维自身上发生一定的化学反应,实现纤维显色或染色。本发明显色率高达85‑95%以上,可大幅度降低染色废水的排放;显色反应时间短,可降低能源消耗。

标签:
废水处理
辽宁 - 大连 来源:北方有色网 2023-03-19
调控纤维素表面晶体结晶度的方法

本发明涉及一种调控纤维素表面晶体结晶度的方法,涉及生物质资源应用领域,特别涉及有机高分子纤维素应用技术领域。一种调控纤维素表面晶体结晶度的方法,以浓度为60~95%的离子液体水溶液为溶剂,按纤维素与溶剂的质量比为纤维素:溶剂=1:100~1:8,将纤维素和溶剂混合,80~170℃下反应0.5~10小时,所述离子液体为至少一种具有通式A+B-的离子液体化合物,其中,A+为具有通式I的阳离子,B为卤素,该方法生产工艺简单、生产成本低廉,无废水、废气环境污染。

标签:
废水处理
辽宁 - 大连 来源:北方有色网 2023-03-19
含巯基氨基酸改性磁性聚甲基丙烯酸甲酯微球、制备方法及其应用

本发明公开了一种含巯基氨基酸改性磁性聚甲基丙烯酸甲酯微球及其制备方法和应用,首先利用改进悬浮聚合法制备磁性聚甲基丙烯酸甲酯微球,然后通过微球表面酯基与含巯基氨基酸反应得到含巯基氨基酸改性磁性聚苯乙烯微球,或者利用酰胺化反应和迈克尔加成反应在颗粒表面进行树枝状表面修饰后再在有机溶剂中与含巯基氨基酸反应得到含巯基氨基酸改性磁性聚苯乙烯微球。该材料具有氨基酸生物亲和性好,制备过程简单,功能基键合量高、收率高、固液分离简单高效等优点。该微球作为吸附剂,可高吸附量和高选择性吸附回收含钯等废水中的钯离子,在贵金属回收或环境处理等方面有着比较广阔的应用前景。

标签:
废水处理
辽宁 - 大连 来源:北方有色网 2023-03-19
重金属-有机物双重过滤功效聚丙烯腈基超滤膜的制备方法

本发明公开了一种重金属‑有机物双重过滤功效超滤膜的制备的方法,该方法是基于聚丙烯腈为基体,通过利用相转化法制备聚丙烯腈超滤膜,并利用其化学性质接枝偕胺肟基团,该超滤膜制备过程条件温和,方法简单,既能够截留有机物又能够吸附水中的重金属离子,在废水处理和家用自来水净化中具有良好的应用前景。

标签:
废水处理
辽宁 - 大连 来源:北方有色网 2023-03-19
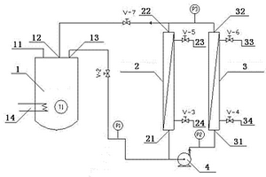
含银镉的废液处理装置

一种含银镉的废液处理装置,属于工业废水处理技术领域。这种含银镉的废液处理装置包括固定支架、第一反应器和第二反应器,固定支架把第一反应器支撑在第二反应器的上方,在第二反应器上设有漏斗形滤网的进液口和加药口,第一反应器的排液口对准第二反应器的进液口,在第二反应器中分别设置一个PH仪和一个搅拌器。该废液处理装置通过还原中和等措施,可对工业废液进行有效处理,满足COD的测定标准,并回收有用的物质,既减少了环境的污染,又回收了资源,具有经济和环境的双重效益。

标签:
废水处理
辽宁 - 大连 来源:北方有色网 2023-03-19
无机超滤油水分离设备

本实用新型提供了一种无机超滤油水分离设备,其特征在于:所述的设备由循环槽(1)、超过滤设备a(2)、超过滤设备b(3)和循环泵(4)组成;所述的超过滤设备a(2)与循环泵(4)串联后,再与超过滤设备b(3)并联,然后与循环槽(1)的第一输入口(11)和输出口(13)相连;该设备的投产降低了工业废水复杂的预处理过程,节约了一次性投资和运行费用。并且一次性解决了过滤精度的难题,一步到位实现高精度乳化油分离与废油回收的双重效益,是目前工业应用领域水资源“零”排放的有效预处理方案和设备。

标签:
废水处理
辽宁 - 大连 来源:北方有色网 2023-03-19
气体水合物法污水处理系统

一种气体水合物法污水处理系统,属于环境科学与工程领域。本发明包括两级处理设施,包括一级处理水合剂-污水输送单元、一级处理水合物生成分解单元、二级处理水合剂-污水输送单元、二级处理水合物生成分解单元。一级处理的水合物分解水作为二级处理的原料,通过两级处理,提高了污染物去除效率。本发明适用于生活污水和工业废水的大规模处理,可以同时有效去除无机污染物和有机污染物,水合剂循环利用降低了运行成本,喷淋装置和搅拌器的设置强化了水合物生成过程的传热传质,加快了水合物生长速率。该系统和方法结构合理紧凑,满足工业生产要求,运行过程稳定可靠,成本低廉,节能环保。

标签:
废水处理
辽宁 - 大连 来源:北方有色网 2023-03-19
亲水性酚酞基聚芳醚砜合金超滤膜及其制备方法

本发明公开了一种新型亲水性酚酞基聚芳醚砜合金超滤膜及其制备方法。采用酚酞基聚芳醚砜(PES-C)与高分子量、亲水性的聚乙烯吡咯烷酮(PVP)共混,通过浸没沉淀法或干-湿相转化工艺制备平板或中空纤维超滤膜;此后经亲水持效化后处理,获得具有永久亲水性的PES-C/PVP合金超滤膜。本发明制备方法简单便捷,高效经济,有利于实现工业化应用。所制备的超滤膜不仅耐高温、耐化学溶剂和酸碱腐蚀、渗透分离性能良好,并且具有优异的抗污染能力,可应用于水质净化、工业废水处理、生活污水回用以及生物医药产品的提纯分离等领域。?

标签:
废水处理
辽宁 - 大连 来源:北方有色网 2023-03-19
气溶胶辅助合成Beta分子筛的方法

本发明提供一种气溶胶辅助合成Beta分子筛的方法。目前工业应用的Beta分子筛主要通过水热法合成,但此方法存在水解时间较长,模板剂用量大,反应釜利用率低,生产成本高,操作复杂且废水污染严重等问题。为解决上述技术问题,本发明提供一种通过气溶胶方法得到分子筛前体,采用四乙基氢氧化铵做模板剂晶化合成Beta分子筛的方法。通过本发明,可制得高结晶度且硅铝比可控的Beta分子筛。本发明操作简单、模板剂用量低、污染小、产率和单釜利用率高,生产成本低,具有很好的工业应用前景。

标签:
废水处理
辽宁 - 大连 来源:北方有色网 2023-03-19
苯氧乙酸及其衍生物的氯化方法

本发明提供一种苯氧乙酸或其衍生物的氯化方法,包含如下步骤:将苯氧乙酸或其衍生物原料与氯化剂在催化剂作用下于有机溶剂中,一定温度下反应。其中,氯化剂可以是氯气、次氯酸钠、次氯酸钙和硫酰氯,催化剂可以是路易斯酸和含硫的物质,溶剂可以是二氯甲烷、二氯乙烷、氯仿、四氯化碳、甲酸、乙酸乙酯、苯、甲苯、二甲苯、氯苯和邻二氯苯。本发明方法可以在无水的条件下进行,无大量工业废水产生,所用催化剂安全易得,溶剂可以循环使用,易于工业化。

标签:
废水处理
辽宁 - 大连 来源:北方有色网 2023-03-19
TNT生产中含硝基化合物废酸的处理方法

一种TNT生产中含硝基化合物废酸的处理方法,该方法是用水稀释废酸,废酸与水的重量比为1∶0~1;向稀释后的废酸液中加入萃取剂,废酸液与萃取剂的重量比为:1∶0.2~1,萃取后有机相与废酸液分离;在萃取后的废酸液中加入吸附剂,废酸液与吸附剂的重量比100∶0.2~1,进行搅拌(或固定床)吸附,吸附结束,废酸液与吸附剂分离。本发明的特点是:处理工艺简单,处理效果显着,其TNT、DNT等硝基化合物的去除率>98%,废水中的硝基化合物含量降至0.24MG/L,远低于国家梯恩梯(TNT)工业水污染物排放标准(GB4274-84)中一级标准。所用设备少、造价低,投资、运行成本低,适合工业化推广实施。

标签:
废水处理
辽宁 - 大连 来源:北方有色网 2023-03-19
高分子水处理药剂与磁场共用使用的水处理方法

本发明为高分子水处理药剂与磁场共同使用的水处理方法,涉及工业设备循环用水、供暖用水、农业用水的净化以及工业废水的处理。采用高分子水处理药剂与磁场共同作用,根据水质具体情况加入无机或有机高分子水处理药剂或二者共同使用,在磁场作用下混合后,经过的砂滤净化得到的出水,再经过磁场赋磁后与溶液中溶解的小分子基团协同作用,最终达到为各种设备提供用水的目的。其特点是一次投入少量的药剂,可同时达到阻垢-杀菌除藻-缓蚀几种功能的效果。

标签:
废水处理
辽宁 - 大连 来源:北方有色网 2023-03-19
可插入式铜基整体式催化搅拌桨的制备方法

本发明公开了一种可插入式铜基整体式催化搅拌桨的制备方法,属于污水处理技术领域。所述产物铜/氧化铜复合材料为红色微纳米薄膜,以ABS塑料片为基底,通过ABS塑料片和镀铜溶液反应制备;本发明制备工艺简单,绿色,不需要添加表面活性剂,反应条件温和,无副产物产生,适用于工业规模化批量生产,同时生产制备获取的铜/氧化铜复合结构的插片式搅拌桨,作为整体式催化搅拌桨可以快速、高效处理工业和农业废水中存在的有机污染物,具有良好的经济效益和社会效益,值得推广。

标签:
废水处理
辽宁 - 大连 来源:北方有色网 2023-03-19
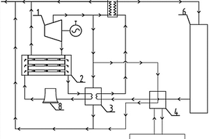
利用工厂余热和电厂余热的耦合供热系统

本发明涉及一种利用工厂余热和电厂余热的耦合供热系统,所涉及系统装置由汽轮机、发电机、凝汽器、吸收式热泵a、吸收式热泵b、汽‑水换热器、冷却塔、各种水泵及管道组成。工业废水作为吸收式热泵b的低温热源,电厂汽轮机中段抽汽作为吸收式热泵b的驱动热源,共同作用为一次网回水加热,达到回收工业余热的目的;吸收式热泵a用于吸收电厂产生的乏汽余热。通过两组吸收式热泵分别作用,完成工厂余热及电厂余热的回收工作,进而实现利用工厂余热和电厂余热耦合供暖的目的。

标签:
废水处理
辽宁 - 大连 来源:北方有色网 2023-03-19
高通量、可见光响应的纳米线催化陶瓷膜的制备方法

一种高通量、可见光响应的纳米线催化陶瓷膜的制备方法,其属于膜法水处理技术领域。该制备方法首先通过对传统的水热法进行改进,并掺杂过渡金属离子合成获得可见光响应的二氧化钛纳米线;随后以管状或平板陶瓷膜为载体,通过真空抽滤或喷涂工艺制备得到了具备独特结构和功能的纳米线陶瓷膜,相较于传统光催化膜,其具有更高的孔隙率、渗透通量、更好的可见光响应及光催化性能。该纳米线陶瓷膜可应用于含有机污染物的废水。例如,在模拟太阳光下对四环素废水的降解去除率高达90%,并且具有超高的水通量、长期运行和酸碱等极端环境应用的稳定性和再生能力,具有工业应用的价值。

标签:
废水处理
辽宁 - 大连 来源:北方有色网 2023-03-19
SUZ-4分子筛生产中晶化母液循环用于生产SUZ-4分子筛方法

SUZ-4分子筛生产中晶化母液循环用于生产SUZ-4分子筛的方法。将铝源、硅源、模板剂、碱源及水(含晶化母液)按比例混合,置于水热釜中,在100-200℃,动态晶化0.5-7天,将釜内所得物离心或过滤分离后,将所得固体洗涤、干燥后得SUZ-4分子筛原粉;离心所得液体或滤液即为晶化母液。晶化母液循环用于、不同批次混合用于SUZ-4分子筛生产、晶种胶的生产和加入晶种胶的SUZ-4分子筛生产中。发明不但可减少硅源、碱源、有机模板剂投入量,降低SUZ-4分子筛的合成成本,还可降低废水排放量甚至实现废水零排放,因此是一种工艺先进、环境友好的SUZ-4分子筛的合成方法,便于工业上生产SUZ-4分子筛。

标签:
废水处理
辽宁 - 大连 来源:北方有色网 2023-03-19
亲水性聚芳醚酮共混中空纤维超滤膜及其制备方法

本发明公开了一种亲水性聚芳醚酮共混中空纤维超滤膜及其制备方法。选择酚酞基聚芳醚酮与高分子量的聚乙烯吡咯烷酮作为制膜主体材料,采用溶液共混的方法配制铸膜液,通过干-湿相转化工艺制备中空纤维超滤膜,此后经亲水持效化后处理,获得具有持久亲水性的聚芳醚酮共混中空纤维超滤膜。本发明工艺简单,操作便捷,对设备无特殊要求,有利于实现工业化生产及应用。以此方法制备的聚芳醚酮共混中空纤维超滤膜,不仅耐高温、耐化学溶剂和酸碱腐蚀,而且具有长期稳定的优异亲水性。处理含油废水时膜通量明显提高,除油效果显著,耐油污染能力较强,适用于多种含油废水的高效处理。

标签:
废水处理
辽宁 - 大连 来源:北方有色网 2023-03-19
萘醌磺酰氯的合成方法
萘醌磺酰氯的合成方法 1135     
 0

本发明公开了一种萘醌磺酰氯的合成方法,属于有机合成技术领域。该合成方法以萘醌磺酸为原料,使用二(三氯甲基)碳酸酯作为酰氯化试剂,在催化量引发剂存在下,在惰性溶剂中,合成萘醌磺酰氯。本发明反应过程不使用氯磺酸和二氯亚砜等强腐蚀物料,反应不产生大量二氧化硫以及氯化氢气体和酸性废水,减少了废气废水压力,对环境绿色友好,并使工业化设备耐腐蚀要求降低,保证了设备安全运行。

标签:
废水处理
辽宁 - 大连 来源:北方有色网 2023-03-19
采用连续化法合成溴丙烷的方法

本发明公开了一种采用连续化法合成溴丙烷的方法。首先将改性后的活性炭催化剂装填于反应器中,然后将原料氢溴酸水溶液和正丙醇分别用泵通入反应器中,控制反应温度100‑180℃,反应压力为0~1.0Mpa,将得到的反应液经过后处理后得到纯品溴丙烷。相对于以往间歇法生产溴丙烷,本发明采用了连续化的方式生产溴丙烷,因此具有操作简单,适合大规模工业化生产。同时,采用本发明提供的方法,反应得到的溴丙烷收率较高,且反应过程中所产生的废水可以经过后处理循环利用,因此极大的减少了废水的排放。

标签:
废水处理
辽宁 - 大连 来源:北方有色网 2023-03-19
上一页 11 12 13 14 15 ... 29 下一页
共29页    到第

北方有色为您提供最新的辽宁大连有色金属废水处理技术理论与应用信息,涵盖发明专利、权利要求、说明书、技术领域、背景技术、实用新型内容及具体实施方式等有色技术内容。打造最具专业性的有色金属技术理论与应用平台!

全国热门有色金属设备推荐
展开更多 +
全国热门有色金属技术推荐
展开更多 +

 

江西省隆恩特环保设备有限公司
宣传

报名参会
更多+

报告下载

有色专家
更多+

中冶沈勘秦皇岛工程技术有限公司
原矿山院院长/教授级高工
中铝科学技术研究院有限公司
董事长
武汉科技大学
党委副书记、校长
中国有色集团天津技术创新研究院
教授级高工
中国地质科学院矿产资源研究所
工程院院士
赤泥综合利用研究报告2025
推广

热门技术
更多+

推荐企业
更多+

福建省金龙稀土股份有限公司
宣传

发布

在线客服

公众号

电话

顶部
咨询电话:
010-88793500-807