青岛垚鑫智能科技有限公司
宣传

位置:中冶有色 >

有色技术频道 >

> 加工技术

分类:
全部
矿山技术
冶金技术
材料制备及加工技术
环境保护技术
分析检测技术
 
全部
功能材料技术
复合材料技术
新能源材料技术
合金材料技术
加工技术
地区:
全部
北京
天津
上海
重庆
河北
山西
辽宁
吉林
黑龙江
江苏
浙江
安徽
福建
江西
山东
河南
湖北
湖南
广东
海南
四川
贵州
云南
陕西
甘肃
青海
内蒙
广西
西藏
宁夏
新疆
其他
其他
展开
 
全部
南京
无锡
徐州
常州
苏州
南通
连云港
淮安
盐城
扬州
镇江
泰州
宿迁

江苏常州有色金属加工技术理论与应用

免费发布技术信息>>
锂电池生产中NMP回收提纯装置

本实用新型公开了一种锂电池生产中NMP回收提纯装置,包括锂电池NMP回收提纯装置主体、锂电池NMP回收提纯装置副体、冷水降温连接口、锂电池NMP回收装置、锂电池NMP回收管、第二装置连接口、回收集中槽,所述锂电池NMP回收提纯装置主体的一侧连接于所述冷水降温连接口,所述锂电池NMP回收提纯装置主体远离所述冷水降温连接口的一侧设置有第一装置连接口。本实用新型是一种具有能够提高锂电池NMP凝液的回收提纯作业的效率,为锂电池NMP回收提纯装置的使用提供可靠稳定的结构基础,提升锂电池NMP回收提纯的速度,同时能够定量传输锂电池NMP凝液,防止锂电池NMP凝液堆积集聚,消除安全隐患,安全可靠的锂电池生产中NMP回收提纯装置。

标签:
加工技术
江苏 - 常州 来源:中冶有色网 2023-03-18
锂电池极耳等离子焊接装置

本实用新型公开了一种锂电池极耳等离子焊接装置,包括喷嘴本体、焊接电源、维弧电源、锂电池极耳、锂电池外壳,所述喷嘴本体内部间隙固定放置有钨极,所述喷嘴本体表面开设有用于流通冷却水的流道,所述喷嘴本体底端表面焊接固定有保护气罩,所述保护气罩一侧开设有进气口,所述进气口内部螺纹连接有气体防泄漏装置。本实用新型通过离子气泵工作产生离子气通入到喷嘴本体内部,维弧电源在钨极和喷嘴本体之间形成非转移弧并由气体放电点燃,焊接电源通过接触器触头在锂电池外壳和钨极之间形成回路,使得钨极、锂电池极耳、锂电池外壳之间产生转移弧,转移弧熔化锂电池外壳和锂电池极耳的连接处。

标签:
加工技术
江苏 - 常州 来源:中冶有色网 2023-03-18
氟掺杂锂正极材料及其制备方法和应用

本发明提供了一种氟掺杂锂正极材料及其制备方法和应用。该制备方法包括:步骤S1,将NH4F、LixNiyMnzO2和水混合反应,得到中间产物体系,中间产物体系包括氟改性的LixNiyMnzO2;步骤S2,在第一含氧气体中,对氟改性的LixNiyMnzO2进行第一煅烧,得到氟掺杂锂正极材料,其中x=1~1.3,y=0.1~0.9,z=0.1~0.9,x:(y+z)=1.4~1.6。在正极材料中掺杂氟,使材料内部的氧得到氟的保护有效提升了锂离子电池的首效。同时,此外,氟掺杂锂正极材料中的氟含量在上述范围内可以更好地保证材料的结构完整性,进而保证其首效高、循环性能和倍率性能良好的优势。

标签:
加工技术
江苏 - 常州 来源:中冶有色网 2023-03-18
锂电池电化学极化阻抗的检测方法

本发明涉及阻抗检测技术领域,且公开了一种锂电池电化学极化阻抗的检测方法,包括以下步骤:S1、在对锂电池进行电化学阻抗检测处理之前,将锂电池静置在通风干燥的环境中,使电解液的处于均衡,避免电解液的不均衡引起的电池电化学极化阻抗偏差性;S2、流过锂电池的电流也流过电阻器Rr,“L”点的电位保持为0V,I‑V转换放大器使Rr上的电流与锂电池的电流保持平衡;S3、测量高端电压和Rr上的电压,即可计算出锂电池的阻抗值。该锂电池电化学极化阻抗的检测方法,使得该检测方法可以更加精准的对锂电池电化学极化阻抗值进行检测,且具有较宽的对阻抗测量范围,也保证具有较宽的检测条件,使得该检测方法具有简易的性能。

标签:
加工技术
江苏 - 常州 来源:中冶有色网 2023-03-18
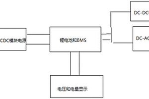
后备式锂电UPS电源电路
后备式锂电UPS电源电路 1115     
 0

本实用新型公开了一种后备式锂电UPS电源电路,由锂电智能充电AC‑DC电路模块,电压和电量显示模块,锂电池和锂电池保护电路BMS,DC‑DC模块电源,DC‑AC电源组成;所述锂电智能充电AC‑DC电路模块用于将220V交流电转化为锂电池充电所需的直流电;工作时,220V交流电经过锂电智能充电AC‑DC电路模块变换,转换为锂电池充电电压,电压和电量显示模块实时显示锂电池的电压和剩余电量,锂电池保护电路BMS用于保护锂电池,DC‑DC模块电源用于将电池电压转为需要的直流电电压,DC‑AC电源用于将锂电池的直流电转化为220V交流电。本实用新型电路尺寸小、能量转化效率高、自身功耗小、节能环保的优点。

标签:
加工技术
江苏 - 常州 来源:中冶有色网 2023-03-18
富锂正极材料及其制备方法和应用

本发明提供了一种富锂正极材料及其制备方法和应用,所述制备方法包括以下步骤:(1)将富锂前驱体、锂源、碱源和钼源混合,经一步煅烧处理得到一烧材料;(2)将步骤(1)得到的一烧材料、氟化锂和氟化铝混合,经二步煅烧处理得到二烧材料;(3)将步骤(2)得到的二烧材料和锡源混合,经三步煅烧处理得到所述富锂正极材料。本发明所述富锂正极材料经过特殊的掺杂(钠、钾、钼掺杂)和包覆(氟化锂、氟化铝、二氧化锡)处理后电化学性能好,容量、电压降、循环、首效都得到了一定的优化提升。

标签:
加工技术
江苏 - 常州 来源:中冶有色网 2023-03-18
落差式卷芯高能量密度锂电池

一种落差式卷芯高能量密度锂电池,在卷芯的端面局布部位设计出内凹结构,以避让输出电极向内延伸的结构,仅限于局部缩小卷芯的高度,而在其它部位则保持卷芯高度最大化设计,在卷芯的轴向截面上,卷芯高度存有落差。这样就能使锂电池的卷芯实际体积最大化,从而提高这类锂电池的能量密度。采用绝缘耐腐壳体取代金属导电壳体,革命性地简化锂电池的正负极之间的绝缘、密封和固定连接方式,极大地缩小了锂电池正负极输出端的高度尺寸,这种结构的锂电池的能量密度与同类规格同类型特种锂电池增加10%~20%。

标签:
加工技术
江苏 - 常州 来源:中冶有色网 2023-03-18
硅基复合材料及其制备方法、负极材料和锂电池

本发明涉及一种硅基复合材料及其制备方法,所述制备方法包括以下步骤:(1)在碳材料的表面均匀气相沉积硅基材料;(2)对步骤(1)所得材料进行碳包覆;(3)对步骤(2)所得材料进行物理除磁处理。本发明还涉及包含所述硅基复合材料的锂离子电池负极材料和锂电池。本发明的硅基复合材料的制备方法解决了硅基材料的制备与均匀分散两个问题,且具有流程简单、易于规模化生产等优点,所得复合材料用于锂离子电池负极材料表现出优异的循环性能及良好的倍率性能。

标签:
加工技术
江苏 - 常州 来源:中冶有色网 2023-03-18
电动汽车锂电池低温预警装置

本发明涉及一种电动汽车锂电池低温预警装置,具有电池箱,电池箱内排列安装有锂电池,电池箱一侧内壁固定有电热丝,电池箱内一端设有固定装置,横贯锂电池设有连接板,连接板上对应每个锂电池位置设有温度感应器,连接板一端与固定装置可拆卸连接,连接板另一端固定有信号发射器;固定装置具有安装在电池箱内壁的滑轨、与滑轨内腔滑动配合的滑块以及与滑块固连且开口朝向连接板侧的U形板,连接板端部从U形板开口伸入U形板内,U形板内设有转动压紧或松开连接板的转动板。本发明通过设置固定装置将温度感应器安装在锂电池的表面,并通过转动板压紧连接板作用,使温度感应器始终与锂电池的表面充分接触,提高了锂电池温度测试的灵敏度。

标签:
加工技术
江苏 - 常州 来源:中冶有色网 2023-03-18
锂硫电池电化学模型的构建方法、仿真方法及装置

本发明提供了一种锂硫电池电化学模型的构建方法、仿真方法及装置,该构建方法包括:将锂硫电池分解为正极区域、负极区域和电解液区域,在正极区域,基于多硫化物的反应过程建立正极模型;在负极区域,基于Li/Li+可逆反应过程建立负极模型;在电解液区域,基于离子在锂硫电池中的运动过程建立电解液模型;根据正极模型、负极模型和电解液模型,得到锂硫电池电化学模型,实现了基于锂硫电池的主要特征,构建出了适用于锂硫电池的电化学模型。

标签:
加工技术
江苏 - 常州 来源:中冶有色网 2023-03-18
层状镍锰酸锂正极材料及其制备方法和应用

本发明提供了一种层状镍锰酸锂正极材料及其制备方法和应用。所述层状镍锰酸锂正极材料表面包覆疏水性有机物,所述疏水性有机物以膜的形态包覆于层状镍锰酸锂正极材料表面,所述疏水性有机物包括胆固醇十二烷基碳酸盐。本发明通过层状镍锰酸锂正极材料表面包覆的特殊疏水性有机物胆固醇十二烷基碳酸盐,使得正极表面呈现疏水性,可以阻隔在高水分环境下,层状镍锰酸锂正极材料表面吸水导致正极材料的电化学性能下降,同时与正极材料表面形成稳定的Mn‑C=O键,有效地改善了镍锰酸锂正极材料的循环稳定性和电压降。

标签:
加工技术
江苏 - 常州 来源:中冶有色网 2023-03-18
机械化学法制备的锂离子电池硅氧氟碳负极材料

本发明公开了机械化学法制备的锂离子电池硅氧氟碳负极材料,(1),硅/氧化锂/氟化锂的复合:细化粒径Si粉与氧化锂/氟化锂混合后在密封环境进行高能球磨,实现氧化锂和单质硅的反应和氟化锂的表面均匀修饰,以及氧的内部转移和表面氟化,形成具有SiOx组成的含氧硅粉,且表面包覆一层均匀的氟化锂膜,x<1;(2),将步骤(1)中的产物烘干后,在惰性气体和乙炔气体保护气氛下进行CVD的热处理和碳包覆;(3),将步骤(2)中的产物用于制备硅碳负极。本发明通过改善硅颗粒的界面导电和界面电化学稳定性,将氧和氟元素分别向硅内部和外部进行控制分布,再经过CVD碳包覆,从而改善硅氧氟负极材料的循环稳定性和库伦效率。

标签:
加工技术
江苏 - 常州 来源:中冶有色网 2023-03-18
无保护板锂离子电池组及其充放电电路导通插头

本发明涉及电池技术领域,尤其涉及一种无保护板锂离子电池组及其充放电电路导通插头。锂离子电池组包括有若干颗独立的锂离子电池,锂离子电池组上设置有与各单颗锂离子电池正负极对应连接的插孔;电路导通插头分为充电电路导通插头和放电电路导通插头,电路导通插头具有与锂离子电池组插孔配套的插针,锂离子电池组的插孔在接插充电电路导通插头后,内部各颗锂离子电池形成并联电路结构,在接插放电电路导通插头后,内部各颗锂离子电池形成串联电路结构。该锂离子电池组无须另行配置保护电路板即能正常进行充、放电工作,降低了锂电的应用成本;在充电过程中不但能保证不会被过充,且能使所有单颗电池达到充电平衡。

标签:
加工技术
江苏 - 常州 来源:中冶有色网 2023-03-18
高锂离子迁移数和离子电导率的凝胶聚合物电解质及其制备方法

本发明涉及高锂离子迁移数和电导率的凝胶聚合物电解质及其制备方法,所述凝胶聚合物电解质包括小分子锂盐复合聚阴离子锂盐凝胶电解质,其包括如下原材料制得:聚阴离子锂盐材料、小分子锂盐和有机溶剂;优选所述小分子锂盐复合聚阴离子锂盐凝胶电解质为多孔基膜支撑的或自支撑的六氟磷酸锂复合聚丙烯酸锂凝胶电解质、双三氟甲基黄酰亚胺锂复合聚醚醚酮磺酸锂凝胶电解质、双五氟乙烷磺酰亚胺锂复合聚对苯乙烯三氟甲基磺酰亚胺锂凝胶电解质、四氟硼酸锂复合聚乙烯醇硼酸酯锂凝胶电解质中的一种。本发明的凝胶聚合物电解质同时兼具高锂离子迁移数和高离子电导率,能够抑制浓差极化和锂枝晶,进而提高电池的能量密度、倍率性能和安全性。

标签:
加工技术
江苏 - 常州 来源:中冶有色网 2023-03-18
三元混合浆料、高安全锂电池及制备方法

本发明属于锂电池制造技术领域,具体涉及一种三元混合浆料、高安全锂电池及制备方法。其中三元混合浆料的制备方法,包括以下步骤:制备氨基化的NCM,即向电晕处理后的NCM的表面喷淋氨水;制备三元混合浆料,即将氨基化的NCM与氧化铝、石墨烯粉末进行混合;本发明制得的三元混合浆料,提高了三元正极材料的稳定性;将所述三元混合浆料制得高安全锂电池,不仅提高了锂电池的稳定性,还提高了离子传输速率,提高了锂电池的循环性能和倍率性能,同时进一步提高了锂电池在使用过程中的安全性。

标签:
加工技术
江苏 - 常州 来源:中冶有色网 2023-03-18
高电压电解液及含有其的锂离子电池

本发明提供了一种高电压电解液及含有其的锂离子电池。所述电解液包括有机溶剂、锂盐和添加剂,所述添加剂包括含如式1所示的含氟类硼酸锂盐A和/或如式2所示的含氟类硼酸锂盐B。本发明中电解液中添加新型高电压正极成膜添加剂含氟类硼酸锂盐A和含氟类硼酸锂盐B,来改善高电压下电池的循环性能,并且改善高电压下电池的膨胀问题,从而提高电池的安全性能。

标签:
加工技术
江苏 - 常州 来源:中冶有色网 2023-03-18
磷酸铁锂正极材料、其制备方法及用途

本发明提供一种磷酸铁锂正极材料、其制备方法及用途,所述制备方法包括:将碳源、磷酸锂、磷酸铁、三氧化二铁和催化剂混合制浆,随后依次经干燥和烧结后得到磷酸铁锂正极材料。所述磷酸铁锂正极材料为橄榄石型结构,所述磷酸铁锂正极材料经XRD精修后的晶粒尺寸为80~120nm,晶胞体积为其中晶胞体积为晶粒尺寸为S(nm),V与S满足关系式V=2S+K,50.6≤K≤50.7或130.6≤K≤130.7。本发明通过对原料成本的控制、材料合成过程催化及表面修饰,不仅降低了磷酸铁锂材料的生产成本,而且还提供了材料的电化学性能。

标签:
加工技术
江苏 - 常州 来源:中冶有色网 2023-03-18
锂离子电池外部短路仿真方法

本发明提供了一种锂离子电池外部短路仿真方法,其包括以下步骤:S1、参数获取步骤;S2、电路模型建立步骤,该电路模型包括串联的发热内阻和短路电阻;S3、求解步骤,基于步骤S1获取的参数,并基于步骤S2所建立的电路模型关系,建立以锂离子电池剩余电量为变量的偏微分方程,且基于已知的锂离子电池初始电量的数据、锂离子电池的电压及内阻随锂离子电池剩余电量与初始电量的比值变化的数据,求解出短路电阻的电压值及电流值随短路时间的变化数据。本发明所述的锂离子电池外部短路仿真方法,可节省大量研发成本,并可通过仿真结果对电池进行针对性的优化设计,从而使电池具有较好的安全性能。

标签:
加工技术
江苏 - 常州 来源:中冶有色网 2023-03-18
无钴富锂正极材料、其制备方法和用途

本发明提供了一种无钴富锂正极材料、其制备方法和用途,所述制备方法包括:锰源与Ni‑MOF混合进行一次煅烧得到镍锰基体,镍锰基体与锂源混合进行二次煅烧得到镍锰酸锂基体,镍锰酸锂基体与锆源混合进行三次煅烧,制备得到所述无钴富锂正极材料。本发明采用Ni‑MOF作为Ni源,结合三步煅烧,并且在三次煅烧中与锆源混合,形成层状结构的无钴富锂正极材料,改善材料的循环稳定性和电压降,具有电性能好和成本低等特点。

标签:
加工技术
江苏 - 常州 来源:中冶有色网 2023-03-18
镍锰酸锂材料、其制备方法和用途

本发明提供了一种镍锰酸锂材料、其制备方法和用途,所述制备方法包括:对镍锰酸锂基体材料进行锰源包覆,制备得到所述镍锰酸锂材料。本发明通过对镍锰酸锂基体材料进行锰源包覆,锰源包覆能够与材料的表面的残碱进行反应,并对材料包覆,一方面有效降低材料表面的残碱,另一方面形成稳定的锰锂化合物包覆层,有效提高材料的循环性能和倍率性能,避免常规方法中对镍锰酸锂材料水洗去除残碱,破坏材料表面,导致循环性能和倍率性能降低的问题。

标签:
加工技术
江苏 - 常州 来源:中冶有色网 2023-03-18
锂电池自放电检测方法、装置及系统

本发明涉及电池测试领域,其实施方式提供了一种锂电池自放电检测方法,所述方法包括:获取待测锂电池在自放电测试环境下的从测试开始到第一时间点的第一自放电电流数据;将所述第一自放电电流数据输入机器学习预测模型,得到所述待测锂电池的第一时间点之后的第二自放电电流数据;基于所述第二自放电电流数据,判断所述待测锂电池的自放电性能。同时还提供了对应的锂电池自放电检测装置和系统。本发明提供的实施方式缩短了锂电池的自放电检测的检测时间。

标签:
加工技术
江苏 - 常州 来源:中冶有色网 2023-03-18
电动汽车锂电包用多式相变热衡系统

本发明涉及一种电动汽车锂电包用多式相变热衡系统,包括:含有气液相变材料的气液相变导热通道,气液相变导热通道包括至少一个延伸通道及用于容纳锂电芯的柱筒,所有柱筒的中空壁体与延伸通道相连通,锂电芯的外侧壁适于和柱筒的内壁紧密配合或其间填充导热胶,以进行热传递。各柱筒的周向外侧分别填充有固液相变储能体,该固液相变储能体至少包含三组,各组固液相变储能体内含有不同工作温度区间的固液相变材料,当锂电芯升温时可以吸收储存能量来延缓锂电芯的升温速度,当锂电芯降温时可以释放之前储存的热量来延缓锂电芯的降温速度,从而使锂电芯在更长的时间内保持在设定的工作温度范围内。

标签:
加工技术
江苏 - 常州 来源:中冶有色网 2023-03-18
湿法锂电池隔膜废料回制的弹性材料及其制备方法、应用

本发明属于锂电池隔膜技术领域,具体涉及一种湿法锂电池隔膜废料回制的弹性材料及其制备方法、应用。其中,湿法锂电池隔膜废料回制的弹性材料,其配方按重量份组成包括含油原料、弹性体和填充剂;其中将湿法锂电池隔膜废料或去除部分石蜡油的湿法锂电池隔膜废料作为所述含油原料。不需要对湿法锂电池隔膜废料进行复杂工艺处理,可以有效回收利用湿法锂电池隔膜中产生的废料,可以有效降低生产成本,提高废料利用率。

标签:
加工技术
江苏 - 常州 来源:中冶有色网 2023-03-18
锂电池平衡充电系统
锂电池平衡充电系统 888     
 0

本实用新型涉及充电系统技术领域,特别是涉及一种锂电池平衡充电系统,本实用新型的锂电池平衡充电系统可对电池充电平衡,有效的保障了锂电池使用寿命;包括串联在一起的多组锂电池、主充电机、平衡充电机和控制模块,主充电机和平衡充电机均与控制模块电连接后对锂电池进行充电,多组锂电池中的每组锂电池与控制模块之间均设置有信号采集模块;当多组锂电池中的一组电满时,信号采集模块采集到电满信号,并将电满信号传输至控制模块,控制模块控制主充电机停止工作,平衡充电机继续工作;当多组锂电池均电满时,信号采集模块采集到电满信号,并将所有电满信号均传输至控制模块,控制模块控制平衡充电机停止工作。

标签:
加工技术
江苏 - 常州 来源:中冶有色网 2023-03-18
正极材料及其制备方法、锂离子电池和电动汽车

本发明提供了正极材料及其制备方法、锂离子电池和电动汽车,该正极材料包括:基体颗粒,形成所述基体颗粒的材料包括富锂锰基材料、镍钴锰酸锂、镍钴铝酸锂、磷酸铁锂、锰酸锂、镍钴锰铝酸锂和镍锰酸锂中的至少一种;及外壳,所述外壳包覆在所述基体颗粒的至少一部分外表面上,形成所述外壳的材料包括磷酸钛锂、磷酸锗铝锂和磷酸钛铝锂中的至少一种。该正极材料,具有高导离子性、低电解液反应活性,能够有效提高基体颗粒的表层结构稳定性,同时经过表面修饰的基体颗粒可以显著改善其倍率和循环性能。

标签:
加工技术
江苏 - 常州 来源:中冶有色网 2023-03-18
磷酸锂铁基复合材料及其制备方法与应用

本发明属于锂离子电池技术领域,具体涉及一种磷酸锂铁基复合材料及其制备方法与应用。本发明的复合材料为氮化镓包覆的磷酸铁锂纳米片层结构,该结构与颗粒状结构相比大大缩短了锂离子扩散路径,且氮化镓具有高载流子迁移速率、良好的热稳定性和化学稳定性等优势,可以大大提高磷酸铁锂的电导率,同时也起到了很好地隔离磷酸铁锂和电解液的效果,有利于磷酸铁锂保持其结构稳定性,使得将该复合材料具有超高的倍率性能及超高倍率下的循环稳定性,可用作锂离子电池正极材料。

标签:
加工技术
江苏 - 常州 来源:中冶有色网 2023-03-18
耐高温的锂电池储控箱及其使用方法

本发明公开了一种耐高温的锂电池储控箱及其使用方法,涉及锂电池储控箱技术领域,为解决直接将锂电池储控箱倾斜安装会导致储控箱内部的锂电池倾倒,导致锂电池内部的电解质溶液分布不均匀,不能正常进行使用,影响锂电池储控箱的使用效果的问题。所述箱体的下方设置有支撑座,所述支撑座的上端设置有置物槽,且箱体的一端延伸至置物槽的内部,所述箱体的内部设置有隔热层,所述箱体的内部设置有隔板,所述箱体的上端设置有散热槽,所述散热槽的内部设置有散热风扇,所述隔板的下方设置有储控设备,所述隔板的上方设置有滑动板,所述滑动板的上方设置有锂电池组,所述箱体的一侧设置有电源线,所述锂电池组的一侧设置有温度传感器。

标签:
加工技术
江苏 - 常州 来源:中冶有色网 2023-03-18
补锂装置及电池生产线

本发明公开了一种补锂装置及电池生产线,涉及电池制备技术领域。该补锂装置包括真空仓、补锂机构、放卷机构及收卷机构,真空仓内能够通入保护气体,补锂机构、放卷机构及收卷机构依次设置于真空仓内,放卷机构用于将负极卷材放卷至补锂机构,补锂机构用于对负极卷材上的负极极片进行补锂作业,且收卷机构用于收卷经补锂机构补锂的负极极片。该补锂装置及电池生产线具有效率较高,且安全性较高的特点。

标签:
加工技术
江苏 - 常州 来源:中冶有色网 2023-03-18
外置式锂电池充电器
外置式锂电池充电器 1029     
 0

本实用新型公开了一种外置式锂电池充电器,属于锂电池充电技术领域,其技术方案要点包括两个滑轨,两个所述滑轨分别设置于充电槽的内部左右两侧,两个所述滑轨的上端面滑动连接有安装板,所述安装板的外壁设置有充电正极点,将锂电池的正极首先插进充电槽内部与充电正极点抵接,随后再将锂电池另一端的负极与充电负极点抵接,此时电池卡接在充电槽内部,最后再根据锂电池的松紧情况调节安装板,使安装板和充电正极点牢牢抵接锂电池,从而将锂电池夹紧固定,避免电池脱落,便于正常进行充电工作,解决了现有锂电池充电器负极点的弹簧容易松弛压缩,导致锂电池在锂电池充电器内部容易松脱,从而无法对锂电池进行充电,影响使用者的使用的问题。

标签:
加工技术
江苏 - 常州 来源:中冶有色网 2023-03-18
硫掺杂钛酸锂/氧化石墨烯复合材料、制备方法及其应用

本发明涉及一种硫掺杂钛酸锂/氧化石墨烯复合材料、制备方法及其应用,它包括以下步骤:(a)将钛源溶于溶液中,搅拌得钛源溶液;(b)将锂源溶于去离子水中,搅拌得锂盐溶液;(c)将所述锂盐溶液添加到所述钛源溶液中,搅拌得混合溶液;(d)向所述混合溶液中添加PVP、氧化石墨烯,超声分散后进行水热反应,经离心、干燥得钛酸锂/氧化石墨烯前驱体;(e)将所述钛酸锂/氧化石墨烯前驱体在还原性气氛下进行烧结,得钛酸锂/氧化石墨烯复合材料;(f)将所述钛酸锂/氧化石墨烯复合材料与硫源混合,在还原性气氛下烧结得硫掺杂钛酸锂/氧化石墨烯复合材料。这样制得的钠离子电池具有容量高等优点,能用作钠离子电池负极的活性材料。

标签:
加工技术
江苏 - 常州 来源:中冶有色网 2023-03-18
上一页 110 111 112 113 114 ... 123 下一页
共123页    到第

中冶有色为您提供最新的江苏常州有色金属加工技术理论与应用信息,涵盖发明专利、权利要求、说明书、技术领域、背景技术、实用新型内容及具体实施方式等有色技术内容。打造最具专业性的有色金属技术理论与应用平台!

全国热门有色金属设备推荐
展开更多 +
全国热门有色金属技术推荐
展开更多 +

 

江西省隆恩特环保设备有限公司
宣传

报名参会
更多+

报告下载

有色专家
更多+

江西铜业集团有限公司
党委书记、董事长
昆明理工大学
校长
矿冶科技集团
副所长/研究员
紫金矿业信息化研发中心
副总经理
江西理工大学
副处长/教授
赤泥综合利用研究报告2025
推广

热门技术
更多+

推荐企业
更多+

福建省金龙稀土股份有限公司
宣传

发布

在线客服

公众号

电话

顶部
咨询电话:
010-88793500-807