青岛垚鑫智能科技有限公司
宣传

位置:北方有色 >

有色技术频道 >

> 固/危废处置技术

分类:
全部
矿山技术
冶金技术
材料制备及加工技术
环境保护技术
分析检测技术
 
全部
废水处理技术
大气治理技术
固/危废处置技术
土壤修复技术
地区:
全部
北京
天津
上海
重庆
河北
山西
辽宁
吉林
黑龙江
江苏
浙江
安徽
福建
江西
山东
河南
湖北
湖南
广东
海南
四川
贵州
云南
陕西
甘肃
青海
内蒙
广西
西藏
宁夏
新疆
其他
其他
展开
 
全部
南京
无锡
徐州
常州
苏州
南通
连云港
淮安
盐城
扬州
镇江
泰州
宿迁

江苏无锡有色金属固/危废处置技术理论与应用

免费发布技术信息>>
导火筒式固体焚烧炉
导火筒式固体焚烧炉 761     
 0

本实用新型导火筒式固体焚烧炉,是对现有的立式自燃式(水冷)固体焚烧炉的改进,增设了导火筒。在炉条管的上部、炉内壁的均匀分布焊接着三对或三对以上的管圈,将带有半圆弧挡圈的3只或3只以上的导火筒套入管圈中,使其垂直稳固地挂在管圈上,使其导火筒下口与炉条管上平面相平。该导火筒的设置具有拔火和储热双重功能,促使炉底部的固体废物加速着火燃烧,当打开门炉时,浓烟大大减少,改善了操作环境,提高了焚烧效率,节省了能源,同时,也为焚烧不同热值的固体废料提供了一条新的途径。

标签:
固废
江苏 - 无锡 来源:北方有色网 2023-03-19
固体表面生物危害污染物消毒清洗装置

本实用新型公开了固体表面生物危害污染物消毒清洗装置,包括罐体,罐体内设有将罐体分隔为废液区、电路区和消毒液区的两块隔板,罐体连接有隔离筒,隔离筒自由端设有一圈密封圈,废液区设有第一气体单向阀,废液区连通有吸液管,吸液管上设有仅供液体进入废液区的液体单向阀,废液区设有排液管,排液管连接有水龙头,电路区内设有电池、与之连接的充电装置和微型水泵,罐体上设有与充电装置连接的充电接口,罐体上设有控制微型水泵的开关,消毒液区设有加液口和出液口,加液口连接有密封盖,出液口连通有洒液管,出液口上设有阀门,结构简单可靠,使用方便、卫生,能避免含氯消毒液挥发,利于长期储备;消毒过程中会覆盖隔绝有污染液体的区域,防止气溶胶二次污染。

标签:
固废
江苏 - 无锡 来源:北方有色网 2023-03-19
复合型固体酸催化合成乙酰柠檬酸三丁酯的工艺

一种复合型固体酸催化合成乙酰柠檬酸三丁酯的工艺,包括以下步骤:在反应器中加入(无水)柠檬酸和正丁醇,并投加催化剂在120℃~160℃下反应3~6小时,合成TBC,脱醇;在脱醇后的TBC中加入醋酐,在60℃~100℃下反应1~2小时,反应液冷却后过滤出催化剂,滤液加水,水解醋酐,脱酸回收醋酸,经后处理制得ATBC成品;克服了现有乙酰柠檬酸三丁酯的制备方法所存在的工艺复杂、生产周期长、产品损失大、“三废”多、污染环境等缺点,催化剂制备简单、易分离回收,不需要处理就可循环多次重复利用。

标签:
固废
江苏 - 无锡 来源:北方有色网 2023-03-19
具有环境检测且具有固体分离的环保装置

本实用新型属于环保装置技术领域,具体公开了一种具有环境检测且具有固体分离的环保装置,包括主体和隔层,所述主体的右侧设置有拉手,且拉手的下方连接有固体过滤层,所述固体过滤层的右侧安装有电解腔,且电解腔的右侧连接有活性炭层,所述活性炭层的上方设置有环境检测器,且环境检测器的一侧固定有药剂层,所述药剂层的下方连接有搅拌轴,所述搅拌轴的下方安装有电机,且电机的右侧安装有出水口,所述隔层的下方设置有废弃框,且隔层位于主体的下方,所述废弃框的右侧安装有显示屏,所述显示屏的下方连接有限位销。该具有环境检测且具有固体分离的环保装置其结构安全稳定通过万向轮可进行移动通过限位销可进行固定。

标签:
固废
江苏 - 无锡 来源:北方有色网 2023-03-19
二元氧化物复合型固体酸催化剂的制备及催化H2O2氧化处理难降解有机污染物

本发明涉及一种二元氧化物复合型固体酸催化剂的制备及催化H2O2氧化处理难降解有机污染物,属于环境保护领域的废水处理及催化反应等领域。合成时,将SnCl4.5H2O、硅藻土混合,加入一定量比的Fe2(SO4)3,浓氨水调节pH,形成溶胶。将产品陈化洗涤、离心沉降、烘干、研磨过筛,得前驱体。前驱体用不同浓度的硫酸浸渍,过滤、烘干、煅烧,得到以硫酸根为促进剂的固体酸催化剂。此催化剂与双氧水构成非均相Fenton类体系,催化产生羟基自由基·OH对污染物进行降解。该催化剂能快速有效降解亚甲基蓝、甲基橙、间硝基苯模拟废水及翠兰、草甘膦、医药中间体实际废水,无须调节废水的pH值,试剂用量少,不产生铁污泥,且具有极强的沉降性能,催化剂可回收重复使用。

标签:
固废
江苏 - 无锡 来源:北方有色网 2023-03-19
固体催化合成三-(2-氯异丙基)磷酸酯的方法

本发明提出了一种固体催化合成三‑(2‑氯异丙基)磷酸酯的方法,采用负载型固体催化剂用于三氯氧磷和无水环氧丙烷制备磷酸三(1‑氯‑2‑丙基)酯的反应。本发明采用的非均相工艺具有催化剂制备方法简单、反应后易分离、可再生以及可以循环利用的优势。相比目前采用的常规路易斯酸催化剂的制备工艺,本发明可以大幅减少碱洗、水洗水用量,并且彻底解决催化剂变成废物带来的废弃物处理问题,进而大幅降低废水处理成本。

标签:
固废
江苏 - 无锡 来源:北方有色网 2023-03-19
浸渍法制备新型介孔Fe2O3-SnO2-ZSM-5固体酸及催化降解有机污染的应用研究

一种利用介孔分子筛作为固体酸催化剂的载体,采用浸渍法引入其它金属氧化物,以三氧化二锡和三氧化二铁作为促进剂形成多组分的复合固体酸。合成时,先将SnCl4.5H2O水溶液和介孔分子筛搅拌混合,再加入一定的量比的Fe2(SO4)3,用浓氨水调节pH,形成沉淀。将产品浸渍陈、离心沉降、烘干、研磨过筛,得混合氧化物前驱体。将前驱体用不同浓度的硫酸浸渍,过滤、烘干,于马弗炉中高温煅烧,得到以硫酸根为促进剂的锡铁硅固体酸(简称SFZ1)。利用所得到的SFZ1催化剂与双氧水构成非均相Fenton类体系,催化双氧水产生氧化能力极强的羟基自由基·OH对污染物进行高效快速降解。该催化剂能快速有效降解亚甲基蓝、甲基橙、间硝基苯模拟废水及翠兰、草甘膦、医药中间体实际废水,无须调节废水的pH值,试剂用量极少,不产生铁污泥,且具有极强的沉降性能,催化剂可回收重复使用。

标签:
固废
江苏 - 无锡 来源:北方有色网 2023-03-19
双驱动固体接触沉淀池

本实用新型涉及沉淀池技术领域,尤其涉及一种双驱动固体接触沉淀池,解决了现有技术中沉淀池的沉淀处理效率和固体浮渣的去除效率有待提高的问题。一种双驱动固体接触沉淀池,包括:沉淀桶体,所述沉淀桶体顶部设置有一级沉淀腔。本实用新型通过将污水从进料管投放到一级沉淀腔内,圆周转动的沉淀筒,结合震动垫的设置,加快污水在沉淀网的作用下固液分离,下落在二级沉淀腔内二次分离,上方的澄清水从排液管排出,底部的废渣从第一排渣管自然排出;通过利用震动驱动盒圆周转动驱动,提高污水沉淀分离的效率,多级沉淀的效果,提高沉淀分离的质量;通过利用螺旋输送驱动废料排出,提高废料回收的便捷性,实现了一种具有双驱动固体接触沉淀池。

标签:
固废
江苏 - 无锡 来源:北方有色网 2023-03-19
铝-铁系及铁系固体净水剂的生产方法

本发明提供了一种铝—铁系及铁系固体净水剂的生产方法。即利用铁系聚合净水剂等铁系水处理药剂处理制革污水后的污泥,经自然干燥或人工干燥后,在常温常压下先与氧化剂反应,制取铁系固体净水剂;或立即再与氢氧化铝粉末反应,制取铝—铁系固体净水剂。具有工艺简单,操作方便,投资省,大量利用污泥废渣,产品成本低,凝聚能力强,运输、贮存、使用方便等优点。开创了污泥废渣再生利用的新途径。

标签:
固废
江苏 - 无锡 来源:北方有色网 2023-03-19
园林固废用环保粘结剂及其制备方法

本发明公开了一种园林固废用环保粘结剂,包括质量比为1:0.8~5的A料和B料,A料包括水泥粘结料10‑30份、氢氧化钙2‑10份、填料30‑80份、憎水剂0.2‑1份、保水剂0.01‑0.5份、减水剂0.1‑0.5份;B料包括:粘结树脂20‑50份、催化剂1‑5份和消泡剂0.1‑1份。配方中的硅酸盐水泥具有初期遇水增加强度,后期遇水不损失强度;氢氧化钙初期就能形成一定的强度,为后续的水泥养护提供一定的物理基础;碳酸钙热解时释放的二氧化碳能阻隔氧气,能给予一定的防火性能。憎水剂能给予里外同样的防水性能。三聚氰胺甲醛树脂可保证强度。催化剂可显著减少固化时间,尤其在强度上能予以提升。本发明的专用粘结剂的抗压强度、粘结强度和防火等级都非常的优异,具有很好的应用前景。

标签:
固废
江苏 - 无锡 来源:北方有色网 2023-03-19
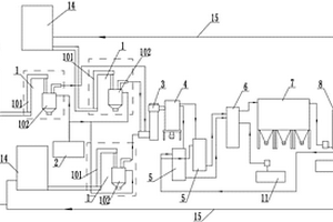
余热式固废处理装置
余热式固废处理装置 1174     
 0

本发明涉及一种余热式固废处理装置,它依次包括回转窑、二燃室、余热锅炉、急冷塔、干喷塔、布袋除尘器、喷淋塔和烟囱,它们通过管道连接,在所述余热锅炉旁设有分气缸,在所述回转窑上设有高温空气燃烧器Ⅰ,所述高温空气燃烧器Ⅰ通过管道与回转窑补氧风机相连,在所述二燃室上设有高温空气燃烧器Ⅱ,所述高温空气燃烧器Ⅱ通过管道与二燃室补氧风机相连,在所述布袋除尘器和一级喷淋塔之间设有引风机,在所述引风机和一级喷淋塔之间的管道上设有换热器Ⅲ,在所述二级喷淋塔和烟囱之间设有烟气再热器,所述烟气再热器通过管道与分气缸相连。本发明的余热回用率高,窑头和二燃室内温度场分布更加均匀,从而降低NOx生成量,整体处理效果好。

标签:
固废
江苏 - 无锡 来源:北方有色网 2023-03-19
处理有机固废的破碎机

本实用新型提供了一种处理有机固废的破碎机,包括筒体,筒体上部为圆柱状,下部为倒椎体状,其特征在于,在所述筒体内设有将筒体分隔为上、中、下三个空腔的上格栅板、下格栅板,上格栅板的孔径大于下格栅板的孔径,上空腔顶部设置有纵向布置的一号搅拌轴,一号搅拌轴上均匀设置有刀片,中空腔侧壁上设有水平方向的二号搅拌轴,二号搅拌轴上均匀设置刀片;所述一号搅拌轴和二号搅拌轴为空心状圆柱体,且一号搅拌轴和二号搅拌轴上均开设有若干通孔,一号搅拌轴和二号搅拌轴外部端口通过管道和清洗装置连通。本实用新型切割均匀,清洗方便,噪音污染大大降低,检修方便。

标签:
固废
江苏 - 无锡 来源:北方有色网 2023-03-19
燃烧固废物的循环流化床焚烧锅炉

本发明涉及锅炉结构技术领域,具体为一种燃烧固废物的循环流化床焚烧锅炉,其能够有效降低腐蚀效果,不出现堵料现象,燃烧连续稳定,烟气排放达标,其包括顺次布置的炉膛、分离器装置、尾部烟道,分离器装置与炉膛之间设置有返料装置,炉膛侧壁上设置有给料管和二次风管,炉膛底部设置有流化床,流化床处设置有点火装置和一次风,其特征在于,炉膛由水冷壁构成,炉膛的向火面敷设由耐火材料层,流化床的布风板开孔率为2%‑4%,布风板上风帽错列布置,布风板连接出渣管,分离器装置与尾部烟道之间设置有空冷烟道,返料装置底部设置有放灰管,返料装置内安装有高温过热器,尾部烟道包括前上升烟道和后下降烟道。

标签:
固废
江苏 - 无锡 来源:北方有色网 2023-03-19
核电站固废处理用循环除尘装置

一种核电站固废处理用循环除尘装置,涉及除尘技术领域,包括深度除尘净化装置和水循环装置,深度除尘净化装置主要由依次串联的一级除尘塔、二级除尘塔和三级除尘塔组成;各级除尘塔上均安装有进水管,各级除尘塔的底部均安装有出水管;水循环装置包括循环水箱,循环水箱上部的侧壁上安装有供水管,顶部安装有向下延伸至循环水箱下部的回流管;所述供水管连通各级除尘塔上的进水管,回流管连通各级除尘塔的出水管,从而构成一水循环通道。本实用新型采用循环用水设计,将含放射性的水循环利用,节约水资源,降低能耗的同时,不会引起二次污染。

标签:
固废
江苏 - 无锡 来源:北方有色网 2023-03-19
固废物焚烧处置系统及其工艺

本发明涉及一种固废物焚烧处置系统,包括依次相连的废弃物进料装置、干馏装置、二燃式、余热锅炉、急冷塔、中和塔、布袋除尘装置、洗涤塔及烟囱,所述干馏炉、余热锅炉均连接有软水装置,所述洗涤塔连接碱液池,所述中和塔与石灰浆池连接。本发明采用半干法脱酸和湿法脱酸相结合,一方面能保证尾气处理后的氮磷零排放,另一方面避免急冷塔中盐分的大量产生,延长其清理周期。

标签:
固废
江苏 - 无锡 来源:北方有色网 2023-03-19
负压干化系统用具有收折结构的固废排放装置

本实用新型公开了一种负压干化系统用具有收折结构的固废排放装置,包括连接管,所述连接管的外侧设有滑轨,所述滑轨的外侧设有防护管,所述连接管的底部设有过滤仓,所述过滤仓的内部设有滤网盒,所述滤网盒的端部设有密封板,所述密封板的顶端和底端均固定连接有安装板,所述过滤仓的底部设有伸缩软管,所述伸缩软管的底部固定连接有连接盒,所述连接盒的外侧设有螺纹塞,所述过滤仓的一侧设有微型电机,所述微型电机的端部设有转盘,所述转盘的底部设有电动推杆。本实用新型通过启动微型电机能够使得转盘转动,配合电动推杆和卡柱的使用,能够使得连接盒微微转动,方便调节排放管的朝向,便于将废气向不同方向排放。

标签:
固废
江苏 - 无锡 来源:北方有色网 2023-03-19
垃圾焚烧炉用固废处理装置

本实用新型公开了一种垃圾焚烧炉用固废处理装置,包括底座、焚化炉本体和集灰箱,所述底座左端开设有贯穿上下两面的矩形开口,所述底座顶面位于矩形开口处固定连接有焚化炉本体,所述底座底面位于矩形开口处固定连接有集灰箱,且所述焚化炉本体的内腔和集灰箱的内腔相互连通,所述矩形开口内设有设有筛板,所述筛板通过偏转机构与底座转动连接,通过电机驱动转动盘和立柱转动,带动第一连杆周期运动,进而带动第二连杆和齿条左右往复运动,通过齿条和直齿轮的齿合作用带动直齿轮顺逆往复转动,进而带动转轴顺逆往复转动,从而使得筛板不断发生偏转,从而使得筛板上的垃圾不断翻滚,提高焚烧效率,同时能够加速筛板上的灰尘的快速下落。

标签:
固废
江苏 - 无锡 来源:北方有色网 2023-03-19
燃烧固废物的循环流化床焚烧锅炉

本实用新型涉及锅炉结构技术领域,具体为一种燃烧固废物的循环流化床焚烧锅炉,其能够有效降低腐蚀效果,不出现堵料现象,燃烧连续稳定,烟气排放达标,其包括顺次布置的炉膛、分离器装置、尾部烟道,分离器装置与炉膛之间设置有返料装置,炉膛侧壁上设置有给料管和二次风管,炉膛底部设置有流化床,流化床处设置有点火装置和一次风,其特征在于,炉膛由水冷壁构成,炉膛的向火面敷设由耐火材料层,流化床的布风板开孔率为2%‑4%,布风板上风帽错列布置,布风板连接出渣管,分离器装置与尾部烟道之间设置有空冷烟道,返料装置底部设置有放灰管,返料装置内安装有高温过热器,尾部烟道包括前上升烟道和后下降烟道。

标签:
固废
江苏 - 无锡 来源:北方有色网 2023-03-19
固废焚烧炉破碎送料系统

本实用新型公开了一种固废焚烧炉破碎送料系统,包括:循环风机、破碎机、扩散返料器、旋风收集器、料仓、卸灰阀、送料管;循环风机包括进风口、第一出风口、第二出风口;第一出风口与破碎机底部相连;破碎机顶部出口与扩散返料器相连;扩散返料器出口与旋风收集器连接;旋风收集器出口连接有料仓;料仓底部连接有卸灰阀;第二出风口与卸灰阀底部相连;卸灰阀上连接有送料管;循环风机的进风口与旋风收集器相连;该送料系统通过循环风机实现破碎颗粒的自动分选,大颗粒废料通过返料管自动返回破碎系统,细小粉尘通过循环风机直接送入焚烧系统,可不进行二次收集,不产生二次粉尘污染,颗粒破碎均匀等优点。

标签:
固废
江苏 - 无锡 来源:北方有色网 2023-03-19
农业固废立式焚烧炉
农业固废立式焚烧炉 1206     
 0

本发明涉及一种农业固废立式焚烧炉,包括炉体,炉体焚烧区内部炉壁的中间位置沿周向间隔布置有风口方向斜向上的第一进风口和风口方向斜向下的第二进风口,第一进风口和第二进风口上下对应设置,第一进风口和第二进风口分别与炉体外部的进风管连通,炉体的进料区设有与炉腔连通的进料管,进料管的外端设有秸秆整包进料机构,秸秆整包进料机构包括料仓、推送仓和推送器,推送仓的外侧端与推送器连接且所述推送器的推料活塞能够在推送仓内部沿相对炉体的方向伸缩,推送仓的内侧端与进料管连通,料仓设置在推送仓顶部且相互连通。本发明能够有效缓解焚烧炉内壁的结焦问题,实现秸秆的整包进料。

标签:
固废
江苏 - 无锡 来源:北方有色网 2023-03-19
城市工业固废加工处理装置

本实用新型公开了一种城市工业固废加工处理装置,属于废物处理技术领域,本实用新型包括处理机体,所述处理机体顶端固定安装有导流防溅组件,所述导流防溅组件主要由具有对导流板角度进行调整功能的电机、转轴和固定杆组合而成,所述处理机体一侧底部固定安装有定位支撑组件,所述定位支撑组件主要由具有对连接杆位置进行移动固定功能的滑杆、定位螺栓和滚轮组合而成,本实用新型通过导流防溅组件,便于工作人员对橡胶板位置进行固定,降低了工作人员更换橡胶板难度,也便于工作人员根据需要对导流板角度进行调整,从而能够对进料管内侧进行遮挡处理,避免材料沿着进料管内侧飞出的现象。

标签:
固废
江苏 - 无锡 来源:北方有色网 2023-03-19
燃烧固废物的布风排废结构

本实用新型涉及循环流化床技术领域,具体为一种燃烧固废物的布风排废结构,能够让铁钉、铁丝等异物顺利排出,保证锅炉流化效果,减少停炉次数,延长锅炉连续运行时间,其包括布风板,所述布风板上开设有排渣口并安装有风帽,其特征在于,所述风帽的风帽头为圆头结构且所述风帽头上的出风口高度为22‑23mm、直径为10‑10.5mm,所述风帽的高度为124‑125mm,所述风帽间的横向节距为170‑175mm,所述布风板的深度与炉膛深度比值为35‑40%。

标签:
固废
江苏 - 无锡 来源:北方有色网 2023-03-19
低能耗固废焚烧处理结构

本实用新型公开了一种低能耗固废焚烧处理结构,包括焚烧装置、固定装置、点火装置、冷凝装置和排气装置,焚烧装置侧表面与点火装置连接,点火装置下表面与固定装置连接,焚烧装置上表面与冷凝装置连接,焚烧装置上表面与排气装置连接,排气装置侧表面与冷凝装置连接;焚烧装置包括焚烧箱、进料口、排渣口和把手,焚烧箱侧表面与进料口连接,焚烧箱侧表面与排渣口连接,进料口侧表面与把手连接,所焚烧箱上表面与冷凝装置连接,焚烧箱侧表面与点火装置连接。本实用新型中,通过鼓风机使焚烧装置内部更加充分的燃烧,减少能源消耗,冷凝装置通过水将烟气进行冷却。

标签:
固废
江苏 - 无锡 来源:北方有色网 2023-03-19
用于固废或生物质锅炉的布风排渣结构

本发明涉及循环流化床锅炉技术领域,具体为一种用于固废或生物质锅炉的布风排渣结构,其能够有效将杂质排出,保证锅炉流化效果,其包括设置于炉膛底部的布风板,所述布风板上安装有带风帽的接管,所述布风板中心位置开设有落渣口,所述落渣口连接排渣管,其特征在于,所述风帽包括蘑菇型风帽和鸭嘴型风帽,所述鸭嘴型风帽布置于所述落渣口周围区域,所述布风板其余区域布置有所述蘑菇型风帽,所述鸭嘴型风帽的扁口式出风口朝向所述落渣口;以所述落渣口为中心,外侧的所述鸭嘴型风帽高于内侧的所述鸭嘴型风帽呈阶梯状布置。

标签:
固废
江苏 - 无锡 来源:北方有色网 2023-03-19
级联热脱附处理有机污染固废的装置

本实用新型涉及一种级联热脱附处理有机污染固废的装置,所述装置包括物料预热解析单元和级联解析单元;所述级联解析单元包括多个反向解析管;所述反向解析管包括第二加热外壳和套在所述第二加热外壳内的解析物料通道;所述解析物料通道内安装有物料推送绞龙;多个所述反向解析管的所述解析物料通道相互首尾串联在一起;所述级联解析单元的出料口安装有主燃烧器;所述物料预热解析单元的出料口与所述级联解析单元的进料口相连通。本实用新型大大节省了处理成本,且占用面积小,处理能力强,投资和运营成本低。

标签:
固废
江苏 - 无锡 来源:北方有色网 2023-03-19
快速降解蓝藻藻泥等固废有机物的高温好氧发酵装置

本实用新型涉及一种快速降解蓝藻藻泥等固废有机物的高温好氧发酵装置,包括发酵罐本体,发酵罐本体安装在固定支座上,在发酵罐本体中央设置有内部为空腔结构的搅拌轴,该搅拌轴上设有多组与其内部相连通的搅拌叶片组,在发酵罐本体顶部以及固定支座底部分别设有上部送风机和下部送风机,上部送风机和下部送风机的出风口均通过转动连接头分别与搅拌轴顶端和底端连接,在搅拌轴底端外侧套设有齿轮,该齿轮与安装在固定支座下端的液压箱中的液压推杆上输出齿轮啮合连接,在发酵罐一侧设有测量其内部温度的热电偶组;本实用新型结构简单,占地面积小,自动化程度高,省工省时,能够大大缩短发酵周期。

标签:
固废
江苏 - 无锡 来源:北方有色网 2023-03-19
固废炉防止高温腐蚀的返料结构

本实用新型涉及锅炉的机械机构技术领域,具体为一种固废炉防止高温腐蚀的返料结构,其能够有效防止烟气对受热面造成高温腐蚀,且不会出现烟气反串,其包括返料装置,所述返料装置包括上级返料装置和下级返料装置,所述上级返料装置包括上级返料箱,所述下级返料装置包括下级返料箱,所述上级返料箱的进口通过上级返料进口立管连接分离器的出口,所述上级返料箱与所述下级返料箱内均设置有布风板和返料风帽,所述上级返料箱的出口通过上级返料出口立管连接所述下级返料箱的进口,所述下级返料箱内安装有埋设于返料灰的高温过热器,所述下级返料箱的出口通过下级返料箱出口立管和下级返料箱出口斜管连接炉膛。

标签:
固废
江苏 - 无锡 来源:北方有色网 2023-03-19
零排放的固废焚烧装置水处理系统

本实用新型提供一种零排放的固废焚烧装置水处理系统,其可以降低设备损坏的概率,进而降低装置后期维护的费用。其包括,洗涤水池、急冷水罐、混合水池,急冷塔;混合水池的入口连接冷却用水管道、洗涤水管道、锅炉废水管道、车间冲洗废水管道的排水口;混合水池的出口和急冷水罐之间通过回用水管道连接;回用水管道上设置回用水泵、回用水过滤器、回用水流量计;混合水池中安装混合水池盐度计;急冷水罐上安装急冷水箱液位计;急冷水罐通过药剂管道连接耐高温阻盐分散剂供药装置;极冷水管道上安装急冷水泵、急冷水流量计、急冷水调节阀;急冷塔上安装出口烟气温度传感器。

标签:
固废
江苏 - 无锡 来源:北方有色网 2023-03-19
高陡边坡、强风化基岩固废填埋场防渗结构

本实用新型涉及一种高陡边坡、强风化基岩固废填埋场防渗结构,其特征是防渗布面层背面为由钻孔注浆钢筋砼锚杆附着加固的钢筋网片细石混凝土找平层,以及找平层背面由碎石或卵石、外包滤层并沿坡面嵌入竖向设置的相间排水石笼组成的保护底层。相对于现有技术回填粘土找平,具有施工周期短,节省粘土,工程投资省,库容大;相对于现有喷射砼加固高陡边坡,同样具有施工简单,投资省,排水效果好,喷锚层安全稳定性好。经济、安全解决了高陡边坡及强风化基岩铺设HDPE土工膜防渗层要求。

标签:
固废
江苏 - 无锡 来源:北方有色网 2023-03-19
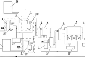
固废物焚烧处置系统
固废物焚烧处置系统 1153     
 0

本发明涉及一种固废物焚烧处置系统,包括依次相连的废弃物进料装置、干馏装置、二燃式、余热锅炉、急冷塔、中和塔、布袋除尘装置、洗涤塔及烟囱,所述干馏炉、余热锅炉均连接有软水装置,所述洗涤塔连接碱液池,所述中和塔与石灰浆池连接。本发明采用半干法脱酸和湿法脱酸相结合,一方面能保证尾气处理后的氮磷零排放,另一方面避免急冷塔中盐分的大量产生,延长其清理周期。

标签:
固废
江苏 - 无锡 来源:北方有色网 2023-03-19
上一页 53 54 55 56 57 ... 61 下一页
共61页    到第

北方有色为您提供最新的江苏无锡有色金属固/危废处置技术理论与应用信息,涵盖发明专利、权利要求、说明书、技术领域、背景技术、实用新型内容及具体实施方式等有色技术内容。打造最具专业性的有色金属技术理论与应用平台!

全国热门有色金属设备推荐
展开更多 +
全国热门有色金属技术推荐
展开更多 +

 

江西省隆恩特环保设备有限公司
宣传

报名参会
更多+

报告下载

有色专家
更多+

东北大学
院长/教授
广东省科学院资源利用与稀土开发研究所
教授
中国矿业大学(北京)
院长/教授
中国铝业集团有限公司
中国铝业股份有限公司党委书记
郑州大学
副校长
赤泥综合利用研究报告2025
推广

热门技术
更多+

推荐企业
更多+

福建省金龙稀土股份有限公司
宣传

发布

在线客服

公众号

电话

顶部
咨询电话:
010-88793500-807