青岛垚鑫智能科技有限公司
宣传

位置:北方有色 >

有色技术频道 >

> 固/危废处置技术

分类:
全部
矿山技术
冶金技术
材料制备及加工技术
环境保护技术
分析检测技术
 
全部
废水处理技术
大气治理技术
固/危废处置技术
土壤修复技术
地区:
全部
北京
天津
上海
重庆
河北
山西
辽宁
吉林
黑龙江
江苏
浙江
安徽
福建
江西
山东
河南
湖北
湖南
广东
海南
四川
贵州
云南
陕西
甘肃
青海
内蒙
广西
西藏
宁夏
新疆
其他
其他
展开
 
全部
广州
韶关
深圳
珠海
汕头
佛山
江门
湛江
茂名
肇庆
惠州
梅州
汕尾
河源
阳江
清远
东莞
中山
潮州
揭阳
云浮

广东深圳有色金属固/危废处置技术理论与应用

免费发布技术信息>>
由含氟固废物中提纯氯化钙的方法与设备

涉及一种由含氟固废物中提纯氯化钙的方法与设备,方法是先对含氟固废物进行碳酸化反应;后分离出碳酸化含氟固废物中的提纯干扰源,例如硫酸盐;之后对分离后碳酸化含氟固废物进行盐酸化反应,在盐酸化的酸浸出后进行固液分离与循环淋洗,由酸浸出溶液与循环淋洗中偏酸淋洗导出液提纯出氯化钙,能够避免后续提纯氟化钙受到硫酸盐的干扰,同时提高中间产物氯化钙的产率。

标签:
固废
广东 - 深圳 来源:北方有色网 2023-03-19
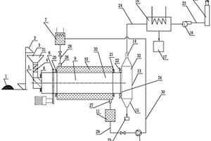
利用熔盐介质的有机固废高温热解系统

一种利用熔盐介质的有机固废高温热解系统,主要由有机固废进料系统、出料系统、回转式热解炉系统、齿轮传动装置、油气冷凝器、不凝气燃烧装置构成,其特征是:所述回转式热解炉系统包括回转滚筒、熔盐通道,所述回转滚筒的一端设置有有机固废进料系统,回转滚筒的另一端设置有出料系统,所述回转滚筒外壁设置有熔盐通道,所述熔盐通道一端内表面与回转滚筒连接处设有第二旋转密封,所述熔盐通道另一端内表面与回转滚筒连接处设有第三旋转密封,所述熔盐通道外壳的一端设有熔盐溶液入口,所述熔盐通道外壳的另一端设有熔盐溶液出口。本发明物料适应性广,干稀料通用,功率密度大,可以满足大规模有机固废处理的热解要求。

标签:
固废
广东 - 深圳 来源:北方有色网 2023-03-19
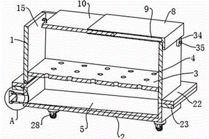
环境防止用固废存储装置

本实用新型涉及固废储存技术领域,尤其为一种环境防止用固废存储装置,包括存储装置主体、斗槽、顶板以及放置仓,所述存储装置主体顶部固定安装有顶板,所述存储装置主体内部固定开设有放置仓,所述放置仓底部固定开设有排液口,所述放置仓顶部固定开设有连接管道,所述放置仓内部内部固定安装有密封层,所述密封层内侧固定安装有卡块,所述卡块顶部固定安装有加固托杆,所述加固托杆顶部固定安装有隔板,本实用新型通过设置的隔板以及加固托杆,在设备使用时,通过隔板将放置仓进行分层,且通过加固托杆均分隔板的压力,将需要储存的有害固废放置在隔板上,且通过隔板上设有的漏孔滴落固废内渗出的有害液体,并通过斗槽收集后从排液口排出。

标签:
固废
广东 - 深圳 来源:北方有色网 2023-03-19
流化床气化熔融处置固废危废的方法及其设备

本发明公开了一种流化床气化熔融处置固废危废的方法及其设备,设备包括撕碎机,所述撕碎机出料口与输送机相连,所述输送机出料口与炉前料仓进料口相通,所述炉前料仓通过密封给料机与流化床气化炉相连;所述流化床气化炉排气口与分离器、熔融炉相连,分离器排灰口与返料器连通;所述返料器排灰口与流化床气化炉相连;所述熔融炉排熔渣口与水淬渣箱相连。本方法先对固废危废进行气化反应,将固废危废中的有机质和碳变成可燃气体,利用气‑气反应剧烈、容易产生高温的特性来实现灰分的熔融。整个过程只产生经过了高温烧灼的炉渣和玻璃体,从而实现了固废危废的无害化处置。

标签:
固废
广东 - 深圳 来源:北方有色网 2023-03-19
有机、纤维固废与污泥掺配制取有机碳燃料配方技术

本发明公开的属于有机、纤维固废与污泥处理技术领域,具体为一种有机、纤维固废与污泥掺配制取有机碳燃料配方技术,该配方包括以下原料:固废、污泥、助剂与催化剂,本发明解决了有机高分子固废和纺织纤维固废含有的成份复杂问题给环境造成的污染,解决了污泥热值低,粘性大,脱水性能差,热值低,性质很不稳定,极易腐化,污染严重,处理困难等诸多问题。配方利用纤维固废的较高热值可以提高污泥热值,同时利用纤维固废吸附污泥中的部分水分降低污泥的含水率;助剂主要选用廉价的废塑料、废橡胶热解后的碳渣,将其磨粉后添加到污泥中,提高热值;利用有效催化剂使有机碳燃料燃烧后不结焦,减少黑烟的形成。

标签:
固废
广东 - 深圳 来源:北方有色网 2023-03-19
固废处理用防扬尘装置

本实用新型公开了一种固废处理用防扬尘装置,包括除尘箱、箱盖、过滤箱、除尘机构、取料机构和曝气机构,所述除尘箱的顶部设有箱盖,所述箱盖的内部设有除尘机构,所述除尘箱的底部固定连接有过滤箱,所述除尘箱的内部设有曝气机构,所述曝气机构的一侧设有取料机构,本实用新型的有益效果是:通过加入除尘机构,有利于对除尘箱内部的固废旋转喷淋,提高除尘效率,通过加入取料机构,有利于对除尘后的固废快速取出,减小工作人员的劳动强度,提高固废的取出效率,通过加入曝气机构,有利于使除尘箱内部的清洗水翻滚,提高对固废的清洗效果,通过加入气缸,便于箱盖快速打开,方便工作人员对除尘后的固废取出。

标签:
固废
广东 - 深圳 来源:北方有色网 2023-03-19
分拣筛选机和工业固废破碎分拣装置

本实用新型公开一种分拣筛选机和工业固废破碎分拣装置,其中,分拣筛选机,包括机壳组件、分流组件、筛选组件与连接组件,本实用新型技术方案通过采用设置在旋转腔内的分流板,使得直接进入到旋转腔内的固废首先冲击分流板,使得固废沿着分流板两侧下落,再下落至多孔板上,进而避免了固废直接冲击多孔板而造成多孔板的破损,进而延长了多孔板的使用寿命,同时筛选的过程通过驱动件驱动连接件进行弧形运动,进而带动多孔板与固定件做弧形运动,进而使得固废在多孔板上来回滚动实现快速筛选,相比于振动筛选,减少了振动的产生,提升机器的使用寿命。

标签:
固废
广东 - 深圳 来源:北方有色网 2023-03-19
用于高含水率渣态固废的多级破碎智能化处理装置及方法

本发明属于固废处理领域,并具体公开了一种用于高含水率渣态固废的多级破碎智能化处理装置及方法,其包括多级破碎干燥模块、热裂解反应模块和负反馈控制模块,其中:多级破碎干燥模块包括依次相连的多级破碎干燥单元,破碎干燥单元包括相连的破碎机和干燥机,破碎机对渣态固废进行破碎造粒,干燥机对渣态固废进行干燥脱水;热裂解反应模块包括热裂解反应器,热裂解反应器与最后一级干燥机相连,用于对破碎干燥后的渣态固废进行热裂解反应;负反馈控制模块对热解油和热解渣质量进行监测,控制破碎机的工作频率及功率,进而控制热裂解反应程度。本发明实现了渣态固废智能化处理,并提升了处理效率以及热解油、热解气品质,同时节省了能源消耗。

标签:
固废
广东 - 深圳 来源:北方有色网 2023-03-19
钙质固废与含磷废液协同处理方法及其产物的应用

本申请提供了钙质固废与含磷废液协同处理方法及其产物的应用,钙质固废与含磷废液协同处理方法含磷废液包括磷酸根,该协同处理方法包括以下步骤:将钙质固废与含磷废液进行混合处理并发生沉淀反应,形成固液混合物;将固液混合物进行固液分离处理,获得滤渣,滤渣包括CaHPO4·2H2O和有机物。利用钙质固废的钙与含磷废液中的磷酸根可以生成沉淀物CaHPO4·2H2O等,在静置过程中CaHPO4·2H2O等会吸附有机物,同时回收钙质固废中的钙和含磷废液中的磷,以及大部分有机物,以废治废,实现对钙质固废与酸性含磷废水有效协同处理与增值再利用。

标签:
固废
广东 - 深圳 来源:北方有色网 2023-03-19
动态循环的有机固废处理工艺

本发明属于固废处理技术领域,具体涉及一种动态循环的有机固废处理工艺,具体步骤如下:从干的有机固废物料中将可回收利用的废物或不符合后续处理工艺要求的废物分选出来,将湿有机固废物料进行脱水处理;将上述预处理后的干、湿有机固废物料分别加入固废粉碎装置中进行粗粉碎和细粉碎;向上述粉碎后的物料中加入适当的稳定剂或固化剂,使固废物料转变为低溶解性、低迁移性及低毒性的物料;将固化处理后的有机固废物料通过输送装置运输至好氧发酵装置进行主发酵和后发酵;发酵过程中产生的废气进入活性炭塔,经过活性炭塔的废气,经喷淋塔脱酸等处理,处理后的尾气达标排放;本发明实用性强,经济成本较低,实现了无害化、减量化、资源化。

标签:
固废
广东 - 深圳 来源:北方有色网 2023-03-19
利用高温烟气和碱性固废制备建筑材料的方法

一种利用高温烟气和碱性固废制备建筑材料的方法,旨在克服现有利用碱性固废和工业烟气中的CO2制备建筑材料的技术中,无法有效捕集CO2浓度低的工业烟气中的CO2,且材料的整体养护时间长,碳酸化反应所需压力大的缺点。该方法是基于碱性固废与CO2发生碳酸化反应实现的,包括以下步骤:1、激发活化并制活性坯体;2、一次矿化;3、粉碎骨料;4、制含矿化骨料的坯体;5、二次矿化;本发明能够有效地利用碱性固废来捕集CO2浓度低的高温烟气中的CO2;通过一次矿化得到强度高的矿化骨料,与碱性固废、碱激发剂混合,再次捕集高温烟气中的CO2,有效地提高了CO2的捕集率和碱性固废的再利用率,得到的建筑材料耐久性更优。

标签:
固废
广东 - 深圳 来源:北方有色网 2023-03-19
具有破碎功能的固废处理用打包压实装置

本实用新型公开了一种具有破碎功能的固废处理用打包压实装置,涉及固废处理技术领域。包括承载台,所述承载台的顶部设置有粉碎仓,所述粉碎仓的一侧设置有打包仓,所述打包仓远离粉碎仓的一侧外壁设置有限位机构。通过设置进料口。将需打包的固废导入粉碎仓的内部,并通过电机驱动破碎辊对其进行破碎,进而通过导料板的作用,将其粉碎后的固废导入打包仓内,并通过液压缸驱动液压杆带动压实块对导入在打包仓内的固废进行压实,完成后,通过电动推杆驱动推板,将压实好的固废块推出装置内部,进行收集处理,进而有效便捷固废的打包压实操作,提升其压实效果,并便于打包成果的取出,方便使用人员的操作使用。

标签:
固废
广东 - 深圳 来源:北方有色网 2023-03-19
固废焚烧气化烟气处理系统及其处理方法

本发明公开了一种固废焚烧气化烟气处理系统及其处理方法。该固废焚烧气化烟气处理系统包括依次串联连接的焚烧装置、烟气急冷回流塔、多效过滤一体化装置、高效过程强化传质设备以及引风装置,所述多效过滤一体化装置用于对烟气进行脱酸、脱硝以及除尘,所述过程强化传质设备用于对烟气进行二次脱酸、脱硝以及除尘。本发明的固废焚烧气化烟气处理系统能够有效去除固废中的粉尘、氯化氢、二氧化硫等,并且处理工艺简单化、操作简单、设备投入成本大幅降低、运行成本降低。该固废焚烧气化烟气处理方法工艺流程简单、操作方便、占地面积小,能有效脱除烟气中的粉尘、二氧化硫、二氧化氮、氯化氢、氟化氢、二恶英等有害成分。

标签:
固废
广东 - 深圳 来源:北方有色网 2023-03-19
建筑固废超细骨料分级工艺

本发明涉及混凝土骨料的技术领域,尤其是涉及建筑固废超细骨料分级工艺,其包括:S1;预处理:对建筑固废进行锤击处理,切割混凝土块中的钢筋;S2;分选处理:对预处理完成后的建筑固废进行分选处理,取出掺杂在其中的铁磁性杂质以及其他杂质;S3:破碎处理:S3‑1;将分选后的建筑固废进行一级破碎处理,破碎后的建筑固废进行筛分;S3‑2;粒径小于等于100mm的建筑固废建筑固废进行二级破碎,然后对二级破碎后的建筑固废进行筛分;S3‑3;粒径小于等于25mm的建筑固废进行三级粉碎,破碎后的建筑固废进行筛分,从而获得粒径小于等于5mm的再生混凝土细骨料颗粒。本发明的目的是提供一种提高固废破碎后细骨料的占比率的建筑固废超细骨料分级工艺。

标签:
固废
广东 - 深圳 来源:北方有色网 2023-03-19
建筑固废混凝土及其制备方法

本发明提供了一种建筑固废混凝土,属于建筑废弃物再利用技术领域,包括如下重量份数的组分:建筑固废骨料77~90份、水泥5~15份、生石灰0.5~1.5份、助剂0.5~1.5份和水8~12份;所述建筑固废骨料包括建筑固废粗骨料和建筑固废细骨料;所述建筑固废粗骨料的粒径为8~25mm,所述建筑固废细骨料的粒径为4.5~8.5mm;所述建筑固废粗骨料和建筑固废细骨料的质量比为(20~30):(32~45)。本发明采用的建筑固废粗骨料和建筑固废细骨料的粒径均高于普通骨料,同时添加加较高含量的细骨料可满足整体高骨料占比下低用量水泥的使用,满足了混凝土的建筑使用要求,提升了环保效果,降低了生产成本。

标签:
固废
广东 - 深圳 来源:北方有色网 2023-03-19
固废热解装置及固废热解工艺方法

本发明涉及固废热解装置及固废热解工艺方法,其中,固废热解装置,包括热解炉,所述热解炉内通过隔热板分为换热区域和热解区域,所述换热区域和热解区域之间设有第一蓄热带,所述第一蓄热带用于将热解区域的热量传递至换热区域;所述换热区域设有进料口,所述热解区域设有出料口。本发明通过对热解区域产生热量的循环利用,提高了热解炉的热效率,通过不同温度对固废料的预处理,也提高了热解炉的热解效率,能够更好地满足了需求。

标签:
固废
广东 - 深圳 来源:北方有色网 2023-03-19
节能型固废热解装置及固废热解工艺方法

本发明涉及节能型固废热解装置及固废热解工艺方法,其中,节能型固废热解装置,包括热解炉,所述热解炉内通过隔热板分为换热室和热解室,所述换热室和热解室之间设有蓄热带,所述蓄热带用于将热解室的热量传递至换热室;所述换热室上还设有进料口和出料口。本发明利用移动式换热,通过蓄热带将热解室产生的热量均匀的散布于热解炉内,产生均匀的温度梯度场,固废料通过输送带进入温度梯度场,不同燃烧点的固废料在温度梯度场内发生相应的反应,提高了能量利用效率,降低了能耗。

标签:
固废
广东 - 深圳 来源:北方有色网 2023-03-19
城市固体废弃物分类装置

本申请涉及一种城市固体废弃物分类装置,其包括分离箱和高压水枪,分离箱上表面处开设一个工作槽和一个存放槽,工作槽用来存放待处理的钢筋混凝土块,存放槽用来存放高压水枪。本申请具有高效破除分离小块钢筋混凝土的效果。

标签:
固废
广东 - 深圳 来源:北方有色网 2023-03-19
固体废物暂行存放箱
固体废物暂行存放箱 1207     
 0

本实用新型提供一种固体废物暂行存放箱,包括外桶体;所述外桶体顶部通过螺栓固定连接有一个漏斗,且所述漏斗顶部通过螺栓固定连接有一个盖板结构;所述外桶体内壁顶端面通过螺栓固定连接有两个消毒结构。改进了漏斗结构,一方面,在漏斗内设置了挡板A和挡板B,且挡板A和挡板B呈交错状分布,本装置在使用过程中可防止粉碎齿在粉碎过程中垃圾碎片飞溅伤人,安全性更高;另一方面,在漏斗顶部设置了盖板结构,且盖板结构为弹性盖板,那么在倾倒垃圾时需要拉动盖板,且松手后盖板会自动回位,本装置可有效避免出现忘记关闭盖板造成空气污染现象。

标签:
固废
广东 - 深圳 来源:北方有色网 2023-03-19
有机固体废弃物发酵罐及其搅拌装置

本实用新型涉及一种有机固体废弃物发酵罐及其搅拌装置,包括:安装于发酵罐体外部用于提供搅拌所需动力的动力源;设置于所述发酵罐体内部与所述动力源的动力输出端相装配的、用于搅拌所述发酵罐体内的发酵物的搅拌组件;以及,一部分设置于所述发酵罐体外部的、另一部分设置于所述发酵罐体内并与所述搅拌组件相装配的、通过不同温度的换热液体的回流改变所述发酵罐体内发酵物温度并将温度控制在某一范围内的温控组件;在发酵时,通过驱动动力源带动搅拌组件对发酵物进行搅拌,同时,通过设置的温控组件对发酵物进行温度控制,使发酵温度控制在微生物活性较好的温度范围内,从而加快了发酵速度,提高了发酵处理效率。

标签:
固废
广东 - 深圳 来源:北方有色网 2023-03-19
粉尘处理装置及包括该装置的环保型固体废物处理系统

本申请涉及垃圾处理技术领域,尤其是涉及一种粉尘处理装置及包括该装置的环保型固体废物处理系统,其中,粉尘处理装置包括粉尘吸附机构和粉尘转移机构,粉尘吸附机构包括用于对粉尘进行吸附的粉尘吸附件,粉尘吸附件设于输送带一侧,粉尘转移机构用于驱使粉尘沿靠近粉尘吸附件的方向运动。本申请整体结构简易,具有节能环保的效果,且能够减少粉尘分散的情况,以保持良好的作业环境。

标签:
固废
广东 - 深圳 来源:北方有色网 2023-03-19
用于固体废弃垃圾再生资源处理的滚筒筛分装置

本实用新型公开了一种用于固体废弃垃圾再生资源处理的滚筒筛分装置,特别是涉及筛分机技术领域,包括机架;设置在机架上的机体,机体顶部具有框壳,框壳底部嵌入机体顶部,框壳右侧设置有用于驱动所述筛分筒的驱动装置,且驱动装置的动力端转动连接有联动轴,框壳顶部贯通有进料口,且框壳内壁左侧焊接有限位柱,框壳内部设置有筒壳,筒壳的顶部为开口端,且筒壳左端开设有限位槽,通过设置空心板、中轴、连接板和吸水棉块,筛分筒内垃圾随着筛分筒的转动而与筛分筒内壁不断撞击后,垃圾中的泥土或砂石将被抖落出而充分与空心板表面接触,泥土或砂石内的水分将透过滤水孔滤至空心板中,而充分被吸水棉块所吸收,使得泥土或砂石不易结块,由此,能够有效的降低筛网堵塞的几率。

标签:
固废
广东 - 深圳 来源:北方有色网 2023-03-19
固体废物环保设备
固体废物环保设备 985     
 0

本发明公开了一种固体废物环保设备,其技术方案要点是:包括用于运输垃圾的第一箱体,所述第一箱体的底部拆卸连接有第二箱体,所述第一箱体的顶部和底部以及所述第二箱体的顶部分别具有开口,所述第一箱体内部固定有渗水板,所述渗水板上放置有过滤筛层,所述渗水板开设有密布的渗水通孔,所述第二箱体的底部固定有导流板和排液管,所述第一箱体的顶部安装固定有第一挡盖,所述第一挡盖内滑动设置有第二挡盖,所述第一箱体的一侧还铰接有挡板,所述挡板在转动至竖直后被锁紧组件锁定,所述第二箱体的底部对称设置有四个自锁万向轮;本装置在使用时能够方便的运输垃圾并进行周转,并可以方便的实现固液分离,同时能够方便排出垃圾,并能够防止气味逸出。

标签:
固废
广东 - 深圳 来源:北方有色网 2023-03-19
有机固体废弃物的处理系统

本发明提供了一种有机固体废弃物的处理系统,包括热水解反应装置、固液分离装置和厌氧反应装置,所述热水解反应装置设有热水解反应装置输出端,所述固液分离装置设有固液分离装置输入端和固液分离装置液体出口,所述热水解反应装置输出端与所述固液分离装置输入端连接,所述厌氧反应装置设有进料口,所述固液分离装置液体出口与所述厌氧反应装置的进料口连接。本发明的技术方案,COD去除率高达80%以上,提高了厌氧消化的转化效率,且大大缩减了厌氧消化时间,同时解决沙子堵塞问题,占地面积大大减小;系统简单,设备占地面积大大减小,并达到了节能减排的效果。

标签:
固废
广东 - 深圳 来源:北方有色网 2023-03-19
固体废弃物干化炭化燃烧控制系统

本实用新型公开了一种固体废弃物干化炭化燃烧控制系统,通过增加设置导热介质流量检测器、导热介质温度检测器、物料重量检测器、物料含水率检测器、热解气流量检测器、热解气热值检测器、烟气温度检测器和烟气成分监测器;中央控制器通过监控物料重量检测器、物料含水率检测器、热解炉入口烟气温度检测器、烟气成分监测器、热解气流量检测器、热解气热值检测器、辅助燃料流量检测器、辅助燃料供应装置、送风机和引风机的数据。将热量监测和烟气监测引入控制系统中,能够实现对燃料和燃烧的多重控制,满足干化炭化热量的需求,有效降低污染物的产生且使燃料处于高效燃烧的状态。

标签:
固废
广东 - 深圳 来源:北方有色网 2023-03-19
双轴有机固体废弃物生物降解机

本实用新型提供一种双轴有机固体废弃物生物降解机,包括主支撑架以及设置于该主支撑架中、用于填充物料的两个发酵仓、祛湿除臭组件、用于粉碎物料的粉碎机以及用于搅动发酵仓中的物料的拌散系统组件;还包括设置于主支撑架外侧、用于将物料输送到粉碎机中的物料输送组件;该祛湿除臭组件包括集气罩、引风机及用于进行光解除臭的光解除臭装置,所述集气罩、引风机和光解除臭装置通过管路相连通;该物料输送组件包括链式提升机以及由链式提升机提升、用于储存物料的料筒,链式提升机上部与粉碎机上端对接,本设计可以促进有机物返田,进一步制成有机肥进行土地利用,实现有机质返田,改善土壤结构,增加土壤肥力,减少化肥的使用,减轻污染。

标签:
固废
广东 - 深圳 来源:北方有色网 2023-03-19
处理城市固体废弃物的集成化技术

本技术是以卫生填埋处理为主的城市固体废弃物(生活垃圾)的集成化技术。它首先将对生活垃圾进行简单分捡;然后对分拣后的垃圾进行预处理(填埋);经填埋预处理5~6年后,垃圾转化成为稳定的矿化垃圾;选择合理的筛孔尺寸,对矿化垃圾进行筛分处理,使得高热值可燃物、砖石等无机物、细颗粒有机渣土有效分离;最后,将高热量可燃物送往垃圾焚烧厂处理、将细颗粒有机渣土深加工后作为堆肥产品出售、将砖石等无机物回填至填埋场。该技术无需以垃圾分类收集或原生垃圾分选为前提条件,可解决单一方式处理存在的技术缺陷,总资金投入较少,且可大幅延长卫生填埋场的使用年限,适合我国国情,能较好解决我国城市的垃圾出路问题。

标签:
固废
广东 - 深圳 来源:北方有色网 2023-03-19
固体废弃物垃圾破碎筛分系统

本实用新型公开了一种固体废弃物垃圾破碎筛分系统,涉及一种垃圾处理机械设备技术领域,旨在解决人工筛分不同尺寸颗粒劳动强度大的技术问题,其技术方案要点是出料口处设有出料管,出料管内部底壁远离破碎机体的一端向下倾斜,出料管的内部底壁沿其长度方向设有若干出料孔组,若干出料孔组内的出料孔均为通孔,单一出料孔组内的出料孔的孔径相等,若干出料孔组内的出料孔的孔径沿远离破碎机体的方向递增,破碎后的小颗粒自破碎机体的出料口自动下落至出料管内,尺寸较小的颗粒将自靠近破碎机体的出料孔组输出,尺寸较大的颗粒将自远离破碎机体的出料孔组输出,即可实现对不同尺寸的颗粒的自动筛分,自动化程度高,效率高,耗费的劳动力少。

标签:
固废
广东 - 深圳 来源:北方有色网 2023-03-19
不锈钢蚀刻装置中金属固体图案废料回收装置及回收方法

本发明公开了不锈钢蚀刻装置中金属固体图案废料回收装置及回收方法,该装置包括底座和喷淋槽,所述底座顶部的一侧设有机仓,所述底座顶部的另一侧分别设有安装柱和蚀刻液槽,所述安装柱的顶部设有固液上升分离回收框,所述安装柱一侧的顶部设有连接架,所述机仓底部的一侧与连接架的一侧设有电梯式过滤网,所述电梯式过滤网内部的两侧分别设有相互适配的返回轮与驱动齿轮;本发明通过两组传送带驱动机构和皮带过滤网的配合形成过滤功效的固液分离功能,并利用传送滚轮机构的水平进料系统和悬吊式传送机构的垂直进料系统集成化,促使装置的固液分离系统可同时适应不同的进料机构以及连续式蚀刻工作。

标签:
固废
广东 - 深圳 来源:北方有色网 2023-03-19
能够分离固体废料与生活污水的分拣装置

本实用新型涉及一种能够分离固体废料与生活污水的分拣装置,其包括挤压筒、螺旋轴、电机、传动装置、污水收集盒、支撑架与污水过滤组件,挤压筒竖直设置在支撑架上,螺旋轴设置在挤压筒中,螺旋轴上端设置有传动装置,传动装置与电机连接,挤压筒包括装填部与收缩部,收缩部设置在挤压筒下端,螺旋轴包括推压部与挤压部,推压部外径与装填部直径相等,收缩部呈锥形,收缩部锥形收缩处一端开口,挤压部与收缩部相适配,收缩部侧壁设置有若干出水孔,污水收集盒包裹柱收缩部侧壁,污水过滤组件与污水收集盒连接。本实用新型具有能够将生活污水与固体垃圾分离的效果。

标签:
固废
广东 - 深圳 来源:北方有色网 2023-03-19
上一页 50 51 52 53 54 ... 59 下一页
共59页    到第

北方有色为您提供最新的广东深圳有色金属固/危废处置技术理论与应用信息,涵盖发明专利、权利要求、说明书、技术领域、背景技术、实用新型内容及具体实施方式等有色技术内容。打造最具专业性的有色金属技术理论与应用平台!

全国热门有色金属设备推荐
展开更多 +
全国热门有色金属技术推荐
展开更多 +

 

江西省隆恩特环保设备有限公司
宣传

报名参会
更多+

报告下载

有色专家
更多+

长沙矿冶研究院有限责任公司
中国工程院院士
北京科技大学
主任/教授
昆明理工大学
校长
赣州有色冶金研究所有限公司
副主任/高级工程师
中铝检测科技(郑州)有限公司/国家轻金属质量检验检测中心
正高级工程师
赤泥综合利用研究报告2025
推广

热门技术
更多+

推荐企业
更多+

福建省金龙稀土股份有限公司
宣传

发布

在线客服

公众号

电话

顶部
咨询电话:
010-88793500-807