青岛垚鑫智能科技有限公司
宣传

位置:中冶有色 >

有色技术频道 >

> 废水处理技术

分类:
全部
矿山技术
冶金技术
材料制备及加工技术
环境保护技术
分析检测技术
 
全部
废水处理技术
大气治理技术
固/危废处置技术
土壤修复技术
地区:
全部
北京
天津
上海
重庆
河北
山西
辽宁
吉林
黑龙江
江苏
浙江
安徽
福建
江西
山东
河南
湖北
湖南
广东
海南
四川
贵州
云南
陕西
甘肃
青海
内蒙
广西
西藏
宁夏
新疆
其他
其他
展开
 
全部
南京
无锡
徐州
常州
苏州
南通
连云港
淮安
盐城
扬州
镇江
泰州
宿迁

江苏有色金属废水处理技术理论与应用

免费发布技术信息>>
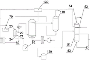
废水处理装置及废水处理方法

本发明公开了一种废水处理装置,涉及化工污水处理领域,包括:调节池,过滤装置,所述调节池到过滤装置之间依次设有KOT生化池,回沉池,气浮槽,本发明通过调节池、KOT生化池、回沉池、气浮槽、过滤装置的相互配合,使废水能够达到《城市污水再生利用工业用水水质》(GB/T19923-2005)中冷却用水标准。

标签:
废水处理
江苏 - 苏州 来源:中冶有色网 2023-03-19
电镀废水及重金属废水的处理装置

本实用新型公开了一种电镀废水及重金属废水的处理装置,其特征在于,沿处理方向依次管道连接有总调节池、pH调整槽、氧化还原反应槽、一体气浮装置、石灰反应池、pH总调整池、水解酸化处理池、活性污泥池、生化沉淀池、污泥浓缩池和压滤机。通过采用上述结构的电镀废水及重金属废水的处理装置,沿处理方向依次设置有总调节池、pH调整槽、氧化还原反应槽、一体气浮装置、石灰反应池、pH总调整池、水解酸化处理池、活性污泥池、生化沉淀池、污泥浓缩池和压滤机,最终使得排放到大自然中处理过的水完全达标,同时将污水中的泥分离开来,做到分类排放。

标签:
废水处理
江苏 - 苏州 来源:中冶有色网 2023-03-19
废水处理装置和具备该废水处理装置的废水处理系统

本实用新型公开了一种废水处理装置和具备该废水处理装置的废水处理系统,包括氯水箱,所述氯水箱上端安装有进料口,所述氯水箱内部底端固定连接有斜形底,所述氯水箱上位于斜形底低端上开设有出料口,所述出料口上固定连接有输料管道,所述出料口内侧活动设有开合板,所述氯水箱上安装有智能开合板控制装置。本实用新型通过智能调控操作系统定时控制电机工作,使电机带动钩形连接杆转动,这样带动开合板旋转,当开合板打开时氯水通过输料管道输送至第一氧化单元与第二氧化单元对废水进行杀菌,这样智能定时控制氯水的使用,不仅可以减少氯水的浪费,还可以节约人力,增加废水处理时杀菌的效率。

标签:
废水处理
江苏 - 南通 来源:中冶有色网 2023-03-19
2,4‑滴的生产废水处理工艺

本发明公开了一种2,4‑滴的生产废水处理工艺,包括以下步骤:将废水加入过滤池中,加热后加入吸附剂,并搅拌混合,然后静置过滤,得过滤废水A;将硫酸亚铁和高锰酸钾加入到过滤废水中,调节PH值后搅拌溶解,加入过氧化氢继续搅拌,得处理水B;将吸附树脂用甲醇浸泡后,用蒸馏水振荡洗涤后滤干,然后填充到树脂柱中,将处理水通过树脂柱,得留出液C;将留出液C进行灭菌后,检测合格即可。本发明处理后的废水符合排放标准,且可进行再次利用,本发明选用的吸附树脂可经稀盐酸或工业酒精洗脱回收,本发明具有工艺操作简单、废水处理成本低,效率高等优点,废水处理过程中不会对环境造成二次污染,节能环保,值得推广。

标签:
废水处理
江苏 - 盐城 来源:中冶有色网 2023-03-19
高浓度含磷废水用水处理剂及制备方法

本发明公开了一种高浓度含磷废水用水处理剂,配方包括乙二胺四甲叉膦酸、水解马来酸酐、羟基亚乙基二膦酸、氨基三亚甲基膦酸、硫酸铜、氧化铝、聚丙烯酰胺,各组分配比(重量份数)为:乙二胺四甲叉膦酸20-40份、水解马来酸酐15-25份、羟基亚乙基二膦酸15-20份、氨基三亚甲基膦酸10-20份、聚丙烯酰胺10-15份、氧化铝5-10份硫酸铜5-10份。使用本发明作为水处理剂处理的工业废水,排放完全达到国家标准。

标签:
废水处理
江苏 - 无锡 来源:中冶有色网 2023-03-19
硝基苯废水或苯胺废水或其混合废水的全生化处理方法

本发明涉及硝基苯废水或苯胺废水或其生产中产生的混合废水的全生化处理方法,完全依靠来自大自然的多种微生物组成的复合菌剂来处理上述废水。主要使用台湾H.S.B高分解力细菌,含较高硝基苯(≤100mg/l)和苯胺(≤500mg/l),COD≤1500mg/l的硝基苯废水或苯胺废水或其混合废水经上述全生化流程处理后,可达标排放。本发明可用于处理同类或性质相似的有机废水,其应用技术及相关配套设施,在国内有持久性。

标签:
废水处理
江苏 - 南京 来源:中冶有色网 2023-03-19
茶叶深加工行业废水的处理新工艺

本发明涉及一种茶叶深加工废水处理的新工艺,属于环保技术领域。该处理工艺包括絮凝预处理、两相厌氧反应器处理、膜集成处理系统处理、污泥处理、浓缩液处理等五个步骤。使用该工艺处理实现了高浓度有机废水的高COD降解,高SS的降低,透过液达到循环使用指标。本发明的优点在于首次采用联合处理工艺处理茶叶深加工废水,废水经过处理后,有机物以及悬浮物去除率高达99%,脱盐率达98%,出水的水质无色澄清无味。该工艺能够高效迅速的处理茶叶深加工过程中产生的废水,实现此类工业废水的循环回用,同时为其它废水处理提供了可行的实验方案。

标签:
废水处理
江苏 - 南京 来源:中冶有色网 2023-03-19
带有管式膜过滤组件的工业废水处理装置

带有管式膜过滤组件的电镀废水处理装置,包括处理水池,处理水池中装置浸没式膜过滤组件,膜过滤组件分别与管道输送系统连接,处理水池中还安装有曝气装置,所述膜过滤组件由管式膜过滤单元构成,所述管式膜过滤单元外围有一个敞开式框架,框架面上密封装置管式过滤膜,框架上有出水管。所述各管式膜过滤单元相互平行。所述各管式膜过滤单元的出水管通过框架相通连接构成总出水管。各管式膜过滤单元的出水管通过集水管与自吸水泵连接。总出水管上安装有水质分析仪。本实用新型工作效率高,运行能耗低,占地面积小,适用于半导体电镀、化学镀等生产过程中产生的含有重金属离子废水的回收处理。

标签:
废水处理
江苏 - 无锡 来源:中冶有色网 2023-03-19
工业有机废水厌氧发酵液生态养殖、种植新工艺

本发明公开了一种能循环利用有机废水的新工艺。它是把厌氧发酵后的有机废水抽入容积为日排废水量3倍的计量调节池用有机废水中的氮肥外加磷肥和钾肥按氮∶磷∶钾=4∶2∶1调节;计量调节池之后建池塘或农田,其面积(亩)等于年排放有机废水中的含氮量(Kg)除以16.7(Kg)除以2,每隔三天把计量调节池内的液体均匀泵入池塘让其自然繁殖浮游生物、动物和植物等作养殖业的饲料或生态种植粮、菜、花卉等。实现了在治理有机废水的同时提高养殖业和种植业的产量的质量。

标签:
废水处理
江苏 - 徐州 来源:中冶有色网 2023-03-19
零排放工业废水处理方法

一种含高浓度活性盐废水的零排放处理方法,包括以下步骤,选用镁剂或铁盐对废水脱硅,镁剂脱硅的条件如下:pH值:pH值为9~10.8;采用镁剂脱硅时,所用的混凝剂为铁盐,其添加量为0.2~0.35mmol/L;水温:通过热泵换器加热到25-40℃;然后进入高密度沉淀池即澄清器进行澄清,水在澄清器中的停留时间:水温为25-40℃时,实际停留时间应>1h,小于2h;高效高密度沉淀池之后再采用多介质过滤器进行过滤的工艺;过滤的水采用三效逆流蒸发,一效逆流蒸发有晶体析出,采用强制循环蒸发器,二效和三效蒸发过程中没有结晶析出,采用蒸发浓缩一体式的降膜蒸发器。

标签:
废水处理
江苏 - 南京 来源:中冶有色网 2023-03-19
蓝藻基生物吸附剂及吸附去除工业废水中重金属的方法

本发明公开了一种蓝藻基生物吸附剂,具体的制备方法包括如下步骤:1)蓝藻经烘干或晒干后粉碎过筛得蓝藻粉末;2)向蓝藻粉末中加入粘合剂和壳聚糖,搅拌均匀,固化24‑36小时即制成新型重金属吸附剂;其中,所述的蓝藻粉末与粘合剂和壳聚糖的重量比为:10‑20:1‑2:0.1‑0.5。本发明以废治废,利用黑曲霉菌球对废水中的重金属进行吸附去除和回收,废水处理成本低、效率高,充分实现了资源回收利用,具有重大应用前景。

标签:
废水处理
江苏 - 南京 来源:中冶有色网 2023-03-19
水葫芦基生物吸附剂及吸附去除工业废水中重金属的方法

本发明公开了一种水葫芦基生物吸附剂,将洗净、干燥的水葫芦粉碎、烘干,得到干燥的水葫芦碎末与硅藻土、膨润土原矿粉和天然粘合剂混合后压制而成干块状的水葫芦基生物吸附剂,其中,按重量分数计,烘干后的水葫芦为70‑80份,硅藻土为5‑15份,膨润土原矿粉位5‑15份和天然粘合剂为1‑5份。本发明以废治废,利用水葫芦和与硅藻土、膨润土原矿粉和天然粘合剂制成的水葫芦基生物吸附剂对废水中的重金属进行吸附去除和回收,废水处理成本低、效率高,且回收重金属后的沼渣可循环利用,充分利用了有用资源,具有重大应用前景。

标签:
废水处理
江苏 - 南京 来源:中冶有色网 2023-03-19
磁性生物吸附剂及吸附去除工业废水中重金属的方法

本发明公开了一种磁性生物吸附剂,以啤酒酵母为吸附物质,与混合铁盐溶液反应后,加入固化剂固化5‑10h后制备得到磁性生物吸附剂;其中,混合铁盐为摩尔比为1:1.5‑2.5的FeSO4·7H2O和FeCl3·6H2O的混合物,啤酒酵母和混合铁盐溶液的重量比为1‑2.5:1。本发明以废治废,利用啤酒酵母及混合铁盐溶液和固化剂制备磁性生物吸附剂,对废水中的重金属进行吸附去除和回收,废水处理成本低、效率高,且回收重金属后的沼渣可循环利用,充分利用了有用资源,具有重大应用前景。

标签:
废水处理
江苏 - 南京 来源:中冶有色网 2023-03-19
工业废水水质监测装置
工业废水水质监测装置 1162     
 0

本实用新型公开了工业废水水质监测装置,技术要点包括浮盘,所述浮盘的顶部固定连接有竖杆,所述竖杆的顶部转动连接有手摇轮,所述浮盘的内部滑动连接有两个连接杆,两个所述连接杆的之间的底部固定连接有蓄水盒,所述蓄水盒的底部开设有通槽。该实用新型通过浮盘与蓄水盒组成装置主体,首先将蓄水盒放入水中,在浮盘的作用下,使得装置可以稳定浮在水面,然后转动手摇轮调节尼龙绳的长度,尼龙绳变长,由于重力原因,使得蓄水盒下架,蓄水盒下降带动两个连接杆同步向下运动,而实现了装置具备方便调节取水深度,使用灵活,并且对于过滤装置可自动清理,无需手动清理,使用更加方便的优点。

标签:
废水处理
江苏 - 南通 来源:中冶有色网 2023-03-19
用于工业加工的废水净化反应装置

本实用新型公开了一种用于工业加工的废水净化反应装置,包括机体,所述机体的一端固定有进水管,所述进水管由两个分离状的管状体组成,且两个管状体对立的端部处均开设有边槽,两个所述管状体的边槽内侧放置有转动环,所述转动环的两端底部固定有限位块,所述边槽的底端面开设有与限位块相适配的环形槽;通过设计的转动环和刮板,可以直接对粘附在进水管内壁上的杂质刮除,同时无需拆卸进水管与外部管道,操作起来十分方便,同时配合设计的密封圈和橡胶块,可以保证进水管的密封性,防止出现渗水的现象,以及设计的限位块,可以保证转动环转动的稳定性。

标签:
废水处理
江苏 - 无锡 来源:中冶有色网 2023-03-19
基于中水可回收利用的工业废水处理装置

本实用新型公开了基于中水可回收利用的工业废水处理装置,包括机体,机体中端位置螺栓连接有可拆装并底端均匀开孔的分隔件,且机体顶端开口位置分别固定连接有桁架与三角悬架,桁架上设置有由驱动电机驱动的横轴,且横轴上固定套设有菱形转盘。本实用新型通过设置底端开孔的分隔件,利用桁架设置由驱动电机驱动旋转的横轴与菱形转盘,使得增压件在下移过程中对通过分隔件的污水进行增压,使得固体杂质可实现粉碎筛选;在机体外设置传动轴,在机体内设置支撑分离筒的承重轴,使得进入分离筒中的污水在运动过程中通过分离筒实现二次过滤净化,最终利用镂空结构的安装罩实现三次过滤净化,以实现高效高质的过滤净化。

标签:
废水处理
江苏 - 苏州 来源:中冶有色网 2023-03-19
造纸工业废水处理剂
造纸工业废水处理剂 1157     
 0

本发明公开了一种造纸工业废水处理剂,由铁屑、硫酸、亚硝酸钾、水组成。本发明配方合理,使用效果好,生产成本低。

标签:
废水处理
江苏 - 南通 来源:中冶有色网 2023-03-19
用于工业废水中吡啶含量的测定方法

本发明涉及一种用于工业废水中吡啶含量的测定方法,包括:S100、标准系列溶液配置步骤;S200、标准曲线绘制步骤:将配制好的标准系列溶液由低浓度至高浓度各取10mL置于20mL顶空瓶中,并分别加入2‑3g氯化钠,密封后按设定的分析条件进行测定,并建立以峰面积‑吡啶的浓度的一元线性回归标准曲线;S300、样品测定步骤,包括:S301、水样分析测试;S302、空白样品分析测试;S400、样品浓度计算步骤。通过顶空进样器进样,用FID检测器进行测定,保留了时间定性,当取样体积为10mL时,吡啶的检出限为0.020mg/L,前处理过程更加简便易行,缩短了样品平衡时间和分析时间,提高了检出限。

标签:
废水处理
江苏 - 苏州 来源:中冶有色网 2023-03-19
软化和低温空气蒸发协同处理的工业废水零排放装置

本实用新型提供软化和低温空气蒸发协同处理的工业废水零排放装置,具体涉及环境设备领域,包括低温蒸发装置和真空泵,所述真空泵与低温蒸发装置通过管道连接;所述管道包括第一管道和第二管道,第一管道一端与低温蒸发装置通过焊接连接,第一管道另一端与第二管道一端连接,第二管道另一端与真空泵连接;第一管道内部设有密封筒,所述密封筒的边缘向外侧延伸与第一管道的内侧壁连接;且第一管道端部设有第一法兰面;第二管道端部插入第一管道内,且第二管道侧壁位于密封筒与第一管道的侧壁之间;第二管道的外部设有第二法兰面;所述第一法兰面和所述第二法兰面通过螺栓相接。本实用新型可有效确保装置的真空密闭性,以提高装置的处理效率。

标签:
废水处理
江苏 - 南京 来源:中冶有色网 2023-03-19
工业多级废水处理装置

本实用新型公开了一种工业多级废水处理装置,包括处理池外壳,处理池外壳的内侧对称固定安装有电动推杆,两个电动推杆的输出端共同固定连接有吸附板,吸附板的底部设置有多个旋流机构,每个旋流机构的外侧均对称固定安装有连接块,每个连接块的一侧均开设有卡槽,卡槽的内部卡接有卡块,卡块的一侧固定安装有与吸附板连接的弹性钢片。本实用新型通过扳动弹性钢片,使其发生弹性弯曲,实现与其连接的卡块脱离连接块所开设的卡槽内部,从而方便将旋流机构与吸附板分离,便于将其从处理池外壳的内部拆卸出,方便进行更换或检修。

标签:
废水处理
江苏 - 苏州 来源:中冶有色网 2023-03-19
工业废水回收处理用防泄漏的输送管道

本实用新型公开了一种工业废水回收处理用防泄漏的输送管道,包括第一输送管、第二输送管、第一壳体和第二壳体,所述第一输送管和第二输送管的一端均固定连接有法兰盘,法兰盘的一侧开设有多个插孔,插孔内活动连接双头螺丝,双头螺丝的外侧螺纹连接有螺母,所述第一壳体和第二壳体卡在第一输送管和第二输送管的连接处,且法兰盘、双头螺丝和螺母均位于第一壳体和第二壳体内。本实用新型不仅能够避免固定输送管的螺栓和螺母受到风化出现松动,提高了防泄漏输送管道的使用效果,而且能够避免第一输送管和第二输送管的连接处出现漏水的情况,提高了对防泄漏输送管道的密封效果,还能够提高防泄漏输送管道的使用寿命。

标签:
废水处理
江苏 - 南京 来源:中冶有色网 2023-03-19
工业废水自监测系统及监测方法

本发明公开了一种工业废水自监测系统及监测方法,包括水箱,所述水箱的侧面安装设备箱,所述设备箱内设有控制模块,所述水箱的侧面设置药剂箱,所述药剂箱内设有净化模块,所述净化模块与所述控制器电性连接,所述水箱的内壁安装水质检测器,所述水质检测器与所述控制模块电性连接,所述控制模块控制连接搅拌模块,所述控制模块电性连接数据库,所述数据库与所述水质检测器传输连接,通过本方案便于对污水进行过滤净化,避免了污水堆积在一起后进行净化时污水的长时间的储存导致污水出现异味和滋生微生物细菌,进一步优化了水质,减小了污水中的污染物对周围环境造成影响。

标签:
废水处理
江苏 - 泰州 来源:中冶有色网 2023-03-19
工业碱渣废水的智能处理系统

本实用新型提供了一种工业碱渣废水的智能处理系统。该智能处理系统包括:依次连接的碱渣储罐、碱渣换热器、碱渣加热器、氧化反应器以及水洗塔,碱渣换热器上设置有物料进口、物料出口、热源进口以及热源出口;氧化反应器出来的氧化水一部分从热源进口进入碱渣换热器中,另一部分进入水洗塔中洗涤碱渣,热源出口连接有中间罐Ⅰ,物料进口与碱渣储罐连接,物料出口连接碱渣加热器;氧化反应器内底部设置有微界面发生器,所述微界面发生器用于分散破碎气体成气泡,所述氧化反应器的底璧上设置有进气口,所述进气口与所述微界面发生器连通。本实用新型的智能处理系统操作温度与压力比较低,实现了能耗低,操作成本低的效果。

标签:
废水处理
江苏 - 南京 来源:中冶有色网 2023-03-19
工业废水过滤控制系统

本实用新型涉及一种工业废水过滤控制系统,包括过滤装置、回用水池、通过排污管连接的污水池、PLC控制器、设在污水池内的液位报警感应器、设置在本体内的过滤杂质最高限位报警感应器、设置在排污管上电磁阀III、设置在本体进水管上的电磁阀IV、通过管道与污水池连接的排污泵;过滤装置包括本体、喷淋装置、过滤罩,出水管一端与过滤罩侧壁插入式连接,出水管另一端穿过本体侧壁后分成支管I和支管II,支管I与喷淋装置连接,支管I上设有电磁阀I,支管II上设有电磁阀II;PLC控制器分别与电磁阀I、电磁阀II、电磁阀III、电磁阀IV、液位报警感应器、最高限位报警感应器和排污泵电机电连接;有较好环保效益、社会效益。

标签:
废水处理
江苏 - 徐州 来源:中冶有色网 2023-03-19
工业废水处理用输水管道

本实用新型公开了一种工业废水处理用输水管道,包括第一输水管道和第二输水管道,所述第一输水管道和第二输水管道内部设置有管道除杂机构;所述管道除杂机构包括管道弯板、凹槽、方形孔、橡胶密封块和活性炭过滤筒;所述第一输水管道和第二输水管道前侧中间均开设有凹槽,且凹槽后侧中间开设有方形孔,所述凹槽内部插合有管道弯板,所述管道弯板后侧中间固定连接有橡胶密封块。本实用新型通过管道弯板上的橡胶密封块和橡胶密封块上的活性炭过滤筒,可以利用橡胶密封块插入到方形孔内,使活性炭过滤筒位于输水管道内,能够利用橡胶密封块对管道进行密封,同时活性炭过滤筒能够对污水中的颗粒物进行过滤。

标签:
废水处理
江苏 - 扬州 来源:中冶有色网 2023-03-19
工业废水处理用搅拌机

本实用新型公开一种工业废水处理用搅拌机,顶部为圆柱形的处理腔室、底部连接锥形罐体,处理腔室的底部面板由两块拼接而成,其中右底部面板与处理腔室的右侧壁面铰接,在右底部面板的底部设有启闭装置,在处理腔室的左侧顶部设有进水口,在锥形罐体的底部设有出水口,在处理腔室内设有水平的搅流盘,在搅流盘顶部的前、后侧分别连接一根伸缩轴,伸缩轴的顶部与伸缩油缸连接,在处理腔室内的左、右两侧避开搅流盘的位置分别设有一个药剂喷淋装置。本新型利用搅流盘的运动使污水上下翻涌以提高搅拌效率,药物反应充分;硅胶刮板随搅流盘上下运动,将处理腔室内侧壁面上粘附的沉淀物刮落,无需另外清理内壁;滤网则能对沉淀物进行更好的集中回收。

标签:
废水处理
江苏 - 南京 来源:中冶有色网 2023-03-19
基于智能称量的工业废水处理池

本实用新型公开了一种基于智能称量的工业废水处理池,包括处理池本体,所述处理池本体的侧表面固定连接有第一电机,所述第一电机的输出轴延伸至处理池本体的内部并固定连接有丝杆,所述丝杆的外表面固定连接有限位块,所述丝杆的外表面且位于限位块的两侧螺纹连接有螺纹块,所述螺纹块的下表面固定连接有连接杆,所述连接杆的外表面滑动连接有刮板,所述刮板与连接杆之间设置有顶紧机构。本实用新型,通过第一电机控制丝杆进行转动,并控制螺纹块带动连接杆、刮板进行移动,刮板在刮取的过程中通过利用顶紧弹簧的弹力控制刮板始终与处理池本体的内底部贴合,便于提高刮取质量,为清洁人员提供便利,提高了清洁效率。

标签:
废水处理
江苏 - 苏州 来源:中冶有色网 2023-03-19
高效降解工业废水污染物的生物合法方法

本发明提供一种高效降解工业废水污染物基底材料的生物合法方法。主要包括以下工艺步骤:a.玉米芯的清洗:b.氧化石墨烯的制备:c.硫酸铜、氧化石墨烯混合溶液的制备:d.硫酸铜‑氧化石墨烯‑玉米芯的制备;e.高催化性铜纳米粒子‑石墨烯‑玉米芯复合基底材料的制备:一方面石墨烯的大比表面积包覆大量的铜纳米粒子,提高了铜纳米粒子在使用过程中的抗氧化性,另一方面均匀分布的铜纳米粒子增大了石墨烯层间间距,有效的阻止石墨烯的团聚。所制备的铜纳米粒子‑石墨烯‑玉米芯复合材料绿色环保,能够高效的降解水体污染物,循环使用性能好。

标签:
废水处理
江苏 - 南京 来源:中冶有色网 2023-03-19
用于臭氧-双氧水协同氧化工业废水的催化剂的制备方法

本发明提供了一种用于臭氧‑双氧水协同氧化工业废水的催化剂的制备方法,属于催化剂制备技术领域。本发明所述催化剂采用特种优质无烟煤和稀土经过特殊工艺进行改性的活性炭作为载体,以铁、钙、镁、铜、锰、钴、铝、铂、银及其氧化物为活性组分,其中活性金属组分的质量比为4.5~5.0%。本发明将上述原料混合烧结后制成催化剂,其活性组分以具有活性的过渡金属及其氧化物为主,高活性组合配比高,与载体物料性质相似,附载强度高,且具有长时间使用不板结,耐压强度及耐磨强度高的优点。

标签:
废水处理
江苏 - 扬州 来源:中冶有色网 2023-03-19
用于减少工业废水中的总溶解固体的方法和系统

本发明涉及一种用于减少工业废水中总溶解固体的系统,其包括为电凝聚系统供电的DC电源,所述电凝聚系统在一系列阳极和阴极配对之间形成流入液的蛇形流,此流入液离开时紧接着被转移到溶解水模块中,所述溶解水模块也利用DC电源在阳极和阴极配对之间产生氢气泡和氧气泡,阳极和阴极配对允许并引导流入液排出到包含过滤介质的第二室中,本发明的实施方案可配置为能够单独操作或结合工作的一个或多个模块,或被改装到现有系统、槽、水道或其它容器中;且模块系统可临时制造并且在使用后移除,其中模块系统的使用可实现低成本的升级,因为它们可整合在现有系统内;可使改装的系统能够以可行的方式广泛用于处在远程位置的更多不同最终用户。

标签:
废水处理
江苏 - 常州 来源:中冶有色网 2023-03-19
上一页 495 496 497 498 499 ... 500 ... 537 下一页
共537页    到第

中冶有色为您提供最新的江苏有色金属废水处理技术理论与应用信息,涵盖发明专利、权利要求、说明书、技术领域、背景技术、实用新型内容及具体实施方式等有色技术内容。打造最具专业性的有色金属技术理论与应用平台!

全国热门有色金属设备推荐
展开更多 +
全国热门有色金属技术推荐
展开更多 +

 

江西省隆恩特环保设备有限公司
宣传

报名参会
更多+

报告下载

有色专家
更多+

北京科技大学
教授
中国矿业大学(北京)
院长/教授
赣州江钨钨合金有限公司
工程师
石家庄铁道大学
团委书记/副教授
赣州有色冶金研究所有限公司
副主任/高级工程师
赤泥综合利用研究报告2025
推广

热门技术
更多+

推荐企业
更多+

福建省金龙稀土股份有限公司
宣传

发布

在线客服

公众号

电话

顶部
咨询电话:
010-88793500-807