青岛垚鑫智能科技有限公司
宣传

位置:北方有色 >

有色技术频道 >

> 固/危废处置技术

分类:
全部
矿山技术
冶金技术
材料制备及加工技术
环境保护技术
分析检测技术
 
全部
废水处理技术
大气治理技术
固/危废处置技术
土壤修复技术
地区:
全部
北京
天津
上海
重庆
河北
山西
辽宁
吉林
黑龙江
江苏
浙江
安徽
福建
江西
山东
河南
湖北
湖南
广东
海南
四川
贵州
云南
陕西
甘肃
青海
内蒙
广西
西藏
宁夏
新疆
其他
其他
展开
 
全部
南京
无锡
徐州
常州
苏州
南通
连云港
淮安
盐城
扬州
镇江
泰州
宿迁

江苏无锡有色金属固/危废处置技术理论与应用

免费发布技术信息>>
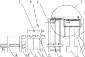
废塑料分解加热器的给料机

本实用新型属于固体废弃物的资源综合利用领域,具体为一种废塑料分解加热器的给料机,其能够方便地将塑料输送至塑料分解加热器,提高输送效率,其包括安装有进料斗的螺旋给料机,所述螺旋给料机的螺旋轴连接驱动装置,所述螺旋给料机末端设有一料塞段,所述料塞段后端连接有一扩口式槽体,所述料塞段外部的槽体上套装有冷却夹套,所述冷却夹套上开有冷却水进口和冷却水出口,所述冷却水进口和冷却水出口由冷却水通道连通,所述扩口式槽体上套装有加热夹套,所述加热夹套连接加热装置。

标签:
固废
江苏 - 无锡 来源:北方有色网 2023-03-19
废气处理用湿式除尘器

本实用新型公开了一种废气处理用湿式除尘器,包括初滤箱,所述初滤箱的前表面设置有进气管,所述初滤箱的内壁固定连接有水气阻隔板,所述水气阻隔板的上表面设置有喷气头,所述初滤箱的内壁且位于水气阻隔板的上方设置有挡板,所述初滤箱的上内壁设置有第一排风口,所述初滤箱的左表面固定连接有混合箱。本实用新型,设计引流针的设计,实现较大直径的颗粒的液珠自行滴落,降低过滤网上固体颗粒的数量,除尘器更加简单清理,设计预旋叶片,以及与气流方向相反的喷头,实现水雾与气流更加充分的混合,提高过滤效果,设计水箱进行预处理,将废气中大颗粒,以及部分溶于水的气体进行处理,提高过滤的效果以及节能。

标签:
固废
江苏 - 无锡 来源:北方有色网 2023-03-19
聚氨酯类三防漆废液的再生利用方法

一种聚氨酯类三防漆废液的再生利用方法,所述方法包括如下步骤:(1)聚氨酯类三防漆废液经过蒸馏回收溶剂;(2)向蒸馏残余物中加入酸/醇混合溶液,50℃‑250℃下反应1‑6h;(3)向步骤(2)制得的反应液中加水,搅拌,有固体生成;(4)将步骤(3)所得产物进行抽滤,滤饼干燥,得热塑性塑料;(5)滤液减压蒸馏,制得醇、水回用。本发明既能实现溶剂的回收,又能实现漆渣的在再生利用,既保护环境,又节约资源。

标签:
固废
江苏 - 无锡 来源:北方有色网 2023-03-19
从环氧树脂装置高盐废水浓缩液中提取甘油的装置及其工艺

本发明涉及一种从环氧树脂装置高盐废水浓缩液中提取甘油的装置及其工艺,属于污水处理领域。本发明采用一级强制蒸发和二次薄膜蒸发浓缩技术,回收甘油。甘油含量20~35%的母液经一级浓缩器将甘油浓缩到35%~60%浓度,再通过二级薄膜蒸发技术将甘油浓度至80%~85%;最后再通过三级薄膜蒸发技术将甘油浓度至95%及以上。本发明不仅避免了蒸发浓缩液作为危险废液处理时的环境问题和资源浪费,而且提高了固体盐的质量。

标签:
固废
江苏 - 无锡 来源:北方有色网 2023-03-19
新型工业废水池
新型工业废水池 790     
 0

本实用新型是新型工业废水池,其结构是池体底部相向设有倾斜设置的第一、第二底板,底板之间留有空隙,传输管与空隙相通,池体顶部设顶板,顶板中心上方设电机,电机输出端连接搅拌杆,搅拌杆穿过顶板延伸至池体内并与池体内底部转动连接,顶板中心活动设有与搅拌杆固定的进料槽,进料槽上开有A、B进料口,进料口连接进料管,搅拌杆上、下部固定上、下螺旋出料管,进料管与上、下螺旋出料管连通,螺旋出料管表面都均布有出料孔。本实用新型的优点:通过设计螺旋形进料管道,配合搅拌装置,可使固体药剂与池内工业废水有效解除,提高反应效果,提高处理效率,池底便于沉淀物依靠重力向下传输的设计可减少沉淀物质堆积,改善传输效果。

标签:
固废
江苏 - 无锡 来源:北方有色网 2023-03-19
废弃物回转窑焚烧装置
废弃物回转窑焚烧装置 1010     
 0

本实用新型公开了一种废弃物回转窑焚烧装置,包括:回转窑、二次燃烧室、G-G换热器、水冷旋风集尘器、半干式急冷塔、干式喷射装置、布袋除尘器、纳米静电吸附装置、引风机和喷淋洗涤塔,所述回转窑和二次燃烧室组合连接,所述二次燃烧室、所述G-G换热器、所述水冷旋风集尘器、所述半干式急冷塔、所述干式喷射装置、所述布袋除尘器、所述纳米静电吸附装置、所述引风机和所述喷淋洗涤塔依次由烟道连接。本实用新型装置能有效的处理固体废弃物,处理过程中产生的有害气体不对外界直接排放,通过对烟气的降温、急冷、除尘、吸收,使排放的尾气能达到标准,循环利用产生的热风作为回转窑的补氧风,提高回转窑的工作频率,节约能源。

标签:
固废
江苏 - 无锡 来源:北方有色网 2023-03-19
危险废物综合处理装置
危险废物综合处理装置 1096     
 0

本实用新型涉及固体边门废料处理技术领域,尤其为危险废物综合处理装置,包括第二滚筒输送机和Z型连续式升降机,所述第二滚筒输送机的右侧设置有Z型连续式升降机,所述Z型连续式升降机的右端固定连接有控制柜,所述Z型连续式升降机的右侧设置有固定座,所述固定座的底端内侧固定连接有竖直设置的支撑座,所述支撑座的顶端固定连接有水平设置的第一滚筒输送机,所述固定座的顶端固定连接有报警灯,本实用新型中,通过设置的第一推板、第一固定板、第二螺杆和滑块等,通过第一推板与第二推板的相互配合可以把包装后的物料自动推进焚烧炉的内侧,不需要人工手动把包装后的物料从地处搬运到高处,节省工作人员有的体力,提高工作的效率。

标签:
固废
江苏 - 无锡 来源:北方有色网 2023-03-19
废弃生物水处理药剂的多功能加药设备及使用方法

本发明涉及废弃生物水处理技术领域,具体涉及一种废弃生物水处理药剂的多功能加药设备及使用方法;本发明包括反应桶,反应桶下端左右两侧中部均通过支撑柱固定连接有移动台,移动台内腔壁滑动连接有移动板,移动板下端面左右两侧前后两端均设有万向轮,反应桶上端面前后两侧中部均通过L型杆固定连接有进药箱,齿块啮合连接有第一齿轮,第一齿轮通过第二转轴转动连接有转动板,转动板下端面右侧通过固定板转动连接有第六转轴;本发明能够能够有效地解决现有技术中不便对固体药品起到一个自动预粉碎效果;不便对两种不同的药剂一次流入至反应桶剂量的比例进行控制,搅拌方式较为单一,混合效率低;不便对整个设备进行移动的问题。

标签:
固废
江苏 - 无锡 来源:北方有色网 2023-03-19
废塑料分解加热器的给料机

本发明属于固体废弃物的资源综合利用领域,具体为一种废塑料分解加热器的给料机,其能够方便地将塑料输送至塑料分解加热器,提高输送效率,其包括安装有进料斗的螺旋给料机,所述螺旋给料机的螺旋轴连接驱动装置,所述螺旋给料机末端设有一料塞段,所述料塞段后端连接有一扩口式槽体,所述料塞段外部的槽体上套装有冷却夹套,所述冷却夹套上开有冷却水进口和冷却水出口,所述冷却水进口和冷却水出口由冷却水通道连通,所述扩口式槽体上套装有加热夹套,所述加热夹套连接加热装置。

标签:
固废
江苏 - 无锡 来源:北方有色网 2023-03-19
高含盐废水焚烧及无害化处理系统

本实用新型公开了一种高含盐废水焚烧及无害化处理系统,包括焚烧炉,焚烧炉的烟气出口和余热锅炉连通,余热锅炉的排气口和高温除尘器连接,高温除尘器的排气口依次和急冷塔、洗涤塔、湿电脱白塔连通,湿电脱白塔排风口通过引风机和排气筒连通;所述焚烧炉的排液口通入水封溶盐池内,水封溶盐池处设有和其连通的布水装置,水封溶盐池通过管道和中和罐连通,高温除尘器固体出口和中和罐连通,中和罐依次和沉淀池、过滤器连通。本实用新型中可以有效地将高含盐废水有机成分去除,水解无害化处理。

标签:
固废
江苏 - 无锡 来源:北方有色网 2023-03-19
环保废物处理用分选装置

本实用新型公开了一种环保废物处理用分选装置,具体涉及废物处理技术领域,包括机体,所述机体的底部固定连接有底座,所述底座的底部固定连接有若干双刹脚轮,且所述机体的顶部固定连接有进料漏斗和防护箱,所述防护箱的内部设有磁选装置。本实用新型可以对金属类的垃圾进行分离并集中收集,加强了对垃圾的回收利用率,环保可持续,不仅使垃圾更松散,方便后续筛分,还有效将垃圾中的液体与固体有效分离,分类明确,减少资源浪费,提高了分选的自动化程度,大大节省了人力,减少了人工劳动强度,加快筛选下料的速度,省时省力,提高了分选的效率和效果,节省时间,提高生产效率。

标签:
固废
江苏 - 无锡 来源:北方有色网 2023-03-19
可消毒除异味的废品注射器仓储箱

本实用新型公开了一种可消毒除异味的废品注射器仓储箱,包括壳体,所述壳体上端一侧通过铰链活动安装有顶盖,所述壳体内部上端固定设置有固体储存仓,所述固体储存仓内部上端一侧固定安装有紫外线灯,所述壳体内部下端固定设置有液体储存仓,所述壳体内部固定储存仓与液体储存仓之间固定安装有滤网,所述固体储存仓与液体储存仓内侧侧壁分别固定设置有活性炭板,所述壳体下端中部固定设置有第一出液管,所述第一储液管的下端通过螺纹活动安装有第一密封盖,所述壳体远离紫外线灯的一侧固定安装有消毒罐。本实用新型使用效果好,不仅仅能够消毒除异味,还能够将固体垃圾也液体垃圾分离开来储存,方便后期对垃圾的处理和销毁。

标签:
固废
江苏 - 无锡 来源:北方有色网 2023-03-19
废弃油基泥浆OBM净化提纯回用系统

本实用新型公开的属于油基泥浆技术领域,具体为一种废弃油基泥浆OBM净化提纯回用系统,包括净化提纯回用系统和控制系统,所述控制系统与所述净化提纯回用系统相连接,所述净化提纯回用系统包括油基泥浆缓冲罐,所述油基泥浆缓冲罐的出料口通过第一输送过滤单元连接加热搅拌单元,所述加热搅拌单元的出料口通过管道连接第二进料单元,所述第二进料单元的出料口通过管道连接固液分离单元,所述固液分离单元的固体出料口通过管道连接输送单元,所述固液分离单元的液体出料口通过管道连接中转箱,本实用新型通过对废弃油基泥浆中的油、水及渣进行有效分离,不仅可以降低处理的成本,还可实现对基础油的回收及资源化利用。

标签:
固废
江苏 - 无锡 来源:北方有色网 2023-03-19
固液分离的化工废水处理装置

本实用新型公开了一种固液分离的化工废水处理装置,包括处理罐与电机,所述电机安设在处理罐顶部,所述电机输出端贯穿处理罐顶壁,所述处理罐外顶壁开设有污水口,所述处理罐内开设有运动腔,所述运动腔内安设有封堵机构,所述处理罐内安设有过滤机构,所述处理罐外壁还安设有清理机构;本实用新型将化工废水中的固体杂质与液体杂质分离的处理装置,进而提高化工废水的处理速度,使得工厂的工作效率更高。

标签:
固废
江苏 - 无锡 来源:北方有色网 2023-03-19
光伏硅片切削液废水连续处理设备

本实用新型公开了一种光伏硅片切削液废水连续处理设备,该设备包括水泵、静态混凝器、第一处理池、加药过滤池和压滤机,所述水泵、静态混凝器和第一处理池依次串接,在水泵与静态混凝器的连接管道上设有计量泵,在第一处理池下部设置的出料口经过加药过滤池、物料输送泵与压滤机连接。该设备自动化程度高、处理能力大,可对废水水体连续处理回收,回收固体物料化学性质不受影响,能够进行下道工序处理,而且回收的水体经过处理可重新应用微粉分级生产,节约资源;通过加药过滤池可使大部分悬浮的杂质快速的沉淀,然后通过滤网将其滤除。这样可以加快废水连续处理的速度。

标签:
固废
江苏 - 无锡 来源:北方有色网 2023-03-19
牙科废水收集处理装置

本实用新型公开了一种牙科废水收集处理装置,包括壳体,所述壳体上设有上盖,上盖上设有进水管,壳体下端设有支撑底杆、安置套筒、转动轴承、底罩、滑动方杆、螺纹支撑杆、万向轮、内螺纹环形板和防滑垫圈,壳体两侧设有转动轴和转动把手,转动轴之间设有网兜,网兜上设有永磁体片、球腔、橡胶球、安置槽和弧形活动网板,壳体内设有导流底板、搅拌轴、离心叶轮和搅拌网叶,壳体下端设有电机,壳体右壁设有添加剂管道,壳体两侧下部设有排污管道。本实用新型能够高效截留牙科废水中的固体杂质并活动清洁,通过搅拌方式将投入的添加剂和污水混合以完成治理,通过网兜上的橡胶球封堵进水管能够避免异味影响环境,加工过程清洁稳定。

标签:
固废
江苏 - 无锡 来源:北方有色网 2023-03-19
环保工程用废气循环吸附装置

本实用新型涉及环保工程技术领域,尤其为一种环保工程用废气循环吸附装置,包括滚轮和底座,所述滚轮上端与底座转动连接,所述底座上端右侧固定连接有箱体,所述箱体右端上部固定连接控制面板,所述箱体左端上部固定连接有喇叭口,所述喇叭口右端固定连接有引风机,所述引风机外侧与箱体固定连接,所述引风机右端固定连接有喷淋箱,所述喷淋箱上端与箱体固定连接,所述喷淋箱上侧设有盖板,所述盖板外侧与箱体转动连接;本实用新型中,通过设置的引风机、喷淋箱、循环泵、雾化喷头、过滤器,可以有效的去除废气中的灰尘和微小固体颗粒,并对清洁水进行重复利用,便于节约水资源,同时可以吸附废气中的有害物质和气味,起到净味净化的作用。

标签:
固废
江苏 - 无锡 来源:北方有色网 2023-03-19
不加药的环保型矿井废水处理设备

本实用新型涉及废水处理设备技术领域,且公开了一种不加药的环保型矿井废水处理设备,包括壳体、过滤网筒、第一套管和第二套管,所述过滤网筒的上、下两侧壁分别固定套接于第一套管的外壁和第二套管的外壁,所述过滤网筒的内部与第二套管的上端面之间固定设有密封机构,所述壳体的右外侧壁固定设有电机,所述电机的输出端与第一套管的外壁之间固定设有传动机构。本实用新型能够自动将设备内部因过滤留下的固体排出,废水过滤效率高。

标签:
固废
江苏 - 无锡 来源:北方有色网 2023-03-19
含盐废水资源化回收处理系统

本实用新型涉及一种含盐废水水资源化回收处理系统,废水首先经过预浓缩单元,得到回收水,浓液去减量化单元进一步浓缩,得到回收水;浓缩液TDS达到80000 mg/L以上后去回收硫酸钠单元。经过回收硫酸钠单元得到回收水和工业硫酸钠,外排的母液去调质单元沉淀硫酸根,使硫酸根浓度降低至20000 mg/L以下。经过调质净化的外排母液去回收氯化钠单元得到回收水和工业氯化钠,外排母液一部分返回至调质单元,一部分去杂盐处置单元。含盐废水经过上述全部或部分系统,可回收97%以上回收水,同时得到工业硫酸钠,工业氯化钠或工业硫酸钠和工业氯化钠中的一种,及少量固体杂盐。

标签:
固废
江苏 - 无锡 来源:北方有色网 2023-03-19
管式自由基反应系统的废水进料过滤器

本实用新型公开了一种管式自由基反应系统的废水进料过滤器,包括主罐体,所述主罐体的右端固定有右端板,主罐体的左端固定有左端板,左端板的左侧壁上固定有左支撑架,左支撑架的左侧板的外侧壁上固定有旋转电机,旋转电机的输出轴穿过左支撑架的左侧板并通过联轴器连接有旋转主轴,旋转主轴安装在左端板上,旋转主轴插套在主罐体的左部中,旋转主轴的外侧壁上固定有搅拌装置;它可以将废水的固体颗粒杂质进行过滤,而且其将废水进行搅拌过滤,可以防止固定颗粒将过滤网套体上的网孔堵塞,保证正常过滤流量和过滤效果。

标签:
固废
江苏 - 无锡 来源:北方有色网 2023-03-19
医院食堂废弃垃圾处理装置

本实用新型涉及垃圾处理技术领域,公开了一种医院食堂废弃垃圾处理装置,包括:粉碎箱,在所述粉碎箱中对垃圾进行粉碎;第一加热管和第二加热管,所述粉碎箱两端内壁转动安装有粉碎辊,所述粉碎辊外壁固定安装有粉碎齿,所述第一加热管均匀分布于粉碎辊内部,所述粉碎箱底端固定安装有运输箱,所述运输箱顶端固定安装有固定箱,所述固定箱顶端活动设置有活动块。该医院食堂废弃垃圾处理装置,通过设置粉碎箱,实现了对餐厨垃圾的粉碎效果,利于将大块和较硬的固体垃圾粉碎,利于餐厨垃圾后续的喂食,通过设置粉碎辊、粉碎齿和第一加热管,实现对粉碎辊的加热作用,以及将餐厨垃圾加热实现高温灭菌。

标签:
固废
江苏 - 无锡 来源:北方有色网 2023-03-19
轧机废气处理装置
轧机废气处理装置 1154     
 0

一种轧机废气处理装置,包括危险气体收集系统、冷凝系统、过滤系统和排放系统,危险气体收集系统、冷凝系统、过滤系统和排放系统依次通过管道连接,危险气体收集系统包括总管和多个分管,冷凝系统包括第一冷凝塔和第二冷凝塔,第一冷凝塔的塔体内部设置有呈“X”型分布的冷凝板,过滤系统包括卧式过滤塔和沿卧式过滤塔的轴线依次设置的固体颗粒过滤装置、小分子有害物质吸附装置和降解催化网,排放系统包括排放塔和设置在排放塔内的有害气体监测系统,排放塔内设置有有害气体应激燃烧系统,本发明的冷凝系统内呈“X”型分布的冷凝板可以使废气的冷凝速度相较于传统技术提升百分之五十至百分之七十。

标签:
固废
江苏 - 无锡 来源:北方有色网 2023-03-19
处理高含盐高污泥浓度废水的自清理型管膜装置

本发明涉及一种处理高含盐高污泥浓度废水的自清理型管膜装置,包括生化处理池、水泵、旋流器和管膜组,生化处理池的进水口连接进水管,生化处理池的出水口与水泵的进水端相连,水泵的出水端与旋流器的进口端连接,旋流器的上端出口连接管膜组,旋流器的下端出口设置有排泥阀,管膜组包括两根竖直设置的第一管膜和第二管膜,管膜间设置有平衡阀,第二管膜的出口端与生化处理池相连接,第一管膜和第二管膜侧壁上分别设置有透过液排出口。本发明结构简单,设计紧凑,使用旋流器与管膜组组合、管膜竖直设置并且能够定时自清理,废水在旋流器中将密度较大的固体颗粒与水分离并从下端出口排出,减少了管膜膜面的污染,延长了管膜的使用寿命。

标签:
固废
江苏 - 无锡 来源:北方有色网 2023-03-19
沸石废气处理装置
沸石废气处理装置 1316     
 0

本实用新型涉及工业尾气处理设备技术领域,公开了一种沸石废气处理装置,包括机壳,机壳内设有反应室,反应室内设有沸石转轮,所述机壳内还设有与反应室相连通的预处理室,所述预处理室内设有水平的隔板,所述隔板将预处理室隔成进气室和出气室,所述进气室设有进气口,所述出气室与反应室相连,所述隔板上设有若干出风口,所述出风口内设有位于出气室内的集尘袋。通过集尘袋的设置,集尘袋对废气进行预过滤,降低废气中固体颗粒污染物的含量,从而对沸石转轮进行保护,防止沸石转轮的网眼被堵塞,从而保证装置整体的处理效率。

标签:
固废
江苏 - 无锡 来源:北方有色网 2023-03-19
畜牧废弃物处理设备
畜牧废弃物处理设备 761     
 0

本实用新型涉及废弃物处理设备技术领域,且公开了一种畜牧废弃物处理设备,包括混合罐,所述混合罐顶部的左侧固定安装有防护罩,所述混合罐的顶部固定安装有位于防护罩内部的电机,电机的输出轴固定套接有母齿轮,母齿轮的底端啮合连接有子齿轮,子齿轮的中部固定套接有转轴,转轴的外表面固定套接有位于混合罐内部的搅拌扇叶。该畜牧废弃物处理设备,通过电机带动母齿轮转动,利用母齿轮、子齿轮和转轴的相互配合带动搅拌扇叶进行转动,从而对混合罐内部的固体粪便和尿液进行搅拌使其混合均匀,再利用加热棒对加热罐内部的水进行加热,利用水的热量对发酵罐内部的原料进行加热,增加了该处理设备的处理效果。

标签:
固废
江苏 - 无锡 来源:北方有色网 2023-03-19
稀土废液回收装置
稀土废液回收装置 1220     
 0

本实用新型涉及一种废水回收装置,具体为稀土废液回收装置,包括碳酸稀土沉淀池,碳酸稀土沉淀池上有加液管,碳酸稀土沉淀池的上清液出口连接到反应釜;还包括调液池,所述的调液池液体出口连接到反应釜,所述的反应釜的底部出口连通到沉淀池,所述的沉淀池的上清液出口连接到碳酸稀土沉淀池,使得上清液回用;所述的沉淀池底部的固相出口连接到离心分离器,将液体分离出来,液体通过管道连接到调液池回用,所述的离心分离器分离出的固体放置到洗涤塔内,通过去离子水管道水洗,水洗后的液体淋洗液通过管道连接到调液池回用。本实用新型提供的稀土废液回用装置,产生的上清液或者洗涤液都进行回用,降低了碳酸稀土沉淀工艺中的排水量。

标签:
固废
江苏 - 无锡 来源:北方有色网 2023-03-19
三废综合焚烧炉
三废综合焚烧炉 1221     
 0

本实用新型公开了一种三废综合焚烧炉,包括炉本体,所述炉本体包括第一燃烧室和第二燃烧室,所述第一燃烧室和第二燃烧室之间通过连接管道连接,所述第一燃烧室的一侧设有进料口,所述第二燃烧室的上端设有进气口,所述第一燃烧室的一端连接有空气换热器,所述空气换热器上设有补氧风机,所述空气换热器的一端连通有第一喷淋清洗塔,所述第一喷淋清洗塔的一侧连通有第二喷淋清洗塔,所述第二喷淋清洗塔的上端安装有除雾器,所述除雾器的上端通过管道连接有引风机,所述引风机的一侧连通有烟囱,该实用新型,结构简单,可以将固体、废液和废气进行焚烧处理,并且第一燃烧室和第二燃烧室可以单独使用,实用性广且综合利用效果佳,值得大力推广。

标签:
固废
江苏 - 无锡 来源:北方有色网 2023-03-19
三废综合焚烧炉的尾气处理装置

本实用新型公开了一种三废综合焚烧炉的尾气处理装置,涉及废气处理技术领域,包括气体处理箱、喷淋装置、伸缩组件、自动开关组件,所述气体处理箱内的中间位置上活动设置有过滤板,所述气体处理箱上过滤板的一侧设有排料口,所述喷淋装置设置在气体处理箱的顶部,所述喷淋装置的工作端位于所述气体处理箱内,所述自动开关组件设置在排料口上,所述伸缩组件设置在气体处理箱上与所述开关组件相对的一侧,所述伸缩组件的工作端位于所述过滤板上,所述伸缩组件可将过滤板伸出至排料口外;本实用新型通过各个组件的配合工作,完成三废综合焚烧炉尾气中固体颗粒的处理作业,提高了三废综合焚烧炉尾气的处理效率。

标签:
固废
江苏 - 无锡 来源:北方有色网 2023-03-19
重金属废水的处理方法

本发明公开了一种重金属废水的处理方法,包括:利用重金属吸附剂将重金属富集;向重金属溶液中加入络合剂、还原剂;用碱性溶液调节废水的pH值;加热进行充分反应;冷却至室温,进行固液分离,所得固体为重金属沉淀;将上步所得液体经过活化的CD-180大孔吸附树脂,流出液经过D113阳离子交换树脂;收集处理后的重金属流出液。本发明所提供的方法操作简便、成本低,不但能够回收重金属废水中的重金属,而且大大减少了调节pH时碱液的使用量,并且通过离子交换树脂处理使得回收重金属之后的液体能够达到污水排放标准,回收的重金属可制备金属氧化物或金属单质纳米微粒,所制备的纳米微粒可应用于涂料领域、催化剂领域或电子领域等,具有较好的经济社会效益。

标签:
固废
江苏 - 无锡 来源:北方有色网 2023-03-19
废退锡液的蒸馏母液连续水洗分离系统及其使用方法

一种废退锡液的蒸馏母液连续水洗分离系统,包括一个原液槽和四个水洗槽;原液槽和四个水洗槽按顺序依次摆放,其放置的水平位置从前至后依次升高,后一个水洗槽的液体出口位于前一个原液槽或者水洗槽的原料入口上方;原液槽和前面三个水洗槽的固体出口均连接至同一台污泥提升泵;污泥提升泵的出口通过管道连接至四个水洗槽的原料入口处;原液槽的液体出口连接至硝酸铜电解工序;第四个水洗槽的固体出口连接至溶解提锡系统;原液槽的原料入口连接废退锡液的蒸馏母液;四个水洗槽的原料入口连接自来水。本发明设备简单,实现水的自流和梯度用水,使用最大程度节省用水量,保证硝酸铜中硝酸酸度,在常温下进行,有效节省能源,使得体系分离成本较低。

标签:
固废
江苏 - 无锡 来源:北方有色网 2023-03-19
上一页 46 47 48 49 50 ... 61 下一页
共61页    到第

北方有色为您提供最新的江苏无锡有色金属固/危废处置技术理论与应用信息,涵盖发明专利、权利要求、说明书、技术领域、背景技术、实用新型内容及具体实施方式等有色技术内容。打造最具专业性的有色金属技术理论与应用平台!

全国热门有色金属设备推荐
展开更多 +
全国热门有色金属技术推荐
展开更多 +

 

江西省隆恩特环保设备有限公司
宣传

报名参会
更多+

报告下载

有色专家
更多+

中国矿业大学
教授
长沙矿冶研究院
总经理
洛阳有色矿业集团有限公司
生产技术部经理
中冶沈勘秦皇岛工程技术有限公司
原矿山院院长/教授级高工
辽宁忠旺集团
教授级高工
赤泥综合利用研究报告2025
推广

热门技术
更多+

推荐企业
更多+

福建省金龙稀土股份有限公司
宣传

发布

在线客服

公众号

电话

顶部
咨询电话:
010-88793500-807