青岛垚鑫智能科技有限公司
宣传

位置:北方有色 >

有色技术频道 >

> 加工技术

分类:
全部
矿山技术
冶金技术
材料制备及加工技术
环境保护技术
分析检测技术
 
全部
功能材料技术
复合材料技术
新能源材料技术
合金材料技术
加工技术
地区:
全部
北京
天津
上海
重庆
河北
山西
辽宁
吉林
黑龙江
江苏
浙江
安徽
福建
江西
山东
河南
湖北
湖南
广东
海南
四川
贵州
云南
陕西
甘肃
青海
内蒙
广西
西藏
宁夏
新疆
其他
其他
展开
 
全部
合肥
芜湖
蚌埠
淮南
马鞍山
淮北
铜陵
安庆
黄山
阜阳
宿州
滁州
六安
宣城
池州
亳州

安徽芜湖有色金属加工技术理论与应用

免费发布技术信息>>
锂离子动力电池的主动均衡系统及其均衡方法

本发明涉及一种锂离子动力电池的主动均衡系统,包括由多个电池单体串联组成的电池模块B,变压器T的初级线圈L通过总开关S接电池模块B的正、负极,变压器T的各个次级线圈分别通过各个分开关接在各个电池单体的正、负极上,总开关S跨接在主控芯片MCU的信号输入端和接地端之间,采样处理电路接在主控芯片MCU的信号输入端和总开关S之间。本发明还公开了一种锂离子动力电池的主动均衡系统的均衡方法。本发明利用电感效应,通过电能——磁能——电能的转换完成相互充电或放电的过程,实现了对电池单体电量的上限或下限均衡的功能,延长了蓄电池的寿命,无需采用冷却系统,结构简单。

标签:
加工技术
安徽 - 芜湖 来源:北方有色网 2023-03-18
锂电池芯结构
锂电池芯结构 936     
 0

本实用新型公开了一种锂电池芯结构,包括U型架,所述U型架的内壁左侧上下均固定连接有橡胶座,所述U型架的内部设有锂电池芯,所述锂电池芯的外壁设有安装结构。该锂电池芯结构,通过橡胶座、竖板、第二滑块、第二滑槽、基座和U型架之间的配合,不仅对锂电池芯起到了固定的作用,并且通过橡胶座的形变,在该锂电池芯结构受到外界撞击或者坠地时,橡胶座可以起到一定的缓冲作用,避免锂电池芯直接受力而损坏,起到了有效的保护作用,并且在短杆、弹簧、卡杆、第二竖槽、弹簧、螺纹杆、支座和短管之间的配合下,使得锂电池芯便于拆卸,因此在维修或者更换时,大大缩短作业时间,提高作业效率,给作业人员带来便利。

标签:
加工技术
安徽 - 芜湖 来源:北方有色网 2023-03-18
扣式锂电池自动碰焊机构

本实用提供一种扣式锂电池自动碰焊机构,包括锂电池送料装置和设在工作台上的第一传送装置、第一连接片给料装置、第二传送装置、第二连接片给料装置;锂电池送料装置输出端与第一传送装置头端连接,第一连接片给料装置的输出端通过第一移料装置连接第一传送装置的输入端,第一传送装置的输出端通过翻转装置连接第二传送装置的输入端,第二连接片给料装置的输出端通过第二移料装置连接第二传送装置的输入端。本实用通过移料装置可将连接片快速稳定的转送到焊接处,缩小成本,提高了工作效率,同时翻转装置中的手指气缸可准确的将扣式锂电池翻转至第二传送装置头端进行下一工序,此机构可以准确的完成在锂电池正反面连接片的焊接工作。

标签:
加工技术
安徽 - 芜湖 来源:北方有色网 2023-03-18
基于全元素直接沉淀制备得到的富锂锰基正极材料及其制备方法

本发明公开了一种基于全元素直接沉淀制备得到的富锂锰基正极材料及其制备方法,本发明采用全元素直接沉淀的技术,制备的前驱体颗粒中镍、钴、锰和锂元素可实现原子级的混合,其元素的分布更加均匀;镍钴锰锂前驱体无需配锂直接烧结生成富锂锰基正极材料,可避免因配锂不均匀等问题造成杂质相的生成;采用本发明制备富锂锰基正极材料xLi2MnO3·(1‑x)LiNi1/3Co1/3Mn1/3O2,其中,0< x< 1,材料中无杂质相生成,材料的结构十分稳定,循环性能好。

标签:
加工技术
安徽 - 芜湖 来源:北方有色网 2023-03-18
镍锰锂离子电池正极材料及其制备方法

本发明提供了一种镍锰锂离子电池正极材料及其制备方法,所述制备方法包括以下步骤:(1)将十六烷基三甲基溴化铵和α‑环糊精分散于水中,然后加热反应,冷却,得混合液;(2)在步骤(1)中的混合液中加入二价镍源、二价锰源和柠檬酸,在持续混合条件下加热反应,冷却后,再加入锂源化合物进行混合,然后进行煅烧;其中,二价镍源、二价锰源和锂源化合物的摩尔比为0.65‑0.75:0.25‑0.35:1。本发明得到的镍锰锂离子电池正极材料的充放电性能和循环使用性能得到较大程度的提升,与现有镍锰锂离子电池正极材料相比,镍锰锂离子电池正极材料的密度更小,且具有较好的充放电性能。

标签:
加工技术
安徽 - 芜湖 来源:北方有色网 2023-03-18
硅碳复合材料及其制备方法、锂离子电池

本发明公开了一种硅碳复合材料及其制备方法、锂离子电池。该硅碳复合材料的结构为多孔的碳层包覆无定形多孔硅,无定形多孔硅的孔壁为无定形态,硅碳复合材料的比表面积为10~200m2/g。当该硅碳复合材料用于锂离子电池时,在嵌锂过程中,该无定形多孔硅各向同性地膨胀,有利于缓解体积变化导致的无定形多孔硅颗粒从电极上粉化脱落的问题,由于无定形多孔硅的孔壁为无定形态,因此可以避免多孔结构的塌陷,可以缓解嵌锂过程的体积变化,有效地延长无定形多孔硅的脱嵌锂循环寿命。该硅碳复合材料的无定形多孔硅比表面积大,增大了其作为负极材料时与电解液的接触面,有利于锂离子在接触面处的快速交换。

标签:
加工技术
安徽 - 芜湖 来源:北方有色网 2023-03-18
锂电池的电连接组件
锂电池的电连接组件 779     
 0

本实用新型公开了一种锂电池的电连接组件,包括第一连接件和第二连接件,所述第二连接件包括第一导电片和第二导电片,所述第二导电片的一端嵌入所述第一导电片中,第一导电片的材质与所述第一连接件相同,第一连接件与所述第一导电片连接并用于与待连接的锂电池的电芯极柱电连接,第二导电片用于与待连接的锂电池的输出端子电连接。本实用新型提供的一种锂电池的电连接组件,不仅能满足装配需求;而且能承受较大的扭矩,不会分层、起皱和脱落,良品率高。

标签:
加工技术
安徽 - 芜湖 来源:北方有色网 2023-03-18
具有均衡显示功能的锂电池保护板

本实用新型属于电池技术领域,具体是涉及一种具有均衡显示功能的锂电池保护板。具有均衡显示功能的锂电池保护板,其特征在于,LED显示灯、发光二极管、检测电阻和锂电池保护板的电路板依次组成电路回路。本实用新型具有均衡显示功能的锂电池保护板,自带均衡显示功能,安装者可以直接通过均衡LED的亮灭显示知道当前均衡功能是否正常,大大提高均衡检测效率及电池组的组装成功率。

标签:
加工技术
安徽 - 芜湖 来源:北方有色网 2023-03-18
具有碰撞保护和散热功能的锂电池组的制备方法

本发明公开了一种具有碰撞保护和良好散热功能的大功率锂电池组的制备方法。使用有圆孔的导热薄板做成空心的三棱柱,每个三棱柱中放置一个锂电池单体;按照电路要求对锂电池单体进行电连接;将三棱柱结构放在外壳中;将导线从外壳上部引出,将融化的石蜡缓慢的灌注到外壳、三棱柱、电池单体的空隙中,同时振动外壳,在外壳的带动下三棱柱结构与锂电池同步振动;所有空隙中都灌满石蜡后,等待石蜡冷却凝固;上述方法具有电池单体一致性好,电池组寿命长、容量大,成本低廉,易于加工,结构简单,电池组的抗撞能力强,相变材料中无气泡等优点。

标签:
加工技术
安徽 - 芜湖 来源:北方有色网 2023-03-18
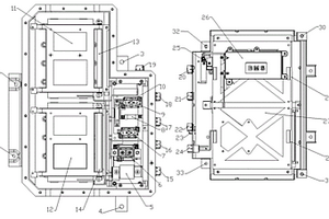
锂电池安装机柜总成结构

本实用新型是一种锂电池安装机柜总成结构,包括机柜框架、设在机柜框架中的多个并列设置内组装单元体结构、设在机柜框架外侧的围板结构以及设在机柜框架结构中的电器件装载结构;所述的围板结构包括设在机柜框架顶部的顶盖体、设在机柜框架后部的背板体、设在机柜框架侧面的侧板体以及设在机柜框架前部的门体结构;本实用新型的优点为:与现有技术相比,减少外部配件的组装省去逐个部件安装,安装锂电池以及其他组件较多,各个箱体之间散热效果好,保证锂电池的使用寿命,柜体内的干燥度、防尘效果好,延长了锂电池的使用寿命。工业效果明显,生产率高,具有很好的实用性。

标签:
加工技术
安徽 - 芜湖 来源:北方有色网 2023-03-18
新型的双基体锂电池用PPTC的制备方法

本发明公开了一种新型的双基体锂电池用PPTC的制备方法,涉及PPTC制造技术领域,包括原材料的混合、密炼、复合成型等步骤,本发明的低温型锂电池用PPTC,在材料上采用低密度聚乙烯和高密度聚乙烯双基体形式,低密度聚乙烯的熔点较低(70‑80℃),但低密度聚乙烯的耐压性能不好,所以必须采用双基体的形式,既能保证锂电池在过载状态下温度低于95℃,又能保证产品耐压。这两种基体在一定比例下配置后,通过混炼工艺充分融合在一起,再配以合适比例的炭黑,做出的PPTC成品可以保证锂电池温度在90℃以下,满足锂电池行业过载温度的要求。

标签:
加工技术
安徽 - 芜湖 来源:北方有色网 2023-03-18
使用锂渣填充橡塑的制备方法

本发明公开了一种使用锂渣填充橡塑的制备方法,制备步骤如下:1)磁选,其中,磁选包括干法磁选和湿法磁选,干法磁选是将锂渣通过磁场去除锂渣中的氧化铁、氧化锰金属有害物,湿法磁选将锂渣制备成泥浆,泥浆中加入分散剂后磁选然后脱水,其中,干法磁选和湿法磁选的磁场强度为0.2‑2.0T;2)超细加工:锂渣干燥,干燥后含水率小于0.5%,然后粉碎,粉碎过程中加入改性剂涂覆后保温,保温温度为80~120℃,保温时间为3~15min,然后筛分,筛下物备用;采用本发明的技术方案,可替代橡塑行业当前常用的重钙、轻钙、纳米碳酸钙、高岭土、陶土等无机填料,节约了天然矿产资源,作为橡塑的填料,因其物理化学性能稳定。

标签:
加工技术
安徽 - 芜湖 来源:北方有色网 2023-03-18
基于石墨烯改性的锂离子电池正极材料及其制备方法

本发明公开了一种基于石墨烯改性的锂离子电池正极材料及其制备方法,所述制备方法包括:1)将至少含有锂盐、镍盐和锰盐的混合溶液和沉淀剂混合后,向其中加入络合剂至pH为6‑8,反应10‑20h后过滤,制得前驱体;2)将步骤1)中制得的前驱体与溶剂混合,制得混合物,向上述混合物中加入石墨烯后,置于超声混合条件下进行混合,制得混合液;3)将上述混合液在300‑500℃之间预热处理2‑3h后,再置于温度为800‑1000℃的条件下保温10‑15h后,将温度降至200‑500℃退火30‑35h,制得基于石墨烯改性的锂离子电池正极材料。实现了能提高制得的锂离子电池正极材料在高温环境下的使用性能的效果。

标签:
加工技术
安徽 - 芜湖 来源:北方有色网 2023-03-18
锂离子动力电池材料
锂离子动力电池材料 871     
 0

本发明的目的是提供一种锂离子动力电池材料,负极采用尖晶石钛酸锂,放电速度很快、抗过充性好、热稳定性和安全性优异,其正极主要材料为磷酸铁锂和磷酸钒锂复合材料,正极材料和负极材料可以互相配合使用,具有大电流充放电性能,安全性极高、循环放电性能优越,适用于电动汽车领域。

标签:
加工技术
安徽 - 芜湖 来源:北方有色网 2023-03-18
便携式小型锂电池
便携式小型锂电池 971     
 0

本实用新型公开了一种便携式小型锂电池,包括盒体,所述盒体的内部设有锂电池本体,所述锂电池本体通过基架与盒体相连接,所述盒体的上表面中心安装有把手,所述盒体的上表面左右两侧均固接有罩壳,所述罩壳的内部设有电机,所述电机通过支架与罩壳固定相连,所述电机的底端固接有扇叶,通过盒体、锂电池本体、基架、把手、罩壳、电机、支架、扇叶和斜孔之间的配合,操作人员将锂电池本体放置在两个夹板之间,在将挂钩弹簧的顶端与圆环相挂接,可以使上下两侧夹板内侧表面的第二槽板与锂电池本体相抵紧,继而能够较为快速便捷的将锂电池本体与盒体之间进行安装。

标签:
加工技术
安徽 - 芜湖 来源:北方有色网 2023-03-18
锂电池模组检测方法
锂电池模组检测方法 1035     
 0

本发明公开了一种锂电池模组检测方法,涉及锂电池领域,包括有如下步骤;获得该类型电池以往数据,所述以往数据包括有该类型电池若干个充放电过程中的电压数据和电流数据;计算该类型电池预估值;计算锂电池模组电池容量预估值;输出锂电池模组预估值。解决了在进行锂电池模组电量检测过程中,需要对锂电池模组通电量进行检测投产,常规监测过程中无法对锂电池模组进行固定,电量测量不准确的问题。

标签:
加工技术
安徽 - 芜湖 来源:北方有色网 2023-03-18
富锰富锂固溶体材料,其用途以及改性制备方法

本发明涉及一种富锰富锂固溶体材料,其用途以及改性制备方法,其为一种0.5Li2MnO3·0.5LiNi0.5Mn0.5O2富锰富锂固溶体材料。用作锂离子动力电池正极材料。制备方法包括如下步骤:(1)形成前驱物;(2)陪锂合成固溶体材料;(3)在材料表面均匀沉积钛酸锂。本发明通过选取适当的工艺参数获得了性能优良的0.5Li2MnO3·0.5LiNi0.5Mn0.5O2材料,然后对该材料进行均匀的纳米钛酸锂表面包覆,从而提升了该材料的首次库伦效率、倍率性能和循环稳定性。

标签:
加工技术
安徽 - 芜湖 来源:北方有色网 2023-03-18
硅碳复合材料及其制备方法、锂离子电池

本发明公开了一种硅碳复合材料及其制备方法、锂离子电池,该方法包括以下步骤:(1)在单质的碳基材料上形成二氧化硅,得到二氧化硅-碳基复合材料;(2)用活泼性大于硅的金属将二氧化硅-碳基复合材料中的二氧化硅还原成硅,得到金属氧化物-硅-碳基复合材料;(3)用酸将金属氧化物-硅-碳基复合材料中的金属氧化物腐蚀掉,得到硅碳复合材料。该方法先在碳基材料上形成二氧化硅,当将二氧化硅还原成硅后在碳基材料与硅之间有孔隙,由于碳基材料本身就为好的导电材料,所以该碳基材料成为了硅的导电骨架。这样在由该硅碳复合材料做成的锂离子电池在嵌锂时,增大的体积可容纳在碳基材料与硅间的孔隙内,从而降低体积效应对极片的破坏作用。

标签:
加工技术
安徽 - 芜湖 来源:北方有色网 2023-03-18
锂离子动力电池自动真空拆解方法

本发明公开了一种锂离子动力电池自动真空拆解方法,包括以下步骤:构建密闭的拆解作业空间;将需要进行拆解作业的锂离子动力电池堆放在电池加料仓中,然后封闭拆解作业空间,对拆解作业空间进行抽真空;通过两个挤压辊的挤压作用对锂离子动力电池进行破裂拆解,使锂离子动力电池内部的电解液从锂离子动力电池的固体外壳中流出;挤压破裂后的锂离子动力电池通过电池固液分离筛网将拆解后的固体回收物和液体回收物分离开来;使液体组分分离仓与电池拆解仓分离,并保持液体组分分离仓的真空密闭性,然后打开电池拆解仓将电池拆解仓内的固体回收物取出。本发明能够自动完成锂离子动力电池的回收拆解作业。

标签:
加工技术
安徽 - 芜湖 来源:北方有色网 2023-03-18
使用锂离子聚合物电池的快速充电移动电源

本发明公开了一种使用锂离子聚合物电池的快速充电移动电源,快速充电移动电源包括锂离子聚合物电池、壳体、充电接口和USB输出接口,所述锂离子聚合物电池设置在所述壳体内,所述充电接口和所述USB输出接口设置在所述壳体的外部的一侧,该使用锂离子聚合物电池的快速充电移动电源还包括设置在壳体内的电路板,所述电路板与锂离子聚合物电池相连接,且所述电路板上连接有处理器和智能识别IC芯片;所述处理器内置七重智能保护系统;该快速充电移动电源设有两种模式分别为快速充电模式和常速充电模式;所述锂离子聚合物电池的电芯的电流为2.1或2.5A;该使用锂离子聚合物电池的快速充电移动电源充电速度快,电压稳定。

标签:
加工技术
安徽 - 芜湖 来源:北方有色网 2023-03-18
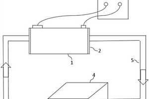
锂离子电池发热量的测试系统和方法

本发明揭示了一种锂离子电池发热量的测试系统,系统设有用于与待测试的锂离子电池连接的电池充放电柜,所述的锂离子电池放置于冷却液浴槽内,所述冷却液浴槽的侧壁为相互连通的空腔结构,所述冷却液浴槽的两端分别与两个冷却液水管连通,两个所述冷却液水管分别连接水冷机的进水口和出水口。本发明能够精确的测量锂离子电池在特定温度下的发热量,并且测试过程中发热量并不是电池在某个特定温度下的发热量,此外利用特制的水浴槽,能够很好的确保电池的温度始终维持在设定的温度,从而达到精确测量电池特定温度下的发热量的目的。

标签:
加工技术
安徽 - 芜湖 来源:北方有色网 2023-03-18
锂电池系统替换铅酸电动汽车电池系统及其制造方法

本发明涉及一种锂电池系统替换铅酸电动汽车电池系统及其制造方法,包括电池包外壳,电池模组,支架,BMS以及电器件,其中,所述电池包外壳包括上壳和下壳,上壳和下壳可闭合连接;所述电池模组由锂电池串并联组装构成,其通过支架固定在电池包下壳;所述BMS安装在支架上;所述电器件安装在电池包外壳相应设计位置。制造方法包括如下步骤:(1)加工电池包外壳、内部支架;(2)用连接线缆、连接铜排将锂电池串并联组装成模组;(3)将模组放电电池包下壳,并安装支架将其固定;(4)将相关电器件安装到电池外壳设计处;(5)将BMS安装到支架上;(6)闭合电池包上壳。本发明的替换方案可以减少铅酸电池的使用,降低对环境污染的风险;由于使用锂电池替换铅酸电池,同时增加了低温充电加热系统,提高电池系统低温放电容量及低温充电性能。

标签:
加工技术
安徽 - 芜湖 来源:北方有色网 2023-03-18
用于新能源车型的锂电池保护结构

本实用新型公开了一种用于新能源车型的锂电池保护结构,包括框架,所述锂电池放置在框架内,框架安装在车身钣金上,锂电池与框架的内壁之间设有间隙,锂电池的底部固定连接在框架的底板上,锂电池可采用压板的方式固定在保护框架内。将电池包含在框架内,使其免受挤压,同时锂电池紧固在框架内,保证电池不会甩出,该方案可灵活运用于平台车型开发,涉及件数量少,安装方便,易于改制,可快速验证,减少开发周期。同时由于开发件少,费用更少,整体适应性强。

标签:
加工技术
安徽 - 芜湖 来源:北方有色网 2023-03-18
新能源汽车用锂电池组排料装置及排料方法

本发明公开了一种新能源汽车用锂电池组排料装置及排料方法,包括机架、振动盘上料组件、微型振荡器、导轨组件、驱动旋转机构、防倒置检测装置、出料机构、倒料机构和排料机构,机架上设有平台板,平台板上设有多个立柱,立柱上设有固定环,振动盘上料组件与机架连接,微型振荡器与机架连接,导轨组件与微型振荡器上端连接,驱动旋转机构与平台板紧固连接,防倒置检测装置与平台板紧固连接,出料机构与固定环紧固连接,倒料机构与平台板紧固连接,且与出料机构对齐,排料机构与平台板紧固连接,且与倒料机构对齐,实现完全自动化,劳动强度小,上料倒料排料效率高;方便将一个排料盒中的一组锂电池涂装在一起,形成一个锂电池组。

标签:
加工技术
安徽 - 芜湖 来源:北方有色网 2023-03-18
碳包覆的高镍锂离子电池正极材料及其制备方法

本发明涉及锂离子电池,公开了一种碳包覆的高镍锂离子电池正极材料及其制备方法,该方法包括将化学式为Ni0.8Co0.1Mn0.1(OH)2的高镍前驱体、锂源化合物、无机氧化剂进行研磨搅拌,预热,预热后升温,保温,保温后冷却,得前驱材料;于石墨,甘油,二酚基甲烷和冰醋酸的混合物中滴加入浓硫酸,持续混合,得碳源物;将前驱材料加入碳源物中超声混合,加热干燥。该电池正极材料具有较高的放电容量和良好的循环性能,在制备过程中不需要在碳源包覆的情况下长时间焙烧,有效控制材料的一致性,且该制备原料易得,制备方法简单,具有较高的推广应用价值。

标签:
加工技术
安徽 - 芜湖 来源:北方有色网 2023-03-18
碳纳米管导电浆、正极材料的制备方法及锂电池

本发明公开了一种碳纳米管导电浆、正极材料的制备方法及锂电池,属于锂离子电池技术领域。本发明实施例利用碳纳米管均一、周期性孔道结构的特点,将碳纳米管制作成浆液作为导电剂引入正极材料,使碳纳米管可以很好地分散于电池正极材料中,从而提高电池的循环性能、大功率输出及快速充电等性能,避免了将碳纳米管直接用作正极材料造成的团聚问题。另外,本发明实施例在制备锂电池时,从结合结构上控制压实密度、减小电池体积、提升电芯的容量,从而提升电池的能量密度。

标签:
加工技术
安徽 - 芜湖 来源:北方有色网 2023-03-18
低功耗锂电池保护装置
低功耗锂电池保护装置 1011     
 0

本实用新型涉及锂电池制造技术领域,具体的说是一种检测准确、耗能低低功耗锂电池保护装置,设有微控芯片、电流采样电路、电压采样电路,其特征在于还设有滤波电路,滤波电路由限流电阻和电容器串联组成,滤波电路并联在待检测电池两端且与微控芯片相连接,电流采样电路和电压采样电路的输出端分别与滤波电路相连接,本实用新型电流采样电路和电压采样电路采集当前电池充放电过程中的电流、电压值,经滤波电路处理后送入微控芯片,有效降低毛刺,防止误判,稳压电路与电池串联,起到限压稳压作用,充放均衡电路通过均衡电阻来平衡锂电池组内不同单体电池的充放电差异,与现有技术相比,具有结构合理、成本低、使用方便等显著的优点。

标签:
加工技术
安徽 - 芜湖 来源:北方有色网 2023-03-18
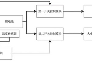
低温下锂电池高效放电控制系统及控制方法

本发明公开了一种低温下锂电池高效放电控制系统及控制方法,其中系统包括锂电池、负载,所述锂电池的输出端通过切换开关模块分别连接负载、大电流放电电路,所述切换开关模块的输入端与主控单元连接,所述主控单元控制切换开关模块将锂电池分别连接负载和大电流放电电路;所述主控单元的输入端连接用于检测锂电池所处环境温度的温度传感器。本发明的优点在于:在低温下为负载供电前,预先通过脉冲大电流短时间放电激活电池放电性能,然后在由正常放电模式进行放电为负载供电,可以有效的提升低温下的放电性能,提高放电容量,减少低温下电量的容量衰减,可以实现高效的放电。

标签:
加工技术
安徽 - 芜湖 来源:北方有色网 2023-03-18
车辆锂电池温度调节系统及其控制方法

本发明揭示了一种车辆锂电池温度调节系统设有内部填充有散热介质的电池箱,电池箱内竖直设有多个放置腔,所述放置腔呈行列矩阵结构固定在电池箱底部,所述放置腔之间均具有间隙,所述电池箱顶部设有封盖,所述封盖上下垂有多根注液支管,所述注液支管延伸至每相邻四个放置腔中间的间隙内,所述电池箱底部设有出液管,每根所述注液支管上均设有支管阀且与注液总管连通,所述出液管通过散热泵连接汽车散热器输入端,所述散热器输出端连接注液总管;本系统使用安全可靠,对于锂电池使用环境可控性强,不仅能够可靠的降温,还能在低温环境下给予锂电池加热,保证锂电池的工况环境,提高锂电池的使用安全性、可靠性以及使用寿命。

标签:
加工技术
安徽 - 芜湖 来源:北方有色网 2023-03-18
新能源汽车用锂电池盒除尘装置

本发明公开了一种新能源汽车用锂电池盒除尘装置,包括锂电池盒和静电除尘器,所述锂电池盒内部底面设有减震弹簧,且减震弹簧顶面设有放置板,所述锂电池盒侧面贯穿连接有静电除尘器,且静电除尘器一端位于锂电池盒一侧贯通连接有换气扇,所述静电除尘器另一端内部设有过滤网。本发明中,设置了静电除尘器,静电除尘器消耗的能量比其它除尘器少,气流压力损失一般为10~50毫米水柱,除尘效率高达90~99.9%,适用于去除粒径0.05~50微米的尘粒,可用于高温、高压的场合,能连续操作,配合换气扇使用能充分对锂电池进行散热,避免高温过热引起锂电池损毁。

标签:
加工技术
安徽 - 芜湖 来源:北方有色网 2023-03-18
上一页 37 38 39 40 41 ... 48 下一页
共48页    到第

北方有色为您提供最新的安徽芜湖有色金属加工技术理论与应用信息,涵盖发明专利、权利要求、说明书、技术领域、背景技术、实用新型内容及具体实施方式等有色技术内容。打造最具专业性的有色金属技术理论与应用平台!

全国热门有色金属设备推荐
展开更多 +
全国热门有色金属技术推荐
展开更多 +

 

江西省隆恩特环保设备有限公司
宣传

报名参会
更多+

报告下载

有色专家
更多+

蒙纳士苏州校区
中国工程院外籍院士/校长
武汉理工大学
外籍院士/教授
中国瑞林工程技术有限公司
中国工程院院士
矿冶科技集团有限公司工程公司
副总经理
赣州有色冶金研究所有限公司
副主任/高级工程师
赤泥综合利用研究报告2025
推广

热门技术
更多+

推荐企业
更多+

福建省金龙稀土股份有限公司
宣传

发布

在线客服

公众号

电话

顶部
咨询电话:
010-88793500-807