青岛垚鑫智能科技有限公司
宣传

位置:中冶有色 >

有色技术频道 >

> 加工技术

分类:
全部
矿山技术
冶金技术
材料制备及加工技术
环境保护技术
分析检测技术
 
全部
功能材料技术
复合材料技术
新能源材料技术
合金材料技术
加工技术
地区:
全部
北京
天津
上海
重庆
河北
山西
辽宁
吉林
黑龙江
江苏
浙江
安徽
福建
江西
山东
河南
湖北
湖南
广东
海南
四川
贵州
云南
陕西
甘肃
青海
内蒙
广西
西藏
宁夏
新疆
其他
其他
展开
 
全部
合肥
芜湖
蚌埠
淮南
马鞍山
淮北
铜陵
安庆
黄山
阜阳
宿州
滁州
六安
宣城
池州
亳州

安徽芜湖有色金属加工技术理论与应用

免费发布技术信息>>
锂电池生产用石墨研磨设备

本发明公开了一种锂电池生产用石墨研磨设备,包括底座,所述底座的顶面焊接有固定架,固定架竖直放置,固定架的顶部铰接有施力臂,底座的顶部通过紧固螺钉安装有研磨座,研磨座顶面向内凹陷引出放置槽,放置槽的两侧分别设有支撑架,支撑架之间安装有限位凸块,限位凸块位于研磨座的底部,施力臂远离固定架的一端铰接有连杆,连杆的另一端铰接有活动支架,活动支架的一侧设有凹槽,活动支架的侧面通过紧固螺钉安装有磨片,且凹槽位于磨片的下方,并且活动支架的底部铰接于底座的顶面,本发明结构简单,方便人工精细研磨,且可以较大程度确保石墨的粒度均匀。

标签:
加工技术
安徽 - 芜湖 来源:中冶有色网 2023-03-18
锂电池外热式窑系统
锂电池外热式窑系统 1027     
 0

本实用新型公开了所述的一种锂电池外热式窑系统,包括窑筒体,所述窑筒体呈倾斜结构,所述窑筒体的高侧和低侧分别为喂料侧和出料侧,所述喂料侧和出料侧分别连通有进气口A和出气口A,所述进气口A和出气口A均与窑筒体连通,所述进气口A通入水泥生产线高温废气,所述出气口A连通到水泥生产线窑尾分解炉,所述窑筒体的外表面设有外热组件。本实用新型双重加热,加热时间更短,并且更加环保。

标签:
加工技术
安徽 - 芜湖 来源:中冶有色网 2023-03-18
无空调型锂电储能特种集装箱

本实用新型公开了一种无空调型锂电储能特种集装箱,包括箱体、散热系统和设于箱体内的供电系统,所述箱体设有进风口和出风口,所述散热系统包括设于箱体内的风道、风机组和用于开闭进风口与出风口的电动风门组,所述风机组和电动风门组均与供电系统电连接。本实用新型通过在集装箱内设置风道、风机组,便于对集装箱散热,电动风门组的设置,在一定程度上对集装箱起到保护的作用,关闭时,避免灰尘、雨水等通过进风口及出风口进入集装箱内。

标签:
加工技术
安徽 - 芜湖 来源:中冶有色网 2023-03-18
锂电池保护板内阻测量装置

本实用新型公开了一种锂电池保护板内阻测量装置,包括保护板、在保护板上设有四个触点、微处理器、与微处理器分别连接的负反馈恒流源驱动电路、电压差分放大采样电路、显示电路、RS232通讯芯片和与RS232通讯芯片连接的计算机串口,保护板上的触点“1”连接内部电压;负反馈恒流源驱动电路连接保护板上的触点“2”,电压差分放大采样电路连接保护板上的触点“3”、“4”;本实用新型采用电路智能化方案,降低模拟电路复杂程度,提高电压的精确度,针对不同内阻值保护板多次测量,提高测量结果精确度、范围广,降低测量误差。

标签:
加工技术
安徽 - 芜湖 来源:中冶有色网 2023-03-18
锂电池专用石墨负极材料粉碎装置

本发明公开了一种锂电池专用石墨负极材料粉碎装置,包括壳体和固定箱二,壳体的底端设有固定箱二,壳体的内部从上至下依次设有固定箱一和收纳槽,固定箱一的内部上方一侧边设有电机一,电机一的输出轴与转轴一连接,转轴一远离电机一的一端设有固定筒一,且转轴一贯穿固定筒一,转轴一远离电机一的一端设有偏心盘,偏心盘远离转轴一的一端设有转盘,转盘远离偏心盘的一侧中部设有固定套,固定套的底端设有固定杆,固定杆的底端设有固定筒二,且固定杆贯穿固定筒二,固定筒二的底端固定在固定箱一的内部底端,固定杆的外侧设有弹簧,固定杆的底端贯穿固定箱一并延伸至固定箱一的下方,固定筒一的底端设有支撑杆。

标签:
加工技术
安徽 - 芜湖 来源:中冶有色网 2023-03-18
用于锂电池生产的装置

本发明公开了一种用于锂电池生产的装置,包括烘箱和压帽机,还包括注液箱和设在注液箱内的注液管,所述注液箱一端设有电池进口,电池进口与烘箱的出口相连通,所述注液箱另一端设有电池出口,电池出口通过轨道与压帽机相连,所述注液箱的侧面设有可伸入箱体内的橡胶手套,所述注液箱上设有用于注液箱内除湿的除湿机。烘箱与注液箱通过通道相连通,注液箱为密封空间,工人通过橡胶手套操作,注液箱内温度和湿度能满足电池要求,注液箱内通过注液管进行注液,注液完成后直接输送至压帽机进行压帽,提高了生产效率和质量。

标签:
加工技术
安徽 - 芜湖 来源:中冶有色网 2023-03-18
自保护的锂电池电动车充电器

本发明的目的是提供一种自保护的锂电池电动车充电器,包括有方体形的外框,所述外框右侧开口,外框内顶部和底部中间偏右均设置有转动轴,两个转动轴上下对应,两个转动轴之间设置有充电器本体;充电器本体可在外框内旋转,充电器本体右端伸出外框;充电器本体左侧顶部设置有充电线,充电线端头连接有充电头;充电器本体左侧底部设置有插电线,插电线端头连接有插电头;充电线、充电头、插电线和插电头均位于外框内。充电器本体通过转动轴设置在外框内,使用时打开密封盖,将充电器本体旋转180°使充电线和插电线全部旋转到右侧,这样可以方便的进行充电,可以自我保护,操作方便。

标签:
加工技术
安徽 - 芜湖 来源:中冶有色网 2023-03-18
锂离子电池隔膜的检测方法及检测装置

本发明揭露一种锂离子电池隔膜的检测方法及检测装置。该方法包含提供包含透气率仪、底座、压辊以及压辊轴支撑架的检测装置,底座具有放置平面,压辊轴支撑架枢接于底座,压辊设置于压辊轴支撑架上;利用透气率仪量测待测隔膜的第一透气率值;将待测隔膜放置于放置平面上;将压辊压于待测隔膜上,并驱动压辊相对压辊轴支撑架沿第一方向滚动移动以碾压待测隔膜;利用透气率仪量测被碾压后的待测隔膜的第二透气率值,若第二透气率值与第一透气率值的绝对差值在预设范围内,则为合格。本发明可有效鉴别隔膜的抗压能力,以评价隔膜于电池中的受力或加压状况下离子传导率的变化,可在电池组装时为相关制程条件设定提供有效参考。

标签:
加工技术
安徽 - 芜湖 来源:中冶有色网 2023-03-18
硅碳复合材料及其制备方法、含该材料的锂离子电池

本发明公开了一种硅碳复合材料及其制备方法、含该材料的锂离子电池。该硅碳复合材料的制备方法,包括以下步骤:(1)将硅粉在含氧气氛下灼烧,得到二氧化硅包覆硅的复合材料;(2)将所述二氧化硅包覆硅的复合材料包覆碳;(3)用过量的氢氟酸腐蚀所述二氧化硅,得到硅碳复合材料。该硅碳复合材料的制备过程简单,其中硅发生部分氧化后生成二氧化硅包覆硅的复合材料的制备简单,硅的氧化程度容易控制,且该二氧化硅包覆硅的复合材料上包覆碳后的材料易除去二氧化硅层,形成碳层和硅之间有一定的空隙的核壳结构。该制备工艺简单,由该制备方法制备的硅碳复合材料具有更好的电化学性质,由该硅碳复合材料制得的电池具有更好的循环性能。

标签:
加工技术
安徽 - 芜湖 来源:中冶有色网 2023-03-18
电动汽车锂电池无线充电电路

本实用新型涉及一种电动汽车锂电池无线充电电路,包括原边电路和副边电路,原边电路的输入端接220V交流电,原边电路的输出端接无接触式变压器的原边,无接触式变压器的副边接副边电路的输入端,副边电路的输出端与车载蓄电池连接,对车载蓄电池充电。本实用新型通过无接触电能传输方式实现无接触式变压器的初、次级绕组之间分离,将原边电路和无接触式变压器的初级绕组布置在车外,将无接触式变压器的次级绕组布置在车内,从而实现车辆控制的轻便化。同时,避免了传统的充电方式所带来的安全隐患和插拔磨损导线的缺陷,安全性强。

标签:
加工技术
安徽 - 芜湖 来源:中冶有色网 2023-03-18
锂电池负极浆料的制备方法

本发明提供了一种锂电池负极浆料的制备方法,所述制备方法包括以下步骤:将负极活性物质、导电剂混合,加入溶剂进行搅拌预浸润至固含量为70~85%的混合料一;向混合料一中加入溶剂进行干混,得到混合料二;向混合料二中加入溶剂进行捏合,形成固含量为60~70%的半干泥状混合料三;向混合料三中加入溶剂搅拌分散,形成固含量为50~60%的混合浆料四;向混合浆料四中加入粘结剂搅拌分散均匀;向混合浆料四中加入溶剂进行稀释分散,最后加入溶剂调节至浆料至所需的粘度;该方法可有效控制出货后浆料中溶剂与分散剂吸附位点分布,保持适当粘度,维持浆料空间稳态。

标签:
加工技术
安徽 - 芜湖 来源:中冶有色网 2023-03-18
锂离子电池隔膜浆料及其制备方法和应用

本发明提供了一种锂离子电池隔膜浆料及其制备方法和应用,浆料原料为:PVDF、三氧化二铝、羧甲基纤维素钠溶液、碳酸乙烯酯、丙烯酸乳液、表面活性剂和去离子水,与现有技术相比,本发明方法制成的浆料无需过滤,没有颗粒,粘度更低且粘度一致性更好,可以适用于多种隔离膜涂布工艺,例如新型旋转喷涂,传统微凹辊转移涂布,同时可以提高旋转喷头的使用寿命,也可以提高隔离膜微凹辊的使用寿命。

标签:
加工技术
安徽 - 芜湖 来源:中冶有色网 2023-03-18
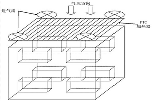
锂电池组热管理装置
锂电池组热管理装置 904     
 0

本发明公开了一种锂电池组热管理装置,包括PTC加热器、加热进气扇、电池组箱体,所述电池组箱体内设置有用于空气流动的风道,所述电池组箱体上设置有热风进风口,所述加热进气扇驱动PTC加热器加热后的热风沿热风进风口进入电池箱体内并沿风道流动。本发明的优点在于:在对电池加热时,通过热风来加热电池,增大了加热范围,使得加热更为均匀,减少现有技术局部过热的缺陷;在对电池冷却时,通过风速优化的冷风在风道内流动带走热量,可以均匀散热,散热效果好;而且结构简单、实现方便、易于推广。

标签:
加工技术
安徽 - 芜湖 来源:中冶有色网 2023-03-18
耐腐蚀涂料组合物及用于锂电池包装的耐腐蚀铝塑膜

本发明公开一种耐腐蚀涂料组合物以及用于锂电池包装的耐腐蚀铝塑膜。本发明的耐腐蚀涂料组合物包含二官能基聚酯丙烯酸酯寡聚物、含有至少一单官能基单体及至少一多官能基单体的具官能基单体、起始剂以及助剂。此耐腐蚀涂料组合物可涂覆于用于电池包装的铝塑膜的耐热保护层上,以提供铝塑膜良好的电解液耐受性。

标签:
加工技术
安徽 - 芜湖 来源:中冶有色网 2023-03-18
锂离子电池镍钴铝三元正极材料前驱体制备工艺

本发明的目的是提供一种锂离子电池镍钴铝三元正极材料前驱体制备工艺,首先称取NiSO4·6H2O、CoSO4·7H2O配制成A溶液,之后将NaAlO2溶解,得到B溶液,之后将A、B溶液加入到反应釜中,加入氨水和NaOH溶液,进行搅拌反应30h,陈化24h,从而得到前驱体,整个工艺严格控制pH,温度,以及加入各种溶液的流速,从而可以制得高质量的镍钴铝三元正极材料前驱体,为后续镍钴铝三元正极材料的制得打好了基础。

标签:
加工技术
安徽 - 芜湖 来源:中冶有色网 2023-03-18
用于锂电池化成的负压管道清洗装置

本实用新型公开了一种用于锂电池化成的负压管道清洗装置,包括箱体、用于与负压管道清洗液连通的隔板插头和负压组件,所述隔板插头安装在箱体一侧的端面上,负压组件安装在箱体的顶板上,隔板插头和负压组件通过管路连通,管路位于箱体内,负压杯插接在负压组件上,负压杯上的管道与废液瓶连通,负压组件与清洗设备连通。首先将清洗液瓶对准隔板插头,负压杯插接在负压组件上,打开清洗设备的管道负压,清洗液通过管路经负压组件被吸到负压杯管道中,清洗负压杯管道,在负压杯管道尾部设置废液瓶收集残液。

标签:
加工技术
安徽 - 芜湖 来源:中冶有色网 2023-03-18
钴酸锂前驱体羟基氧化钴洗除钠离子装置

本实用新型公开了一种钴酸锂前驱体羟基氧化钴洗除钠离子装置,包括洗涤罐,洗涤罐内设有搅拌器、加热盘管和温度传感器,搅拌器由搅拌轴和搅拌叶组成;洗涤罐上部设有投料口、碱水进水管道、纯水进水管道、电机减速机,电机减速机通过搅拌轴与多个搅拌叶连接;洗涤罐中部设有到少一个以上的溢流管,洗涤罐下部设有出料口及出料口管道;温度传感器与PID表相连;电磁阀分别与PID表及加热盘管连接。本实用新型能有效洗除产品中多余的钠离子等杂质使产品达到品质要求,结构简单,操作方便,同时可减少洗涤过程用的用水量,节约水资源。

标签:
加工技术
安徽 - 芜湖 来源:中冶有色网 2023-03-18
电动汽车锂电池监控系统

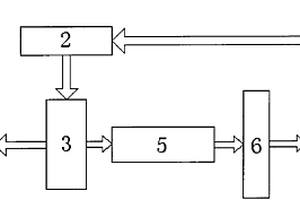
本实用新型公开了一种电动汽车锂电池监控系统,其特征在于:所述的系统为中央处理器发送监控信号给多路选通单元后通过接口电路接入电池组对电池组进行监控;接口电路把对电池组监控的模拟信号传递给模数转换单元转换成数字信号后通过隔离单元接入中央处理器,由于采用上述结构,该系统具有以下优点;1、实现对电池本体做及时精确的监控;2、循环检测模式使得检测更加全面;3、为电池电量的计算提供更加可靠的依据,踢出不良电池,保证了电池的良好状态;4、使用单套监控装置监控全部的电池组,降低生产的成本,实现效益最大化;5、能够解决由于运算放大器等芯片的参数不均匀而引起的一致性较差的问题。

标签:
加工技术
安徽 - 芜湖 来源:中冶有色网 2023-03-18
隔离膜涂层浆料及其制备方法和锂离子电池

本发明提供了隔离膜涂层浆料及其制备方法和锂离子电池,制备方法为:1)将油性粘结剂和陶瓷颗粒进行干粉混合搅拌;2)在步骤1)混合好的粉体中加入分散剂、水和有机溶剂,进行捏合;3)加入水性粘结剂、水和润湿剂进行分散;4)再进行搅拌。与现有技术相比,通过制备隔离膜涂层浆料时,添加碳酸乙烯酯、碳酸丙烯酯、N‑甲基吡咯烷酮等有机溶剂来溶胀隔离膜浆料中的油性粘结剂如聚烯烃、PVDF、PMMA等,提高隔离膜浆料中油性粘结剂的粘结位点,增加胶粘剂与被粘材料的接触点密度来达到提升隔离膜粘接力的效果。本发明工艺路线简单易实施。

标签:
加工技术
安徽 - 芜湖 来源:中冶有色网 2023-03-18
锂电池卷绕工艺
锂电池卷绕工艺 1409     
 0

本发明揭示了一种锂电池卷绕工艺,卷绕工艺是把模切好的极片通过卷针转动,将极片和隔离膜卷成一个层层包裹的卷芯状,所述极片包括阴极极片和阳极极片,仅阳极极片表面具有压制的花纹。本发明通过卷绕时在阳极过辊处加入pattern辊工艺,一方面操作简单,只需要将阴极的pattern辊调换到阳极相对应的位置,成本低廉;另一方面阳极pattern工艺的电池厚度较之前相比,虽然偏厚,但是仍然在规格内,没有超厚,且入壳无困难;满充拆解发现JR无变形,且极片未打皱;电池循环性能方面,两者容量保持率无明显差异,但CV占比pattern组电池更小,故循环性能更好。

标签:
加工技术
安徽 - 芜湖 来源:中冶有色网 2023-03-18
使用锂电池的不间断电源系统

本发明涉及一种使用锂电池的不间断电源系统。包括电池控制单元、电池监测单元、高压单元和远程终端单元,通过电池监测单元对电池组的开路电压、温度等参数进行实时的监测,经过BMU中MCU转换后,通过CAN总线实时发送给电池控制单元。高压单元测量总电压、电流、绝缘电阻状态并发送至电池控制单元。电池控制单元估算出电池组各电池单体的SOC、SOH等状态信息,并控制电池监测单元对各电池单体的剩余电量进行均衡,同时通过干接点与UPS机柜连接,控制整流器和逆变器以不同的模式分别与电网和负载相连,完成系统充放电工作。本发明实现模块化管理,不但提高储能系统的工作性能、降低成本,同时便于管理人员实时了解掌握电池系统状态,在未来为系统维护、功能扩展提供便利。

标签:
加工技术
安徽 - 芜湖 来源:中冶有色网 2023-03-18
新型锂电池模组监控单元BMU

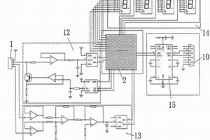
本实用新型公开一种新型锂电池模组监控单元BMU,涉及电池管理技术领域,包括BMU主电路PCB板、均衡电路PCB板和BMU固定板,所述均衡电路PCB板固定连接在BMU主电路PCB板上端,所述BMU固定板位于均衡电路PCB板的上方并与BMU主电路PCB板固定连接,采用电池模组自身独立供电设计方案,将电池均衡模块部分与主电路部分分开,设计双层PCB板结构,大大提高BMU的性能稳定性和使用寿命,可保障其供电稳定性,供电不会被外部电源、线路故障所影响,且BMU配置电源开关、运行灯及故障指示灯,方便调试检验和检修工作。

标签:
加工技术
安徽 - 芜湖 来源:中冶有色网 2023-03-18
带有救援呼叫功能的锂电池移动电源

本实用新型公开了一种带有救援呼叫功能的锂电池移动电源,包括电源本体,所述电源本体的左端设置有充电口,且电源本体的右端固定有右侧开口的安装箱,所述电源本体左端的外侧固定套装有外螺纹环,且外螺纹环上可拆卸连接有照明机构,所述安装箱的内侧转动安装有横向的连接杆和螺纹杆,螺纹杆的左端固定套装有从动齿轮,螺纹杆的右端螺纹套接有内螺纹管;所述连接杆上固定套装有主动齿轮,主动齿轮与从动齿轮啮合。本实用新型中,整个移动电源不仅具备充电功能,同时还具备照明和紧急呼叫功能,且对应部位能够得到保护,从而能够延长使用寿命,整个电源体积小巧,携带方便,使用灵活且便利。

标签:
加工技术
安徽 - 芜湖 来源:中冶有色网 2023-03-18
可扩展通信后备电源锂电池管理系统及方法

本发明涉及一种可扩展通信后备电源锂电池管理系统及方法,该系统包括至少两个分管理模块,分管理模块相互并联后分别与充电机、负载连接,分管理模块之间通过串口通信,所述分管理模块包括主控单元、以及分别与主控单元连接的充放电器反接单元、主通道单元、外部控制单元、通信单元、前级控制单元、前级信号采样单元、分管理模块供电单元;所述前级控制单元还与前级信号采用单元连接。本发明适应了现代通讯设备对后备电源的要求,具有极低的待机功耗、系统可自动切换电池组使系统稳定性极大提高。

标签:
加工技术
安徽 - 芜湖 来源:中冶有色网 2023-03-18
石墨锂电池负极材料的粉碎装置

本发明公开了一种石墨锂电池负极材料的粉碎装置,包括粉碎仓,粉碎仓上方设置有电机一,电机一底端通过支撑架一与粉碎仓顶端连接,电机一的传动轴上设置有绝缘棒,绝缘棒底端设置有转动加热轴,转动加热轴上且位于粉碎仓的内部均匀设置有若干连接板,连接板远离转动加热轴的一端设置有加热刀具,出料管远离粉碎仓的一端下方设置有振动仓,振动仓内中部且位于粗料出料管下方环绕设置有若干弹簧夹,弹簧夹内卡夹有筛网,振动仓的下部设置有细料出料管。有益效果:实现原材料循环粉碎的时候同步除湿,提高了物料颗粒粉碎的精细程度,同时实现了自动化生产,节省了人工,降低了生产成本。

标签:
加工技术
安徽 - 芜湖 来源:中冶有色网 2023-03-18
手机锂电池注液装置
手机锂电池注液装置 980     
 0

本发明提供一种手机锂电池注液装置,包括本体,所述本体上设置有注液管,所述注液管通过上端设置的下降气缸进行下降,所述注液管下方设置有放置台,所述放置台上设置有夹紧定位装置,所述夹紧定位装置两端设置有夹紧气缸,所述注液管上设置有加液管,所述注液管上方设置有预存罐,所述加液管连接在预存罐上。通过放置台对电池进行放置,由夹紧固定装置对电池的位置进行固定,并且通过注液管对电池进行注液工作,设置预存罐,防止注液工作完成一半而电解液用完导致电池报废,提高工作效率并且减少产品报废率,设置接触传感器,通过接触传感器对注液开关进行控制,防止放置台上没有电池而进行注液,避免材料浪费。

标签:
加工技术
安徽 - 芜湖 来源:中冶有色网 2023-03-18
应用于锂电池的多DC均衡充电系统及其控制方法

本发明揭示了一种应用于锂电池的多DC均衡充电系统,通过两套充电机构,完成充电均衡工作。本发明的优点在于相比于耗散型均衡,不存在热管理问题;相比于电容或电感储能的非耗散均衡,此方法均衡电流大,效率高,速度快;相比于变压器均衡,此方法无需磁芯与线圈,无磁漏,体积可控。

标签:
加工技术
安徽 - 芜湖 来源:中冶有色网 2023-03-18
整体更换式防燃防爆的锂电池组

本发明公开了一种整体更换式防燃防爆的锂电池组,包括底板,所述底板的正面等距加工有凹槽,多个所述凹槽的内部均安装有调节机构,所述调节机构包括螺纹杆、宽板、圆轮和竖杆,所述螺纹杆的外壁左右两侧分别与凹槽的内壁左右两侧转动相连。通过调节机构控制宽板移动与电池组底部插接,实现支撑固定,防止了底部摩擦,避免了底部耗损,防止了损坏,使齿板对凸杆进行固定,完成电池组安装,改变螺栓固定形式,便于拆卸,确保了电池组正常使用,使弧板对电池组进行保护,防止电池便边缘受到挤压,避免了电池组损坏防止了爆炸,提高了安全性,通过底板底部两侧底座实现了与外界设备的隔离,保证了外界设备正常,提高了实用性,便于推广。

标签:
加工技术
安徽 - 芜湖 来源:中冶有色网 2023-03-18
大容量动力锂离子电芯高压测短路自动检测设备及其检测方法

本发明涉及一种大容量动力锂离子电芯高压测短路自动检测设备及其检测方法,把待测电池电芯放入传输带上,通过传输带把电芯运到合适位置,气缸向下运动,平板A压紧电芯同时平板B压紧极耳表针和极耳良好接触;气缸到下限位。延时1-2s耐压测试仪开始高压放电。到达设定时间设定时间耐压测试仪放电结束,放电结束后1-2S电磁换向阀工作,气缸升起;当气缸到达上限位时,传输带开始工作,到达设定时间电磁阀换向阀换向气缸升起;测试完成。与目前现有发明相比本发明设备体积小,自动化程度高,使用方便,工作效率高且非常准确,更好的反映电芯绝缘性。

标签:
加工技术
安徽 - 芜湖 来源:中冶有色网 2023-03-18
锂离子电池化成气体收集装置

本实用新型公开了一种锂离子电池化成气体收集装置,包括气袋组件,所述收集装置还包括集气嘴、夹紧板和对夹持于电池外壳上的夹紧板进行可拆卸调节安装的调节机构,所述集气嘴的底端穿过夹紧板的导向孔与电池排气口连接,集气嘴的顶端与气袋组件连接。实用新型结构简单、成本低,易于实验室小批量过程验证;同时,由于取消负压抽气,从而能够有效避免由负压抽气导致的电解液腐蚀管道内壁和电池外壳,以及电池内部隔膜打皱的问题。

标签:
加工技术
安徽 - 芜湖 来源:中冶有色网 2023-03-18
上一页 22 23 24 25 26 ... 48 下一页
共48页    到第

中冶有色为您提供最新的安徽芜湖有色金属加工技术理论与应用信息,涵盖发明专利、权利要求、说明书、技术领域、背景技术、实用新型内容及具体实施方式等有色技术内容。打造最具专业性的有色金属技术理论与应用平台!

全国热门有色金属设备推荐
展开更多 +
全国热门有色金属技术推荐
展开更多 +

 

江西省隆恩特环保设备有限公司
宣传

报名参会
更多+

报告下载

有色专家
更多+

中国矿业大学
教授
赣州江钨钨合金有限公司
工程师
任灵宝金源矿业股份有限公司
技术发展部经理
中南大学
院长/教授
有研资源环境技术研究院(北京)有限公司
副总经理/教授级高工
赤泥综合利用研究报告2025
推广

热门技术
更多+

推荐企业
更多+

福建省金龙稀土股份有限公司
宣传

发布

在线客服

公众号

电话

顶部
咨询电话:
010-88793500-807