青岛垚鑫智能科技有限公司
宣传

位置:中冶有色 >

有色技术频道 >

> 固/危废处置技术

分类:
全部
矿山技术
冶金技术
材料制备及加工技术
环境保护技术
分析检测技术
 
全部
废水处理技术
大气治理技术
固/危废处置技术
土壤修复技术
地区:
全部
北京
天津
上海
重庆
河北
山西
辽宁
吉林
黑龙江
江苏
浙江
安徽
福建
江西
山东
河南
湖北
湖南
广东
海南
四川
贵州
云南
陕西
甘肃
青海
内蒙
广西
西藏
宁夏
新疆
其他
其他
展开
 
全部
北京

北京有色金属固/危废处置技术理论与应用

免费发布技术信息>>
固废泡沫混凝土及其制备方法

本发明为一种固废泡沫混凝土及其制备方法,属于工程材料技术领域,提供了一种降噪泡沫混凝土的制备方法。本发明提供的胶凝材料,首次采用固废材料钢渣、矿渣粉和脱硫石膏作为主要成分,通过钢渣、矿渣、脱硫石膏的粒级与活性的双重协同优化,而不添加水泥熟料或碱激发剂,实现大比例消纳工业固废。本发明提供的泡沫混凝土的制备方法,通过采用球磨和段磨混合的梯级混磨技术,能够节省磨粉时间,降低能耗,提高生产效率;通过采用高温湿养护,能够使得混凝土中的孔隙进一步连通,同时保持较高的抗压强度,获得较高的降噪系数,使得降噪系数NRC超过0.6,同时抗压强度可达10MPa,完全可作为墙体吸声结构材料应用在降噪工程中,克服传统泡沫混凝土强度不高,孔隙不连通的问题。

标签:
固废
北京 - 北京 来源:中冶有色网 2023-03-19
基于多源固废改性的CO2吸附剂及其制备方法与应用

本发明涉及一种基于多源固废改性的CO2吸附剂及其制备方法与应用,所述制备方法包括以下步骤:(1)将多源固废依次进行浸渍处理和煅烧处理,得到吸附剂;(2)将氧化物进行干燥处理,将干燥后的氧化物与步骤(1)所述吸附剂混合,得到的混合物进行煅烧处理,得到所述CO2吸附剂。所述制备方法成本低廉、工艺简单、环保且无二次污染,适用高温工业烟气的CO2捕集;多源固废经过盐溶液浸渍处理后可以提高吸附性能,采用氧化物对多源固废吸附剂进行改性,可提高吸附性能、吸附剂的高温抗烧结性能和循环吸附性能,实现CO2的高效捕集和工业固废的无害化处理。

标签:
固废
北京 - 北京 来源:中冶有色网 2023-03-19
燃煤锅炉协同固废资源化利用直掺系统及其工作方法

燃煤锅炉协同固废资源化利用直掺系统及其工作方法,包括固废输送系统和分别与固废输送系统连通的磨煤机加料系统和输煤皮带加料系统;固废输送系统包括地下收料斗、地上收料斗,以及自地下收料斗向地上收料斗输送固废的无轴螺旋输送机,地上收料斗正上方设有高位缓存仓,高位缓存仓底部通过竖向管道与地上收料斗连通,顶部通过回流管道二与地上收料斗底部连通。本申请设置两个加料系统,两种方式任选其一或两者都选,加料方式灵活,实用性强,同时将地下收料斗尺寸极大减小,减少了排水和地质情况等方面的考虑,不用进行专门评审流程,缩短工期,节省地坑表面材料、防腐和耐水材料的使用,极大降低了建造成本。

标签:
固废
北京 - 北京 来源:中冶有色网 2023-03-19
用于回收含固废物中金属元素的多喷嘴水冷壁式焚烧装置、回收方法和应用

本发明涉及危险废物无害化处理技术领域,公开了一种用于回收含固废物中金属元素的多喷嘴水冷壁式焚烧装置、回收含固废物中金属元素的方法和应用。该多喷嘴水冷壁式焚烧装置包括:密闭连接的上壳体和下壳体以及多个喷嘴,所述上壳体包括外壳和内壳,所述上壳体围绕形成有一燃烧室,且包括一拱顶段、一直筒段和一锥底段;所述下壳体内形成有激冷室;所述喷嘴包括燃料喷嘴、物料喷嘴以及二次空气喷嘴,所述燃料喷嘴与所述物料喷嘴分别设置在所述拱顶段上,所述二次空气喷嘴设置在所述直筒段上。根据本发明,能够提供一种可避免二次污染且金属氧化物的回收率高的用于回收含固废物中金属元素的多喷嘴水冷壁式焚烧装置。

标签:
固废
北京 - 北京 来源:中冶有色网 2023-03-19
利用冶金矿山固废制备金属—有机骨架材料的方法

本发明属于资源化综合利用领域,尤其涉及一种利用冶金矿山固废制备金属—有机骨架材料的方法,该方法采用浓强酸、强碱将冶金矿山固废物溶解,得到混合的金属盐。以有机物作为有机配体,将混合金属盐、有机配体溶解到有机溶剂中,在70~150℃条件下恒温18~30h,合成了金属—有机骨架材料。本发明提供了一种利用冶金矿山固废制备含有价金属元素的MOF材料的新方法,原料来源广泛,能够有效的利用含有价金属元素的冶金渣、矿物、粉尘以及其他废弃金属合金,合成方法简单、合成条件温和。该方法适用于冶金渣、矿物、粉尘以及废弃金属合金的综合利用。

标签:
固废
北京 - 北京 来源:中冶有色网 2023-03-19
轻质固废免烧陶粒及其制备方法

本发明提供了一种轻质固废免烧陶粒及其制备方法,涉及建筑材料技术领域。本发明提供的轻质固废免烧陶粒包括以下质量百分含量的组分:钢渣粉50~55%,矿渣粉10~15%,硅酸盐水泥5~10%,激发剂1~5%,密度调节剂3~8%,水20~30%;所述密度调节剂为空心玻璃微珠,所述空心玻璃微珠的真密度为0.30~0.40g/cm3,粒径为2~130μm,抗压强度大于4000psi。本发明提供的免烧陶粒轻质、高强、吸水率低,并且稳定性好,成本低、绿色环保。本发明还提供了所述轻质固废免烧陶粒的制备方法,操作简便,成本低,有利于实现规模化生产。

标签:
固废
北京 - 北京 来源:中冶有色网 2023-03-19
用于稳定含二噁英焚烧飞灰的全固废充填料及制备方法

本发明提供一种用于稳定含二噁英焚烧飞灰的全固废充填料及制备方法,属于固废利用技术领域。该充填料包括胶结剂和集料,胶结剂包括矿渣、钢渣、工业副产石膏、垃圾焚烧飞灰等,集料包括山砂、河砂、尾砂或废石等。将胶结剂经活化处理后混料机中混匀,再按胶结剂/集料重量比为1/1~1/10,添加减水剂0%~1%,料浆质量分数为65%~82%,搅拌均匀就可得到合格的充填料。本发明利用全固废体系制备矿山用胶结充填料,同时稳定含二噁英垃圾焚烧飞灰,解决垃圾焚烧飞灰二噁英和填埋其所需大量土地所造成的环境问题。

标签:
固废
北京 - 北京 来源:中冶有色网 2023-03-19
有机固废热解用辐射管式回转加热装置

本实用新型提供了一种有机固废热解用辐射管式回转加热装置,包括:进料端1、回转滚筒2、出料端3、拉紧装置11、进料端密封12、耐热钢丝绳13、进料端移动装置14、进料端滚带21、滚筒齿轮带22、出料端滚带23、进料端端轴承24、转动动力装置25、出料端轴承26、出料端密封27、出气口31、烧嘴32、出料端移动装置33、辐射管34,该装置结构简单、操作方便,极大程度地降低了投资成本和运行维护成本,同时,回转炉应用于有机固废的热解,能使固废受热均匀,保证热解充分,提高热解效率;辐射管燃烧器直接置于回转炉筒内部,辐射能量直接传递给被加热有机固废和回转炉筒内壁,大大提高热量的传递效率。

标签:
固废
北京 - 北京 来源:中冶有色网 2023-03-19
难生化有机固废热解‑生化耦合产甲烷的装置与方法

一种难生化有机固废热解‑生化耦合产甲烷的装置与方法,装置由连续进料装置、中温热解室、高温催化热解室、生物炭储存箱、气液分离及冷却装置、生物产甲烷反应器以及控制系统等组成;将难生化有机固废在中‑高温催化两室热解炉内转化为氢气和一氧化碳为主的热解混合气和生物炭,生物炭经过夹套式冷却外排储存,经过分离冷却后的非冷凝性气和含水溶性有机物的热解水分别通入生物产甲烷反应器,非冷凝性气体在生物产甲烷反应器中转化为富含甲烷气体,热解水为微生物提供营养且提高甲烷产量,从而实现将难生化有机固废转化为甲烷进行高质清洁资源利用。

标签:
固废
北京 - 北京 来源:中冶有色网 2023-03-19
生物质及城市固废综合利用装置与工艺

本发明属于“城市固废”及“生物质”综合利用技术领域,具体涉及一种生物质及城市固废综合利用装置与工艺,采用大型锅炉对破碎后的生物质及城市固废进行掺烧/燃烧利用,生物质及城市固废首先通过破碎机(撕碎机、削片机等)粉碎成适合输送的尺寸,然后通过计量皮带输送至气力发送器入口料斗,最后通过气力发送器将物料输送至炉内;本系统具有设备布置灵活、不易搭桥、可连续输送、处理量大、输送距离长、可实现自动化、易于集中控制等优点。

标签:
固废
北京 - 北京 来源:中冶有色网 2023-03-19
含锌固废处理方法及系统

本发明涉及有色金属冶炼技术领域,具体涉及一种含锌固废处理方法及系统,所述处理方法包括如下步骤,将含锌固废、熔剂及还原剂进行干燥,将干燥后的含锌固废、熔剂及还原剂进行熔化,以便得到第一熔渣和第一烟气,在还原气氛下对第一熔渣进行还原熔炼,以便得到第二熔渣和含锌烟气,或金属合金和含锌烟气,或锍和含锌烟气,对含锌烟气进行降温或氧化处理,以便得到含锌产物,包括锌粉、锌液或氧化锌中任意一种。本发明的含锌固废处理方法,工艺流程简短,相关配套少,占地少和投资成本,减少还原剂和燃料的使用,减少碳排放和环境污染。

标签:
固废
北京 - 北京 来源:中冶有色网 2023-03-19
城市固废焚烧过程风量智能优化设定方法

城市固废焚烧过程风量智能优化设定方法既属于优化计算领域,又属于城市固废焚烧领域。本发明提出了城市固废焚烧过程风量智能优化设定方法,针对城市固废焚烧过程仅依赖操作人员对风量值进行经验设定难以满足实际性能指标要求的问题。首先,结合最大相关最小冗余算法及前馈神经网络,建立燃烧效率和氮氧化物排放浓度性能指标评价模型;然后,提出分阶段多目标粒子群优化算法,获得一次风流量和二次风流量的Pareto优化解集;此外,设计效用函数,确定一次风流量和二次风流量的最优设定值;实验结果表明了该方法通过对风量进行优化设定能同时实现燃烧效率的提高和氮氧化物排放浓度的降低。

标签:
固废
北京 - 北京 来源:中冶有色网 2023-03-19
冶金固废与城市垃圾焚烧飞灰协同处理及循环利用的方法

本发明公开一种冶金固废与城市垃圾焚烧飞灰协同处理及循环利用的方法,包括如下步骤:(1)协同去除冶金固废中的氨氮:将冶金固废、垃圾焚烧飞灰和水混合放入密闭的反应釜中搅拌,进行氨氮脱除,反应生成的氨气制备氮肥或者氨水;(2)去除溶液中氯离子:将混合气体O2+O3通入反应釜中,由于溶液中金属离子的协同作用,快速去除氯离子;(3)催化降解体系中的有机污染物:利用步骤(2)反应生成的金属氧化物作为催化剂,加入氧化试剂,对有机污染物进行催化降解;(4)固液分离,滤渣和滤液再利用。本发明形成了固废无害化处理和全闭环资源循环利用。

标签:
固废
北京 - 北京 来源:中冶有色网 2023-03-19
从铜基固废中综合回收有价金属的方法

本发明公开了一种从铜基固废中综合回收有价金属的方法,包括以下步骤:将铜基固废、煤与熔剂均匀混合配料后进行还原熔炼,产出粗铜、还原渣、烟尘1;产出的粗铜进行阳极精炼,燃料率为5‑15%,造渣率为3‑30%,得到铜阳极板、精炼渣、烟尘2;产出的精炼渣采用酸浸,得到电铜、浸出渣1。本发明既能使铜基固废中的铜高效分离,又能处理废杂铜、次氧化锌烟尘、锡渣等重金属固废,实现全流程铜锌铅锡的梯级综合高效回收的目的。

标签:
固废
北京 - 北京 来源:中冶有色网 2023-03-19
基于遥感数据的矿山和固废填埋场自动提取方法和装置

本发明公开了一种基于遥感数据的矿山和固废填埋场自动提取方法和装置,属于环境监测领域。本发明获取亚米级遥感影像和热红外遥感影像,利用亚米级遥感影像计算归一化植被指数和比值建筑指数,提取非植被覆盖区和非建筑用地区;利用热红外遥感影像反演地表温度,基于地表温度值拟合正态分布曲线,提取高温异常区;基于高温异常区提取结果,剔除植被覆盖区、建筑用地区,获得矿山和固废填埋场图斑信息;建立分类模型,对矿山和固废填埋场信息进行二次分类,并通过栅格矢量化处理,分别获得矿山、固废填埋场。本发明实现了矿山和固废填埋场的自动提取,极大程度减少了人工成本和时间成本,提高了工作效率,为环境污染源监管提供技术支撑。

标签:
固废
北京 - 北京 来源:中冶有色网 2023-03-19
综合处理含硫烟气与固废杂盐的系统

本实用新型公开了一种综合处理含硫烟气与固废杂盐的系统,包括通过管道连接的烟气脱硫制酸系统和固废杂盐处理系统;烟气脱硫制酸系统包括洗涤‑吸收系统、再生‑净化系统和催化‑制酸系统;固废杂盐处理系统包括通过管道依次连接的搪瓷玻璃反应釜、反应液储桶、结晶器、增稠器、吊袋离心机、纯料输送机、热风干燥机、干料输送机和自动包装机;所述的搪瓷玻璃反应釜顶端的排气孔通过管道连接氯化氢吸收塔,氯化氢吸收塔排液口通过管道连接盐酸储罐;本实用新型实现生产过程中水气渣零排放,充分利用自然资源,处理污染物的同时又将固废杂盐变为附加值较高的化工产品,投资较低且易操作,满足可持续发展的要求。

标签:
固废
北京 - 北京 来源:中冶有色网 2023-03-19
城市固废和二氧化碳共资源化利用的方法

本发明涉及城市固废资源化利用技术领域,具体涉及一种城市固废和二氧化碳共资源化利用的方法,以氧气‑二氧化碳混合气体为氧化剂,与细碎后的城市固废进行并流燃烧和气化反应得到炉渣和合成气,从而实现城市固废和二氧化碳共资源化利用。城市固废以细粉料状态入炉进行气化,提高了反应速率,保证了炉内反应的稳定性,减少了二噁英的生成,同时通过高温高压操作,使城市固废中的无机物熔化成渣,经淬冷后形成玻璃态,实现重金属的固化,降低重金属元素的浸出率,为残渣资源化利用提供了可能。

标签:
固废
北京 - 北京 来源:中冶有色网 2023-03-19
处理有机固废物的方法、系统及应用

本发明涉及机固废物处理领域,具体涉及一种处理有机固废物的方法、系统及应用,所述方法包括:S1、将有机固废物进行热解生成固态燃料和热解油气;S2、将热解油气与氧气进行燃烧处理得到高温烟气和灰分;S3、高温烟气一部分返回步骤S1中作为热解用热源,另一部分进行换热处理得到低温烟气;S4、将低温烟气返回步骤S2与氧气混合,用于热解油气的燃烧处理,返回步骤S2的低温烟气的用量使得低温烟气和氧气的混合气体中氧气浓度不低于85vol%;所述燃烧处理的温度不低于1000℃。低温烟气与氧气的混合气作为油气燃烧的助燃剂,能够提高燃烧强度和燃烧效率,烟气的梯级利用降低热损失,高效地实现有机固废物的资源化利用。

标签:
固废
北京 - 北京 来源:中冶有色网 2023-03-19
用工业固废制备高填充聚氯乙烯或聚烯烃复合材料的方法

用工业固废制备高填充聚氯乙烯或聚烯烃复合材料的方法,属化工材料制备领域。本发明以工业固废和聚氯乙烯或聚烯烃为主要原料,通过对工业固废表面改性,提高与聚氯乙烯或聚烯烃相容性,利用复合增塑剂改善复合材料的流动性和加工性能,然后在适量助剂共同作用下进行混炼和造粒,制备出高填充聚氯乙烯或聚烯烃复合材料。本发明工艺简单,成本低廉,产品附加值高。本发明的复合材料具有工业固废填充量大、强度与韧性足够、绿色环保、性能稳定等特点,可广泛于国民经济的众多领域,制备绿色建材及先进工程制品。

标签:
固废
北京 - 北京 来源:中冶有色网 2023-03-19
固废干化热解一体式机组

本实用新型公开了一种固废干化热解一体式机组,包括混合干化热气入口,所述混合干化热气入口分别与热解尾气排出管道和新风管道相连通,所述热解尾气排出管道与固废热解工作区间相连通,由固废热解工作区间提供热解产生的尾气,所述热解尾气排出管道设有控制风阀,所述新风管道设有新风控制风阀;所述混合干化热气入口与干化工作区间相连通,所述干化工作区间设有固废输送机,混合干化热气进入干化工作区间与固废输送机上的固废污泥充分换热;本实用新型的优点在于:回收热解余热用于除湿干化固废污泥,达到节能减排环保目的;实现热解、干化连续作业,增加产能,提高机组能效比;热解、干化一体式设计,使结构紧凑占用空间小,制造成本低。

标签:
固废
北京 - 北京 来源:中冶有色网 2023-03-19
利用天然气水基钻井固废制备蒸压砖的方法

本发明提供了一种利用天然气水基钻井固废制备蒸压砖的方法,属于资源循环再生利用及建材领域。本发明一方面可以有效地消耗天然气水基钻井固废,从根本上解决天然气水基钻井固废在堆放过程中引发的生态环境隐患,缓解钻井作业对周边生态环境的压力;另一方面,可减少钻井固废堆放场建设和运行费用,同时,制作的高品质蒸压砖可以推广到当地市场,为企业带来客观的经济收入;利用天然气水基钻井固废生产蒸压砖符合循环经济的理念和思路,制备过程节能环保,具有良好的社会、经济和环境效益,制得的蒸压砖既具有良好的耐久性能,又具有较高的墙体强度,制备过程还可避免炉窑高温烧结过程引发的环境污染,更加节能环保。

标签:
固废
北京 - 北京 来源:中冶有色网 2023-03-19
多室有机固废热解反应器及其热解方法

本发明提供了一种多室有机固废热解反应器及其热解方法,该热解反应器包括依次相连的多级反应室、钳式搅拌器、连接通道、烟道等结构,其中钳式搅拌器由旋转轴、搅拌架、钳头、隔板、搅拌叶片和加强板组成。有机固废原料按一定进料速率连续送入第一级反应室中,在钳式搅拌器的翻动下均匀受热分解,每级反应室中的热解剩余物不断经由钳式搅拌器推动,在连接通道处受相邻反应室钳式搅拌器共同的钳夹、剪切作用进行破碎,并自动进入下一级反应室继续热解,直至最后一级反应室中完全热解后排出,生成的热解气和残渣可进一步处理和利用。使用上述反应器进行无氧条件下有机固废的连续热解,可有效避免二噁英等有害物质生成,实现有机固废的无害化处理。

标签:
固废
北京 - 北京 来源:中冶有色网 2023-03-19
环保改进型高炉处理钢铁厂含锌固废的方法

本发明提供了一种环保改进型高炉处理钢铁厂含锌固废的方法。选用热压型煤、含锌粉尘压块以及煤粉与钢铁厂粉尘组成的混合喷吹物作为高炉冶炼原料,采用环保改进型高炉对钢铁厂含锌固废粉尘进行低料线还原冶炼,减少上部料柱对下部炉料的挤压破损。在低料线料面的上部增设有氧气烧嘴,用于在冶炼过程中鼓吹常温氧气燃烧放热,以分解所述热压型煤炭化产生的焦油。在低料线料面的上部还增设有物料喷吹烧嘴,实现对钢铁厂含锌固废的循环冶炼,进而富集回收除尘灰中的有价元素。本发明通过对高炉冶炼原料进行改进,并针对改进的高炉原料对高炉结构及冶炼工艺进行适应性的优化,从而实现含锌固废的高效、环保和低能耗的高炉回收处理。

标签:
固废
北京 - 北京 来源:中冶有色网 2023-03-19
智能固废发酵处理设备

本发明公开了一种智能固废发酵处理设备,包括行走大车、行走小车、卸料部、翻料部及传料部。行走小车设置在行走大车上,行走小车能够在行走大车上移动;卸料部设置在行走大车上,卸料部随行走大车的移动而同步移动;翻料部环绕行走小车设置,翻料部能够在行走小车上转动;传料部设置在行走小车上,且传料部位于翻料部所环绕的区域内,传料部能够沿行走小车在行走大车上的移动方向传动。本发明的智能固废发酵处理设备,能够一体化实现固废发酵过程中的混料、平料、翻抛、移行、输送等过程,减少了设备数量,提高了固废发酵处理效率,减少了发酵处理能耗、缩短了发酵处理周期,自动化程度高。

标签:
固废
北京 - 北京 来源:中冶有色网 2023-03-19
固废免烧陶粒及其制备方法、一种泡沫混凝土和一种轻质隔墙板

本发明属于建筑材料技术领域,具体涉及一种固废免烧陶粒及其制备方法、一种泡沫混凝土和一种轻质隔墙板。本发明提供的固废免烧陶粒包括以下质量百分含量的制备原料:50~55%钢渣粉,10~15%矿渣粉,5~10%水泥,1~5%激发剂,3~5%密度调节剂,20~30%水。本发明所提供的固废免烧陶粒的堆积密度为600~700kg/m3,筒压强度为8~12MPa,吸水率为6~8%。由该固废免烧陶粒所制备的免烧陶粒泡沫混凝土具有较低的密度和导热系数,同时还具有优异的抗压性能和稳定性能。

标签:
固废
北京 - 北京 来源:中冶有色网 2023-03-19
综合处理含硫化氢酸性废气与固废杂盐的系统

本实用新型公开了一种综合处理含硫化氢酸性废气与固废杂盐的系统,包括相互连接的硫化氢燃烧制酸系统和固废杂盐处理系统;硫化氢燃烧制酸系统包括硫化氢焚烧炉和催化‑制酸系统;固废杂盐处理系统包括通过管道依次连接的搪瓷玻璃反应釜、反应液储桶、结晶器、增稠器、吊袋离心机、纯料输送机、干燥机、干料输送机和自动包装机;本实用新型将化工酸性废气硫化氢回收与固废杂盐资源化综合处置,实现了对两种污染物的回收再利用,既节省了硫酸的购买成本,又解决了固废杂盐的处置问题,实现了真正意义上的零排放,并带来了一定的经济价值,满足可持续发展要求。

标签:
固废
北京 - 北京 来源:中冶有色网 2023-03-19
生活固废一体化处理装置

本发明涉及生活固废一体化处理装置,包括挤压分离部件、破碎部件、烘干部件、磁选部件、热解筛分部件和蒸发冷凝部件。通过对各个部件进行具体设置,实现了固废除水、破碎、烘干、磁选、热解、筛分和油气冷凝的一体化流程的优化,实现了对固废无二次污染的处理,不仅将固废中的固形物进行了最大化的回收处理,同时也对其中产生的污水进行了处理,从而真生的实现了无害化处理。

标签:
固废
北京 - 北京 来源:中冶有色网 2023-03-19
含垃圾焚烧飞灰的全固废钢管混凝土制备方法

本发明公开了一种含垃圾焚烧飞灰的全固废钢管混凝土制备方法,包括以下步骤:S1制备粗骨料、小于5mm钢渣颗粒;S2制备细骨料、0.038mm~0.074mm钼尾矿颗粒;S3粉磨垃圾焚烧飞灰、小于5mm钢渣颗粒、0.038mm~0.074mm钼尾矿颗粒;S4粉磨精炼渣、钒钛矿渣;S5粉磨磷石膏;S6将S3、S4与S5中粉体材料拌和,得到复合胶凝材料;S7混合复合胶凝材料、细骨料、粗骨料、豆腐废水、减水剂,经搅拌、成型、养护得到混凝土制品。该制备方法能够解决垃圾焚烧飞灰和大宗工业固废无害化、减量化、资源化困难的问题,从而达到变废为宝,使固废产生较高经济价值,实现固废绿色可持续发展,节能环保的目的。

标签:
固废
北京 - 北京 来源:中冶有色网 2023-03-19
生态脆弱区域多源固废安全处置体系建立方法

本发明公开了一种生态脆弱区域多源固废安全处置体系建立方法,具体步骤如下:步骤一、建立生态脆弱性评价指标体系;步骤二、利用层次分析法确定各生态脆弱性评价指标的权重;步骤三、建立生态脆弱区多源固废安全处置环境效益评价指标体系;步骤四、确定多源固废安全处置环境效益评价指标权重;步骤五、分析多源固废安全处置的各类技术并综合筛选;步骤六:优选出生态脆弱区的多源固废安全处置技术。本发明通利于明确生态脆弱区的影响因子,从而利于针对性控制不同指标;利于针对固废的多源污染进行解析,并对不同处置方法进行分类划分且明确权重,利于突出重点;可有效的多源固废时,兼顾经济、环境和社会等因素,达到处置技术的优化选择。

标签:
固废
北京 - 北京 来源:中冶有色网 2023-03-19
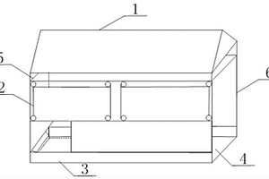
用于页岩气钻井现场的移动式固废托盘撬

本实用新型公开了一种用于页岩气钻井现场的移动式固废托盘撬,包括本体框架、顶棚(1)、围挡(2)、踢脚板(3)和过桥板(4),其中,所述顶棚(1)为扁平三角形,位于本体框架的顶部,用于遮挡风雨;所述围挡(2)为长方形,位于本体框架三侧,用于侧挡风雨;所述踢脚板(3)位于围挡(2)与地面相接的三侧,用于加强底边防护;所述过桥板(4)位于本体框架底部,用于装盛固废。围挡(2)包括帆布围挡(2)和铁质围挡(2),帆布围挡(2)位于铁质围挡(2)的上面。移动式固废托盘撬一侧为开放式进口(6),用于堆放或取出固废。顶棚(1)为拆装式遮雨棚。

标签:
固废
北京 - 北京 来源:中冶有色网 2023-03-19
上一页 205 206 207 208 209 ... 226 下一页
共226页    到第

中冶有色为您提供最新的北京有色金属固/危废处置技术理论与应用信息,涵盖发明专利、权利要求、说明书、技术领域、背景技术、实用新型内容及具体实施方式等有色技术内容。打造最具专业性的有色金属技术理论与应用平台!

全国热门有色金属设备推荐
展开更多 +
全国热门有色金属技术推荐
展开更多 +

 

江西省隆恩特环保设备有限公司
宣传

报名参会
更多+

报告下载

有色专家
更多+

南昌航空大学
副院长/教授
东北大学
院长/教授
中南大学
常务副校长
蒙纳士苏州校区
中国工程院外籍院士/校长
矿冶科技集团有限公司工程公司
副总经理
赤泥综合利用研究报告2025
推广

热门技术
更多+

推荐企业
更多+

福建省金龙稀土股份有限公司
宣传

发布

在线客服

公众号

电话

顶部
咨询电话:
010-88793500-807