青岛垚鑫智能科技有限公司
宣传

位置:中冶有色 >

有色技术频道 >

> 固/危废处置技术

分类:
全部
矿山技术
冶金技术
材料制备及加工技术
环境保护技术
分析检测技术
 
全部
废水处理技术
大气治理技术
固/危废处置技术
土壤修复技术
地区:
全部
北京
天津
上海
重庆
河北
山西
辽宁
吉林
黑龙江
江苏
浙江
安徽
福建
江西
山东
河南
湖北
湖南
广东
海南
四川
贵州
云南
陕西
甘肃
青海
内蒙
广西
西藏
宁夏
新疆
其他
其他
展开
 
全部
北京

北京有色金属固/危废处置技术理论与应用

免费发布技术信息>>
含碳固废液废内碳元素凝结聚合方法

一种含碳固废液废内碳元素凝结聚合方法,涉及碳元素凝结聚合技术领域,包括一种含碳固废液废内碳元素凝结聚合设备,包括混合电机,混合电机的底部固定连接有双重吸取仓,双重吸取仓的内部转动连接有加压板。该含碳固废液废内碳元素凝结聚合方法,经过压缩活塞等机构的作用,使过滤液在经过控制器使形成较薄的水幕,在185nm紫外线照射时,形成大量的臭氧,能够有效的杀死该过滤液中的微生物,紫外线照射薄水幕使得杀菌效果更加彻底有效,经过杀菌过后的过滤液经过均匀喷射管的作用,有效的通过纳滤膜组件进入约束仓内,进行汇流,纳滤膜能够有效的拦截微生物尸体这种含碳物体,从而达到碳元素凝结聚合的效果。

标签:
固废
北京 - 北京 来源:中冶有色网 2023-03-19
氢基冶炼含铅精矿和处理铅基固废的方法

本申请提出一种氢基冶炼含铅精矿和处理铅基固废的方法,采用该方法进行炼铅或处理铅基固废,无碳排放。氢气能量密度高、热效率高,可实现冶炼或处理铅基固废过程的低能耗与高热效率;氢气作为还原剂代替碳质还原剂,大大减少了还原冶炼过程中的碳排放。采用该工艺可以实现温室气体二氧化碳零排放;可提高处理能力并提高铅的回收率,降低尾渣含铅量。同时,回收铁、锌、锡、铟、锗等有价金属并保证较高的回收率;所产烟气中的水蒸气可经洗涤净化后用于工业制氢系统生产氢气和氧气,实现循环利用;可以利用现有火法炼铅工艺及设备,对其进行简单改造,投资成本低;该设备操作简单,金属回收率高,单系列产能适应多种规模。

标签:
固废
北京 - 北京 来源:中冶有色网 2023-03-19
氢基冶炼含铅精矿和处理铅基固废的设备

本申请提出一种氢基冶炼含铅精矿和处理铅基固废的设备,采用该设备进行炼铅或处理铅基固废,无碳排放。氢气能量密度高、热效率高,可实现铅冶炼或处理铅基固废过程的低能耗与高热效率;氢气作为还原剂代替碳质还原剂,大大减少了还原冶炼过程中的碳排放。采用该工艺可以实现温室气体二氧化碳零排放;可提高处理能力并提高铅的回收率,降低尾渣含铅量。同时,回收铁、锌、锡、铟、锗等有价金属并保证较高的回收率;所产烟气中的水蒸气可经洗涤净化后用于工业制氢系统生产氢气和氧气,实现循环利用;可以利用现有火法炼铅工艺及设备,对其进行简单改造,投资成本低;该设备操作简单,金属回收率高,单系列产能适应多种规模。

标签:
固废
北京 - 北京 来源:中冶有色网 2023-03-19
提高充填接顶率的磷石膏基全固废充填料配比优化方法

本发明提供一种提高充填接顶率的磷石膏基全固废充填料配比优化方法,属于绿色充填采矿技术领域。该方法首先对磷石膏以及低品质固废进行矿物分析和粒径测试;然后开展不同配比的磷石膏基全固废充填料充填体强度试验与膨胀率测试;再根据试验结果建立充填体强度和膨胀率数学模型;进而建立磷石膏基全固废充填料的配比优化模型;最后求解该配比优化模型获得磷石膏基全固废充填料优化配比。该方法充分利用磷石膏的自膨胀性,并实现多种低品质固废配比优化组合和协同作用,能够避免充填体膨胀过大导致充填体强度劣化,可在满足充填体强度的基础上,最大限度地发挥磷石膏膨胀性,从而提高充填采场的接顶率。

标签:
固废
北京 - 北京 来源:中冶有色网 2023-03-19
废盐与多种固废综合利用的方法

本发明提供了一种废盐与多种固废综合利用的方法,包括:(1)对废盐进行电解与合成,得到酸液和碱液;(2)对气化渣进行机械活化,得到机械活化气化渣;(3)利用得到的酸液对机械活化气化渣进行化学活化,得到化学活化液和化学活化气化渣;(4)利用含铝固废和碱性固废对的化学活化液进行聚合调控处理,得到铝铁系净水剂;(5)利用得到的碱液对化学活化气化渣进行稀碱脱硅处理,得到碳粉和硅酸钠;本发明基于成分互补、跨行业多工艺集成原理,极大程度上实现了大宗工业固废的综合利用,产品附加值高,过程无二次污染物产生,能耗和成本较单一产业具有明显的优势,符合低碳循环发展的经济理念,具有明显的经济、环境及社会效益。

标签:
固废
北京 - 北京 来源:中冶有色网 2023-03-19
焦化固废的处理回收装置

本实用新型公开了一种焦化固废的处理回收装置,其包含用来取煤的在线取煤设备、用来输送焦化固废的焦化固废输送设备以及用来混合煤粉与焦化固废的混合成型设备;所述在线取煤设备、焦化固废输送设备二者分别与混合成型设备连接。本实用新型提供的焦化固废的处理回收装置,工艺设备简单实用,设备投资少,效率高,可以彻底解决焦化厂有机固废污染环境的问题,而且采用在线取煤、在线加工、在线回用的方式,有效减少操作强度,避免二次污染。

标签:
固废
北京 - 北京 来源:中冶有色网 2023-03-19
工农城固废基陶粒及其制备方法和应用

本发明提供了一种工农城固废基陶粒及其制备方法和应用,属于固废资源化利用技术领域。本发明提供的工农城固废基陶粒制备原料包括:粘结剂、城市污泥、有机炭质混合料(秸秆和园林废弃物)和煤基固废均质体(机械活化粉煤灰、煤矸石和脱硫石膏)。本发明利用煤矸石、城市污泥、园林废弃物和秸秆的热值及在焙烧中释放出的反应气调控陶粒的性能,利用煤矸石中矿物质作为骨架的特性,增强陶粒的强度;利用粉煤灰和城市污泥的铝硅质组分的活性和多孔结构及与脱硫石膏的胶凝特性,优化陶粒的孔结构;利用园林废物和秸秆炭化后有机炭质混合料的活性和多孔特性,增强陶粒对于污水和废气的吸附去除性能。

标签:
固废
北京 - 北京 来源:中冶有色网 2023-03-19
封存二氧化碳用固废基粘结剂、制备方法及其封存二氧化碳方法

一种封存二氧化碳用固废基粘结剂、制备方法及其封存二氧化碳方法,该粘结剂按质量份计,包括以下组分:无机胶凝材料;固废材料;功能助剂;制备步骤:将功能助剂和部分固废材料经双螺杆挤出机加热挤出,再经机械粉碎机加工至400或600目以下,再与无机胶凝材料等经多功能搅拌机搅拌混合均匀即得到粘结剂粉体;封存工艺有两种,第一种:使用粘结剂粉体、砂和水经多功能搅拌机混合均匀后制样(240mm×115mm×53mm)、烟气养护即可封存烟气中的二氧化碳;第二种:将粘结剂、骨料和水在可密封搅拌罐中混合搅拌均匀,通入烟气,继续搅拌30min~60min,然后将拌合物直接用于矿坑、矿洞、油井和矿井的回填,即可将烟气中的二氧化碳封存。

标签:
固废
北京 - 北京 来源:中冶有色网 2023-03-19
风光驱动固废处理的多联供装置系统

本发明提供了一种风光驱动固废处理的多联供装置系统,所述多联供装置系统包括固废热解单元、化学链燃烧与发电单元、海水淡化与供热单元以及气体存储单元。本发明将固废热解、化学链燃烧以及先进储热相融合,通过聚焦太阳光,向热解装置和化学链燃烧反应器补充反应热能,并将风能转化的电能作为旋转设备的动力源,使燃烧产物中的二氧化碳更容易分离与存储,有效利用海岛地区太阳能、风能等丰富的可再生资源,降低传统化石能源的消耗;同时还可向外界提供电力输出、热力输出和淡水等多种资源,就地实现海岛生活垃圾的减量化、无害化和资源化,解决海岛地区电力、热力和淡水资源紧缺的问题。

标签:
固废
北京 - 北京 来源:中冶有色网 2023-03-19
煤基固废制备充填材料配比方法

本发明涉及一种煤基固废制备充填材料配比方法,包括以下步骤:筛选:将煤基固废材料中的煤矸石、粉煤灰与煤灰渣进行筛选分类,一次搅拌:将煤矸石、粉煤灰、煤灰渣及煤泥分别投入搅拌机内进行搅拌,搅拌机内放入1‑5份黏土,混合后搅拌时间为40‑80分钟,加工:搅拌时间结束后,依据混合物的浓稠程度进行添加稀释剂6‑10份或固化剂4‑12份。该煤基固废制备充填材料配比方法,通过煤矸石与粉煤灰的成分与黏土成分相近,能够在制砖时减少土、煤与黏土的使用,从而能够节约土地面积,减少对环境的破坏,利用固定剂与稀释剂,能够对煤矸石与粉煤灰等材料进行搅拌成型,从而能够对煤基固废进行充填材料的制备,达到了对煤基固废的资源利用。

标签:
固废
北京 - 北京 来源:中冶有色网 2023-03-19
化工废水固废杂盐资源化处理系统

本实用新型公开了一种化工废水固废杂盐资源化处理系统,属于资源回收技术领域,该系统以煤化工或石油化工厂回用水、化学水、循环水等系统高浓盐水蒸发结晶制得的固废杂盐与硫酸反应生产氯化氢与硫酸氢钠晶体;所述的系统包括以下步骤:混合反应、存储、吸收氯化氢、浓缩结晶、固液分离、洗涤离心处理、热风干燥、包装,本实用新型既充分利用了化工资源,又提高了固废杂盐的附加值,而且无废液排出,满足可持续发展要求。

标签:
固废
北京 - 北京 来源:中冶有色网 2023-03-19
有机固废反应器好氧发酵曝气装置

本实用新型公开了一种有机固废反应器好氧发酵曝气装置,包括:套筒、套筒支管、法兰片、曝气头盲板、快开卡箍、垫片、曝气头、有机固废反应器筒壁;所述套筒承载曝气头,所述套筒支管与套筒连接,所述法兰片设置于套筒的底部,所述曝气头盲板设置于曝气头的底部,所述快开卡箍连接法兰片和曝气头盲板,所述垫片设置于法兰片和曝气头盲板之间,所述有机固废反应器筒壁承载套筒。与现有的有机固废好氧发酵曝气装置相比,本实用新型有机固废反应器好氧发酵曝气装置具有良好的透气性好、防堵、拆卸便捷等优势,可大力推广应用。

标签:
固废
北京 - 北京 来源:中冶有色网 2023-03-19
移动式有机固废高温热裂解处理设备

本实用新型公开了一种移动式有机固废高温热裂解处理设备,包括依次连通的进料装置、高温热解设备、脱碳室、冷却出料装置;所述进料装置接收有机固废并将其密封输送至高温热解设备;所述高温热解设备对有机固废进行热解以生成热解后产物,所述热解后产物包括热解燃气及热解残渣;所述脱碳室接收所述高温热解设备产生的热解残渣,并对热解残渣中碳进行水煤气反应以进一步脱碳产气;所述冷却出料装置用来对所述脱碳室产生的高温热解残渣进行降温后排出;本实用新型的优点在于:实现热能利用效率的提高,降低热能损耗,同时实现对固废中有机物高温热裂解反应进程的有效控制,使得固废在处理设备中得到有效的转化。

标签:
固废
北京 - 北京 来源:中冶有色网 2023-03-19
赤泥改性及用于有机固废热解气化过程除焦脱硫的方法

本发明公开了赤泥改性及用于有机固废热解气化过程除焦脱硫的方法。其中改性赤泥的方法包括:将赤泥、氧化钙和/或氢氧化钙、水混合并进行水热反应;对水热反应后的混合液进行干燥处理,以便得到改性赤泥。该方法通过在赤泥中掺入氧化钙和/或氢氧化钙并通过水热法强化置换出钠来提高赤泥的碱性催化活性,同时钙的引入也提升了赤泥的脱硫性能,使得改性后赤泥兼具催化除焦及脱硫的双重功效,将其应用于有机固废热解气化过程中不仅可以进一步提高可燃气体的产量同时减少反应中产生的H2S等含硫气体污染物,还为赤泥的资源化利用开辟了新的途径,适合大规模推广。

标签:
固废
北京 - 北京 来源:中冶有色网 2023-03-19
小型污水与固废综合处理处置系统及其方法

本发明提供了一种小型污水与固废综合处理处置系统,包括污水净化单元、固废处理处置单元、恶臭气体净化单元和综合消纳单元;所述污水净化单元包括沿污水流动方向依序设置的污水收集系统、格栅井和污水处理系统;所述污水处理系统中的恶臭气体排放口通过管路与恶臭气体净化单元导通连接,污水处理系统中的污泥排放口通过管路导通连接有污泥脱水设备;污水处理系统中的清水排放口通过管路导通连接有清水池,所述清水池通过管路与综合消纳单元导通连接;本发明充分结合了污水处理和固废处理处置装置的特点,对于二者在污染物处理处置过程中产生的二次污染物进行相互处理处置,实现了污染物零排放的要求。

标签:
固废
北京 - 北京 来源:中冶有色网 2023-03-19
含砷固废的电化学处理方法

本发明提供了一种含砷固废的电化学处理方法,所述含砷固废的电化学处理方法包括如下步骤:(1)将碱和溶剂或碱溶液与含砷固废混合,得到混合物;(2)将所述混合物作为电解质,置于电化学反应装置中进行电化学反应,所述电化学反应过程中向所述电解质中通入氧化性气体;(3)将步骤(2)得到的反应产物进行固液分离,得到含砷溶液。所述方法砷的提取率较高、清洁无污染、工艺条件温和、成本低并且对设备的要求低;不引入杂质,便于后续分离;所用碱浓度较低,降低碱耗;自动化程度高,可以减少人力投入,能带来很好的经济效益和社会效益,具有很好的应用前景。

标签:
固废
北京 - 北京 来源:中冶有色网 2023-03-19
采用管式布风的流化床工业固废焚烧炉

本实用新型公开的一种采用管式布风的流化床工业固废焚烧炉,属于固废处置技术领域。炉体下部为锥形段,锥形段上设有固废入口和返料入口,固废入口连接有进料系统,返料入口连接有返料装置;炉体的上部设有烟气出口,烟气出口连接有分离装置,分离装置的底部出口与返料装置连接,分离装置的上部出口连接至尾部烟道;锥形段底部的底渣出口连接有落渣管,底渣出口设有排渣阀;锥形段内设有若干层流化布风管,流化布风管连接有流化风系统;相邻流化布风管之间、流化布风管与锥形段的壁面之间均留有用于落渣的间隙;流化布风管上开设有若干出风孔。本实用新型结构设计合理、灵活,特别适合处置工业固废处置,应用价值较高、容易实现工业化。

标签:
固废
北京 - 北京 来源:中冶有色网 2023-03-19
城市固废焚烧过程主蒸汽流量实时预测方法

一种城市固废焚烧过程主蒸汽流量实时预测方法,步骤如下:一、对城市固废焚烧过程的历史数据进行预处理,使用基于滑动窗口与相关向量机RVM结合的方法识别并删除其中的异常值,并使用时间连续的数据作为案例库;二、使用基于欧氏距离与协方差作为相似度指标的即时学习方法JITL检索数据样本,得到与待预测时刻相似度最高的n*K个案例;三、使用基于机理分析改进的支持向量机ISVM对检索出的n*K个案例建立模型,并得出目标时刻的主蒸汽流量值,最后将结果与目标时刻工况参数作为一个案例存储到案例库中;四、重复步骤二~三,直至焚烧过程结束,以实现城市固废焚烧过程主蒸汽流量实时预测。本发明使得热能转化状况得到准确检测,提高热能利用率。

标签:
固废
北京 - 北京 来源:中冶有色网 2023-03-19
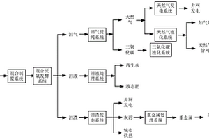
城乡固废有机质资源化利用系统及其方法

本发明实施例涉及一种城乡固废有机质资源化利用系统及其方法,所述系统包括混合制浆系统和混合厌氧发酵系统;所述混合制浆系统包括筛选装置、混合装置、碎磨装置和制浆装置,所述混合制浆系统用于对所述固废有机质进行筛选和混合,并在筛选和混合之后,进行碎磨、制浆处理;所述混合厌氧发酵系统对经混合制浆系统处理后所获得的混合物进行厌氧发酵处理,以获得沼气、沼液和沼渣。该系统实现了有机质固废的高效资源化利用,避免了垃圾处理造成的环境污染,在产生社会效益的同时,还能够产生经济效益。

标签:
固废
北京 - 北京 来源:中冶有色网 2023-03-19
大型燃煤锅炉耦合固废危废储运上料系统

本发明公开了一种大型燃煤锅炉耦合固废危废储运上料系统,包括:迁车台、贮存仓、贮存仓出料输送装置、机械输送装置、破碎机、阀门等。该系统贮存仓上部设有迁车台,下部设出料输送装置,出料装置后接机械输送装置,最终通过控制插板阀实现与电厂犁式卸煤器配合把固废危废送入指定电厂原煤斗,系统内还设有破碎机,减少与原煤掺混的离析现象。单仓容积可大于100m³,较高的贮存仓容积利用率,贮存仓多点卸料及出料、杜绝卸料过程中物料外溢,避免人工清理和污染车轮胎,该系统不借用输煤皮带,减少对电厂环境污染。同时也充分利用社会现有资源,使固废危废彻底无害化、资源化利用,为燃煤电厂添加新的职能。

标签:
固废
北京 - 北京 来源:中冶有色网 2023-03-19
油污固废含油率快速测定方法

一种油污固废含油率快速测定方法,其特征于,包括下列步骤:步骤一,将一组测试样品称重,称量精度0.01g,得到质量m1,将样品放置于烘箱中,在105℃下烘干至恒重,得到质量m2;步骤二,称取质量m3的烘干后的样品于烧杯中,每份样品1~5g,然后向烧杯中加入20ml~100ml的光谱级四氯乙烯或四氯化碳有机溶剂,使用体积记为V1。本发明简单、快捷,能快速测量油污固废含油率,解决了生产中不能快速测量油污固废含油率长期困扰生产过程的问题。

标签:
固废
北京 - 北京 来源:中冶有色网 2023-03-19
工业固废预处理协同烟气碳捕集的方法

本发明涉及一种工业固废预处理协同烟气碳捕集的方法,步骤包括:将工业固废加入浸出剂在搅拌釜中搅拌浸出,有价离子和杂质离子同时被浸至浸出液中,持续一定时间过滤,滤后渣返回工厂车间作为原料使用或用于进一步加工资源化产品,滤后液通过泵打入吸收塔上部,与底部通入的的工厂烟气进行接触吸收反应。经塔内吸收反应后的烟气从塔顶排出或通至下一步烟气处理工序,烟气中的大部分二氧化碳、二氧化硫、氮氧化物等酸性气体在吸收塔中被滤后液接触吸收。而滤后液的氨氮、羟基、钙、镁、砷及重金属杂质离子在塔内与烟气中的二氧化碳等酸性气体分子发生反应,被水解或析出,从塔底排出,进行过滤等进一步处理,从而起到溶液除杂净化、酸碱度调节的效果。接触反应中,工业固废浸出的滤后液得到了除杂净化和调节,烟气中的二氧化碳得到了捕集,其它酸性气体也不同程度的得到了脱除,达到了以废治废,废气和固废协同处理的效果。

标签:
固废
北京 - 北京 来源:中冶有色网 2023-03-19
利用固废生产铁合金和耐火材料的方法

本发明属于固废处理领域,特别涉及一种利用固废生产铁合金和耐火材料的方法,包括以下步骤:(1)原料预处理:将铬渣、还原剂进行破碎处理,对赤泥进行烘干处理;(2)配料:将铬渣、还原剂、赤泥均匀混合;(3)还原熔炼:将混合好的配料加入到还原熔炼炉即矿热炉中熔炼,熔炼完成后,铬铁水和炉渣都在炉子的下部取出;(4)炉渣处理:将炉渣进行粒化处理,得到3mm以下的颗粒,然后再进行磨碎,制备成粒度小于150目的耐火材料原料。本发明的方法具有处理固废的工艺流程短、固废利用的附加值高、节能环保的特点,同时具有很大的发展潜力。

标签:
固废
北京 - 北京 来源:中冶有色网 2023-03-19
固废制备泡沫玻璃的方法

本发明属于固废处置与资源化技术领域,公开了一种固废制备泡沫玻璃的方法。以固废为原料,经配料、混合、熔化,利用原料加热过程中产生气体,形成泡沫体,经冷却得到泡沫玻璃。所制备的泡沫玻璃具有低导热系数和阻燃的特点,可用于建筑保温防火材料。本发明实现了固废的无害化处置和高值化利用,具有原料来源广和生产成本低的优点。

标签:
固废
北京 - 北京 来源:中冶有色网 2023-03-19
用于处理包含有机污染物的固废物料的热处理系统

本申请公开了一种用于处理包含有机污染物的固废物料的热处理系统,包括:破碎装置(10),所述破碎装置(10)用于将待处理的固废物料进行破碎处理;热处理单元(13),其包括:舱体,舱体内部包括输送履带和热辐射散热管(12)、将破碎处理后的固废物料导引到所述输送履带上的进料部、将热处理后的固废物料从输送履带上导引到所述舱体外的出料部;供热单元(1),其包括燃烧室,燃烧室通过第一烟气管路与所述热辐射散热管(12)一端连通,所述热辐射散热管(12)另一端通过第二烟气管路连通排烟单元(8)。由上,本申请的系统具有应用范围广泛、系统运行安全、节能、高效、运行稳定、可靠等优点。

标签:
固废
北京 - 北京 来源:中冶有色网 2023-03-19
高效固废综合利用系统
高效固废综合利用系统 1162     
 0

本实用新型公开一种高效固废综合利用系统,涉及冶金固废处理技术领域,解决了相关技术中转炉除尘灰处理存在副产物须再处理的技术问题。包括依次设置的配料模块、混合模块、造球模块与转底炉焙烧模块,配料模块包括接收从转炉产出的转炉除尘灰,转底炉焙烧模块后相对设置有除尘回收锌粉模块和热压模块,除尘回收锌粉模块用于回收从转底炉焙烧模块排出的高温烟气中粉尘,热压模块用于将转底炉焙烧模块在还原气氛下产出的金属化球团进行热压,并形成热压块,热压块被配置为返至转炉。金属化球团经热压模块被热压形成热压块,可用作转炉的废钢原料,解决了传统火法冶炼处理冶金灰的产生副产物的问题,将固废循环进行耗用,实现了固废的循环利用。

标签:
固废
北京 - 北京 来源:中冶有色网 2023-03-19
大型箱载式农林固废纤维化农机装备

一种大型箱载式农林固废纤维化农机装备,其以箱载结构及其较大容积、较长用时及较低能耗为基础,而创新以户外型、大容积、低成本、低能耗、易操作且安全为特质的箱载结构型原料常压软化容器,并通过上述箱载结构型常压原料软化容器与新能源及清洁能源供热系统集成,且创建以较长用时、较低能耗、相对安全及环境友好为特征的原料常压软化关键装备,以致形成具备农林废弃物纤维化、水液循环回用、无污废排放、就地加工、移动作业、节能环保及安全生产能效的新型农林固废纤维化及其农机装备;其以因地制宜及绿色生态为理念,通过农村丰富的时间、空间、新能源及清洁能源生产要素,而破解农林固废纤维化农机装备置身田野的能源缺乏及发展瓶颈。

标签:
固废
北京 - 北京 来源:中冶有色网 2023-03-19
酸性金属矿山固废堆场植被恢复方法

本发明提供一种酸性金属矿山固废堆场植被恢复方法,其包括如下步骤:堆场稳定处理;修建坡面截排水系统;表层防渗隔离:实施堆场表层填充封闭,形成填充层,之后喷附柔性防渗隔离材料,形成防渗隔离层;铺设植被垫,并采用锚固方式固定;铺设双向土工格栅,并采用锚钉将土工格栅、植被垫一并固定在坡面上;先后喷射植生基质和种籽层;表面覆盖植被毯。本发明提供的酸性金属矿山固废堆场植被恢复方法,不仅能够有效的减少酸性金属矿山固废堆场许多污染物的环境污染问题,而且能够恢复堆场植被系统,增加绿植面积,营造良好环境。

标签:
固废
北京 - 北京 来源:中冶有色网 2023-03-19
便于收纳的固废处理装置

本实用新型涉及固废处理技术领域,尤其为一种便于收纳的固废处理装置,包括底板,所述底板顶部的左侧以及右端均固定安装有支柱,所述支柱的顶部固定安装有粉碎箱,所述粉碎箱内腔两侧的上端均固定安装有粉碎板;本实用新型通过底板、支柱、粉碎箱、导流板、第一步进电机、第一粉碎辊、主动齿轮、从动齿轮、第二粉碎辊、粉碎板、收集箱、背板、滑杆、滑动器、连接板、第二步进电机、第一齿轮、齿板、固定板和拨动板的设置,解决了现有的固废处理装置不便于收纳,传统的固废处理装置在粉碎后进行收纳时需要人为对收纳箱内部整平,此方式不仅费时费力,而且增加工作人员的工作强度,从而降低了工作效率的问题。

标签:
固废
北京 - 北京 来源:中冶有色网 2023-03-19
促进畜禽固废中抗生素释放的助剂及其应用

本发明公开了一种促进畜禽固废中抗生素释放的助剂及其应用,所述助剂主要成分包括螯合剂与酸。螯合剂与酸的摩尔比为5:1‑7.5:1;所述螯合剂为乙二胺四乙酸二钠、草酸钠或柠檬酸钠,所述酸为盐酸、硫酸或磷酸。所述助剂可以用于吸附畜禽废弃物固相中的抗生素释放到液相,对畜禽废弃物浸提液进行去除抗生素的处理,降低了畜禽固废还田中抗生素的污染风险,同时降低了处理成本,为畜禽固废的无害化处理及农田安全利用奠定基础。

标签:
固废
北京 - 北京 来源:中冶有色网 2023-03-19
上一页 204 205 206 207 208 ... 226 下一页
共226页    到第

中冶有色为您提供最新的北京有色金属固/危废处置技术理论与应用信息,涵盖发明专利、权利要求、说明书、技术领域、背景技术、实用新型内容及具体实施方式等有色技术内容。打造最具专业性的有色金属技术理论与应用平台!

全国热门有色金属设备推荐
展开更多 +
全国热门有色金属技术推荐
展开更多 +

 

江西省隆恩特环保设备有限公司
宣传

报名参会
更多+

报告下载

有色专家
更多+

矿冶科技集团江苏北矿金属循环利用科技有限公司
书记 / 总经理
赣州江钨钨合金有限公司
工程师
武汉科技大学
院长 / 教授
南京理工大学、中国科学院
院士
长沙有色冶金设计研究院有限公司
正高级工程师/中国铝业首席工程师/全国有色金属行业设计大师/国家注册采矿工程师
赤泥综合利用研究报告2025
推广

热门技术
更多+

推荐企业
更多+

福建省金龙稀土股份有限公司
宣传

发布

在线客服

公众号

电话

顶部
咨询电话:
010-88793500-807