青岛垚鑫智能科技有限公司
宣传

位置:北方有色 >

有色技术频道 >

> 加工技术

分类:
全部
矿山技术
冶金技术
材料制备及加工技术
环境保护技术
分析检测技术
 
全部
功能材料技术
复合材料技术
新能源材料技术
合金材料技术
加工技术
地区:
全部
北京
天津
上海
重庆
河北
山西
辽宁
吉林
黑龙江
江苏
浙江
安徽
福建
江西
山东
河南
湖北
湖南
广东
海南
四川
贵州
云南
陕西
甘肃
青海
内蒙
广西
西藏
宁夏
新疆
其他
其他
展开
 
全部
南京
无锡
徐州
常州
苏州
南通
连云港
淮安
盐城
扬州
镇江
泰州
宿迁

江苏南京有色金属加工技术理论与应用

免费发布技术信息>>
锂电池模块安全监控管理系统及其管理方法

本发明属于锂电池安全监控技术领域,尤其为一种锂电池模块安全监控管理系统及其管理方法,所述系统包括现场采集及控制模块、监控计算机、中心应用服务器、预处理服务器、WEB服务器和数据库服务器,所述现场采集及控制模块是由控制终端、锂电池数据采集模块、储存模块、显示模块、报警模块和无线传输模块组成,所述锂电池数据采集模块、储存模块、显示模块、报警模块和无线传输模块分别与控制终端电性连接,所述中心应用服务器、预处理服务器、WEB服务器和数据库服务器分别与中心应用服务器连接。本发明具有报警及时、参数监测精确性高的特点,满足稳定、可靠且高效的锂电池模块安全监测需求。

标签:
加工技术
江苏 - 南京 来源:北方有色网 2023-03-18
新能源储能用锂离子电池工作状态监测用综合实验装置

本发明涉及锂电池监测设备技术领域,具体涉及一种新能源储能用锂离子电池工作状态监测用综合实验装置,包括安装顶板,所述安装顶板的四周且靠近顶部的位置处均固定连接有限位滑板,所述安装顶板正面和背面且靠近中部的位置处、左侧和右侧且靠近中部的位置处均开设有滑槽,所述安装顶板左右两侧的滑槽中滑动连接有第一固定板;本发明通过设计的安装顶板、第一固定板、第二固定板、卡合框、固定贴板、压力传感器和电子喇叭等结构的设计,能够有效的利用该装置对锂离子电池的工作状态进行实时检测,即能够在锂离子电池在工作中被监测时若是发生鼓包的情况,能够快速的提醒工作人员该锂离子电池出现了质量问题。

标签:
加工技术
江苏 - 南京 来源:北方有色网 2023-03-18
多路锂电池充电器
多路锂电池充电器 1049     
 0

本实用新型涉及一种多路锂电池充电器,属于充电器技术领域。该锂电池充电器包括AC/DC整流滤波电路、Flyback DC/DC及其控制电路、保护部分逻辑运算电路、驱动及报警电路和充电逻辑电路。AC/DC整流滤波电路与Flyback DC‑DC及其控制电路连接,所述Flyback DC‑DC及其控制电路的输出端连接到充电逻辑电路,Flyback DC‑DC及其控制电路的输出端同时连接到保护部分逻辑运算电路,保护部分逻辑运算电路对Flyback DC‑DC及其控制电路的温度、输出电压和输出电流进行采样,并经过保护部分逻辑运算电路后输出控制信号CON1,控制信号CON1连接到驱动电路及报警电路。该锂电池充电器可为5路锂电池充电,采用按先后顺序的方式依次进行充电,其充电速度快,且带有过充、过流、过温保护的功能。

标签:
加工技术
江苏 - 南京 来源:北方有色网 2023-03-18
锂离子电池组异常升温早期预警及水循环冷却装置

本实用新型锂离子电池组异常升温早期预警及水循环冷却装置涉及的是一种对18650型锂离子电池在储存、运输及充放电过程中温度异常升高早期预警及水循环冷却装置,在电池储存、运输及充放电异常升温时对电池进行早期预警并冷却。结构包括电池组温度监测预警部分、循环水冷却电池组部分和循环水水温监测及冷却部分。在锂离子电池的充、放电、储存、运输过程中,为锂离子电池的充放电过程提供更加安全的充放电环境,在电池充放电热失控之前进行及时预警。

标签:
加工技术
江苏 - 南京 来源:北方有色网 2023-03-18
薄膜铌酸锂光波导与InP基光电探测器异质集成结构

本发明公开了一种薄膜铌酸锂光波导与InP基光电探测器异质集成结构,该结构主要包括InP基光电探测器外延层、耦合层、薄膜铌酸锂光波导、缓冲层和衬底;InP基光电探测器外延层通过耦合层集成于薄膜铌酸锂光波导正上方,缓冲层和衬底依次分布于薄膜铌酸锂光波导下方;沿薄膜铌酸锂光波导传输至InP基光电探测器的光信号通过倏逝波耦合机制,从薄膜铌酸锂光波导透过耦合层先耦合进入其正上方的InP基锥形过渡区,再进入InP基光电探测器外延层,实现薄膜铌酸锂光波导与InP基光电探测器外延层片上异质集成,满足薄膜铌酸锂光芯片和InP基光电探测器芯片的低损耗异质集成需求。

标签:
加工技术
江苏 - 南京 来源:北方有色网 2023-03-18
锂硫电池电解液制备方法及其应用

本发明公开了一种锂硫电池电解液制备方法及其应用。电解液主要组成为醚类有机溶剂、新型电解质(不同浓度、不同化学组成的多硫化锂盐)、添加剂。电解液的具体调配方法如下:在手套箱中取一定体积醚类有机溶剂,按化学计量比加入一定量的单质硫与硫化锂,密封后取出手套箱,超声处理后充分反应。再在手套箱中向上述电解液中加入添加剂LiNO3,静置后即得到新型的锂硫电池电解液。本发明所公开的电解液配方可适合于各种不同的硫基正极材料,并可显著提高硫电极的循环寿命。

标签:
加工技术
江苏 - 南京 来源:北方有色网 2023-03-18
锂硫电池正极宿主材料及其制备方法和应用

本发明提供一种锂硫电池正极宿主材料及其制备方法和应用。所述锂硫电池正极宿主材料为核壳结构,所述核壳结构的核为钴金属有机框架,所述核壳结构的壳为有机配体掺杂的双金属氢氧化物;所述双金属氢氧化物为钴镍氢氧化物和/或钴锌氢氧化物。本发明所述核壳结构的核不仅有利于单质硫的均匀分布,而且石墨化程度高、导电性强;所述核壳结构的壳,提供了大的吸附表面积,同时壳结构片层上嵌入的大量细小的双金属氢氧化物也提供了大量的极性吸附位点,能够有效地吸附多硫化锂,抑制充放电中间产物多硫化物的穿梭效应,从而有效提高锂硫电池的循环稳定性。

标签:
加工技术
江苏 - 南京 来源:北方有色网 2023-03-18
无线充电锂电池
无线充电锂电池 1101     
 0

本发明公开了一种无线充电锂电池,包括感应线圈、电磁屏蔽材料层、整流稳压及充电管理电路,锂电池芯,其中,感应线圈位于电池底部,电磁屏蔽材料层位于感应线圈上部;锂电池芯位于电池顶部;整流稳压及充电管理电路位于锂电池芯与电磁屏蔽材料层之间;本发明集成了电磁感应能量接收、充电管理、电磁屏蔽功能,并且可以显示出电池的充电状态。

标签:
加工技术
江苏 - 南京 来源:北方有色网 2023-03-18
碳酸型盐湖吸附法提锂工艺及装置

本发明涉及碳酸型盐湖吸附法提锂工艺,属于盐湖提锂技术领域。本发明在吸附法对卤水提锂的过程中,将吸附过程分为两个阶段,第一个阶段采用吸附剂对卤水进行吸附,第二阶段是吸附剂再对后序工段的双极膜碱液浓缩母液进行吸附,使得母液中的锂离子对吸附剂上的钠离子进行置换,使得最终得到的解吸液具有更低的钠锂比,提高了提取的锂的纯度。

标签:
加工技术
江苏 - 南京 来源:北方有色网 2023-03-18
制备锂、钠离子电池电极材料及改性电池隔膜的方法

本发明公开了一种制备锂、钠离子电池电极材料及改性电池隔膜的方法,利用本发明所述方法制备得到的钴镍钼三元金属复合材料CoNiMo‑S@NC,可作为锂离子电池和钠离子电池的负极,而且都表现出良好的储能效果,即使在高密度电流下进行充放电循环也可保持非常稳定的性能,同时还具有非常高的可逆容量。本发明所述方法制备得到的CoNiMo‑S@NC材料还能作为锂硫电池的隔膜改性材料,改性过的隔膜具有更高的孔隙率、电解液吸收率和更短的自熄灭时间,解决了传统的Celgard2325商业隔膜无法维持锂硫电池的高容量并满足锂硫电池安全性的问题。与传统的Celgard2325商业隔膜相比,改性隔膜装备的锂硫电池在倍率性能和循环稳定性上都有很大的提升。

标签:
加工技术
江苏 - 南京 来源:北方有色网 2023-03-18
废旧锂电池阳极材料中有价金属回收方法

本发明公开了一种废旧锂电池阳极材料中有价金属回收方法,所述方法包括:向含有锂锰钴镍元素的溶液中加入氨水,获取氢氧化锰与含有锂钴镍元素的溶液,实现锰元素的分离;使用LMO合成HMO产生的氯化锂溶液,合成氢氧化锂,使用HMO吸附混合溶液中的Li离子,实现Li离子的分离,对混合溶液进行酸性锰离子筛完成锂与锰的分离;调节溶液pH,向溶液中加入氨水与碳酸钠,将钴离子沉淀为碳酸钴,实现钴元素的分离;调节溶液pH,向溶液中加入氨水与碳酸钠,将镍离子沉淀为碱式碳酸镍,实现镍元素的提取。

标签:
加工技术
江苏 - 南京 来源:北方有色网 2023-03-18
预充电拆卸式锂电池保护壳

本实用新型公开了一种预充电拆卸式锂电池保护壳,包括外保护壳和转轴基座,所述外保护壳的内部安装有第一减震垫,且第一减震垫的右端安装有内保护壳,所述转轴基座的上端安装有第二转轴,且第二转轴的上端安装有手柄,所述外保护壳的上端安装有保护壳盖,且保护壳盖的左端设置有卡扣,所述保护壳盖的的右端安装有合页。该实用新型设置有第一减震垫与第二减震垫,当该新型保护壳受到碰撞时起到减震作用,避免损坏内部的锂电池,同时也可避免内保护壳的摇摆幅度过大;第一连接杆转动下来可通过固定块将锂电池固定在内保护壳的内部,从而避免锂电池在内保护壳内发生晃动导致锂电池损坏,同时也便于将锂电池从内保护壳内取出。

标签:
加工技术
江苏 - 南京 来源:北方有色网 2023-03-18
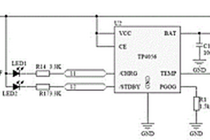
锂电池充放电管理与多电平DC-DC的供电系统

一种锂电池充放电管理与多电平DC‑DC的供电系统,所述充电管理电路采用TP4056及外围电路,进行锂电池充电管理,锂电池的正极接在VBAT,负极接在GND,外围电路中DC_USB连接外部5V直流电;所述升压电路采用MT3608及外围电路,锂电池的电压从VCC_BAT接入,从VCC_9.0端口来输出9.0V电压,实现升压;所述升降压转换电路采用TPS63020及外围电路,电路中VBAT端口连接锂电池的正极,GND连接锂电池的负极,VDD端口输出3.3V电压。可以实现DC多电平的变换在输入电压为3V‑5.5V时,可以实现多电平电压变换输出3.3V直流电压、5V直流电压、6‑24V升压输出,为电子产品中不同的有源元件进行供电、提供偏置等;同时整个供电系统的体积小、便于在绝大部分电子产品的PCB中进行布局布线。

标签:
加工技术
江苏 - 南京 来源:北方有色网 2023-03-18
从天然卤水中提取锂的方法

一种从天然卤水中提取锂的方法,包含:在带有以颗粒吸附剂收集器的吸附‑脱吸浓缩模组中,使用颗粒吸附剂吸附原料卤水中的锂;从颗粒吸附剂中脱吸氯化锂获得含有氯化镁和氯化钙杂质的初级氯化锂溶液;初级氯化锂溶液采用离子交换除杂去除杂质,获得氯化锂溶液;浓缩氯化锂溶液,并得到单水氯化锂。

标签:
加工技术
江苏 - 南京 来源:北方有色网 2023-03-18
基于伪随机序列的锂电池宽频阻抗谱测试方法

本发明公开了一种基于伪随机序列的锂电池宽频阻抗谱测试方法,属于动力锂电池应用技术领域。该锂电池宽频阻抗谱测试方法包括如下步骤:设计一段用于宽频阻抗测量的伪随机序列;通过电池管理系统向锂电池注入伪随机序列,采集注入过程中的锂电池端电压和电流,并且计算锂电池在不同频率下的量测阻抗;在频域内通过自适应双边滤波器对量测阻抗进行滤波处理,得到宽频阻抗。通过对锂电池注入一种伪随机序列,通过双边滤波算法对阻抗测量结果进行滤波处理,降低噪声干扰,从而提高动力锂电池宽频阻抗测量的准确性与稳定性。

标签:
加工技术
江苏 - 南京 来源:北方有色网 2023-03-18
聚合物锂电池测试分析系统

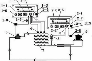
本发明属于电池性能测试技术领域,尤其为一种聚合物锂电池测试分析系统,包括防爆测试箱、锂电池本体、控制模块、测试系统、监测系统、无线模块、储存模块和显示模块。本发明通过测试系统中的充电测试仪和放电测试仪能够对锂电池本体在充放电过程中的使用状况进行检测,监测系统中温度检测模块、电流检测模块和电压检测模块可以对锂电池本体的充放电温度、电流和电压进行检测,能够监测锂电池本体的运行状态,通过测试系统和监测系统对锂电池本体检测的数据可以通过无线模块的使用下,向控制模块进行实时传递检测数据,通过本发明的一种聚合物锂电池测试分析系统对锂电池本体进行充放电性能测试时效率更高。

标签:
加工技术
江苏 - 南京 来源:北方有色网 2023-03-18
锂电动车电热护膝套
锂电动车电热护膝套 1082     
 0

本实用新型公开了一种锂电动车电热护膝套,包括:护膝套、锂电池接口模块、限流电路模块、温度报警模块、发热电路模块,所述护膝套整体是普通布与防水绝缘革缝制而成,发热电路模块缝在护膝套内,锂电池接口模块、限流电路模块、温度报警模块依次相连,通过电线与护膝套内部发热电路模块相接,锂电动车骑行时,由锂电池通过锂电池接口模块、限流电路模块、温度报警模块对发热电路模块供电,发热电路模块在护膝套内通电发热,护膝套发热超温时,温度报警模块自动报警,限流电路模块予以限流进行保护。本实用新型优点为增加锂电动车附属功能,提高骑行者骑行舒适度。

标签:
加工技术
江苏 - 南京 来源:北方有色网 2023-03-18
锂金属电池负极及其制备方法

本发明公开了一种锂金属电池负极及其制备方法,属于电池能源技术领域,在铜集流体表面构筑亲锂层,降低锂金属沉积时的形核过电位,改善电极极化情况,提高电池中电极反应的可逆性,延长锂金属电池的使用寿命。本发明使用的锂金属电池负极为修饰有一层亲锂层的复合集流体;首先采用空气氧化法将清洗干净的铜箔置于马弗炉中进行氧化,在集流体表面形成一层氧化层,再借助氧化锂的挥发性,将氧化的铜集流体利用热扩散的方法改性,最终得到一种复合集流体,组装电池对其电化学性能进行测试,结果表明不仅锂在电极表面的沉积稳定均匀,而且极大的提升锂金属电池的循环寿命和库伦效率。

标签:
加工技术
江苏 - 南京 来源:北方有色网 2023-03-18
含硅的高能量密度锂离子电池

本发明涉及一种含硅的高能量密度锂离子电池,包括正极、含硅负极、含氟电解液、隔膜、极耳和封装材料;所述的含硅负极以硅基材料作为全部或者部分电化学活性物质;所述的电解液含有锂盐、可溶解锂盐的非水有机溶剂、SEI成膜添加剂、氢氟醚;锂盐在所述的可溶解锂盐的非水有机溶剂的溶解度高于2mol/L;锂盐在所述的氢氟醚中的溶解度低于0.3mol/L;所述的可溶解锂盐的非水有机溶剂与氢氟醚互溶;所述的可溶解锂盐的非水有机溶剂与液态的SEI成膜添加剂互溶,可溶解固态的SEI成膜添加剂。所述的含硅锂离子电池具有能量密度高,循环寿命长,倍率特性好,安全性能高,不易膨胀、变形等优势。

标签:
加工技术
江苏 - 南京 来源:北方有色网 2023-03-18
磷酸铁锰锂包覆的单晶四元正极材料及其制备方法

本发明公开了一种磷酸铁锰锂包覆的单晶四元正极材料,分子式为LiNixCoyMnzM1‑x‑y‑zO2@(LiMnaFe1‑aPO4),其中,0.50≤x≤0.90,0.05≤y≤0.20,0.05≤z≤0.30,0≤1‑x‑y‑z≤0.03,0.5≤a≤1,由单晶四元正极材料及包覆在其表面的磷酸铁锰锂纳米包覆层组成;所述制备方法为将锂源、前驱体混合制备得单晶四元正极材料,与包覆剂磷酸铁锰锂混合煅烧、冷却过筛得到磷酸铁锰锂包覆的单晶四元正极材料;所得磷酸铁锰锂包覆的单晶四元正极材料产物颗粒细小且包覆分布均匀、电化学性能优良,制备方法操作简单,易于工业化生产。

标签:
加工技术
江苏 - 南京 来源:北方有色网 2023-03-18
基于红外图像热点特征聚类分析的退役锂电池筛选方法

本发明公开了一种基于红外图像热点特征聚类分析的退役锂电池筛选方法,包括加热锂电池并获取记录加热过程中锂电池表面温度变化的红外视频序列;提取红外视频序列中的关键帧图像;将提取的关键帧图像合成为单幅红外图像;提取合成的单幅红外图像中锂电池表面的热点信息,计算电池表面热点的归一化直方图;以电池表面热点的归一化直方图为特征进行聚类分析,完成退役动力锂电池的热特性筛选。本发明从红外视频序列中提取电池表面热点的归一化直方图,利用均值漂移聚类方法实现了对退役动力电池的筛选,能够主动分析运用电池的热特征,丰富了退役动力锂电池的筛选方法,降低了后续梯次利用中电池组热管理的难度。

标签:
加工技术
江苏 - 南京 来源:北方有色网 2023-03-18
pH调控阶段生长制备组装式菱形磷酸铁锂/银/氧化石墨烯复合物的方法

本发明公开了一种pH调控阶段生长制备组装式菱形磷酸铁锂/银/氧化石墨烯复合物的方法。所述方法分别以一水合氢氧化锂、七水合硫酸亚铁、磷酸为锂源、铁源和磷源,以葡萄糖为还原剂和碳源,以丙三醇为还原剂和形貌调节剂和稳定剂,搅拌条件下,用氨水溶液调节pH至12.5~13.5,合成菱形LiFePO4前驱体,再经溶剂热反应得到LiFePO4,最后将Ag/GO溶液缓慢滴加到LiFePO4的丙酮分散液中,超声至烘干丙酮,制得组装菱形LiFePO4/Ag/GO复合物。本发明通过调节pH得到菱形的LiFePO4前驱体,引入Ag和GO,有利于在LiFePO4外部形成导电网络,提高材料整体导电性,可规模化生产。

标签:
加工技术
江苏 - 南京 来源:北方有色网 2023-03-18
锂插层二氧化锰-氮化钛纳米管复合材料及其制备方法与应用

本发明提供的一种锂插层二氧化锰-氮化钛纳米管复合材料,包括氮化钛纳米管、沉积在氮化钛纳米管内部和氮化钛纳米管间隙中的锂插层二氧化锰,氮化钛纳米管、沉积在氮化钛纳米管内部和氮化钛纳米管间隙中的锂插层二氧化锰形成同轴异质纳米管阵列结构。本发明还提供了该复合材料的制备方法及其在锂离子超级电容器制备中的应用。该锂插层二氧化锰-氮化钛纳米管复合材料具有很高的电导性,同时具有较高的储电性能和大电流充放电性能,其可采用简单可行的电化学插层-沉积反应合成方法制得。

标签:
加工技术
江苏 - 南京 来源:北方有色网 2023-03-18
两级热管废热溴化锂制冷机发生器

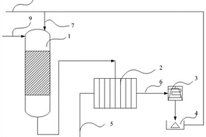
本发明提供一种适用于直接使用烟气废热、化学反应废热、工业炉废热为驱动力的两级热管废热溴化锂制冷机发生器,它利用热管直接将废热传递到双效溴化锂制冷机的高、低压发生器中,使用废热直接驱动溴化锂制冷机。该发生器其特征是高温级热管换热器的蒸发段(1)和装在溴化锂制冷机高压发生器(5)内的冷凝段(4),其分别由上升管(2)和下降管(3)连接;低温级热管换热器的蒸发段(6)和装在溴化锂制冷机低压发生器(10)内的冷凝段(9),其分别由上升管(7)和下降管(8)连接;装在低压发生器(10)内的蒸发冷凝器(12)通过蒸汽输送管(11)与高压发生器(5)相连接。

标签:
加工技术
江苏 - 南京 来源:北方有色网 2023-03-18
节能环保型锂电池用钢包结构

本实用新型公开了一种节能环保型锂电池用钢包结构,包括钢包外壳、顶盖、第一排气孔、正极端子、泄压机构、正极密封垫片、正极绝缘垫片、第二排气孔、第三排气孔、高分子透气膜片、第四排气孔、第五排气孔、第六排气孔、底盖、散热环、负极端子、负极密封垫片、负极绝缘垫片、凸块和环状散热片;该实用新型,设置泄压机构,使电芯内的气体只能通过顶起凸块,单向的排出到外界环境中,避免了锂电池长时间使用后的涨破或爆炸问题,降低了电解液的泄露风险,提高了锂电池的安全性能;用双向绝缘密封结构取代了传统的单向绝缘密封结构,避免了电解液随气体一同排出的问题,降低了污染,降低了锂电池的自放电率,延长了锂电池的使用寿命,节能又环保。

标签:
加工技术
江苏 - 南京 来源:北方有色网 2023-03-18
硅酸钛锂颗粒原位碳包覆方法及复合产物

本发明公开了一种对硅酸钛锂颗粒进行原位均匀碳包覆的方法,步骤为:将硅酸钛锂颗粒分散在一定量水中,加入少量表面活性剂搅拌均匀,形成悬浮液。分别加入乙醇、间苯二酚、甲醛和少量催化剂搅拌均匀,搅拌后室温下无干扰静置老化一段时间;经过离心、洗涤、干燥后得到酚醛树脂包覆的前驱体;将所得前驱物在氮气或惰性气氛下碳化,得到均匀碳包覆的硅酸钛锂材料。本发明中酚醛树脂在硅酸钛锂颗粒表面原位生成,碳化后可实现颗粒表面均匀碳包覆。本发明适用于不同尺寸的硅酸钛锂颗粒表面碳包覆。该包覆工艺不需要复杂和昂贵的球磨混料设备,过程简单,易操作,有利于商业化。

标签:
加工技术
江苏 - 南京 来源:北方有色网 2023-03-18
阻止锂离子电池组热失控传播的箱体盒及控制方法

本发明公开了一种阻止锂离子电池组热失控传播的装置及控制器方法,该装置包括用于收纳锂离子电池的箱体、控制器、换热器和泵。本发明通过设置绝热箱体,以及将箱体的内仓分割为储存仓单元,每个储存仓单元中设置一个第一温度传感器,换热器上设置有第二温度传感器,多个温度传感器用于检测锂电池组和外界环境的温度,并将该温度信号通过传送给控制器,控制器根据设定的温度阈值与检测值进行比较,依据比较结果判断是否驱动液泵和换热器工作,是否需要将箱体中热量与外界环境进行热交换,从而更好的锂离子电池组热失控传播,同时防止火灾蔓延至电池组内部,极大保证了锂离子电池组在储存、运输和使用过程中的安全性和可靠性。

标签:
加工技术
江苏 - 南京 来源:北方有色网 2023-03-18
铜、锌离子共同掺杂的磷酸亚铁锂阴极材料及其制备方法

本发明公开一种铜、锌离子共同掺杂的磷酸亚铁锂阴极材料,该阴极材料的化学式为LiCuxZn1‑xFe0.9PO4,0<x<0.1。本发明还公开一种制备铜、锌离子共同掺杂的磷酸亚铁锂阴极材料的方法,包括以下步骤:1)将锂盐、铜盐、锌盐、亚铁盐和磷酸盐球磨混合;2)将步骤1)得到的反应混合物喷雾干燥;3)惰性气氛下,将经步骤2)喷雾干燥的反应混合物置于管式炉中600~750℃下煅烧20~30小时,即得铜、锌离子共同掺杂的磷酸亚铁锂阴极材料。本发明制得铜、锌离子共同掺杂的磷酸亚铁锂阴极材料,具有较好的导电性能,同时具有高的大倍率输出能力。

标签:
加工技术
江苏 - 南京 来源:北方有色网 2023-03-18
锂电池隔膜复合装置
锂电池隔膜复合装置 857     
 0

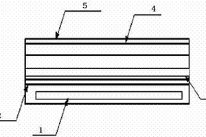
本实用新型公开了一种锂电池隔膜复合装置,包括机架(1)和多个压辊组(2),多个压辊组(2)自上而下间隔设置在机架(1)上,压辊组(2)包括上压辊(3)和下压辊(4),上压辊(3)和下压辊(4)的两端均与机架(1)转动连接,上压辊(3)和下压辊(4)分别由上驱动装置(5)和下驱动装置(6)驱动转动,并且上压辊(3)和下压辊(4)的转向相反,两层锂电池隔膜从上压辊(3)和下压辊(4)之间通过后相贴合并向前传送。本实用新型的有益效果是:先将两层锂电池隔膜贴合在一起,再在后续处理中将多个两层的锂电池隔膜相贴合,相邻的两层锂电池隔膜间空气排除干将,有利于后续的拉孔处理,提高锂电池隔膜生产的质量。

标签:
加工技术
江苏 - 南京 来源:北方有色网 2023-03-18
便于安装固定的家用型锂电池模组

本实用新型公开了一种便于安装固定的家用型锂电池模组,包括防护罩,所述防护罩底部设置有底板,且底板通过螺钉与防护罩连接,同时底板与防护罩的连接处设置有密封圈,所述防护罩内设置有顶板,且顶板通过伸缩杆和伸缩弹簧与底板连接,所述底板上设置有锂电池模组本体,且锂电池模组本体通过连接件与底板连接。该便于安装固定的家用型锂电池模组,设置有螺钉和连接件,连接件可将锂电池模组本体固定在顶板上,同时螺钉可将装置整体与电动车进行连接,从而便于对装置进行固定,且拆卸安装较为简单,同时设置有伸缩杆和伸缩弹簧,伸缩杆和伸缩弹簧可在电动车进行移动时减少因路面不平整对锂电池模组本体造成的冲击,延长其使用寿命。

标签:
加工技术
江苏 - 南京 来源:北方有色网 2023-03-18
上一页 131 132 133 134 135 ... 146 下一页
共146页    到第

北方有色为您提供最新的江苏南京有色金属加工技术理论与应用信息,涵盖发明专利、权利要求、说明书、技术领域、背景技术、实用新型内容及具体实施方式等有色技术内容。打造最具专业性的有色金属技术理论与应用平台!

全国热门有色金属设备推荐
展开更多 +
全国热门有色金属技术推荐
展开更多 +

 

江西省隆恩特环保设备有限公司
宣传

报名参会
更多+

报告下载

有色专家
更多+

中南大学
副校长
湖南有色金属研究院
教授级高工/原总工程师
中铝检测科技(郑州)有限公司/国家轻金属质量检验检测中心
正高级工程师
南京理工大学、中国科学院
院士
中铝郑州有色金属研究院有限公司
党委书记 董事长
赤泥综合利用研究报告2025
推广

热门技术
更多+

推荐企业
更多+

福建省金龙稀土股份有限公司
宣传

发布

在线客服

公众号

电话

顶部
咨询电话:
010-88793500-807