青岛垚鑫智能科技有限公司
宣传

位置:北方有色 >

有色技术频道 >

> 废水处理技术

分类:
全部
矿山技术
冶金技术
材料制备及加工技术
环境保护技术
分析检测技术
 
全部
废水处理技术
大气治理技术
固/危废处置技术
土壤修复技术
地区:
全部
北京
天津
上海
重庆
河北
山西
辽宁
吉林
黑龙江
江苏
浙江
安徽
福建
江西
山东
河南
湖北
湖南
广东
海南
四川
贵州
云南
陕西
甘肃
青海
内蒙
广西
西藏
宁夏
新疆
其他
其他
展开
 
全部
济南
青岛
淄博
枣庄
东营
烟台
潍坊
济宁
泰安
威海
日照
滨州
德州
聊城
临沂
菏泽

山东潍坊有色金属废水处理技术理论与应用

免费发布技术信息>>
多龙头纯水矿化机
多龙头纯水矿化机 799     
 0

本实用新型涉及一种水的净化装置,具体地说是一种多龙头纯水矿化机。包括进水管、出水管以及连接在进水管和出水管之间的过滤器,其特征在于:进水管与过滤器之间通过管道依次串联有流量计和低压开关;过滤器与出水管之间通过管道依次连接有水泵、逆渗透膜总成、水质检测三通阀、后置多微矿化器总成;后置多微矿化器总成与出水管之间通过三通接头还同时连接到凉水桶的入水口,凉水桶的出水口通过管道连接到加热器的入水口和凉水水龙头;加热器的出水口通过管道连接有热水水龙头;逆渗透膜总成的废水端依次串联有废水比和废水排放管。本实用新型对饮用水的净化、矿化、加热集中在一台机器中完成,并实现了全自动无人值守工作,分为多个出水口,水压稳定,能够满足多人同时用水的需求,便于在学校、工厂等公共场所中推广使用。

标签:
废水处理
山东 - 潍坊 来源:北方有色网 2023-03-19
一体化污水处理设备
一体化污水处理设备 917     
 0

本实用新型涉及废水处理的技术领域,特别是涉及一体化污水处理设备,其通过控制两组电动伸缩杆收缩长度使两组滑块向外对向滑动,使两组滑块通过两组连接杆打动推杆向下滑动,推杆推动密封盖向下移动后将罐体的底端排水口开启,提高罐体内部的絮凝废水排放的通畅性,减少废水排放将阀门堵塞的情况;包括机箱、罐体、过滤装置、进水阀门、排水阀门、支柱、支撑板、滑套、推杆、搅拌装置、密封盖、密封套、两组滑轨、两组滑块、两组连接杆和两组电动伸缩杆,罐体安装在机箱内侧壁上,罐体底端连通设置有排水口,过滤装置设置在罐体下方,进水阀门设置在机箱外侧壁上并与罐体内相通,排水阀门连通设置在机箱下部,支柱底端与机箱顶端连接。

标签:
废水处理
山东 - 潍坊 来源:北方有色网 2023-03-19
自动化蒸汽试管清洗装置

本发明提供一种自动化蒸汽试管清洗装置,包括箱体,加热板,紫外线杀毒灯,喷淋机构,夹持机构,集水罩,控制器,操控面板,干燥通风装置,门体和把手。本发明控制器和夹持机构的设置,通过将控制器能够控制水泵将水箱中的水通过水管送至喷头中,对试管进行喷洒清洗,并通过电机控制联动支架带动试管转动完成清洗,提高了设备的自动化程度;喷淋机构和集水罩的设置,通过集水罩将喷洒后的废水进行收集,并汇集至喷淋机构中的水箱中,在水箱中设有挡板,通过过滤装置的过滤后废水再次利用,节约水资源;加热板和干燥通风装置的设置,通过加热板将清洗后的试管进行加热烘干,并干燥通风装置将湿气排出,加快试管的烘干进度,提高工作效率。

标签:
废水处理
山东 - 潍坊 来源:北方有色网 2023-03-19
钢铁酸洗废液的无害化处理装置及工艺

本发明公开了一种钢铁酸洗废液的无害化处理装置及工艺,属于废液回收处理技术领域,该装置包括通过管道依次连接的废液储存池、沉淀池和砂滤罐,所述沉淀池与所述砂滤罐通过排水管道连通,所述沉淀池与废液储存池之间设有文丘里混合器,所述文丘里混合器通过管道连通有碱液罐,所述沉淀池的底部连接有浓缩池,所述浓缩池通过废水管道与所述废液储存池连通,所述浓缩池通过排渣管道依次连接有酸洗废酸池、过滤装置和反应釜,所述酸洗废酸池的顶部连接有铁屑槽,所述反应釜顶部连接有稳定剂罐和氧化剂罐。使钢铁加工企业钢铁酸洗产生的废水、废酸得到综合处理和利用,无废水、废气、废渣产生,使企业真正实现了无害化清洁生产。

标签:
废水处理
山东 - 潍坊 来源:北方有色网 2023-03-19
重金属离子污水处理装置

本发明提出了一种重金属离子污水处理装置,包括废水处理槽、处理装置及吸附体,废水处理槽的中部设有隔板,隔板将废水处理槽的内部分成左右并排设置的第一处理池及第二处理池,处理装置设于第一处理池内,其包括壳体、设于壳体内的驱动辊、设于驱动辊下方并伸至第一处理池的污水内的从动辊、套设于驱动辊与从动辊外并由驱动辊带动其转动的传动带及设于该传动带外并使其末端抵靠于传动带上的不锈钢板,传动带为吸附重金属离子的材质带,驱动辊下方设有回收容器,回收容器内设有抵靠于驱动辊上的刮刀,不锈钢板上连通有回收管,回收管的另一端与回收容器相连通。该重金属离子污水处理装置的污水中的重金属离子先后经由处理装置及吸附体去除。

标签:
废水处理
山东 - 潍坊 来源:北方有色网 2023-03-19
含高沸点有机物的硝酸的处理方法和处理系统、以及制备取代硝基苯甲酸的方法和设备

本发明提供了一种含高沸点有机物的硝酸的处理方法和处理系统、以及制备取代硝基苯甲酸的方法和设备。该处理方法包括:步骤S1,对含有高沸点有机物的硝酸进行固液分离,得到第一高沸点有机物产品、废稀硝酸和第一硝烟尾气;步骤S2,对废稀硝酸进行预浓缩处理,得到回收废水、回收稀硝酸和第二硝烟尾气,回收废水中硝酸浓度低于回收稀硝酸中硝酸浓度;步骤S3,采用硫酸法对回收稀硝酸进行浓缩,得到回收浓硝酸、硫酸水溶液;步骤S4,对硫酸水溶液进行浓缩,得到废水和粗浓硫酸;以及步骤S5,对粗浓硫酸进行精制,得到回收浓硫酸和固废,回收浓硫酸返回步骤S3中作为硫酸法浓缩回收稀硝酸的硫酸使用。可以使硝酸废液得到有效回用。

标签:
废水处理
山东 - 潍坊 来源:北方有色网 2023-03-19
焦油蒸馏生产中的中和反应装置

一种焦油蒸馏生产中的中和反应装置,包括浓硫酸槽、碳酸钠废水槽、气液分离器、pH计和硫酸钠接收槽,浓硫酸槽和碳酸钠废水槽的出料管道均连接至中和反应管道,中和反应管道的连接至气液分离器,气液分离器连接至硫酸钠接收槽;碳酸钠废水槽的出料管道上安装有出料泵,中和反应管道包括至少两条并联的分支管道,且分支管道的内径为80mm,且分支管道的内壁设置有氟塑料衬层,分支管道上均安装有浓酸泵以及电磁控制阀,浓酸泵和电磁控制阀均利用控制导线连接至DCS控制器。本实用新型结构合理,改造成本很低,在保证反应进行的基础上减少了副反应的发生,提高了产品质量,保证了排出废水的品质。

标签:
废水处理
山东 - 潍坊 来源:北方有色网 2023-03-19
煤炭发电废气清洗塔
煤炭发电废气清洗塔 1172     
 0

本发明提供一种煤炭发电废气清洗塔,包括筒体,进气口,出气口,喷淋机构,过滤机构,废水箱,喷淋腔,过滤腔,杂质排泄口和支撑腿,所述的进气口开设在筒体的左侧中间位置;所述的出气口开设在筒体的右侧中间位置。本发明废水箱的设置,通过将喷淋后的水在挡板的作用下,延长废水在废水箱中的通过时间,降低水温,并通过过滤网送入水箱中再次利用,节约水资源;喷淋机构的设置,通过水泵将水箱中的水送至喷头中,对废气进行喷洒降温,防止高温废气排入大气中,影响大气环境;过滤机构的设置,通过PP棉层将废气中的粉尘进行过滤,活性炭层能够将废气中的有毒气体进行吸附,防止废气直接排入空气中造成环境污染。

标签:
废水处理
山东 - 潍坊 来源:北方有色网 2023-03-19
新型防水卷材环保装置
新型防水卷材环保装置 1045     
 0

本实用新型公开了一种新型防水卷材环保装置,包括废水池、过滤池、进水管、出水管、阀门、固定框和过滤网,所述废水池的一侧设有过滤池,所述废水池的池底水平高度高于过滤池的顶部,所述废水池的侧边固定有进水管,所述废水池的另一侧固定有出水管,且出水管的外侧安装有阀门,所述出水管远离废水池的一端弯曲向下,且正对过滤池,所述废水池内部固定有固定框,所述固定框的中间固定有过滤网,所述过滤网位于出水管的正下端,此新型防水卷材环保装置,进液管可以与现有的工厂常用的冷水机或冷风机连接,通过进液管把冷液导入到冷却管内,从而可以便于对废水池内的废水进行冷却降温,使废水内部的沥青或其他杂质硬化,便于后续的过滤。

标签:
废水处理
山东 - 潍坊 来源:北方有色网 2023-03-19
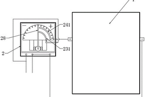
双极膜水解离器成套装置

本实用新型适用于工业废水的处理技术领域技术领域,提供了一种双极膜水解离器成套装置,包括:水解离器本体,内置双极膜;防电极接反机构,固定安装在所述水解离器本体一侧,所述防电极接反机构包括:旋转指针、第一接线柱、第二接线柱、第三接线柱、水解离器阳极接线柱、水解离器阴极接线柱、刻度盘、永久磁铁、励磁线圈。借此,本实用新型能防止双极膜水解离器电源接反带来的双极膜损坏,结构简单。

标签:
废水处理
山东 - 潍坊 来源:北方有色网 2023-03-19
臭氧催化氧化塔
臭氧催化氧化塔 718     
 0

本实用新型公开了一种臭氧催化氧化塔,涉及工业废水氧化处理设备领域;包括塔体;塔体上设有进水口、出水管、放水口、臭氧投加口、尾气出口、反洗进水口、反洗进气口、检修人孔、加料口、卸料口、视镜、反洗水出口;塔体内部自上而下依次分为进水布水区、填料区、反洗气曝气区和臭氧曝气区;所述进水布水区内设有进水布水器;所述填料区内设有催化剂承托板,催化剂承托板上承载催化剂填料;所述反洗气曝气区内设有反洗气布气器;所述臭氧曝气区内设有臭氧布气器。可以根据现场工况需要对催化剂填料进行反洗,防止污泥沉淀堵死填料降低氧化效果,并且设有气洗和水气混合洗两种方案,可根据工况选择。

标签:
废水处理
山东 - 潍坊 来源:北方有色网 2023-03-19
微孔过滤机
微孔过滤机 860     
 0

一种微孔过滤机,包括由承托装置承托的转筒,转筒上连有微孔滤网,转筒内设有导向板,转筒的进料端安装有伸入转筒内的进料管,并连有可驱动转筒转动的驱动装置。本实用新型结构简单,使用效果好,特别适用于工业废水的固液分离。

标签:
废水处理
山东 - 潍坊 来源:北方有色网 2023-03-19
MBR污水处理设备
MBR污水处理设备 904     
 0

本实用新型公开了一种MBR污水处理设备,涉及污水处理技术领域。包括格栅池、调节池、厌氧池和好氧池,好氧池内设有膜生物反应器;所述格栅池通过管道与调节池连通;所述调节池内设有提升泵,所述提升泵的出口通过管道与厌氧池连通;所述厌氧池通过管道与好氧池相连通;所述膜生物反应器通过管道连接自吸泵;膜生物反应器的底部设有曝气装置,所述曝气装置与风机相连。本实用新型具有结构紧凑、占地面积小、能耗低、稳定可靠、自动化程度高、维护操作方便等优点,适用于住宅小区、办公楼、商场、宾馆、饭店、机关、学校、部队、工厂等生活污水和与之类似的工业有机废水的处理和回用。

标签:
废水处理
山东 - 潍坊 来源:北方有色网 2023-03-19
硅酸钠溶解用水净化系统及应用该系统的白炭黑合成装置

硅酸钠溶解用水净化系统,包括水机械过滤器,经水机械过滤器过滤后的原水入原水储槽,原水储槽管道连接RO膜去离子水处理器,RO膜去离子水处理器管道连接至水混合器,水混合器管道连接净水储槽,水混合器还管道连接原水储槽,净水储槽管道连接水玻璃稀释槽。本装置成品出水率达到90%以上,节约用水10%;本装置出水稳定,钙离子及阴离子含量均可满足生产要求,并调节灵活;本装置水处理不再使用工业氯化钠,吨成本节约成本5元;膜式反渗透水处理器排放的低盐废水全部用于硅酸钠生产设备的冷却,实现了废物利用。

标签:
废水处理
山东 - 潍坊 来源:北方有色网 2023-03-19
快速拼装式磁混凝沉淀分离技术装备

本实用新型提供了一种快速拼装式磁混凝沉淀分离技术装备,包括支架,支架底部设置有加药装置,支架上设置有混合池与沉淀池,混合池与沉淀池相连通,混合池上方安装有高速疏解机与磁分离机。结构合理、可批量生产、能够保证质量、供货及时、并且现场安装快速。该技术装备,既适用于生活污水、工业废水、矿井水、河道湖泊的黑臭水等等水源。又能根据大、中、小和特大规模,形成系列产品,可以批量生产,及时供货,快速拼装,节省现场安装时间。本实用新型技术先进,经济合理,市场前景广阔,环境效益和社会效益非常明显,适于推广应用。

标签:
废水处理
山东 - 潍坊 来源:北方有色网 2023-03-19
机械格栅除污机
机械格栅除污机 836     
 0

本实用新型公开了一种机械格栅除污机,属于污水处理设备技术领域。包括机架、安装在机架上减速电机、牵引环链和若干块齿耙;所述各个齿耙间隔均匀地安装在牵引环链上,形成一个封闭的回转式齿耙链;所述牵引环链的上端内部设有用于驱动牵引环链的主动链轮,主动链轮的轮轴上固定安装有传动轮,传动轮与减速电机的动力输出轮传动连接;所述牵引环链的下端内部设有从动链轮。所述机架的中间部位安装有其支撑作用的固定座。本实用新型可广泛应用于给水、排水及取水构筑物进水口的头道、二道栅格井,也可以应用在造纸、纺织、皮革、酿酒、榨糖、水产等工业废水及市政污水处理工程中,可彻底清理水中杂物,达到完全处理水中杂质的目的。

标签:
废水处理
山东 - 潍坊 来源:北方有色网 2023-03-19
用于水质在线测量的取样装置

本实用新型公开了一种用于水质在线测量的取样装置,包括水泵、取样管路、取样箱体和设有取样器的在线监测装置,所述取样箱体通过取样管路与水泵相连,所述在线监测装置的取样器与取样箱体相连,所述取样箱体内设有一垂直挡板,所述挡板将箱体分割为位于取样管路进水口一侧的溢水槽,和位于进水口另一侧的回水槽,所述在线监测装置的取样器放置在所述溢水槽内。本实用新型可以用作化工、冶金、造纸等工业领域产生的废水的检测取样,也可用作饮用水水质的在线监测取样。

标签:
废水处理
山东 - 潍坊 来源:北方有色网 2023-03-19
氯化铵和氯化钠混盐的分离方法

本发明公开了一种氯化铵和氯化钠混盐的分离方法,该方法利用氯化铵与氯化钠溶解度的不同,先经过水洗分离出一部分纯度较高的氯化铵,然后蒸发浓缩,通过过滤的方法得到纯度较高的氯化钠,最后降温结晶,再次得到浓度较高的氯化铵,蒸馏出的水和剩余的母液可循环套用,无废水产生。本发明方法操作简单,不添加氢氧化钠等试剂,仅通过溶解、升温、降温来实现氯化铵和氯化钠的分离,节能环保,符合可持续发展要求。所得氯化铵、氯化钠含量高,可做工业副产进行二次利用,变废为宝,实现了混盐的资源化。

标签:
废水处理
山东 - 潍坊 来源:北方有色网 2023-03-19
甲醇萃取法提取三单体母液中硫酸钠的工艺

本发明提供一种甲醇萃取法提取三单体母液中硫酸钠的工艺,所述方法包括MVR浓缩、滴加甲醇、过滤机过滤、甲醇冲洗步骤,所处理的三单体母液是三单体合成中脱醇后的废水母液,三单体母液中含有170‑190kg/t的三单体、370‑400kg/t的硫酸钠和水,采用本发明的处理工艺,从三单体母液中提取的硫酸钠纯度可以达到98.1‑99.5%,硫酸钠单程回收率为91.2‑94.8%,还可以进一步回收母液中的三单体,母液中的三单体回收率达到92.80‑95.1%,硫酸钠产品中残留的微量甲醇也不会造成产品的污染,在工业生产上具有显著的进步。

标签:
废水处理
山东 - 潍坊 来源:北方有色网 2023-03-19
兽药原料药盐酸沃尼妙林中间体的制备方法

本方提供一种兽药原料药盐酸沃尼妙林中间体的制备方法,该中间体为截短侧耳素二甲基半胱胺取代物,该中间体的制备方法中,以截短侧耳素、二甲基半胱胺盐酸盐为原料,加入溶剂、碱和催化剂,即可反应制得,其中催化剂为六氯环三磷腈、十二钨磷酸铝、二氧化硅负载的氧化铝、二氧化硅负载的氧化锆或二氧化硅负载的氧化钛;采用本发明的制备方法,实现一步法反应取代传统的两步反应,反应过程中纯化工艺简单,催化剂可以重复使用,无需使用对甲苯磺酰氯,减少废水量,环境友好,适于工业化大规模生产。

标签:
废水处理
山东 - 潍坊 来源:北方有色网 2023-03-19
利用秸秆生产瓦楞纸、天然气、有机肥的方法

本发明公开了一种利用秸秆生产瓦楞纸、天然气、有机肥的方法,包括以下步骤:一、生产瓦楞纸:(1)秸秆切断;(2)干法除尘;(3)水膜除尘;(4)热水抽提洗涤除砂;(5)连续蒸煮水解处理;(6)喷放接收;(7)多级逆流洗涤;(8)先进行高浓磨浆;(9)熟化处理;(10)再进行高浓磨浆和低浓磨浆;(11)瓦楞纸生产。二、生产天然气:(1)厌氧处理;(2)好氧处理;(3)将厌氧处理生产的沼气净化后,得到天然气;三、生产有机肥。本发明提供的生产瓦楞纸、天然气和有机肥的方法环境友好,过程废水资源化利用,可提高我国瓦楞纸等工业包装纸自产浆料的能力,缓解我国纤维原料缺乏的难题,减少对进口废纸的依赖。

标签:
废水处理
山东 - 潍坊 来源:北方有色网 2023-03-19
撬装式热泵污泥烘干一体机

本发明撬装式热泵污泥烘干一体机,包括支架,支架上依次设置有电器固定架,烘烤固定架和进料固定架,所述电器固定架内固定设置有烘干机,烘干机的一侧设置有送风机,烘烤固定架内部设置有烘烤料带,所述烘烤料带包括第一烘烤料带和第二烘烤料带,所述第一烘烤料带和第二烘烤料带连接有动力装置,烘烤固定架的上方设置有排气筒,排气筒远离进料固定架的一侧设置有挡板,该发明可直接将污水或含水率83%以内的污泥干化至含水率在10‑30%的干泥,减量达到90%,有效杀菌达到90%,低能耗、无污染,广泛应用于市政污水处理后剩余污泥和工业废水处理后污泥(印染、造纸、电镀、化工、皮革、制药等)。

标签:
废水处理
山东 - 潍坊 来源:北方有色网 2023-03-19
电阻可控碳化硅陶瓷的制备方法

本发明涉及一种电阻可控的碳化硅陶瓷及其制备方法,属导电陶瓷材料领域。电阻可控碳化硅陶瓷原料包括:SiC粉、B4C粉、钛源、碳源、TiB2粉,质量比为(40‑80):(8‑30):(20‑70):(15‑60):(25‑55);本发明还提供了其制备方法,包括配料、过筛造粒、模压成型、干燥、烧结;本发明在SiC原料中直接或间接引入TiB2高导电陶瓷成分,使制得的SiC复合陶瓷材料具有电阻可控、抗氧化、硬度高、耐磨损、高热传导率、低热膨胀系数、抗蠕变等性能,在电子信息穿戴产品、工业废水电催化氧化处理、燃料电池电极、高铁受电弓等领域具有非常大的实用前景。本发明具有工艺简单、设备要求度低、生产成本低、便于批量化生产的优点。

标签:
废水处理
山东 - 潍坊 来源:北方有色网 2023-03-19
盐酸四咪唑的制备方法

本发明提供一种盐酸四咪唑的制备方法,所述制备方法,包括制备四咪唑;所述制备四咪唑,1,2‑二溴乙基苯和2‑氨基噻唑啉盐酸盐反应生成四咪唑。本发明的合成路线更短,综合收率高于其他工艺路线,以苯乙烯为起始物,四咪唑游离碱为最终产品,羟盐工艺路线的收率约为65%,N‑(2‑氯乙基)‑α‑(氯甲基)‑苯甲胺盐酸盐工艺路线收率约72%,而使用本专利路线,收率可达到85%以上。同时避免了多步反应,如氯代、水解、环合等产生的废水及废盐量大的问题,避免了高压釜等反应设备的投资,符合绿色化工要求,经济效益显著,工业化前景好。

标签:
废水处理
山东 - 潍坊 来源:北方有色网 2023-03-19
烯草酮中间体的合成方法

本发明提供了一种烯草酮中间体的合成方法,包括以下步骤:将化合物A蒸馏,进行催化酯解,得到化合物F;将化合物F与丙酰化试剂进行酰化反应后,再与二甲氨基吡啶进行转位反应,得到烯草酮中间体E;其中,R为C1~C3的烷基。本发明选择催化剂与反应蒸馏,可以由化合物A一步制得化合物F,操作简便,催化剂选择性高,副反应少,反应过程易于控制,整个工艺体系无废盐废水产生。本发明由化合物A反应得到化合物E,反应条件温和,中间无须碱解、酸化、萃取、分层等操作,简化了工艺流程,缩短了反应时间,提高了生产效率,后处理简单,反应完毕即可得到产物,避免了三废、降低了生产成本,符合环保要求,更适合工业化生产。

标签:
废水处理
山东 - 潍坊 来源:北方有色网 2023-03-19
铁碳微电解填料是否板结检测方法

本发明涉及生态环境工业废水处理铁碳微电解技术领域,具体涉及一种铁碳微电解填料是否板结检测方法,采用如下步骤:步骤一:取铁碳微电解填料,使用秤来称重1‑1000克备用;步骤二:把铁碳微电解填料破碎成10‑200目,然后通过相对应筛眼目数的过滤筛进行过筛,筛后的粉末放入容器A中备用;它采用双氧水代替空气中的低量氧气快速反应,达到在12‑48小时之间,快速模拟铁碳微电解填料在空气中的氧气中氧化反应的真实效果,从而快速检测铁碳填料是否板结的真实效果,为使用单位,检测机构和科研工作者等提供了一种速度快、科学简单、实用准确的肉眼可以检测的方法。

标签:
废水处理
山东 - 潍坊 来源:北方有色网 2023-03-19
均三氮苯类净系列除草剂的合成方法

本发明公开了一种均三氮苯类净系列除草剂的合成方法,以均三氮苯类津系列除草剂和甲硫醇钠为原料,在密闭条件下合成均三氮苯类净系列除草剂原药。本发明解决了现有工艺气味难控制、废水处理复杂等难题,提高了反应效率及收率,降低了动力和原材料消耗,降低了生产成本,反应原料易得,反应过程密闭、气味可控,不使用催化剂,绿色环保,具有易控、高效、环保等优点,所得产品质量好,收率高,具有比较广范的应用价值,实现工业化后将会带来可观的经济效益和社会效益。

标签:
废水处理
山东 - 潍坊 来源:北方有色网 2023-03-19
对羟基苯甘氨酸合成的后处理工艺

本发明公开了一种对羟基苯甘氨酸合成的后处理工艺,包括向对羟基苯甘氨酸合成液中加入氨基酸,然后进行浓缩得到浓缩液,将浓缩液升温并加碱调pH至溶液浑浊,然后降温析晶得到固体对羟基苯甘氨酸硫酸盐和母液;所述的对羟基苯甘氨酸合成液由苯酚、乙醛酸和氨基磺酸在水中反应得到。该后处理工艺操作简单,产物纯度高、折干高,废水量和废固量大大减少,适合工业化大生产。

标签:
废水处理
山东 - 潍坊 来源:北方有色网 2023-03-19
二氯乙腈的合成方法
二氯乙腈的合成方法 1174     
 0

本发明公开了一种二氯乙腈的合成方法,包括以下步骤:向四氯乙烯加入二氯甲烷,然后向二氯甲烷‑四氯乙烯体系中缓慢通入氨气升压,并使用水浴进行升温,并保温保压进行反应,反应结束后降温,并排清剩余的氨气,通过蒸馏收集馏分得到二氯乙腈。本发明采用全新的合成路线制备氟苯尼考原料二氯乙腈,以四氯乙烯和氨气加压反应生成二氯乙腈的工艺,与传统二氯乙酸生产工艺相比,流程简单,无含磷废水产生,并且无溴元素引入后处理;产品的收率和纯度均有提高,还避免了三废的产生,具有很好的工业化前景。

标签:
废水处理
山东 - 潍坊 来源:北方有色网 2023-03-19
磷酸铵钾的制备方法
磷酸铵钾的制备方法 1062     
 0

本发明公开了磷酸铵钾的制备方法,包括以下步骤:(1)将水和磷酸混匀,然后通入氨气和加入氢氧化钾,保持反应体系温度50-100℃,使氢氧化钾全部溶解,制得反应液;(2)将步骤(1)制得的反应液冷却至0-30℃,使之结晶,固液分离后得到的结晶物即为磷酸铵钾。本发明的优点在于:原料成本低,能耗低,无废气、废渣和废水的排放,安全环保,适于工业化生产。

标签:
废水处理
山东 - 潍坊 来源:北方有色网 2023-03-19
上一页 8 9 10 11 12 ... 22 下一页
共22页    到第

北方有色为您提供最新的山东潍坊有色金属废水处理技术理论与应用信息,涵盖发明专利、权利要求、说明书、技术领域、背景技术、实用新型内容及具体实施方式等有色技术内容。打造最具专业性的有色金属技术理论与应用平台!

全国热门有色金属设备推荐
展开更多 +
全国热门有色金属技术推荐
展开更多 +

 

江西省隆恩特环保设备有限公司
宣传

报名参会
更多+

报告下载

有色专家
更多+

昆明理工大学
校长
江西理工大学
副处长/教授
中南大学
院长/教授
北京科技大学
副院长/教授
西北有色金属研究院、中国工程院
院士
赤泥综合利用研究报告2025
推广

热门技术
更多+

推荐企业
更多+

福建省金龙稀土股份有限公司
宣传

发布

在线客服

公众号

电话

顶部
咨询电话:
010-88793500-807