青岛垚鑫智能科技有限公司
宣传

位置:中冶有色 >

有色技术频道 >

> 废水处理技术

分类:
全部
矿山技术
冶金技术
材料制备及加工技术
环境保护技术
分析检测技术
 
全部
废水处理技术
大气治理技术
固/危废处置技术
土壤修复技术
地区:
全部
北京
天津
上海
重庆
河北
山西
辽宁
吉林
黑龙江
江苏
浙江
安徽
福建
江西
山东
河南
湖北
湖南
广东
海南
四川
贵州
云南
陕西
甘肃
青海
内蒙
广西
西藏
宁夏
新疆
其他
其他
展开
 
全部
济南
青岛
淄博
枣庄
东营
烟台
潍坊
济宁
泰安
威海
日照
滨州
德州
聊城
临沂
菏泽

山东潍坊有色金属废水处理技术理论与应用

免费发布技术信息>>
重金属污水处理设备
重金属污水处理设备 1198     
 0

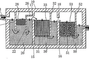
本实用新型提出了一种重金属污水处理设备,包括槽体、位于槽体内且依次设置的沉淀池、过滤池及吸附池,槽体对应沉淀池位置设有进水口,对应吸附池位置设有排水口,进水口与排水口位于槽体的相对两侧,进水口靠近槽体顶端设置,排水口靠近槽体中部设置,槽体内依次并排设有第一隔壁及第二隔壁,沉淀池、过滤池及吸附池被第一隔壁与第二隔壁分割而成,第一隔壁上设有第一水口,第二隔壁上设有第二水口,沉淀池内设有并排设置并挡设于沉淀池顶端的第一挡板及第二挡板,第一挡板与第二挡板之间挡设有一吸附体,过滤池内设有砂袋,吸附池内设有煤灰袋。该重金属污水处理设备使废水先后经由沉淀池、过滤池及吸附池进行处理,达成重金属去除的目的。

标签:
废水处理
山东 - 潍坊 来源:中冶有色网 2023-03-19
二氯吡啶酸胆碱水剂和原药的制备方法

本发明涉及一种二氯吡啶酸胆碱水剂和原药的制备方法,属于除草剂的制备方法技术领域。主要包括以下步骤:(1)胆碱水溶液和二氯吡啶酸原药,和一定量的水反应;(2)加入表面活性剂搅拌即可得到二氯吡啶酸胆碱水剂;(3)对步骤(1)得到的二氯吡啶酸胆碱水溶液进行减压浓缩,然后烘干即得到二氯吡啶酸胆碱原药。本发明解决了现有的二氯吡啶酸水溶性剂型,浓度较高时容易出现结晶现象的问题;制备工艺简单,无废水排放,馏出液及母液可回用于配制其水剂,环保性好,得到的二氯吡啶酸胆碱原药纯度高,稳定性强,无粉尘,溶解性好,适用于配制各种浓度的二氯吡啶酸胆碱水剂。

标签:
废水处理
山东 - 潍坊 来源:中冶有色网 2023-03-19
4,4’-二甲基二苯砜的制备方法

本发明属于化工生产技术领域,特别涉及一种4,4’‑二甲基二苯砜的制备方法,包括以下步骤:(1)缩合反应;将对甲苯磺酰氯与催化剂混合,于90~120℃温度下滴加甲苯,进行缩合反应;(2)水解:对少量未完全反应的对甲苯磺酰氯进行水解;(3)精制。本发明的反应原料为对甲苯磺酰氯和甲苯,原料来源广、价格低,精制后产品含量高,产品含量可达99%以上;离心母液(三氯化铁水溶液)可作为污水处理用凝絮净水剂进行再利用,无固废、无废水,工艺环保,缩合反应时间短,收率高,收率可达98%以上。

标签:
废水处理
山东 - 潍坊 来源:中冶有色网 2023-03-19
雨水处理设备
雨水处理设备 1186     
 0

本发明属于废水处理设备技术领域,公开了一种雨水处理设备,包括设有进水管的沉淀箱,所述沉淀箱连接有用于添加絮凝剂的加药装置,所述加药装置的加药口靠近所述沉淀箱的底部,所述沉淀箱还安装有第一搅拌机,所述第一搅拌机的叶片靠近所述加药装置的加药口,所述沉淀箱通过导管与砂滤池相连通,所述砂滤池内由高到低依次设有第一砂滤层、第一滤板、第二砂滤层和第二滤板,位于所述第二滤板下方的所述砂滤池上设有出水管,所述出水管与活性炭过滤器相连通。设备结构简单,处理效果好,处理成本低,经过多次沉淀净化处理,可达到生活杂用水的标准。

标签:
废水处理
山东 - 潍坊 来源:中冶有色网 2023-03-19
板材辊涂油漆线设备
板材辊涂油漆线设备 1036     
 0

本发明涉及板材加工的技术领域,特别是涉及一种板材辊涂油漆线设备,其通过分水器对水的分流,使水通过多组喷头喷射到第一传送带的表面上,从而使第一传送带表面的油漆进行清洗,减少第一传送带表面油漆的沉积,减少人员清理的劳动强度,提高油漆清洗的便利性,喷头喷射的水通过集水槽的收集有第一水管排放至第一分水箱内进行收集,提高废水的收集排放的便利性;还包括底座、喷涂装置、第一传送带、漏斗、集水槽、第一分水箱、排水阀门、第一水管、第二水箱、进水阀门、第二水管、分水器和水泵,底座顶端分别设置多组开口,喷涂装置底端与底座的顶端连接,第一传送带通过驱动装置可旋转设置在底座顶端的开口内部并设置在喷涂装置的下方。

标签:
废水处理
山东 - 潍坊 来源:中冶有色网 2023-03-19
对甲苯磺酰异氰酸酯的制备方法

本发明属于化工生产技术领域,特别涉及一种对甲苯磺酰异氰酸酯的制备方法,包括以下步骤:(1)氯化反应:将碳酸二甲酯加入反应釜,通入氯气;(2)酯化反应:向上述所述反应釜中加入对甲苯磺酰胺氯苯溶液,于90~110℃进行回流;(3)精制:酯化反应完成后,反应物进行减压回收氯苯,回收所述氯苯后的反应物进行高真空蒸馏,得对甲苯磺酰异氰酸酯。本发明采用的原料中不含有光气,安全性高,无需高压反应设备即可满足合成要求,反应在几乎无水环境下进行,避免对甲苯磺酰异氰酸酯发生水解反应,产品收率达95%以上,精制采用蒸馏方法,产品纯度可达98%以上;反应溶剂回收利用率高,几乎无工艺废水。

标签:
废水处理
山东 - 潍坊 来源:中冶有色网 2023-03-19
四溴双酚A生产过程中的还原方法

发明了一种四溴双酚A生产过程中的还原方法,具体地说是一种通过相转移催化和超声波联合强化的亚硫酸钠还原方法。其过程是:先将85±5℃的四溴双酚A氯苯溶液(四溴双酚A合成过程中溴化完后的物料)、相转移催化剂和5%的亚硫酸钠溶液加入置于超声波清洗槽中的反应瓶中,于85±5℃和超声波辐射下搅拌30±5min,之后静置分出水相,氯苯相用去离子水洗涤,洗涤后的氯苯相于搅拌状态下冷却至室温结晶2h,过滤,滤饼用氯苯洗涤,之后于110±5℃干燥至恒重得四溴双酚A。该方法和现有方法相比具有如下优点:亚硫酸钠消耗量降低了约80%;废水排放量减少了约50%,且易于处理,产品的质量好。

标签:
废水处理
山东 - 潍坊 来源:中冶有色网 2023-03-19
对甲砜基苯甲醛制备方法

本发明公开了一种对甲砜基苯甲醛制备方法,是将甲磺酸钠加入蒸馏水然后再加入对氟苯甲醛,保温保压进行反应,然后将产物减压蒸馏,即得本产品。该方法生产工艺简单,反应条件温和,安全性高,避免使用其它试剂,废水产量少,因此对环境影响小;并且产品产率高,品质好;同时因为反应的副产物可以循环使用,或者制造成商品出售,因此降低了生产成本。

标签:
废水处理
山东 - 潍坊 来源:中冶有色网 2023-03-19
二次盐水精制过程螯合树脂再生工艺

本发明提供一种二次盐水精制过程螯合树脂再生工艺,其特征在于:包括以下工艺步骤:排水、鼓泡、沉降。进一步的,本发明依次进行排盐水、反洗、一次排水、一次酸洗、一次鼓泡、一次沉降、排废酸液、一次水洗、二次鼓泡、二次沉降、二次排水、碱洗、三次鼓泡、三次沉降、排碱水、二次水洗、四次鼓泡、四次沉降、三次排水、盐水填充步骤。既保证了水洗的效果,又大幅减少了纯水的使用量,减少了氢氧化钠的使用量,减少了废水的产生量。

标签:
废水处理
山东 - 潍坊 来源:中冶有色网 2023-03-19
新型环保型MTO催化剂及其制备方法

本发明公开了一种新型环保型MTO催化剂,所述MTO催化剂包括水、模板剂、硅源、铝源及磷源。具有以下优点:制备的分子筛前驱液有效稳定,提高分子筛前驱液的合成率,提高合成的分子筛中0‑5um小粒径的比例,提高MTO催化剂产品中乙烯和丙烯的选择性;不需要经过过滤洗涤,减少了小粒径分子筛的流失,节省了水资源,不产生废水。

标签:
废水处理
山东 - 潍坊 来源:中冶有色网 2023-03-19
气泡预先螺旋切割式溶气管

本发明公开了一种气泡预先螺旋切割式溶气管,其特征在于,在外筒体的内部中间部位设有溶气管,所述溶气管的外壁为带V型条缝孔的网状结构,进气管贯穿外筒体的顶部,与溶气管的上部连接,螺旋叶片设在溶气管的内部,进水管和出水管分别设在外筒体的上部一侧和下部另一侧。通过以上设置,本发明可以直接向外筒体内废水中溶气,利用螺旋叶片对高速气流预先切割,将气泡溶于水中,溶气效果好。本发明结构简单,投资生产成本低。

标签:
废水处理
山东 - 潍坊 来源:中冶有色网 2023-03-19
低污泥产率的污水处理系统及方法

本发明公开了一种低污泥产率的污水处理系统及方法,属于废水处理技术领域,该系统包括依次连接的水质调节池、混合吸附池、初沉池、厌氧水解酸化池、好氧生化池、回流沉淀池和清水池,所述混合吸附池通过污泥管连接有为所述混合吸附池提供消化污泥的污泥消化池,所述初沉池、厌氧水解酸化池和回流沉淀池的底部均通过排泥管与所述污泥消化池连接,所述好氧生化池与所述回流沉淀池之间设有污泥回流管。将污水处理系统产生的少量污泥,经常温厌氧消化后,循坏进入污水处理系统,利用消化污泥的吸附性,替代絮凝剂,并实现污泥在该系统中自我消化,极大地减少了污泥产生量,基本实现无泥化污水处理,可广泛应用到污水处理领域。

标签:
废水处理
山东 - 潍坊 来源:中冶有色网 2023-03-19
2-甲基-4-甲氧基二苯胺的合成方法

本发明公开了一种2‑甲基‑4‑甲氧基二苯胺的合成方法,包括以下步骤:(1)将邻氯苯甲酸、铜催化剂、缚酸剂,和甲苯与DMF的混合溶剂依次加入到反应容器中,升温至回流,搅拌混合10~20min;将2‑甲基‑4‑甲氧基苯胺滴加到反应容器中,滴加完毕,继续回流反应6~10h;回流反应过程中,将反应产生的水通过油水分离器分出;反应结束后中和过量碱液,用甲苯萃取,萃取有机相洗涤后蒸出甲苯,浓缩、真空干燥得到中间产物;(2)将所得中间产物在甲醇体系中升温脱羧,即可得到目标产物2‑甲基‑4‑甲氧基二苯胺。本发明的合成方法,提高了反应转化效率与选择性,提高了原料转化率,产生的工艺废水少,生产成本低。

标签:
废水处理
山东 - 潍坊 来源:中冶有色网 2023-03-19
油田采油污水深度处理方法及其装置

本发明涉及一种油田采油污水深度处理方法及其装置,属于油田采油污水处理技术领域。本发明所述的深度处理方法,对油田采油污水经三相分离器处理后的废水进行深度处理,具体的,先采用电化学反应器对污水中溶解性石油类物质进行氧化降解,同时对水中乳化油进行电化学破乳脱稳,然后电化学出水进入固液分离器进行分离,上清液进入特种膜进行精密过滤,固液分离器底部脱稳油泥和悬浮物排出进入三相分离器油泥管路;精密过滤浓缩液回流至电化学反应器循环氧化破乳。本发明设计科学合理,处理后的出水达到了“双10”标准;另外,本发明还提供了一种简单易行的油田采油污水深度处理装置。

标签:
废水处理
山东 - 潍坊 来源:中冶有色网 2023-03-19
对甲砜基苯甲酸的制备方法

本发明涉及一种对甲砜基苯甲酸的制备方法,其解决了传统工艺对甲砜基苯甲酸的制备方法存在选择性差、环境污染严重、废水量大、固废多难处理的技术问题,其包括以下步骤:(1)溴化;(2)水解;(3)碱化歧化;(4)酸化中和。本发明广泛应用于阻燃剂合成技术领域。

标签:
废水处理
山东 - 潍坊 来源:中冶有色网 2023-03-19
用于提高黄栌色素天然染料耐光色牢度的印花方法

本发明公开了一种用于提高黄栌色素天然染料耐光色牢度的印花工艺,属于植物染色技术领域。本发明先将黄栌色素、纳米二氧化钛溶胶、多巴胺盐酸盐制备得黄栌色素染料混合液,配制得到在黄栌色素染料中粘度稳定性的印花原糊,然后将黄栌色素染料混合液和原糊、固色剂(固色剂DS‑1315和聚谷氨酸按质量比5:1混合)配制得到色浆对真丝织物进行染色处理。不仅能显著提高真丝织物的耐水色牢度、耐摩擦色牢度、耐光色牢度、匀染性等指标。且其中未使用金属离子媒染剂、未使用尿素固色剂显著降低氨氮废水的排放,更有利于环境的保护。

标签:
废水处理
山东 - 潍坊 来源:中冶有色网 2023-03-19
集成多用途供水设备
集成多用途供水设备 1197     
 0

本发明提供了一种集成多用途供水设备,包括蓄水池,蓄水池一端连接有蓄水管道,其特征在于:所述蓄水池还连接有供水主管道,供水主管道上还连接有蝶式反渗透器,蝶式反渗透器连接有净水出水管和废水出水管,所述蓄水池和碟管式反渗器之间设有清洗装置,清洗装置连接有清洗水管道和清洗进水管,清洗管道连接在供水主管道上,清洗进水管与蝶式管反渗器相连接。该装置采用集成一体化设计,为集成式一体化装置,自动化操作,并位于一个支架上。方便控制进水量,所述进水管道上设置有进水控制阀。方便对反渗透过滤器的冲洗,所述浓缩水出水管上设置有间歇式自动排放控制阀。方便控制净水流量,所述净水出水管上设置有净水控制阀。

标签:
废水处理
山东 - 潍坊 来源:中冶有色网 2023-03-19
集装箱式移动畜禽尸体无害化处理工艺及设备

本发明属于畜禽尸体处理技术领域,具体涉及一种集装箱式移动畜禽尸体无害化处理工艺,包括以下步骤:(1)将畜禽尸体送入破碎机破碎得到破碎料;(2)通过输料泵将所述破碎料送入到化制机进行高温杀菌消毒;(3)在所述化制机内对杀菌消毒后的物料进行干燥;(4)将所述化制机内干燥后的物料排出。本发明可以对畜禽尸体进行高温处理,杀菌消毒快速彻底,处理产生的废水和废气集中收集,便于进行集中处理,不会对周围环境产生污染,能够有效防止疫病扩散、有效控制和扑灭动物疫情。本发明还提供一种集装箱式移动畜禽尸体无害化处理设备,便于使用车辆进行快速移动,便于拆装和快速连接,以应对突发疫情。

标签:
废水处理
山东 - 潍坊 来源:中冶有色网 2023-03-19
净化水质用自然循环微生物菌剂及其制备方法

本发明公开了净化水质用自然循环微生物菌剂及其制备方法,由闪杆菌属(Allochromatium)、闪囊菌属(Lamprocystis)、嗜盐红螺旋菌属(Halorhodospira)、着色菌属(Chromatium)、亚硝化毛杆菌属(Nitrosomonas)、硝酸细菌属(Nitrobacter)、亚硝酸菌属(Nitrosomonas)和假单胞菌属(Pseudomonas)8种细菌的发酵液组成,以上8种细菌在发酵液中的有效活菌数分别都≧1.0×108CFU/ml。本发明的微生物菌剂对各种污水、废水都有较好的净化作用。

标签:
废水处理
山东 - 潍坊 来源:中冶有色网 2023-03-19
2,4‑二氨基‑5‑硝基‑6‑羟基嘧啶的制备方法及其应用

本发明提供一种2,4‑二氨基‑5‑硝基‑6‑羟基嘧啶的制备方法,包括以下步骤:在硫酸溶液中,2,4‑二氨基‑6‑羟基嘧啶与硝酸进行硝化反应;反应完全后,冷却析晶、压滤、洗涤、烘干,得到2,4‑二氨基‑5‑硝基‑6‑羟基嘧啶;本发明还提供一种采用硝基嘧啶制备2,4,5‑三氨基‑6‑羟基嘧啶的方法,包括以下步骤:在催化剂N的作用下,硝基嘧啶在碱液A与C1~C4醇的混合液中,与氢气反应;采用本发明所述方法制备的鸟嘌呤,没有副产无机盐的产生,废水的产生与排放量降为现有工艺的1/6~1/8。

标签:
废水处理
山东 - 潍坊 来源:中冶有色网 2023-03-19
带旋转式出笼装置的禽类养殖笼

本发明提供了一种带旋转式出笼装置的禽类养殖笼,包括笼体,所述笼体上还设有禽类出笼装置,所述出笼装置包括位于笼体底部中间位置的旋转底盘,所述旋转底盘中部通过轴承安装在笼体上,旋转底盘旋转90°后,旋转底盘两侧设有两个出笼口。该养殖笼既可以用于鸡的养殖,又可以用于鸭、鹅类养殖,旋转底盘位于笼体底部中间位置,旋转后两侧呈现两个用于禽类出笼的出笼口,禽类落到底部输送带上的位置更加均匀,避免了禽类下落时的拥挤,也有效防止输送带受力不均匀导致的跑偏,旋转底盘设有V形用于废水、粪便的导流排放汇集,保证了养殖环境更加贴合禽类的习性,设置的排泄物收集装置。

标签:
废水处理
山东 - 潍坊 来源:中冶有色网 2023-03-19
新型环保杀菌除臭剂及其制备方法

本发明提供了一种新型环保杀菌除臭剂及其制备方法,该新型环保杀菌除臭剂以高铁酸钾、无水硫酸钠、聚乙二醇为原料进一步混合均匀压片制成的片状粉末状新型除臭剂,主要应用于改善畜禽养殖环境以及畜禽粪污杀菌除臭;其使用方法主要是将其投放于畜禽粪污废水中或者将其溶于水进行喷洒,本发明充分利用高铁酸钾物理和生化特性,集氧化、吸附、絮凝、沉淀、灭菌、消毒、脱色、除臭等功能;新型除臭剂对畜禽养殖环境中氨气等臭气吸收率高,且无毒无害无残留,可实现带畜杀菌、消毒、去除氨气等有害气体;在除去粪便臭味的同时,还能够杀灭粪污里面的有害真菌细菌、蝇虫以及幼虫。

标签:
废水处理
山东 - 潍坊 来源:中冶有色网 2023-03-19
利用新型笼体实现禽类排泄物收集及快速出笼的方法

本发明提供了一种利用新型笼体实现禽类排泄物收集及快速出笼的方法,包括一种利用新型笼体实现禽类排泄物收集的方法和一种利用新型笼体实现禽类快速出笼的方法,利用该新型结构的养殖笼,能够实现各种禽类的养殖,尤其是针对与习性喜欢戏水的鸭、鹅等禽类,在保证其正常戏水的同时,还能将粪便、废水等进行有效的收集回收,保证了整个禽舍的卫生,更加有利于禽类的生活环境改善,设置的独有的出笼装置,能够实现禽类快速脱离笼子,用传输粪便的输送带进行整体输送,可以快速的将禽类输出禽舍,省事省力,效率高效。

标签:
废水处理
山东 - 潍坊 来源:中冶有色网 2023-03-19
膨胀石墨阻燃灭火板及其制备方法

本发明提供了一种膨胀石墨阻燃灭火板,包括UF树脂胶粉和低温膨胀石墨,所述UF树脂胶粉的重量份与低温膨胀石墨的重量份比0.5~1.5:3.5~4.5。本发明还提供一种膨胀石墨阻燃灭火板的制备方法。本发明的膨胀石墨阻燃灭火板,在遇到高温时产生膨胀而生成蠕虫不怕火焰、不燃烧,落在燃烧的火源上能瞬间灭掉火焰,能抗3000℃高温不燃烧,立即把大火灭掉,起到自动消防的作用;适用范围广,强度高;本灭火板在灭火过程中,不产生废水、废酸、废碱,没有有害汽体溢出。

标签:
废水处理
山东 - 潍坊 来源:中冶有色网 2023-03-19
氯甲烷与硫化氢反应制备甲硫醇的方法

本发明公开了一种氯甲烷硫化氢生产甲硫醇的方法,包括如下步骤:将定量氯甲烷与硫化氢气体通至加入催化剂的反应器内,在一定温度及压力下进行化学反应,反应结束降温,分离,得甲硫醇。本发明采用的反应为气—气反应,操作简单,目标产物选择性高且纯度高,过程中不产生任何废水,污染少,副产物主要为氯化氢,可作为产品销售,具有较大经济意义。

标签:
废水处理
山东 - 潍坊 来源:中冶有色网 2023-03-19
石化脱硫废液无害化综合处理工艺

本发明公开了一种石化脱硫废液无害化综合处理工艺,包括以下步骤:将石化脱硫废液引入废液池,使用泵提升后进入锅炉烟气除尘脱硫塔,对烟气进行喷淋;将对烟气进行喷淋后的含烟尘与盐结晶物的废水引入沉淀池,经过净化的烟气及雾化的水蒸汽通过引风机引入烟囱排放;将沉淀池中的上清液通过回流池进入PH调节池,进行PH值调节,调整PH调节池内液体PH值高于8后进入废液池进行循环使用;将沉淀池中的沉淀物定期排出,用于制砖或水泥加工等无害化处理。本发明利用废液中的碱脱去烟气中的硫,利用废液中的水除去烟气中的尘,利用烟气的蒸发作用,用于废液的结晶,使废液中的含硫盐及其有害物质结晶析出,最终实现废液污染物以固体形式析出。

标签:
废水处理
山东 - 潍坊 来源:中冶有色网 2023-03-19
氰尿酸生产精制方法
氰尿酸生产精制方法 1179     
 0

本发明公开了一种氰尿酸生产精制方法,包括以下步骤,步骤一原料加入,开启母液泵打入3.6吨母液,开启行吊往反应釜内加入1.8吨粗品氰尿酸,开启搅拌,将料液硫酸含量调整为:23‑25%,盖好反应釜盖;步骤二开蒸汽加热进行反应,步骤三冷却降温,把常温冷却水经给水泵加压送入反应釜夹套先将物料在反应釜内进行冷却,步骤四放料,开启放料阀门,通过放料管道将物料放入到铺有过滤布的抽滤槽内,步骤五抽滤,步骤六洗涤抽滤,步骤七离心分离,步骤八烘干。本发明改用一次洗料工艺,整个氰尿酸生产过程中无生产废水外排,不但可节约成本还可减少劳动强度,减少环境污染,保护了环境。

标签:
废水处理
山东 - 潍坊 来源:中冶有色网 2023-03-19
氯乙烯高沸物回收设备

本实用新型涉及一种氯乙烯高沸物回收设备,包括依次连通的氯乙烯回收装置、二氯乙烷回收装置和三氯乙烷回收装置,利用氯乙烯分离塔和低沸塔二台填料精馏塔及其附属设备,分别在常压和加压的状态,分离出氯乙烯气体和高纯度的1,1-二氯乙烷液体,对氯乙烯高沸物的各部分进行充分提取;在密闭的系统中进行,不会产生废渣、废水,保护环境,安全可靠;所需加热温度低,利用废热水及废热蒸汽即可进行生产,耗能低,控制点少,操作简便。

标签:
废水处理
山东 - 潍坊 来源:中冶有色网 2023-03-19
氯乙烯高沸物回收工艺及其设备

本发明涉及一种氯乙烯高沸物回收工艺及其设备,所述回收工艺包括依次进行的氯乙烯回收、二氯乙烷回收和三氯乙烷回收,利用氯乙烯分离塔和低沸塔二台填料精馏塔及其附属设备,分别在常压和加压的状态,分离出氯乙烯气体和高纯度的1,1-二氯乙烷液体,对氯乙烯高沸物的各部分进行充分提取;在密闭的系统中进行,不会产生废渣、废水,保护环境,安全可靠;所需加热温度低,利用废热水及废热蒸汽即可进行生产,耗能低,控制点少,操作简便。通过对生产过程中产生的残液进行精馏,得到有利用价值的不同物料,减少环境污染,有可观的经济效益。

标签:
废水处理
山东 - 潍坊 来源:中冶有色网 2023-03-19
四氯乙烯除氧脱水工艺及其设备

本发明公开了一种四氯乙烯除氧脱水工艺及其设备,进料泵将初步生产的四氯乙烯产品通过装有过滤器的管道输送到除氧干燥塔,液体从进料口经过缓冲板进入除氧干燥塔,所述挡流板改变流经设备壁的液体流向使其充分与填料层接触,经过填料层处理的合格四氯乙烯液体从除氧器出料口进入高质量四氯乙烯储罐,所述设备包括依次连通的进料泵、除氧干燥塔、过滤器和成品罐;本发明的优点在于:降低了四氯乙烯中的水分、提高了四氯乙烯的pH值,四氯乙烯纯度不受影响,色度好;系统采用密闭循环,不会产生废渣、废水,操作简单,安全可靠。

标签:
废水处理
山东 - 潍坊 来源:中冶有色网 2023-03-19
上一页 6 7 8 9 10 ... 22 下一页
共22页    到第

中冶有色为您提供最新的山东潍坊有色金属废水处理技术理论与应用信息,涵盖发明专利、权利要求、说明书、技术领域、背景技术、实用新型内容及具体实施方式等有色技术内容。打造最具专业性的有色金属技术理论与应用平台!

全国热门有色金属设备推荐
展开更多 +
全国热门有色金属技术推荐
展开更多 +

 

江西省隆恩特环保设备有限公司
宣传

报名参会
更多+

2025年10月15日 ~ 17日
2025年10月17日 ~ 19日
2025年10月31日 ~ 11月02日
2025年11月07日 ~ 09日

报告下载

有色专家
更多+

中国科学院赣江创新研究院
院长
北京科技大学
主任/教授
赣州江钨钨合金有限公司
工程师
石家庄铁道大学
团委书记/副教授
西安建筑科技大学
院长/教授
赤泥综合利用研究报告2025
推广

热门技术
更多+

推荐企业
更多+

福建省金龙稀土股份有限公司
宣传

发布

在线客服

公众号

电话

顶部
咨询电话:
010-88793500-807