青岛垚鑫智能科技有限公司
宣传

位置:中冶有色 >

有色技术频道 >

> 固/危废处置技术

分类:
全部
矿山技术
冶金技术
材料制备及加工技术
环境保护技术
分析检测技术
 
全部
废水处理技术
大气治理技术
固/危废处置技术
土壤修复技术
地区:
全部
北京
天津
上海
重庆
河北
山西
辽宁
吉林
黑龙江
江苏
浙江
安徽
福建
江西
山东
河南
湖北
湖南
广东
海南
四川
贵州
云南
陕西
甘肃
青海
内蒙
广西
西藏
宁夏
新疆
其他
其他
展开
 
全部
南京
无锡
徐州
常州
苏州
南通
连云港
淮安
盐城
扬州
镇江
泰州
宿迁

江苏南京有色金属固/危废处置技术理论与应用

免费发布技术信息>>
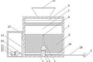
用于固体墙板废料处理的破碎设备

本实用新型涉及固体墙板废料处理器械领域,尤其是一种用于固体墙板废料处理的破碎设备,其包括包括机架组件、转轴组件、破碎刀片、传动齿轮、出料滑槽以及动力源;所述机架组件包含机架及机罩,机架及机罩均通过螺栓连接;所述转轴组件固定在机架组件内侧,转轴为花键轴;所述破碎刀片均布固定在转轴组件上;所述传动齿轮固定在转轴组件一端;所述出料滑槽固定在机架组件底部;所述动力源固定在机架组件一端,与传动齿轮相连接。

标签:
固废
江苏 - 南京 来源:中冶有色网 2023-03-19
含水固体废物压滤脱水试验的方法

本发明公开了一种含水固体废物压滤脱水试验的方法,包括如下步骤:(1)放置待测试样,在待测试样的外部设置有可自由膨胀的弹性膜,向弹性膜施压使弹性膜膨胀,弹性膜将压力传递于待测试样上使待测试样脱水;(2)试验结束后,停止加压,取出脱水后的试样进行测定。本发明对弹性膜加压从而对试样施压替代现有用活塞连接加压杆的方式施压,由于弹性膜的伸缩性,将压力传导至试样上,即可将试样脱水,避免了现有施压方式中密封性和摩擦阻力不可兼得的问题,脱水均匀且操作和携带方便;加压稳定,可以用于含水固体废物样品的脱水参数研究和脱水效果评价等用途。

标签:
固废
江苏 - 南京 来源:中冶有色网 2023-03-19
能够增大捞取面积的船式固体废料收集装置

本发明公开了一种能够增大捞取面积的船式固体废料收集装置,包括垃圾捕捞船主体,所述垃圾捕捞船主体上安装有控制室,且垃圾捕捞船主体的底部两端设置有浮动底座,所述浮动底座内部安装有链轮条,所述垃圾捕捞船主体上固定有机架,且机架的前端两侧分别安装有第一固定板和第二固定板,所述第一固定板通过合页与第一活动板相连接,所述第二固定板通过合页与第二活动板相连接,所述第一活动板和第二活动板顶端表面均设置有轴孔,所述第一活动板通过轴销贯穿轴孔与卡盘相连接,且卡盘表面设置有固定孔。本发明解决了目前船式固体废料收集装置无法对集料槽口径进行活动调节等问题,使得垃圾废料捞取面积受限。

标签:
固废
江苏 - 南京 来源:中冶有色网 2023-03-19
危险固体废弃物处理加工用热熔设备

本发明公开了一种危险固体废弃物处理加工用热熔设备,其结构包括:排烟管装置、观察控制器、底座、出灰口、进料槽、热熔室,排烟管装置安装于热熔室右上方且与热熔室扣接,使设备使用时,通过设有的机构,使本发明能够实现避免在对于危险固体废物进行热处理的过程中,会产生大量的烟气,并且会不断有烟渣附着于排烟管内壁,直接影响排气的效率,这一部分附着物由于其位置的原因,不大方便进行清理的问题,使设备通过拉下可伸缩式活动杆装置,在连接头的配合下带动刮渣装置同步下移,进而带动刮渣片沿着主烟筒内壁进行接触刮动,使其内壁附着的灰渣往下掉落,更加的方便,同时通过挤压筒的配合可起到对应的复位辅助。

标签:
固废
江苏 - 南京 来源:中冶有色网 2023-03-19
利用建筑固体废弃物制作混凝土再生骨料的方法

本发明涉及一种利用建筑固体废弃物制作混凝土再生骨料的方法,该混凝土再生骨料的方法采用如下混凝土再生骨料加工装置,该混凝土再生骨料加工装置包括传导框、筛板、转动电机、转轴、凸轮、转轴板和清理机构;采用上述混凝土再生骨料加工装置对建筑固体废弃物制作混凝土再生骨料的方法,包括以下步骤:S1、建筑废弃物切块;S2、建筑废弃物挤压粉碎;S3、建筑骨料筛分;S4、筛板清理。本发明可以解决现有建筑骨料进行筛分时存在的:筛板无法进行抖动,造成骨料的筛分效率较低,且骨料会卡在筛板的筛孔内,经常需要将粉碎机关闭并通过人工将筛板进行清理,从而造成骨料筛分的连续性较差等问题。

标签:
固废
江苏 - 南京 来源:中冶有色网 2023-03-19
有机固体废弃物堆肥发酵装置

本实用新型属于有机固体废弃物技术领域,涉及一种有机固体废弃物堆肥发酵装置,其中,包括发酵罐,所述发酵罐内部开设有腔室,所述腔室内部固定连接有轴承,所述轴承内部穿设有转轴,所述发酵罐上端固定连接有旋转电机,所述旋转电机的输出轴与转轴上端固定连接,所述转轴的侧面固定连接有搅拌杆,所述搅拌杆内部设置有电加热丝,所述腔室内部上端固定连接有温度传感器。其有益效果是,通过设置旋转电机能通过转轴带动搅拌杆对腔室内部有机固定进行搅拌,便于后期腔室内部的有机固体充分发酵,设置电加热丝能通过搅拌杆的内壁对腔室内部的有机固定提供更好的发酵温度,便于后期有机固体充分发酵。

标签:
固废
江苏 - 南京 来源:中冶有色网 2023-03-19
可燃固体废弃物热解装置及热解方法

本发明公开一种可燃固体废弃物热解装置及热解方法,该热解装置包括流化床热解反应器和流化床燃烧反应器,两者采用热载体床料交互循环;可燃固体废弃物燃料在流化床热解反应器内热解,热载体床料溢流通过星形返料器送至燃烧反应器;利用燃烧反应器燃烧热解油气放热将热载体床料再次加热;加热后的热载体床料通过流化床返料器再次进入热解反应器。利用热载体床料在两反应器间交互循环,将燃烧产生的热量传输给热解过程,解决常规反应器传热造成的反应器内部温度不均的问题;热解返料用星形返料器,达到良好的密封效果,燃烧返料用流化床返料器,避免机械运动部件高度氧化和变形,同时能控制固体循环通量。

标签:
固废
江苏 - 南京 来源:中冶有色网 2023-03-19
固体废物焚烧炉用烟气净化装置

本实用新型公开了一种固体废物焚烧炉用烟气净化装置,包括灰尘去除罐、热交换器、喷淋泵、鼓泡反应器和吸附罐,灰尘去除罐中从下向上依次为喷淋水放置区、烟气进入区、喷淋去尘区和除雾区;除雾区位于不锈钢过滤网上方的罐体壁上连接有第一出气管,第一出气管的出气端与鼓泡反应器的进气端相连,鼓泡反应器的出气端连接有第二出气管,第二出气管的出气端插入至吸附罐中,吸附罐中位于第二出气管出气端的上方设置有设置有除雾器,吸附罐中位于除雾器的上方设置有活性炭吸附网;本实用新型不但能有效去除固体废物焚烧炉焚烧固体废物时产生烟气中的灰尘和二噁英,还能对烟气中的热量进行回收利用,有效降低了对环境的污染,同时节约了能源。

标签:
固废
江苏 - 南京 来源:中冶有色网 2023-03-19
有机固体废弃物复合热化学处置和利用方法

本发明提供了一种有机固体废弃物复合热化学处置和利用方法,将有机固体废弃物经预处理后低温热解,产物和气化剂混合在高温气流床气化炉内高温气化熔融,产生高温合成气和熔渣;高温合成气经过除尘、余热梯级利用或激冷、脱氨、脱硫后,得到净化的干合成气,其中一部分送入燃烧器,一部分与气化炉出口的高温合成气掺混降温,剩余部分进行高值化利用;高温熔渣经激冷后,形成玻璃体。合成气与富氧气体在燃烧器内燃烧产生高温烟气,为热解反应器间壁供热,排出的烟气经干燥后一部分用作输送气,一部分掺配纯氧制备富氧气体,剩余部分直接进行碳捕集和封存。本发明的方法清洁、低碳、高效、安全,可实现大规模固体废弃物的无害化处置与资源化利用。

标签:
固废
江苏 - 南京 来源:中冶有色网 2023-03-19
节能固体废渣连续分离设备

本实用新型属于固体废渣处理设备技术领域,具体公开了一种节能固体废渣连续分离设备,包括箱体和壳体,所述箱体的内部安装有升降电动机,且升降电动机的上方设置有升降杆,所述升降杆的上方安装有活动轴,且活动轴的上方安装有容器箱,所述升降电动机前后两端安装有安装支架,且安装支架下方安装有安装座,该节能固体废渣连续分离设备,与现有的普通夹持装置相比,通过的设置有升降杆与活动轴之间为螺纹连接,且活动轴的与容器箱之间为活动连接,如活动轴需要更换时,使用者可将活动轴通过螺纹从升降杆上拆卸,使得简单方便的对活动轴进行更换与维修,从而提高主要零件的使用寿命,同时有效的节约使用成本。

标签:
固废
江苏 - 南京 来源:中冶有色网 2023-03-19
基于臭氧氧化和固体催化Fenton的废水深度处理方法

本发明专利属于一种基于臭氧氧化和固体催化Fenton的废水深度处理方法,主要包括催化剂浓度、臭氧浓度、臭氧流量和固体非均相催化剂的制备方法或者固体催化Fenton氧化应用方法以及反应停留时间,所述催化剂的浓度1mg/~9mg/L,臭氧浓度为5mg/L~50mg/L,臭氧流量为,反应停留时间为0.01~5min。具有不仅提高了废水回收利用率,而且减少了污水处理量和废水排放量。

标签:
固废
江苏 - 南京 来源:中冶有色网 2023-03-19
有机固体废弃物微波裂解处理系统及其微波裂解处理方法

本发明公开了一种有机固体废弃物微波裂解处理系统及裂解方法,它包括微波裂解系统(1)、密闭隔氧进料传输系统(2)、冷凝收集装置(3)、热风循环系统(4)和密闭隔氧的出料冷却系统(5);所述的密闭隔氧进料传输系统(2)、冷凝收集装置(3)、热风循环系统(4)和密闭隔氧的出料冷却系统(5)均与微波裂解系统(1)相连。本发明结构设计合理,通过大量实验设计得到密闭隔氧进料传输系统、密闭隔氧的出料冷却系统和微波裂解系统的最佳结构。可以保证无氧条件下输入和输出物料,微波裂解安全性和效率高。本发明可用于包括废弃轮胎在内的有机固体废弃物微波裂解处理,能耗低,微波裂解效率高,可实现废弃资源的综合利用,环保性强。

标签:
固废
江苏 - 南京 来源:中冶有色网 2023-03-19
工业固体废弃物综合化利用处理方法

本发明涉及一种工业固体废弃物综合化利用处理方法,其使用了工业固体废弃物综合化利用处理设备,该设备包括圆形底座和设置在圆形底座顶部的夹紧装置,圆形底座的顶部还设置有除锈装置;本发明通过圆柱体内部的倒圆台凹槽尺寸由大逐渐减小的设置可便于钢筋的快速对准卡入,又可实现对一定范围内不同尺寸钢筋的适应性夹固,通过T型块与楔形板之间的配合可使圆板在待加工废弃钢筋的自重作用力下向下移动,伸缩杆随圆板一起移动并对待加工的废弃钢筋进行挤压固定,使得待加工的废弃钢筋向下移动的距离与伸缩杆移动的距离相等,以此可对待加工钢筋起到外部辅助夹紧的作用,提高了钢筋的稳固程度,进而避免钢筋出现位置偏移的现象。

标签:
固废
江苏 - 南京 来源:中冶有色网 2023-03-19
环保工程用固体废物处理装置

本实用新型公开了一种环保工程用固体废物处理装置,涉及废物处理装置技术领域,为解决现有环保工程用固体废物处理装置使用不便,处理效果不佳的问题。所述箱体的下表面设置有支撑腿,且支撑腿设置有四个,所述箱体上方的一侧设置有进料管,所述进料管的上方设置有进料口,所述进料管的一侧设置有壳体,且壳体与进料管的一端相互贯通,所述箱体的上方安装有伺服电机,所述伺服电机的输出端上设置有传动轴,所述传动轴的外壁上设置有第一粉碎杆,且第一粉碎杆设置有六个,所述箱体的内部设置有定位板,所述定位板上设置有旋转槽,所述传动轴的一端位于旋转槽的内部,所述箱体的内壁设置有第二粉碎杆,且第二粉碎杆设置有六个。

标签:
固废
江苏 - 南京 来源:中冶有色网 2023-03-19
固体废弃物的粉碎设备

本实用新型公开了一种固体废弃物粉碎设备,包括:粉碎机、集尘器和集液罐;所述粉碎机设有进料口,粉碎机的粉碎仓舱壁上分别设有进液管路、排气管路、进气管路和排液管路;所述集尘器通过排气管路与粉碎机的粉碎仓连通,所述集液罐通过排液管路与粉碎机的粉碎仓连通;本设备可有效的对固体废弃物进行处理,实现粉碎过程中的粉尘收集,以及对固体废弃物中的可溶性有害化学品进行回收利用,从而实现废物的循环利用,保护了环境,降低了原料成本。

标签:
固废
江苏 - 南京 来源:中冶有色网 2023-03-19
用于废水中有机物去除的固体试剂包及其应用

本发明公开了一种用于废水中有机物去除的固体试剂包及其应用,用于去除废水中有机物的固体试剂包使用兼具高效性和便捷性。所述固体试剂包的成分包括晶体硼,六水合三氯化铁,过一硫酸氢盐,对污染物的去除效果较好。本发明提供的固体试剂包改善了三价铁活化过一硫酸氢盐系统中FeⅢ还原为FeⅡ的转化率低、活性氧组分生成速率慢、pH适用范围小等缺点,具有在较宽pH范围(pH 4.0~10.0)内去除有机污染物效率高的特征,且三种药剂以固体形式密封保存,运输、使用便捷,适合水污染的现场应急快速处理。

标签:
固废
江苏 - 南京 来源:中冶有色网 2023-03-19
污水中的固体废弃物处理装置

本实用新型公开了一种污水中的固体废弃物处理装置,包括第一固定框,所述第一固定框两侧上方与后端壁体上分别设有固定块,所述第一固定框顶部壁体上设有有机玻璃顶盖,所述第一固定框前端壁体壁体之间设有拦截机构,所述拦截机构包括第二固定框与第三固定框,所述第一固定框在拦截机构前端中间位置还设有清理机构,所述清理机构包括减速电机、带轮与传送带。本实用新型所述的一种污水中的固体废弃物处理装置,涉及污水处理设备技术领域,通过对正在输送的污水通过第二固定框进行拦截,并且通过清理机构将拦截下来并聚拢的固定体废弃物进行输送,并通过导流盘排除至外部的收集容易中,防止其污水中的固体废弃物堵塞后续的污水处理设备。

标签:
固废
江苏 - 南京 来源:中冶有色网 2023-03-19
有机固体废弃物发酵处理装置

本实用新型公开的属于废弃物发酵处理技术领域,具体为一种有机固体废弃物发酵处理装置,包括支撑板,两个所述支撑板的上侧壁上安装有自动伸缩杆,所述自动伸缩杆的上端安装有连接板,两个所述连接板之间固定安装有处理桶,所述处理桶的下侧壁上安装有底板,所述底板的上侧壁上且位于处理桶的内部固定安装有废料筒,所述底板的侧壁上开设有下料口,所述下料口的内部通过螺纹安装有封堵块,所述底板的底部侧壁上固定安装有支撑杆,首先通过移动轮的设置可以方便底板上的废料筒移动,这样可以提高废料移动的便捷性,支撑杆的设置可以给下料口留有下料空间,封堵块可以在进行废料处理时保持底部封闭。

标签:
固废
江苏 - 南京 来源:中冶有色网 2023-03-19
固体废弃物热解气化处理系统

本实用新型涉及一种固体废弃物热解气化处理系统,包括粉碎机、上料机构和燃烧炉,上料机构将固体废弃物输送到粉碎机内进行粉碎处理,处理后送往燃烧炉内进行燃烧,燃烧后产生的气体通过管道输送到急冷塔进行冷却处理,冷却处理后的气体通过管道进入中和反应塔进行中和反应,中和反应后的气体通过气体管道进入布袋除尘器进行除尘,除尘后的气体通过引风机进入烟囱。本实用新型设计合理、使用方便,通过该种处理系统,不仅可以有效的热解固体废弃物,而且对热解后产生的气体进行中和过滤和净化,达标排放,保护了生态环境,减少了污染。

标签:
固废
江苏 - 南京 来源:中冶有色网 2023-03-19
利用建筑固体废弃物制作建材材料的方法

本发明涉及一种利用建筑固体废弃物制作建材材料的方法,该利用建筑固体废弃物制作建材材料的方法采用如下设备,该设备包括外壳、边槽、边角木材聚集装置、聚集配合装置、木材清理装置、混凝土堆积装置和提升装置,本发明能够通过采用水静置分层分离法,使得质量大的混凝土碎石在投放到外壳内之后会沉入到底部,而其中质量较轻的木材则会漂浮在水面之上,然后再通过木材清理装置对水表面的木制材料进行由中间向两侧清理拨开收集,然后在通过提升装置提起混凝土堆积装置,使得混凝土堆积装置上承载的混凝土碎石在被提起后集中的被倒入到收集箱中进行收集,大大提高对建筑废弃物的回收利用率。

标签:
固废
江苏 - 南京 来源:中冶有色网 2023-03-19
固体废物鉴别的方法
固体废物鉴别的方法 1102     
 0

本发明提供了一种固体废物鉴别的方法,包括如下四个步骤:1、X射线荧光检测,2、X射线衍射检测,3、红外光谱检测,4、偏光显微分析检测。本发明所述的一种固体废物鉴别的方法,X射线荧光检测、X射线衍射检测、红外光谱检测以及偏光显微分析检测四种技术的联用,可以将特定固体废物中的物相完全解析出来,同时还可以将不同物相之间的结构关联的细节解析出来,将这些数据归纳总结、提炼,可以形成固体废物指纹识别特征数据,通过这些指纹特征数据的比对,从而达到有效鉴别的目的。

标签:
固废
江苏 - 南京 来源:中冶有色网 2023-03-19
粉末固体危险废物流态化药剂稳定化预处理的设备与方法

本发明公开了一种粉末固体危险废物流态化药剂稳定化预处理的设备与方法,属于危险固体废物处理与处置技术领域。该设备主要包括进料回料系统、流态化管式反应系统、气固旋风分离系统、尾气处理系统以及出料系统。整个处理过程在负压环境下运行防范粉末物料的扬尘,粉末固体危险废物在管式反应器中与雾化药剂充分接触和反应,从而达到优于传统搅拌方式的稳定化预处理效果。此方法通过负压操作系统有效地解决粉末固体危险废物传统搅拌药剂稳定化预处理过程劳动强度大、扬尘大的问题,还利用流态化技术提高了药剂稳定化的效率,同时更便于后续的安全填埋场的填埋作业。

标签:
固废
江苏 - 南京 来源:中冶有色网 2023-03-19
干湿混合型固体废弃物焚烧尾气处理装置及处理方法

干湿混合型固体废弃物焚烧尾气处理装置及处理方法,涉及一种干湿混合型固体废弃物焚烧尾气处理装置及处理方法,其装置包括蒸发冷却器(1)、袋式过滤反应器(2)、鼓泡流态化反应器(5)和烟气再热器(12)、吸附剂贮槽(11)、灰贮槽(3),袋式过滤反应器(2)的上部的出气口接鼓泡流态化反应器(5)的进气口,鼓泡流态化反应器(5)上部的出气口接烟气再热器(12)的进气口,鼓泡流态化反应器(5)的下部与沉降池(6)相接;处理的方法为:a.来自垃圾焚烧炉的烟气先在烟气再热器(12)中加热净化后的烟气b.烟气再行进入蒸发冷却器(1)使烟气完成干式净化过程;c.干式净化后烟气进入鼓泡流态化反应器(5)完成吸收液循环过程。

标签:
固废
江苏 - 南京 来源:中冶有色网 2023-03-19
以农业固体废弃物制备生物质炭基缓释有机肥的方法

本发明公开了一种以农业固体废弃物制备生物质炭基缓释有机肥的方法,是将农业固体废弃物经过高温热解后制备出高吸附容量的生物质炭,然后吸附经过处理后的农村有机废水,最后制备出生物质炭基缓释有机肥,具体包括以下步骤:1)生物质炭制备、2)生物质炭改性、3)农村有机废水预处理、4)生物质炭富集营养物质、5)制粒。农村有机污水经过一定的处理之后,去除大分子和颗粒物质,再用生物质炭进行吸附,将水体中的大量有机物和氮磷物质吸附到生物质炭孔道和表面积上,再经过制粒方法,制备出生物质炭基缓释有机肥,最后将该缓释肥投加到土壤中,起到改良土壤性质的作用,而生长出农作物又能提供制备生物质炭的原材料。

标签:
固废
江苏 - 南京 来源:中冶有色网 2023-03-19
固体废物焚烧碳捕捉装置

本发明公开了一种固体废物焚烧碳捕捉装置,包括进口烟道、烟气喇叭口、装置本体、喷淋层、二氧化碳捕捉床、出口烟道和排放口;所述的进口烟道连接进烟气喇叭口,烟气喇叭口连接装置本体,在装置本体内设置喷淋层和二氧化碳捕捉床,其中喷淋层设置在二氧化碳捕捉床上方,所述的二氧化碳捕捉层设有振打系统;所述的装置本体连接出口烟道,所述排放口设置在装置本体下部。本发明利用钢铁冶炼的钢渣中氧化钙以及碱金属对固体废物焚烧的烟气中二氧化碳进行捕捉,捕捉二氧化碳后的钢渣仍可用于原用途的建材行业,以废治废,有益于生态环境保护,提升了钢渣的利用价值。

标签:
固废
江苏 - 南京 来源:中冶有色网 2023-03-19
使用农业固体废弃物制备高性能抗冲磨粉煤灰混凝土材料的方法

本发明公开了一种使用农业固体废弃物制备高性能抗冲磨粉煤灰混凝土材料的方法,首先,将稻壳灰与牡蛎壳粉煅烧得硅酸钙。然后,硅酸钙与乙酸反应得二氧化硅和碳酸钙混和物并蒸馏出丙酮溶剂。最后,将煅烧、球磨后的二氧化硅和氧化钙掺加到粉煤灰混凝土中制得抗冲磨材料。使用农业废弃物制备的粉煤灰混凝土具有比掺加工业二氧化硅、氧化钙的粉煤灰混凝土更好的力学、抗冲磨性能和长期抗二氧化碳侵蚀能力。使用农业废弃物制备粉煤灰混凝土抗冲磨材料,扩大了农业废弃物应用范围;避免填埋废弃物需大量占用土地问题;降低了抗冲磨粉煤灰混凝土材料的使用成本。使用此方法制备抗冲磨混凝土能产生良好的社会经济、环保效益,具有广阔的市场应用前景。

标签:
固废
江苏 - 南京 来源:中冶有色网 2023-03-19
固体废弃物采集装置
固体废弃物采集装置 1208     
 0

本实用新型公开了一种固体废弃物采集装置,包括外壳、内容器、上盖和下垫块,所述内容器设置于外壳内,所述上盖盖合安装于外壳上端,所述下垫块安装于内容器内腔的底侧,所述外壳上侧的外缘向外凸出形成第一凸出环件,该第一凸出环件上设置有至少两个缺口,所述外壳下侧的内缘向内凸出形成第二凸出环件,所述第二凸出环件用于支撑内容器的外部底面,所述外壳内的第二凸出环件下方为容纳空腔,所述内容器的底部中心位置设置有通孔,所述下垫块包括圆形的垫片和移动手柄,本实用新型的固体废弃物采集装置,可用于在野外科研作业时,对于采集到的平均尺寸较小的固体废弃物时,便于对于其采集的固体废弃物进行压缩处理。

标签:
固废
江苏 - 南京 来源:中冶有色网 2023-03-19
固体危险废物焚烧炉
固体危险废物焚烧炉 1105     
 0

本实用新型公开了固体危险废物焚烧炉,涉及焚烧工程技术领域,包括主壳体,所述主壳体腔体中设置有废气处理组件、废渣压缩组件和副壳体,所述废渣压缩组件位于废气处理组件的右侧所述副壳体的顶部设置有废气出口,所述副壳体腔体底部设置有加热装置,所述加热装置左右两侧对称设置有升降杆,所述升降杆的两侧分别设置有稳定件和第二电机,所述升降杆的顶部设置有焚烧板,所述副壳体右侧设置有加料口,所述加料口向右延伸至主壳体外表面,在第二电机的作用下,升降杆持续上升,上升的升降杆使得焚烧板持续上升,当焚烧板靠近高压气泵进气口时,焚烧板的残渣在高压气泵的作用下进入到挤压仓中进行挤压。

标签:
固废
江苏 - 南京 来源:中冶有色网 2023-03-19
固体废物分拣中心用压缩打包装置

本实用新型涉及垃圾处理技术领域,具体为一种固体废物分拣中心用压缩打包装置,包括支撑框架、压缩结构、限位结构及出料结构,出料结构包括支撑框架内底部活动连接的底板,底板后侧上端固定连接推板,推板后侧连接有连接座,连接座后端固定连接推杆,推杆后端连接至支撑框架外侧,有益效果为:通过设置限位结构可以有效限制固体废物的进料位置,且可以附加压缩打包机内壁高度,有效防止固体垃圾摆放高度超过压缩打包机内壁高度,出现固体废物被挤出的问题,增加压缩打包机的使用效果,而且可以快速便利将压缩后的固体垃圾块推出压缩打包机外,方便进行出来卸料,以及固体垃圾块的打包摆放,增加使用便利性和使用效果。

标签:
固废
江苏 - 南京 来源:中冶有色网 2023-03-19
用于固体废弃物处理的撕碎机

本发明涉及固体废弃物处理技术领域,尤其为一种用于固体废弃物处理的撕碎机,包括撕碎区,铁棒撕碎区的两侧安装有大电机,铁棒大电机的下方设置有支架台,铁棒支架台的下方焊接有横杆,铁棒横杆的下方连接有分离框,铁棒分离框的正下方设置有电磁装置;本发明在撕碎区下方设有的分离框和电磁装置,当被撕碎的废弃物落入分离框中后,通过启动小电机和接通电磁铁,使电磁铁随着移动台左右往复移动,从而对分离框内的金属吸引左右移动,当移动台两端的拨动柱拨动底座两端的双控开关后,电磁铁断电失去磁性,此时金属便沿着下滑板滑至底板中,此电磁装置分离金属彻底快捷,省时省工,使人员不用吸入废弃物气味,有利于身体健康。

标签:
固废
江苏 - 南京 来源:中冶有色网 2023-03-19
上一页 91 92 93 94 95 ... 98 下一页
共98页    到第

中冶有色为您提供最新的江苏南京有色金属固/危废处置技术理论与应用信息,涵盖发明专利、权利要求、说明书、技术领域、背景技术、实用新型内容及具体实施方式等有色技术内容。打造最具专业性的有色金属技术理论与应用平台!

全国热门有色金属设备推荐
展开更多 +
全国热门有色金属技术推荐
展开更多 +

 

江西省隆恩特环保设备有限公司
宣传

报名参会
更多+

报告下载

有色专家
更多+

中国科学院赣江创新研究院
院长
矿冶科技集团江苏北矿金属循环利用科技有限公司
书记 / 总经理
蒙纳士苏州校区
中国工程院外籍院士/校长
矿冶科技集团有限公司工程公司
副总经理
矿冶科技集团
副所长/研究员
赤泥综合利用研究报告2025
推广

热门技术
更多+

推荐企业
更多+

福建省金龙稀土股份有限公司
宣传

发布

在线客服

公众号

电话

顶部
咨询电话:
010-88793500-807