青岛垚鑫智能科技有限公司
宣传

位置:北方有色 >

有色技术频道 >

> 固/危废处置技术

分类:
全部
矿山技术
冶金技术
材料制备及加工技术
环境保护技术
分析检测技术
 
全部
废水处理技术
大气治理技术
固/危废处置技术
土壤修复技术
地区:
全部
北京
天津
上海
重庆
河北
山西
辽宁
吉林
黑龙江
江苏
浙江
安徽
福建
江西
山东
河南
湖北
湖南
广东
海南
四川
贵州
云南
陕西
甘肃
青海
内蒙
广西
西藏
宁夏
新疆
其他
其他
展开
 
全部
广州
韶关
深圳
珠海
汕头
佛山
江门
湛江
茂名
肇庆
惠州
梅州
汕尾
河源
阳江
清远
东莞
中山
潮州
揭阳
云浮

广东深圳有色金属固/危废处置技术理论与应用

免费发布技术信息>>
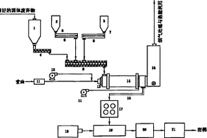
固体废物可控氧热力分解炉

固体废物可控氧热力分解炉属环保设备,它针对现有热解炉产生的热解气少,使用有安全隐患,废物渣量多的问题,提出严格控制进入热解炉内的空气量,采用控氧闷烧,靠热力去分解废物,并专门设置了点火道与钟罩式水封安全阀;采用固、液渣分离排渣的解决方案,本实用新型提高了热解气产量,运行安全,耗能少,使固体废物渣量可减少到3%,本实用新型广泛用于固体废物、特别是医疗废物的热解处理。

标签:
固废
广东 - 深圳 来源:北方有色网 2023-03-19
核电站放射性固体废物处置场

本发明公开了一种核电站放射性固体废物处置场,其包括吊装轨道、运输通道和多个处置单元格,处置单元格彼此对齐而形成多行多列,每列处置单元格的两侧均布置有与其平行延伸的吊装轨道;所述运输通道布置在处置单元格之间,且延伸方向与吊装轨道的延伸方向垂直。与现有技术相比,本发明放射性固体废物处置场将运输通道与吊装轨道改为垂直布置,能够降低数控吊车梁的跨度,既大幅降低了数控吊车的设备成本,又减小了吊车运行操作的占地面积。

标签:
固废
广东 - 深圳 来源:北方有色网 2023-03-19
固体废弃物的收集装置
固体废弃物的收集装置 1149     
 0

本实用新型公开了一种固体废弃物的收集装置,包括防护箱,所述防护箱的底面设有对称的万向轮,所述防护箱的两侧顶端设有相互对称的固定块,所述防护箱的顶面设有盖板,所述盖板的顶面两侧设有对称的卡锁装置,所述防护箱的箱内底面设有共振装置,所述共振装置的顶面设有收纳箱。本实用新型所述的一种固体废弃物的收集装置,属于收集装置领域,通过安装的共振装置,使收纳箱内部的固体废弃物之间产生振动,让收纳箱内部的固体废弃物之间的空间紧密度变小并增加收纳箱的可用空间,安装的盖板与收纳箱配合使用,可避免固体废弃物产生的气体外泄,安装的卡锁装置用于将盖板固定到防护箱的上端并遮盖住收纳箱,避免在搬运时固体废弃物从收纳箱中掉落。

标签:
固废
广东 - 深圳 来源:北方有色网 2023-03-19
固体废弃物处理方法及处理系统

本发明公开了一种固体废弃物处理方法及处理系统,其特征在于通过热解炉对固体废弃物进行热解处理,热解产生的热解气体输入到流化床锅炉中进行燃烧生成高温气体对热解炉进行加热。实现了固体废弃物热解和流化床锅炉燃烧的联合利用,固体废弃物热解可以实现资源的回收利用,热解技术相对焚烧发电,固体废弃物减量化效果显著。

标签:
固废
广东 - 深圳 来源:北方有色网 2023-03-19
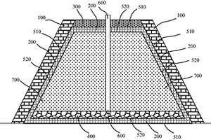
危险固体废弃物的填埋池

本实用新型公开了一种危险固体废弃物的填埋池,特别是涉及填埋池技术领域,包括废水池,废水池位于填埋池的底部中间处,且废水池的四周均为基土层,通过第一防渗膜将危险固体废弃物渗透出的水流至中间处,再由第一防渗膜中部的孔将渗透水流入到圆盘中,并且滤网架可以防止危险固体废弃物跟随渗透水流到圆盘内部去,螺纹管底部的滤孔进一步的将渗透水导入到管道中,一直流入到废水池中,而第二防渗膜的作用是为了防止第一防渗膜破损,导致渗透水流入到碎石层时,可以将渗透水继续导入到管道并流至废水池中,最后通过抽液管将渗透水抽至水处理装置中,这样以解决危险固体废弃物的填埋池在填埋危险固体废弃物时渗透水流入到外界环境中的问题。

标签:
固废
广东 - 深圳 来源:北方有色网 2023-03-19
核电站固体废物处理系统

本发明提供了一种核电站固体废物处理系统,包括载具以及设置在所述载具上的用于盛装水泥的水泥罐、用于盛装石灰的石灰罐、用于定量装取废液的废液计量罐、用于定量装取废树脂的废树脂计量罐、用于将所述水泥、所述石灰、所述废树脂以及所述废液搅拌混合形成混合物的搅拌器、用于将所述水泥和所述石灰输送到所述搅拌器中的输送机以及用于盛装所述混合物的废物桶;所述水泥罐以及所述石灰罐的出料口分别与所述输送机的进料口连通,所述输送机的出料口与所述搅拌器的进料口连通,所述废液计量罐以及所述废树脂计量罐分别与所述搅拌器的进料口连通。本发明具有便于移动、提高使用率的有益效果。

标签:
固废
广东 - 深圳 来源:北方有色网 2023-03-19
适用于固体废弃物的气化实验系统及方法

本发明提供一种适用于固体废弃物的气化实验系统及方法,包括用于提供外接气体的供气子系统,与供气子系统连接的反应子系统,还包括:升降密封系统以及测量控制系统,所述测量控制系统分别与反应子系统以及升降密封系统通讯连接;所述升降密封系统内放置有固体废弃物反应样品,所述测量控制系统用于控制所述反应子系统内的腔体温度加热至预设温度后,控制所述升降密封系统将所述固体废弃物反应样品输送至反应子系统的密封腔体内,并在气体作用下对所述固体废料进行气化处理。本发明实现了同时稳定测重和分离并收集气、液态产物的技术效果。

标签:
固废
广东 - 深圳 来源:北方有色网 2023-03-19
固体废弃物免烧砖及其制备方法

本发明涉及一种固体废弃物免烧砖及其制备方法,该固体废弃物免烧砖包含如下质量份数比的组分:水泥100‑200份、废浆渣1300‑1600份、矿渣粉0‑50份以及引气剂0‑0.0001份。本发明的固体废弃物免烧砖及其制备方法通过将混凝土搅拌站的废浆渣用于生产免烧砖,不仅可以充分利用未完全水化的胶凝材料,节约水泥用量,降低生产成本,还使混凝土搅拌站固体废弃物综合利用率达到100%,真正实现了固体废弃物的零排放,具有良好的环境效益、经济效益和社会效益。

标签:
固废
广东 - 深圳 来源:北方有色网 2023-03-19
固体废物处理的进料机构

本实用新型公开了一种固体废物处理的进料机构,其包括:进料斗;推管,位于进料斗下方并承载通过进料斗进入的固体废物,进料斗和推管之间设有方形电动闸板阀;以及推筒,用于将推管中的固体废物推入热解气化炉中,推筒和热解气化炉之间设有圆形电动闸板阀。相对于现有技术,本实用新型固体废物处理的进料机构设有方形电动闸板阀和圆形电动闸板阀,实现了炉内环境和炉外环境的有效密封,保证固体废物在炉内有效热解气化,防止了因漏风、炉内氧含量过高导致热解气化工艺变成焚烧,防止了炉内出现爆燃。

标签:
固废
广东 - 深圳 来源:北方有色网 2023-03-19
核电厂放射性固体废物转运屏蔽容器

本实用新型实施例公开了一种核电厂放射性固体废物转运屏蔽容器,包括:容器体(1),用于容纳用于装载放射性固体废物的废物桶(6);容器盖(2),与所述容器体(1)可拆卸连接;以及容器塞(5),与所述容器盖(2)密闭连接;所述容器体(1)、容器盖(2)和所述容器塞(5)围合成密闭的容纳空间以容纳所述废物桶(6),所述容器体(1)与所述废物桶(6)有间隙配合且将所述废物桶(6)定位在所述容纳空间内。本申请的核电厂放射性固体废物转运屏蔽容器可便于将未封盖的废物桶转入或转出屏蔽容器,而且可实现在屏蔽容器中对废物桶封盖,极大地方便了放射性固体废物的转运及后续处理。

标签:
固废
广东 - 深圳 来源:北方有色网 2023-03-19
利用餐厨或屠宰场动物固体废弃物制备生物柴油的方法

本发明公开了利用餐厨或屠宰场动物固体废弃物制备生物柴油的方法。采用了新型的固体催化剂,所述固体碱催化剂为磁性载体负载KOH,所述磁性载体为Fe3O4与CeO2摩尔比为1:1.8~2.2的复合材料。实现了高效利用餐厨或屠宰场动物固体废弃物制备生物柴油,同时实现了对催化剂高效利用,以降低生物柴油的生产成本。

标签:
固废
广东 - 深圳 来源:北方有色网 2023-03-19
基于固体废弃垃圾再生资源的拼装式生态管廊道路

本发明公开了一种基于固体废弃垃圾再生资源的拼装式生态管廊道路,属于道路技术领域。其包括若干固体废弃物垃圾再生管孔砖,每个固体废弃物垃圾再生管孔砖内具有第一通孔;固体废弃物垃圾再生管孔砖以贴合叠层的方式堆叠在公路路基上,并且同层呈前后布置的固体废弃物垃圾再生管孔砖的第一通孔依序连通形成铺设市政管道的管廊。本方案一方面采用堆叠的方式实现拼装式设计,简化了公路的施工以及后续维护;另外固体废弃物垃圾再生管孔砖包含有垃圾,在大规模的基建中能够容纳足够多的垃圾,能够解决城市垃圾处理难题;达到节约城市土地、优化空气环境、节约资源以及简化城市道路设计、施工等。

标签:
固废
广东 - 深圳 来源:北方有色网 2023-03-19
可生化降解固体废弃物的处理方法

本公开实施例提供一种可生化降解固体废弃物的处理方法,包括提供负载纳米气泡的多孔材料;将多孔材料与待处理的可生化降解固体废弃物混合,进行预处理,得到预处理后的可生化降解固体废弃物;将预处理后的可生化降解固体废弃物与接种污泥混合,厌氧发酵。通过多孔材料负载的纳米气泡释放后产生的自由基与待处理的可生化降解固体废弃物中大分子复杂有机物的反应,使得大部分的难降解有机物得以降解,提高厌氧发酵后产甲烷量;配合多孔材料增强了厌氧发酵中相关微生物之间的电子传递效率,从而提高反应效率,进一步提升甲烷产量。通过纳米气泡释放后产生的自由基对细胞的强裂解作用,从而提升了抗性基因的降解效率。

标签:
固废
广东 - 深圳 来源:北方有色网 2023-03-19
固体废物堆存阻隔结构
固体废物堆存阻隔结构 1188     
 0

本实用新型涉及一种固体废物堆存阻隔结构,包括支撑层、防渗层和碎石层,所述防渗层具有一封闭内腔,固体废物置于所述封闭内腔中,所述防渗层的顶部设有碎石层,所述防渗层的侧面设有支撑层。本实用新型采用了一种固体废物堆存阻隔结构,将固体废物包裹于该结构内部,防止固体废物中污染物的迁移扩散,不会对土壤和地下水造成影响,对场地要求低,工程实施简单易行。

标签:
固废
广东 - 深圳 来源:北方有色网 2023-03-19
城市固体废弃物的处理方法及装置

本发明涉及固体废弃物处理的技术领域,尤其是涉及一种城市废弃物的处理方法及装置,包括机架以及设置于机架上的破碎机构,机架上设置有筛分机构以及研碎机构,破碎机构设置于筛分机构的上方,研碎机构设置于筛分机构的下方,筛分机构包括筛分桶以及筛分板,筛分板设置于筛分桶内,筛分桶内设置有用于疏通筛分孔的防堵组件,研碎机构包括研碎桶以及若干根研碎辊,各研碎辊沿研碎辊的长度方向飞设置有若干组用于研碎固体废弃物的研碎刀片组件,研碎桶的一侧设置有焚烧炉。其装置具有对固体废弃物破碎效果好的优点,进而提高回收处理效果,并提供一种破碎效果好的处理方法。

标签:
固废
广东 - 深圳 来源:北方有色网 2023-03-19
固体废物加工粉碎设备
固体废物加工粉碎设备 1164     
 0

本发明涉及固体废料处理技术领域,具体涉及一种固体废物加工粉碎设备,包括破碎箱,还包括调节组件;调节组件包括基座、升降丝杠、滑块、安装板、导杆和破碎构件,基座与破碎箱固定连接,并位于破碎箱的顶部,升降丝杠与基座转动连接,滑块与升降丝杠连接,安装板与滑块固定连接,并位于滑块远离升降丝杠的一侧,导杆与破碎箱固定连接,并与安装板滑动连接,破碎构件与安装板连接。破碎构件设置在安装板上,跟随安装板的上下移动实现与固体废物之间粉碎的间距调节,进而能将固体废物破碎成一定的大小,方便对固体废物进行后续处理,有效提高后续处理的效率。

标签:
固废
广东 - 深圳 来源:北方有色网 2023-03-19
固体废物中的贵金属含量的测定方法

本发明公开了一种固体废物中的贵金属含量的测定方法,包括如下步骤:将固体废物、氧化铅粉末、二氧化硅粉末、碳酸钠、硼砂和还原剂混合后置于第一火试金坩埚中,将第一火试金坩埚充分煅烧后砸取第一铅扣,再将第一铅扣置于预热的灰皿中,保温至熔铅脱模,吹灰并保留贵金属合粒,贵金属合粒用王水消解得到检测液,测量检测液中的贵金属含量,计算得到固体废物中的贵金属含量。这种固体废物中的贵金属含量的测定方法通过合理配料,火试金高温造渣法处理得到铅扣,将贵金属富集到铅扣中,然后灰吹除去杂质得到贵金属合粒,最后用王水消解贵金属合粒得到检测液,测量检测液中的贵金属含量,从而计算得到固体废物中的贵金属的含量。

标签:
固废
广东 - 深圳 来源:北方有色网 2023-03-19
环保型工业固体废物专用破碎装置

本发明涉及一种破碎装置,尤其涉及一种环保型工业固体废物专用破碎装置。本发明要解决的技术问题是:提供一种可在完成工业固体废物破碎工作后,可将废弃的铁筛选出进行循环利用的环保型工业固体废物专用破碎装置。一种环保型工业固体废物专用破碎装置,包括有:支撑架;放置组件,安装在支撑架上;驱动组件,安装在放置组件上;破碎组件,安装在驱动组件与放置组件之间。本发明通过驱动组件控制破碎组件进行工作,从而对放置组件内的工业固体废物进行破碎;通过电磁铁将破碎完成后的工业固体废物内的铁进行吸附取出,从而对工业固体废物内的铁进行废物利用。

标签:
固废
广东 - 深圳 来源:北方有色网 2023-03-19
处理固体废弃物的水分子热能炉

本实用新型属于环保技术领域,主要涉及一种处理固体废弃物的水分子热能炉,包括水箱、第一加热器、第二加热器、第三加热器、饱和水分子生成部、过热水分子生成部、第一交流电源电机、第二交流电源电机、直流电源电机、第一控制程序、第二控制程序、第三控制程序、反应炉、控制面板、炉门、汽水分离装置、净水输送道、饱和水分子输送道、过热水分子输送道、水分子返回输送道、排出流道、废水排出流道、废气排出流道。相比于现有技术,本实用新型处理固体废弃物的效果显著,毒气的排放和有害物质的产生少,环保节能,适用于大规模、连续化的处理固体废弃物。此外,对医疗废物等危险废物可达到灭菌消毒的效果,有效地避免二次污染和病毒传播。

标签:
固废
广东 - 深圳 来源:北方有色网 2023-03-19
含半挥发性有机污染物的固体废物的处理方法和设备

本发明公开了一种含半挥发性有机污染物的固体废物的处理方法和设备,要解决的技术问题是一次性无害化处理含中高浓度半挥发性有机污染物。本发明的处理方法包括以下步骤:破碎,热脱附,冷凝,萃取分离,等离子体反应器处理。本发明的处理设备,由破碎设备、热脱附装置、冷凝器、萃取器、吸附塔、高压泵、喷枪、等离子体反应器和烟气净化系统组成。本发明与现有技术相比,采用热脱附和等离子体热解组合,进行一次性无害化处理半挥发性有机污染物,处理效率高,成本低,不产生二次污染,可有效处理被POPs废弃物污染的土壤、污泥及其它固体废弃物。

标签:
固废
广东 - 深圳 来源:北方有色网 2023-03-19
固体废物热解处理与资源化利用系统

本实用新型公开了一种固体废物热解处理与资源化利用系统,包括进料仓、粉碎装置、干燥机、进料器、热解炉、高温除尘过滤器、蒸汽锅炉、排炭系统、烟气引出管和回烟管,其特征在于通过管道依次将热解炉、高温除尘过滤器、蒸汽锅炉燃烧器连接;通过所述烟气引出管将蒸汽锅炉与热解炉连接、通过回烟管将锅炉出口烟道、与热解炉连接。该系统实现了固体废物热解和锅炉燃烧的联合利用,固体废物热解可以实现资源的回收利用,热解技术相对焚烧发电,固体废物减量化效果显著,同时可以解决“二噁英”和汞、铅、镉等有毒重金属污染问题,可大规模工业应用于固体废物处理和锅炉燃烧。

标签:
固废
广东 - 深圳 来源:北方有色网 2023-03-19
振动式有机固体废弃物筛选机

本实用新型涉及一种振动式有机固体废弃物筛选机,包括:机架;设置于所述机架上方用于筛选有机固体废弃物的筛选机构;以及,设置于所述机架与所述筛选机构之间用于实现所述筛选机构振动筛选并起支撑作用的弹性件;工作时,经过风吹式筛选的有机固体废弃物输送至筛选机构后,通过筛选机构振动式地筛选,使有机固体废弃物与其他的颗粒状杂质分离开,同时,弹性件的设置,不仅对振动筛选机构有缓冲作用,而且能够促进振动筛选机构的振动,从而使有机固体废弃物与颗粒状杂质分离得更加彻底,提升了有机肥料的质量,加快了后续处理速度,提高了处理效率。

标签:
固废
广东 - 深圳 来源:北方有色网 2023-03-19
核设施固体废物包放射性活度评估方法和系统

本发明公开了一种核设施固体废物包放射性活度评估方法和系统,所述方法是在放射性废物的产生或处理阶段,记录其易测核素典型γ能谱的对应日期T0,根据放射性废物产生或处理阶段的易测核素典型γ能谱,采用辐射屏蔽计算程序根据放射性废物特征、废物包特征和废物装填特征建立屏蔽计算废物模型,计算出放射性废物中单位量易测核素对废物包表面剂量率测量位置的剂量率贡献值,最后结合测得的废物包表面剂量率计算得到废物包中每种易测核素的活度。与传统的取样实验室放化分析和NDA方法相比,本发明解决了废物包取样和测量困难的问题,且测量评估结果比NDA方法精确度更高。

标签:
固废
广东 - 深圳 来源:北方有色网 2023-03-19
利用固体废弃物熔融制备岩棉板的方法

一种利用固体废弃物熔融制造岩棉板的方法,在通过加入添加剂1号和添加剂2号,调质固体废弃物熔融料的酸度系数至1.4~1.8,以满足岩棉板配方的情况下,固体废弃物在旋窑炉提供的1450~1530℃高温和旋转氧的条件下充分熔融并混合均匀,然后将熔融体经四辊离心机甩丝成岩棉纤维,再制备成合格的岩棉板产品。采用本发明的方法将大大降低岩棉板产品生产能耗和成本,同时最大限度地实现固体废弃物的资源化、减量化、无害化。

标签:
固废
广东 - 深圳 来源:北方有色网 2023-03-19
固体废料破碎机刀具用钢材

本发明涉及一种固体废料破碎机刀具用钢材,其制备方法包括最终热处理步骤,并结合了涂层技术在刀具上的应用,从而使固体废料破碎机刀具能够具有优异的耐磨损性能和使用寿命。采用二次加热再水淬,之后回火的最终热处理方式,在初次加热时特别设置了分段式升温,使固体废料破碎机刀具用钢材既可以达到较高的强硬度,又可避免由于后续水淬的冷却速度过高,造成刀具变形或开裂。水淬后的回火冷却阶段,也是采用了分段式冷却,对提高成品的耐磨损性能有一定帮助。热处理后激光熔覆形成合金涂层的工艺,进一步增强了刀具用钢材成品的耐磨性能和使用寿命。并且,本发明的固体废料破碎机刀具用钢材采用了特定的原料元素组成和配比,对Si、Mn、Cr、Mo、Co、V的含量和比例关系做了针对性调整,从而保证了最终的产品获得了所需的综合性能。

标签:
固废
广东 - 深圳 来源:北方有色网 2023-03-19
用于固体废物处理用回收装置

本实用新型公开了一种用于固体废物处理用回收装置,包括装置本体,所述装置本体内部设有破碎辊,所述破碎辊设有两个,其中一个所述破碎辊一侧设有主动齿轮,所述主动齿轮一侧设有伺服电机,另一个所述破碎辊一侧设有从动齿轮,所述装置本体内部设有粉碎辊,其中一个所述破碎辊另一侧设有主动轮,所述粉碎辊的一侧设有从动轮,所述从动轮与主动轮之间通过传动带活动连接。本实用新型通过破碎辊和粉碎辊的设置,使得伺服电机工作,进而可以带动破碎辊和粉碎辊进行转动,可以对固体废弃物进行彻底的破碎,可以防止固体废弃物破碎不彻底影响废弃物的回收工作,使得固体废弃物的回收处理更加的便捷,可以提高废弃物的回收效率。

标签:
固废
广东 - 深圳 来源:北方有色网 2023-03-19
在线检测重金属固体废弃物无害化处理方法

为了解决现有对重金属固体废弃物的处理存在二次污染的风险以及处理成本高、未能大规模推广应用的问题,本发明提出了一种在线检测重金属固体废弃物无害化处理方法,其工艺流程包括以下步骤:第1步重金属浸出、第2步重金属沉淀、第3步重金属回收,其特征是,在第1步和第2步中还分别增设重金属在线检测流程;在第1步骤中,当重金属离子含量不能满足限值要求时,重复酸洗过程直至符合要求,在第2步骤中,当重金属离子含量不能满足限值要求时,继续加入重金属离子稳定化药剂进行处理直至符合要求,由此实现了对重金属固体废弃物处理数据的在线监测,满足了重金属固体废弃物处理技术中无害化、减量化和资源化的要求。

标签:
固废
广东 - 深圳 来源:北方有色网 2023-03-19
基于物联网的固体废弃物智能打包方法及其设备

本发明公开了一种基于物联网的固体废弃物智能打包方法,包括如下步骤:建立固体废弃物处理场所、输运固体废弃物、固体废弃物信息采集、以及打包固体废弃物;一种基于物联网的固体废弃物智能打包设备,包括内腔为中空结构的打包机机体、以及安装于打包机机体上的液压机构。本发明能够自动化智能化地进行固体废弃物的打包工作,实现固体废弃物的自主上料‑自动压缩‑自主打包‑自动出料,提高固体废弃物的打包效率,降低固体废弃物的打包难度及打包成本,同时在固体废弃物压缩块上贴上书写有重量信息的标签,有利于固体废弃物压缩块的计量、计价、分类及输运工作,简化后续固体废弃物的处理工序。

标签:
固废
广东 - 深圳 来源:北方有色网 2023-03-19
固体废物热解与燃烧系统

本发明公开了一种固体废物热解与燃烧系统,其特征在于热解气净化装置先连接热解气风机,再通过连接热解气阀门后与锅炉的热解气燃烧器相连接;所述锅炉设有两级烟气回收利用口:第一级设置在锅炉的主出口的省煤器前与第一热解引风机相连;第二级设置在省煤器后与第二热解引风机相连;第一热解引风机经过第一热解控制阀后与热解主控制阀相连;第二热解引风机经过第二热解控制阀后与热解主控制阀相连。实现了固体废物热解和锅炉燃烧的联合利用,固体废物热解可以实现资源的回收利用,热解技术相对焚烧发电,固体废物减量化效果显著,同时可以解决“二噁英”和汞、铅、镉等有毒重金属污染问题。可大规模工业应用于固体废物处理和锅炉燃烧。

标签:
固废
广东 - 深圳 来源:北方有色网 2023-03-19
固体废弃物环保处理装置

本实用新型公开的一种固体废弃物环保处理装置,包括固定连接板,所述固定连接板的上表面固定安装有分料输送筒,所述分料输送筒的一侧外表面固定安装有输送电机,所述分料输送筒的另一侧外表面固定安装有排出导板,所述分料输送筒的上表面固定安装有注入料斗,所述分料输送筒的内表面转动安装有旋转轴杆,所述旋转轴杆的外表面固定安装有卷送叶片。本实用新型所述的一种固体废弃物环保处理装置,属于处理装置领域,能够对无法粉碎处理的固体废弃物进行分类排出,防止无法粉碎处理的固体废弃物进入装置内,更方便装置对固体废弃物进行粉碎处理,能够防止部分固体废弃物没有进行粉碎处理直接排出,提高了粉碎处理的质量。

标签:
固废
广东 - 深圳 来源:北方有色网 2023-03-19
上一页 55 56 57 58 59 下一页
共59页    到第

北方有色为您提供最新的广东深圳有色金属固/危废处置技术理论与应用信息,涵盖发明专利、权利要求、说明书、技术领域、背景技术、实用新型内容及具体实施方式等有色技术内容。打造最具专业性的有色金属技术理论与应用平台!

全国热门有色金属设备推荐
展开更多 +
全国热门有色金属技术推荐
展开更多 +

 

江西省隆恩特环保设备有限公司
宣传

报名参会
更多+

报告下载

有色专家
更多+

西北稀有金属材料研究院宁夏有限公司
党委书记 / 董事长
中南大学
常务副校长
鞍钢集团有限公司
中国工程院院士
有研科技集团有限公司
中国工程院 院士
矿冶科技集团有限公司
所长/研究员级高工
赤泥综合利用研究报告2025
推广

热门技术
更多+

推荐企业
更多+

福建省金龙稀土股份有限公司
宣传

发布

在线客服

公众号

电话

顶部
咨询电话:
010-88793500-807