青岛垚鑫智能科技有限公司
宣传

位置:北方有色 >

有色技术频道 >

> 固/危废处置技术

分类:
全部
矿山技术
冶金技术
材料制备及加工技术
环境保护技术
分析检测技术
 
全部
废水处理技术
大气治理技术
固/危废处置技术
土壤修复技术
地区:
全部
北京
天津
上海
重庆
河北
山西
辽宁
吉林
黑龙江
江苏
浙江
安徽
福建
江西
山东
河南
湖北
湖南
广东
海南
四川
贵州
云南
陕西
甘肃
青海
内蒙
广西
西藏
宁夏
新疆
其他
其他
展开
 
全部
南京
无锡
徐州
常州
苏州
南通
连云港
淮安
盐城
扬州
镇江
泰州
宿迁

江苏无锡有色金属固/危废处置技术理论与应用

免费发布技术信息>>
废旧过滤膜表面PVDF树脂的回收与提纯方法

本发明涉及一种废旧过滤膜表面PVDF树脂的回收与提纯方法,包括废旧过滤膜表面PVDF树脂的提取回收和分子量分级。首先通过清洗去除废旧膜表面污染物,烘干后浸没于有机溶剂中溶解回收膜表面的PVDF,经离心固液分离除去过滤膜支撑材料,得到PVDF提取液。在搅拌下将PVDF提取液缓慢倒入水中,沉淀析出白色固体,干燥后即得到PVDF树脂。通过多次溶解、高速离心除杂和沉淀析出处理除去致孔剂等水溶性杂质和过滤膜支撑材料碎屑,得到高纯度的PVDF树脂固体。进一步采用倒沉淀分级法进行逐级沉淀,得到不同分子量范围的PVDF树脂。处理过程中产生的有机溶剂-水混合液中的有机溶剂采用减压蒸馏的方法进行回收和循环利用。

标签:
固废
江苏 - 无锡 来源:北方有色网 2023-03-19
二甲基甲酰胺废水生物处理方法

本发明公开了一种二甲基甲酰胺废水生物处理方法,属于生物方法处理高浓度二甲基甲酰胺(DMF)废水领域。所述的处理方法中废水依次经过DMF专属固体菌种激活及培养→废水处理,该工艺操作简单、反应高效,可将DMF降解,最终氧化为NH3和CO2,DMF得到降解。可处理进水DMF浓度10000mg/L以下废水,能够进行专业生物降解,DMF降解效率高于99.5%。本发明的方法是对普通生物法的升级加强,扩宽生物处理DMF废水的适用范围。

标签:
固废
江苏 - 无锡 来源:北方有色网 2023-03-19
电泳废液净化装置
电泳废液净化装置 903     
 0

本发明公开了一种电泳废液净化装置,涉及电泳废液净化技术领域。本发明包括压滤机、固体处理机构和液体处理机构,压滤机的下端设置有防护外壳,压滤机通过支柱与防护外壳固定;压滤机用于废液的固液分离;固体处理机构用于将压滤机分离出的泥饼进行传导、切割与输送。本发明通过固体处理机构的多个结构配合设计,使得装置能够对压滤机分离出的泥饼进行传导、切割和输送,将泥饼切割成特定大小,有效地避免因泥饼过大,导致后续泥饼的转运和处理较为不便;通过液体处理机构的结构配合设计,使得装置能够对压滤机分离出的液体通过药水混合的方式,对其进行净化处理,且通过混合组件的结构设计,有效地加快了液体混合的速度。

标签:
固废
江苏 - 无锡 来源:北方有色网 2023-03-19
适用于工业氨氮废水环保处理的方法

本发明提供了一种适用于工业氨氮废水环保处理的方法,包括如下步骤:高浓度氨氮废水通过化学反应形成磷酸铵镁沉淀而降低废水中NH3‑N的浓度;然后废水进入臭氧氧化塔将废水中的特征污染物N,N‑二甲基乙酰胺分解为NH3‑N;接着废水与其它废水混合进入调节池;由调节池出来的废水与经膜生物反应器池处理后的一部分废水混合进入兼氧池,通过微生物的反硝化的作用,去除废水中的硝氮和有机污染物;然后废水进入膜生物反应器池去除废水中的悬浮固体、氨氮和有机污染物;经所述膜生物反应器池处理后的另一部分废水进入吸附罐,通过活性炭的吸附作用去除废水中的污染物;经吸附罐处理后的废水回用或外排。本发明具有运行成本低、出水稳定达标的优点。

标签:
固废
江苏 - 无锡 来源:北方有色网 2023-03-19
洗缸涂料废水处理设备

本实用新型公开了一种洗缸涂料废水处理设备,包括:接收涂料废水的涂料废水收集池,连接于涂料废水收集池的预处理槽,接收预处理后的废水并将固体物质压成泥饼的压滤机,接收滤液的中间水池,接收中间水池的废水并进行污泥沉淀废水溢流的斜板沉淀设备,连接于斜板沉淀设备并处理废水中的悬浮物的混凝气浮设备,连接于混凝气浮设备并处理废水中的化学需氧量的A2/O法‑导流曝气生物滤池。本实用新型提供一种洗缸涂料废水处理设备,本实用新型能有效处理洗缸涂料废水中的污染物质,废水处理后能达到当地规定的污水排放标准。

标签:
固废
江苏 - 无锡 来源:北方有色网 2023-03-19
利用气浮法的炼油废水油污分离装置

本发明属于油污分离技术领域,尤其是一种利用气浮法的炼油废水油污分离装置,针对现有的炼油废水油污分离装置基本上可以对废水中的油污进行分离,但是很难对废水中的沙粒等固体杂质进行收集和分离的问题,现提出以下方案,包括工作台,所述工作台的顶部外壁通过螺栓固定有分离筒,所述分离筒的底部内壁通过螺栓固定有气囊,所述气囊的顶部外壁开有等距离分布的出气孔,所述出气孔的内壁插接有出气管。本发明刮渣斗转动的同时可以带动转辊和搅动叶转动,搅动叶转动的同时可以再次将废水中的沙粒进一步的搅动,从而可以增强过滤网兜对沙粒的收集速度,分离结束后人们可以通过固定扣取下过滤网兜处理网兜中的固体杂质。

标签:
固废
江苏 - 无锡 来源:北方有色网 2023-03-19
高浓度废水预处理工艺
高浓度废水预处理工艺 1171     
 0

本发明涉及废水处理领域,特别涉及高浓度废水预处理工艺,收集池收集废水,将收集池中的废水引入隔油池,经隔油池去油后进入综合调节池加入少量空气搅拌均匀水质,综合调节池出水进入pH调节池I投加液碱调节pH值8.0-10.0之间,pH调节池I出水经浓缩槽进入管式超滤膜系统过滤处理,浓缩槽接收经过前道工序的出水,同时接收从管式超滤膜系统不断回流包含悬浮固体物质的浓水,经管式超滤膜过滤后的高浓度废水可进行达标排放;本发明专利采用管式超滤膜(DF膜),利用压力和速度达到固液分离,无需沉降、过滤、澄清净化、中空纤维超滤等过程,代替以往的过滤系统,使处理环节减少,占地面积为原有1/6,同时拥有更加稳定的处理效率。

标签:
固废
江苏 - 无锡 来源:北方有色网 2023-03-19
废旧轮胎热裂解处理装置

本发明涉及废旧轮胎回收再利用设备,具体为废旧轮胎热裂解处理装置,裂解炉的支撑轴、空心轴和回转窑筒体同轴心线;回转窑筒体的前端有进口,末端有出口;热解固体收集器与回转窑筒体末端的出口连通,热解固体收集器上有出料口;空心轴上有通孔与回转窑筒体内腔相通,空心轴的一端延伸至回转窑筒体外;内部加热系统包括内部加热管;外部加热系统包括外筒体,外筒体的每个加热区有高温烟气进口和余热烟气出口。废旧轮胎被切割机切成块状后输入到裂解炉的回转窑筒体内,并向着出口移动,通过内部加热系统和外部加热系统同时对回转窑筒体进行加热,热裂解反应产生可燃废气燃烧产生的高温烟气分别进入外部加热系统和内部加热系统。

标签:
固废
江苏 - 无锡 来源:北方有色网 2023-03-19
热电厂脱硫废水零排放处理工艺及其处理系统

本发明涉及脱硫废水蒸发浓缩技术领域,具体涉及一种热电厂脱硫废水零排放处理工艺及其处理系统;本发明包括空气预热器、第一除尘器、脱硫塔和蒸发塔,脱硫塔底部与蒸发塔中部之间通过浆液管连接,脱硫塔中部设有进烟管,进烟管上串联有第一除尘器,蒸发塔上设有循环提升组件,蒸发塔的底部设有固体排废组件,循环提升组件上还设有第一换热器,蒸发塔的顶部设有负压管,脱硫塔顶部的排气管的输出端与输入A连接,进烟管的输入端与输出B连接,输出A与第一换热器之间通过余热管连接,余热管上还分支有蒸发塔底部第二换热器连接的分流管,输入B上连接有废气管;本发明能够有效地解决现有技术存在能耗高和处理效率低等问题。

标签:
固废
江苏 - 无锡 来源:北方有色网 2023-03-19
废旧轮胎制备燃油和炭黑工艺

本发明公开了一种废旧轮胎制备燃油和炭黑的工艺,包括:(1)废旧轮胎去除金属、纤维杂物后,破碎成颗粒;(2)将废旧轮胎、过氧化氢和水加入反应器,使得过氧化氢浓度保持在6‑9.5wt%,密封反应器;(3)反应器升温加压到水的超临界或亚临界状态下,反应45‑75min;(4)将反应物固液分离,固体为炭黑;(5)液体经二氯甲烷萃取得到燃油。本发明的处理方法可以获得3.50%‑7.5%的燃料油,23%‑43%的固体炭黑;处理废旧轮胎的去除率可达80%以上。

标签:
固废
江苏 - 无锡 来源:北方有色网 2023-03-19
用于处理制漆废料的釜式再沸器

本发明公开了一种用于处理制漆废料的釜式再沸器,包括壳体(1),其特征在于:所述壳体(1)的内腔底部设有加热盘管(2),该加热盘管(2)上方的壳体(1)沿着加热盘管(2)的布置方向依次设有进料口(3)、气相出口(4)和抽料口(5),进料口(3)位于加热盘管(2)的末端即远离加热盘管(2)的导热油进口(6)的那一端。本发明通过从加热盘管尾端处的进料口投入制漆废料进行加热脱水,加热盘管的前端处的抽料口抽取处理后的废料,抽料的过程使得制漆废料沿着加热盘管布置的方向前行而逐渐沸腾,在此过程中制漆废料中的水分变成气相从进料口和抽料口之间的气相出口挥发出去,从而获得固体制漆废料进行回收再利用。

标签:
固废
江苏 - 无锡 来源:北方有色网 2023-03-19
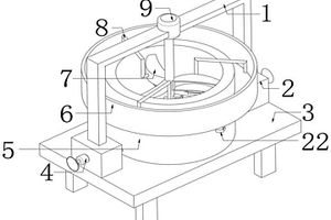
医院门诊处用医用废弃材料收集装置

本实用新型提供医院门诊处用医用废弃材料收集装置,涉及废弃材料收集装置技术领域。该医院门诊处用医用废弃材料收集装置,包括回收框,所述回收框一侧固定连接有推把,所述回收框内部固定连接有隔板,所述隔板外侧开设有通槽,所述回收框内部固定连接有过滤板,所述隔板靠近过滤板一侧转动连接有丝杆,所述丝杆贯穿回收框并与回收框转动连接,该医院门诊处用医用废弃材料收集装置,当需要投放的垃圾为固体时,打开盖板,将固体垃圾通过第二进入口投放至收集框内部进行收集,避免了固液混合的情况,操作人员通过拉动插杆,使插杆滑出收集框一侧固定连接的第二支板内部,将收集框在回收框中进行抽出,从而对固体垃圾进行处理。

标签:
固废
江苏 - 无锡 来源:北方有色网 2023-03-19
废旧轮胎超声波协同超临界水催化回收利用方法

本发明公开了一种废旧轮胎超声波超临界水催化回收利用方法,包括:(1)废旧轮胎去除金属、纤维杂物后,破碎成颗粒;(2)将废旧轮胎、过氧化氢、催化剂和水加入反应器,使得过氧化氢浓度保持在6?9.5wt%,密封反应器;催化剂为掺杂2?4wt%钒的ZSM?5催化剂,加入量为废旧轮胎质量的5?10%;(3)反应器升温加压到水的超临界或亚临界状态下,在超声波反应器中反应45?75min;所述超声波频率为28?32kHz,声强为0.20?0.30W/cm2;(4)将反应物固液分离,固体为炭黑;(5)液体经二氯甲烷萃取得到燃油。本发明的处理方法可以获得12%?16%的燃料油;可以获得20%?37%的固体炭黑;本发明的工艺方法处理废旧轮胎的去除率可达92%以上。

标签:
固废
江苏 - 无锡 来源:北方有色网 2023-03-19
甲烷氯化物废液专用焚烧处理工艺

本发明公开了一种甲烷氯化物废液专用焚烧处理工艺,包括将甲烷氯化物废液依次经过焚烧阶段焚烧、冷却酸洗阶段降温酸洗回收、碱洗阶段碱中和、雾水分离阶段气液分离和烟气排放阶段;可以经焚烧将甲烷氯化物废液处理为无害的固体和酸性气体,固体可以回收利用,酸性气体经冷却酸洗装置,进行酸液回收,盐酸回收高达30%,效果显著。并且在废液进行焚烧处理后,采用余热利用锅炉,充分利用焚烧余热,节省能源,可回收0.8MPa蒸汽。冷却后的烟气进行碱洗,中和残余的酸性气体。酸性气体可完全被中和,再进行气液分离。烟气经过一系列处理后可按GB16297-1996《大气污染物排放标准》达标排放。

标签:
固废
江苏 - 无锡 来源:北方有色网 2023-03-19
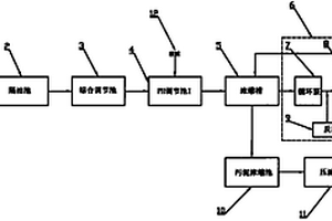
工业生产低浓度酸性废水的封闭循环处理方法

本发明涉及一种工业生产低浓度酸性废水的封闭循环处理方法:低浓度重金属酸性废水流入曝气池中;进行曝气处理后,打入pH值调节池;加入氢氧化钠饱和溶液或是工业固体氢氧化钠,调节溶液pH值至3~4,经过滤沉淀后,下层含沉淀浑浊液进入反应池Ⅰ,上层澄清溶液进入电渗析反应器电渗析,而电渗析反应器渗析出的浓水也进入反应池Ⅰ;将废酸添加到反应池Ⅰ中,将反应池Ⅰ中充分反应完全的液体送入反应池Ⅱ中;加入表面活性剂十二烷基硫酸钠反应,经过滤出下层含铁物质;上层清液送入电解反应槽进行电解回收锌,经回收的锌放入反应池Ⅱ中继续参与反应回收铁,电解残液回收制取钠盐晶体。本发明方法能回收沉淀渣中的有价金属,同时处理后的排放水中重金属离子含量少。

标签:
固废
江苏 - 无锡 来源:北方有色网 2023-03-19
石化废水深度处理方法
石化废水深度处理方法 1123     
 0

一种石化废水深度处理方法,包括下述步骤:a.将石化废水二级处理出水排入污水池,由进水泵提升进入混凝沉淀池,同时向混凝反应池中投絮凝剂PAC和PAM,根据石化废水的水质条件,确定PAC的投加量为10-30mg/L,PAM的投加量为0.2-0.8mg/L,沉淀后出水进入一级过滤器,滤除剩余的固体悬浮物,过滤后出水流入中间水池;b.中间水池中的污水经提升泵送入催化氧化反应器,停留时间0.5-1.5h,进水同时投加臭氧,臭氧投加量20-50mg/L,进行催化氧化反应;c.催化氧化反应器出水自流通过管道混合器,在管道混合器内投加絮凝剂PAC,PAC的投加量为2-4mg/L,混合后的污水进入二级过滤器进行微絮凝和过滤处理,滤后清水进入清水池,满足排放或回用要求。

标签:
固废
江苏 - 无锡 来源:北方有色网 2023-03-19
快速降解有机废弃物的复合菌剂及应用

本发明公开了一种快速降解有机废弃物的复合菌剂及应用,所述的复合菌剂,由功能菌剂和特征菌剂按照体积比为2~4∶1的比例复混制备而成的液态菌剂,应用于城市固体废弃物和禽畜粪便处理,以及污泥减量的技术领域。本发明的优点在于:通过纯培养获得功能菌剂和复合培养获得特征菌剂,可以在增强菌剂功能性的同时提高菌剂的稳定性。在堆肥厂、垃圾处理厂或者个人处理庭院处理废物时使用该产品,可以增强堆体中总微生物区系和木质纤维素降解菌的活性,明显加速蔬菜花卉秸秆的联合堆肥进程,缩短腐熟时间。

标签:
固废
江苏 - 无锡 来源:北方有色网 2023-03-19
折流式废气处理装置
折流式废气处理装置 1069     
 0

本实用新型提供了一种折流式废气处理装置,包括废气塔,所述废气塔入口端和出口端均设有过滤材料,所述废气塔内部设有若干个隔板,所述隔板一端与废气塔内壁间形成有废气流动口,相邻废气流动口呈上下交错布置,所述隔板两侧分别连接有若干个抽屉,所述抽屉内填装有活性炭。本实用新型提供的折流式废气处理装置,纤维过滤材料可将废气中的固体颗粒拦截下来,起到了过滤作用,净化了废气,且使废气通过废气流动口呈折弯式地穿过废气塔,延长了废气停留在废气塔中的时长,使废气能够与活性炭充分地接触,从而可吸附废气中的有害气体,改善了废气净化效果,保护了环境。

标签:
固废
江苏 - 无锡 来源:北方有色网 2023-03-19
利用含氟含磷废液回收氟硅酸钠和磷酸的方法

本发明公开了一种利用含氟含磷废液回收氟硅酸钠和磷酸的方法,所述方法包括以下步骤:(1)在含氟含磷废液中加入二氧化硅和含钠化合物,室温下搅拌0.5~1h,过滤得氟硅酸钠固体和溶液A;(2)在溶液A中加入含钙化合物,用碱性物质调节pH为8~9,在水浴下反应得溶液B;(3)溶液B过滤后得到溶液C和固体1;(4)溶液C经减压浓缩、冷却离心后,得硫酸钠固体,固体回用;(5)固体1与酸在水浴锅中反应后,过滤得稀磷酸和石膏,石膏回用;(6)稀磷酸经减压浓缩后,得浓磷酸。本发明方法工艺条件容易控制,能够用较简单的方法将废液中的氟和磷酸根分开,实现了氟磷资源的最大化回收利用。

标签:
固废
江苏 - 无锡 来源:北方有色网 2023-03-19
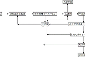
回收硅片切割废砂浆中切割液和碳化硅的系统

本实用新型公开了一种回收硅片切割废砂浆中切割液和碳化硅的系统,该系统包括依次连接的废砂浆原料搅拌器、原料配浆池、固液分离器,在固液分离器上分别设有液体物料出料口和固体物料出料口;由液体物料出料口处依次设置有原液池、活性炭处理设施、精滤和超滤设施、离子交换设施、低温与高温处理设施、换热器、液体物料成品池、精滤器和液体物料成品包装容器;由固体物料出料口处依次设置有精分配设施、洗砂设施、碱洗设施、酸洗设施、清洗设施、烘干设备、固体物料分级设备和固体物料包装设备。该系统能有效解决现有之光伏硅片废切削液回收系统工序繁多、占据面积较大的问题。

标签:
固废
江苏 - 无锡 来源:北方有色网 2023-03-19
金刚线废液自动处理系统

本实用新型公布了一种金刚线废液自动处理系统,其特征在于:包括废液周转罐、两个絮凝罐和多个压滤系统;多台切片机排出的金刚线废液通过管道输送入位于车间现场的废液周转罐;所述废液周转罐与两个絮凝罐分别连接;所述絮凝罐用于将经过絮凝处理的金刚线废液分别输送到多个压滤系统;所述压滤系统包括废液储存罐、压滤机和压滤液周转罐;絮凝罐输送过来的金刚线废液进入废液储存罐后再泵入压滤机;压滤机产生的固体废渣由传送带排出,废水暂存入压滤液周转罐,所述压滤液周转罐通过水泵将废水输送至废水处理站。本实用新型能够实现金刚线废液的自动处理,整个过程几乎不需要人工干预。从而减少了人工劳动,省时省力。

标签:
固废
江苏 - 无锡 来源:北方有色网 2023-03-19
分离块状废渣的装置
分离块状废渣的装置 962     
 0

本实用新型涉及一种分离块状废渣的装置。它包括精制反应釜(1)、第二分料阀(4)和中间相泵(6),所述装置还包括中间相罐(5)和过滤器(7),中间相罐(5)包括筛网(5.1),所述中间相罐(5)进口端的侧壁上设置有排渣口(5.2)和排水阀(5.5),所述中间相罐(5)出口端的侧壁上设置有树脂阀(5.3)和出料阀(5.4)。本实用新型一种分离块状废渣的装置,用于分离固体块状废渣,可以将精制反应釜剥落的固体块状废渣大块拦截到中间相罐拦截装置内,较小的块状固体块状废渣拦截在吊篮过滤器内,使进入设备内和中间相泵内及管线中的物料不再堵塞物料管线,保证了生产长周期正常运行。

标签:
固废
江苏 - 无锡 来源:北方有色网 2023-03-19
肾内科护理用废液收集装置

本实用新型公开了一种肾内科护理用废液收集装置,包括处理箱,所述处理箱的顶端设有顶板,所述顶板的顶端固定安装有防护仓,所述防护仓的内部固定安装有电机。本实用新型通过设置有收纳箱、过滤孔、挡板、连接板,当工作人员打开阀门,这时处理箱内的废液从套管向外排出时,而废液中的固体被过滤孔阻挡,从而对处理箱内部的废液固液分离,从而便于工作人员对废液中的固液进行分类处理,当需要对收纳箱内的固体处理时,通过握住连接板向上抬动,这时连接板带动挡板挤压第二压缩弹簧并向上移动,这时可通过握住收纳箱右侧的把手将收纳箱从处理箱内取出,从而对收纳箱内的固体进行处理,操作简单便捷,有效的提升了本装置的实用性。

标签:
固废
江苏 - 无锡 来源:北方有色网 2023-03-19
酸性矿山废水处理系统

本发明公开了一种酸性矿山废水处理系统,涉及工业废水处理技术领域,该系统金属氧化池、沉淀池、膜处理装置固液分离装置,膜处理装置由超滤膜装置、纳滤膜装置和设有反渗透膜装置组成,沉淀池分离后的清夜依次经过超滤膜装置、纳滤膜装置和设有反渗透膜装置,所述膜处理装置设置在振动平台上,振动平台上设有使振动平台在水平方向上振动的激振器,振动平台带动膜处理装置的振动。激振器产生强大的剪切力,能把料液中的固体和膜污染物从膜表面浮起,避免了膜孔堵塞,滤速比错流式过滤增大3‑10倍,该系统可以去除酸性矿山废水中的铁离子、中和处理使废水呈弱碱性,振动膜处理装置可以过滤废液中的重金属,使废水达到排放标准或者回用标准。

标签:
固废
江苏 - 无锡 来源:北方有色网 2023-03-19
固态废弃物处理进料装置

本实用新型涉及废弃物处理领域,具体是一种固态废弃物处理进料装置,包括工作台、送料装置和处理装置,所述工作台设置在地面上,所述送料装置固定设置在工作台上的一侧,所述处理装置固定设置在工作台上的另一侧,送料装置包括推送组件和传送组件,所述处理装置包括过滤箱、粉碎组件和清洗组件,通过进料装置中推送组件的设置可以自动的对需要进行清理的固体废弃物进行推送作业,通过传送组件的设置可以将需要处理的固体废弃物自动的送入处理装置中,粉碎组件可以对大块的固体物进行个粉碎作业,清洗组件可以对处个粉碎状态下的固体物进行清洗作业。

标签:
固废
江苏 - 无锡 来源:北方有色网 2023-03-19
农林废弃物高效水解方法

本发明公开了一种农林废弃物高效水解方法,包括以下步骤:(1)将待水解的农林废弃物加入破碎机中进行破碎,破碎后的物料输送至水解反应釜;(2)往反应釜内通高温蒸汽,并加入催化剂,使其催化水解,至反应完全;(3)反应完全后,将尾气吸收液浓缩脱水,得到碳酸钙,备用;(4)泄压后,固液分离,收集得到水解固体料和水解液体料;(5)将收集到的水解固体料粉碎,与步骤(3)中的碳酸钙混合、制肥,得到固态肥料;本发明提供了一种农林废弃物高效水解方法,将农林废弃物变废为宝,将其水解,并制成生物肥料;不仅改善了生态环境,还通过低成本得到了生物肥料,具体较大的市场应用价值。

标签:
固废
江苏 - 无锡 来源:北方有色网 2023-03-19
工业危废弃物焚烧处理烟气余热循环利用系统

本实用新型涉及工业危废弃物焚烧处理烟气余热循环利用系统,包括依次连接的上料提升机、回转窑、二次燃烧室、余热锅炉、急冷塔、脱酸塔、布袋除尘器、洗涤塔、烟气加热器、引风机及烟囱;所述回转窑及所述二次燃烧室分别安装有燃气燃烧器,所述急冷塔连接有水循环冷却装置,所述脱酸塔连接有物料投加装置,所述洗涤塔连接有碱液中和处理装置。上料提升机用于固体废物及桶装废物的添加,液体废物直接添加到回转窑中进行多种类废弃物的焚烧,同时余热锅炉用于烟气余热的二次利用,同时脱酸塔及洗涤塔的设置,可提高对废气及废液的处理能力。该系统对危废弃物的处置能力较强,同时可节省能耗,节约处理时间。

标签:
固废
江苏 - 无锡 来源:北方有色网 2023-03-19
氨基树脂废水中去除甲醛及回收甲醇与丁醇的方法

本发明涉及一种从生产氨基树脂产生的废水中 去除醛类及回收甲醇与丁醇的方法,其特征在于向废水中加入 2倍于甲醛摩尔的OH-岐化反 应,然后通过馏份分离方法回收甲醇和丁醇。较现有技术具有: 不仅可以有效去除甲醛,而且可以增加回收甲醇量,以弥补添 加无机碱成本,从而减小处理成本。并且无机碱与甲醛产生的 甲酸盐溶于水,无固体物生成,因而无需二次处理;采用蒸馏 和精馏并用,及精馏塔采用金属规整填料,分离过程简便,可 操作性强性,分离效率高,蒸汽用量少,可以减少30-50%, 分离总成本可以降低50%以上,大大降低了处理费用。本发明 方法,不仅有效处理了氨基树脂 废水,而且还可回收有用的甲醇、丁醇,使废水处理真正成为 有利可图,为企业增加经济效益,并且降低了废水COD浓度, 使原本不可生化的污染物,变成可生化物,从而可以有效去除 COD,后续处理成本低。

标签:
固废
江苏 - 无锡 来源:北方有色网 2023-03-19
方便废料排出的冲孔机

本实用新型提供一种方便废料排出的冲孔机,包括:一机体、一油压机、一工作台、一冲孔上模、一冲孔下模以及一排废装置,所述油压机驱动所述冲孔上模下行与所述冲孔下模配合实现冲孔作业,其中冲孔过程中产生的废料会由所述工作台上的落料口进入所述排废装置,所述排废装置在所述固液分离腔底部设有一滤网,所述滤网下方设置有一集液斗,所述集液斗通过一排液软管连接所述废液盒,实现了固体形的废料跟液体形的废料的分离,同时,通过安装在所述固液分离腔内的所述耙料机构将固体形的废料推向所述废料出口在所述废料盒中进行收集。本实用新型实现废料顺畅排出,保持工作台以及设备周围整洁,提高生产效率。

标签:
固废
江苏 - 无锡 来源:北方有色网 2023-03-19
从柑橘类果皮中提取果胶及利用废渣生产有机肥的工艺

本发明涉及一种从柑橘类果皮中提取果胶和利用果皮废渣生产有机肥的工艺,包括以下工艺步骤:(1)将柑橘类果皮制成果皮颗粒;(2)向果皮颗粒中加入酸水溶液;(3)加入吸附剂,脱除离心溶液中的色素、金属离子;(4)减压浓缩;(5)醇沉:加入乙醇,经离心机离心分离得到的固体即为果胶粗产品;(6)果胶漂洗;(7)进行真空低温干燥,粉碎后过筛,得到所述的果胶成品;(8)向果皮废渣中加入饱和石灰水;(9)微生物发酵;(10)加入硝酸钾和硫酸镁;再经造粒机将物料造料成颗粒状,得到所述的有机肥。本发明利用废渣生产的有机肥不仅使产出的农产品无毒,无公害,无污染,而且实现了资源可持续循环利用,有利于保护生态平衡。

标签:
固废
江苏 - 无锡 来源:北方有色网 2023-03-19
上一页 50 51 52 53 54 ... 61 下一页
共61页    到第

北方有色为您提供最新的江苏无锡有色金属固/危废处置技术理论与应用信息,涵盖发明专利、权利要求、说明书、技术领域、背景技术、实用新型内容及具体实施方式等有色技术内容。打造最具专业性的有色金属技术理论与应用平台!

全国热门有色金属设备推荐
展开更多 +
全国热门有色金属技术推荐
展开更多 +

 

江西省隆恩特环保设备有限公司
宣传

报名参会
更多+

报告下载

有色专家
更多+

华东理工大学
主任/教授
矿冶科技集团有限公司
中国工程院院士
紫金矿业信息化研发中心
副总经理
湖南科技大学
所长/教授
中南大学
院长/教授
赤泥综合利用研究报告2025
推广

热门技术
更多+

推荐企业
更多+

福建省金龙稀土股份有限公司
宣传

发布

在线客服

公众号

电话

顶部
咨询电话:
010-88793500-807