青岛垚鑫智能科技有限公司
宣传

位置:中冶有色 >

有色技术频道 >

> 固/危废处置技术

分类:
全部
矿山技术
冶金技术
材料制备及加工技术
环境保护技术
分析检测技术
 
全部
废水处理技术
大气治理技术
固/危废处置技术
土壤修复技术
地区:
全部
北京
天津
上海
重庆
河北
山西
辽宁
吉林
黑龙江
江苏
浙江
安徽
福建
江西
山东
河南
湖北
湖南
广东
海南
四川
贵州
云南
陕西
甘肃
青海
内蒙
广西
西藏
宁夏
新疆
其他
其他
展开
 
全部
其他

其他有色金属固/危废处置技术理论与应用

免费发布技术信息>>
在固体电解质离子导体系统中降低碳生成的方法

一种抑制在阳离子迁移膜的渗透侧上由含碳反应气流形成碳和焦炭的方法,该方法还可用来提高在其上的氧气分压,该方法是通过在滞留侧分离原料气流形成的贫氧气流和在渗透侧分离含氧反应产品气流实现的。用含碳反应气流清洗渗透侧,并且再循环至少一部分由反应气流与分离的氧气反应形成的废气流以清洗渗透侧。

标签:
固废
其他 - 其他 来源:中冶有色网 2023-03-19
用于利用细小微粒固体涂覆壁流式过滤器的方法和通过这种方法获得的过滤器以及它的使用

利用催化活性覆层涂覆壁流式过滤器通常增大了过滤器中的废气背压。如果细小微粒的催化剂材料的浆料用于涂覆操作,那么废气背压的增大特别显著。如果在涂覆操作之前浆料被非常细微地研磨以至于实质上全部质量的催化剂材料被引入过滤器的孔中并且沉积在孔的内表面上,那么废气背压的增大可以被限制到可容忍的水平。如果浆料中的微粒的d90直径通过研磨被降至低于5微米,那么就是这种情况。

标签:
固废
其他 - 其他 来源:中冶有色网 2023-03-19
降低柴油机后处理系统中固体沉积物形成的风险的多重DEF喷射构思

提供一种用于与柴油机排气流体(DEF)喷射系统一起使用的紧凑型SCR装置,该DEF喷射系统具有多个喷射器以便向废气提供柴油机排气流体以降低NOx排放。DEF喷射器安置在紧密联接的SCR混合器中。第一喷射器利用具有开口的向侧向定向的冲击板喷射到混合器的腔室中。径向间隔开且偏移的第二喷射器具有与第一喷射器不同的角度以便将DEF喷射到SCR混合器中。涡流板迫使流动路径中的废气转向并通过出口开口离开。混合器的入口开口在第一喷射器附近被横向地排列并从出口开口偏移。因此,在进入紧凑型SCR混合器时,废气必须改变方向,并且在离开混合器之前经过至少一个喷射器以及具有瓣片和开口的冲击板。

标签:
固废
其他 - 其他 来源:中冶有色网 2023-03-19
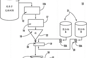
用于树脂、固体和污泥固化、稳定化和减少处理体积的方法

提供了一种用于固化废料的方法。该方法包括:从废料中除去过量的水;将至少一种聚合物与废料混合以提供聚合物‑废物混合物;以及固化聚合物‑废物混合物中的聚合物,以提供具有包封废料的连续聚合物基质的固化的整料废料形式。

标签:
固废
其他 - 其他 来源:中冶有色网 2023-03-19
由发酵的固体催化的生产酯和生物润滑剂的方法

本发明涉及一种生产酯的方法,其包括在生物催化剂存在下使甲基生物柴油或游离脂肪酸与多羟基化醇反应,该生物催化剂是含有通过固态发酵在农业废料上培养微生物而产生的米黑根毛霉脂肪酶的发酵的固体。

标签:
固废
其他 - 其他 来源:中冶有色网 2023-03-19
固体合成燃料以及它作为木材代用品的用途

一种固体的圆木状燃料,一般由合成材料组成,该 燃料用作木材的代用品,制法包括1)在熔融态混合(a)70-97% 重量的高分子量热塑性树脂,其密度为0.8-1.0g/cm3,熔点≤ 230℃;(b)3-30%重量的低分子量树脂;(c)0.02-0.5摩尔的 发泡剂;2)通过阳模挤出熔融的混合物;3)将挤出物料切成圆柱 状。还可含有0-27%重量选自废树脂、纤维素、木质物或 碳质物的含碳物质。

标签:
固废
其他 - 其他 来源:中冶有色网 2023-03-19
气化密实化纺织品和固体化石燃料以生产有机化合物

密实化纺织品团聚体与燃料共同进料到部分氧化气化炉中。可以在原料组合物中获得高固体浓度而不会显著影响原料组合物的稳定性和可泵送性。可以连续地生产质量一致的合成气,包括产生二氧化碳和一氧化碳/氢气比,同时稳定地操作气化炉,避免流态化床或固定床废物气化炉产生高焦油,而不影响气化炉的操作。合成气质量、组成和生产量适于产生大范围的化学品。

标签:
固废
其他 - 其他 来源:中冶有色网 2023-03-19
使碳固体再活化的方法和装置

一种操作气化设施的方法包括将含碳材料注入气化反应器中。该方法还包括使含碳材料的至少一部分转换成包括残余碳的固体废弃副产物。该方法还包括使残余碳的至少一部分再活化。该方法还包括将再活化碳的至少一部分注入气化反应器中。

标签:
固废
其他 - 其他 来源:中冶有色网 2023-03-19
过滤系统中进行固体调理的系统和方法

一种用于调理废水过滤池底部中的沉淀固体以降低污泥酸化并防止不良生物过度生长的方法和装置。

标签:
固废
其他 - 其他 来源:中冶有色网 2023-03-19
用于通过分别分离气体和固体来处理工艺用水的装置及方法

本发明涉及用于净化工艺用水、特别是用于在造纸工业中连续净化工艺用水的方法和系统。该方法包括至少一个工艺用水处理步骤,其包括以下步骤:a)厌氧净化步骤,其中使待净化的工艺用水在厌氧反应器中与厌氧微生物接触,以便分解废水中存在的杂质,b)第一分离步骤,其中步骤a)中获得的工艺用水中存在的气体与所述工艺用水分离,以及c)第二分离步骤,其中步骤b)中获得的工艺用水中存在的固体与工艺用水分离。

标签:
固废
其他 - 其他 来源:中冶有色网 2023-03-19
采用溶气浮选来去除悬浮固体的水处理过程

一种水或废水处理过程,其包括溶气浮选过程以从流入水或混合液中去除悬浮固体。在一个过程中,溶气浮选过程在不添加凝聚剂或絮凝剂的情况下进行,但是产生与通过采用凝聚剂和絮凝剂的常规溶气浮选过程而达到的TSS去除效率相当的TSS去除效率。在其他过程中,将凝聚剂和/或絮凝剂直接添加到溶气浮选系统的混合区,或经由加压白水注入系统添加。在另一过程中,凝聚剂和絮凝剂的使用在去除TSS和降低磷在被处理的水中的浓度时是有用的。

标签:
固废
其他 - 其他 来源:中冶有色网 2023-03-19
漂浮固体分离
漂浮固体分离 922     
 0

公开了用于使用改进型溶气气浮系统移除从废水中分离的固体或从藻类溶液中分离的藻类的方法和装置,所述改进型溶气气浮系统结合有:缓慢旋转的圆筒形筛,所述圆筒形筛位于向上倾斜坝面的端部处以将游离水从已经在所述坝面上被向上推动到所述旋转筛上的浮体中排出;以及刮刀,所述刮刀将增稠浮体从所述旋转筛中移除。

标签:
固废
其他 - 其他 来源:中冶有色网 2023-03-19
密实化纺织品和固体化石燃料的气化

密实化纺织品团聚体与燃料共同进料到部分氧化气化炉中。可以在原料组合物中获得高固体浓度而不会显著影响原料组合物的稳定性和可泵送性。可以连续地生产质量一致的合成气,包括产生二氧化碳和一氧化碳/氢气比,同时稳定地操作气化炉,避免流态化床或固定床废物气化炉产生高焦油,而不影响气化炉的操作。合成气质量、组成和生产量适于产生大范围的化学品。

标签:
固废
其他 - 其他 来源:中冶有色网 2023-03-19
固体二氧化碳吸收剂及利用其的二氧化碳除去及浓缩方法

根据本发明的固体二氧化碳吸收剂的制造方法包括:1)混合a)能够耐100℃以上温度的纤维状物质10~80重量%、b)多孔性无机物质10~80重量%和c)有机无机粘合剂5~20重量%而制造纸的步骤;2)将纸成型为单面瓦楞成型体后卷绕而制造圆筒形蜂窝成型体的步骤;3)将蜂窝成型体浸渍在溶解有二氧化碳吸收物质的溶液中后干燥的步骤;4)将担载有上述二氧化碳吸收物质的蜂窝成型体煅烧后冷却的步骤;利用由此制造的固体二氧化碳吸收剂,除去废气中的二氧化碳时,不发生空气流动引起的吸收剂破碎现象或工序压力的下降,无需浓缩二氧化碳的过滤或周期性补充,通过工序简化,能实现节约装置费用和运行费用的稳定的干式二氧化碳吸收及分离浓缩工序。

标签:
固废
其他 - 其他 来源:中冶有色网 2023-03-19
用于运输、粉碎和混合含有和不含固体成分的待运物料的装置

本发明涉及一种含有或不含固体成分的待运物料的粉碎和混合装置,该装置设有由多个并排安装的齿条(13)构成的定子(8),齿条(13)上装有向内突出的齿。这些齿条保持在定子(8)端面的定位环(15)中。齿条(13)之间可以带有间隙17,该间隙由固定环上形成的翼16确定。转子(7)以及齿条(13)的齿是以可更换方式安装的。外壳(2)的内壁和圆柱形定子的外壁之间是出料间隙(20),该间隙以一种特殊的结构形式在出料口方向上呈螺旋式增大。该发明应用于废水处理领域。

标签:
固废
其他 - 其他 来源:中冶有色网 2023-03-19
固体燃料电池金属连接体的涂覆方法

本发明公开了固体氧化物燃料电池金属连接体的涂覆方法。该固体氧化物燃料电池金属连接体的涂覆方法包括:使用作为锂离子电池的正极材料的二氧化钴锂(LiCoO2)生成钴化合物溶液;将金属连接体浸渍在含有所生成的钴化合物溶液的电镀液中;以及通过实施电镀在浸渍的金属连接体上形成钴(Co)。本发明的优选实施方式通过使用从废旧锂二次电池中获得的钴化合物(CoSO4)能够在金属连接体上形成由四氧化三钴(Co3O4)制成的保护层,因此,减少了燃料电池的制备成本。

标签:
固废
其他 - 其他 来源:中冶有色网 2023-03-19
适应性结构固体分流器和粉碎器

一种用于粉碎固体废物材料的系统,包括:切碎设备,所述切碎设备安置在所述壳内并且包括平行的第一和第二切碎堆,所述平行的第一和第二切碎堆包括可旋转地安装在上部切碎设备壳体和下部切碎设备壳体之间的第一和第二平行轴;以及旋转筛选滚筒,所述旋转筛选滚筒安置在所述壳内并且安装在上部筛选滚筒壳体与下部筛选滚筒壳体之间,所述旋转筛选滚筒被构造成准许流体从中通过,同时捕获外表面上的固体以便递送到切碎设备,所述旋转筛选滚筒的上游部分安置在所述切碎设备的上游部分的上游。所述上部切碎设备壳体和所述下部筛选设备壳体是与所述上部筛选滚筒壳体和所述下部筛选滚筒壳体分开的构件,以准许不同大小的这些部件的可互换性以满足系统需求。

标签:
固废
其他 - 其他 来源:中冶有色网 2023-03-19
高速率酸化和有机固体增溶方法

公开了一种用于原料例如市政源分离的有机物、市政污水污泥和各种工业有机废物的高速率酸化和有机固体增溶的方法和系统。所述方法和系统特征在于完全混合式生物反应器,所述完全混合式生物反应器包含产氢微生物、位于所述生物反应器下游的错流膜单元或膜模块、用于从膜单元或模块接收浓缩微生物的储罐以及使所需量的生物质从储罐再循环到生物反应器的连接装置。这种配置使固体停留时间(SRT)与水力停留时间(HRT)解耦,并导致高增溶率。

标签:
固废
其他 - 其他 来源:中冶有色网 2023-03-19
液体和固体的共振分离系统

本发明对应于具有电子组件的系统,用于含有溶解物的高浓度流体或溶液或悬浮液的处理,比如废水处理,获得作为流体的一部分的有价值元素,海水淡化等过程。所述系统包括电极、处理罐、固态电子设备、系统管理算法和可选的固体去除设备。本发明还意图保护一种流体或溶液处理过程,所述过程一般涉及两个联合的或者连续的阶段,从而首先进行动态电凝结,然后是动态电絮凝,以便从溶液中将液体与溶解的固体或溶解物分离开。

标签:
固废
其他 - 其他 来源:中冶有色网 2023-03-19
多孔结晶混杂固体作为氮氧化物还原催化剂的用途和设备

本发明涉及由金属有机骨架(MOF)构成并具有以下式(I):MmOkXlLp单元的固体作为氮氧化物催化剂的用途。本发明还涉及使所述用途能够实施的设备。所讨论的碳氧化物是一氧化氮和二氧化氮,统称为NOX。本发明MOF固体能够有利地除去,例如来自水,来自车辆、工厂、车间、实验室、储藏物、城市空气通风口等的废气的液体或气体流出物中的氮氧化物,无需使用任何还原剂并在低温下进行。脱NOX催化是我们社会的主要议题。本发明可以用于减轻或者甚至避免人类活动产生的有毒NOX气体对于公众健康的影响。

标签:
固废
其他 - 其他 来源:中冶有色网 2023-03-19
通过将气体与固体接触而从气体除去二氧化碳的方法

本发明提供一种用于在包含二氧化碳和水蒸气的气体(优选为烟道气,更优选为水泥厂烟道气)中降低二氧化碳浓度的方法,所述方法包括将所述气体与颗粒固体接触,所述固体为包含碱土金属氧化物或碱土金属氢氧化物或它们的混合物的废料,所述颗粒固体也包含添加的碱金属化合物,所述碱金属化合物为碱金属氢氧化物、碱金属碳酸盐或碱金属碳酸氢盐、或它们的混合物。

标签:
固废
其他 - 其他 来源:中冶有色网 2023-03-19
用于气化固体含碳原料的方法

一种用于气化固体含碳原料的方法,例如泥煤、褐煤和硬煤,通过添加含氧气体和蒸汽将其气化,其中也将洗涤和冷却原料气体的过程中聚集的气体冷凝物通过已知的方法本身净化处理,随后在废热锅炉中蒸发,蒸汽通过热后燃烧或催化后燃烧的方法净化,在处理过程中形成的烟道气中含有的水蒸汽被冷凝出来,该冷凝水在锅炉给水处理系统中处理并借助于热后燃烧产生的热量将其蒸发,蒸汽作为工艺蒸汽提供用于固体原材料的气化。

标签:
固废
其他 - 其他 来源:中冶有色网 2023-03-19
用以去除总溶解性固体的流过式吸附器

本发明公开一种用以去除总溶解性固体的流过式吸附器。含有大量总溶解性固体(Total?Dissolved?Solids,TDS)的海水原液通过一个盛装一种吸附材料的流过式吸附器(Flow?Through?Adsorber,FTA),海水的TDS便立刻被大量除去,而吸附材料无须通电。许多物质可用来制作上述FTA所使用的具有双性官能团的吸附材料。吸附材料的双性官能团之一来自磷酸化(phosphorylation)赋予的吸附阳离子的原子团,另一官能团则来自铵化(amination)产生的吸附阴离子的原子团。依应用的需要,吸附材料可制成透过膜或填充床的形式。当吸附材料饱和时,可利用TDS比被处理液低的液体来进行在线再生。除了海水,本发明还能以极低的费用处理其它为TDS所困扰的废水。

标签:
固废
其他 - 其他 来源:中冶有色网 2023-03-19
酸性水和其用于排水或固体分离的用途

本发明涉及水性组合物,它具有6.0-9.0的pH值和它含有一定浓度的碳酸酯或盐或两者,该浓度是从水性组合物的总重量计算的至少0.01%,它进一步包括絮凝剂,凝结剂或微粒,或它们的混合物作为助留剂;以及涉及制造该组合物的方法和涉及该组合物用于造纸,用于在过滤中将水与固体材料分离,用于水处理,用于废水处理和用于废污泥处理的用途。

标签:
固废
其他 - 其他 来源:中冶有色网 2023-03-19
固体润滑剂、金属材料用润滑被膜剂、表面处理金属材料、以及金属材料的润滑被膜形成方法

本发明提供非黑色并且可以减少工业废弃物(环境保护性)、而且可以兼顾强加工领域中的优异的润滑性、耐吸湿性、以及抗腐蚀性的固体润滑剂、以及包含该固体润滑剂的润滑被膜剂。本发明提供一种固体润滑剂,其特征在于,包含载体粒子,所述载体粒子在选自膨润石组、蛭石组、云母组、脆云母组、叶腊石组、高岭石组的天然品、以及它们的合成品中的至少一种层状粘土矿物的粒子间、和/或层间,内包作为选自油、极压剂、皂、以及蜡中的至少一种的亲油性润滑成分。

标签:
固废
其他 - 其他 来源:中冶有色网 2023-03-19
固体燃料的气化系统
固体燃料的气化系统 748     
 0

本发明提供一种使用褐煤等高水分的固体燃料的气化系统,其能够抑制由燃料干燥引起的能效降低以及有效利用燃料干燥所产生的水蒸气。使水分含有量较多的固体燃料在气化炉的上游侧干燥。在气化炉中供给干燥后的固体燃料,防止气化炉内的温度降低。另一方面,将由燃料干燥产生的、含有水蒸气的气体向气化炉的下游供给,对生成气体进行冷却,促进变换反应。燃料干燥的热源使用由变换反应器下游的热回收产生的水蒸气、在由CO2再生塔进行CO2吸收液的再生加热中使用的水蒸气等设备废热、从生成气体回收后进行隔热压缩的CO2等。

标签:
固废
其他 - 其他 来源:中冶有色网 2023-03-19
管状固体氧化物单电池

本发明涉及一种用于制造管状固体氧化物单电池(10)特别是燃料单电池的方法。为了特别是以较少的过程步骤并以较小的废品率制造具有位于内部的电极组的管状固体氧化物单电池例如固体氧化物燃料单电池,在方法步骤a)中提供一种衬底(1),该衬底(1)由用于形成特别是惰性的透气多孔的陶瓷材料的组件构成,或者由可无灰地烧掉的材料构成。在方法步骤b)中将电极组(11)敷设到衬底上。在方法步骤c)中把设有电极组(11)的衬底(1)装入到注塑模具的腔穴中,从而电极组(11)限定成空心柱式的空腔。在方法步骤d)中将注塑组件(12)喷注到空心柱式的空腔中。然后在方法步骤e)中烧结注塑体(11、12),其中,使得用于形成透气多孔的陶瓷材料的组件转变为透气多孔的陶瓷材料,或者其中,把可无灰地烧掉的材料烧掉。本发明还涉及一种管状固体氧化物单电池特别是固体氧化物燃料单电池及其应用和相应设计的能量系统。

标签:
固废
其他 - 其他 来源:中冶有色网 2023-03-19
用于生产聚合物固体的方法

本发明涉及一种用于从聚合物胶乳(分散体)开始生产不含辅助乳化剂的聚合物固体的方法,其中通过加入气态二氧化碳而将具有大于9的起始pH值的一种聚合物分散体的pH值调整到6至9,并且该聚合物分散体随后通过剪切和/或冰冻进行凝结。

标签:
固废
其他 - 其他 来源:中冶有色网 2023-03-19
颗粒塑料固体处理装置和方法

提供了用于处理获自混合废塑料分离系统的颗粒塑料固体的设施和系统。该设施包括至少一个封闭结构和与至少一个封闭结构相关联的细长高架输送机,该细长高架输送机配置为选择性地将颗粒塑料固体存放到塑料固体运输系统中,该塑料固体运输系统将处理设施与塑料化学回收设施和/或至少一个封闭结构内的至少一个库存堆互连。

标签:
固废
其他 - 其他 来源:中冶有色网 2023-03-19
从附着的不溶固体中分离有机材料并转化成有用产物的设备与方法

本发明处理包含骨材料的低值产品和废物,以可接受的成本和高的能量效率制造纯度和组成可靠的有用材料。具体地,本发明包含方法,所述方法将多种原料,比如下水、动物粪便和城市污水污泥转化成包含气体、油、专用化学品和碳固体的有用的材料。所述方法将原料加热以分解蛋白质并从骨材料中分离有机物质,对得到的液体混合物进一步加热并加压,分离出多种组分,之后对这些组分中的一种或多种进一步加热和加压。本发明还包含用于实施将废产物转化成有用材料的方法的设备,以及从该方法得到的油产品。

标签:
固废
其他 - 其他 来源:中冶有色网 2023-03-19
上一页 49 50 51 52 53 ... 58 下一页
共58页    到第

中冶有色为您提供最新的其他有色金属固/危废处置技术理论与应用信息,涵盖发明专利、权利要求、说明书、技术领域、背景技术、实用新型内容及具体实施方式等有色技术内容。打造最具专业性的有色金属技术理论与应用平台!

全国热门有色金属设备推荐
展开更多 +
全国热门有色金属技术推荐
展开更多 +

 

江西省隆恩特环保设备有限公司
宣传

报名参会
更多+

报告下载

有色专家
更多+

矿冶科技集团有限公司
所长/研究员级高工
昆明理工大学
校长
湖南科技大学
所长/教授
石家庄铁道大学
团委书记/副教授
赣州有色冶金研究所有限公司
副主任/高级工程师
赤泥综合利用研究报告2025
推广

热门技术
更多+

推荐企业
更多+

福建省金龙稀土股份有限公司
宣传

发布

在线客服

公众号

电话

顶部
咨询电话:
010-88793500-807